Screening of Absorbents for Viscose Fiber CS2 Waste Air and Absorption–Desorption Process
Abstract
1. Introduction
2. Materials and Methods
2.1. Experimental Reagents
2.2. UNIFAC Model Simulation Calculation
2.3. Experimental Method
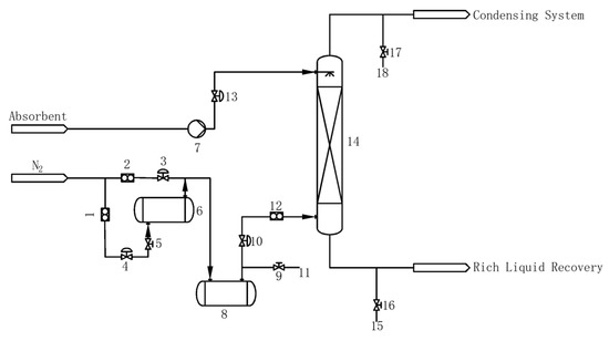
2.3.1. Absorption Experiment Process
2.3.2. Experimental Analysis
- (1)
- Preparation of absorption solution: 0.0500 g of copper acetate was dissolved in anhydrous ethanol in a 100.0 mL volumetric flask, and the volume was fixed and stored in a refrigerator at low temperature. After adding 300.0 mL of absolute ethanol to the 500.0 mL volumetric flask, 10.0 mL of copper acetate ethanol solution, 2.5 mL of DEA, and 2.5 mL of triethanolamine were added to the solution in sequence. After the above operations, anhydrous ethanol was used to make up the volume to the mark to obtain the absorption solution. (The above solutions need to be used and prepared now.)
- (2)
- Preparation of CS2 standard solution: 15.0 mL of absolute ethanol and 1 to 2 drops of CS2 were sequentially added to a 25.0 mL volumetric flask, and the mass was recorded (accurate to 0.0001 g) with the stopper closed. Absolute ethanol was used to bring up to the mark and calculate the concentration of CS2. The above solution was then diluted with absolute ethanol to contain about 10.00 μg of CS2 standard solution per milliliter.
2.3.3. CS2 Gas Mass Concentration
2.3.4. Mass Removal Efficiency for CS2
2.4. Absorption and Desorption Process
2.4.1. Absorption Process
- The effect of the liquid–gas ratio on mass removal efficiency
- 2.
- The effect of temperature on the mass removal efficiency
- 3.
- The effect of intake air concentration on the mass removal efficiency
2.4.2. Factors Affecting the Resorption Performance of Regeneration Lean Liquid
2.4.3. Desorption Process
3. Results and Discussion
3.1. Analysis of Absorbent Screening Results
3.2. NMP Solution Absorption Process Conditions
3.3. Analysis of Desorption Experiment Results
3.3.1. Regeneration of Lean Liquid Resorption Performance
3.3.2. Desorption Process Conditions
3.3.3. NMP Absorbent Cyclic Absorption Performance
4. Conclusions
Author Contributions
Funding
Institutional Review Board Statement
Informed Consent Statement
Data Availability Statement
Conflicts of Interest
References
- Aldalbahi, A.; El-Naggar, M.E.; El-Newehy, M.H.; Rahaman, M.; Hatshan, M.R.; Khattab, T.A. Effects of Technical Textiles and Synthetic Nanofibers on Environmental Pollution. Polymers 2021, 13, 155. [Google Scholar] [CrossRef] [PubMed]
- Smet, E.; Lens, P.; Langenhove, H.V. Treatment of Waste Gases Contaminated with Odorous Sulfur Compounds. Crit. Rev. Environ. Sci. Technol. 2010, 28, 89–117. [Google Scholar] [CrossRef]
- Anwar, K.; Benjamin, R.; Simon, G.; Carl, P.; Dudley, S. Global analysis of carbon disulfide (CS2) using the 3-D chemistry transport model STOCHEM. AIMS Environ. Sci. 2017, 4, 484–501. [Google Scholar] [CrossRef]
- Chin, M.; Davis, D. Global sources and sinks of OCS and CS2 and their distributions. Global Biogeochem. Cycles 1993, 7, 321–337. [Google Scholar] [CrossRef]
- Lee, C.-L.; Brimblecombe, P. Anthropogenic contributions to global carbonyl sulfide, carbon disulfide and organosulfides fluxes. Earth-Sci. Rev. 2016, 160, 1–18. [Google Scholar] [CrossRef]
- Zeng, Z.; Altarawneh, M.; Dlugogorski, B.Z. Atmospheric oxidation of carbon disulfide (CS2). Chem. Phys. Lett. 2017, 669, 43–48. [Google Scholar] [CrossRef]
- Zhu, C.; Lu, J.; Wang, X.; Huang, Q.; Huang, L.; Wang, J. Removal of Carbon Disulfide from Gas Streams Using Dielectric Barrier Discharge Plasma Coupled with MnO2 Catalysis System. Plasma Chem. Plasma Process. 2013, 33, 569–579. [Google Scholar] [CrossRef]
- Wu, Y.; Wang, Z. Research progress in reproductive toxicity of carbon disulfide among exposed workers. Chin. J. Public Health 2016, 32, 1133–1136. [Google Scholar]
- Chalansonnet, M.; Carreres-Pons, M.; Venet, T.; Thomas, A.; Merlen, L.; Boucard, S.; Cosnier, F.; Nunge, H.; Bonfanti, E.; Llorens, J.; et al. Effects of co-exposure to CS2 and noise on hearing and balance in rats: Continuous versus intermittent CS2 exposures. J. Occup. Med. Toxicol. 2020, 15, 9. [Google Scholar] [CrossRef]
- Venet, T.; Carreres-Pons, M.; Chalansonnet, M.; Thomas, A.; Merlen, L.; Nunge, H.; Bonfanti, E.; Cosnier, F.; Llorens, J.; Campo, P. Continuous exposure to low-frequency noise and carbon disulfide: Combined effects on hearing. Neurotoxicology 2017, 62, 151–161. [Google Scholar] [CrossRef]
- Schramm, A.; Uter, W.; Brandt, M.; Goen, T.; Kohrmann, M.; Baumeister, T.; Drexler, H. Increased intima-media thickness in rayon workers after long-term exposure to carbon disulfide. Int. Arch. Occup. Environ. Health 2016, 89, 513–519. [Google Scholar] [CrossRef]
- Li, K.; Ning, P.; Li, K.; Wang, C.; Sun, X.; Tang, L.; Liu, S. Low Temperature Catalytic Hydrolysis of Carbon Disulfide on Activated Carbon Fibers Modified by Non-thermal Plasma. Plasma Chem. Plasma Process. 2017, 37, 1175–1191. [Google Scholar] [CrossRef]
- Song, X.; Chen, X.; Sun, L.; Li, K.; Sun, X.; Wang, C.; Ning, P. Synergistic effect of Fe2O3 and CuO on simultaneous catalytic hydrolysis of COS and CS2: Experimental and theoretical studies. Chem. Eng. J. 2020, 399, 125764. [Google Scholar] [CrossRef]
- Song, X.; Ning, P.; Wang, C.; Li, K.; Tang, L.; Sun, X.; Ruan, H. Research on the low temperature catalytic hydrolysis of COS and CS2 over walnut shell biochar modified by Fe–Cu mixed metal oxides and basic functional groups. Chem. Eng. J. 2017, 314, 418–433. [Google Scholar] [CrossRef]
- Li, Q.; Yi, H.; Tang, X.; Zhao, S.; Zhao, B.; Liu, D.; Gao, F. Preparation and characterization of Cu/Ni/Fe hydrotalcite-derived compounds as catalysts for the hydrolysis of carbon disulfide. Chem. Eng. J. 2016, 284, 103–111. [Google Scholar] [CrossRef]
- Glarborg, P.; Halaburt, B.; Marshall, P.; Guillory, A.; Troe, J.; Thellefsen, M.; Christensen, K. Oxidation of reduced sulfur species: Carbon disulfide. J Phys Chem A 2014, 118, 6798–6809. [Google Scholar] [CrossRef]
- Chen, J.; Chen, A.; Qiu, P.; Huang, L.; Zhou, Q. Removal of carbon disulfide from air stream by absorption combined with electrochemical oxidation. J. Environ. Chem. Eng. 2019, 7, 103167. [Google Scholar] [CrossRef]
- Xia, G.; Zhou, X.; Hu, J.; Sun, Z.; Yao, J.; Chen, D.; Wang, J. Simultaneous removal of carbon disulfide and hydrogen sulfide from viscose fibre waste gas with a biotrickling filter in pilot scale. J. Clean. Prod. 2019, 230, 21–28. [Google Scholar] [CrossRef]
- Prenafeta-Boldu, F.X.; Rojo, N.; Gallastegui, G.; Guivernau, M.; Vinas, M.; Elias, A. Role of Thiobacillus thioparus in the biodegradation of carbon disulfide in a biofilter packed with a recycled organic pelletized material. Biodegradation 2014, 25, 557–568. [Google Scholar] [CrossRef]
- Rojo, N.; Gallastegi, G.; Barona, A.; Gurtubay, L.; Ibarra-Berastegi, G.; Elías, A. Biotechnology as an alternative for carbon disulfide treatment in air pollution control. Environ. Rev. 2010, 18, 321–332. [Google Scholar] [CrossRef]
- Samanta, A.; Zhao, A.; Shimizu, G.K.H.; Sarkar, P.; Gupta, R. Post-Combustion CO2 Capture Using Solid Sorbents: A Review. Ind. Eng. Chem. Res. 2012, 51, 1438–1463. [Google Scholar] [CrossRef]
- Gunawardene, O.H.P.; Gunathilake, C.A.; Vikrant, K.; Amaraweera, S.M. Carbon Dioxide Capture through Physical and Chemical Adsorption Using Porous Carbon Materials: A Review. Atmosphere 2022, 13, 397. [Google Scholar] [CrossRef]
- Zhang, X.-F.; Wang, Z.; Ding, M.; Feng, Y.; Yao, J. Advances in cellulose-metal organic framework composites: Preparation and applications. J. Mater. Chem. A 2021, 9, 23353–23363. [Google Scholar] [CrossRef]
- Gunathilake, C.A.; Ranathunge, G.G.T.A.; Dassanayake, R.S.; Illesinghe, S.D.; Manchanda, A.S.; Kalpage, C.S.; Rajapakse, R.M.G.; Karunaratne, D.G.G.P. Emerging investigator series: Synthesis of magnesium oxide nanoparticles fabricated on a graphene oxide nanocomposite for CO2 sequestration at elevated temperatures. Environ. Sci. Nano 2020, 7, 1225–1239. [Google Scholar] [CrossRef]
- Gunathilake, C.A.; Dassanayake, R.S.; Fernando, C.A.N.; Jaroniec, M. Zirconium Containing Periodic Mesoporous Organosilica: The Effect of Zr on CO2 Sorption at Ambient Conditions. J. Compos. Sci. 2022, 6, 168. [Google Scholar] [CrossRef]
- McGuirk, C.M.; Siegelman, R.L.; Drisdell, W.S.; Runcevski, T.; Milner, P.J.; Oktawiec, J.; Wan, L.F.; Su, G.M.; Jiang, H.Z.H.; Reed, D.A.; et al. Cooperative adsorption of carbon disulfide in diamine-appended metal-organic frameworks. Nat. Commun. 2018, 9, 5133. [Google Scholar] [CrossRef]
- Jin, J.; Zhang, Z.; Bai, H. Preparation and performance of γ-Fe2O3/AC desulfurizer at low temperature for CS2 removal. Chem. Ind. Eng. Prog. 2018, 37, 4397–4404. [Google Scholar] [CrossRef]
- Nagarajan, V.; Chandiramouli, R. CS2 And H2S adsorption studies on novel hex-star phosphorene nanosheet—A DFT perspective. Mol. Phys. 2022, 120, 2066027. [Google Scholar] [CrossRef]
- Heldebrant, D.J.; Yonker, C.R.; Jessop, P.G.; Phan, L. Reversible uptake of COS, CS2, and SO2: Ionic liquids with O-alkylxanthate, O-alkylthiocarbonyl, and O-alkylsulfite anions. Chemistry 2009, 15, 7619–7627. [Google Scholar] [CrossRef]
- Huo, Z.; Shen, B.; Chen, X.; Sun, H.; Zhan, G.; Yu, H. Compositional design of UDS and its application on removal of CS2 from viscose fiber waste gas. Chem. Ind. Eng. Prog. 2018, 37, 292–300. [Google Scholar] [CrossRef]
- Bai, Y.; Yu, M.; Zhang, X.-F.; Yao, J. Deep eutectic solvent assisted preparation of ZnO deposited carbonized wood for efficient CO2 storage and oil absorption. J. Mol. Liq. 2023, 376, 121409. [Google Scholar] [CrossRef]
- Zhu, X.; Fan, Z.; Zhang, X.-F.; Yao, J. Metal-organic frameworks decorated wood aerogels for efficient particulate matter removal. J. Colloid Interface Sci. 2023, 629, 182–188. [Google Scholar] [CrossRef]
- Wang, D.; Xie, J.; Zhou, H.; Liu, L.; Li, H.; Li, G.; Fan, X. Multiscale energy reduction of amine-based absorbent SO2 capture technology: Absorbent screening and process improvement. Sep. Purif. Technol. 2022, 301, 121949. [Google Scholar] [CrossRef]
- Lhuissier, M.; Couvert, A.; Kane, A.; Amrane, A.; Audic, J.-L.; Biard, P.-F. Volatile organic compounds absorption in a structured packing fed with waste oils: Experimental and modeling assessments. Chem. Eng. Sci. 2021, 238, 116598. [Google Scholar] [CrossRef]
- Rodriguez Castillo, A.-S.; Biard, P.-F.; Guihéneuf, S.; Paquin, L.; Amrane, A.; Couvert, A. Assessment of VOC absorption in hydrophobic ionic liquids: Measurement of partition and diffusion coefficients and simulation of a packed column. Chem. Eng. J. 2019, 360, 1416–1426. [Google Scholar] [CrossRef]
- Wang, B.; Zhang, X.; Shang, D.; Fen, J.; Wu, H.; Zhang, Y.; Li, J. Efficient Recovery of Dichloromethane by [Bmim][PF6] and Process Simulation. Chin. J. Process Eng. 2018, 18, 82–87. [Google Scholar] [CrossRef]
- Wang, C.; Zhang, Y.; Han, J.; Zhang, M. Analysis of influencing factors for determination of carbon disulfide in ambient air by diethylamine spectrophotometry. Instrum. Anal. Monit. 2009, 97, 44–46. [Google Scholar] [CrossRef]
- Wang, Y.-n.; Xu, R.; Kai, Y.; Wang, H.; Sun, Y.; Zhan, M.; Gong, B. Evaluating the physicochemical properties of refuse with a short-term landfill age and odorous pollutants emission during landfill mining: A case study. Waste Manag. 2021, 121, 77–86. [Google Scholar] [CrossRef] [PubMed]
- Ma, H.; Wang, Z.; Zhang, X.-F.; Ding, M.; Yao, J. In situ growth of amino-functionalized ZIF-8 on bacterial cellulose foams for enhanced CO2 adsorption. Carbohydr. Polym. 2021, 270, 118376. [Google Scholar] [CrossRef] [PubMed]
- Gunathilake, C.; Dassanayake, R.S.; Kalpage, C.S.; Jaroniec, M. Development of Alumina–Mesoporous Organosilica Hybrid Materials for Carbon Dioxide Adsorption at 25 C. Materials 2018, 11, 2301. [Google Scholar] [CrossRef]
- Song, D.; Seibert, A.F.; Rochelle, G.T. Mass Transfer Parameters for Packings: Effect of Viscosity. Ind. Eng. Chem. Res. 2018, 57, 718–729. [Google Scholar] [CrossRef]
- Qing, Z.; Yincheng, G.; Zhenqi, N. Experimental studies on removal capacity of carbon dioxide by a packed reactor and a spray column using aqueous ammonia. Energy Procedia 2011, 4, 519–524. [Google Scholar] [CrossRef]
- Fu, K.; Zheng, M.; Wang, H.; Fu, D. Effect of water content on the characteristics of CO2 capture processes in absorbents of 2-ethylhexan-1-amine + diglyme. Energy 2022, 244, 122656. [Google Scholar] [CrossRef]






| Experiment Reagent | Purity |
|---|---|
| N-Methyl-2-pyrrolidone (NMP) | 99.7% |
| Ethylene glycol butyl ether acetate (BGA) | 99.7% |
| Ethylene glycol (EG) | 99.7% |
| N,N-Dimethylformamide (DMF) | 99.7% |
| Ethylene glycol monobutyl ether (2-Butoxyethanol, BE) | 99.7% |
| 1,2,4-Trimethylbenzene (TMB) | 99.5% |
| Ethanol absolute | 99.7% |
| Triethanolamine (TEA) | 99.7% |
| Diethylamine (DEA) | 99.7% |
| Copper acetate | 99.7% |
| Karl Fischer reagent | 99.7% |
| CS2 | 99.5% |
| No. | 0 | 1 | 2 | 3 | 4 | 5 | 6 | 7 | 8 | 9 | 10 |
|---|---|---|---|---|---|---|---|---|---|---|---|
| Absorbent (mL) | 10.0 | 9.9 | 9.8 | 9.7 | 9.6 | 9.5 | 9.4 | 9.3 | 9.2 | 9.1 | 9.0 |
| Standard solution (mL) | 0 | 0.1 | 0.2 | 0.3 | 0.4 | 0.5 | 0.6 | 0.7 | 0.8 | 0.9 | 1.0 |
| CS2 content (μg) | 0 | 3.92 | 7.84 | 11.76 | 15.68 | 19.60 | 23.52 | 27.44 | 31.36 | 35.28 | 39.20 |
| No. | Solvent | Molecular Formula | /J·mol−1 | ||
|---|---|---|---|---|---|
| 1 | Water | H2O | 3979.458 | 2.513 × 10−4 | 3157.89 |
| 2 | EG | C2H6O2 | 1.092 | 0.916 | 59.37 |
| 3 | 1-Pentanol | C5H12O | 2.470 | 0.405 | 764.03 |
| 4 | 1-Octanol | C8H18O | 1.530 | 0.654 | 428.75 |
| 5 | Tripropylene glycol | C6H14O4 | 1.876 | 0.533 | 788.37 |
| 6 | Hexylene glycol | C6H14O2 | 3.276 | 0.305 | 1175.25 |
| 7 | Dibutyl ether | C8H18O | 1.021 | 0.980 | 28.21 |
| 8 | BE | C6H14O2 | 0.511 | 1.959 | −518.43 |
| 9 | Diethylene glycol butyl ether | C8H18O3 | 0.548 | 1.824 | −514.26 |
| 10 | Triethylene glycol monobutyl ether | C10H22O4 | 1.205 | 0.830 | 301.70 |
| 11 | Triethylene glycol dimethyl ether | C8H18O4 | 1.259 | 0.794 | 283.23 |
| 12 | Ethylene glycol monomethyl ether | C3H8O2 | 0.769 | 1.300 | −180.79 |
| 13 | Ethylene glycol propyl ether | C5H12O2 | 0.568 | 1.762 | −423.45 |
| 14 | Ethylene glycol monoethyl ether | C4H10O2 | 0.648 | 1.544 | −312.85 |
| 15 | Propylene glycol monoethyl ether | C5H12O2 | 2.420 | 0.413 | 784.49 |
| 16 | Hexyl acetate | C8H16O2 | 1.341 | 0.746 | 305.36 |
| 17 | Propylene carbonate | C4H6O3 | 4.467 | 0.224 | 1110.05 |
| 18 | Ethylene glycol diacetate | C6H10O4 | 3.017 | 0.331 | 1071.45 |
| 19 | BGA | C8H16O3 | 1.403 | 0.713 | 370.59 |
| 20 | Ethylene glycol monoethyl ether acetate | C6H12O3 | 1.904 | 0.525 | 602.54 |
| 21 | Ethyl acetoacetate | C6H10O3 | 2.952 | 0.339 | 995.69 |
| 22 | Methyl salicylate | C8H8O3 | 3.386 | 0.295 | 1167.32 |
| 23 | DMF | C3H7NO | 0.971 | 1.030 | −18.01 |
| 24 | MDEA | C5H13NO2 | 3.821 | 0.262 | 852.26 |
| 25 | Diisopropanolamine | C6H15NO2 | 2.272 | 0.440 | 945.29 |
| 26 | Diethanolamine | C4H11NO2 | 1.902 | 0.526 | 645.66 |
| 27 | TEA | C6H15NO3 | 4.263 | 0.235 | 1636.44 |
| 28 | NMP | C5H9NO | 0.838 | 1.194 | −132.00 |
| 29 | Morpholine | C4H9NO | 0.890 | 1.123 | −83.30 |
| 30 | TMB | C9H12 | 0.892 | 1.121 | −64.61 |
| Absorbent | Viscosity/mPa·s | Saturated Vapor Pressure/Pa | ORL-RAT LD50/mg·kg−1 |
|---|---|---|---|
| NMP | 2.08 | 31.5 | 3915 |
| BE | 3.35 | 77.5 | 1480 |
| TMB | 0.96 | 206.5 | 5000 |
| DMF | 0.87 | 394.3 | 2800 |
| BGA | 1.80 | 80.9 | 2400 |
| EG | 21.05 | 7.3 | 4700 |
Disclaimer/Publisher’s Note: The statements, opinions and data contained in all publications are solely those of the individual author(s) and contributor(s) and not of MDPI and/or the editor(s). MDPI and/or the editor(s) disclaim responsibility for any injury to people or property resulting from any ideas, methods, instructions or products referred to in the content. |
© 2023 by the authors. Licensee MDPI, Basel, Switzerland. This article is an open access article distributed under the terms and conditions of the Creative Commons Attribution (CC BY) license (https://creativecommons.org/licenses/by/4.0/).
Share and Cite
Xiao, R.; Chao, K.; Liu, J.; Chen, M.; Zhu, X.; Fu, B. Screening of Absorbents for Viscose Fiber CS2 Waste Air and Absorption–Desorption Process. Atmosphere 2023, 14, 602. https://doi.org/10.3390/atmos14030602
Xiao R, Chao K, Liu J, Chen M, Zhu X, Fu B. Screening of Absorbents for Viscose Fiber CS2 Waste Air and Absorption–Desorption Process. Atmosphere. 2023; 14(3):602. https://doi.org/10.3390/atmos14030602
Chicago/Turabian StyleXiao, Ruixue, Kefan Chao, Ju Liu, Muhua Chen, Xinbao Zhu, and Bo Fu. 2023. "Screening of Absorbents for Viscose Fiber CS2 Waste Air and Absorption–Desorption Process" Atmosphere 14, no. 3: 602. https://doi.org/10.3390/atmos14030602
APA StyleXiao, R., Chao, K., Liu, J., Chen, M., Zhu, X., & Fu, B. (2023). Screening of Absorbents for Viscose Fiber CS2 Waste Air and Absorption–Desorption Process. Atmosphere, 14(3), 602. https://doi.org/10.3390/atmos14030602

