Gypsum Crystallization during Reverse Osmosis Desalination of Water with High Sulfate Content in Presence of a Novel Fluorescent-Tagged Polyacrylate
Abstract
1. Introduction
2. Materials and Methods
2.1. Reagents, Membrane Material and Model Solutions
- K = (total initial volume of feeding solution)/(current volume of retentate)
- S = (initial gypsum concentration, mol·dm−3)/(gypsum solubility at 25 °C, mol·dm−3)
- Thus for S < 1 the solution is undersaturated, while for S > 1 it is supersaturated.
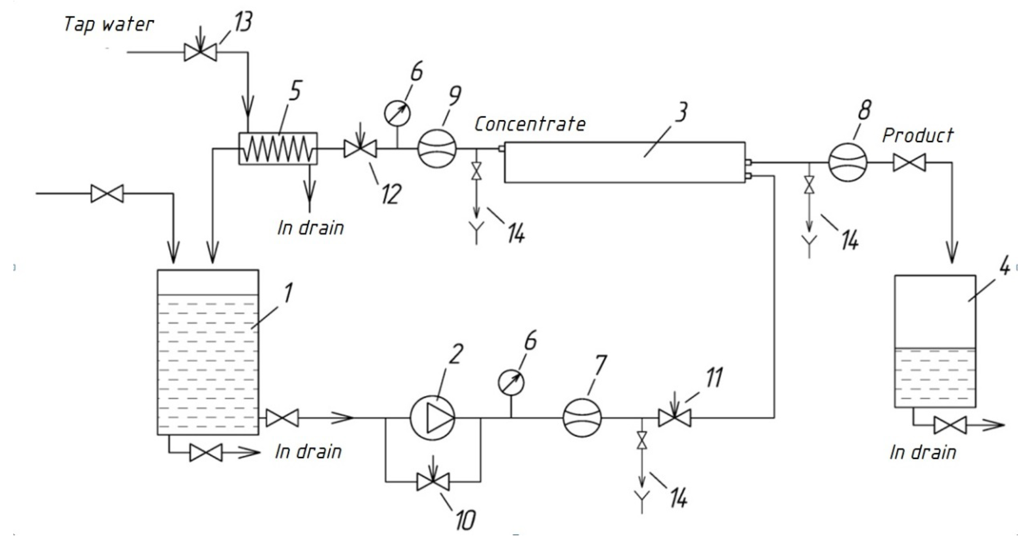
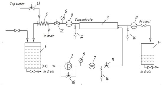
2.2. Reverse Osmosis Membrane System
2.3. Gypsum Scaling Experiments
2.4. Fluorescent Microscopy Measurements
2.5. Fluorescence Intensity Measurements of Aqueousphase
2.6. SEM Crystal Characterization
2.7. DLS Characterization of Retentate
3. Results and Discussion
3.1. Blank A Experiment Results
3.2. Blank B Experiment Results
3.3. Blank C Experiment Results
3.4. GSI Experiment Results
3.5. Tentative Mechanism of Gypsum Membrane Fouling Inhibition by PAA-F1 in RO Process
4. Conclusions
Author Contributions
Funding
Acknowledgments
Conflicts of Interest
References
- Anis, S.F.; Hashaikeh, R.; Hilal, N. Reverse osmosis pretreatment technologies and future trends: A comprehensive review. Desalination 2019, 452, 159–195. [Google Scholar] [CrossRef]
- Badruzzaman, M.; Voutchkov, N.; Weinrich, L.; Jacangelo, J.G. Selection of pretreatment technologies for seawater reverse osmosis plants: A review. Desalination 2019, 449, 78–91. [Google Scholar] [CrossRef]
- Zhang, P.; Hu, J.; Li, W.; Qi, H. Research Progress of brackish water desalination by reverse osmosis. J. Water Resour. Prot. 2013, 5, 304–309. [Google Scholar] [CrossRef]
- Li, X.; Hasson, D.; Semiat, R.; Shemer, H. Intermediate concentrate demineralization techniques for enhanced brackish water reverse osmosis water recovery—A review. Desalination 2019, 466, 24–35. [Google Scholar] [CrossRef]
- Goh, P.S.; Lau, W.J.; Othman, M.H.D.; Ismail, A.F. Membrane fouling in desalination and its mitigation strategies. Desalination 2018, 425, 130–155. [Google Scholar] [CrossRef]
- Matin, A.; Rahman, F.; Shafi, H.Z.; Zubair, S.M. Scaling of reverse osmosis membranes used in water desalination: Phenomena, impact, and control; future directions. Desalination 2019, 455, 135–157. [Google Scholar] [CrossRef]
- Demadis, K.D.; Neofotistou, E.; Mavredaki, E.; Tsiknakis, M.; Sarigiannidou, E.-M.; Katarachia, S.D. Inorganic foulants in membrane systems: Chemical control strategies and the contribution of green chemistry. Desalination 2005, 179, 281–295. [Google Scholar] [CrossRef]
- Rabizadeh, T.; Morgan, D.J.; Peacock, C.L.; Benning, L.G. Effectiveness of Green Additives vs. Poly(acrylic acid) in Inhibiting Calcium Sulfate Dihydrate Crystallization. Ind. Eng. Chem. Res. 2019, 58, 1561–1569. [Google Scholar] [CrossRef]
- Pramanik, B.K.; Gao, Y.; Fan, L.; Roddick, F.A.; Liu, Z. Antiscaling effect of polyaspartic acid and its derivative for RO membranes used for saline wastewater and brackish water desalination. Desalination 2017, 404, 224–229. [Google Scholar] [CrossRef]
- Ali, S.A.; Kazi, I.W.; Rahman, F. Synthesis and evaluation of phosphate-free antiscalants to control CaSO4·2H2O scale formation in reverse osmosis desalination plants. Desalination 2015, 357, 36–44. [Google Scholar] [CrossRef]
- Rahman, F. Calcium sulfate precipitation studies with scale inhibitors for reverse osmosis desalination. Desalination 2013, 319, 79–84. [Google Scholar] [CrossRef]
- Abdel-Aal, E.A.; Abdel-Ghafar, H.M.; El Anadouli, B.E. New Findings about Nucleation and Crystal Growth of Reverse Osmosis Desalination Scales with and without Inhibitor. Cryst. Growth Des. 2015, 15, 5133–5137. [Google Scholar] [CrossRef]
- Ying, W.; Siebdrath, N.; Uhl, W.; Gitis, V.; Herzberg, M. New insights on early stages of RO membranes fouling during tertiary wastewater desalination. J. Membr. Sci. 2014, 466, 26–35. [Google Scholar] [CrossRef]
- Shmulevsky, M.; Li, X.; Shemer, H.; Hasson, D.; Semiat, R. Analysis of the onset of calcium sulfate scaling on RO membranes. J. Membr. Sci. 2017, 524, 299–304. [Google Scholar] [CrossRef]
- Benecke, J.; Haas, M.; Baur, F.; Ernst, M. Investigating the development and reproducibility of heterogeneous gypsum scaling on reverse osmosis membranes using real-time membrane surface imaging. Desalination 2018, 428, 161–171. [Google Scholar] [CrossRef]
- Cai, Y.; Schwartz, D.K. Single-nanoparticle tracking reveals mechanisms of membrane fouling. J. Membr. Sci. 2018, 563, 888–895. [Google Scholar] [CrossRef]
- Kim, H.; Park, S.; Choi, Y.; Lee, S.; Choi, J. Fouling due to CaSO4 scale formation in forward osmosis (FO), reverse osmosis (RO), and pressure assisted forward osmosis (PAFO). Desalin. Water Treat. 2018, 104, 45–50. [Google Scholar] [CrossRef]
- Benecke, J.; Rozova, J.; Ernst, M. Anti-scale effects of select organic macromolecules on gypsum bulk and surface crystallization during reverse osmosis desalination. Sep. Purif. Technol. 2018, 198, 68–78. [Google Scholar] [CrossRef]
- Hoang, T.A. Mechanisms of Scale Formation and Inhibition. In Mineral Scales and Deposits, Scientific and Technological Approaches, 1st ed.; Amjad, Z., Demadis, K., Eds.; Elsevier: Amsterdam, The Netherlands, 2015; pp. 47–83. [Google Scholar] [CrossRef]
- Oshchepkov, M.; Kamagurov, S.; Tkachenko, S.; Ryabova, A.; Popov, K. An Insight into the Mechanisms of the Scale Inhibition. A Case Study of a Novel Task-specific Fluorescent-tagged Scale Inhibitor Location on Gypsum Crystals. ChemNanoMat 2019, 5, 586–592. [Google Scholar] [CrossRef]
- Oshchepkov, M.; Popov, K.; Ryabova, A.; Redchuk, A.; Tkachenko, S.; Dikareva, J.; Koltinova, E. Barite Crystallization in Presence of Novel Fluorescent-tagged Antiscalants. Int. J. Corros. Scale Inhib. 2019, 8, 998–1021. [Google Scholar] [CrossRef]
- Oshchepkov, M.; Golovesov, V.; Ryabova, A.; Tkachenko, S.; Redchuk, A.; Rudakova, G.; Pervov, A.; Rönkkömäki, H.; Popov, K. Visualization of a novel fluorescent-tagged bisphosphonate behavior during reverse osmosis desalination of water with high sulfate content. Sep. Purif. Technol. 2020, in press. [Google Scholar]
- Sosso, G.C.; Chen, J.; Cox, S.J.; Fitzner, M.; Pedevilla, P.; Zen, A.; Michaelides, A. Crystal nucleation in liquids: Open questions and future challenges in molecular dynamics simulations. Chem. Rev. 2016, 116, 7078–7116. [Google Scholar] [CrossRef] [PubMed]
- He, S.; Oddo, J.E.; Tomson, M.B. The nucleation kinetics of calcium sulfate dehydrate in NaCl solution up to 6 m and 90 °C. J. Coll. Interface Sci. 1994, 162, 297–303. [Google Scholar] [CrossRef]
- Klepetsanis, P.G.; Dalas, E.; Koutsoukos, P.G. Role of temperature in the spontaneous precipitation of calcium sulfate dehydrate. Langmuir 1999, 15, 1534–1540. [Google Scholar] [CrossRef]
- Lancia, A.; Musmarra, D.; Prisciandaro, M. Measuring induction period for calcium sulfate dehydrate precipitation. AICHE J. 1999, 45, 390–397. [Google Scholar] [CrossRef]
- Prisciandaro, M.; Lancia, A.; Musmarra, D. Gypsum nucleation into sodium chloride solutions. AICHE J. 2001, 47, 929–934. [Google Scholar] [CrossRef]
- Alimi, F.; Elfil, H.; Gadri, A. Kinetics of the precipitation of calcium sulfate dihydrate in a desalination unit. Desalination 2003, 57, 9–16. [Google Scholar] [CrossRef]
- Van Driessche, A.E.S.; Stawski, T.M.; Kellermeier, M. Calcium sulfate precipitation pathways in natural and engineered environments. Chem. Geol. 2019, 530, 119274. [Google Scholar] [CrossRef]
- Nicoleau, L.; Van Driessche, A.E.; Kellermeier, M. Kinetic analysis of the role of polymers in mineral nucleation. The example of gypsum. Cem. Concr. Res. 2019, 124, 105837. [Google Scholar] [CrossRef]
- Van Driessche, A.E.; García-Ruiz, J.M.; Delgado-López, J.M.; Sazaki, G. In Situ Observation of Step Dynamics on Gypsum Crystals. Cryst. Growth Des. 2010, 10, 3909–3916. [Google Scholar] [CrossRef]
- Stawski, T.M.; Van Driessche, A.E.; Ossorio, M.; Rodriguez-Blanco, J.D.; Besselink, R.; Benning, L.G. Formation of calcium sulfate through the aggregation of sub-3 nanometre primary species. Nat. Commun. 2016, 7, 11177. [Google Scholar] [CrossRef] [PubMed]
- Stawski, T.M.; Van Driessche, A.E.; Besselink, R.; Byrne, E.H.; Raiteri, P.; Gale, J.D.; Benning, L.G. The Structure of CaSO4 Nanorods: The Precursor of Gypsum. J. Phys. Chemi. C 2019, 123, 23151–23158. [Google Scholar] [CrossRef]
- Popov, K.; Rudakova, G.; Larchenko, V.; Tusheva, M.; Kamagurov, S.; Dikareva, J.; Kovaleva, N.A. Comparative Performance Evaluation of Some Novel “Green” and Traditional Antiscalants in Calcium Sulfate Scaling. Adv. Mat. Sci. Eng. 2016, 2016, 7635329. [Google Scholar] [CrossRef]
- Oshchepkov, M.; Tkachenko, S.; Popov, K. Synthesis and applications of fluorescent-tagged scale inhibitors in water treatment. A review. Int. J. Corros. Scale Inhib. 2019, 8, 480–511. [Google Scholar] [CrossRef]
- Popov, K.; Oshchepkov, M.; Kamagurov, S.; Tkachenko, S.; Dikareva, Y.; Rudakova, G. Synthesis and properties of novel fluorescent-tagged polyacrylate-based scale inhibitors. J. Appl. Polym. Sci. 2017, 134, 45017. [Google Scholar] [CrossRef]
- Raju, K.; Atkinson, G.J. The thermodynamics of «scale» mineral solubilities. 3. Calcium sulfate in aqueous sodium chloride. Chem. Eng. Data 1990, 35, 361–367. [Google Scholar] [CrossRef]
- Popov, K.I.; Oshchepkov, M.S.; Shabanova, N.A.; Dikareva, Y.M.; Larchenko, V.E.; Koltinova, E.Y. DLS study of a phosphonate induced gypsum scale inhibition mechanism using indifferent nanodispersions as the standards of a light scattering intensity comparison. Int. J. Corros. Scale Inhib. 2018, 7, 9–24. [Google Scholar] [CrossRef]
- Popov, K.; Oshchepkov, M.; Afanas’eva, E.; Koltinova, E.; Dikareva, Y.; Rönkkömäki, H. A new insight into the mechanism of the scale inhibition: DLS study of gypsum nucleation in presence of phosphonates using nanosilver dispersion as an internal light scattering intensity reference. Colloids Surf. A 2019, 560, 122–129. [Google Scholar] [CrossRef]
- Oshchepkov, A.; Oshchepkov, M.; Pavlova, G.; Ryabova, A.; Kamagurov, S.; Tkachenko, S.; Frolova, S.; Redchuk, A.; Popov, K.; Kataev, E. Naphthalimide-functionalized Bisphosphonates for Fluorescence Detection of Calcification in Soft Tissues. Sens. Actuators B Chem. 2020, 128047, in press. [Google Scholar] [CrossRef]









| Solvent/Solution | Concentration (mol·dm−3) | pH | Cumulative Number of Foreign Particles in 1 mL * | |||
|---|---|---|---|---|---|---|
| ≥100 nm | ≥200 nm | ≥300 nm | ≥500 nm | |||
| Distilled water for feed solution preparation; 2 μS/cm | 55.55 | 5.5 | 390,000 | 97,000 | 19,600 | 16,400 |
| CaCl2 stock solution, diluted by distilled water | 0.015 | 7.1 | 1,800,000 | 200,000 | 76,000 | 39,000 |
| Na2SO4 stock solution, diluted by distilled water | 0.015 | 6.1 | 1,550,000 | 185,000 | 73,000 | 32,000 |
| PAA-F1 solution | 1.7·10−6 | 6.2 | 860,000 | 110,000 | 38,000 | 16,000 |
| Membrane Preparation and Treatment | |||||||
|---|---|---|---|---|---|---|---|
| Step | Task | Feed | Pressure | Duration | Comments | ||
| 1 | Membrane preparation | Distilled water | - | 20–30 minutes | Washing with distilled water for preservatives removal. | ||
| 2 | Membrane conditioning | Distilled water | - | 8–12 hours | Covered by distilled water layer for preservatives removal. | ||
| 3 | RO membrane desalination in concentration mode continuous monitoring | Feed solution circulation mode; well-controlled feed solution: composition, pH, T, etc. | 88 to 110 psi depending on desirable flux | 5–6 hours duration of the entire experiment for all runs | Feed, permeate and retentate samples collected and analyzed for Ca content, for PAA-F1 concentration (by fluorimeter) and by fluorescent microscope. | ||
| 4 | Post experiment treatment | - | - | 24 | RO membrane is removed, gently rinsed out with distilled water; dried at 22–25 °C and segmented. RO membrane segments are characterized by SEM and fluorescent microscopy. | ||
| Cross-flow tests | |||||||
| Test | Initial feed solution | Comments | |||||
| Blank A | 7 mg·dm−3 PAA-F1 in distilled water | Experiment is intended to evaluate “free” PAA-F1 sorption by membrane in concentration operating mode. | |||||
| Blank B | 0.015 mol·dm−3 CaCl2 and 7 mg·dm−3 PAA-F1 in distilled water | Experiment is intended to estimate PAA-F1 participation in side reaction with Ca2+ ions, followed by its undesirable consumption by calcium due to formation of insoluble Ca0.5xHyPAA-F1·nH2O (0.5x + y = 1) salts. | |||||
| Blank C | 0.015 mol·dm−3 CaCl2 and 0.015 mol·dm−3 Na2SO4 in distilled water | Experiment has to demonstrate non-inhibited RO membrane gypsum scaling as a reference to the inhibited one. | |||||
| Gypsum Scale Inhibition (GSI) | 0.015 mol·dm−3 CaCl2, 0.015 mol·dm−3 Na2SO4 and 7 mg·dm−3 PAA-F1 in distilled water | A PAA-F1 inhibited gypsum scaling. | |||||
© 2020 by the authors. Licensee MDPI, Basel, Switzerland. This article is an open access article distributed under the terms and conditions of the Creative Commons Attribution (CC BY) license (http://creativecommons.org/licenses/by/4.0/).
Share and Cite
Oshchepkov, M.; Golovesov, V.; Ryabova, A.; Redchuk, A.; Tkachenko, S.; Pervov, A.; Popov, K. Gypsum Crystallization during Reverse Osmosis Desalination of Water with High Sulfate Content in Presence of a Novel Fluorescent-Tagged Polyacrylate. Crystals 2020, 10, 309. https://doi.org/10.3390/cryst10040309
Oshchepkov M, Golovesov V, Ryabova A, Redchuk A, Tkachenko S, Pervov A, Popov K. Gypsum Crystallization during Reverse Osmosis Desalination of Water with High Sulfate Content in Presence of a Novel Fluorescent-Tagged Polyacrylate. Crystals. 2020; 10(4):309. https://doi.org/10.3390/cryst10040309
Chicago/Turabian StyleOshchepkov, Maxim, Vladimir Golovesov, Anastasia Ryabova, Anatoly Redchuk, Sergey Tkachenko, Alexei Pervov, and Konstantin Popov. 2020. "Gypsum Crystallization during Reverse Osmosis Desalination of Water with High Sulfate Content in Presence of a Novel Fluorescent-Tagged Polyacrylate" Crystals 10, no. 4: 309. https://doi.org/10.3390/cryst10040309
APA StyleOshchepkov, M., Golovesov, V., Ryabova, A., Redchuk, A., Tkachenko, S., Pervov, A., & Popov, K. (2020). Gypsum Crystallization during Reverse Osmosis Desalination of Water with High Sulfate Content in Presence of a Novel Fluorescent-Tagged Polyacrylate. Crystals, 10(4), 309. https://doi.org/10.3390/cryst10040309

