Spent Mushroom Substrate as a Renewable Energy Resource: Evaluating Its Biogas Production Potential
Abstract
1. Introduction
- SMS as a viable biogas feedstock—research shows that SMS can serve as an effective alternative to conventional biogas feedstocks, providing a foundation for innovative technology development;
- Dual-sector benefits—mushroom producers gain practical strategies for efficient waste management, while the biogas industry gains access to a sustainable and novel feedstock source;
- Advancing sustainability goals—this work contributes to ongoing research on organic waste valorization and renewable energy systems, in line with global efforts to promote circular economies.
2. Materials and Methods
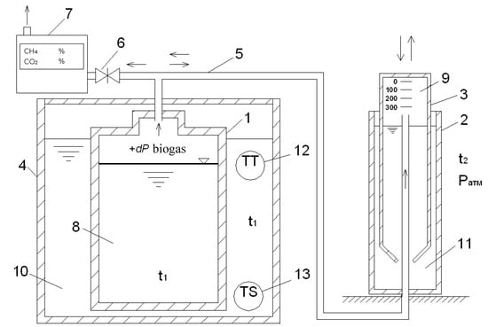
2.1. Preparation of Spent Mushroom Substrate
2.2. Sample Preparation
2.3. Determination of Total Solids and Volatile Solids in Spent Mushroom Substrate Sample
2.4. Digestion of Spent Mushroom Substrate Samples for Biogas Production
2.5. Statistical Analyses
3. Results and Discussion
3.1. Biogas Production
3.2. Cumulative Biogas Yield
3.3. Comparison of Spent Mushroom Substrate with Common Feedstocks for Biogas Production
4. Conclusions
Author Contributions
Funding
Institutional Review Board Statement
Informed Consent Statement
Data Availability Statement
Conflicts of Interest
References
- FAOSTAT Food and Agriculture Organization of the United Nations Statistics Database. Available online: http://www.fao.org/faostat/en/#data (accessed on 21 November 2024).
- El-Ramady, H.; Abdalla, N.; Badgar, K.; Llanaj, X.; Törős, G.; Hajdú, P.; Eid, Y.; Prokisch, J. Edible Mushrooms for Sustainable and Healthy Human Food: Nutritional and Medicinal Attributes. Sustainability 2022, 14, 4941. [Google Scholar] [CrossRef]
- Finney, K.N.; Ryu, C.; Sharifi, V.N.; Swithenbank, J. The Reuse of Spent Mushroom Compost and Coal Tailings for Energy Recovery: Comparison of Thermal Treatment Technologies. Bioresour. Technol. 2009, 100, 310–315. [Google Scholar] [CrossRef]
- Kaushal, L.A.; Prashar, A. Agricultural Crop Residue Burning and Its Environmental Impacts and Potential Causes–Case of Northwest India. J. Environ. Plan. Manag. 2020, 64, 464–484. [Google Scholar] [CrossRef]
- Huang, Z.; Guan, H.; Zheng, H.; Wang, M.; Xu, P.; Dong, S.; Yang, Y.; Xiao, J. Novel Liquid Organic Fertilizer: A Potential Way to Effectively Recycle Spent Mushroom Substrate. J. Clean. Prod. 2022, 376, 134368. [Google Scholar] [CrossRef]
- Alves, L.d.S.; Caitano, C.E.C.; Ferrari, S.; Vieira Júnior, W.G.; Heinrichs, R.; de Almeida Moreira, B.R.; Pardo-Giménez, A.; Zied, D.C. Application of Spent Sun Mushroom Substrate in Substitution of Synthetic Fertilizers at Maize Topdressing. Agronomy 2022, 12, 2884. [Google Scholar] [CrossRef]
- Ravlikovsky, A.; Symochko, L.; Pinheiro, M.N.C. Valorization of Spent Shiitake Mushroom Substrate—A Potential Alternative to Peat. In WASTES: Solutions, Treatments and Opportunities IV; Vilarinho, C., Castro, F., Quina, M.J., Eds.; CRC Press: London, UK, 2023; ISBN 9781003345084. [Google Scholar]
- Zhang, W.R.; Liu, S.R.; Zhao, Z.X.; Kuang, Y.B.; Dong, X.F.; Ruan, J.F. Effects of Extracts of Spent Mushroom Substrates on Growth of Edible Fungi. Int. J. Agric. Biol. 2018, 20, 2133–2139. Available online: https://www.cabidigitallibrary.org/doi/full/10.5555/20203075129 (accessed on 18 February 2025).
- Antón-Herrero, R.; García-Delgado, C.; Baena, N.; Mayans, B.; Delgado-Moreno, L.; Eymar, E. Assessment of Different Spent Mushroom Substrates to Bioremediate Soils Contaminated with Petroleum Hydrocarbons. Appl. Sci. 2022, 12, 7720. [Google Scholar] [CrossRef]
- Wei, Y.; Jin, Z.; Zhang, M.; Li, Y.; Huang, S.; Liu, X.; Jin, Y.; Wang, H.; Qu, J. Impact of Spent Mushroom Substrate on Cd Immobilization and Soil Property. Environ. Sci. Pollut. Res. 2020, 27, 3007–3022. [Google Scholar] [CrossRef]
- Eliescu, A.; Georgescu, A.A.; Nicolescu, C.M.; Bumbac, M.; Cioateră, N.; Mureșeanu, M.; Buruleanu, L.C. Biosorption of Pb(II) from Aqueous Solution Using Mushroom (Pleurotus ostreatus) Biomass and Spent Mushroom Substrate. Anal. Lett. 2020, 53, 2292–2319. [Google Scholar] [CrossRef]
- Leong, Y.K.; Varjani, S.; Lee, D.J.; Chang, J.S. Valorization of Spent Mushroom Substrate for Low-Carbon Biofuel Production: Recent Advances and Developments. Bioresour. Technol. 2022, 363, 128012. [Google Scholar] [CrossRef]
- Koido, K.; Ogura, T.; Matsumoto, R.; Endo, K.; Sato, M. Spent Mushroom Substrate Performance for Pyrolysis, Steam Co-Gasification, and Ash Melting. Biomass Bioenergy 2021, 145, 105954. [Google Scholar] [CrossRef]
- Zhao, Z.; Ibrahim, M.M.; Wang, X.; Xing, S.; Heiling, M.; Hood-Nowotny, R.; Tong, C.; Mao, Y. Properties of Biochar Derived from Spent Mushroom Substrates. Bioresources 2019, 14, 5254–5277. [Google Scholar] [CrossRef]
- Sethumadhavan, P.; Arul Mozhi Selvan, V. Effect of Spent Mushroom Substrate and Waste Paper Briquette on Methane Production from Anaerobic Digestion. J. Environ. Biol. 2018, 39, 269–276. [Google Scholar] [CrossRef]
- Negro, V.; Noussan, M.; Chiaramonti, D. Alternative Options for Biogas-to-Energy: A Comparison of Electricity and Biomethane Generation Based on the Real Operation of a Production Site. Appl. Energy 2025, 377, 124687. [Google Scholar] [CrossRef]
- Sivagurunathan, P.; Kumar, G.; Mudhoo, A.; Rene, E.R.; Saratale, G.D.; Kobayashi, T.; Xu, K.; Kim, S.-H.; Kim, D.-H. Fermentative Hydrogen Production Using Lignocellulose Biomass: An Overview of Pre-Treatment Methods, Inhibitor Effects and Detoxification Experiences. Renew. Sustain. Energy Rev. 2017, 77, 28–42. [Google Scholar] [CrossRef]
- Pérez-Chávez, A.M.; Mayer, L.; Albertó, E. Mushroom Cultivation and Biogas Production: A Sustainable Reuse of Organic Resources. Energy Sustain. Dev. 2019, 50, 50–60. [Google Scholar] [CrossRef]
- Zhang, S.; Ma, X.; Sun, H.; Xie, D.; Zhao, P.; Wang, Q.; Wu, C.; Gao, M. Semi-Continuous Mesophilic-Thermophilic Two-Phase Anaerobic Co-Digestion of Food Waste and Spent Mushroom Substance: Methanogenic Performance, Microbial, and Metagenomic Analysis. Bioresour. Technol. 2022, 360, 127518. [Google Scholar] [CrossRef]
- Xiao, Z.; Lin, M.; Fan, J.; Chen, Y.; Zhao, C.; Liu, B. Anaerobic Digestion of Spent Mushroom Substrate under Thermophilic Conditions: Performance and Microbial Community Analysis. Appl. Microbiol. Biotechnol. 2018, 102, 499–507. [Google Scholar] [CrossRef] [PubMed]
- Vasilakis, G.; Rigos, E.-M.; Giannakis, N.; Diamantopoulou, P.; Papanikolaou, S. Spent Mushroom Substrate Hydrolysis and Utilization as Potential Alternative Feedstock for Anaerobic Co-Digestion. Microorganisms 2023, 11, 532. [Google Scholar] [CrossRef]
- Luo, X.; Yuan, X.; Wang, S.; Sun, F.; Hou, Z.; Hu, Q.; Zhai, L.; Cui, Z.; Zou, Y. Methane Production and Characteristics of the Microbial Community in the Co-Digestion of Spent Mushroom Substrate with Dairy Manure. Bioresour. Technol. 2018, 250, 611–620. [Google Scholar] [CrossRef]
- Wang, H.; Xu, J.; Sheng, L.; Liu, X.; Zong, M.; Yao, D. Anaerobic Digestion Technology for Methane Production Using Deer Manure Under Different Experimental Conditions. Energies 2019, 12, 1819. [Google Scholar] [CrossRef]
- Gao, X.; Tang, X.; Zhao, K.; Balan, V.; Zhu, Q. Biogas Production from Anaerobic Co-Digestion of Spent Mushroom Substrate with Different Livestock Manure. Energies 2021, 14, 570. [Google Scholar] [CrossRef]
- Lin, Y.; Ge, X.; Li, Y. Solid-State Anaerobic Co-Digestion of Spent Mushroom Substrate with Yard Trimmings and Wheat Straw for Biogas Production. Bioresour. Technol. 2014, 169, 468–474. [Google Scholar] [CrossRef]
- Wang, X.; Guan, W.; Ma, X.; Zhang, S.; Wang, Q.; Wu, C. Enhancement of Food Waste Thermophilic Anaerobic Digestion with Supplementing Spent Mushroom Substrate: Synergistic Effect and Stability. Waste Biomass Valorization 2022, 13, 2881–2888. [Google Scholar] [CrossRef]
- Zhu, J.; Han, M.; Zhang, G.; Yang, L. Co-Digestion of Spent Mushroom Substrate and Corn Stover for Methane Production via Solid-State Anaerobic Digestion. J. Renew. Sustain. Energy 2015, 7, 023135. [Google Scholar] [CrossRef]
- Ravlikovsky, A.; Pinheiro, M.N.C.; Dinca, L.; Crisan, V.; Symochko, L. Valorization of Spent Mushroom Substrate: Establishing the Foundation for Waste-Free Production. Recycling 2024, 9, 44. [Google Scholar] [CrossRef]
- DSTU EN 14774-1:2013; Solid Biofuels. Determination of Moisture Content. Drying Oven Method. Part 1. General Moisture. Standard Method (EN 14774-1:2009, IDT). SE “UkrNDNC”: Kyiv, Ukraine, 2013.
- EN 15403:2011; Solid Recovered Fuels—Determination of Ash Content. SE “UkrNDNC”: Kyiv, Ukraine, 2011.
- VDI 4630:2016-11; Fermentation of Organic Materials. Characterization of the Substrate, Sampling, Collection of Material Data, Fermentation Tests. Engl. VDI-Gesellschaft Energie und Umwelt: Düsseldorf, Germany, 2016.
- El-Kolaly, W.; Saad, A.; Wang, Y.; El Halim, H.A.; Li, M.; Fang, Y. Production of Biogas from Various Types of Spent Mushroom Substrate under Different Growth Conditions. Bioresour. Technol. Rep. 2024, 28, 101964. [Google Scholar] [CrossRef]
- Sabaratnam, V.; Phan, C.W.; Lakshmanan, H.; Raman, J. Spent Mushroom Substrate as Alternative Source for the Production of Chemical Substitutes. In Chemical Substitutes from Agricultural and Industrial By-Products; WILEY-VCH GmbH: Weinheim, Germany, 2024; pp. 87–101. [Google Scholar]
- Kousar, A.; Khan, H.A.; Farid, S.; Zhao, Q.; Zeb, I. Recent Advances on Environmentally Sustainable Valorization of Spent Mushroom Substrate: A Review. Biofuels Bioprod. Biorefining 2024, 18, 639–651. [Google Scholar] [CrossRef]
- Nadir, N.; Liyana Ismail, N.; Shah Hussain, A. Fungal Pretreatment of Lignocellulosic Materials. In Biomass for Bioenergy—Recent Trends and Future Challenges; IntechOpen: London, UK, 2019. [Google Scholar] [CrossRef]
- Production and Use of Biogas in Ukraine. Available online: https://uabio.org/wp-content/uploads/2012/11/biogas-arzinger-handbook.pdf (accessed on 20 December 2024).








| Mixtures | Weight of (SMS + Inoculum), g | Starting Concentration of Subsample in the Reactor, gVS/L |
|---|---|---|
| Subsample 1 + Inoculum | [12.5] + [750] | 7.187 |
| Subsample 2 + Inoculum | [12.7] + [750] | 7.300 |
| Subsample 3 + Inoculum | [12.5] + [750] | 7.187 |
| Sample | Cumulative Biogas Yield | Cumulative CH4 Yield | CCH4, % | ||
|---|---|---|---|---|---|
| NL/kg | NL/kgVS | NL/kg | NL/kgVS | ||
| Subsample 1 | 288.8 | 633.8 | 126.9 | 278.4 | 62.5 |
| Subsample 2 | 316.9 | 695.5 | 140.0 | 307.3 | 69.9 |
| Subsample 3 | 272.4 | 597.8 | 122.5 | 268.7 | 66.2 |
| Average value ± SD | 292.7 ± 22.5 | 642.4 ± 49.4 | 129.8 ± 9.1 | 284.8 ± 20.1 | 66.2 ± 3.7 |
| Raw Material | Average Cumulative Biogas Yield, Nm3/t | Average Cumulative CH4 Yield, Nm3/t |
|---|---|---|
| Spent mushroom substrate * | 272–317 | 123–140 |
| Corn silage | 170–230 | 89–120 |
| Straw-grain silage mass | 170–220 | 90–120 |
| Grass silage | 170–200 | 93–109 |
| Bird dropping | 130–270 | 70–140 |
| Solid cattle manure | 60–120 | 33–36 |
| Pig manure | 20–35 | 12–21 |
Disclaimer/Publisher’s Note: The statements, opinions and data contained in all publications are solely those of the individual author(s) and contributor(s) and not of MDPI and/or the editor(s). MDPI and/or the editor(s) disclaim responsibility for any injury to people or property resulting from any ideas, methods, instructions or products referred to in the content. |
© 2025 by the authors. Licensee MDPI, Basel, Switzerland. This article is an open access article distributed under the terms and conditions of the Creative Commons Attribution (CC BY) license (https://creativecommons.org/licenses/by/4.0/).
Share and Cite
Ravlikovsky, A.; Pinheiro, M.N.C.; Kucheruk, P.; Symochko, L. Spent Mushroom Substrate as a Renewable Energy Resource: Evaluating Its Biogas Production Potential. Sustainability 2025, 17, 1800. https://doi.org/10.3390/su17051800
Ravlikovsky A, Pinheiro MNC, Kucheruk P, Symochko L. Spent Mushroom Substrate as a Renewable Energy Resource: Evaluating Its Biogas Production Potential. Sustainability. 2025; 17(5):1800. https://doi.org/10.3390/su17051800
Chicago/Turabian StyleRavlikovsky, Andrew, Maria Nazaré Coelho Pinheiro, Petro Kucheruk, and Lyudmyla Symochko. 2025. "Spent Mushroom Substrate as a Renewable Energy Resource: Evaluating Its Biogas Production Potential" Sustainability 17, no. 5: 1800. https://doi.org/10.3390/su17051800
APA StyleRavlikovsky, A., Pinheiro, M. N. C., Kucheruk, P., & Symochko, L. (2025). Spent Mushroom Substrate as a Renewable Energy Resource: Evaluating Its Biogas Production Potential. Sustainability, 17(5), 1800. https://doi.org/10.3390/su17051800

