Resource-Based Port Material Yard Detection with SPPA-Net
Abstract
1. Introduction
- (1)
- A deep learning target detection algorithm was constructed for port stockyard targets, and the algorithm was used to verify with self-built port material yard datasets;
- (2)
- The Dual-Channel-Spatial-Mix Block was proposed, to improve the feature extraction ability of densely arranged and multi-scale stockyard targets;
- (3)
- The spatial pyramid pooling attention module was designed to globally model the features of each position in the feature map for obtaining more abstract global features.
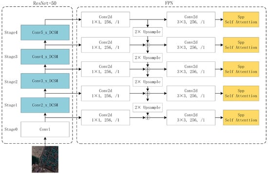
2. Principles and Methods
2.1. Sppa-Net
2.2. Improved Feature Extraction Network
2.2.1. Double-Mixed Attention Mechanism
2.2.2. Spatial Pyramid Pooling Self-Attention Module
3. Results and Discussion
3.1. Dataset
3.2. Environment Configuration and Training Methods
3.3. Ablation Experimental Results and Analysis
3.4. Comparative Experimental Results and Analysis
4. Conclusions
Author Contributions
Funding
Institutional Review Board Statement
Informed Consent Statement
Data Availability Statement
Conflicts of Interest
References
- Zhang, Q.; Wang, S.; Zhen, L. Yard truck retrofitting and deployment for hazardous material transportation in green ports. Ann. Oper. Res. 2022, in press. [Google Scholar] [CrossRef]
- Xi, Y. The Action Plan for Further Promoting Green Port Construction. China Logist. Purch. 2018, 2, 33–34. [Google Scholar] [CrossRef]
- Liu, W.; Anguelov, D.; Erhan, D.; Szegedy, C.; Reed, S.; Fu, C.Y.; Berg, A.C. Ssd: Single shot multibox detector. In Proceedings of the European Conference on Computer Vision, Amsterdam, The Netherlands, 11–14 October 2016; pp. 21–37. [Google Scholar]
- Redmon, J.; Divvala, S.; Girshick, R.; Farhadi, A. You only look once: Unified, real-time object detection. In Proceedings of the IEEE Conference on Computer Vision and Pattern Recognition, Las Vegas, NV, USA, 27–30 June 2016; pp. 779–788. [Google Scholar]
- Redmon, J.; Farhadi, A. Yolov3: An incremental improvement. arXiv 2018, arXiv:1804.02767. [Google Scholar]
- Bochkovskiy, A.; Wang, C.Y.; Liao, H.Y.M. Yolov4: Optimal speed and accuracy of object detection. arXiv 2020, arXiv:2004.10934. [Google Scholar]
- Redmon, J.; Farhadi, A. YOLO9000: Better, faster, stronger. In Proceedings of the IEEE Conference on Computer Vision and Pattern Recognition, Honolulu, HI, USA, 21–26 July 2017; pp. 7263–7271. [Google Scholar]
- Lin, T.Y.; Goyal, P.; Girshick, R.; He, K.; Dollár, P. Focal loss for dense object detection. In Proceedings of the the IEEE International Conference on Computer Vision, Venice, Italy, 22–29 October 2017; pp. 2980–2988. [Google Scholar]
- Girshick, R.; Donahue, J.; Darrell, T.; Malik, J. Rich feature hierarchies for accurate object detection and semantic segmentation. In Proceedings of the IEEE Conference on Computer Vision and Pattern Recognition, Columbus, OH, USA, 23–28 June 2014; pp. 580–587. [Google Scholar]
- Girshick, R. Fast r-cnn. In Proceedings of the IEEE International Conference on Computer Vision, Santiago, Chile, 7–13 December 2015; pp. 1440–1448. [Google Scholar]
- Ren, S.; He, K.; Girshick, R.; Sun, J. Faster r-cnn: Towards real-time object detection with region proposal networks. arXiv 2015, arXiv:1506.01497. [Google Scholar] [CrossRef] [PubMed]
- Simonyan, K.; Zisserman, A. Very deep convolutional networks for large-scale image recognition. arXiv 2014, arXiv:1409.1556. [Google Scholar]
- Szegedy, C.; Liu, W.; Jia, Y.; Sermanet, P.; Reed, S.; Anguelov, D.; Erhan, D.; Vanhoucke, V.; Rabinovich, A. Going deeper with convolutions. In Proceedings of the IEEE Conference on Computer Vision and Pattern Recognition, Boston, MA, USA, 7–12 June 2015; pp. 1–9. [Google Scholar]
- He, K.; Zhang, X.; Ren, S.; Sun, J. Deep residual learning for image recognition. In Proceedings of the IEEE Conference on Computer Vision and Pattern Recognition, Las Vegas, NV, USA, 27–30 June 2016; pp. 770–778. [Google Scholar]
- Vaswani, A.; Shazeer, N.; Parmar, N.; Uszkoreit, J.; Jones, L.; Kaiser, Ł.; Gomez, A.N.; Polosukhin, I. Attention is all you need. arXiv 2017, arXiv:1706.03762. [Google Scholar]
- Wang, Q.; Wu, B.; Zhu, P.; Li, P.; Zuo, W.; Hu, Q. ECA-Net: Efficient Channel Attention for Deep Convolutional Neural Networks. In Proceedings of the 2020 IEEE/CVF Conference on Computer Vision and Pattern Recognition (CVPR), Seattle, WA, USA, 13–19 June 2020; pp. 11531–11539. [Google Scholar] [CrossRef]
- Xu, Y.; Zhang, Y.; Yu, C.; Ji, C.; Yue, T.; Li, H. Residual Spatial Attention Kernel Generation Network for Hyperspectral Image Classification with Small Sample Size. IEEE Trans. Geosci. Remote Sens. 2022, 60, 3175494. [Google Scholar] [CrossRef]
- Praveen, B.; Menon, V. Dual-Branch-AttentionNet: A Novel Deep-Learning-Based Spatial-Spectral Attention Methodology for Hyperspectral Data Analysis. Remote Sens. 2022, 14, 3644. [Google Scholar] [CrossRef]
- Peñaloza, B.; Ogmen, H. Effects of spatial attention on spatial and temporal acuity: A computational account. Attention, Percept. Psychophys. 2022, 84, 1886–1900. [Google Scholar] [CrossRef] [PubMed]
- Song, C.H.; Han, H.J.; Avrithis, Y. All the attention you need: Global-local, spatial-channel attention for image retrieval. In Proceedings of the IEEE/CVF Winter Conference on Applications of Computer Vision, Waikoloa, HI, USA, 4–8 January 2022; pp. 2754–2763. [Google Scholar]
- Liu, T.; Luo, R.; Xu, L.; Feng, D.; Cao, L.; Liu, S.; Guo, J. Spatial Channel Attention for Deep Convolutional Neural Networks. Mathematics 2022, 10, 1750. [Google Scholar] [CrossRef]
- Cao, F.; Lu, X. Self-attention technology in image segmentation. In Proceedings of the International Conference on Intelligent Traffic Systems and Smart City (ITSSC 2021), Nanjing, China, 28–30 October 2022; Volume 12165, pp. 271–276. [Google Scholar]
- Lu, X.; Ji, J.; Xing, Z.; Miao, Q. Attention and feature fusion SSD for remote sensing object detection. IEEE Trans. Instrum. Meas. 2021, 70, 1–9. [Google Scholar] [CrossRef]
- Hua, X.; Wang, X.; Rui, T.; Zhang, H.; Wang, D. A fast self-attention cascaded network for object detection in large scene remote sensing images. Appl. Soft Comput. 2020, 94, 106495. [Google Scholar] [CrossRef]
- Ying, X.; Wang, Q.; Li, X.; Yu, M.; Jiang, H.; Gao, J.; Liu, Z.; Yu, R. Multi-attention object detection model in remote sensing images based on multi-scale. IEEE Access 2019, 7, 94508–94519. [Google Scholar] [CrossRef]
- Zhu, X.; Lyu, S.; Wang, X.; Zhao, Q. TPH-YOLOv5: Improved YOLOv5 based on transformer prediction head for object detection on drone-captured scenarios. In Proceedings of the IEEE/CVF International Conference on Computer Vision, Montreal, QC, Canada, 10–17 October 2021; pp. 2778–2788. [Google Scholar]
- Huang, J.; Shi, Y.; Gao, Y. Multi-Scale Faster-RCNN Algorithm for Small Object Detection. Comput. Res. Dev. 2019, 56, 319–327. [Google Scholar]
- Lin, Z.; Luo, Z.; Zhao, L.; Lu, D. Multi-scale convolution target detection algorithm with feature pyramid. J. Zhejiang Univ. 2019, 53, 533–540. [Google Scholar]
- Li, C.; Luo, B.; Hong, H.; Su, X.; Wang, Y.; Liu, J.; Wang, C.; Zhang, J.; Wei, L. Object detection based on global-local saliency constraint in aerial images. Remote Sens. 2020, 12, 1435. [Google Scholar] [CrossRef]
- Li, Z.; Wang, H.; Zhong, H.; Dai, Y. Self-attention module and FPN-based remote sensing image target detection. Arab. J. Geosci. 2021, 14, 1–18. [Google Scholar] [CrossRef]







| The Hyperparameters | Parameters Setting | |
|---|---|---|
| optimizer | Type | SGD |
| Learning base | 0.02 | |
| Momentum | 0.9 | |
| Weight decay | 0.0001 | |
| Lr config | Policy | Step |
| Warmup | Linear | |
| Warmup iters | 500 | |
| Warmup ratio | 0.001 | |
| Step | 8 | |
| epoch | 120,000 | |
| DCSM | SPP-SA FPN | Precision | Recall | mAP |
|---|---|---|---|---|
| - | - | 0.860 | 0.824 | 0.881 |
| ✓ | - | 0.888 | 0.845 | 0.897 |
| ✓ | ✓ | 0.887 | 0.901 | 0.913 |
| Algorithms | Precision | Recall | mAP | Parameters |
|---|---|---|---|---|
| SSD300 | 0.906 | 0.701 | 0.857 | 34.31 M |
| SSD512 | 0.907 | 0.785 | 0.906 | 46.04 M |
| YOLOv7 | 0.890 | 0.816 | 0.905 | 37.20 M |
| RetinaNet | 0.782 | 0.707 | 0.740 | 37.74 M |
| Faster R-CNN | 0.860 | 0.824 | 0.881 | 41.12 M |
| Ours | 0.887 | 0.901 | 0.913 | 41.53 M |
Publisher’s Note: MDPI stays neutral with regard to jurisdictional claims in published maps and institutional affiliations. |
© 2022 by the authors. Licensee MDPI, Basel, Switzerland. This article is an open access article distributed under the terms and conditions of the Creative Commons Attribution (CC BY) license (https://creativecommons.org/licenses/by/4.0/).
Share and Cite
Zhang, X.; Xu, R.; Lu, K.; Hao, Z.; Chen, Z.; Cai, M. Resource-Based Port Material Yard Detection with SPPA-Net. Sustainability 2022, 14, 16413. https://doi.org/10.3390/su142416413
Zhang X, Xu R, Lu K, Hao Z, Chen Z, Cai M. Resource-Based Port Material Yard Detection with SPPA-Net. Sustainability. 2022; 14(24):16413. https://doi.org/10.3390/su142416413
Chicago/Turabian StyleZhang, Xiaoyong, Rui Xu, Kaixuan Lu, Zhihang Hao, Zhengchao Chen, and Mingyong Cai. 2022. "Resource-Based Port Material Yard Detection with SPPA-Net" Sustainability 14, no. 24: 16413. https://doi.org/10.3390/su142416413
APA StyleZhang, X., Xu, R., Lu, K., Hao, Z., Chen, Z., & Cai, M. (2022). Resource-Based Port Material Yard Detection with SPPA-Net. Sustainability, 14(24), 16413. https://doi.org/10.3390/su142416413

