Methodology of Designing Sealing Systems for Highly Loaded Rotary Machines
Abstract
1. Introduction
2. Materials and Methods
2.1. Technique for Modeling Sealing Systems
- Estimation of the pressure value of the medium to be sealed:
- At a pressure of the sealed medium up to 10 MPa, the use of contact (stuffing box, end seal or mechanical end) seals is allowed;
- At the pressure of the medium to be sealed above 10 MPa, an upstream slotted seal and/or several stages of floating rings should be included in the circuit (depending on the requirements for the reliability of the equipment).
- Estimation of the sliding speed in the sealing pair:
- Since usually a high pressure of the medium is achieved by high rotor speeds, it is advisable to use the factor Pv (P is the pressure being sealed, v is the sliding speed in the seal);
- At Pv less than 150 MPa m/s, it is advisable to use contact seals;
- At Pv more than 150 MPa m/s, the use of contact seals without switched seals is ineffective. Contact seals can be used as closure seals to seal barrier or coolant fluid, or non-contact seals (gap rings, floating rings, impulse seals, or combinations thereof) should be used as primary seals, depending on other operating conditions.
- 3.
- Assessment of the temperature of the medium to be sealed:
- At a temperature of the medium being sealed below 80 °C, the use of both contact and non-contact seals is allowed without a special cooling system;
- When the temperature of the medium to be sealed is more than 80 °C, a cooling system should be included in the sealing system scheme, which ensures the supply of the cooling medium to the friction zone of the contact seals, or between the stages of non-contact seals.
- 4.
- Corrosive environment sealing case:
- A sealing medium supply system is used between the main and auxiliary seals. Auxiliary seal materials must be resistant to the corrosive medium being sealed.
- 5.
- The case of compaction of the medium with abrasive inclusions:
- An upstream auxiliary non-contact seal and a system that reduces the concentration of hard inclusions in front of the main seal are used.
- 6.
- The sealed medium is radioactive or environmentally hazardous:
- The sealing system is formed from one or several (depending on the value of the pressure to be sealed) degrees of upstream non-contact seals, main, closing and final seals. The system must contain a line for supplying the closing medium between the internal upstream and main seals. The closing medium can be simultaneously used as a cooling medium (see item 3).
2.2. Algorithm for Constructing Dynamic Characteristics of Non-Contact Seals
3. Frequency Characteristics and Evaluation of Dynamic Stability
- where , .
4. Results
5. Discussion
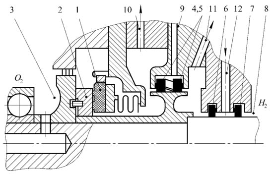
6. Examples of Building a Complex Sealing System
7. Conclusions
Author Contributions
Funding
Institutional Review Board Statement
Informed Consent Statement
Data Availability Statement
Acknowledgments
Conflicts of Interest
Nomenclature
| LRE | Liquid Rocket Engine | |
| MPC | Main circulation pump | |
| NPP | Nuclear power plant | |
| TPU | Turbo pump unit | |
| Symbols and Units | ||
| a | eccentricity of mass center | m |
| Ae | the effective area of the balancing face disk | m2 |
| aij | the coefficients of the equations of motion, which depend on the parameters of the gap seals | - |
| As | the area of the end surface of the impulse seal chamber sector | m2 |
| bi | coefficients of total radial moments | |
| E | isothermal volumetric module of the sealed medium elasticity | Pa, N/m2 |
| F | hydrodynamic forces arising in sealing gap | N |
| Fe | external force (regulating influence) of the impulse seal | N |
| Fk | force of elastic elements of the impulse seal | N |
| Fs | pressure force opening the butt joint of the impulse seal | N |
| Fz | pressure force in the end gap of the impulse seal | N |
| g10, g30 | conductivities of the corresponding end throttles for a steady value of the impulse seal gap z0 | (m7/kg)0.5 |
| gi | conductivity of the impulse seal feeders | (m7/kg)0.5 |
| gs | the total conductivity of the radial and end chokes of the unloading device | (m7/kg)0.5 |
| h | the chamber depth of the unloading device | m |
| H | mean radial clearance of gap seal | m |
| k | compression ratio of the pressing device | - |
| M | hydrodynamic moments arising in sealing gap | Nm |
| ni | number of feeders for impulse seal | - |
| p(z, φ) | gap pressure | Pa, N/m2 |
| p1 | sealing pressure of the impulse seal | Pa, N/m2 |
| p10, p30 | sealing pressure and counterpressure for a steady value of the impulse seal gap z0 | Pa, N/m2 |
| p3 | back pressure of the impulse seal | Pa, N/m2 |
| pn | nominal discharge pressure | Pa, N/m2 |
| Q | seal leakage | m3/h |
| Q0 | seal leakage in steady state | m3/h |
| T | axial force | N |
| radial component of amplitude and complex amplitude of forced vibrations | ||
| Ui, Vi | real and imaginary parts of differential operators | |
| V | volume of balancing face chamber | m3 |
| V0 | volume of impulse seal chamber | m3 |
| w | gap fluid flow rate | m/s |
| x, y | radial vibrations of the rotor | m |
| z | end gap (adjustable) | m |
| z0 | clearance in steady state of the unloading device | m |
| αi | coefficients of hydrodynamic forces depending on the angular oscillations of the rotor | |
| βi | coefficients of hydrodynamic moments depending on the radial oscillations of the rotor | |
| γ | angle of deviation of the inertia axis | rad |
| Δ | deformation of the pressing device | m |
| Δp | sealing pressure | Pa, N/m2 |
| Δψs0, Δψ20, Δψc0 | dimensionless pressure drops in the chambers of the shaftless pump | - |
| angular component of the amplitude and complex amplitude of forced oscillations | ||
| θ0, θ0* | taper parameter of the annular channel and its critical value | |
| ϑ2 | mean radial taper | rad |
| ϑx, ϑy | rotor angular oscillations | rad |
| ω | rotor speed | s−1 |
| Ωu0 | the bending stiffness of a shaft | N/m |
References
- Chaker, M.; Meher-Homji, C.B. Inlet Fogging of Gas Turbine Engines: Climatic Analysis of Gas Turbine Evaporative Cooling Potential of International Locations. J. Eng. Gas Turbines Power 2006, 128, 815–825. [Google Scholar] [CrossRef]
- Shukla, K.A.; Sharma, A.; Sharma, M.; Mishra, S. Performance Improvement of Simple Gas Turbine Cycle with Vapor Compression Inlet Air Cooling. Mater. Today Proc. 2018, 5, 19172–19180. [Google Scholar] [CrossRef]
- Radchenko, M.; Mikielewicz, D.; Andreev, A.; Vanyeyev, S.; Savenkov, O. Efficient ship engine cyclic air cooling by turboexpander chiller for tropical climatic conditions. In Integrated Computer Technologies in Mechanical Engineering-2020; ICTM 2020. Lecture Notes in Networks and Systems; Nechyporuk, M., Pavlikov, V., Kritskiy, D., Eds.; Springer: Cham, Switzerland, 2021; Volume 188, pp. 498–507. [Google Scholar]
- Radchenko, M.; Radchenko, A.; Radchenko, R.; Kantor, S.; Konovalov, D.; Kornienko, V. Rational loads of turbine inlet air absorption-ejector cooling systems. Proc. Inst. Mech. Eng. Part A J. Power Energy 2021, 236, 450–462. [Google Scholar] [CrossRef]
- Kornienko, V.; Radchenko, R.; Radchenko, M.; Radchenko, A.; Pavlenko, A.; Konovalov, D. Cooling cyclic air of marine engine with water-fuel emulsion combustion by exhaust heat recovery chiller. Energies 2022, 15, 248. [Google Scholar] [CrossRef]
- Yang, Z.; Kornienko, V.; Radchenko, M.; Radchenko, A.; Radchenko, R.; Pavlenko, A. Capture of pollutants from exhaust gases by low-temperature heating surfaces. Energies 2022, 15, 120. [Google Scholar] [CrossRef]
- Radchenko, A.; Scurtu, I.-C.; Radchenko, M.; Forduy, S.; Zubarev, A. Monitoring the efficiency of cooling air at the inlet of gas engine in integrated energy system. Therm. Sci. 2022, 26, 185–194. [Google Scholar] [CrossRef]
- De Paepe, W.; Delattin, F.; Bram, S.; De Ruyck, J. Water injection in a micro gas turbine—Assessment of the performance using a black box method. Appl. Energy 2013, 112, 1291–1302. [Google Scholar] [CrossRef]
- Kornienko, V.; Radchenko, R.; Bohdal, L.; Leon, K.; Legutko, S. Investigation of Condensing Heating Surfaces with Reduced Corrosion of Boilers with Water-Fuel Emulsion Combustion. In Integrated Computer Technologies in Mechanical Engineering-2020; Springer: Cham, Switzerland, 2021; pp. 300–309. ISBN 978-3-030-66716-0. [Google Scholar]
- Radchenko, M.; Radchenko, A.; Mikielewicz, D.; Radchenko, R.; Andreev, A. A novel degree-hour method for rational design loading. Proc. Inst. Mech. Eng. Part A J. Power Energy 2022. [Google Scholar] [CrossRef]
- Shukla, A.K.; Singh, O. Thermodynamic Investigation of Parameters Affecting the Execution of Steam Injected Cooled Gas Turbine Based Combined Cycle Power Plant with Vapor Absorption Inlet Air Cooling. Appl. Therm. Eng. 2017, 122, 380–388. [Google Scholar] [CrossRef]
- Shukla, A.K.; Singh, O. Performance Evaluation of Steam Injected Gas Turbine Based Power Plant with Inlet Evaporative Cooling. Appl. Therm. Eng. 2016, 102, 454–464. [Google Scholar] [CrossRef]
- Dong, B.; Lin, F.; Ma, Z.J.; Li, D.M. Study of a three-shaft gas turbine-based water-spraying inter-cooling cycle. Therm. Energy Power 2013, 28, 234–240. [Google Scholar]
- Doerr, T.; Braun, S.; Schuster, S.; Brillert, D. Proof of concept for a novel interstage injection design in axial compressors. J. Eng. Gas Turbines Power 2021, 143, 061030. [Google Scholar] [CrossRef]
- Radchenko, R.; Pyrysunko, M.; Kornienko, V.; Scurtu, I.-C.; Patyk, R. Improving the ecological and energy efficiency of internal combustion engines by ejector chiller using recirculation gas heat. In Integrated Computer Technologies in Mechanical Engineering-2020; ICTM 2020. Lecture Notes in Networks and Systems; Nechyporuk, M., Pavlikov, V., Kritskiy, D., Eds.; Springer: Cham, Switzerland, 2021; Volume 188, pp. 531–544. [Google Scholar]
- Kornienko, V.; Radchenko, R.; Stachel, A.; Andreev, A.; Pyrysunko, M. Correlations for Pollution on Condensing Surfaces of Exhaust Gas Boilers with Water-Fuel Emulsion Combustion. In Advanced Manufacturing Processes; Tonkonogyi, V., Ivanov, V., Trojanowska, J., Oborskyi, G., Edl, M., Kuric, I., Pavlenko, I., Dasic, P., Eds.; Lecture Notes in Mechanical Engineering; Springer International Publishing: Cham, Switzerland, 2020; pp. 530–539. ISBN 978-3-030-40723-0. [Google Scholar]
- Yang, Z.; Konovalov, D.; Radchenko, M.; Radchenko, R.; Kobalava, H.; Radchenko, A.; Kornienko, V. Analyzing the efficiency of thermopressor application for combustion engine cyclic air cooling. Energies 2022, 15, 2250. [Google Scholar] [CrossRef]
- Ayhan, V.; Ece, Y.M. New application to reduce NOx emissions of diesel engines: Electronically controlled direct water injection at compression stroke. Appl. Energy 2020, 260, 114328. [Google Scholar] [CrossRef]
- Konovalov, D.; Kobalava, H.; Maksymov, V.; Radchenko, R.; Avdeev, M. Experimental Research of the Excessive Water Injection Effect on Resistances in the Flow Part of a Low-Flow Aerothermopressor. In Advances in Design, Simulation and Manufacturing III; Ivanov, V., Pavlenko, I., Liaposhchenko, O., Machado, J., Edl, M., Eds.; Springer International Publishing: Cham, Switzerland, 2020; pp. 292–301. [Google Scholar]
- Sun, J.; Zuo, Z.; Liang, Q.; Zhang, X.; Guo, H.; Chen, H. Theoretical and experimental study on effects of wet compression on centrifugal compressor performance. Appl. Therm. Eng. 2022, 212, 118163. [Google Scholar] [CrossRef]
- Marcinkowski, W.; Kundera, C. Teoria Konstrukcji Uszczelnien Bezstykowych; Wydawnictwo Politechniki Świętokrzyskiej: Kielce, Poland, 2008; p. 443. [Google Scholar]
- Martsynovskyi, V.A. Dynamics of the Centrifugal Machine Rotors: Monograph; Sumy State University: Sumy, Ukraine, 2012. [Google Scholar]
- Wang, T.; Wang, F.; Bai, H.; Cui, H. Stiffness and Critical Speed Calculation of Magnetic Bearing-Rotor System Based on FEA. In Proceedings of the 2008 International Conference on Electrical Machines and Systems, Wuhan, China, 17–20 October 2008; pp. 575–578. [Google Scholar]
- Bondarenko, G. On the Influence of Seals on the Dynamics of the Rotor of a High-Pressure Centrifugal Compressor. In Proceedings of the 10th International Scientific and Technical Conference, Sumy, Ukraine, 10–13 September 2002; Volume 3, pp. 250–251. [Google Scholar]
- Davidenko, A.; Boyarko, N.; Katsov, S. Improvement of Pumps of the CNS Type with the Use of Built-in Journal Bearings Operating on the Pumped Medium. In Proceedings of the XI International Scientific and Technical Conference, Sumy, Ukraine, 6–9 September 2005; pp. 59–69. [Google Scholar]
- Martsynovskyi, V.A. Groove Seals: Theory and Practice; Sumy State University: Sumy, Ukraine, 2005. [Google Scholar]
- Gadyaka, V.; Leikykh, D.; Simonovskiy, V. Phenomena of Stability Loss of Rotor Rotation at Tilting Pad Bearings. Procedia Eng. 2012, 39, 244–253. [Google Scholar] [CrossRef][Green Version]
- Martsynovskyi, V.A. Radial-Angular Oscillations of the Centrifugal Machine Rotor in the Groove Bearings-Seals. Sci. Noteb. Świętokrzyska Univ. Technol. 1995, 54, 247–259. [Google Scholar]
- Korczak, A.; Marcinkowski, W.; Peczkis, G. Wpływ Szczelin Uszczelniających Na Dynamikę Zespołu Wirującego Pompy Odśrodkowej. Politech. Śląska Pr. Nauk. 2007, 18, 161–170. [Google Scholar]
- Marcinkowski, W.A.; Kundera, C.; Gaft, J.Z. Podwójne uszczelnienia impulsowe. Hydraul. Pneumatyka 2005, 5, 8–11. [Google Scholar]
- Zagorulko, A. Theoretical and Experimental Researches of End Shutter Pulsed Compacted with Discrete Supply. East.-Eur. J. Adv. Technol. 2015, 4, 45–52. [Google Scholar]
- Martsynkovskyy, V.; Zahorulko, A.; Gudkov, S.; Mischenkod, S. Analysis of Buffer Impulse Seal. Procedia Eng. 2012, 39, 43–50. [Google Scholar] [CrossRef][Green Version]
- Gromyko, B.; Kolpakov, A.; Marcinkovsky, V. Design Experience and Results of Development of Impulse End-Sealed TNA Gas Turbines Operating in Cryogenic Environments. Proc. NGO Energomash Named Acad. V P Glushko 2000, 18, 279–293. [Google Scholar]
- Konovalov, D.; Radchenko, M.; Kobalava, H.; Radchenko, A.; Radchenko, R.; Kornienko, V.; Maksymov, V. Research of Characteristics of the Flow Part of an Aerothermopressor for Gas Turbine Intercooling Air. Proc. Inst. Mech. Eng. Part J. Power Energy 2022, 236, 634–646. [Google Scholar] [CrossRef]
- Blasiak, S.; Zahorulko, A.V. A Parametric and Dynamic Analysis of Non-Contacting Gas Face Seals with Modified Surfaces. Tribol. Int. 2016, 94, 126–137. [Google Scholar] [CrossRef]
- Kundera, C.; Marcinkowski, W. The Effect of the Annular Seal Parameters on the Dynamics of the Rotor System. Int. J. Appl. Mech. Eng. 2010, 15, 719–730. [Google Scholar]
- Villa, C.; Sinou, J.-J.; Thouverez, F. Stability and Vibration Analysis of a Complex Flexible Rotor Bearing System. Commun. Nonlinear Sci. Numer. Simul. 2008, 13, 804–821. [Google Scholar] [CrossRef]
- Korchak, A.; Martsynovskyi, V.A.; Churylova, V.E. Static Calculation of Angular-Contact Hydrostatic Self-Adjusting Bearings. Her. Podillia Technol. Univ. 2003, 1, 196–201. [Google Scholar]
- Gao, R. Computational Fluid Dynamic and Rotordynamic Study on the Labyrinth Seal. Doctor of Philosophy. In Mechanical Engineering; Virginia Polytechnic Institute and State University: Blacksburg, VA, USA, 2012. [Google Scholar]
- Kim, S.H.; Ha, T.W. Prediction of Leakage and Rotordynamic Coefficients for the Circumferential-Groove-Pump Seal Using CFD Analysis. J. Mech. Sci. Technol. 2016, 30, 2037–2043. [Google Scholar] [CrossRef]
- Bojko, M.; Kozubkova, M.; Kozdera, M.; Zavila, O. Investigation of the Influence of Radial Grooves on the Flow in an Eccentrically Deposited Annulus Using CFD Numerical Simulation. EPJ Web Conf. 2014, 67, 02009. [Google Scholar] [CrossRef]
- Bai, C.; Zhang, H.; Xu, Q. Subharmonic Resonance of a Symmetric Ball Bearing-Rotor System. Int. J. Non-Linear Mech. 2013, 50, 1–10. [Google Scholar] [CrossRef]
- Pavlenko, I.; Simonovskiy, V.I.; Demianenko, M.M. Dynamic Analysis of Centrifugal Machines Rotors Supported on Ball Bearings by Combined Application of 3D and Beam Finite Element Models. IOP Conf. Ser. Mater. Sci. Eng. 2017, 233, 012053. [Google Scholar] [CrossRef]
- Simonovskiy, V.I. Evaluation of Coefficients of Mathematical Models for Oscillatory Systems; Lambert Academic Publishing (LAP): Saarbrücken, Germany, 2015. [Google Scholar]
- Pavlenko, I.; Simonovskiy, V.; Pite’, J.; Demianenko, M. Dynamic Analysis of Centrifugal Machines Rotors with Combined Using 3D and 2D Finite Element Models; RAM-VERLAG: Lüdenscheid, Germany, 2018; ISBN 978-3-942303-64-4. [Google Scholar]
- Ishida, Y.; Yamamoto, T. Linear and Nonlinear Rotordynamics: A Modern Treatment with Applications, 2nd ed.; Wiley Online Library: Hoboken, NJ, USA, 2012. [Google Scholar] [CrossRef]
- Yashchenko, A.S.; Rudenko, A.A.; Simonovskiy, V.I.; Kozlov, O.M. Effect of Bearing Housings on Centrifugal Pump Rotor Dynamics. IOP Conf. Ser. Mater. Sci. Eng. 2017, 233, 012054. [Google Scholar] [CrossRef]
- Jin, C.; Xu, Y.; Zhou, J.; Cheng, C. Active Magnetic Bearings Stiffness and Damping Identification from Frequency Characteristics of Control System. Shock Vib. 2016, 2016, 1067506. [Google Scholar] [CrossRef]
- Zhang, K.; Yang, Z. Identification of Load Categories in Rotor System Based on Vibration Analysis. Sensors 2017, 17, 1676. [Google Scholar] [CrossRef]
- Korczak, A.; Marcinkowski, W.; Peczkis, G.; Zagorulko, A. Zespół Tarcza Odciążająca Siłę Osiowa w Pompie Do Zasilania Kotłów Parowych. Patent #209054, 22 February 2011. [Google Scholar]
- Pozovnyi, O.; Deineka, A.; Lisovenko, D. Calculation of Hydrostatic Forces of Multi-Gap Seals and Its Dependence on Shaft Displacement. Lect. Notes Mech. Eng. 2020, 10, 661–670. [Google Scholar] [CrossRef]
- Pozovnyi, O.; Zahorulko, A.; Krmela, J.; Artyukhov, A.; Krmelová, V. Calculation of the Characteristics of the Multi-Gap Seal of the Centrifugal Pump, in Dependence on the Chambers’ Sizes. Manuf. Technol. 2020, 20, 361–367. [Google Scholar] [CrossRef]
- Pavlenko, I.; Simonovsky, V.I.; Pitel’, J.; Verbovyi, A.E.; Demianenko, M.M. Investigation of Critical Frequencies of the Centrifugal Compressor Rotor with Taking into Account Stiffness of Bearings and Seals. J. Eng. Sci. 2017, 4, C1–C6. [Google Scholar] [CrossRef]
- Djaidir, B.; Hafaifa, A.; Kouzou, A. Faults Detection in Gas Turbine Rotor Using Vibration Analysis under Varying Conditions. J. Theor. Appl. Mech. 2017, 55, 393–406. [Google Scholar] [CrossRef]
- Korchak, A.; Pechkis, G.; Martsinkovskyy, V. The Use of a Hydrofoil as a Shutter-Balancing Device for a Rotor. Bull. Sumy State Univ. 2005, 1, 68–76. [Google Scholar]
- Błasiak, S.; Kundera, C. A Numerical Analysis of the Grooved Surface Effects on the Thermal Behavior of a Non-Contacting Face Seal. Procedia Eng. 2012, 39, 315–326. [Google Scholar] [CrossRef][Green Version]
- Kundera, C.; Martsinkovsky, V.A. Static and Dynamic Analysis of a Pump Impeller with a Balancing Device Part I: Static Analysis. Int. J. Appl. Mech. Eng. 2014, 19, 609–619. [Google Scholar] [CrossRef]
- Shevchenko, S.S.; Shevchenko, O.S.; Vynnychuk, S. Mathematical Modelling of Dynamic System Rotor-Groove Seals for the Purposes of Increasing the Vibration Reliability of NPP Pumps. Nucl. Radiat. Saf. 2021, 80–87. [Google Scholar] [CrossRef] [PubMed]
- Shevchenko, S. General Approach to Modeling Non-Contact Seals of Centrifugal Machines; Pukhov National Academy of Sciences of Ukraine: Kiev, Ukraine, 2022; pp. 6–10. [Google Scholar]
- Zahorulko, A.; Martsynkovskyy, V.; Kundera, C.; Gaft, J. Theoretical and Experimental Investigations of Buffer Face Impulse Seals. In Proceedings of the 11th EDF/Pprime Workshop, Poitiers, France, 1 September 2012. [Google Scholar]
- Marcinkowski, W.; Korczak, A. Slots of the Disc Relieving the Axial Thrust and Their Influence on the Dynamics of the Rotating Assembly of a Multi-Stage Centrifugal Pump. In Proceedings of the X International Conference Seals and Sealing Technology in Machines and Devices, Wroclaw, Poland, 25 May 2004; pp. 318–328. [Google Scholar]
- Gudkow, S.; Marcinkowski, W.; Korczak, A.; Kundera, C. Pompa Odśrodkowa z Wirnikiem Łożyskowanym w Szczelinach Uszczelniających. In Proceedings of the XIII International Scientific Technical Conference. Seals and Sealing Technology of Machines and Dewices, Wroclaw, Poland, 12 October 2013; pp. 178–187. [Google Scholar]
- Martsinkovsky, V.A.; Zhulyov, A.; Kundera, C. Static and Dynamics of a Pump Impeller with a Balancing Device Part II: Dynamic Analysis. Int. J. Appl. Mech. Eng. 2014, 19, 621–631. [Google Scholar] [CrossRef][Green Version]
- Gorovoy, S.A. Experimental Studies of the Pump with Self-Aligning Impeller. Oil Gas Mech. Eng. 2019, 2, 36–40. [Google Scholar]
- Simonovskiy, V. Refinement of Mathematical Models of Oscillatory Systems according to Experimental Data: Monograph; Sumy State University: Sumy, Ukraine, 2010. [Google Scholar]
- Gadyaka, V.; Simonovskiy, V. Estimation of Segment Bearing Stiffness while Balancing Flexible Rotors for Turbo-Charge Units in the Accelerating-Balancing Stand. Bull. Sumy Natl. Agrar. Univ. 2005, 11, 145–150. [Google Scholar]









Publisher’s Note: MDPI stays neutral with regard to jurisdictional claims in published maps and institutional affiliations. |
© 2022 by the authors. Licensee MDPI, Basel, Switzerland. This article is an open access article distributed under the terms and conditions of the Creative Commons Attribution (CC BY) license (https://creativecommons.org/licenses/by/4.0/).
Share and Cite
Yu, Z.; Shevchenko, S.; Radchenko, M.; Shevchenko, O.; Radchenko, A. Methodology of Designing Sealing Systems for Highly Loaded Rotary Machines. Sustainability 2022, 14, 15828. https://doi.org/10.3390/su142315828
Yu Z, Shevchenko S, Radchenko M, Shevchenko O, Radchenko A. Methodology of Designing Sealing Systems for Highly Loaded Rotary Machines. Sustainability. 2022; 14(23):15828. https://doi.org/10.3390/su142315828
Chicago/Turabian StyleYu, Zidong, Serhii Shevchenko, Mykola Radchenko, Oleksandr Shevchenko, and Andrii Radchenko. 2022. "Methodology of Designing Sealing Systems for Highly Loaded Rotary Machines" Sustainability 14, no. 23: 15828. https://doi.org/10.3390/su142315828
APA StyleYu, Z., Shevchenko, S., Radchenko, M., Shevchenko, O., & Radchenko, A. (2022). Methodology of Designing Sealing Systems for Highly Loaded Rotary Machines. Sustainability, 14(23), 15828. https://doi.org/10.3390/su142315828

