Safety Analysis of a Nuclear Power Plant against Unexpected Tsunamis
Abstract
1. Introduction
2. Tsunami Events
3. Selecting Tsunami Events for Numerical Simulation
3.1. Wave Ray Tracing
3.2. Logic Tree Approach
4. Numerical Model
4.1. Propagation Model (HYCEL-NAMI)
4.2. Inundation Model (HYCEL-RUNUP)
5. Results
5.1. Wave Ray Tracing and Logic Tree Approach
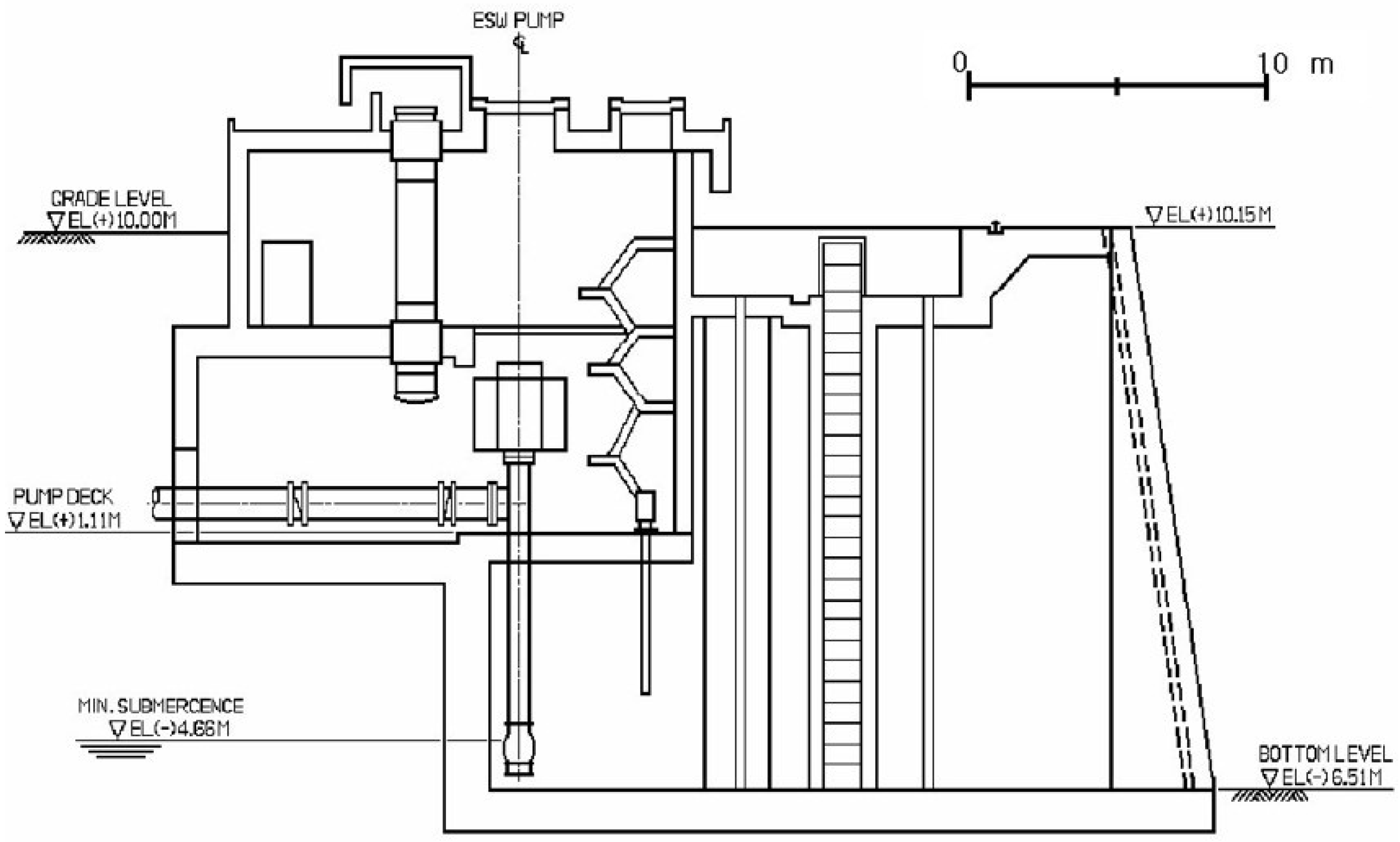
5.2. Safety Analysis of a Nuclear Power Plant

5.3. Analysis of Tsunami Heights and Arrival Times According to Latitude of Epicenter
6. Conclusions
Author Contributions
Funding
Institutional Review Board Statement
Informed Consent Statement
Data Availability Statement
Conflicts of Interest
Appendix A
| Classification | Source Location | H (km) | θ (°) | δ (°) | λ (°) | L (km) | W (km) | D (m) | Mw | ||
|---|---|---|---|---|---|---|---|---|---|---|---|
| Longitude (°E) | Latitude (°N) | ||||||||||
| Historical tsunamis | 1940 | 139.5 | 43.7 | 1.0 | 347.0 | 40.0 | 90.0 | 100.0 | 35.0 | 1.5 | 7.4 |
| 1964 | 139.4 | 38.7 | 1.0 | 189.0 | 56.0 | 90.0 | 80.0 | 30.0 | 3.3 | 7.5 | |
| 1983 | 138.8 | 40.21 | 2.0 | 22.0 | 40.0 | 90.0 | 40.0 | 30.0 | 7.6 | 7.7 | |
| 139.0 | 40.54 | 3.0 | 355.0 | 25.0 | 80.0 | 60.0 | 30.0 | 3.1 | |||
| 1993 | 139.3 | 42.10 | 5.0 | 163.0 | 60.0 | 105.0 | 24.5 | 25.0 | 12.1 | 7.8 | |
| 139.2 | 42.34 | 5.0 | 175.0 | 60.0 | 105.0 | 30.0 | 25.0 | 2.5 | |||
| 139.4 | 43.13 | 10.0 | 188.0 | 35.0 | 80.0 | 90.0 | 25.0 | 5.7 | |||
| Classification | Source Location | H (km) | θ (°) | δ (°) | λ (°) | L (km) | W (km) | D (m) | Mw | ||
|---|---|---|---|---|---|---|---|---|---|---|---|
| Longitude (°E) | Latitude (°N) | ||||||||||
| Virtual Tsunami (KEDO) | K01 | 137.5 | 37.5 | 1.0 | 0.0 | 40.0 | 90.0 | 125.8 | 62.9 | 6.3 | 8.0 |
| K02 | 137.7 | 38.3 | 14.5 | ||||||||
| K03 | 138.0 | 39.0 | 27.5 | ||||||||
| K04 | 138.4 | 39.7 | 17.0 | ||||||||
| K05 | 138.7 | 40.2 | 10.0 | ||||||||
| K06 | 138.9 | 40.9 | 1.0 | ||||||||
| K07 | 139.0 | 41.7 | 1.0 | ||||||||
| K08 | 139.1 | 42.1 | 4.0 | ||||||||
| K09 | 139.1 | 42.9 | 2.0 | ||||||||
| K10 | 139.2 | 43.5 | 2.0 | ||||||||
| K11 | 139.2 | 44.4 | 3.0 | ||||||||
| Classification | Source Location | H (km) | θ (°) | δ (°) | λ (°) | L (km) | W (km) | D (m) | Mw | ||
|---|---|---|---|---|---|---|---|---|---|---|---|
| Longitude (°E) | Latitude (°N) | ||||||||||
| Virtual Tsunami (MLIT) | F01 | 141.8 | 44.8 | 1.1 | 340.0 | 45.0 | 78.0 | 46.5 | 7.0 | 6.0 | 7.9 |
| 141.6 | 45.2 | 1.1 | 351.0 | 45.0 | 84.0 | 47.9 | 7.0 | 6.0 | |||
| 141.5 | 45.6 | 1.1 | 342.0 | 45.0 | 79.0 | 67.6 | 7.0 | 6.0 | |||
| 141.8 | 44.8 | 6.0 | 340.0 | 30.0 | 84.0 | 46.5 | 18.0 | 6.0 | |||
| 141.6 | 45.2 | 6.0 | 351.0 | 30.0 | 88.0 | 47.9 | 18.0 | 6.0 | |||
| 141.5 | 45.6 | 6.0 | 342.0 | 30.0 | 84.0 | 67.6 | 18.0 | 6.0 | |||
| F02 | 141.0 | 45.2 | 1.4 | 355.0 | 45.0 | 82.0 | 53.7 | 19.3 | 5.2 | 7.7 | |
| 140.9 | 45.7 | 1.4 | 23.0 | 45.0 | 100.0 | 36.3 | 19.3 | 5.2 | |||
| 141.1 | 46.0 | 1.4 | 7.0 | 45.0 | 89.0 | 27.6 | 19.3 | 5.2 | |||
| F03 | 140.6 | 44.7 | 1.2 | 19.0 | 45.0 | 105.0 | 44.6 | 19.5 | 2.9 | 7.2 | |
| F04 | 139.7 | 44.7 | 1.7 | 34.0 | 45.0 | 138.0 | 58.4 | 18.8 | 3.3 | 7.3 | |
| F05 | 139.4 | 44.5 | 2.2 | 7.0 | 45.0 | 79.0 | 53.5 | 18.7 | 3.1 | 7.3 | |
| F06 | 140.7 | 44.3 | 1.5 | 217.0 | 45.0 | 82.0 | 42.0 | 19.1 | 4.7 | 7.6 | |
| 140.4 | 44.0 | 1.5 | 191.0 | 45.0 | 79.0 | 62.5 | 19.1 | 4.7 | |||
| F07 | 139.6 | 44.6 | 2.4 | 176.0 | 45.0 | 54.0 | 29.0 | 17.9 | 3.7 | 7.4 | |
| 139.6 | 44.3 | 2.4 | 201.0 | 45.0 | 76.0 | 21.6 | 17.9 | 3.7 | |||
| 139.5 | 44.1 | 2.4 | 167.0 | 45.0 | 48.0 | 25.3 | 17.9 | 3.7 | |||
| F08 | 140.2 | 44.1 | 2.0 | 218.0 | 45.0 | 93.0 | 31.3 | 18.4 | 3.8 | 7.4 | |
| 140.0 | 43.9 | 2.0 | 189.0 | 45.0 | 77.0 | 20.9 | 18.4 | 3.8 | |||
| 139.9 | 43.7 | 2.0 | 153.0 | 45.0 | 63.0 | 23.1 | 18.4 | 3.8 | |||
| F09 | 139.2 | 43.7 | 4.0 | 347.0 | 30.0 | 103.0 | 24.4 | 27.9 | 4.8 | 7.6 | |
| 139.1 | 43.9 | 4.0 | 2.0 | 30.0 | 104.0 | 29.2 | 27.9 | 4.8 | |||
| 139.1 | 44.2 | 4.0 | 347.0 | 30.0 | 103.0 | 18.8 | 27.9 | 4.8 | |||
| F10 | 139.7 | 43.7 | 3.4 | 194.0 | 45.0 | 98.0 | 73.2 | 20.6 | 3.9 | 7.5 | |
| F11 | 139.3 | 44.0 | 4.2 | 180.0 | 45.0 | 67.0 | 78.1 | 19.5 | 4.0 | 7.5 | |
| F12 | 139.9 | 43.4 | 1.8 | 156.0 | 45.0 | 62.0 | 24.0 | 18.7 | 3.7 | 7.4 | |
| 140.0 | 43.2 | 1.8 | 161.0 | 45.0 | 65.0 | 29.3 | 18.7 | 3.7 | |||
| 140.1 | 43.0 | 1.8 | 177.0 | 45.0 | 79.0 | 19.7 | 18.7 | 3.7 | |||
| F13 | 139.5 | 42.7 | 3.0 | 172.0 | 45.0 | 70.0 | 53.4 | 21.2 | 3.3 | 7.3 | |
| F14 | 139.6 | 43.4 | 3.6 | 195.0 | 45.0 | 99.0 | 43.3 | 20.3 | 6.0 | 7.8 | |
| 139.4 | 43.1 | 3.6 | 192.0 | 45.0 | 111.0 | 79.6 | 20.3 | 6.0 | |||
| 139.2 | 42.4 | 3.6 | 167.0 | 60.0 | 105.0 | 51.9 | 16.6 | 6.0 | |||
| F15 | 139.4 | 43.5 | 3.8 | 173.0 | 45.0 | 97.0 | 45.2 | 20.1 | 6.0 | 7.8 | |
| 139.4 | 43.1 | 3.8 | 192.0 | 45.0 | 111.0 | 79.6 | 20.1 | 6.0 | |||
| 139.2 | 42.4 | 3.8 | 167.0 | 60.0 | 105.0 | 51.9 | 16.4 | 6.0 | |||
| F16 | 138.7 | 41.7 | 4.6 | 14.0 | 30.0 | 94.0 | 75.9 | 26.7 | 4.8 | 7.6 | |
| F17 | 139.4 | 41.0 | 2.8 | 10.0 | 45.0 | 106.0 | 53.9 | 21.5 | 6.0 | 7.8 | |
| 139.5 | 41.5 | 2.8 | 350.0 | 45.0 | 96.0 | 81.0 | 21.5 | 6.0 | |||
| F18 | 139.8 | 40.9 | 2.2 | 7.0 | 45.0 | 95.0 | 100.0 | 18.1 | 5.5 | 7.7 | |
| 139.9 | 41.8 | 2.2 | 348.0 | 45.0 | 87.0 | 37.4 | 18.1 | 5.5 | |||
| F19 | 138.2 | 40.9 | 4.3 | 33.0 | 30.0 | 110.0 | 58.6 | 27.3 | 6.0 | 7.8 | |
| 138.6 | 41.3 | 4.3 | 18.0 | 30.0 | 97.0 | 42.8 | 27.3 | 6.0 | |||
| F20 | 139.6 | 41.5 | 2.0 | 151.0 | 45.0 | 68.0 | 30.8 | 18.4 | 6.0 | 7.8 | |
| 139.7 | 41.3 | 2.0 | 199.0 | 45.0 | 102.0 | 47.2 | 18.4 | 6.0 | |||
| 139.6 | 40.8 | 2.0 | 165.0 | 45.0 | 103.0 | 52.4 | 18.4 | 6.0 | |||
| 139.7 | 40.4 | 2.0 | 175.0 | 45.0 | 88.0 | 39.2 | 18.4 | 6.0 | |||
| F21 | 139.6 | 41.5 | 2.4 | 151.0 | 45.0 | 68.0 | 30.8 | 17.9 | 3.8 | 7.4 | |
| 139.7 | 41.3 | 2.4 | 199.0 | 45.0 | 102.0 | 47.2 | 17.9 | 3.8 | |||
| F22 | 13.96 | 40.9 | 2.6 | 1.0 | 45.0 | 98.0 | 63.9 | 17.5 | 3.3 | 7.3 | |
| F23 | 139.6 | 40.8 | 1.7 | 165.0 | 45.0 | 103.0 | 52.4 | 18.8 | 4.3 | 7.5 | |
| 139.7 | 40.4 | 1.7 | 175.0 | 45.0 | 88.0 | 39.2 | 18.8 | 4.3 | |||
| Virtual Tsunami (MLIT) | F24 | 138.9 | 40.1 | 3.9 | 21.0 | 30.0 | 74.0 | 53.7 | 28.2 | 6.0 | 7.9 |
| 139.2 | 40.6 | 3.9 | 349.0 | 30.0 | 80.0 | 77.9 | 28.2 | 6.0 | |||
| F25 | 138.8 | 40.3 | 3.7 | 205.0 | 45.0 | 116.0 | 49.5 | 20.2 | 3.1 | 7.3 | |
| F26 | 139.6 | 40.0 | 1.3 | 184.0 | 45.0 | 85.0 | 70.9 | 19.4 | 3.7 | 7.4 | |
| F27 | 139.0 | 39.6 | 1.6 | 184.0 | 45.0 | 82.0 | 56.3 | 18.9 | 3.2 | 7.3 | |
| F28 | 138.9 | 40.0 | 2.3 | 200.0 | 45.0 | 115.0 | 35.7 | 18.0 | 5.18 | 7.7 | |
| 138.7 | 39.7 | 2.3 | 185.0 | 45.0 | 93.0 | 39.7 | 18.0 | 5.18 | |||
| 138.7 | 39.4 | 2.3 | 202.0 | 45.0 | 118.0 | 50.9 | 18.0 | 5.18 | |||
| F29 | 138.3 | 39.5 | 3.5 | 25.0 | 45.0 | 100.0 | 61.6 | 16.3 | 3.1 | 7.3 | |
| F30 | 139.9 | 39.8 | 1.3 | 202.0 | 45.0 | 98.0 | 96.1 | 19.3 | 6.0 | 7.8 | |
| 139.4 | 39.0 | 1.3 | 247.0 | 45.0 | 120.0 | 56.5 | 19.3 | 6.0 | |||
| F31 | 139.9 | 39.8 | 1.2 | 202.0 | 45.0 | 98.0 | 96.1 | 19.5 | 4.5 | 7.6 | |
| F32 | 139.4 | 39.0 | 1.5 | 247.0 | 45.0 | 120.0 | 56.5 | 19.0 | 3.2 | 7.3 | |
| F33 | 139.4 | 39.3 | 1.7 | 234.0 | 45.0 | 123.0 | 89.1 | 18.8 | 4.2 | 7.5 | |
| F34 | 139.7 | 39.1 | 1.1 | 211.0 | 45.0 | 106.0 | 71.9 | 19.7 | 5.5 | 7.7 | |
| 139.3 | 38.5 | 1.1 | 197.0 | 45.0 | 97.0 | 52.0 | 19.7 | 5.5 | |||
| F35 | 138.9 | 40.0 | 1.4 | 200.0 | 45.0 | 96.0 | 99.1 | 19.2 | 5.0 | 7.6 | |
| F36 | 138.3 | 38.3 | 1.5 | 4.0 | 45.0 | 46.0 | 31.3 | 19.1 | 3.2 | 7.3 | |
| 138.3 | 38.6 | 1.5 | 36.0 | 45.0 | 97.0 | 23.6 | 19.1 | 3.2 | |||
| F37 | 138.5 | 38.9 | 1.7 | 227.0 | 45.0 | 130.0 | 33.9 | 18.8 | 3.8 | 7.4 | |
| 138.1 | 38.7 | 1.7 | 185.0 | 45.0 | 90.0 | 41.0 | 18.8 | 3.8 | |||
| F38 | 138.8 | 38.2 | 1.3 | 209.0 | 45.0 | 95.0 | 62.6 | 23.6 | 3.9 | 7.5 | |
| F39 | 138.1 | 37.7 | 2.3 | 350.0 | 45.0 | 67.0 | 37.3 | 18.0 | 3.7 | 7.4 | |
| 138.0 | 38.1 | 2.3 | 38.0 | 45.0 | 73.0 | 36.9 | 18.0 | 3.7 | |||
| F40 | 138.3 | 37.4 | 1.6 | 26.0 | 45.0 | 84.0 | 14.7 | 18.9 | 2.8 | 7.2 | |
| 138.4 | 37.6 | 1.6 | 338.0 | 45.0 | 66.0 | 27.7 | 18.9 | 2.8 | |||
| F41 | 137.6 | 37.0 | 1.9 | 37.0 | 45.0 | 76.0 | 51.5 | 22.7 | 4.7 | 7.6 | |
| 137.9 | 37.4 | 1.9 | 55.0 | 45.0 | 102.0 | 34.1 | 22.7 | 4.7 | |||
| F42 | 137.9 | 38.0 | 2.5 | 201.0 | 45.0 | 78.0 | 37.7 | 17.7 | 3.1 | 7.3 | |
| 137.7 | 37.7 | 2.5 | 241.0 | 45.0 | 112.0 | 18.1 | 17.7 | 3.1 | |||
| F43 | 136.7 | 37.3 | 1.1 | 64.0 | 45.0 | 113.0 | 48.3 | 19.7 | 4.5 | 7.6 | |
| 137.2 | 37.5 | 1.1 | 55.0 | 45.0 | 105.0 | 45.9 | 19.7 | 4.5 | |||
| F44 | 137.3 | 38.0 | 1.2 | 230.0 | 45.0 | 99.0 | 36.0 | 19.6 | 3.1 | 7.3 | |
| 137.0 | 37.8 | 1.2 | 267.0 | 45.0 | 145.0 | 13.7 | 19.6 | 3.1 | |||
| F45 | 137.3 | 37.2 | 2.0 | 228.0 | 45.0 | 103.0 | 16.2 | 18.3 | 2.7 | 7.2 | |
| 137.2 | 37.1 | 2.0 | 191.0 | 45.0 | 62.0 | 26.4 | 18.3 | 2.7 | |||
| F46 | 136.6 | 37.1 | 1.1 | 177.0 | 60.0 | 42.0 | 26.0 | 13.0 | 2.1 | 6.9 | |
| F47 | 136.1 | 36.7 | 1.4 | 30.0 | 60.0 | 107.0 | 42.5 | 15.8 | 2.6 | 7.1 | |
| F48 | 135.7 | 37.0 | 2.1 | 81.0 | 60.0 | 215.0 | 28.2 | 14.1 | 2.1 | 6.9 | |
| F49 | 134.8 | 36.5 | 2.4 | 81.0 | 60.0 | 264.0 | 21.1 | 14.5 | 3.6 | 7.4 | |
| 135.0 | 36.6 | 2.4 | 47.0 | 60.0 | 145.0 | 36.3 | 14.5 | 3.6 | |||
| 135.3 | 36.8 | 2.4 | 54.0 | 60.0 | 215.0 | 29.9 | 14.5 | 3.6 | |||
| F50 | 136.0 | 36.5 | 1.2 | 39.0 | 60.0 | 126.0 | 23.7 | 11.8 | 2.0 | 6.8 | |
| F51 | 136.1 | 36.4 | 1.2 | 232.0 | 60.0 | 145.0 | 48.0 | 16.0 | 2.7 | 7.2 | |
| F52 | 136.1 | 35.8 | 1.1 | 319.0 | 60.0 | 35.0 | 22.5 | 16.1 | 3.3 | 7.3 | |
| 135.9 | 35.9 | 1.1 | 27.0 | 60.0 | 125.0 | 25.4 | 16.1 | 3.3 | |||
| 136.1 | 36.2 | 1.1 | 344.0 | 60.0 | 40.0 | 22.5 | 16.1 | 3.3 | |||
| F53 | 135.9 | 35.4 | 1.0 | 291.0 | 90.0 | 35.0 | 17.2 | 14.0 | 2.9 | 7.2 | |
| 135.8 | 35.5 | 1.0 | 310.0 | 90.0 | 35.0 | 11.4 | 14.0 | 2.9 | |||
| 135.7 | 35.6 | 1.0 | 319.0 | 90.0 | 35.0 | 31.3 | 14.0 | 2.9 | |||
| F54 | 135.1 | 35.6 | 1.1 | 332.0 | 90.0 | 35.0 | 57.6 | 13.9 | 2.8 | 7.2 | |
| Virtual Tsunami (MLIT) | F55 | 134.4 | 35.8 | 1.1 | 261.0 | 60.0 | 215.0 | 69.0 | 16.0 | 4.0 | 7.5 |
| 133.7 | 35.7 | 1.1 | 249.0 | 60.0 | 215.0 | 25.8 | 16.0 | 4.0 | |||
| F56 | 133.0 | 35.6 | 1.1 | 217.0 | 60.0 | 143.0 | 7.1 | 16.0 | 2.8 | 7.2 | |
| 132.9 | 35.6 | 1.1 | 268.0 | 60.0 | 215.0 | 42.4 | 16.0 | 2.8 | |||
| F57 | 132.4 | 35.5 | 1.2 | 271.0 | 60.0 | 215.0 | 72.4 | 16.0 | 4.2 | 7.5 | |
| 131.6 | 35.5 | 1.2 | 235.0 | 60.0 | 145.0 | 30.1 | 16.0 | 4.2 | |||
| F58 | 131.5 | 34.7 | 1.1 | 329.0 | 90.0 | 325.0 | 50.1 | 13.9 | 2.6 | 7.1 | |
| F59 | 131.1 | 34.1 | 1.1 | 310.0 | 90.0 | 325.0 | 87.9 | 13.9 | 3.5 | 7.4 | |
| F60 | 130.9 | 33.4 | 1.0 | 321.0 | 90.0 | 325.0 | 136.9 | 14.0 | 4.6 | 7.6 | |
References
- Davis, I.; Izadkhah, Y.O. Tsunami early warning system (EWS) and its integration within the chain of seismic safety. Disaster Prev. Manag. Int. J. 2008, 17, 281–291. [Google Scholar] [CrossRef]
- Wächter, J.; Babeyko, A.; Fleischer, J.; Häner, R.; Hammitzsch, M.; Kloth, A.; Lendholt, M. Development of tsunami early warning systems and future challenges. Nat. Hazards Earth Syst. Sci. 2012, 12, 1923–1935. [Google Scholar] [CrossRef][Green Version]
- Schlurmann, T.; Kongko, W.; Goseberg, N.; Natawidjaja, D.H.; Sieh, K. Near-field tsunami hazard map Padang, West Sumatra: Utilizing high resolution geospatial data and reasonable source scenarios. In Proceedings of the Coastal Engineering Conference, Shanghai, China, 30 June–5 July 2010; American Society of Civil Engineers: Reston, VA, USA, 2010. [Google Scholar]
- Kurowski, M.J.; Hedley, N.; Clague, J.J. An assessment of educational tsunami evacuation map designs in Washington and Oregon. Nat. Hazards 2011, 59, 1205–1223. [Google Scholar] [CrossRef]
- Fukutani, Y.; Suppasri, A.; Immamura, F. Stochastic analysis and uncertainty assessment of tsunami wave height using a random source parameter model that targets a Tohoku-type earthquake fault. Stoch. Environ. Res. Risk Assess. 2015, 29, 1763–1779. [Google Scholar] [CrossRef]
- Park, H.; Cox, D.T.; Barbosa, A.R. Probabilistic Tsunami Hazard Assessment (PTHA) for Resilience Assessment of a Coastal Community. Nat. Hazards 2018, 94, 1117–1139. [Google Scholar] [CrossRef]
- Satake, K. Effects of bathymetry of tsunami propagation: Application of ray tracing to tsunamis. Pure Appl. Geophys. 1988, 126, 27–36. [Google Scholar] [CrossRef]
- Sandanbata, O.; Watada, S.; Satake, K.; Fukao, Y.; Sugioka, H.; Ito, A.; Shiobara, H. Ray tracing for dispersive tsunamis and source amplitude estimation based on Green’s law: Application to the 2015 volcanic tsunami earthquake near Torishima, south of Japan. Pure Appl. Geophys. 2018, 175, 1371–1385. [Google Scholar] [CrossRef]
- Woods, M.T.; Okal, E.A. Effect of variable bathymetry on the amplitude of teleseismic tsunamis: A ray-tracing experiment. Geophys. Res. Lett. 1987, 14, 765–768. [Google Scholar] [CrossRef]
- Goto, K.; Chagué-Goff, C.; Goff, J.; Jaffe, B. The future of tsunami research following the 2011 Tohoku-oki event. Sediment. Geol. 2012, 282, 1–13. [Google Scholar] [CrossRef]
- Mas, E.; Koshimura, S.; Suppasri, A.; Matsuoka, M.; Matsuyama, M.; Yoshii, T.; Jimenez, C.; Yamazaki, F.; Imamura, F. Developing Tsunami fragility curves using remote sensing and survey data of the 2010 Chilean Tsunami in Dichato. Nat. Hazards Earth Syst. Sci. 2012, 12, 2689–2697. [Google Scholar] [CrossRef]
- Cho, Y.S.; Jin, S.B.; Lee, H.J. Safety analysis of Ulchin nuclear power plant against Nihonkai-Chubu earthquake tsunami. Nucl. Eng. Des. 2004, 228, 393–400. [Google Scholar] [CrossRef]
- Manshinha, L.; Smylie, D.E. The displacement fields of inclined faults. Bull. Seismol. Soc. Am. 1971, 61, 1433–1440. [Google Scholar] [CrossRef]
- Ministry of Land, Infrastructure, Transport and Tourism. Report of the Study Group on Investigation and Assessment of Large-Scale Earthquake in the Sea of Japan; Ministry of Land, Infrastructure, Transport and Tourism: Tokyo, Japan, 2014. (In Japanese) [Google Scholar]
- Korean Peninsula Energy Development Organization. Estimation of Tsunami Height for KEDO LWR Project; Korea Power Engineering Company, Inc.: Inchon, Korea, 1999. [Google Scholar]
- Power, W.; Downes, G.; Stirling, M. Estimation of tsunami hazard in New Zealand due to south American earthquakes. Pure Appl. Geophys. 2007, 164, 547–564. [Google Scholar] [CrossRef]
- Park, H.; Cox, D.T. Probabilistic assessment of near-field tsunami hazards: Inundation depth, velocity, momentum flux, arrival time, and duration applied to Seaside, Oregon. Coast. Eng. 2016, 117, 79–96. [Google Scholar] [CrossRef]
- Geist, E.L.; Parsons, T. Probabilistic analysis of tsunami hazards. Nat. Hazards 2006, 37, 277–314. [Google Scholar] [CrossRef]
- Japan Society of Civil Engineers. Tsunami Assessment Technique for Nuclear Power Plant 2016; Japan Society of Civil Engineers: Tokyo, Japan, 2016. (In Japanese) [Google Scholar]
- Wang, X. User manual for COMCOT version 1.7 (first draft); Cornel University: Ithaca, NY, USA, 2009; Volume 65, p. 480. [Google Scholar]
- Sohn, D.-H.; Ha, T.; Cho, Y.-S. Distant tsunami simulation with corrected dispersion effects. Coast. Eng. J. 2009, 51, 123–131. [Google Scholar] [CrossRef]
- Liu, P.L.F.; Cho, Y.-S.; Yoon, S.B.; Seo, S.N. Numerical simulations of the 1960 Chilean tsunami propagation and inundation at Hilo, Hawaii. In Tsunami: Progress in Prediction, Disaster Prevention and Warning; Tsuchiya, Y., Shuto, N., Eds.; Springer: Dordrecht, The Netherlands, 1994; Volume 4, pp. 99–115. [Google Scholar]
- Gusman, A.R.; Satake, K.; Shinohara, M.; Sakai, S.I.; Tanioka, Y. Fault slip distribution of the 2016 Fukushima earth-quake estimated from tsunami waveforms. Pure Appl. Geophys. 2017, 174, 247–257. [Google Scholar] [CrossRef]
- Cho, Y.S.; Hwang, H.S.; Kim, J.Y.; Kwon, H.H. Development of Hazard Map with probable maximum tsunamis. J. Coast. Res. 2016, 75, 1057–1061. [Google Scholar] [CrossRef]
- Kim, K.H.; Cho, Y.S.; Kwon, H.H. An integrated Bayesian approach to the probabilistic tsunami risk model for the location and magnitude of earthquakes: Application to the eastern coast of the Korean Peninsula. Stoch. Environ. Res. Risk Assess. 2018, 32, 1243–1257. [Google Scholar] [CrossRef]
- Yoon, S.B.; Kim, S.C.; Baek, U.; Bae, J.S. Effects of bathymetry on the propagation of tsunamis towards the east coast of Korea. J. Coast. Res. 2014, 70, 332–337. [Google Scholar] [CrossRef]
- European Commission. New Approach to Reactor Safety Improvements (NARSIS) Project (WP1). 2020. Available online: https://ec.europa.eu/research/participants/documents/downloadPublic?documentIds=080166e5d311ea9a&appId=PPGMS (accessed on 16 October 2022).















| Region | Grid Size (m) | Mesh Number | Time Step Size (s) | Type of Numerical Model | |
|---|---|---|---|---|---|
| x | y | ||||
| A | 1215 | 1092 | 1383 | 3.00 | Propagation |
| B | 405 | 1204 | 1306 | 1.00 | |
| C | 135 | 1204 | 1306 | 0.33 | |
| D | 45 | 1303 | 1504 | 0.11 | |
| E | 15 | 1105 | 1285 | 0.04 | Inundation |
| F | 5 | 1066 | 697 | 0.04 | |
| Classification | Source Location | (km) | (°) | (°) | (°) | (km) | (km) | (m) | Mw | |
|---|---|---|---|---|---|---|---|---|---|---|
| Longitude (°E) | Latitude (°N) | |||||||||
| Case 1 (F34) | 139.7 | 39.1 | 1.1 | 211.0 | 45.0 | 106.0 | 71.9 | 19.7 | 5.5 | 7.7 |
| 139.3 | 38.5 | 1.1 | 197.0 | 45.0 | 97.0 | 52.0 | 19.7 | 5.5 | ||
| Case 2 (F28) | 138.9 | 40.0 | 2.3 | 200.0 | 45.0 | 115.0 | 35.7 | 18.0 | 5.18 | 7.7 |
| 138.7 | 39.7 | 2.3 | 185.0 | 45.0 | 93.0 | 39.7 | 18.0 | 5.18 | ||
| 138.7 | 39.4 | 2.3 | 202.0 | 45.0 | 118.0 | 50.9 | 18.0 | 5.18 | ||
| Case 3 (1983) | 138.8 | 40.2 | 2.0 | 22.0 | 40.0 | 90.0 | 40.0 | 30.0 | 7.6 | 7.7 |
| 139.0 | 40.5 | 3.0 | 355.0 | 25.0 | 80.0 | 60.0 | 30.0 | 3.1 | ||
| Case 4 (F18) | 139.8 | 40.9 | 2.2 | 7.0 | 45.0 | 95.0 | 100.0 | 18.1 | 5.5 | 7.7 |
| 139.9 | 41.8 | 2.2 | 348.0 | 45.0 | 87.0 | 37.4 | 18.1 | 5.5 | ||
| Case 5 (F20) | 139.6 | 41.5 | 2.0 | 151.0 | 45.0 | 68.0 | 30.8 | 18.4 | 6.0 | 7.8 |
| 139.7 | 41.3 | 2.0 | 199.0 | 45.0 | 102.0 | 47.2 | 18.4 | 6.0 | ||
| 139.6 | 40.8 | 2.0 | 165.0 | 45.0 | 103.0 | 52.4 | 18.4 | 6.0 | ||
| 139.7 | 40.4 | 2.0 | 175.0 | 45.0 | 88.0 | 39.2 | 18.4 | 6.0 | ||
| Case 6 (F19) | 138.2 | 40.9 | 4.3 | 33.0 | 30.0 | 110.0 | 58.6 | 27.3 | 6.0 | 7.8 |
| 138.6 | 41.3 | 4.3 | 18.0 | 30.0 | 97.0 | 42.8 | 27.3 | 6.0 | ||
| Case 7 (F17) | 139.4 | 41.0 | 2.8 | 10.0 | 45.0 | 106.0 | 53.9 | 21.5 | 6.0 | 7.8 |
| 139.5 | 41.5 | 2.8 | 350.0 | 45.0 | 96.0 | 81.0 | 21.5 | 6.0 | ||
| Case 8 (F14) | 139.6 | 43.4 | 3.6 | 195.0 | 45.0 | 99.0 | 43.3 | 20.3 | 6.0 | 7.8 |
| 139.4 | 43.1 | 3.6 | 192.0 | 45.0 | 111.0 | 79.6 | 20.3 | 6.0 | ||
| 139.2 | 42.4 | 3.6 | 167.0 | 60.0 | 105.0 | 51.9 | 16.6 | 6.0 | ||
| Case 9 (K02) | 137.5 | 37.5 | 1.0 | 14.5 | 40.0 | 90.0 | 125.8 | 62.9 | 6.3 | 8.0 |
| Case 10 (K05) | 138.7 | 40.2 | 1.0 | 10.0 | 40.0 | 90.0 | 125.8 | 62.9 | 6.3 | 8.0 |
| Case 11 (K08) | 139.1 | 42.1 | 1.0 | 4.0 | 40.0 | 90.0 | 125.8 | 62.9 | 6.3 | 8.0 |
| Case 12 (K10) | 139.2 | 43.5 | 1.0 | 2.0 | 40.0 | 90.0 | 125.8 | 62.9 | 6.3 | 8.0 |
| Classification | Arrival Time Range (Min) | Remark |
|---|---|---|
| Case 1 | 127–138 | Each case contains 27 branches |
| Case 2 | 111–120 | |
| Case 3 | 119–123 | |
| Case 4 | 128–131 | |
| Case 5 | 121–126 | |
| Case 6 | 112–114 | |
| Case 7 | 125–130 | |
| Case 8 | 121–123 | |
| Case 9 | 103–107 | |
| Case 10 | 116–119 | |
| Case 11 | 119–123 | |
| Case 12 | 131–132 |
| Classification | Arrival Time Range (Min) | ||
|---|---|---|---|
| Case 1 | Longitude (°E) | 139.7 | 127–138 |
| 139.3 | |||
| Latitude (°N) | 39.1 | ||
| 38.5 | |||
| Case 2 | Longitude (°E) | 138.9 | 111–120 |
| 138.7 | |||
| 138.7 | |||
| Latitude (°N) | 40.0 | ||
| 39.7 | |||
| 39.4 | |||
| Case 3 | Longitude (°E) | 138.8 | 119–123 |
| 139.0 | |||
| Latitude (°N) | 40.2 | ||
| 40.5 | |||
| Case 7 | Longitude (°E) | 139.4 | 125–130 |
| 139.5 | |||
| Latitude (°N) | 41.0 | ||
| 41.5 | |||
| Case 11 | Longitude (°E) | 139.1 | 119–123 |
| Latitude (°N) | 42.1 | ||
| Case 12 | Longitude (°E) | 139.2 | 131–132 |
| Latitude (°N) | 43.5 | ||
Publisher’s Note: MDPI stays neutral with regard to jurisdictional claims in published maps and institutional affiliations. |
© 2022 by the authors. Licensee MDPI, Basel, Switzerland. This article is an open access article distributed under the terms and conditions of the Creative Commons Attribution (CC BY) license (https://creativecommons.org/licenses/by/4.0/).
Share and Cite
Kim, B.-H.; Song, M.-J.; Cho, Y.-S. Safety Analysis of a Nuclear Power Plant against Unexpected Tsunamis. Sustainability 2022, 14, 13540. https://doi.org/10.3390/su142013540
Kim B-H, Song M-J, Cho Y-S. Safety Analysis of a Nuclear Power Plant against Unexpected Tsunamis. Sustainability. 2022; 14(20):13540. https://doi.org/10.3390/su142013540
Chicago/Turabian StyleKim, Byung-Ho, Min-Jong Song, and Yong-Sik Cho. 2022. "Safety Analysis of a Nuclear Power Plant against Unexpected Tsunamis" Sustainability 14, no. 20: 13540. https://doi.org/10.3390/su142013540
APA StyleKim, B.-H., Song, M.-J., & Cho, Y.-S. (2022). Safety Analysis of a Nuclear Power Plant against Unexpected Tsunamis. Sustainability, 14(20), 13540. https://doi.org/10.3390/su142013540

