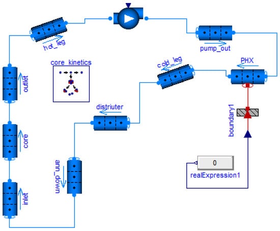
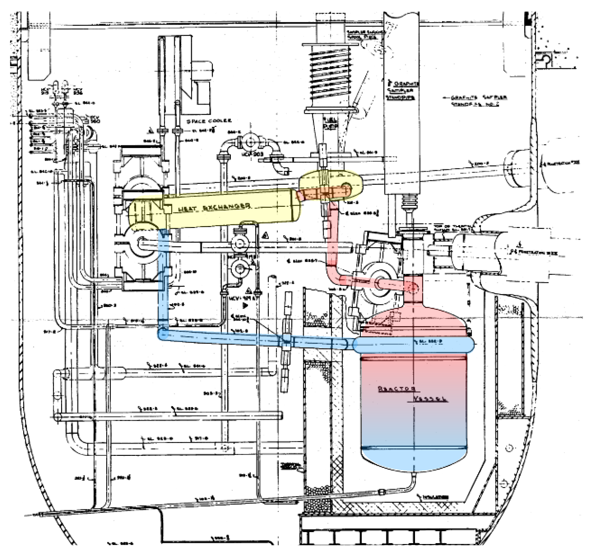
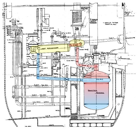
Preliminary Study of Transient Simulations in the MSRE Primary Loop with Modelica/TRANSFORM
Abstract
Share and Cite
Mao, C.; Guo, J.; Zou, Y.; Yan, R. Preliminary Study of Transient Simulations in the MSRE Primary Loop with Modelica/TRANSFORM. Energies 2026, 19, 13. https://doi.org/10.3390/en19010013
Mao C, Guo J, Zou Y, Yan R. Preliminary Study of Transient Simulations in the MSRE Primary Loop with Modelica/TRANSFORM. Energies. 2026; 19(1):13. https://doi.org/10.3390/en19010013
Chicago/Turabian StyleMao, Chenrui, Jian Guo, Yang Zou, and Rui Yan. 2026. "Preliminary Study of Transient Simulations in the MSRE Primary Loop with Modelica/TRANSFORM" Energies 19, no. 1: 13. https://doi.org/10.3390/en19010013
APA StyleMao, C., Guo, J., Zou, Y., & Yan, R. (2026). Preliminary Study of Transient Simulations in the MSRE Primary Loop with Modelica/TRANSFORM. Energies, 19(1), 13. https://doi.org/10.3390/en19010013

