Abstract
The Super-Twisting Sliding Mode Controller (STSMC) is regarded as one of the most straightforward and most practical nonlinear control systems, due to its ease of application in industrial systems. Its application helps minimize the chattering problem and significantly improves the resilience of the system. This controller possesses multiple deficiencies and issues, as its use does not promote the expected improvement of systems. To overcome these shortcomings and optimize the efficiency and performance of this technique, a new method is suggested for the super-twisting algorithm (STA). This study proposes and uses a new STA approach, named the fast super-twisting algorithm (FSTA), utilized the conventional IFOC technique to mitigate fluctuations in torque, current, and active power. The results from this suggested the IFOC-FSTA method are compared with those of the traditional SMC and STA methods. The results obtained from this study demonstrate that the suggested method, which is based on FSTA, has outperformed the traditional method in terms of ripple ratio and response dynamics. This demonstrates the robustness of the proposed approach to optimize the generator performance and efficiency in the double-fed induction generator-based wind system.
1. Introduction
The integration of renewable energies continues to grow worldwide in the context of reducing pollutant emissions and greenhouse gases. However, their intermittent nature means that it is not possible to guarantee a continuous supply, which is why the exploitation of renewable energies is generally performed by combining several sources, such as photovoltaic and wind sources, amongst others. Among renewable energies, wind power is currently the best placed in terms of economic profitability; it comes directly or indirectly from the energy generated by the wind. The operation of a 1 MW wind turbine makes it possible to avoid an annual release of around 2000 tonnes of carbon dioxide [1].
Nowadays, variable-speed wind systems based on the double-fed induction generators (DFIGs) are increasingly used in wind farms due to their robustness, simplicity of control, and suitability for variable wind speeds. When the DFIG is connected to the grid, it allows the converters to operate over a wide speed-fluctuation range of ±30% or below the synchronization speed [2].
The double-fed induction generator (DFIG) is one of the most demanded generators in wind power conversion systems (WPCS) due to its efficiency and adaptable operation [3]. DFIGs are adopted for capturing wind energy since they keep rotor speeds constant regardless of wind speed. To ensure efficient energy transfer and guarantee grid stability, robust control of active and reactive power is required [4]. To have grid stability and efficient energy transfer, it is necessary to have more robust control of active and reactive stator powers.
Vector control, also referred to as indirect field-oriented control (IFOC), is an independent control method that is specifically used to regulate AC equipment. The latter offers better performance in transient and permanent regimes, even though it is effective when considering parametric variances. On the other hand, its implementation is difficult, requiring very precise knowledge of the machine parameters.
Given the importance of wind energy production, studies have led to the design of robust controls which make the system insensitive to external disturbances and parametric variations. Scientific methods and technical techniques are used to create strategies with greater performance and optimize the quality of energy in the electrical network.
In [5], the author changed the control, swapping out the PI controller with a sliding mode controller. When compared to the classical control strategy, the features of the control strategy were significantly improved by the application of sliding mode control, as the response time and ripple capacities decreased. In [6], another intelligent technique was used to optimize the control performance. Using fuzzy control as an intelligent method was used to decrease capacity fluctuations and improve the quality of the energy generated by the DFIG. Results from simulations demonstrate how well fuzzy control works to increase the benefits of the control. Some scientists have proposed replacing nonlinear techniques in order to optimize the performance of the control strategy. The PI controller is substituted by nonlinear methods to minimize the power fluctuations and obtain a method that is not influenced by altering the system’s parameters under analysis.
This work is a development of the work of [7], where the novel approach of the Fast Super-Twisting Algorithm (FSTA) is employed in the place of the STA controller of the traditional control strategy. Additionally, the planned indirect FSTA strategy in this work is compared with the STA Super-Twisting Algorithm in terms of electrical power; response time and power ripple value. Therefore, the paper’s contribution is to present a novel concept for the FSTA controller that will enhance the quality of the electricity generated by the DFIG.
As a result, this work is structured as follows. First, the key benefits of this planned approach are discussed and the novel nonlinear method based on the Fast Super-Twisting Algorithm (FSTA) is outlined. After that, the relevant details regarding the planned control strategy for a DFIG are provided. Next is the introduction of the wind turbine system. The DFIG and wind turbine are modeled, respectively. Finally, the characteristic of the DFIG control strategy using Fast Super-Twisting Algorithm FSTA controllers is analyzed and compared.
2. The Control Schema
First, we illustrate the quick super-twisting control and the theoretical framework of the super-twisting sliding mode for the general dynamics of stiff systems in this section.
2.1. Traditional Super-Twisting Algorithm Design
The effectiveness of traditional sliding mode control relies on its robustness against external uncertainties and disturbances, under the pretext that the latter are restricted in the system. Due to the interruption of control operations, the chattering problem occurs when the system path moves close to the sliding surface.
The super-twisting algorithm (STA) can lessen the chattering issue while maintaining the advantages of traditional SMC. In addition, for the degree system, classical SMC requires sliding variables of the order of . However, for the same system, the super-twisting algorithm only requires motion variables of the order of . In the field of concrete engineering, this algorithm saves costs due to the reduction in the number of sensors.
Several sectors such as electronics, control, and renewable energy have adopted this technique due to its longevity, easy installation, simplicity, and ability to easily adjust the response [7,8,9]. Furthermore, the STA control law is described by the following equations [10]:
where is the sign um function.
The following circumstances allow the trajectory to converge to the sliding surface [7,8]:
where , , are the positive constants of the super-twisting sliding mode controller.
The control law (1) includes two parts. A continuous function of the sliding variable describes the second portion, while the first part is a function of the sliding variable’s discontinuous derivative [11].
Figure 1, which depicts a simplified depiction of the STA controller’s working principle, was created based on Equation (1) and to make the STA controller’s comprehension and operation easier.
Figure 1.
Traditional STA controller. Where , are the meseaured and reference values.
There are ripples at the level of both active and reactive power, so using this controller in automated systems does not completely eliminate them. Further contributing to the disruptions in equipment performance is the inadequate quality of the network’s current. Consequently, a new technique known as the Fast Super-Twisting FSTA is added to STA in order to provide a new, more reliable nonlinear method while maintaining STA’s ease of use and simplicity [10].
2.2. Proposed FSTA Controller
In order to increase the effectiveness and efficiency of the control strategy, this work introduces a new STA controller model based on the fast technique.
In traditional super-twisting mode control, the sliding mode surface associated with the proportional term is determined by a square root. The ability to monitor the disturbance is directly impacted by the proportionate term’s gain. This research suggests an FSTA based on the Fast Super-Twisting (FSTA) to maximize the system’s robustness and convergence speed [12]:
This study suggests an FSTA based on the fast terminal sliding mode to increase the system’s robustness and convergence speed, specifically as:
where
- ➢
- , are classical STA gains;
- ➢
- and accelerate convergence.
2.2.1. Stability Analysis
The system dynamics can converge in the direction of the sliding surfaces under convergence conditions. We retain two conditions from the literature. These correspond to the mode of convergence of the system state.
Direct Commutation Function
This is the first condition for convergence, proposed by [12]. It involves giving the surface dynamics that converge toward zero. It is expressed in the following form:
In other words, we have the following:
Lyapunov Function
This involves formulating a positive scalar function () for the system’s state variables and choosing the switching law that will cause this function to decrease . Selecting a scalar function——is performed to ensure the attraction of the variable to be controlled toward its reference value and to construct a control “” such that a Lyapunov function is represented by the surface’s square. The Lyapunov function is defined as follows:
The derivative of this function is as follows:
This ensures the function’s derivative is negative is enough to cause it to decline. This is only verified if condition (6) is satisfied. The system’s trajectory is forced to travel towards the surface on both sides as a result of the constant decrease in the square of the observed distance to the surface, as explained by Equation (7). An ideal sliding regime with an infinite switching frequency is assumed by this condition [12].
Equation (3) indicates the application of the FSTA control law, which yields the following:
where and .
Finite-Time Convergence
and (homogeneity degree)
This implies finite time stability with convergence time T bounded as follows:
Comparative Advantage over Classical STA
In Table 1, a comparison is given between the classical STA technique and the proposed FSTA method. Through this table, the proposed FSTA strategy is more robust and reduces torque and current ripples compared to the classical STA technique.
Table 1.
A comparative study between the classical method and the proposed FSTA strategy.
Figure 2 depicts the suggested FSTA controller. The FSTA technique is straightforward, easy to modify and simple to put into practice. Furthermore, applying this suggested approach to complicated systems is simple. The DFIG-based wind power is controlled in the following section using the designed nonlinear controller [3,13].
Figure 2.
Proposed FSTA controller. Where , are the meseaured and reference values.
3. Modeling of the Wind Turbine and Gearbox
The power of the wind is given by the following [14]:
The aerodynamic power appearing at the turbine rotor is expressed as follows:
where is the coefficient of aerodynamic power. It is dependent upon the blades’ orientation angle and tip speed ratio [15].
is defined as the turbine blades’ tip speed divided by wind speed, and it may be found using the following formula.
where is the radius of the turbine, is angular speed of the turbine and is the wind speed.
The expression for is given by [16]:
The aerodynamic torque can be expressed as a function of the aerodynamic power and the speed of the turbine with the following equation:
4. Modeling of the Double-Fed Induction Generator
Figure 3 depicts a double-fed induction generator (DFIG) wind turbine. Through distinct slip rings for each winding, the rotor is connected to a back-to-back power converter, while the stator is connected to the grid. The converter only needs to handle a fraction of the stator power (up to 30%) [14].
Figure 3.
Block diagram of a DFIG-based wind turbine.
The mathematical model of voltages for the DFIG stator and rotor in the Park reference frame is described by the following equations [17]:
where , , are described as the dq-axis voltage’s stator and rotor;
and are the resistances of the rotor and stator.
, , , and are shown to be the dq-axis flux’s stator and rotor. The electrical speed and the reference rotation speed are denoted by ω and ωr.
The rotor and stator powers, both active and reactive, are determined by the following:
The electromagnetic torque is given by
5. Control Strategy of the Double-Fed Induction Generator
5.1. Decoupling of the Active and Reactive Powers
When the DFIG is connected to an existing network, this link requires a three-phase setup. The first phase involves matching the stator voltages to the network voltages, which serve as indicators. The next step is to connect the stator to this network. Once this is completed, the link can actually be set up. Regulating the power transit between the DFIG and the grid is the third stage after this link is established. To achieve high-performance control of the wind system, a stator flux field-oriented approach is usually used. So, by using the following method to set the stator’s quadratic component to the null value [18],
The torque is then made simpler, as shown below:
By neglecting the stator resistance ,
When the rotor flux Equation (21) is substituted in Equation (16) and the aforementioned condition Equation (20) is applied, the following equations are produced:
where is the slip frequency, is the slip range and is the leakage coefficient. One way to rewrite the rotor voltages is as follows [19]:
The cross coupling terms between the -axis and -axis are represented by and :
Only in relation to these rotor currents can the stator active and reactive power be stated as follows:
5.2. Super-Twisting Sliding Mode Control Design
The following provides the powers’ errors:
where and represent the stator active and reactive power reference values.
Next, we obtain the following:
Substituting Equation (28) into Equation (26) leads to the following:
So the equivalent command is given by the following:
Therefore,
The equivalent command is
is defined as below:
Therefore,
5.3. Fast Super-Twisting Algorithm Design
In this part, we will focus on the application of the fast super-twisting algorithm for the control of the active and reactive stator powers of the double-fed asynchronous generator (DFIG). The sliding surfaces are chosen in order to independently control the active and reactive generated powers.
and will serve as the two elements of the control vector that limits the system’s convergence to . Since the control vector is obtained by imposing, the following relation provides the comparable control components: the following is a description of the super-twisting control:
where .
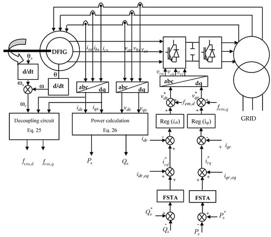
Figure 4 illustrates the scheme of the fast super-twisting algorithm (FSTA) applied to the control of active and reactive powers of the DFIG.
Figure 4.
Configuration of the power control of the DFIG with FSTA.
6. Results and Discussion
A comparison analysis is carried out in scenarios of variable wind speed in order to evaluate the effectiveness of the proposed FSTA in wind turbine active/reactive power regulation. Matlab/Simulink version 2012 is used to create a simulation model for a 7.5 KW DFIG wind turbine. The parameter values of the DFIG used in this work are presented in the Table 2.
Table 2.
Parameters.
Table 3 displays the parameter values for every controller used in this study.
Table 3.
Parameters of controller.
6.1. First Test Reference Tracking
A comparison of the control effectiveness of the traditional SMC, STA and FSTA control methods is performed in order to demonstrate the usefulness of the FSTA speed control strategy. A PI controller with the same parameters is used in the current loop.
In the first test, the machine is driven at a fixed or variable speed while active and reactive power steps are applied. With the use of this test, we can confirm how well the measured powers hold steady when the machine’s rotational speed suddenly changes.
The conversion system is shown schematically in Figure 4. The machine’s stator side is directly connected to the grid. The rotor circuit is powered by an inverter controlled by the PWM technique.
The indirect control strategy for active and reactive stator power was implemented in the Matlab/Simulink version 2012 environment to evaluate and test the complete system for constant- or variable-speed operation.
Figure 5 displays the results of this test, which looks at reference following behavior for the conventional IFOC-SMC and IFOC-ST methods as well as the proposed IFOC-FST approach. This figure demonstrates how the torque, active power, and reactive power precisely match the references for every IFOC method. The recommended IFOC-FST approach has yielded superior results in terms of undulations for active, reactive power, and torque when compared to the conventional IFOC-SMC and IFOC-ST methods (see Figure 6). The generated torque and active power share the same shape in Figure 6, demonstrating that an increase in active power is accompanied by an increase in torque. Additionally, the proposed IFOC-FST method reduced torque ripples in comparison to the classical method.
Figure 5.
First test results. (a) Active power; (b) reactive power; (c) torque.

Figure 6.
Close-up of the first test results. (a) Active power; (b) reactive power; (c) torque.
6.2. Robustness Against Wind Speed Variations
Maintaining the stability and effectiveness of DFIG-WES depends on avoiding torque oscillations during abrupt changes in wind speed and ensuring steady power injection into the electrical grid. The mechanical integrity of the wind turbine and grid stability may suffer from significant overshoots and power and torque fluctuations brought on by abrupt changes in wind speed. In order to minimize these effects and maximize energy extraction, the system must be able to react to changes in wind speed smoothly and consistently. In this study, the wind speed is stepped up from 12 m/s to 9 m/s for the DFIG. The corresponding output active and reactive power responses are displayed in Figure 7.

Figure 7.
First test results. (a) Active power; (b) reactive power.
For a more in-depth comparative study, it would be interesting to compare the active and reactive power responses of the three controllers studied: SMC, ST and FST.
The active and reactive power responses for the three controllers—SMC, ST, and FST—are shown with varying speeds in Figure 7.
The curves obtained show, for the process to be controlled and equipped with the FST structure, better behavior in both tracking and regulation. We can observe a response without overshoot or oscillations. Disturbances due to speed changes have a negligible influence and are rejected immediately.
Table 4 and Table 5 reflect the three controller’s respective performances. Where ΔX represents the maximum difference between the reference power and the measured power (active and reactive), in the event of a disturbance being applied, while reject corresponds to the time required for the power to reach the corridor defined by the reference during the same test, and tr5% is the system response time.
Table 4.
Comparison of the performance of SMC, ST and FST active power regulator.
Table 5.
Comparison of the performance of SMC, ST and FST reactive power regulator.
6.3. Robustness Against Parameter Variations
In order to test the robustness of this Fast Super-Twisting structure, we studied the influence of parametric variations on the power control performance. We consider variations in all parameters that can undergo changes (stator and rotor resistances, stator and rotor inductances). We introduce an increase from 1 to 1.8 of the nominal value on the resistances, and from 1 to 0.8 of the nominal value on the inductances. We represent the most important quantities which are the system output (active and reactive powers). The performances are evaluated through a numerical simulation under the same operating conditions presented in the previous sections.
The results of the tests carried out show that the regulation of the active and reactive stator powers is always carried out and that only the variation in the rotor parameters slightly affects the response time of the system (Figure 8).
Figure 8.
Second test results. (a) Active power; (b) Reactive power.
7. Conclusions
In this study, we have provided a comprehensive system for producing energy utilizing a wind turbine based on a Double-Fed Induction generator. The system under study consists of a DFIG with a stator that is directly connected to the network and a rotor that is connected to the same network through two converters (machine inverter and grid inverter). Machine control has been introduced to control the exchange of active and reactive power between the grid and the machine. Two different controllers are synthesized and compared, regarding reference tracking, sensitivity to disturbances and parameter variations. The developed method has overcome the main disadvantages of Fast Super-Twisting Control (FSTA), such as the large fluctuations in reactive and active power caused by the switching frequency. Furthermore, the oscillations in both active and reactive power have been improved.
The dynamic qualities (torque, reactive, and active power) showed a significant improvement, according to the numerical data. Furthermore, the results obtained from this work are described in the following points:
The efficiency of the variable speed DFIG system is improved thanks to the Fast Super-Twisting controller.
Compared to the Super-Twisting Algorithm (STA), the Fast Super-Twisting control (FSTA) is more robust. In comparison to the Super-Twisting Algorithm (STA) and other approaches proposed in the literature, it lessens the variations in active power, torque, and reactive power.
In the context of future research, the Fast Super-Twisting control (FSTA) method suggested in this paper will be tested on an asynchronous generator in a wind turbine system. This strategy can also be implemented on other generators, such as the asynchronous multiphase generator.
Author Contributions
Study conception and design: B.K., A.H.; data collection: M.A.; analysis and interpretation of results: A.M. draft manuscript preparation: A.H., A.M. After reviewing the findings, each author gave their approval to the manuscript’s final draft. All authors have read and agreed to the published version of the manuscript.
Funding
There was no external funding for this study.
Data Availability Statement
Additional questions can be forwarded to the corresponding author; the article contains the original contributions made throughout the study.
Conflicts of Interest
No conflicts of interest are disclosed by the authors.
Abbreviations
| STA | Super-Twisting Algorithm |
| FSTA | Fast Super-Twisting Algorithm |
| IFOC | Indirect Field-Oriented Control |
| DFIG | Double-Fed Induction Generator |
References
- Baggu, M.M.; Chowdhury, B.H.; Kimball, J.W. Comparison of advanced control techniques for grid side converter of doubly-fed induction generator back-to-back converters to improve power quality performance during unbalanced voltage dips. IEEE J. Emerg. Sel. Top. Power Electron. 2015, 3, 516–524. [Google Scholar] [CrossRef]
- Chhipą, A.A.; Chakrabarti, P.; Bolshev, V.; Chakrabarti, T.; Samarin, G.; Vasilyev, A.N.; Ghosh, S.; Kudryavtsev, A. Modeling and control strategy of wind energy conversion system with grid-connected doubly-fed induction generator. Energies 2022, 15, 6694. [Google Scholar] [CrossRef]
- Maaruf, M.; Khalid, M. Global sliding-mode control with fractional-order terms for the robust optimal operation of a hybrid renewable microgrid with battery energy storage. Electronics 2022, 11, 88. [Google Scholar] [CrossRef]
- Najib, E.; Aziz, D.; Abdelaziz, E.; Mohammed, T.; Youness, E.; Khalid, M.; Badre, B. Direct torque control of doubly fed induction motor using three-level NPC inverter. Prot. Control Mod. Power Syst. 2019, 4, 1–9. [Google Scholar] [CrossRef]
- Belgacem, K.; Mezouar, A.; Massoum, A. Sliding Mode Control of a Doubly-fed Induction Generator for Wind Energy Conversion. Int. J. Energy Eng. 2013, 3, 30–36. [Google Scholar]
- Belgacem, K.; Mezouar, A.; Massoum, A. Fuzzy Logic Control of Double-Fed Induction Generator Wind Turbine. Int. Rev. Model. Simul. (IREMOS) 2013, 6, 68–74. [Google Scholar]
- Abdelli, H.; Mezouar, A.; Bendjebbar, M.; Belgacem, K. Synthesis of SMC algorithms applied to wind generator. Int. J. Power Electron. Drive Syst. (IJPEDS) 2021, 12, 404–412. [Google Scholar] [CrossRef]
- Benbouhenni, H.; Bizon, N.; Colak, I.; Thounthong, P.; Takorabet, N. Simplified super twisting sliding mode approaches of the double-powered induction generator-based multi-rotor wind turbine system. Sustainability 2022, 14, 5014. [Google Scholar] [CrossRef]
- Gasmi, H.; Mendaci, S.; Laifa, S.; Kantas, W.; Benbouhenni, H. Fractional order proportional integral super-twisting sliding mode controller for wind energy conversion system equipped with doubly fed induction generator. J. Power Electron. 2022, 2022, 1–17. [Google Scholar] [CrossRef]
- Levant, A. Principles of 2-sliding mode design. Automatica 2007, 43, 576–586. [Google Scholar] [CrossRef]
- González-Hernández, I.; Salazar, S.; Lozano, R.; Ramírez-Ayala, O. Realtime improvement of a trajectory-tracking control based on super-twisting algorithm for a quadrotor aircraft. Drones 2022, 6, 36. [Google Scholar] [CrossRef]
- Utkin, V. Variable structure systems with sliding modes. IEEE Trans. Autom. Control 1977, 22, 212–222. [Google Scholar] [CrossRef]
- Li, G.; Chen, B.; Chen, H.; Deng, W. Fractional-order PIλdµ controller using adaptive neural fuzzy model for course control of under actuated ships. Appl. Sci. 2022, 12, 5604. [Google Scholar] [CrossRef]
- Alam, M.S.; Al-Ismail, F.S.; Abido, M.A. PV/Wind-Integrated low-inertia system frequency control: PSO-optimized fractional-order PI-based SMES approach. Sustainability 2021, 13, 7622. [Google Scholar] [CrossRef]
- Song, Z.; Zhou, W. PMSM Disturbance Resistant Adaptive Fast Super-Twisting Algorithm Speed Control Method. IEEE Access 2024, 12, 138155–138165. [Google Scholar] [CrossRef]
- Kadi, S.; Imarazene, K.; Berkouk, E.M.; Benbouhenni, H.; Abdelkarim, E. A direct vector control based on modified SMC theory to control the double-powered induction generator-based variable-speed contra-rotating wind turbine systems. Energy Rep. 2022, 8, 15057–15066. [Google Scholar] [CrossRef]
- Errouissi, R.; Al-Durra, A.; Muyeen, S.M.; Leng, S.; Blaabjerg, F. Offset-free direct power control of DFIG under continuous-time model predictive control. IEEE Trans. Power Electron. 2016, 32, 2265–2277. [Google Scholar] [CrossRef]
- Echiheb, F.; Ihedrane, Y.; Bossoufi, B.; Bouderbala, M.; Motahhir, S.; Masud, M.; Aljahdali, S.; ElGhamrasni, M. Robust sliding-backstepping mode control of a wind system based on the DFIG generator. Sci. Rep. 2022, 12, 11782. [Google Scholar] [CrossRef] [PubMed]
- Ghennam, T.; Berkouk, E.M.; Francois, B. A vector hysteresis current control applied on three-level inverter. Application to the active and reactive power control of doubly fed induction generator based wind turbine. Int. Rev. Electr. Eng. 2007, 2, 250–259. [Google Scholar]
Disclaimer/Publisher’s Note: The statements, opinions and data contained in all publications are solely those of the individual author(s) and contributor(s) and not of MDPI and/or the editor(s). MDPI and/or the editor(s) disclaim responsibility for any injury to people or property resulting from any ideas, methods, instructions or products referred to in the content. |
© 2025 by the authors. Licensee MDPI, Basel, Switzerland. This article is an open access article distributed under the terms and conditions of the Creative Commons Attribution (CC BY) license (https://creativecommons.org/licenses/by/4.0/).