The Nuclear Magnetic Flowmeter for Monitoring the Consumption and Composition of Oil and Its Complex Mixtures in Real-Time
Abstract
:1. Introduction
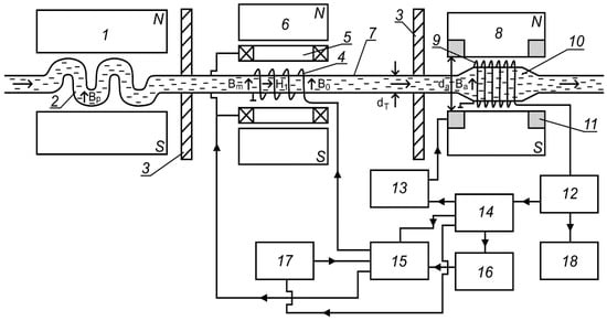
2. The Design of a Nuclear Magnetic Flowmeter–Relaxometer for Monitoring the Parameters of the Flowing Medium
3. The Results of Experimental Investigations and the Measuring Principle of the Consumption and the Relaxation Times T1 and T2 in Flowing Liquid
4. Discussion
5. Conclusions
Author Contributions
Funding
Institutional Review Board Statement
Informed Consent Statement
Conflicts of Interest
Abbreviations
| NMR | nuclear magnetic resonance |
| N/S | ratio of signal-to-noise |
| T1 | longitudinal relaxation time |
| T2 | transverse relaxation time |
| q | consumption |
| E | potential difference |
| Bp | polarizer magnet field induction |
| Vp | polarizer vessel volume |
| Mp | magnetization of flowing liquid |
| fn | resonant frequency of the radio field (nutation frequency) |
| φn | rotation angle of magnetization vector |
| B0 | constant magnetic field induction in the area of nutation coil |
| Ba | analyzer magnet field induction |
| Us | amplitude of registered NMR signal |
| a | detuning change rate of magnetic field |
| effective transverse relaxation time | |
| Vc | volume of connective pipeline part |
| Δq | consumption measurement error |
| fm | modulation field frequency |
| Bm | induction value (amplitude) of modulation field |
References
- Liu, Q.; Zhao, Z.; Liu, Y.; He, Y. Natural resources commodity prices volatility, economic performance and environment: Evaluating the role of oil rents. Resour. Policy 2022, 76, 102548. [Google Scholar] [CrossRef]
- Cengiz, E.; Babagiray, M.; Aysal, F.E.; Aksoy, F. Kinematic viscosity estimation of fuel oil with comparison of machine learning methods. Fuel 2022, 316, 123422. [Google Scholar] [CrossRef]
- Xu, Y.; Lun, Z.; Pan, Z.; Wang, H.; Zhou, X.; Zhao, C.; Zhang, D. Occurrence space and state of shale oil: A review. J. Pet. Sci. Eng. 2022, 211, 110183. [Google Scholar] [CrossRef]
- Chen, Z.; Wang, L.; Wei, Z.; Wang, Y.; Deng, J. Effect of components on the emulsification characteristic of glucose solution emulsified heavy fuel oil. Energy 2022, 244, 123147. [Google Scholar] [CrossRef]
- Gizatullin, B.; Gafurov, M.; Murzakhanov, F.; Vakhin, A.; Mattea, C.; Stapf, S. Molecular Dynamics and Proton Hyperpolarization via Synthetic and Crude Oil Porphyrin Complexes in Solid and Solution States. Langmuir 2021, 37, 6783–6791. [Google Scholar] [CrossRef]
- De Robbio, R.; Cameretti, M.C.; Mancaruso, E. Investigation by modelling of a plug-in hybrid electric commercial vehicle with diesel engine on WLTC. Fuel 2022, 317, 123519. [Google Scholar] [CrossRef]
- Luján, J.M.; García, A.; Monsalve-Serrano, J.; Martínez-Boggio, S. Effectiveness of hybrid powertrains to reduce the fuel consumption and NOx emissions of a Euro 6d-temp diesel engine under real-life driving conditions. Energy Convers. Manag. 2019, 199, 111987. [Google Scholar] [CrossRef]
- Brenna, M.; Dolara, A.; Foiadelli, F.; Leva, S.; Longo, M. Sustainable solutions for internal mobility in spread university campuses. WSEAS Trans. Environ. Dev. 2018, 14, 464–473. [Google Scholar]
- Nourelfath, M.; Lababidi, H.M.S.; Aldowaisan, T. Socio-economic impacts of strategic oil and gas megaprojects: A case study in Kuwait. Int. J. Prod. Econ. 2022, 246, 108416. [Google Scholar] [CrossRef]
- Faksness, L.-G.; Leirvik, F.; Taban, I.C.; Engen, F.; Vensen, H.V.; Holbu, J.W.; Dolva, H.; Bråtveit, M. Offshore field experiments with in-situ burning of oil: Emissions and burn efficiency. Environ. Res. 2022, 205, 112419. [Google Scholar] [CrossRef]
- Treshcheva, M.; Anikina, I.; Sergeev, V.; Skulkin, S.; Treshchev, D. Selection of Heat Pump Capacity Used at Thermal Power Plants under Electricity Market Operating Conditions. Energies 2021, 14, 226. [Google Scholar] [CrossRef]
- Chen, Y.; Zhang, Y.; Wang, J.; Lu, Z. Optimal Operation for Integrated Electricity–Heat System with Improved Heat Pump and Storage Model to Enhance Local Energy Utilization. Energies 2020, 13, 6729. [Google Scholar] [CrossRef]
- Alekseev, P.N.; Gagarinskii, A.Y.; Kalugin, M.A.; Fomichenko, P.A.; Asmolov, V.G. On a Strategy for the Development of Nuclear Power in Russia. Atomic Energy 2019, 126, 207–212. [Google Scholar] [CrossRef]
- Bobyl, A.; Malyshkin, V.; Dolzhenko, V.; Grabovets, A.; Chernoivanov, V. Scientific activity in the problems of technical and economic modeling of solar stations. An example of unstable climatic conditions. IOP Conf. Ser. Mater. Sci. Eng. 2019, 390, 012047. [Google Scholar] [CrossRef]
- Sergeev, V.; Anikina, I.; Kalmykov, K. Using Heat Pumps to Improve the Efficiency of Combined-Cycle Gas Turbines. Energies 2021, 14, 2685. [Google Scholar] [CrossRef]
- Temiz, M.; Dincer, I. Development of an HTR-Type nuclear and bifacial PV solar based integrated system to meet the needs of energy, food and fuel for sustainable indigenous cities. Sustain. Cities Soc. 2021, 74, 103198. [Google Scholar] [CrossRef]
- Marchenko, I. Features of geotechnical surveys and leg penetration analysis for drilling platforms in the Arctic seas. IOP Conf. Ser. Mater. Sci. Eng. 2019, 700, 012047. [Google Scholar] [CrossRef]
- Alekseeva, M.N.; Svarovskaya, L.I.; Yashchenko, I.G. Risks of pollution of Arctic territories by oil and oil products. AIP Conf. Proc. 2019, 2167, 02000. [Google Scholar] [CrossRef]
- Oliveira-Pinto, S.; Rosa-Santos, P.; Taveira-Pinto, F. Electricity supply to offshore oil and gas platforms from renewable ocean wave energy: Overview and case study analysis. Energy Convers. Manag. 2019, 186, 556–569. [Google Scholar] [CrossRef]
- Pye, M. The discovery and development of the Brae Area Fields, U.K. South Viking Graben. AAPG Mem. 2018, 115, 155–161. [Google Scholar] [CrossRef]
- Jones, D.W.; Van Bergen, P. Reservoir geology of the upper jurassic brae sandstone member, kingfisher field, South Viking Graben, U.K. North Sea. AAPG Mem. 2018, 115, 283–305. [Google Scholar] [CrossRef]
- Krueger, S.; Sharpe, R.; Attridge, W.; Ruszka, J. Introduction of new drilling technology provides continuous high build rate capability in complex corkscrew well trajectory, accessing unswept reserves in the north sea. In Proceedings of the SPE/IADC Drilling Conference and Exhibition, Hague, The Netherlands, 14–16 March 2017. [Google Scholar] [CrossRef]
- Pascal, C. Heat flow of Norway and its continental shelf. Mar. Pet. Geol. 2015, 66, 956–969. [Google Scholar] [CrossRef]
- Da Silva, G.N.; Rochedo, P.R.R.; Szklo, A. Renewable hydrogen production to deal with wind power surpluses and mitigate carbon dioxide emissions from oil refineries. Appl. Energy 2022, 311, 118631. [Google Scholar] [CrossRef]
- Iqbal, K.; Jiang, W.; Ma, R.; Deng, C. Synthesis of large-scale total water network with multiple water resources under seasonal flow rate constraints. J. Clean. Prod. 2022, 337, 130462. [Google Scholar] [CrossRef]
- Zhang, S.; Lei, Q.; Wu, L.; Wang, Y.; Zheng, L.; Chen, X. Supply chain design and integration for the Co-Processing of bio-oil and vacuum gas oil in a refinery. Energy 2022, 241, 122912. [Google Scholar] [CrossRef]
- Batlle, E.A.O.; Palacio, J.C.E.; Lora, E.E.S.; Bortoni, E.D.C.; Nogueira, L.A.H.; Caballero, G.E.C.; Julio, A.A.V.; Escorcia, Y.C. Energy, economic, and environmental assessment of the integrated production of palm oil biodiesel and sugarcane ethanol. J. Clean. Prod. 2021, 311, 127638. [Google Scholar] [CrossRef]
- De Paulo, E.H.; dos Santos, F.D.; Folli, G.S.; Santos, L.P.; Nascimento, M.H.C.; Moro, M.K.; da Cunha, P.H.P.; Castro, E.V.R.; Cunha Neto, A.; Filgueiras, P.R. Determination of gross calorific value in crude oil by variable selection methods applied to 13C NMR spectroscopy. Fuel 2022, 311, 122527. [Google Scholar] [CrossRef]
- Gafurov, M.; Mamin, G.; Gracheva, I.; Murzakhanov, F.; Ganeeva, Y.; Yusupova, T.; Orlinskii, S. High-Field (3.4 T) ENDOR Investigation of Asphaltenes in Native Oil and Vanadyl Complexes by Asphaltene Adsorption on Alumina Surface. Geofluids 2019, 2019, 3812875. [Google Scholar] [CrossRef] [Green Version]
- Davydov, V.V.; Myazin, N.S.; Grebenikova, N.M.; Dudkin, V.I. Determination of the Composition and Concentrations of the Components of Mixtures of Hydrocarbon Media in the Course of its Express Analysis. Meas. Tech. 2020, 62, 1090–1098. [Google Scholar] [CrossRef]
- Rakhmatullin, I.; Efimov, S.; Tyurin, V.; Gafurov, M.; Al-Muntaser, A.; Varfolomeev, M.; Klochkov, V. Qualitative and quantitative analysis of heavy crude oil samples and their SARA fractions with 13c nuclear magnetic resonance. Processes 2020, 8, 995. [Google Scholar] [CrossRef]
- Davydov, V.V.; Dudkin, V.I.; Vysoczky, M.G.; Myazin, N.S. Small-size NMR Spectrometer for Express Control of Liquid Media State. Appl. Magn. Reson. 2020, 51, 653–666. [Google Scholar] [CrossRef]
- Martínez-Martínez, S.; Rosa-Urbalejo, D.D.L.; Rua-Mojica, L.F.; Hernández-Altamirano, R.; Mena-Cervantes, V.Y. Experimental analysis of real-world emissions using ultra-low carbon intensity biodiesel for a light-duty diesel vehicle in Monterrey metropolitan area. Fuel 2022, 317, 123408. [Google Scholar] [CrossRef]
- Dimitriadis, A.; Meletidis, G.; Pfisterer, U.; Auersvald, M.; Kubička, D.; Bezergianni, S. Integration of stabilized bio-oil in light cycle oil hydrotreatment unit targeting hybrid fuels. Fuel Process. Technol. 2022, 230, 107220. [Google Scholar] [CrossRef]
- Qiu, B.; Yang, C.; Shao, Q.; Liu, Y.; Chu, H. Recent advances on industrial solid waste catalysts for improving the quality of bio-oil from biomass catalytic cracking: A review. Fuel 2022, 315, 123218. [Google Scholar] [CrossRef]
- Li, B.; Tang, J.; Huang, H.; Xie, X.; Lin, D.; Zhang, S.; Huang, Y.; Liu, D.; Xu, Z.; Chen, D. Biocoke production from heat treatment of bio-oil: Effect of temperature. J. Anal. Appl. Pyrolysis 2022, 161, 10540. [Google Scholar] [CrossRef]
- Feng, Q.; Xu, L.; Liu, C.; Hao, Y.; Yang, Z.; Zhang, T.; Liu, Y.; Su, H. Enhancing the anode performance of microbial fuel cells in the treatment of oil-based drill sludge by adjusting the stirring rate and supplementing oil-based drill cuttings. Sustain. Energy Fuels 2021, 5, 5773–5788. [Google Scholar] [CrossRef]
- Coto, B.; Suárez, I.; Tenorio, M.J.; Huerga, I. Extraction of aromatic and polyaromatic compounds with NMP: Experimental and model description. Fluid Phase Equilibria 2022, 554, 113293. [Google Scholar] [CrossRef]
- Li, Y.; Wang, D.; Xu, G.; Li, Q.; Yong, L.; Hongyu, G.; Lei, S.; Dongwei, L.; Meng, G.; Guoran, L.; et al. ZIF-8/PI Nanofibrous Membranes With High-Temperature Resistance for Highly Efficient PM0.3 Air Filtration and Oil-Water Separation. Front. Chem. 2021, 9, 810861. [Google Scholar] [CrossRef]
- Zhao, L.; Zeng, X.; Zhao, W.; Zhu, F.; Hou, M.; Fan, G. Structural optimization for an axial oil-water separator with multi-stage separation. Heat Mass Transf. 2021, 57, 1949–1963. [Google Scholar] [CrossRef]
- Jafarinejad, S.; Esfahani, M.R. A review on the nanofiltration process for treating wastewaters from the petroleum industry. Separations 2021, 8, 206. [Google Scholar] [CrossRef]
- Li, Z.; Zhu, Y.; Xi, J.; Ye, D.; Hu, W.; Song, L.; Hu, Y.; Cai, W.; Gui, Z. Scalable production of hydrophobic and photo-thermal conversion bio-based 3D scaffold: Towards oil-water separation and continuous oil collection. J. Clean. Prod. 2021, 319, 128567. [Google Scholar] [CrossRef]
- Erith, M.; Alfonso, Z.; Erik, L. A Multi-Sensor Approach to Separate Palm Oil Plantations from Forest Cover Using NDFI and a Modified Pauli Decomposition Technique. In Proceedings of the International Geoscience and Remote Sensing Symposium (IGARSS 2020), Waikoloa, HI, USA, 26 September–2 October 2020. [Google Scholar] [CrossRef]
- Shafi, H.; Velswamy, K.; Ibrahim, F.; Huang, B. A hierarchical constrained reinforcement learning for optimization of bitumen recovery rate in a primary separation vessel. Comput. Chem. Eng. 2020, 140, 106939. [Google Scholar] [CrossRef]
- Acharya, T.; Casimiro, L. Evaluation of flow characteristics in an onshore horizontal separator using computational fluid dynamics. J. Ocean. Eng. Sci. 2020, 5, 261–268. [Google Scholar] [CrossRef]
- Liu, M.; Zhu, Z.; Zhang, Z.; Chu, Y.; Yuan, B.; Wei, Z. Development of highly porous mullite whisker ceramic membranes for oil-in-water separation and resource utilization of coal gangue. Sep. Purif. Technol. 2020, 237, 116483. [Google Scholar] [CrossRef]
- Mahmoud, M.; Tariq, Z.; Kamal, M.S.; Al-Naser, M. Intelligent prediction of optimum separation parameters in the multistage crude oil production facilities. J. Pet. Explor. Prod. Technol. 2019, 9, 2979–2995. [Google Scholar] [CrossRef] [Green Version]
- Dayev, Z.A.; Latyshev, L.N. Application of the multichanneling principle for solution of the problems related to increase of substance flowmeter accuracy. Flow Meas. Instrum. 2017, 56, 18–22. [Google Scholar] [CrossRef]
- Patrone, P.N.; Cooksey, G.; Kearsley, A. Dynamic Measurement of Nanoflows: Analysis and Theory of an Optofluidic Flowmeter. Phys. Rev. Appl. 2019, 11, 034025. [Google Scholar] [CrossRef] [Green Version]
- Arkharov, I.A.; Kakorin, I.D. A Method for the Evaluation of the Flow Rate of Cryogenic Two-Phase Flows in Venturi Flowmeters Without Separation. Meas. Tech. 2020, 63, 549–558. [Google Scholar] [CrossRef]
- Gu, Y.; Zhao, Y.; Lv, R.; Yang, Y. Theory and structure of a modified optical fiber turbine flowmeter. Flow Meas. Instrum. 2016, 50, 178–184. [Google Scholar] [CrossRef] [Green Version]
- Shaaban, S. Design and optimization of a novel flowmeter for liquid hydrogen. Int. J. Hydrogen Energy 2017, 42, 14621–14632. [Google Scholar] [CrossRef]
- Klingensmith, W.C.; Mays, D.C. Information Content of Wastewater Flowmeter Data before and during a Surcharge. J. Environ. Eng. 2018, 144, 05018004. [Google Scholar] [CrossRef]
- Yang, Y.; Ha, W.; Zhang, C.; Liu, M.; Zhang, X.; Wang, D. Measurement of high-water-content oil-water two-phase flow by electromagnetic flowmeter and differential pressure based on phase-isolation. Flow Meas. Instrum. 2022, 84, 102142. [Google Scholar] [CrossRef]
- Jin, N.; Yu, C.; Han, Y.; Yang, Q.; Ren, Y.; Zhai, L. The Performance Characteristics of Electromagnetic Flowmeter in Vertical Low-Velocity Oil-Water Two-Phase Flow. IEEE Sens. J. 2021, 21, 464–475. [Google Scholar] [CrossRef]
- Wang, Y.; Li, H.; Liu, X.; Chen, L.; Xie, R.; Han, L. A Novel Method for Measuring the Flow Rate of High Viscous Fluid in Polymer Injection Well by Nonuniform Magnetic Field Electromagnetic Flowmeter. In Proceedings of the 8th Annual IEEE International Conference on Cyber Technology in Automation, Control and Intelligent Systems, Tianjin, China, 19–23 July 2018. [Google Scholar] [CrossRef]
- Han, Y.; Jin, N.; He, Y.; Ren, Y. Flow Measurement of Oil-in-Water Emulsions Using Arc-Type Conductivity Probes and Electromagnetic Flowmeter. IEEE Trans. Instrum. Meas. 2018, 67, 667–677. [Google Scholar] [CrossRef]
- Wang, Y.; Li, H.; Liu, X.; Zhang, Y.; Xie, R.; Huang, C.; Hu, J.; Deng, G. Novel downhole electromagnetic flowmeter for oil-water two-phase flow in high-water-cut oil-producingwells. Sensors 2016, 16, 1703. [Google Scholar] [CrossRef]
- Kumar, A.; Ridha, S.; Narahari, M.; Ilyas, S.U. Physics-guided deep neural network to characterize non-Newtonian fluid flow for optimal use of energy resources. Expert Syst. Appl. 2021, 183, 115409. [Google Scholar] [CrossRef]
- Krasnov, A.N.; Prakhova, M.Y.; Novikova, Y.V. Predicting the Decrease in the Metrological Reliability of Ultrasonic Flow Meters in Conditions of Wax Deposition. Lect. Notes Electr. Eng. 2022, 857, 513–521. [Google Scholar] [CrossRef]
- Savanin, A.S. Analysis of the rheological properties influence on fluid at flow meters’ metrological characteristics. Neftyanoe Khozyaystvo Oil Ind. 2020, 7, 128–132. [Google Scholar] [CrossRef]
- Safonov, A.V. Experience with the use of ultrasonic flowmeters in systems for measuring the quantity and quality of petroleum. Meas. Tech. 2014, 57, 458–460. [Google Scholar] [CrossRef]
- Mills, C. Process effects on coriolis flowmeter calibration. Hydrocarb. Process. 2020, 99, 8. [Google Scholar]
- Prakhova, M.Y.; Krasnov, A.N. Coriolis flowmeter for commercial accounting of crude oil. J. Phys. Conf. Ser. 2020, 1582, 012071. [Google Scholar] [CrossRef]
- Rondon, J.; Barrufet, M.A.; Falcone, G. A novel downhole sensor to determine fluid viscosity. Flow Meas. Instrum. 2012, 23, 9–18. [Google Scholar] [CrossRef]
- Falcone, G.; Hewitt, G.F.; Alimonti, C.; Harrison, B. Multiphase Flow Metering: Current Trends and Future Developments. J. Pet. Technol. 2002, 54, 77–84. [Google Scholar] [CrossRef]
- Pedersen, S.; Durdevic, P.; Yang, Z. Review of slug detection, modeling and control techniques for offshore oil & gas production processes. IFAC-Pap. 2015, 28, 89–96. [Google Scholar] [CrossRef]
- Armstrong, B.D.; Lingwood, M.D.; McCarney, E.R.; Brown, E.R.; Blümler, P.; Han, S. Portable X-Band System for Solution State Dynamic Nuclear Polarization. J. Magn. Reason. 2008, 191, 273–281. [Google Scholar] [CrossRef]
- Arvoh, B.K.; Hoffmann, R.; Halstensen, M. Estimation of Volume Fractions and Flow Regime Identification in Multiphase Flow Based on Gamma Measurements and Multivariate Calibration. Flow Meas. Instrum. 2012, 23, 56–65. [Google Scholar] [CrossRef]
- Laney, S.; Yeung, H. Investigation of the Exploitation of a Fast-Sampling Single Gamma Densitometer and Pattern Recognition to Resolve the Superficial Phase Velocities and Liquid Phase Water Cut of Vertically Upward Multiphase Flows. Flow Meas. Instrum. 2008, 19, 57–66. [Google Scholar] [CrossRef]
- Davydov, V.V.; Grebenikova, N.M.; Smirnov, K.Y. An Optical Method of Monitoring the State of Flowing Media with Low Transparency That Contain Large Inclusions. Meas. Tech. 2019, 62, 519–526. [Google Scholar] [CrossRef]
- Davydov, V.V.; Kruzhalov, S.V.; Grebenikova, N.M.; Smirnov, K.Y. Method for Determining Defects on the Inner Walls of Tubing from the Velocity Distribution of the Flowing Fluid. Meas. Tech. 2018, 61, 365–372. [Google Scholar] [CrossRef]
- Appel, M.; Freeman, J.; Pusiol, D. Robust Multi-Phase Flow Measurement Using Magnetic Resonance Technology. In Proceedings of the SPE Middle East Oil and Gas Show and Conference, Manama, Bahrain, 25–28 September 2011. [Google Scholar] [CrossRef]
- Blumich, B.; Casanova, F.; Appelt, S. NMR at Low Magnetic Fields. Chem. Phys. Lett. 2009, 477, 231–240. [Google Scholar] [CrossRef]
- Danieli, E.; Perlo, J.; Blümich, B.; Casanova, F. Small Magnets for Portable NMR Spectrometers. Angew. Chem. Int. 2010, 49, 4133–4135. [Google Scholar] [CrossRef] [PubMed]
- Davydov, R.V.; Dudkin, V.I.; Nikolaev, D.I.; Davydov, V.V.; Makeev, S.S.; Moroz, A.V. Structure of a Nuclear Magnetic Resonance Signal in a Small Relaxometer. J. Commun. Technol. Electron. 2021, 66, 632–636. [Google Scholar] [CrossRef]
- Falcone, G.; Hewitt, G.F.; Alimonti, C.; Harrison, B. Multiphase flow metering: Current trends and future developments. In Proceedings of the SPE Annual Technical Conference and Exhibition, New Orleans, LA, USA, 30 September–3 October 2001. [Google Scholar] [CrossRef]
- Fridjonsson, E.O.; Graham, B.F.; Akhfash, M.; May, E.F.; Johns, M.L. Optimized Droplet Sizing of Water-in-Crude Oil Emulsions Using Nuclear Magnetic Resonance. Energy Fuels 2014, 28, 1756–1764. [Google Scholar] [CrossRef] [Green Version]
- Hansen, L.S.; Pedersen, S.; Durdevic, P. Multi-Phase Flow Metering in Offshore Oil and Gas Transportation Pipelines: Trends and Perspectives. Sensors 2019, 19, 2184. [Google Scholar] [CrossRef] [PubMed] [Green Version]
- Kantzas, A.; Kryuchkov, S.; Chandrasekaran, B. Advances in Multiphase Flow Measurements Using Magnetic Resonance Relaxometry. J. Phys. 2009, 147, 012029. [Google Scholar] [CrossRef]
- Li, L.-P.; Huang, Y.-Q.; Yuan, J.-F.; Tong, M.S. On-line measurement method of multiphase flow in oil wells by NMR. In Proceedings of the International Field Exploration and Development Conference, Xi’an, China, 16–18 October 2020. [Google Scholar] [CrossRef]
- O’Neill, K.T.; Hopper, T.A.J.; Fridjonsson, E.O.; Johns, M.L. Quantifying motional dynamics in nuclear magnetic resonance logging. J. Magn. Reson. 2022, 337, 107167. [Google Scholar] [CrossRef]
- Piela, K.; Delfos, R.; Ooms, G.; Westerweel, J.; Oliemans, R.V.A. On the Phase Inversion Process in an Oil–Water Pipe Flow. Int. J. Multiph. Flow 2008, 34, 665–677. [Google Scholar] [CrossRef]
- Rodriguez, I.H.; Yamaguti, H.K.B.; De Castro, M.S.; Da Silvo, M.J.; Rodriguez, O.M.H. Slip Ratio in Dispersed Viscous Oil–Water Pipe Flow. Exp. Therm. Fluid Sci. 2011, 35, 11–19. [Google Scholar] [CrossRef]
- Thorn, R.; Johansen, G.A.; Hammer, E.A. Recent Developments in Three-Phase Flow Measurement. Meas. Sci. Technol. 1997, 8, 691–701. [Google Scholar] [CrossRef]
- Zargar, M.; Fridjonsson, E.O.; Graham, B.F.; May, E.F.; Johns, M.L. Oil-Based Binding Resins: Peculiar Water-in-Oil Emulsion Breakers. Energy Fuels 2019, 33, 8448–8455. [Google Scholar] [CrossRef]
- Davydov, V.V.; Myazin, N.S.; Makeev, S.S.; Dudkin, V.I. Method for Monitoring the Longitudinal Relaxation Time of Flowing Liquids Over the Entire Range of Flow Rate Measurements. Meas. Tech. 2020, 63, 368–374. [Google Scholar] [CrossRef]
- Zargar, M.; Johns, M.L.; Aljindan, J.M.; Noui-Mehidi, M.N.; O’Neill, K.T. Nuclear magnetic resonance multiphase flowmeters: Current status and future prospects. SPE Prod. Oper. 2021, 36, 423–436. [Google Scholar] [CrossRef]
- Carroll, M.R.J.; O’Neill, K.; Bristow, N.W.; Hopper, T.; Vogt, S.J.; Johns, M.L.; Fridjonsson, E.O. NMR derived water content from high magnetic susceptibility rock cuttings. Miner. Eng. 2018, 122, 211–219. [Google Scholar] [CrossRef]
- Deng, F.; Xiao, L.; Wang, M.; Tao, Y.; Kong, L.; Zhang, X.; Liu, X.; Geng, D. Online NMR Flowing Fluid Measurements. Appl. Magn. Reson. 2016, 47, 1239–1253. [Google Scholar] [CrossRef]
- Deng, F.; Chen, G.; Wang, M.; Xu, D.; Chen, S.; Zhang, X.; Xiong, C.; Zhang, J.; Lei, Q.; Shi, J.; et al. Magnetic resonance multi-phase flowmeter & fluid analyzer. In Proceedings of the SPE Asia Pacific Oil & Gas Conference and Exhibition, Virtual, 17–19 November 2020. [Google Scholar] [CrossRef]
- O’Neill, K.T.; Brancato, L.; Stanwix, P.L.; Fridjonsson, E.O.; Johns, M.L. Two-phase oil/water flow measurement using an Earth’s field nuclear magnetic resonance flow meter. Chem. Eng. Sci. 2019, 202, 222–237. [Google Scholar] [CrossRef]
- Marusina, M.Y.; Bazarov, B.A.; Galaidin, P.A.; Marusin, M.P.; Silaev, A.A.; Zakemovskaya, E.Y.; Mustafaev, Y.N. Design of a Gradient System for a Multiphase Flowmeter. Meas. Tech. 2014, 57, 580–586. [Google Scholar] [CrossRef]
- D’yachenko, S.V.; Zhernovoi, A.I. The Langevin formula for describing the magnetization curve of a magnetic liquid. Tech. Phys. 2016, 61, 1835–1837. [Google Scholar] [CrossRef]
- Davydov, V.V. Some specific features of the NMR study of fluid flows. Opt. Spectrosc. 2016, 121, 18–24. [Google Scholar] [CrossRef]
- Davydov, V.V. Control of the longitudinal relaxation time T1 of a flowing liquid in NMR flowmeters. Russ. Phys. J. 1999, 42, 822–825. [Google Scholar] [CrossRef]
- Marusina, M.Y.; Bazarov, B.A.; Galaidin, P.A.; Silaev, A.A.; Marusin, M.P.; Zakemovskaya, E.Y.; Gilev, A.G.; Alekseev, A.V. A magnetic system based on permanent magnets for a flowmeter of multiphase fluid media. Meas. Tech. 2014, 57, 461–465. [Google Scholar] [CrossRef]
- Chandrasekera, T.C.; Mitchell, J. Numerical inversion methods for recovering negative amplitudes in two-dimensional nuclear magnetic resonance relaxation-time correlations. Phys. Rev. E 2018, 98, 043308. [Google Scholar] [CrossRef]
- Fridjonsson, E.O.; Vogt, S.J.; Vrouwenvelder, J.S.; Johns, M.L. Early Non-Destructive Biofouling Detection in Spiral Wound RO Membranes Using a Mobile Earth’s Field NMR. J. Membr. Sci. 2015, 489, 227–236. [Google Scholar] [CrossRef] [Green Version]
- Deng, F.; Xiao, L.; Liao, G.; Zong, F.; Chen, W. A New Approach of Two-Dimensional the NMR Relaxation Measurement in Flowing Fluid. Appl. Magn. Reason. 2014, 45, 179–192. [Google Scholar] [CrossRef]
- Tjugum, S.A.; Hjertaker, B.T.; Johansen, G.A. Multiphase Flow Regime Identification by Multibeam Gamma-Ray Densitometry. Meas. Sci. Technol. 2002, 13, 1319–1326. [Google Scholar] [CrossRef]
- Sætre, C.; Johansen, G.A.; Tjugum, S.A. Tomographic Multiphase Flow Measurement. Appl. Radiat. Isot. 2012, 70, 1080–1084. [Google Scholar] [CrossRef]
- Davydov, V.V.; Nikolaev, D.I.; Moroz, A.V. Design of a Flow-Through Refractometer for Monitoring the State of Transparent Media with a Cylindrical Insert in the Form of a Vertical Section of a Pipeline. Meas. Tech. 2021, 64, 305–313. [Google Scholar] [CrossRef]
- Im, S.H.; Kim, K.Y.; Park, G.S. A study on the effect of excitation coil system to improve measurement accuracy of electromagnetic flowmeter on the ship. Trans. Korean Inst. Electr. Eng. 2021, 70, 1460–1466. [Google Scholar] [CrossRef]
- Dasgupta, S. Flow distortion effect on electromagnetic flowmeter and mitigation using magnetic flux manipulation. Tech. Mess. 2021, 88, 508–518. [Google Scholar] [CrossRef]
- Yao, X.; Li, X. Numerical study on magnetic field characteristics of electromagnetic flowmeter with small excitation module. In ACM International Conference Proceeding Series; ACM: New York, NY, USA, 2021; pp. 86–89. [Google Scholar] [CrossRef]
- Beck, K.J.; Barfuss, S.L.; Sharp, Z.B.; Moon, T.K. An alternative analysis method for evaluating electromagnetic flowmeter performance. AWWA Water Sci. 2021, 3, e1242. [Google Scholar] [CrossRef]
- Bilgic, A.M.; Kunze, J.W.; Stegemann, V.; Hogendoorn, J.; Cerioni, L.; Zoeteweij, M. Multiphase flow metering with nuclear magnetic resonance. Tech. Mess. 2015, 82, 539–548. [Google Scholar] [CrossRef]
- Aydin, E.; Makinwa, K.A.A. A low-field portable nuclear magnetic resonance (NMR) microfluidic flowmeter. In Proceedings of the 2021 21st International Conference on Solid-State Sensors, Actuators and Microsystems (Transducers), Orlando, FL, USA, 20–24 June 2021. [Google Scholar] [CrossRef]
- Kartalović, N.M.; Đekić, S.D.; Đekić, S.B.; Nikezić, D.P.; Ramadani, U.R. Possibility of application nuclear magnetic resonance for measurement of fluid-flow. Nucl. Technol. Radiat. Prot. 2021, 36, 168–173. [Google Scholar] [CrossRef]
- Deng, F.; Xiong, C.; Chen, S.; Chen, G.; Wang, M.; Liu, H.; Zhang, J.; Lei, Q.; Cao, G.; Xu, D.; et al. A method and device for online magnetic resonance multiphase flow detection. Pet. Explor. Dev. 2020, 47, 855–866. [Google Scholar] [CrossRef]
- Zhernovoi, A.I. A direct method of determining the water content in water-oil emulsions. Chem. Technol. Fuels Oils 2006, 42, 142–143. [Google Scholar] [CrossRef]
- Gizatullin, B.; Gafurov, M.; Vakhin, A.; Rodionov, A.; Mamin, G.; Orlinskii, S.; Mattea, C.; Stapf, S. Native Vanadyl Complexes in Crude Oil as Polarizing Agents for in Situ Proton Dynamic Nuclear Polarization. Energy Fuels 2019, 33, 10923–10932. [Google Scholar] [CrossRef]
- Davydov, V.V.; Dudkin, V.I.; Karseev, A.Y. Formation of the nutation line in NMR measuring system with flowing samples. Tech. Phys. Lett. 2015, 41, 355–358. [Google Scholar] [CrossRef]
- Davydov, V.V.; Dudkin, V.I.; Myazin, N.S.; Davydov, R.V. On the Possibility of Studying Ferrofluids by a Nuclear Magnetic Magnetometer with a Flowing Sample. J. Commun. Technol. Electron. 2020, 65, 558–564. [Google Scholar] [CrossRef]
- Gizatullin, B.; Gafurov, M.; Rodionov, A.; Stapf, S.; Orlinskii, S. Proton-Radical Interaction in Crude Oil—A Combined NMR and EPR Study. Energy Fuels 2018, 32, 11261–11268. [Google Scholar] [CrossRef]
- Meribout, M.; Azzi, A.; Ghendour, N.; Kharouac, N.; Khezzard, L.; AlHosani, E. Multiphase Flow Meters Targeting Oil & Gas Industries. Measurement 2020, 165, 108111. [Google Scholar] [CrossRef]
- Davydov, V.V.; Dudkin, V.I.; Karseev, A.Y.; Vologdin, V.A. Special Features in Application of Nuclear Magnetic Spectroscopy to Study Flows of Liquid Media. J. Appl. Spectrosc. 2016, 82, 1013–1019. [Google Scholar] [CrossRef]
- Ling, N.N.A.; Haber, A.; May, E.F.; Fridjonsson, E.O.; Johns, M.L. By-Line NMR Emulsion Droplet Sizing. Chem. Eng. Sci. 2017, 160, 362–369. [Google Scholar] [CrossRef]
- Mandal, S.; Utsuzawa, S.; Cory, D.G.; Hürlimann, M.; Poitzsch, M.; Song, Y.-Q. An Ultra-Broadband Low-Frequency Magnetic Resonance System. J. Magn. Reason. 2014, 242, 113–125. [Google Scholar] [CrossRef] [PubMed]
- Mitchell, J.; Chandrasekera, T.C.; Gladden, L.F. Numerical Estimation of Relaxation and Diffusion Distributions in Two Dimensions. Prog. Nucl. Magn. Reason. Spectrosc. 2012, 62, 34–50. [Google Scholar] [CrossRef] [PubMed]
- O’Neill, K.T.; Fridjonsson, E.O.; Stanwix, P.L.; Johns, M.L. Quantitative Velocity Distributions via Nuclear Magnetic Resonance Flow Metering. J. Magn. Reason. 2016, 26, 179–185. [Google Scholar] [CrossRef] [PubMed]
- O’Neill, K.T.; Klotz, A.; Stanwix, P.L.; Fridjonsson, E.O.; Johns, M.L. Quantitative Multiphase Flow Characterisation Using an Earth’s Field NMR Flow Meter. Flow Meas. Instrum. 2017, 58, 104–111. [Google Scholar] [CrossRef]
- Harpen, M.D. Indicator dilution approach to NMR signal-flow curves. Phys. Med. Biol. 1985, 30, 687–693. [Google Scholar] [CrossRef]
- Hogendoorn, J.; Boer, A.; Zoeteweij, M.; Bousché, O.; Tromp, R.; de Leeuw, R.; Moeleker, P.; Appel, M.; de Jong, H. Magnetic resonance multiphase flow meter: Gas flow measurement principle and wide range testing results. In Proceedings of the 32nd International North Sea Flow Measurement Workshop, St. Andrews, Scotland, 21–24 October 2014. [Google Scholar]
- Hogendoorn, J.; Zande, M.V.D.; Zoeteweij, M.; Tromp, R.; Cerioni, L.; Boer, A.; de Leeuw, R. Practical experiences obtained with the magnetic resonance multiphase flowmeter. In Proceedings of the North Sea Flow Measurement Workshop, Sandefjord, Norway, 24–27 October 2017. [Google Scholar]
- Strosin, R.G.; Battocletti, J.H.; Sances, A.; Knox, T.A. Evaluation of reactive hyperemia in the human limb by doppler ultrasound & nuclear magnetic resonance. J. Clin. Eng. 1988, 13, 433–442. [Google Scholar] [CrossRef]
- Boccalon, H. Study of vasomotility in man using plethysmography and flowmetry. Arch. Mal. Coeur Vaiss. 1990, 83, 43–50. [Google Scholar]
- Tessier, J.J.; Packer, K.J. The characterization of multiphase fluid transport in a porous solid by pulsed gradient stimulated echo nuclear magnetic resonance. Phys. Fluids 1998, 10, 75–85. [Google Scholar] [CrossRef]
- Giulotto, L.; Lanzi, G.; Tosca, L. Nuclear Relaxation and Molecular Association in Liquids. J. Chem. Phys. 1956, 24, 632–644. [Google Scholar] [CrossRef]
- Suryan, G. Nuclear resonance in flowing liquids. Proc. Indian Acad. Sci. Sect. A 1951, 33, 107. [Google Scholar] [CrossRef]
- Vander, H.W.R.; Genthe, W.K.; Battocletti, J.H.; McCormick, W.S.; Snowball, H.M. NMR applied to flow measurement. Instrum. Tech. 1968, 15, 53–58. [Google Scholar]
- Leshe, A. Nuclear Induction; Veb Deustscher Verlag Der Wissenschaften: Berlin, Germany, 1963; 864p. [Google Scholar]
- Abragam, A. The Principles of Nuclear Magnetism; Oxford at the Clarendon Press: Oxford, UK, 1961; 646p. [Google Scholar]
- Davydov, V.V.; Dudkin, V.I.; Karseev, A.Y. A Compact Nuclear Magnetic Relaxometer for the Express Monitoring of the State of Liquid and Viscous Media. Meas. Tech. 2014, 57, 912–918. [Google Scholar] [CrossRef]
- Davydov, V.V.; Dudkin, V.I.; Karseev, A.Y. Feasibility of Using Nuclear Magnetic Spectroscopy for Rapid Monitoring of Liquid Media. J. Appl. Spectrosc. 2015, 82, 794–800. [Google Scholar] [CrossRef]







| Measurement Number | NMR Flowmeter–Relaxometer | Electromagnetic Flowmeter OPTIFLUX 4030 | Measured Volume |
|---|---|---|---|
| 1 | 2.826 ± 0.027 | 2.799 ± 0.027 | 2.811 ± 0.071 |
| 2 | 3.754 ± 0.036 | 3.725 ± 0.036 | 3.738 ± 0.094 |
| 3 | 5.672 ± 0.056 | 5.628 ± 0.056 | 5.651 ± 0.141 |
| 4 | 8.936 ± 0.089 | 8.847 ± 0.087 | 8.903 ± 0.222 |
| 5 | 10.427 ± 0.103 | 10.301 ± 0.101 | 10.362 ± 0.258 |
| 6 | 12.137 ± 0.117 | 11.990 ± 0.117 | 12.064 ± 0.315 |
| 7 | 14.572 ± 0.142 | 14.398 ± 0.142 | 14.487 ± 0.362 |
| 8 | 16.843 ± 0.165 | 16.627 ± 0.165 | 16.734 ± 0.417 |
| 9 | 18.528 ± 0.183 | 18.272 ± 0.183 | 18.402 ± 0.460 |
| 10 | 20.016 ± 0.196 | 19.726 ± 0.196 | 19.877 ± 0.496 |
| 11 | 21.526 ± 0.213 | 21.198 ± 0.204 | 21.373 ± 0.534 |
| 12 | 23.021 ± 0.228 | 22.556 ± 0.212 | 22.754 ± 0.568 |
| T, K | NMR Flowmeter–Relaxometer | NMR Relaxometer Minispec mq 20M | ||
|---|---|---|---|---|
| T1, s | T2, s | T1, s | T2, s | |
| 284.2 | 1.231 ± 0.011 | 0.695 ± 0.006 | 1.227 ± 0.004 | 0.689 ± 0.002 |
| 299.6 | 1.289 ± 0.011 | 0.731 ± 0.007 | 1.280 ± 0.004 | 0.726 ± 0.002 |
| 303.5 | 1.320 ± 0.012 | 0.748 ± 0.007 | 1.311 ± 0.004 | 0.741 ± 0.002 |
| 315.3 | 1.416 ± 0.013 | 0.827 ± 0.008 | 1.406 ± 0.005 | 0.819 ± 0.003 |
| 322.7 | 1.509 ± 0.014 | 0.899 ± 0.008 | 1.498 ± 0.005 | 0.886 ± 0.003 |
| 334.4 | 1.677 ± 0.015 | 0.938 ± 0.008 | 1.662 ± 0.005 | 0.928 ± 0.003 |
| 339.2 | 1.848 ± 0.017 | 0.951 ± 0.009 | 1.834 ± 0.006 | 0.942 ± 0.003 |
| 343.1 | 2.007 ± 0.018 | 1.089 ± 0.010 | 1.990 ± 0.006 | 1.078 ± 0.003 |
| 349.5 | 2.279 ± 0.020 | 1.252 ± 0.011 | 2.261 ± 0.007 | 1.239 ± 0.004 |
Publisher’s Note: MDPI stays neutral with regard to jurisdictional claims in published maps and institutional affiliations. |
© 2022 by the authors. Licensee MDPI, Basel, Switzerland. This article is an open access article distributed under the terms and conditions of the Creative Commons Attribution (CC BY) license (https://creativecommons.org/licenses/by/4.0/).
Share and Cite
Davydov, R.; Davydov, V.; Dudkin, V. The Nuclear Magnetic Flowmeter for Monitoring the Consumption and Composition of Oil and Its Complex Mixtures in Real-Time. Energies 2022, 15, 3259. https://doi.org/10.3390/en15093259
Davydov R, Davydov V, Dudkin V. The Nuclear Magnetic Flowmeter for Monitoring the Consumption and Composition of Oil and Its Complex Mixtures in Real-Time. Energies. 2022; 15(9):3259. https://doi.org/10.3390/en15093259
Chicago/Turabian StyleDavydov, Roman, Vadim Davydov, and Valentin Dudkin. 2022. "The Nuclear Magnetic Flowmeter for Monitoring the Consumption and Composition of Oil and Its Complex Mixtures in Real-Time" Energies 15, no. 9: 3259. https://doi.org/10.3390/en15093259
APA StyleDavydov, R., Davydov, V., & Dudkin, V. (2022). The Nuclear Magnetic Flowmeter for Monitoring the Consumption and Composition of Oil and Its Complex Mixtures in Real-Time. Energies, 15(9), 3259. https://doi.org/10.3390/en15093259

