Modeling and Analysis of Low-Frequency Oscillation for Electrified Railway under Mixed Operation of Passenger and Freight Trains
Abstract
1. Introduction
- (1)
- In this paper, a DC-side equivalent model of the traction inverter was first established, with the inverter system being equivalent to the parallel connection of the load resistance and the current source, and the specific mathematical expression was determined and verified by impedance measurement.
- (2)
- Based on the DC-side equivalent model of the traction inverter, a small-signal model of the VGS under the mixed operating conditions of CRH5 and HXD2B considering the inverter system was established. The generalized Nyqusit criterion was used to study the LFO characteristics of the VGS under mixed transportation conditions, and the validity of the established model and the correctness of the theoretical analysis were verified through a time-domain simulation using Matlab/Simulink.
- (3)
- Using the dominant pole theory to analyze the low-frequency stability conditions of the VGS, the relationship between the number of mixed trains and the minimum short-circuit ratio of the system was obtained, and the simulation verification was carried out.
2. Impedance Model of VGS under Mixed Operation of Passenger and Freight Locomotives
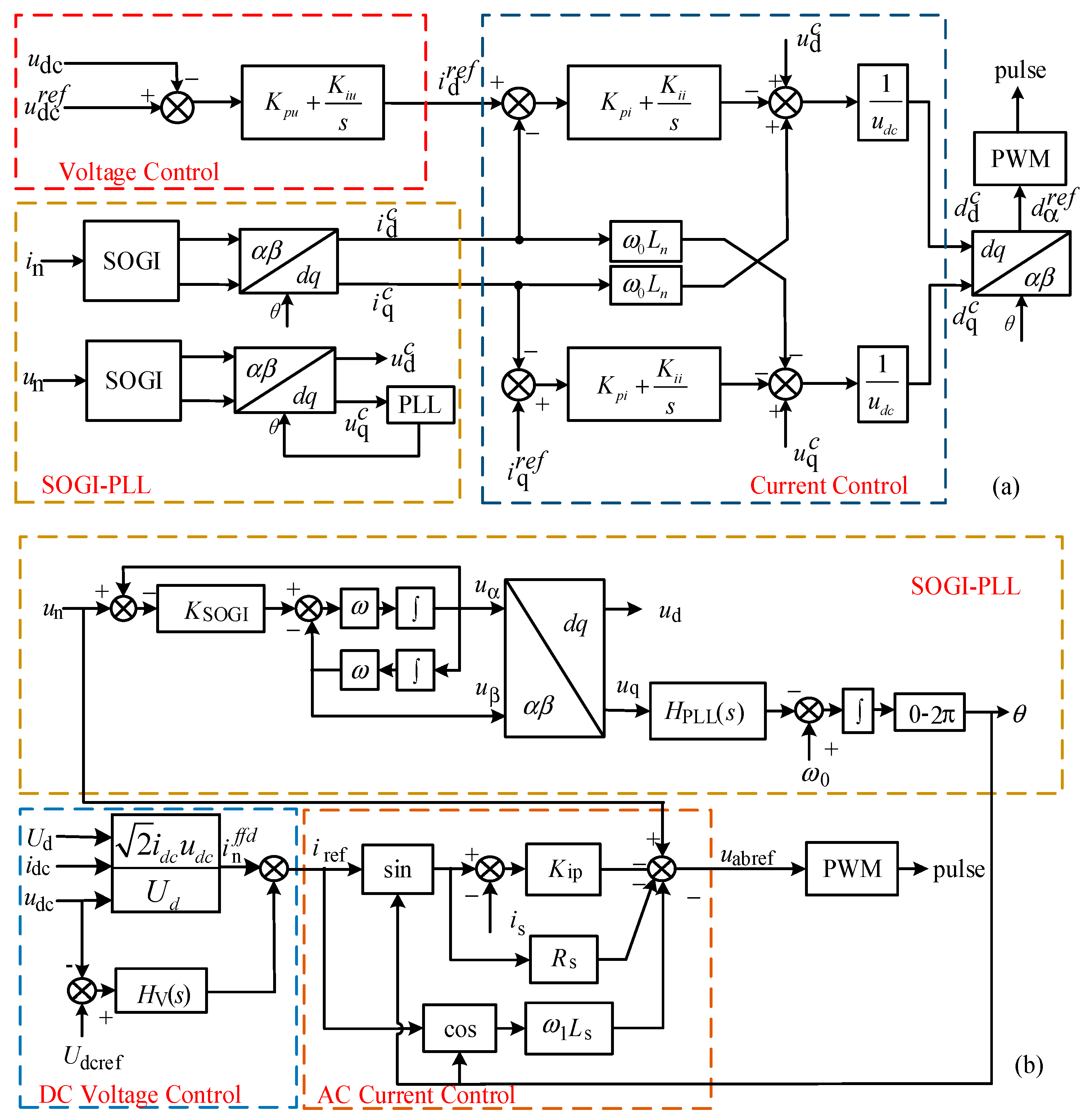
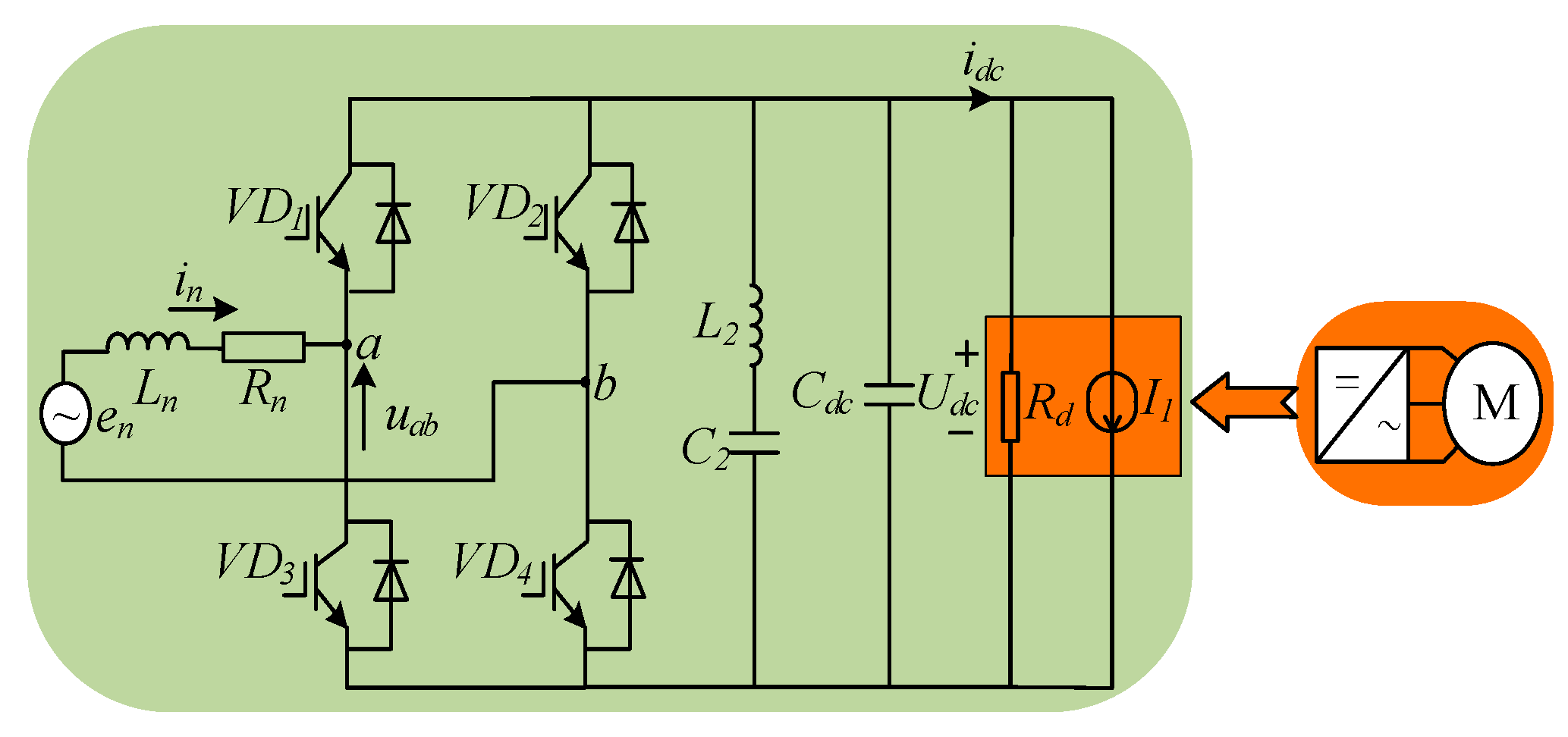
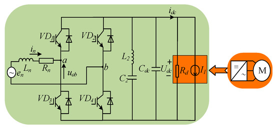
2.1. Equivalent Model of TN
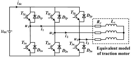
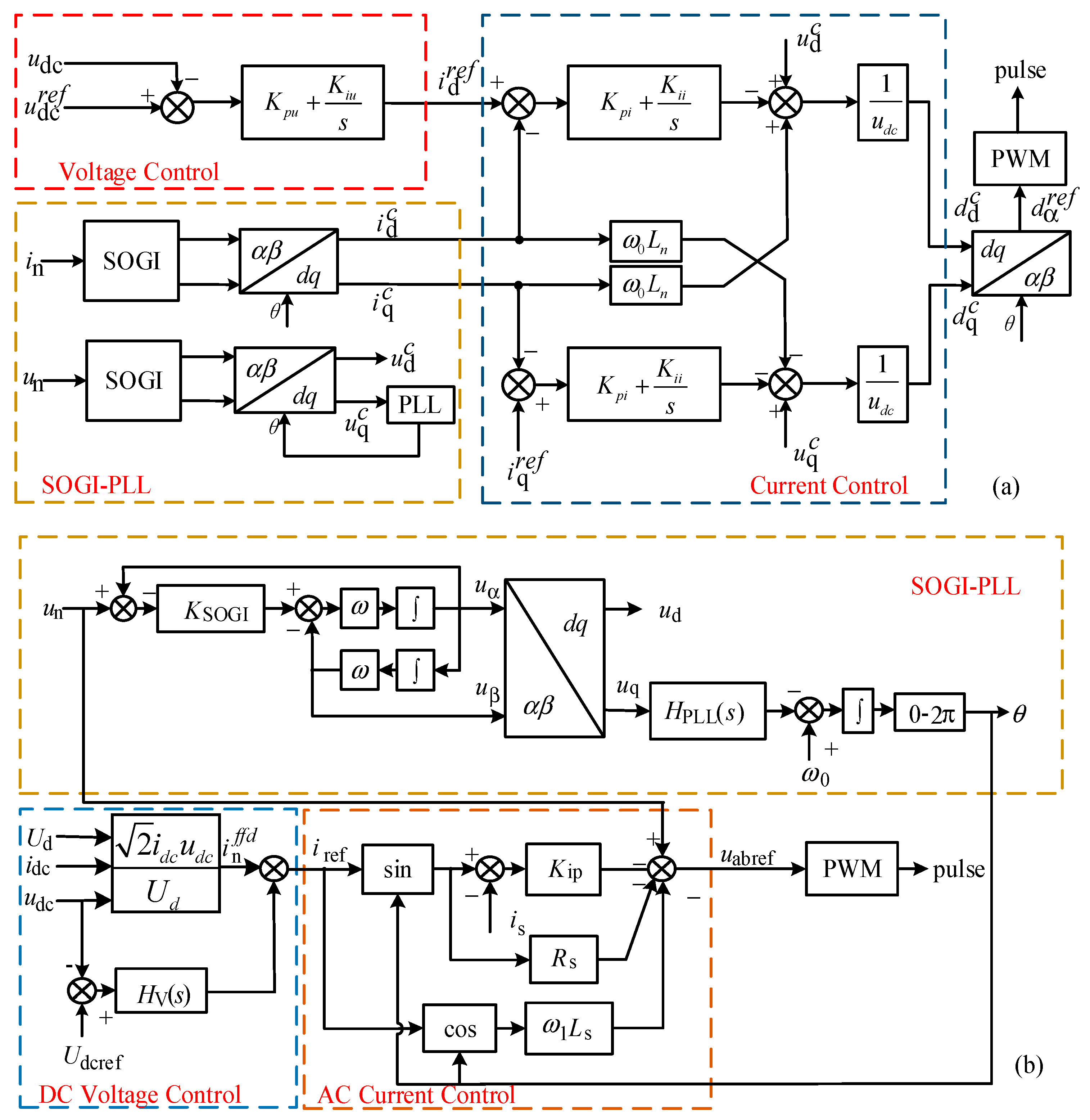
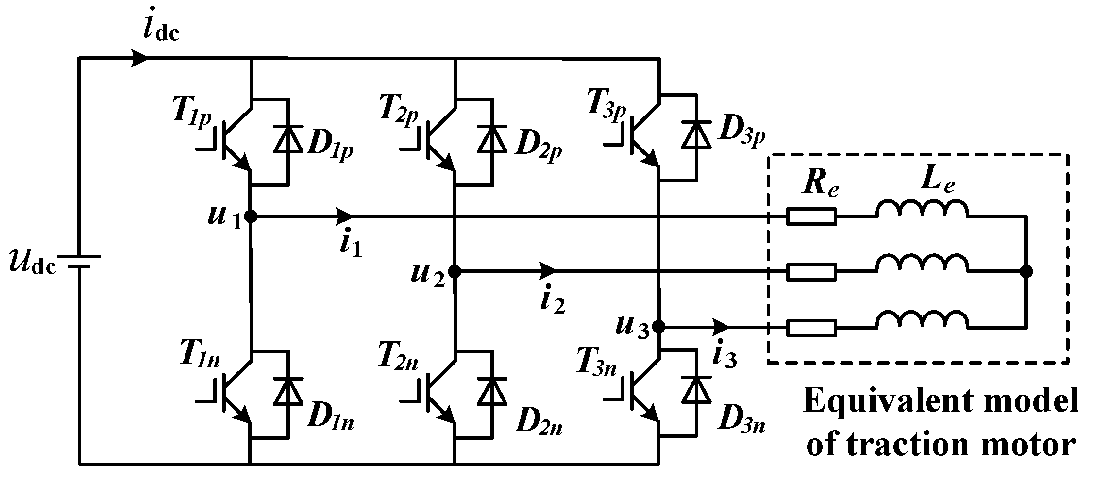
2.2. Equivalent Model of Traction Inverter System
2.3. Dq Impedance Modeling of Locomotives Considering Traction Inverter and Motor
2.4. Dq System Impedance Model of Mixed Passenger and Freight System
3. Low-Frequency Oscillation Analysis of VGS with Mixed Passenger and Freight Locomotives
3.1. Analysis of the Influence of Different Proportions of Passenger and Freight Locomotives
3.2. Analysis of the Influence of Different Control Parameters
4. Low-Frequency Stability Conditions Analysis of VGS Based on Dominant Pole Theory
4.1. Frequency Analysis of VGS Based on Dominant Pole Theory
4.2. Low-Frequency Stability Conditions of VGS
4.3. Simulation Verification
5. Conclusions
- (1)
- The measurement results of Figure 6 show the correctness of our established equivalent model of the traction inverter system. Therefore, it provides a theoretical basis for the selection of the DC-side load of the rectifier.
- (2)
- The low-frequency oscillation analysis results of the VGS under the mixed operation of passenger and freight trains showed that an increase in the number of HXD2B vehicles reduces the low-frequency oscillations. Therefore, compared with the operating conditions of a single locomotive, the mixed operation system with multiple types of locomotives is more stable.
- (3)
- According to the analysis results of the LFO under the dominant pole theory, in order to keep the system stable, it is necessary to design the train scheduling according to the relationship between the SCR and the number of locomotives based on (35).
Author Contributions
Funding
Data Availability Statement
Conflicts of Interest
Nomenclature
| Abbreviation | Meaning |
| EMUs | Electric multiple units |
| LFO | Low-frequency oscillation |
| CRH | China Railway High-speed |
| HXD | He xie dianli |
| DQDC | D-q decoupling control |
| TDCC | Transient direct current control |
| SOGI | Second-order generalized integrator |
| PLL | Phase-locked loop |
| TN | Traction network |
| RHP | Right half plane |
| Ed | D-axis steady voltage |
| f1 | Fundamental frequency |
| fp | Disturbance frequency range |
| Rn | Equivalent resistance of secondary side of vehicle transformer |
| Ln | Equivalent inductance of secondary side of vehicle transformer |
| Cd | DC-side support capacitor |
| Ud | Steady DC-link voltage |
| fs | Switch frequency |
| VGS | Vehicle–grid system |
| Rd | DC-side equivalent resistance |
| dn | Duty cycle of upper bridge arm switch |
| ω1 | Fundamental angular frequency |
| Rs | Grid-side equivalent resistance |
| Ls | Grid-side equivalent inductance |
| idc | DC-side current |
| I1 | Equivalent current source |
| en | TN voltage |
| in | Rectifier current |
| SCR | Short-circuit ratio |
| KuSOGI | Voltage SOGI module ratio |
| KiSOGI | Current SOGI module ratio |
| KPpll | Proportionality coefficient of PLL |
| KIpll | Integral coefficient of PLL |
| KPi | Proportionality coefficient of current loop |
| KIi | Integral coefficient of current loop |
| KPu | Proportionality coefficient of voltage loop |
| KIu | Integral coefficient of voltage loop |
| CLTF | Closed-loop transfer function |
Appendix A
References
- Menth, S.; Markus, M. Low frequency power oscillations. Electr. Railw. Syst. 2006, 104, 216–221. [Google Scholar]
- Danielsen, S.; Molinas, M.; Toftevaag, T.; Fosso, O.B. Constant power load characteristic’s influence on the low-frequency interaction between advanced electrical rail vehicle and railway traction power supply with rotary converters. In Proceedings of the Modern Electric Traction (MET), Gdańsk, Poland, 24–26 September 2009; pp. 1–6. [Google Scholar]
- Kong, R.; Lv, X.; Wang, X.; Chang, M.; Ge, M. Modeling and Analysis of Low Frequency Oscillation in Train-Network System under Mixed Operation of Trains. In Proceedings of the CSEE 2022, Lisbon, Portugal, 10–12 April 2022; pp. 2315–2324. [Google Scholar]
- Zhou, Y.; Hu, H.; Yang, X.; Yang, J.; He, Z.; Gao, S. Analysis of Low-frequency Oscillation in Train-TN Coupling System of Electrified Railway. Proc. CSEE 2017, 37, 72–80. [Google Scholar]
- Wu, S.; Liu, Z. Low-Frequency Stability Analysis of VGS with Active Power Filter Based on dq-Frame Impedance. IEEE Trans. Power Electron. 2021, 36, 9027–9040. [Google Scholar] [CrossRef]
- Hu, H.T.; Tao, H.D.; Wang, X.F.; He, Z.; Gao, S. Train–Network Interactions and Stability Evaluation in High-Speed Railways–Part I: Phenomena and Modeling. IEEE Trans. Power Electron. 2018, 33, 4627–4642. [Google Scholar] [CrossRef]
- Hu, H.; Tao, H.; Wang, X.; Blaabjerg, F.; He, Z.; Gao, S. Train–Network Interactions and Stability Evaluation in High-Speed Railways—Part II: Influential Factors and Verifications. IEEE Trans. Power Electron. 2018, 33, 4643–4659. [Google Scholar] [CrossRef]
- Wu, S.; Jatskevich, J.; Liu, Z.; Lu, B. Admittance Decomposition for Assessment of APF and STATCOM Impact on the Low-Frequency Stability of Railway VGSs. IEEE Trans. Power Electron. 2022, 37, 15425–15441. [Google Scholar] [CrossRef]
- Hu, H.; Zhou, Y.; Li, X.; Lei, K. Low-Frequency Oscillation in Electric Railway Depot: A Comprehensive Review. IEEE Trans. Power Electron. 2021, 36, 295–314. [Google Scholar] [CrossRef]
- Liu, Z.; Zhang, G.; Liao, Y. Stability research of high-speed railway EMUs and TN cascade system considering impedance matching. IEEE Trans. Ind. Appl. 2016, 52, 4315–4326. [Google Scholar] [CrossRef]
- Liao, Y.; Liu, Z.; Zhang, H.; Wen, B. Low-frequency stability analysis of single-phase system with dq-frame impedance approach—Part I: Impedance modeling and verification. IEEE Trans. Ind. Appl. 2018, 54, 4999–5011. [Google Scholar] [CrossRef]
- Liao, Y.; Liu, Z.; Zhang, H.; Wen, B. Low-frequency stability analysis of single-phase system with DQ-frame impedance approach—Part II: Stability and frequency analysis. IEEE Trans. Ind. Appl. 2018, 54, 5012–5024. [Google Scholar] [CrossRef]
- Mollerstedt, E.; Bernhardsson, B. Out of Control Because of Harmonics-An Analysis of the Harmonic Response of an Inverter Locomotive. IEEE Control Syst. Mag. 2000, 20, 70–81. [Google Scholar]
- Yue, X.; Wang, X.; Blaabjerg, F. Review of Small-Signal Modeling Methods Including Frequency-Coupling Dynamics of Power Converters. IEEE Trans. Power Electron. 2019, 34, 3313–3328. [Google Scholar] [CrossRef]
- Jiang, X.; Hu, H.; Yang, X.; He, Z.; Qian, Q.; Tricoli, P. Analysis and Adaptive Mitigation Scheme of Low Frequency Oscillations in AC Railway Traction Power Systems. IEEE Trans. Transp. Electrif. 2019, 5, 715–726. [Google Scholar] [CrossRef]
- Lv, X.; Wang, X.; Che, Y.; Li, L. Dynamic phasor modelling and low-frequency oscillation analysis of the single-phase VGS. CSEE J. Power Energy Syst. 2020; Early Access. [Google Scholar]
- Liao, Y.; Wang, X. Impedance-based stability analysis for interconnected converter systems with open-loop RHP poles. IEEE Trans. Power Electron. 2020, 35, 4388–4397. [Google Scholar] [CrossRef]
- Wang, H.; Wu, M.; Sun, J. Analysis of Low-Frequency Oscillation in Electric Railways Based on Small-Signal Modeling of VGS in dq Frame. IEEE Trans. Power Electron. 2015, 30, 5318–5330. [Google Scholar] [CrossRef]
- Yang, W.; Jin, J.; Song, E. Analysis and suppression of current harmonic in harbin-dalian TN for mixed passenger and freight traffic. World Invert. 2016, 2, 47–51. [Google Scholar]
- Wang, H.; Tian, M.; Sun, L.; Zhou, G. Simulation study on harmonic characteristics of AC-DC locomotive mixed running TN. Railw. Stand. Des. 2020, 64, 165–169. [Google Scholar]
- Feng, X. Electric Traction AC Drive and Its Control System; Higher Education Press: Beijing, China, 2009; pp. 78–154. [Google Scholar]
- Zhang, Q.; Zhang, Y.; Huang, K.; Tasiu, I.A.; Lu, B.; Meng, X.; Liu, Z.; Sun, W. Modeling of Regenerative Braking Energy for Electric Multiple Units Passing Long Downhill Section. IEEE Trans. Transp. Electrif. 2022, 8, 3742–3758. [Google Scholar] [CrossRef]
- Wang, H.; Han, Z.; Liu, Z.; Wu, Y. Deep Reinforcement Learning Based Active Pantograph Control Strategy in High-Speed Railway. IEEE Trans. Veh. Technol. 2022. [Google Scholar] [CrossRef]
- Zhang, J.; Li, H.; Feng, X. Research on load equivalent model of four-quadrant converters. Trans. China Electrotech. Soc. 2008, 23, 72–76. [Google Scholar]
- Liu, H.; Xie, X.; Liu, W. An Oscillatory Stability Criterion Based on the Unified dq-Frame Impedance Network Model for Power Systems with High-Penetration Renewables. IEEE Trans. Power Syst. 2018, 33, 3472–3485. [Google Scholar] [CrossRef]



















| Parameter | CRH5 | HXD2B | Parameter | CRH5 | HXD2B |
|---|---|---|---|---|---|
| Ed | 1770 V | 2100 V | KiSOGI | 1 | 1 |
| f1 | 50 Hz | 50 Hz | KPpll | 0.7 | 0.7 |
| fp | [1, 125] Hz | [1, 125] Hz | KIpll | 25 | 25 |
| Rn | 0.145 Ω | 0.15 Ω | KPi | 2 | 0.2 |
| Ln | 5.4 mH | 4 mH | KIi | 50 | 0 |
| Cd | 9 mF | 9 mF | KPu | 0.5 | 0.3 |
| Udc | 3600 V | 3750 V | KIu | 5 | 15 |
| KuSOGI | 1 | 1 | fs | 250 Hz | 800 Hz |
Publisher’s Note: MDPI stays neutral with regard to jurisdictional claims in published maps and institutional affiliations. |
© 2022 by the authors. Licensee MDPI, Basel, Switzerland. This article is an open access article distributed under the terms and conditions of the Creative Commons Attribution (CC BY) license (https://creativecommons.org/licenses/by/4.0/).
Share and Cite
Wang, Y.; Li, T.; Liu, J.; Liu, F.; Su, Y.; Zhang, Q.; Zhang, W.; Liu, Z. Modeling and Analysis of Low-Frequency Oscillation for Electrified Railway under Mixed Operation of Passenger and Freight Trains. Energies 2022, 15, 7544. https://doi.org/10.3390/en15207544
Wang Y, Li T, Liu J, Liu F, Su Y, Zhang Q, Zhang W, Liu Z. Modeling and Analysis of Low-Frequency Oscillation for Electrified Railway under Mixed Operation of Passenger and Freight Trains. Energies. 2022; 15(20):7544. https://doi.org/10.3390/en15207544
Chicago/Turabian StyleWang, Yunling, Ting Li, Jiawei Liu, Fang Liu, Yunche Su, Qiao Zhang, Weilu Zhang, and Zhigang Liu. 2022. "Modeling and Analysis of Low-Frequency Oscillation for Electrified Railway under Mixed Operation of Passenger and Freight Trains" Energies 15, no. 20: 7544. https://doi.org/10.3390/en15207544
APA StyleWang, Y., Li, T., Liu, J., Liu, F., Su, Y., Zhang, Q., Zhang, W., & Liu, Z. (2022). Modeling and Analysis of Low-Frequency Oscillation for Electrified Railway under Mixed Operation of Passenger and Freight Trains. Energies, 15(20), 7544. https://doi.org/10.3390/en15207544

