Evaluation of Greenhouse Gas Emission Levels during the Combustion of Selected Types of Agricultural Biomass
Abstract
1. Introduction
2. Materials and Methods
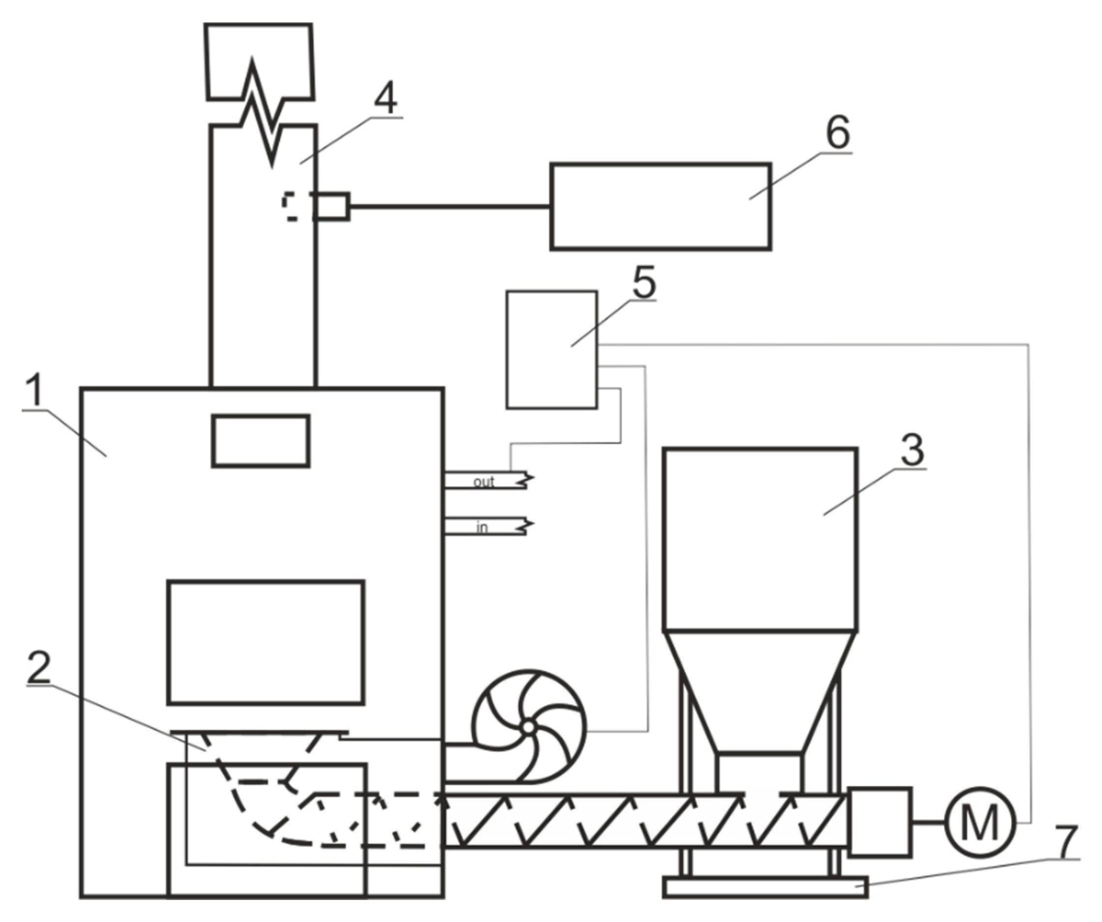
2.1. Boiler Tests
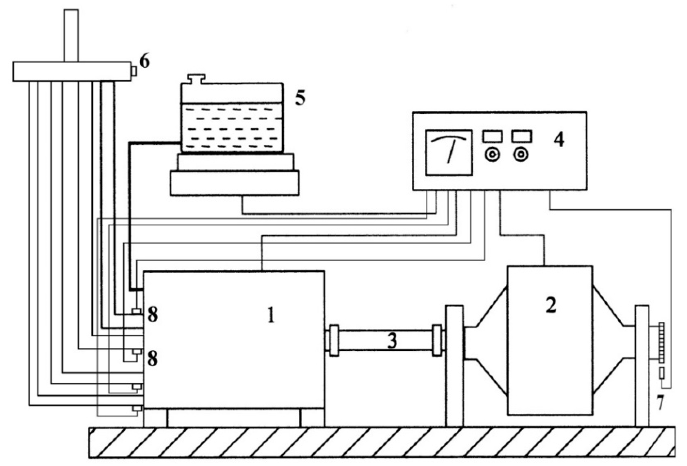
2.2. Engine Testing
2.3. Measuring Apparatus for Emission Tests
2.4. Statistical Analysis
3. Results and Discussion
3.1. Boiler Test Results
3.2. Engine Test Results
4. Conclusions
Author Contributions
Funding
Data Availability Statement
Conflicts of Interest
References
- Beach, R.H.; Creason, J.; Ohrel, S.B.; Ragnauth, S.; Ogle, S.; Li, C.; Ingraham, P.; Salas, W. Global Mitigation Potential and Costs of Reducing Agricultural Non-CO2 Greenhouse Gas Emissions through 2030. J. Integr. Environ. Sci. 2015, 12, 87–105. [Google Scholar] [CrossRef]
- Hanaki, K.; Portugal-Pereira, J. The Effect of Biofuel Production on Greenhouse Gas Emission Reductions. In Biofuels and sustainability; Springer: Tokyo, Japan, 2018; pp. 53–71. [Google Scholar]
- Oruc, O.; Dincer, I. Environmental Impact Assessment of Using Various Fuels in a Thermal Power Plant. Int. J. Glob. Warm. 2019, 18, 191–205. [Google Scholar] [CrossRef]
- Cho, H.H.; Strezov, V. A Comparative Review on the Environmental Impacts of Combustion-Based Electricity Generation Technologies. Energy Fuels 2020, 34, 10486–10502. [Google Scholar] [CrossRef]
- Jandacka, J.; Caban, J.; Nieoczym, A.; Holubcik, M.; Vrabel, J. Possibilities of Using Wood Waste for the Production of Fuel Briquettes. Przem. Chem. 2021, 100, 367–374. [Google Scholar] [CrossRef]
- Hammar, T. Climate Impacts of Woody Biomass Use for Heat and Power Production in Sweden; Swedish University of Agricultural Sciences: Uppsala, Sweden, 2017; ISBN 978-91-576-8872-9. [Google Scholar]
- Suhonen, H. Novel Electrical Particle Emission Reduction Methods for Small-Scale Biomass Combustion; Finnish Association for Aerosol Research: Helsinki, Finland, 2021; ISBN 978-952-7276-66-2. [Google Scholar]
- Houghton, J.T.; Ding, Y.; Griggs, D.J.; Noguer, M.; van der Linden, P.J.; Dai, X.; Maskell, K.; Johnson, C.A. (Eds.) Climate Change 2001: The Scientific Basis. Contribution of Working Group I to the Third Assessment Report of the Intergovernmental Panel on Climate Change; Cambridge University Press: Cambridge, UK; New York, NY, USA, 2001; ISBN 0521 01495 6. [Google Scholar]
- Estevez, R.; Aguado-Deblas, L.; López-Tenllado, F.J.; Luna, C.; Calero, J.; Romero, A.A.; Bautista, F.M.; Luna, D. Biodiesel Is Dead: Long Life to Advanced Biofuels—A Comprehensive Critical Review. Energies 2022, 15, 3173. [Google Scholar] [CrossRef]
- Dzieniszewski, G.; Kuboń, M.; Pristavka, M.; Findura, P. Operating Parameters and Environmental Indicators of Diesel Engines Fed with Crop-Based Fuels. Agric. Eng. 2021, 25, 13–28. [Google Scholar] [CrossRef]
- Lee, D.; Pomraning, E.; Rutland, C.J. LES Modeling of Diesel Engines. SAE Trans. 2002, 11, 2566–2578. [Google Scholar] [CrossRef]
- Król, D.; Poskrobko, S.; Tokarz, Z.; Gościk, J.; Wasiak, A. The Fuel Biomass about Raised Caloricity. Arch. Waste Manag. Environ. Prot. 2017, 19, 11–16. [Google Scholar]
- Juszczak, M. Evaluation of CO, NO, NOx and Dust Concentration Values in Flue Gas from Thermal Conversion of Straw Ballots. Arch. Gospod. Odpad. Ochr. Śr. 2010, 12, 1–14. [Google Scholar]
- Kachel, M.; Kraszkiewicz, A.; Subr, A.; Parafiniuk, S.; Przywara, A.; Koszel, M.; Zając, G. Impact of the Type of Fertilization and the Addition of Glycerol on the Quality of Spring Rape Straw Pellets. Energies 2020, 13, 819. [Google Scholar] [CrossRef]
- Battaglia, M.; Thomason, W.; Fike, J.H.; Evanylo, G.K.; von Cossel, M.; Babur, E.; Iqbal, Y.; Diatta, A.A. The Broad Impacts of Corn Stover and Wheat Straw Removal for Biofuel Production on Crop Productivity, Soil Health and Greenhouse Gas Emissions: A Review. GCB Bioenergy 2021, 13, 45–57. [Google Scholar] [CrossRef]
- Lorencowicz, E.; Uziak, J. Regional Structure of Tractor Market in Poland. Agric. Eng. 2020, 24, 51–62. [Google Scholar] [CrossRef]
- Wasilewski, J.; Szyszlak-Bargłowicz, J.; Zając, G.; Szczepanik, M. Assessment of CO2 Emission by Tractor Engine at Varied Control Settings of Fuel Unit. Agric. Eng. 2020, 24, 105–115. [Google Scholar] [CrossRef]
- Wasilewski, J.; Krasowski, E. Internal Combustion Engines; Wydawnictwo Uniwersytetu Przyrodniczego: Lublin, Poland, 2015; ISBN 83-7259-238-1. [Google Scholar]
- Demirbas, A. Combustion Characteristics of Different Biomass Fuels. Prog. Energy Combust. Sci. 2004, 30, 219–230. [Google Scholar] [CrossRef]
- Król, D.; Łach, J.; Poskrobko, S. O Niektórych Problemach Związanych z Wykorzystaniem Biomasy Nieleśnej w Energetyce. Energetyka 2010, 1, 53–62. [Google Scholar]
- Juszczak, M. Concentrations of Carbon Monoxide and Nitrogen Oxides from a 15 KW Heating Boiler Supplied Periodically with a Mixture of Sunflower Husk and Wood Pellets. Environ. Prot. Eng. 2014, 40, 66–74. [Google Scholar] [CrossRef]
- Zhao, W.; Li, Z.; Wang, D.; Zhu, Q.; Sun, R.; Meng, B.; Zhao, G. Combustion Characteristics of Different Parts of Corn Straw and NO Formation in a Fixed Bed. Bioresour. Technol. 2008, 99, 2956–2963. [Google Scholar] [CrossRef] [PubMed]
- Houshfar, E.; Skreiberg, Ø.; Løvås, T.; Todorović, D.; Sørum, L. Effect of Excess Air Ratio and Temperature on NOx Emission from Grate Combustion of Biomass in the Staged Air Combustion Scenario. Energy Fuels 2011, 25, 4643–4654. [Google Scholar] [CrossRef]
- Li, Z. Corn Straw and Biomass Blends: Combustion Characteristics and NO Formation; Nova Science Publishers: New York, NY, USA, 2009; ISBN 1-61122-445-4. [Google Scholar]
- Verma, V.K.; Bram, S.; Delattin, F.; Laha, P.; Vandendael, I.; Hubin, A.; De Ruyck, J. Agro-Pellets for Domestic Heating Boilers: Standard Laboratory and Real Life Performance. Appl. Energy 2012, 90, 17–23. [Google Scholar] [CrossRef]
- Sarkan, B.; Kuranc, A.; Sejkorova, M.; Caban, J.; Loman, M. Comparison of the Exhaust Emissions of Heavy-Duty Vehicle Engines Powered by Diesel Fuel (DF) and Natural Gas (LNG) in Real Operation Conditions. Przem. Chem. 2022, 101, 37–41. [Google Scholar] [CrossRef]
- Kuranc, A.; Słowik, T.; Krzaczek, P.; Maj, G. Emission of Fumes of Ursus MF235 under Conditions of Load with the Use of a Movable Dynamometric Stand. Agric. Eng. 2016, 20, 101–112. [Google Scholar] [CrossRef]
- Maia, E.C.R.; Borsato, D.; Moreira, I.; Spacino, K.R.; Rodrigues, P.R.P.; Gallina, A.L. Study of the Biodiesel B100 Oxidative Stability in Mixture with Antioxidants. Fuel Process. Technol. 2011, 92, 1750–1755. [Google Scholar] [CrossRef]
- Demirbas, A. Progress and Recent Trends in Biodiesel Fuels. Energy Convers. Manag. 2009, 50, 14–34. [Google Scholar] [CrossRef]
- Arshad, M.; Zia, M.A.; Shah, F.A.; Ahmad, M. An Overview of Biofuel. In Perspectives on Water Usage for Biofuels Production: Aquatic Contamination and Climate Change; Arshad, M., Ed.; Springer International Publishing: Cham, Switzerland, 2018; pp. 1–37. ISBN 978-3-319-66408-8. [Google Scholar]
- Kousoulidou, M.; Fontaras, G.; Ntziachristos, L.; Samaras, Z. Biodiesel Blend Effects on Common-Rail Diesel Combustion and Emissions. Fuel 2010, 89, 3442–3449. [Google Scholar] [CrossRef]
- Zajac, G.; Wegrzyn, A. Analysis of Work Parameters Changes of Diesel Engine Powered with Diesel Fuel and FAEE Blends. Eksploat. Niezawodn.-Maint. Reliab. 2008, 38, 17–24. [Google Scholar]
- Silitonga, A.S.; Hassan, M.H.; Ong, H.C.; Kusumo, F. Analysis of the Performance, Emission and Combustion Characteristics of a Turbocharged Diesel Engine Fuelled with Jatropha Curcas Biodiesel-Diesel Blends Using Kernel-Based Extreme Learning Machine. Environ. Sci. Pollut. Res. 2017, 24, 25383–25405. [Google Scholar] [CrossRef] [PubMed]
- Nanaki, E.A.; Koroneos, C.J. Comparative LCA of the Use of Biodiesel, Diesel and Gasoline for Transportation. J. Clean. Prod. 2012, 20, 14–19. [Google Scholar] [CrossRef]
- Fazio, S.; Monti, A. Life Cycle Assessment of Different Bioenergy Production Systems Including Perennial and Annual Crops. Biomass Bioenergy 2011, 35, 4868–4878. [Google Scholar] [CrossRef]
- Thornley, P.; Gilbert, P.; Shackley, S.; Hammond, J. Maximizing the Greenhouse Gas Reductions from Biomass: The Role of Life Cycle Assessment. Biomass Bioenergy 2015, 81, 35–43. [Google Scholar] [CrossRef]
- Bentsen, N.S.; Jack, M.W.; Felby, C.; Thorsen, B.J. Allocation of Biomass Resources for Minimising Energy System Greenhouse Gas Emissions. Energy 2014, 69, 506–515. [Google Scholar] [CrossRef]
- Brack, D.; Hewitt, J.; Marchand, T.M. Woody Biomass for Power and Heat: Demand and Supply in Selected EU Member States; United Kingdom. 2018. Available online: https://policycommons.net/artifacts/613609/woody-biomass-for-power-and-heat/1593617/ (accessed on 15 September 2022).











| Parameter | Symbol | Unit | Wood Pellets | Rape Straw Pellets |
|---|---|---|---|---|
| Moisture | Wtr | % | 5.7 | 9.4 |
| Ash | Aa | % | 0.3 | 10.4 |
| Volatile matter | Vdaf | % | 84.45 | 64.7 |
| Carbon | Ca | % | 49.5 | 40.1 |
| Hydrogen | Ha | % | 6.06 | 5.8 |
| Sulphur | SaA | % | 0.02 | 0.31 |
| Nitrogen | Na | % | 0.17 | 0.8 |
| Oxygen * | O | % | 38.25 | 33.19 |
| HHV | Qsa | kJ∙kg−1 | 19,953 | 15,972 |
| LHV | Qir | kJ∙kg−1 | 17,893 | 14,763 |
| Parameter | Symbol | Unit | B100 | DF |
|---|---|---|---|---|
| Ester Content | FAME | % (m/m) | 98.8 | 6.8 |
| Density at 15 °C | ρ | kg/m3 | 883 | 835 |
| Viscosity at 40 °C | η | mm2/s | 4.47 | 2.6 |
| Cetane Number | CN | - | 52.1 | 51.4 |
| Flash point | FP | °C | 120 | 69 |
| Carbon | Ha | % (m/m) | 76.9 | 85.7 |
| Hydrogen | SaA | % (m/m) | 11.9 | 10.6 |
| Oxygen | O | % (m/m) | 10.3 | 2.4 |
| HHV | Qsa | kJ/kg | 40,365 | 45,839 |
| LHV | Qir | kJ/kg | 37,918 | 43,511 |
| Parameter | Unit | Characteristics |
|---|---|---|
| Type | - | Self-ignition engine |
| Cylinder arrangement | - | Vertical in-line |
| Number of cylinders | - | 4 |
| Operating system | - | Four-stroke |
| Injection system | - | Direct injection |
| Compression ratio | - | 17:1 |
| Engine displacement | dm3 | 3.12 |
| Rated power | kW | 38.3 |
| Rated speed | rpm | 2200 |
| Maximum torque | Nm | 186 |
| Maximum torque speed | rpm | 1500–1600 |
| Specification | Unit | Wood Pellets | Rape Straw Pellets |
|---|---|---|---|
| CO2 | % | 4.10 | 3.15 |
| NOx | ppm | 41.4 | 119.2 |
| CH4 | ppm | 275.3 | 579.6 |
| Emitted Fumes’ Component | Units | Wood Pellets | Rape Straw Pellets |
|---|---|---|---|
| CO2 | g·kWh−1 | 432 | 439 |
| NOx | 0.33 | 0.96 | |
| CH4 | 1.09 | 2.29 |
| GHG Component | Factor | Degrees of Freedom df | Totals of Squares SS | Medium Square MS | Test Function Value F | Calculated Significance Level p |
|---|---|---|---|---|---|---|
| CO2 | fuel | 1 | 163.2181 | 163.2181 | 15,593.84 | 0 |
| NOx | fuel | 1 | 1,080,143 | 1,080,143 | 156,755.5 | 0 |
| CH4 | fuel | 1 | 16,528,891 | 16,528,891 | 151,205.4 | 0 |
| GHG Component | Factor | Degrees of Freedom df | Totals of Squares SS | Medium Square MS | Test Function Value F | Calculated Significance Level p |
|---|---|---|---|---|---|---|
| CO2 | fuel | 1 | 1.1 × 1010 | 1.1 × 1010 | 2554.695 | 0 |
| NOx | fuel | 1 | 70,670,641 | 70,670,641 | 37,051.95 | 0 |
| CH4 | fuel | 1 | 16.279 | 16.279 | 24,133.99 | 0 |
| B100 | ON | ||||||||
|---|---|---|---|---|---|---|---|---|---|
| Speed rpm | Power Output kW | CO2 g·kWh−1 | NOx g·kWh−1 | CH4 g·kWh−1 | Speed rpm | Power Output kW | CO2 g·kWh−1 | NOx g·kWh−1 | CH4 g·kWh−1 |
| 1600 | 0 | - | - | - | 1600 | 0 | - | - | - |
| 3.5 | 2161.0 | 24.5 | 3.4 | 3.5 | 2063.0 | 20.9 | 5.9 | ||
| 7.1 | 1275.0 | 15.4 | 1.7 | 7.1 | 1244.5 | 12.3 | 2.6 | ||
| 10.6 | 1024.7 | 13.7 | 1.4 | 10.6 | 998.6 | 10.4 | 1.9 | ||
| 14.1 | 912.5 | 12.4 | 1.2 | 14.1 | 896.2 | 10.0 | 1.5 | ||
| 17.7 | 863.7 | 12.1 | 1.1 | 17.7 | 881.3 | 10.3 | 1.5 | ||
| 21.2 | 871.0 | 11.8 | 1.2 | 21.2 | 868.0 | 10.0 | 1.5 | ||
| 23.5 | 883.7 | 10.6 | 1.3 | 23.5 | 881.2 | 9.0 | 1.6 | ||
| 26.1 | 1019.2 | 10.8 | 1.8 | 27.2 | 950.1 | 8.8 | 2.1 | ||
| 2200 | 0 | - | - | - | 2200 | 0 | - | - | - |
| 4.9 | 2364.8 | 21.2 | 4.9 | 4.9 | 2193.8 | 14.2 | 6.1 | ||
| 9.7 | 1480.0 | 12.2 | 2.3 | 9.7 | 1400.1 | 10.3 | 3.1 | ||
| 14.6 | 1195.7 | 11.1 | 1.6 | 14.6 | 1146.2 | 9.1 | 2.2 | ||
| 19.4 | 1059.2 | 11.4 | 1.5 | 19.4 | 1011.5 | 8.8 | 1.9 | ||
| 24.3 | 988.6 | 10.6 | 1.4 | 24.3 | 985.2 | 8.8 | 1.9 | ||
| 29.1 | 1019.5 | 10.3 | 1.7 | 29.1 | 1001.5 | 8.6 | 2.4 | ||
| 32.2 | 1106.8 | 8.8 | 2.1 | 34.3 | 1070.1 | 7.0 | 2.9 | ||
| GHG Component | Factor | Degrees of Freedom df | Totals of Squares SS | Medium Square MS | Test Function Value F | Calculated Significance Level p |
|---|---|---|---|---|---|---|
| CO2 | fuel | 1 | 0.057647 | 0.057647 | 0.010419 | 0.919335 |
| speed rpm | 1 | 2.359477 | 2.359477 | 0.432062 | 0.515679 | |
| NOx | fuel | 1 | 100,118.4 | 100,118.4 | 1.151727 | 0.291214 |
| speed rpm | 1 | 140,155.9 | 140,155.9 | 1.63585 | 0.210093 | |
| CH4 | fuel | 1 | 2647.059 | 2647.059 | 4.195462 | 0.048811 |
| speed rpm | 1 | 1152.941 | 1152.941 | 1.701444 | 0.201403 |
| GHG Component | Factor | Degrees of Freedom df | Totals of Squares SS | Medium Square MS | Test Function Value F | Calculated Significance Level p |
|---|---|---|---|---|---|---|
| CO2 | fuel | 1 | 13,402.76 | 13,402.76 | 0.070184 | 0.79301 |
| speed rpm | 1 | 200,098.5 | 200,098.5 | 1.121286 | 0.298382 | |
| NOx | fuel | 1 | 49.152 | 49.152 | 3.352122 | 0.077781 |
| speed rpm | 1 | 29.16259 | 29.16259 | 1.924114 | 0.175973 | |
| CH4 | fuel | 1 | 3.675 | 3.675 | 2.322869 | 0.138701 |
| speed rpm | 1 | 2.417044 | 2.417044 | 1.537817 | 0.224884 |
Publisher’s Note: MDPI stays neutral with regard to jurisdictional claims in published maps and institutional affiliations. |
© 2022 by the authors. Licensee MDPI, Basel, Switzerland. This article is an open access article distributed under the terms and conditions of the Creative Commons Attribution (CC BY) license (https://creativecommons.org/licenses/by/4.0/).
Share and Cite
Wasilewski, J.; Zając, G.; Szyszlak-Bargłowicz, J.; Kuranc, A. Evaluation of Greenhouse Gas Emission Levels during the Combustion of Selected Types of Agricultural Biomass. Energies 2022, 15, 7335. https://doi.org/10.3390/en15197335
Wasilewski J, Zając G, Szyszlak-Bargłowicz J, Kuranc A. Evaluation of Greenhouse Gas Emission Levels during the Combustion of Selected Types of Agricultural Biomass. Energies. 2022; 15(19):7335. https://doi.org/10.3390/en15197335
Chicago/Turabian StyleWasilewski, Jacek, Grzegorz Zając, Joanna Szyszlak-Bargłowicz, and Andrzej Kuranc. 2022. "Evaluation of Greenhouse Gas Emission Levels during the Combustion of Selected Types of Agricultural Biomass" Energies 15, no. 19: 7335. https://doi.org/10.3390/en15197335
APA StyleWasilewski, J., Zając, G., Szyszlak-Bargłowicz, J., & Kuranc, A. (2022). Evaluation of Greenhouse Gas Emission Levels during the Combustion of Selected Types of Agricultural Biomass. Energies, 15(19), 7335. https://doi.org/10.3390/en15197335

