Improvement of Criteria for Assessing the Energy Efficiency of Thermoelectric Refrigerators Used in Supply Chains
Abstract
1. Introduction
- due to the lack of relevant standards, manufacturers usually do not provide detailed information on the operating conditions and method of determining the technical parameters of the refrigerator;
- there is a lack of a comprehensive assessment method when comparing thermoelectric refrigerators and coolers of other types. It is hard to expect that such a universal method will be developed in the near future, as the energy efficiency of refrigerators is influenced by about two dozen factors, related both to its design and operation;
| Technical Data | Manufacturer, Model | |||||
|---|---|---|---|---|---|---|
| OmniTec (Spain), Advance Plus 42 | Indel B (Italy-Germany), DT-40 plus | Electro-Line (Canada), BC50A | Turbo (Germany-China), TV-50L | Grass Cavagna Group (Poland), LK-48 | ZUT (Poland), ChTT-48 | |
| Useful chamber capacity, V, l | 42 | 40 | 50 | 50 | 48 | 48 |
| Storage temperature range in the chamber, Tcham, °C | 3…8 | 5…15 | 6.5…15 | 5…12 | 5…12 | 6…12 |
| AC power supply voltage, U~, V | 230 | 115/230 | 230 | 230 | 230 | 12 |
| Installed power Pmax, W | 72 | 60 | 50 | 70 | 70 | 62 |
| Power consumption in economy mode Pe, W | 25 | 31 | 15 | 33 | 30 | 16 (18.8) 1 |
| Average daily power consumption, E, kWh/24 h | 0.6 | 0.75 | 0.36 | 0.8 | 0.8 | 0.384 |
| Specific power consumption Pj, W/m3K | 0.035 | 0.052 | 0.022 | 0.042 | 0.043 | 0.025 (0.029) 1 |
| Weight, m, kg | no data | 15.5 | 13.0 | 13.2 | 13.2 | 13.5 |
2. Literature Review
3. Materials and Methods
3.1. Proposal of a New Criterion for Assessing the Efficiency of Thermoelectric Refrigerators
3.2. Methods Used to Assess k Coefficient
- (1)
- the insulation material is isotropic;
- (2)
- the thermal resistance of the insulating layer does not depend on the direction of the heat flux.
3.3. Research Objects
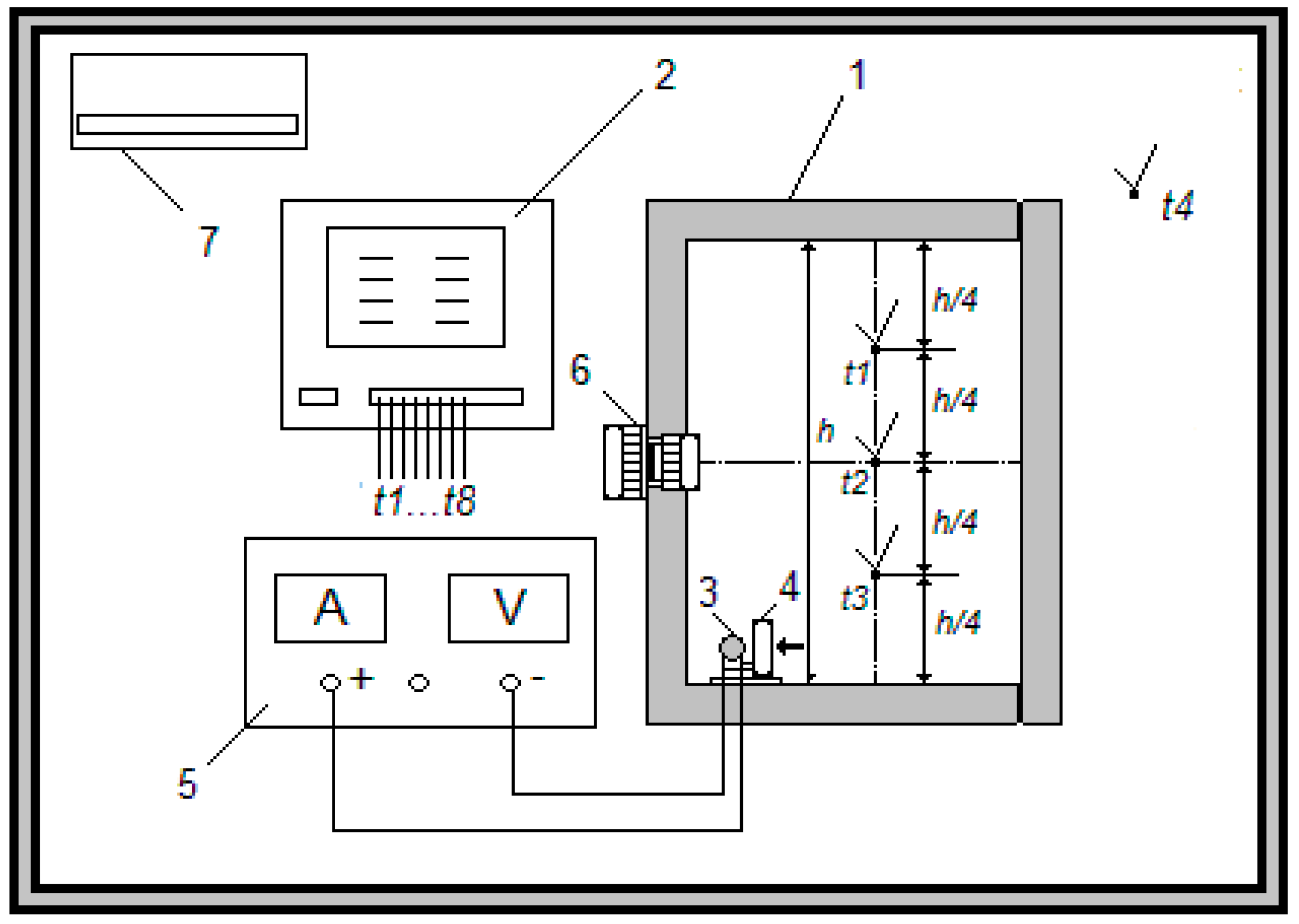
3.4. Description of the Experiment Site
3.5. Methodology of Experimental Study
4. Results and Discussion
- reduction of the supply current of each ChTT-48 refrigerator module means that their operation takes place in a very similar mode to the maximum energy efficiency mode;
- better heat exchange conditions on both sides of the refrigeration unit allowed the temperature difference generated by the module to be reduced by almost 10 K, which in turn resulted in an efficiency increase;
- there is a lack of losses related to the regulation of voltage and current.
5. Conclusions
- When assessing and comparing the energy efficiency of thermoelectric refrigerators, the application of the new proposed Pk indicator (instead of previously used Pj indicator) allows chamber insulation properties to be distinguished and a focus on the evaluation of the thermoelectric unit along with the power supply and temperature control system.
- Approval of the Pk indicator application on the example of comparative analysis of efficiency of refrigerators with similar chamber capacity, produced by different manufacturers, showed that the new indicator more adequately reflects the level of thermoelectric cold source excellence. The results obtained using the Pk indicator significantly depend on the average insulation temperature adopted for the determination of the overall thermal transfer coefficient k of the chamber. It could be stated that the Pkc(t) value should be used corresponding to the average insulation temperature in the steady cooling mode. In this case, the current ranking of refrigerators may change (as was shown in Table 3, the ChTT-48 refrigerator achieved better results).
- For thermoelectric refrigerators it is recommended to determine the k coefficient experimentally. For this purpose, the internal heating method may be used, but under the condition that during these tests the average insulation temperature tin(h) is maintained at the same level as temperature in cooling mode tin(c) (tin(h) = tin(c)). If it is technically impossible to meet this condition, the dependence k(tin) should be obtained and the k-value should be converted to the appropriate temperature, as was shown in the paper.
- Comparison of the Pk values with and without taking into account the efficiency of the thermoelectric power supply system of the refrigerator, on the example of ChTT-48 refrigerator, allows us to assess the implication of this efficiency in the energy efficiency of the refrigerator.
- The known, although insignificant, advantage of a proportional control system (compared to two-level control) in 230 V thermoelectric domestic refrigerators does not mean that this control type has an advantage in transport applications, i.e., when powered from the 12 V DC network.
- Over the last 10–15 years, the attention of researchers and designers of thermoelectric refrigerators was focused on the conditions of heat transfer on the unit sides, as well as the efficiency of the power supply and temperature control system (assuming the same level of effectiveness of thermoelectric materials and modules with these materials). Considering this, it was possible to take a step forward reducing losses on heat exchangers and losses related to the less economical mode of operation of the thermoelectric module. As a result of the implemented innovations in transport refrigerators, where there are no losses related to the conversion of alternating current into direct current, it was possible to achieve a significant improvement in energy efficiency indicators. The presented research results show a further way to improve the energy efficiency of stationary thermoelectric refrigerators, namely strengthening the insulation of the chamber. Considering the desire to reduce the weight of portable refrigerators, this solution was for a long time ignored by designers of thermoelectric refrigerators. The expansion of stationary refrigerators in the thermoelectric coolers market highlights the validity and relevance of this direction. Strengthening the insulation allows a double effect to be achieved: energy savings and lowering the temperature level in the chamber, which in turn extends the storage time of products in the refrigerator, and consequently improves the supply chain functioning.
Author Contributions
Funding
Institutional Review Board Statement
Informed Consent Statement
Data Availability Statement
Acknowledgments
Conflicts of Interest
References
- Viederyte, R.; Paulauskiene, T.; Anne, O.; Abele, L. Industrial symbiosis efficiency parameters in context of Regional sustainable development. IOP Conf. Ser. Earth Environ. Sci. 2019, 390, 012050. [Google Scholar] [CrossRef]
- Beretta, D.; Neophytou, N.; Hodges, J.M.; Kanatzidis, M.G.; Narducci, D.; Martin-Gonzalez, M.; Beekman, M.; Balke, B.; Cerretti, G.; Tremel, W.; et al. Thermoelectrics: From history, a window to the future. Mater. Sci. Eng. R Rep. 2019, 138, 100501. [Google Scholar] [CrossRef]
- Filin, S.; Owsicki, A.; Zakrzewski, B. Badania Eksperymentalne Stacjonarnych Chłodziarek Termoelektrycznych (Experimental Studies of Thermoelectric Coolers); Astroprint: Odessa, Ukraine, 2010; 120p. (In Polish) [Google Scholar]
- Enescu, D.; Ciocia, A.; Mazza, A.; Russo, A. Solutions based on thermoelectric refrigerators in humanitarian contexts. Sustain. Energy Technol. Assess. 2017, 22, 134–149. [Google Scholar] [CrossRef]
- Reid, E.; Barkes, J.; Morrison, C.; Ung, A.; Patel, R.; Rebarker, C.; Panchal, P.; Vasa, S. Design and Testing of a Thermoelectrically-Cooled Portable Vaccine Cooler. J. Young Investig. 2018, 35, 50–55. [Google Scholar] [CrossRef]
- Gökçek, M.; Şahin, F. Experimental performance investigation of minichannel water cooled-thermoelectric refrigerator. Case Stud. Therm. Eng. 2017, 10, 54–62. [Google Scholar] [CrossRef]
- Mirmanto, M.; Nurchayati, N.; Musa, Z. Experimental performance of a mini thermoelectric refrigerator due to different powers. JP J. Heat Mass Transf. 2019, 18, 343–362. [Google Scholar] [CrossRef]
- Ciocia, A.; Mazza, A.; Russo, A.; Spertino, F.; Enescu, D. Experimental investigations to characterize power quality of AC supplied thermoelectric refrigerators. In Proceedings of the 52nd International Universities Power Engineering Conference (UPEC), Heraklion, Greece, 28–31 August 2017; p. 17451304. [Google Scholar] [CrossRef]
- Filin, S.O. Comparative analysis of energy characteristics of modern thermoelectric refrigerators. J. Thermoelectr. 2017, 6, 84–93. [Google Scholar]
- Pourkiaei, S.M.; Ahmadi, M.H.; Sadeghzadeh, M.; Moosavi, S.; Pourfayaz, F.; Chen, L.E.; Yazdi, M.A.P.; Kumar, R. Thermoelectric cooler and thermoelectric generator devices: A review of present and potential applications, modeling and materials. Energy 2019, 186, 115849. [Google Scholar] [CrossRef]
- Commission Delegated Regulation (EU) No 1060/2010 of 28 September 2010 supplementing Directive 2010/30/EU of the European Parliament and of the Council with regard to energy labelling of household refrigerating appliances (text with EEA relevance). OJ L 2010, 314, 17.
- Commission Regulation (EC) No 643/2009 of 22 July 2009 implementing Directive 2005/32/EC of the European Parliament and of the Council with regard to ecodesign requirements for household refrigerating appliances (text with EEA relevance). OJ L 2009, 191, 53.
- Romanyuk, I.F. Household thermoelectric refrigerator in quasi-stationary mode. In XVIII International Forum on Thermoelectricity; Institute of Thermoelectricity: Chernivtsi, Ukraine, 26–30 October 2020; 12p. [Google Scholar]
- Vainer, A.L.; Moiseev, V.F. Minimization of power consumption of thermoelectric cooler at positional control. J. Thermoelectr. 2002, 2, 68–71. [Google Scholar]
- Astrain, D.; Vian, J.G.; Domı́nguez, M. Increase of COP in the thermoelectric refrigeration by the optimization of heat dissipation. Appl. Therm. Eng. 2003, 23, 2183–2200. [Google Scholar] [CrossRef]
- Filin, S.; Jasińska, B.; Zakrzewski, B.; Chmielowski, M. The Method of Reducing an Energy Consumption of Thermoelectric Refrigerator and Thermoelectric Refrigerator. European Patent Application Number EP14461596.0, 12 December 2014. [Google Scholar]
- Min, G.; Rowe, D.M. Experimental evaluation of prototype thermoelectric domestic-refrigerators. Appl. Energy 2006, 83, 133–152. [Google Scholar] [CrossRef]
- Anatychuk, L.I.; Filin, S.O.; Zakrzewski, B. The results of experimental research of competitiveness of thermoelectric method of refrigeration in trade cooling machinery. In Proceedings of the 39th Congress on HVAC&R, Belgrade, Serbia, 3–5 December 2008; pp. 214–222. [Google Scholar]
- Filin, S.; Owsicki, A. Zasady Projektowania i Eksploatacji Chłodziarek Termoelektrycznych (Principles of Design and Operation of Thermoelectric Coolers); ZAPOL: Szczecin, Poland, 2010; 168p. (In Polish) [Google Scholar]
- UNI/EN/ISO 7371:2000. Household Refrigerating Appliances—Refrigerators with or without Low-Temperature Compartment—Characteristics and Test Methods. Available online: https://standards.iteh.ai/catalog/standards/sist/c2295d10-db26-45f8-a85a-45b5e1c527b9/sist-en-iso-7371-2000-a1-2000 (accessed on 13 March 2021).
- EN 153:2006. Methods of Measuring the Energy Consumption of Electric Mains Operated Household Refrigerators, Frozen Food Storage Cabinets, Food Freezers and Their Combinations, Together with Associated Characteristics; Jordanian Standard and Metrology Organization: Hashemite, Jordan, 2013. [Google Scholar]
- Meng, F.; Chen, L.; Sun, F. Performance optimization for two-stage thermoelectric refrigerator system driven by two-stage thermoelectric generator. Cryogenics 2009, 49, 57–65. [Google Scholar] [CrossRef]
- Philin, S.O.; Danko, V.A. Rational methods and means for temperature control in domestic thermoelectric refrigerators and thermostats. J. Thermoelectr. 1998, 2, 26–32. [Google Scholar]
- Filin, S.; Chmielowski, M.; Jasińska, B. Energy efficiency investigations of modern thermoelectric refrigerators. Part 2. Experimental studies of domestic refrigerator Ravanson LK-48. Chłodnictwo 2015, 9, 16–19. (In Polish) [Google Scholar] [CrossRef]
- Bogucki, W. Metoda badań lokalnego współczynnika przenikania ciepła izolacji cieplnej chłodniczych nadwozi samochodowych (The method of testing the local heat transfer coefficient of thermal insulation of cooling car bodies). Chłodnictwo 1999, 5, 14–19. (In Polish) [Google Scholar]
- Jugsujinda, S.; Vora-ud, A.; Seetawan, T. Analyzing of thermoelectric refrigerator performance. Procedia Eng. 2011, 8, 154–159. [Google Scholar] [CrossRef]
- Meng, F.; Chen, L.; Liu, X. Performance optimization for a multielement thermoelectric refrigerator with linear phenomenological heat transfer law. In Proceedings of the 31st International Conference on Efficiency, Cost, Optimization, Simulation and Environmental Impact of Energy Systems, ECOS 2018, Guimaraes, Portugal, 17–21 June 2018; p. 146173. [Google Scholar]
- Rahman, S.M.A.; Hachicha, A.A.; Ghenai, C.; Saidur, R.; Said, Z. Performance and life cycle analysis of a novel portable solar thermoelectric refrigerator. Case Stud. Therm. Eng. 2020, 19, 100599. [Google Scholar] [CrossRef]
- Chinguwa, S.; Musora, C.; Mushiri, T. The design of portable automobile refrigerator powered by exhaust heat using thermoelectric. Procedia Manuf. 2018, 21, 741–748. [Google Scholar] [CrossRef]
- Söylemez, E.; Alpman, E.; Onat, A. Experimental analysis of hybrid household refrigerators including thermoelectric and vapour compression cooling systems. Int. J. Refrig. 2018, 95, 93–107. [Google Scholar] [CrossRef]
- Radaideh, M.I.; Radaideh, M.I.; Kozlowski, T. Design optimization under uncertainty of hybrid fuel cell energy systems for power generation and cooling purposes. Int. J. Hydrog. Energy 2020, 45, 2224–2243. [Google Scholar] [CrossRef]
- Söylemez, E.; Alpman, E.; Onat, A.; Yükselentürk, Y.; Hartomacıoğlu, S. Numerical (CFD) and experimental analysis of hybrid household refrigerator including thermoelectric and vapour compression cooling systems. Int. J. Refrig. 2019, 99, 300–315. [Google Scholar] [CrossRef]
- Muis, A. Experimental study of thermoelectric refrigerator performances: Effect of air flow direction on the ribbed plat-fin heat sink at cold side of TEC. J. Phys. Conf. Ser. 2020, 1434, 012020. [Google Scholar] [CrossRef]
- Astrain, D.; Aranguren, P.; Martínez, A.; Rodríguez, A.; Pérez, M.G. A comparative study of different heat exchange systems in a thermoelectric refrigerator and their influence on the efficiency. Appl. Therm. Eng. 2016, 103, 1289–1298. [Google Scholar] [CrossRef]
- Onoroh, F.; Ogbonnaya, M.; Ezenwa, O.N.; Odubiyi, E.O. Experimental and parametric analysis of a thermoelectric refrigerator. Int. J. Innov. Sustain. Dev. 2020, 14, 125–141. [Google Scholar] [CrossRef]
- Ding, Z.M.; Chen, L.G.; Sun, F.R. Optimum performance analysis of a combined thermionic-thermoelectric refrigerator with external heat transfer. J. Energy Inst. 2015, 88, 169–180. [Google Scholar] [CrossRef]
- Luo, J.; Chen, L.; Sun, F.; Wu, C. Optimum allocation of heat transfer surface area for cooling load and COP optimization of a thermoelectric refrigerator. Energy Convers. Manag. 2003, 44, 3197–3206. [Google Scholar] [CrossRef]
- Mirmanto, M.; Syahrul, S.; Wirdan, Y. Experimental performances of a thermoelectric cooler box with thermoelectric position variations. Eng. Sci. Technol. Int. J. 2019, 22, 177–184. [Google Scholar] [CrossRef]
- Fairuz Remeli, M.; Ezzah Bakaruddin, N.; Shawal, S.; Husin, H.; Fauzi Othman, M.; Singh, B. Experimental study of a mini cooler by using Peltier thermoelectric cell. IOP Conf. Ser. Mater. Sci. Eng. 2020, 788, 012076. [Google Scholar] [CrossRef]
- Çağlar, A. Optimization of operational conditions for a thermoelectric refrigerator and its performance analysis at optimum conditions. Int. J. Refrig. 2018, 96, 70–77. [Google Scholar] [CrossRef]
- Yilbas, B.S.; Sahin, A.Z. Thermal characteristics of combined thermoelectric generator and refrigeration cycle. Energy Convers. Manag. 2014, 83, 42–47. [Google Scholar] [CrossRef]
- Chen, L.; Meng, F.; Sun, F. Effect of heat transfer on the performance of thermoelectric generator-driven thermoelectric refrigerator system. Cryogenics 2012, 52, 58–65. [Google Scholar] [CrossRef]
- Bieńczak, K. (Ed.) Fizyczne Podstawy Diagnostyki Układów Termoizolacyjnych do Transportu Żywności (Physical Basics of Diagnostics of Thermal Insulation Systems for Food Transport); Poznan University of Technology: Poznan, Poland, 2004; 172p. (In Polish) [Google Scholar]
- Meulemans, J.; Alzetto, F.; Farmer, D.; Gorse, C. QUB/E—A Novel Transient Experimental Method for in situ Measurements of the Thermal Performance of Building Fabrics. In Building Information Modelling, Building Performance, Design and Smart Construction; Dastbaz, M., Gorse, C., Moncaster, A., Eds.; Springer: Cham, Switzerland, 2017; pp. 115–127. [Google Scholar] [CrossRef]
- Garachuk, V.K.; Tomashevich, M.N.; Gerner, V.A.; Filin, S.O.; Smirnov, Y.A. Devices for determining the coefficient of thermal conductivity of building and insulating materials in the range of 240 ... 300 K. Refrig. Equip. Technol. 1982, 35, 105–109. (In Russian) [Google Scholar]
- Armstrong. Insulation Products. Technical Dates; Armacell Switzerland AG: Pfaffnau, Switzerland, 1996; p. 40.
- Stukan, E. Investigation of Thermal Isolation Properties of Polyisocyanurate (PIR) Sandwich-Panels at Decreased Mean Temperatures. Available online: https://www.nappan.ru/upload/images/PIR-value.pdf (accessed on 26 December 2020).
- Gazda, W. Analysis of the Cycle and Determination of Energy Efficiency of a Low-Power Compressor Cooler; Refrigeration Laboratory, Institute of Thermal Technology, Faculty of Environmental and Power Engineering, Silesian University of Technology: Gliwie, Poland, 2006; 16p, Available online: http://itc.polsl.pl/files/studenci/laboratorium/techniki_cieplnej/Cw-3_ChlodzMalejMocy.pdf (accessed on 29 November 2020). (In Polish)
- Filin, S.; Zakrzewski, B.; Owsicki, A. Design and experimental research of glass door refrigeration of 100 l volume with thermoelectric cooling unit. In Proceedings of the 4th Congress CEFood, Sofia, Bulgaria, 22–24 May 2006; pp. 136–140. [Google Scholar]






| Parametr | Ravanson LK-48 | Electroline BC-50A | Turbo TV-50 L | ChTT-48 |
|---|---|---|---|---|
| Declared chamber capacity V0, dm3 | 48 | 50 | 50 | 48 |
| Measured chamber capacity V, dm3 | 47 | 46.2 | 47 | 47 |
| Thickness of individual walls Δi, mm (side/top/bottom/door/rear) | 35/35/35/ 30/50 | 38/36/36/50/ (52/40/42) 1 | 35/35/35/ 30/50 | 35/35/35/ 30/50 |
| Heat transfer surface F, m2 | 0.931 | 1.010 | 0.929 | 0.931 |
| Average temperature difference during k tests ΔTk, K | 21.8 | 25.37 | 21.6 | 20.3 |
| Average temperature difference in energy-saving mode ΔTe, K | 15.5 | 13.6 | 15.6 | 13.3 |
| Parameter | Ravanson LK-48 | Electroline BC-50A | Turbo TV-50 L | ChTT-48 |
|---|---|---|---|---|
| The calculated value of kh(22), W/m2K | 0.857 | 0.741 | 0.894 | 0.936 |
| Specific power consumption Pj, W/m3K 1 | 0.044 | 0.024 | 0.045 | 0.030 |
| Calculated value of Pkh(22), - | 2.398 | 1.473 | 2.547 | 1.373 (1.616) 2 |
| Calculated value of Pkc(t), - | 3.657 | 2.443 | 3.801 | 1.878 (2.207) 2 |
| Parameter | Ravanson LK-48 | Electroline BC-50A | Turbo TV-50 L | ChTT-48 |
|---|---|---|---|---|
| kh(22), W/m2K | 0.8570 | 0.7410 | 0.8940 | 0.9360 |
| kc(20), W/m2K | 0.6690 | 0.5210 | 0.6950 | 0.7580 |
| dk/dt, W/m2 | 0.0174 | 0.0154 | 0.0165 | 0.0150 |
| Factor | Products’ Group | |||
|---|---|---|---|---|
| Refrigerators, Minibars | Beverage Coolers | Ice Generators | Air Conditioners | |
| Operating mode | Ongoing | Episodic | Episodic | Continuous, seasonal |
| The most important characteristics | P or E, ΔT | vc, ΔT, C | G, C | E or P, ΔT, C |
| Efficiency of thermoelectric material and modules | +++ | +++ | +++ | +++ |
| The overall layout, shape | + | + | ++ | + |
| Heat transfer conditions of radiators (heat exchangers) | ++ | ++ | + | ++ |
| The effectiveness of thermal insulation of the chamber (containers, ice molds) | ++ | + | 0 | 0 |
| Efficiency of alternating/direct current (AC/DC) power supply | + | + | + | + |
| Temperature control method | ++ | + | 0 | + |
| Cost-effectiveness of auxiliary equipment (chamber lighting, automation, fans, etc.) | + | + | 0 | ++ |
| Properties of the refrigerated product (food, water, air, etc.) | + | ++ | ++ | + |
Publisher’s Note: MDPI stays neutral with regard to jurisdictional claims in published maps and institutional affiliations. |
© 2021 by the authors. Licensee MDPI, Basel, Switzerland. This article is an open access article distributed under the terms and conditions of the Creative Commons Attribution (CC BY) license (http://creativecommons.org/licenses/by/4.0/).
Share and Cite
Filin, S.; Filina-Dawidowicz, L. Improvement of Criteria for Assessing the Energy Efficiency of Thermoelectric Refrigerators Used in Supply Chains. Energies 2021, 14, 1620. https://doi.org/10.3390/en14061620
Filin S, Filina-Dawidowicz L. Improvement of Criteria for Assessing the Energy Efficiency of Thermoelectric Refrigerators Used in Supply Chains. Energies. 2021; 14(6):1620. https://doi.org/10.3390/en14061620
Chicago/Turabian StyleFilin, Sergiy, and Ludmiła Filina-Dawidowicz. 2021. "Improvement of Criteria for Assessing the Energy Efficiency of Thermoelectric Refrigerators Used in Supply Chains" Energies 14, no. 6: 1620. https://doi.org/10.3390/en14061620
APA StyleFilin, S., & Filina-Dawidowicz, L. (2021). Improvement of Criteria for Assessing the Energy Efficiency of Thermoelectric Refrigerators Used in Supply Chains. Energies, 14(6), 1620. https://doi.org/10.3390/en14061620

