You are currently viewing a new version of our website. To view the old version click .
Energies
  • Article
  • Open Access

15 March 2021

Improvement of Criteria for Assessing the Energy Efficiency of Thermoelectric Refrigerators Used in Supply Chains

and
Faculty of Maritime Technology and Transport, West Pomeranian University of Technology in Szczecin, Ave. Piastów 41, 71-065 Szczecin, Poland
*
Author to whom correspondence should be addressed.
This article belongs to the Special Issue Energy Management Systems in Enterprises and Supply Chains

Abstract

Refrigerators play an important role in perishable goods supply chains and are expected to operate efficiently. Thermoelectric refrigerators need specific criteria for assessing their energy efficiency. The existing criteria do not take into account the insulation properties of a refrigerator cabinet, which results in a low credibility of the assessment of energy parameters of thermoelectric coolers. The aim of the research was to develop and approve a new universal criterion for assessing the energy efficiency of stationary thermoelectric refrigerators used in supply chains. It was proposed to replace the known criterion of specific power consumption with a new indicator Pk, that takes into account the overall thermal transfer coefficient of the refrigerator cabinet. Based on experimental studies, the approval of the proposed indicator was carried out on the example of a comparative analysis of four thermoelectric refrigerators from different manufacturers. The indicator application resulted in changes in ranking of the examined refrigerators. It was found that the proposed criterion allows us to assess the effectiveness of a thermoelectric cold source more adequately, including the electric power supply and temperature control system. The research results may constitute guidelines for the design and application of standards for assessing the effectiveness of thermoelectric refrigerators.

1. Introduction

Technical and technological progress in the 21st century is inextricably associated with the desire to reduce energy consumption by machines, devices and instruments in all branches of the world economy [1]. Energy efficiency primarily concerns refrigeration and air conditioning, including household appliances, commercial refrigeration and transport refrigerators.
Modern refrigerators include thermoelectric devices, which do not contain refrigerants, that cause them to be considered as environmentally friendly solutions, do not emit noise and are cheaper than their compressor counterparts [2]. Due to numerous advantages, thermoelectric refrigerators are the necessary and often the last links in perishable products (e.g., food etc.) delivery within the supply chains and are used in offices, hospitals, hotel rooms, means of transport, mobile cafes and shops, summer houses, etc. [3]. Along with the dynamic growth of the world production of thermoelectric refrigerators, the assortment of thermoelectric coolers increases and the chamber capacity of these refrigerators becomes more diverse. Thermoelectric refrigerators with a capacity of about 100 L and over this value are available on the market increasingly often. Apart from general-purpose refrigerators, these devices also include specialized devices, e.g., for wine and other beverages, cookies, medicines, etc. [4,5,6,7,8]. Nowadays, stationary thermoelectric refrigerators with a capacity of 40–60 L reflect the main development trend of this type of device and compete with similar refrigerators of other types [9,10].
The only significant disadvantage of thermoelectric refrigerators is their low energy efficiency compared to compressor devices. For instance, in the case of portable car refrigerators, power consumption is important only in terms of the risk of rapid battery discharge when the vehicle is stationary. Completely different requirements are applied to stationary refrigerators, which, like household refrigerators of other types, work continuously and should have the highest energy class. In accordance with the European Union Directives [11,12], from 1 July 2015, absorption refrigerators and coolers of other types (including thermoelectric ones) with an energy class below D cannot be sold on the European market. Such legal restrictions, against the background of the general global trend related to the reduction of energy consumption, force the designers of refrigerators not to limit their activities to computational optimization of devices [13,14], but also to look for innovative energy-saving solutions [15,16,17], and to improve the methods of assessing their energy efficiency [18,19].
So far, there are no standards defining criteria for assessing the energy efficiency of thermoelectric refrigerators. Existing European and national standards, including those specifying the test methods for the characteristics of compressor household refrigerators [20,21], can only be partially applied to thermoelectric devices. The method of refrigerator reference to a specific energy class, adopted in the aforementioned directives, is not only unclear and practically incomprehensible to the average consumer, but also inadequate to the specific operation and design of thermoelectric refrigerators.
When buying and evaluating the energy efficiency of thermoelectric refrigerators, the consumer faces a number of problems:
  • due to the lack of relevant standards, manufacturers usually do not provide detailed information on the operating conditions and method of determining the technical parameters of the refrigerator;
  • there is a lack of a comprehensive assessment method when comparing thermoelectric refrigerators and coolers of other types. It is hard to expect that such a universal method will be developed in the near future, as the energy efficiency of refrigerators is influenced by about two dozen factors, related both to its design and operation;
  • there is a lack of reliable criteria for the comparative evaluation of thermoelectric refrigerators. The first attempt to propose such a criterion was made in [18] and later developed in [19].
The efficiency of thermoelectric refrigerators may be assessed by indicators of annual or daily electricity consumption E, however, this is not a constant and reliable value. This value depends on the method of refrigerator operation, including: climatic zone, season of the year, location of the refrigerator, frequency and time of door opening, quantity and properties of stored products, thermostat setting level, voltage stability in the network and many other factors that are difficult to determine and model [6,22]. Hence, the annual energy consumption indicated by the manufacturer is usually an average value, the actual value may differ from the average one within the range of + 30… 40%.
Another energy parameter, which is much less dependent on the aforementioned factors, is the power consumption in the energy-saving mode Pe. Thermoelectric refrigerators, despite their similar design, may have diverse capacities and produced temperature differences. Therefore, it was proposed to relate the P or Pe values to the chamber capacity V (dm3) and temperature difference ΔT produced by the refrigerator. This allowed the so-called specific power consumption Pj (Equation (1)) to be determined, indicating the electrical power required to be supplied to the empty refrigerator to cool 1 dm3 of the chamber capacity by 1 °C [19]:
P j = P e V Δ T   ( W / dm 3   K ) .
The authors of this evaluation criterion emphasized the limited nature of its application. It cannot be used to compare devices with significantly different V and ΔT values, e.g., a beverage cooler and a freezer, or a portable refrigerator with 10-L chamber and a display cabinet with a 200-L chamber, etc. The correctness of comparative assessment carried out with the use of the Pj indicator can be guaranteed only for devices of one class, with a similar purpose, as well as similar values of the aforementioned parameters [19]. The experience gathered by the authors of this paper in recent years shows that even with such stringent restrictions, the Pj indicator does not fully correctly reflect the energy efficiency of a thermoelectric refrigerator (Table 1).
Table 1. Technical characteristics of modern stationary thermoelectric refrigerators.
Table 1. Technical characteristics of modern stationary thermoelectric refrigerators.
Technical DataManufacturer, Model
OmniTec (Spain), Advance Plus 42Indel B (Italy-Germany), DT-40 plusElectro-Line (Canada), BC50ATurbo
(Germany-China), TV-50L
Grass Cavagna Group (Poland), LK-48ZUT (Poland), ChTT-48
Useful chamber capacity, V, l424050504848
Storage temperature range in the chamber, Tcham, °C3…85…156.5…155…125…126…12
AC power supply voltage, U~, V230115/23023023023012
Installed power Pmax, W726050707062
Power consumption in economy mode Pe, W253115333016
(18.8) 1
Average daily power consumption, E, kWh/24 h0.60.750.360.80.80.384
Specific power consumption Pj, W/m3K0.0350.0520.0220.0420.0430.025
(0.029) 1
Weight, m, kgno data15.513.013.213.213.5
1 Calculated for the supply from the 230 V alternating current network, assuming that the efficiency of the converter 230 V AC/12V DC is 85% [23].
The analysis of data presented in Table 1 shows that the Pe and Pj values of the Electroline refrigerator significantly differ from the same indicators of the main competitors (except the ChTT-48 refrigerator, which has a different purpose, aggregate construction and a method of temperature regulation [24]). This fact cannot be explained on the basis of the technical data shown in Table 1 and other information available in the Electroline refrigerator user manual. Only a thorough examination of the Electroline refrigerator allowed us to establish that this device has thicker insulation with a chamber capacity similar to other models [19].
It should be noted that the energy efficiency of each refrigerator is influenced by the refrigerator’s overall thermal transfer coefficient k [25], which is not included in Equation (1). In turn, this coefficient value depends on the used insulation material, and its thickness may also be tested differently.
The aim of the research, the results of which are presented in this article, is to develop and approve a new universal criterion for assessing the energy efficiency of stationary thermoelectric refrigerators used in supply chains. It was proposed to replace the specific power consumption indicator Pj (used in the case of compressor refrigerators) with a new indicator of relative power consumption Pk, that takes into account the overall thermal transfer coefficient k of the cabinet. As a result of experimental studies, in which four refrigerators produced by different manufacturers were examined, the possibility of using the proposed criterion to assess the energy efficiency of refrigerators was verified. The overall thermal transfer coefficient k dependence on ambient and average insulation temperatures was established.
Section 2 of the article contains a short analysis of literature on efficiency of thermoelectric refrigerators operation. Section 3 describes the research methodology, including the proposition of the new indicator, the characteristics of the research objects, as well as the method of conducting the experimental study. The research results and discussion are presented in Section 4. Conclusions were drawn and directions of future research were formulated in Section 5.

2. Literature Review

The current literature contains the results of research on the energy efficiency of thermoelectric refrigerators [26]. Various designs of thermoelectric equipment and their thermoelectric devices [27] were analyzed, including portable solar thermoelectric refrigerators [28], portable automobile refrigerators [29] and others. The work efficiency of hybrid energy systems using thermoelectric generators has been investigated [30,31]. The optimal location for the thermoelectric refrigerator was simulated using numerical analysis [32]. It was stated that it is important to operate these refrigerators flexibly by supplying them with different voltages under various working conditions to ensure energy efficiency and high cooling performance. Moreover, attention was paid to the issue that thermoelectric performance is affected by the fan mode and velocity of an airflow across the heat sink [33].
Astrain et al. [34] stated that relevant improvements can be made in thermoelectric refrigeration efficiency by the proper optimization of the heat exchangers. The optimal performance of a thermoelectric refrigerator would be obtained when the temperature gradient between the hot and cold sides of the thermoelectric module is kept to a minimum [35]. Ding et al. [36], as well as Luo et al. [37] explored the effect of total heat transfer surface area on the optimal performance of the thermoelectric refrigerators.
Available literature positions widely analyze the coefficient of performance (COP) of thermoelectric refrigerators estimated on the basis of experimental studies results [7,35,38]. Fairuz Remeli et al. [39] designed and built a mini thermoelectric Peltier cooler to validate the theoretical thermal resistance model. It was found that the Peltier cooler was able to produce COP higher than 0.5 the output of which was quite high compared to previous studies. Çağlar [40] paid attention to the issue that the cooling COP of the system of an investigated portable mini thermoelectric refrigerator driven by a Peltier element could decrease from 0.351 to 0.011 while the temperature of the cooled space changes from 293 K to 254.8 K. Rahman et al. [28] conducted experimental studies to examine COP of a novel portable solar thermoelectric refrigerator. In turn, Yilbas and Sahin [41] found that the location of the thermoelectric generator in between the condenser and the evaporator decreases the coefficient of performance of the combined system.
Chen et al. [42] derived two analytical formulae for cooling load and COP versus working electrical current. Meng et al. [27] proposed COP versus the working electrical current of the combined device, as well as analytical formulae for the stable working electrical current. However, there are no reliable benchmarks (indicators) for comparative evaluation of thermoelectric refrigerators that take into account the variety of these device designs and modes.
Based on the analysis of the available literature conducted, it could be stated that the criteria for assessing the energy efficiency of thermoelectric refrigerators require improvement. This justifies the necessity to undertake the research in this subject area.

3. Materials and Methods

3.1. Proposal of a New Criterion for Assessing the Efficiency of Thermoelectric Refrigerators

Let us analyze the Equation (1) in detail. Since the chamber capacity V does not include all the essential design features of the refrigerator, in Equation (1) the value of V could be replaced by the product of kF, where k—refrigerator thermal transfer coefficient, F—average heat transfer surface, as it is defined in Equation (2):
F = F i F e   ( m 2 ) ,
where:
Fi and Fe—internal (from the chamber side) and external (from the surrounding side) heat exchange surfaces.
As a result, Equation (1) is transformed into the proposed form (Equation (3)):
P k = P e k F Δ T   ( - ) .
Compared to Pj, the proposed Pk indicator is dimensionless. It shows the ratio of the power consumed by the refrigerator in the energy-saving cooling mode to the minimum power Q ˙ min , resulting from the heat balance of the empty refrigerator chamber (Equation (4)) considering the lack of heat sources other than the surroundings, i.e., Q ˙ min = Q i n .
Q ˙ i n = k F Δ T   ( W ) ,
where:
k–overall thermal transfer coefficient of the chamber, which can be calculated or experimentally determined, as opposed to the local coefficient, where k was measured separately for each wall [25].
The ε-value inverse to Pk (i.e., ε = 1 / P k ) can be treated as an integral efficiency of a thermoelectric unit together with its power supply and temperature control systems.
When calculating the overall thermal transfer coefficient k of any insulated object, it is impossible to directly apply the relationship presented in Equation (4), if this object has a different or a variable insulation thickness of individual walls (e.g., domestic refrigerators, refrigerated containers, refrigerated wagons, etc.). With variable insulation thickness, the average value between the minimum and maximum values may be used for simplification. In this case, the k-value should be specified for each i wall separately (ki coefficient). For a multi-layer flat partition, the value of the thermal transfer coefficient is determined from the dependence, resulting from the Fourier law and the Newton–Richmann law (Equation (5)):
k i = 1 1 α w + j = 1 n δ j λ j + 1 α z   ( W / m 2 K ) ,
where:
αw, αz—heat transfer coefficients for external and internal sides of the partition (W/m2K);
Δj—thickness of the material for the j-th layer of the partition (m);
λj—thermal conductivity of the material for the j-th layer of the partition (W/mK).
Then the k-value of the whole object can be obtained using Equation (6):
k = ( k i F i ) F   ( W / m 2 K ) .
In the case of small objects (such as thermoelectric refrigerators), it is advisable to experimentally determine the k coefficient, that on the one hand is not a laborious process, and, on the other hand, gives greater accuracy of its determination than analytically. Taking into account the k coefficient in assessment of energy efficiency of thermoelectric refrigerators will significantly improve the quality of the comparative assessment of these devices (and other similar refrigeration facilities), at the same time extending the scope of the given method application.

3.2. Methods Used to Assess k Coefficient

Both stationary and dynamic methods can be used to study the overall k coefficient of various objects [43,44]. Stationary methods are preferred to apply for relatively small objects (domestic and commercial refrigerators, refrigerated furniture, refrigerated cars, refrigerated containers) [43,45]. Among them the methods of internal heating and internal cooling are distinguished. The heating method gained more popularity due to the ease of measuring the heater’s power comparing to very bothersome measurement of the cooling capacity of cold source. The heating method is based on two basic assumptions:
(1)
the insulation material is isotropic;
(2)
the thermal resistance of the insulating layer does not depend on the direction of the heat flux.
Each of the aforementioned refrigerators has its own specificity for conducting research. Methodology of k measurement in thermoelectric refrigerators is described in detail in [19]. It is known that the thermal conductivity λ, which plays a key role in determining the k-value, depends on the average insulation temperature [46]. Therefore, manufacturers of insulation materials generally provide users with information about the temperature at which the given λ-value was measured. Information on the λ(t) relationship, describing dependence of λ on temperature t, may be found much less frequently. This information may be provided by the manufacturer [47], but usually it is known from research studies [48]. These data show that for materials with closed pores, for example, for rubber, the increase in λ, together with a temperature growth of one degree, reaches 0.1 mW/mK [47], but for polyisocyanurate (PIR) sandwich panels from different manufacturers—about 0.12 mW/mK respectively [48]. This increase is perceived as relatively small, therefore, in most practical methods it is recommended to ignore this relationship if the temperature changes within a range of ±10 °C.
The results of preliminary research carried out by the authors of this paper showed that in the case of measurement of refrigerators k coefficient, the influence of temperature is much greater than in the cases described above. This is due to differences in conducting λ and k tests. These differences are mainly connected with the design features of the refrigerators: shifting from linear to three-dimensional (volumetric) measurement, the presence of a fan in the chamber (which was not specific for previous generation of devices), relatively low thermal resistance of the thermoelectric module(s).
In order to obtain the most correct result of the k-value measurement, tests should be carried out in temperature conditions similar to the conditions of everyday use of the refrigerator. This means that the average insulation temperature should be in the range of +15 ± 5 °C, assuming that the temperature in the chamber is regulated in the range of 5… 10 °C, and the ambient temperature is changing within the range of +20… +30 °C. The results of many years of experience in investigating the k coefficient of refrigerated car bodies [43] show that maintaining a stable temperature in the test room at 5... 10 °C is a significant technical problem. Therefore, an alternative solution may be applied using the method of internal heating at higher temperatures with simultaneous determination of the k(t) dependence. Considering that the aim of the research was not connected directly with very detailed determination of k-value, but with the possibility to carry out the comparative analysis of thermoelectric refrigerators, this alternative method was used in this research.

3.3. Research Objects

Four thermoelectric refrigerators produced by different manufacturers were selected for the experimental research (Figure 1). The basic technical characteristics of selected refrigerators are presented in Table 2. The examined refrigerators were chosen, because they have similar (declared by the manufacturer and measured) chamber capacity V, however, it was revealed that they have different k and F values.
Figure 1. Examined thermoelectric refrigerators (from the left): Ravanson LK-48, Electroline BC-50A, Turbo TV-50L, ChTT-48.
Table 2. Selected parameters of the examined thermoelectric refrigerators.
In all refrigerators, the refrigeration unit is located on the rear wall of the cabinet and includes fans on both sides of the thermoelectric module. One module is installed in Ravanson LK-48, Electroline BC-50A and Turbo TV-50L refrigerators, while ChTT-48 refrigerator has two thermoelectric modules.
Thermal insulation of refrigerators is made of polyurethane foam with closed cells, based on two basic components: aliphatic isocyanate and aliphatic polyol. The thermal conductivity coefficient λ of this foam is 0.024–0.026 W/mK.

3.4. Description of the Experiment Site

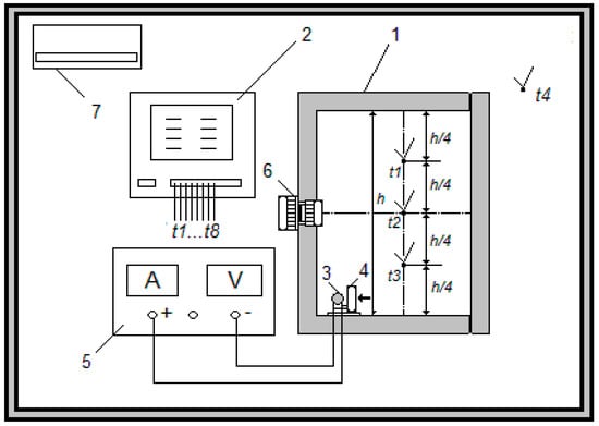
Particular refrigerators were tested separately. The examined thermoelectric refrigerator (object 1 in Figure 2) was placed on the table at a height of 0.80 m from the floor. An 8-channel AR206 type recorder 2 with a data display resolution of 0.1 °C was used to record the temperature. Measurement of all temperatures was carried out with J-type thermocouples installed in accordance with the standards [20,21], as shown in Figure 3. Apart from thermocouples, an electric heater 3 and an axial fan 4, identical to the one placed on the cold side of the thermoelectric unit 5, were installed in the refrigerator cabinet. The heater was powered by a 3010 DC Power Supply 6 with a voltage stability of ≤0.01% ± 2 mV and a current stability of ≤0.2% ± 3 mA. The test stand was located in a room with temperature control ranging from +18 to +25 °C. The air conditioner 7 ensured the accuracy of maintaining the temperature in the range of +0.3 °C.
Figure 2. A simplified schematic diagram of the test stand for measuring the k coefficient of thermoelectric refrigerators.
Figure 3. Arrangement of heater and thermocouples in the refrigerator cabinet during the k coefficient measurements.

3.5. Methodology of Experimental Study

In order to obtain the k(ta) relationship, the tests of each refrigerator were carried out at three ambient temperatures ta: 18, 22 and 25 °C. The set temperature was established in the room before the heater was turned on. During the experimental tests, the power and temperature parameters were recorded every 15 min. The time needed to achieve the set working conditions in the examined refrigerators was about 170 min after turning on the heater and did not depend on the ambient temperature. The steady state of the refrigerator was assumed when the temperature in the chamber did not change by more than +0.1 °C during each measurement within one hour. The final record of ΔT was performed 180 min after turning on the refrigerator.
The heater’s power was selected to be as close as possible to the cooling capacity of the refrigeration unit in the energy-saving mode. The fan in the chamber was connected to the power supply in parallel to the heater. This fan maintains the ability to operate under reduced supply voltage from the nominal value of 12 V DC to 5.0–5.5 V DC [49]. Hence, the supply voltage of the heater-fan unit was assumed to be 6.0 V and the voltage stabilization mode was selected. The power parameters were constant during the tests of selected refrigerators. The final values of the current intensity depending on the temperature varied within ±0.01 A.
When testing the λ coefficient of materials, it is recommended to set the temperature difference between two planes (surfaces) of the tested sample not less than 20 °C [46] (similar recommendations are applied to k coefficient testing for refrigerated chambers and refrigerated vehicles). The greater this difference, the more accurate the measurement of λ would be. However, typical refrigerators selected for the tests, in the energy-saving mode do not provide the difference of ΔT = 20 °C, but only 13… 16 °C. Therefore, during the tests the temperature difference (between the average temperature in the chamber and the environment) was kept close to 20 °C. The difference ΔT = 20 °C was achieved by placing an electric heater in the chamber. This is a typical test method for refrigerators and is known as the internal heating method.
In the 1980s, experts from the Ukrainian Research Institute For Household Electrical Machines (Kiev, Ukraine) put forward the thesis that when testing k coefficient of domestic absorption refrigerators using the internal heating method, in order to obtain greater measurement accuracy the tested refrigerator should be placed on the floor or the table top “upside down”. This approach allows the heat flux to reverse through the insulation and, therefore, the cabinets of these refrigerators are not symmetrical with respect to the central horizontal plane. As a rule, cabinets of domestic refrigerators have different insulation thicknesses on individual walls and the internal elements of the refrigeration unit are also not symmetrically arranged, i.e., on the rear wall under the top. These elements constitute the so-called “thermal bridges”, which have a significant impact on the k-value. Unlike absorption devices, in the examined thermoelectric refrigerators the forced air circulation in the chamber was used, which effectively equalizes the heat exchange conditions on individual walls, while the aggregate is placed at almost half height of the chamber (Figure 2 and Figure 3). Additionally, it was decided to verify this thesis in terms of its application to thermoelectric refrigerators. Therefore, one of the examined refrigerators (Ravanson LK-48) was tested in two positions: normal (vertical) and upside down. In this second position, the refrigerator was placed on four stands (coasters) made of a material with a low thermal conductivity coefficient λ, the height of which corresponded to the height of the legs of this refrigerator.

4. Results and Discussion

A fragment of the measurements made during the start-up period of the tested Electroline (▽ channel 7) and ChTT-48 (△ channel 6) refrigerators is presented in Figure 4. Similar measurements were carried out for all examined refrigerators. Additionally, devices’ power and energy consumption, as well as voltage were measured.
Figure 4. The course of the ambient temperature (x channel 4) and the temperature in the geometric center of the chamber during comparative analysis of the Electroline (▽ channel 7) and ChTT-48 (△ channel 6) refrigerators.
The results of determining the k coefficient on the basis of measurements, using the Equation (4), are presented in Table 3. The difference in the measured k-values of four refrigerators is clearly visible. As expected, the Electroline BC-50A refrigerator, which has a greater insulation thickness, showed the best k coefficient. The measured k-value at an ambient temperature of 22 °C was 0.741 W/m2K. The measurement results conducted for other refrigerators were 15–25% worse.
Table 3. Determined overall k coefficient of thermoelectric refrigerators of different manufacturers at ambient temperature of 22 °C and the heater heating power 17.4 W.
As a result of research on the k coefficient of thermoelectric refrigerators at different ambient temperatures, it was possible to obtain dependencies of this coefficient on temperature. The nature of the studied k(t) dependencies can be described as linear, with a very significant impact of temperature, both ambient ta, as well as average insulation temperature tin (Figure 4 and Figure 5).
Figure 5. The values of the overall thermal transfer coefficient k of four refrigerators, calculated on the basis of the experiment data depending on the ambient temperature ta.
The general form of the k(t) dependence for the external heating mode can be presented using Equation (7):
k h ( t ) = k h ( 22 ) d k d t ( 22 t a ) ,
where:
kh(t)—overall kh coefficient in heating mode at any ambient temperature ta in the range from 15 to 32 °C;
kh(22)—overall kh coefficient at an ambient temperature of 22 °C.
For the cooling mode, Equation (7) takes the following form (Equation (8)):
k c ( t ) = k c ( 20 ) d k d t ( 20 t i n _ ) ,
where:
kc(t)—overall kc coefficient in cooling mode at an average insulation temperature tin in the range of 10…36 °C;
kc(20)—overall kc coefficient at an insulation temperature of 20 °C.
The reference points (temperatures appeared in brackets of Equations (7) and (8) for calculating kc and kh can be any within the given temperature ranges. The obtained values of kh(22), kc(20) and dk/dt for particular models of refrigerator are presented in Table 4.
Table 4. Results of determining the components and coefficients occurring in Equations (7) and (8).
Very small difference in dk/dt values indirectly indicates that all refrigerators use the same thermal insulation material, and the discrepancies in k-values between the refrigerators models are the result of differences only in the design of these refrigerators.
The final result of determining the Pk indicator depends on the reference temperature. There are at least two possibilities to determine Pk:
  • assuming the k-value at a specific ambient temperature, e.g., at ta = 22 °C, on the basis of the data presented in Figure 5 and Table 4; this results in the Pkh(22) value (Table 3);
  • assuming the k-value at the average insulation temperature, e.g., when the refrigerator is operating in the energy-saving mode, using the dependencies presented in Figure 6 and Equation (8); this results in the Pkc(t) value (Table 3).
    Figure 6. The values of the overall thermal transfer coefficient k of four refrigerators, calculated on the basis of the experiment data depending on the average insulation temperature tin.
Depending on the adopted reference temperature and the operating mode of the refrigerator, the results of Pk determination for the same refrigerator differ (Table 4). If, during the tests, the k-values of refrigerators were in the range 0.70–0.96 W/m2K with an average insulation temperature in the range of 28–35 °C, when converting these values to the cooling mode conditions, the range of k-values drops to 0.52–0.76 W/m2K (Table 4). So an average decrease in k of about 25% is observed. Nevertheless, the linear nature of the relationship k(t) indicates the possibility of using the internal heating method in the comparative analysis of energy efficiency of thermoelectric refrigerators. This difference does not have a significant impact on the ranking of refrigerators according to the Pk index in the comparative analysis.
During the research, an attempt was made to verify the thesis about the influence of the vertical orientation of the refrigerator when testing the k coefficient by means of internal heating. The results are shown in Figure 5. When the Ravanson LK-48 refrigerator was placed upside down, the result of the k-value was about 2.5% worse compared to the result achieved for the cooler’s normal (vertical) placement. If these results are not treated as an experimental error, then the only reasonable explanation for this difference may deal with various heat transfer conditions at the rear wall of the cabinet. Such differences can be reduced to two design features of refrigerators: the cooling unit is positioned not strictly on the center line in the vertical of the refrigerator, but closer to the upper side of chamber; in addition, openings for the outflow of warm air from the unit’s radiator in the side walls of the refrigerator are located only in the upper part of the refrigerator chamber.
It should be expected that when the refrigeration unit is placed closer to the top of the chamber or directly on its top wall, the discussed differences will be even greater. The obtained results are of a limited nature and so far do not allow for drawing far-reaching conclusions. The questions about the kind of settings (normal or inverted) that will better reflect the actual operating conditions of the refrigerator, their possible application recommendation under specific conditions, constitute the subject of separate analysis and discussion.
Modern thermoelectric refrigerators, including those described in the article, provide a relatively small temperature difference, namely 15–17 K, rarely 20 K. This means that the average temperature in the chamber is within the range of 5–10 °C. Considering forced convection both outside the unit and inside the chamber, it turns out that the contribution of radiation to the overall thermal balance of the chamber does not exceed 1.5%, i.e., it is within the calculation error, therefore, the influence of radiation was ignored.
A comparative analysis of k measurement results for Ravanson and ChTT-48 refrigerators is of particular interest, since the second one was built as a result of the modification of the first refrigerator mentioned [24]. The modification covered the complete disassembly of the Ravanson refrigerator unit together with the power supply and temperature control system, as well as replacement of the aforementioned elements with the author’s original unit and specific temperature control system [16]. Two thermoelectric modules instead of one and heat exchangers almost twice as large on both sides of the refrigerator were installed in ChTT-48. As a result of such processing, additional thermal bridges were created, which noticeably worsened the insulating properties of the chamber, as can be observed from the data presented in Table 3, Table 4 and Figure 4. Nevertheless, all unit indicators of the ChTT-48 refrigerator (both Pj and Pk) were significantly improved. It was possible due to three factors:
  • reduction of the supply current of each ChTT-48 refrigerator module means that their operation takes place in a very similar mode to the maximum energy efficiency mode;
  • better heat exchange conditions on both sides of the refrigeration unit allowed the temperature difference generated by the module to be reduced by almost 10 K, which in turn resulted in an efficiency increase;
  • there is a lack of losses related to the regulation of voltage and current.
Moreover, comparing the parameters of Electroline and ChTT-48 refrigerators (Table 1, Table 2, Table 3 and Table 4) it should be highlighted that the competition of various methods of temperature control was observed (proportional-in the Electroline refrigerator and two-position in the ChTT-48 refrigerator) against the significantly better insulating properties of the Electroline refrigerator cabinet.
Summarizing the analysis, it should be noted that various design and operational factors have a different degree of influence on the efficiency of thermoelectric devices (Table 5). Improving the energy characteristics of such devices is not limited only to increasing the efficiency of thermoelectric materials. The total influence of other factors is comparable, and often even exceeds the influence of the materials’ effectiveness. Among the factors that have a strongest influence on thermoelectric devices operation in the case of refrigerators and minibars only, the insulation efficiency is not related directly to the design and characteristics of the thermoelectric unit. Therefore, the influence of the insulation properties of the cabinet should be taken into account in the comparative analysis of thermoelectric devices, and the introduction of k coefficient into the calculation formula (3) allows this.
Table 5. Qualitative analysis of the degree of influence of the selected design and operational factors on the most important technical characteristics of household thermoelectric devices.

5. Conclusions

The article presents a new approach to assessing the energy efficiency of thermoelectric refrigerators within supply chains that may be used to assess the effectiveness of thermoelectric refrigerators and their comparison.
The analysis of the results obtained allowed us to draw the following conclusions:
  • When assessing and comparing the energy efficiency of thermoelectric refrigerators, the application of the new proposed Pk indicator (instead of previously used Pj indicator) allows chamber insulation properties to be distinguished and a focus on the evaluation of the thermoelectric unit along with the power supply and temperature control system.
  • Approval of the Pk indicator application on the example of comparative analysis of efficiency of refrigerators with similar chamber capacity, produced by different manufacturers, showed that the new indicator more adequately reflects the level of thermoelectric cold source excellence. The results obtained using the Pk indicator significantly depend on the average insulation temperature adopted for the determination of the overall thermal transfer coefficient k of the chamber. It could be stated that the Pkc(t) value should be used corresponding to the average insulation temperature in the steady cooling mode. In this case, the current ranking of refrigerators may change (as was shown in Table 3, the ChTT-48 refrigerator achieved better results).
  • For thermoelectric refrigerators it is recommended to determine the k coefficient experimentally. For this purpose, the internal heating method may be used, but under the condition that during these tests the average insulation temperature tin(h) is maintained at the same level as temperature in cooling mode tin(c) (tin(h) = tin(c)). If it is technically impossible to meet this condition, the dependence k(tin) should be obtained and the k-value should be converted to the appropriate temperature, as was shown in the paper.
  • Comparison of the Pk values with and without taking into account the efficiency of the thermoelectric power supply system of the refrigerator, on the example of ChTT-48 refrigerator, allows us to assess the implication of this efficiency in the energy efficiency of the refrigerator.
  • The known, although insignificant, advantage of a proportional control system (compared to two-level control) in 230 V thermoelectric domestic refrigerators does not mean that this control type has an advantage in transport applications, i.e., when powered from the 12 V DC network.
  • Over the last 10–15 years, the attention of researchers and designers of thermoelectric refrigerators was focused on the conditions of heat transfer on the unit sides, as well as the efficiency of the power supply and temperature control system (assuming the same level of effectiveness of thermoelectric materials and modules with these materials). Considering this, it was possible to take a step forward reducing losses on heat exchangers and losses related to the less economical mode of operation of the thermoelectric module. As a result of the implemented innovations in transport refrigerators, where there are no losses related to the conversion of alternating current into direct current, it was possible to achieve a significant improvement in energy efficiency indicators. The presented research results show a further way to improve the energy efficiency of stationary thermoelectric refrigerators, namely strengthening the insulation of the chamber. Considering the desire to reduce the weight of portable refrigerators, this solution was for a long time ignored by designers of thermoelectric refrigerators. The expansion of stationary refrigerators in the thermoelectric coolers market highlights the validity and relevance of this direction. Strengthening the insulation allows a double effect to be achieved: energy savings and lowering the temperature level in the chamber, which in turn extends the storage time of products in the refrigerator, and consequently improves the supply chain functioning.
The proposed indicator for assessing the energy efficiency of thermoelectric refrigerators should primarily help manufacturers of these devices to correctly assess the technical level of their products, and make the necessary corrections to the applied technical solutions in order to ultimately strengthen their position in the market. It will also be useful for consumers who obtain an objective tool for comparative assessment of refrigerators.
The results of presented research provide the basis for the target implementation of the proposed indicator (after its further approval and possible improvement) to the standards concerning the assessment of the energy efficiency of thermoelectric refrigerators.
The future directions of our research will focus on further analysis and investigation related to the energy efficiency of refrigerators, including thermoelectric ones, constituting important devices used in the supply chains of food and other perishable products. Analyses concerning the criteria for assessing energy efficiency, as well as error analysis, will be conducted on a larger number of refrigerator models, extending the research to the available range of thermoelectric refrigerators manufactured in the world. These studies are within the field of sustainable development of the energy economy.

Author Contributions

Conceptualization, S.F. and L.F.-D.; methodology, S.F.; software, S.F.; validation, S.F. and L.F.-D.; formal analysis, S.F.; investigation, L.F.-D.; resources, L.F.-D.; data curation, L.F.-D.; writing—original draft preparation, S.F.; writing—review and editing, L.F.-D.; visualization, S.F. and L.F.-D.; supervision, S.F.; funding acquisition, L.F.-D. All authors have read and agreed to the published version of the manuscript.

Funding

This research was funded by West Pomeranian University of Technology, Szczecin, Poland. In addition, if accepted, the APCs was funded by West Pomeranian University of Technology, Szczecin, Poland.

Institutional Review Board Statement

Not applicable.

Data Availability Statement

Not applicable.

Acknowledgments

The authors would like to acknowledge West Pomeranian University of Technology in Szczecin, Poland for funding this work.

Conflicts of Interest

The authors declare no conflict of interest. The funders had no role in the design of the study; in the collection, analyses, or interpretation of data; in the writing of the manuscript; or in the decision to publish the results.

References

  1. Viederyte, R.; Paulauskiene, T.; Anne, O.; Abele, L. Industrial symbiosis efficiency parameters in context of Regional sustainable development. IOP Conf. Ser. Earth Environ. Sci. 2019, 390, 012050. [Google Scholar] [CrossRef]
  2. Beretta, D.; Neophytou, N.; Hodges, J.M.; Kanatzidis, M.G.; Narducci, D.; Martin-Gonzalez, M.; Beekman, M.; Balke, B.; Cerretti, G.; Tremel, W.; et al. Thermoelectrics: From history, a window to the future. Mater. Sci. Eng. R Rep. 2019, 138, 100501. [Google Scholar] [CrossRef]
  3. Filin, S.; Owsicki, A.; Zakrzewski, B. Badania Eksperymentalne Stacjonarnych Chłodziarek Termoelektrycznych (Experimental Studies of Thermoelectric Coolers); Astroprint: Odessa, Ukraine, 2010; 120p. (In Polish) [Google Scholar]
  4. Enescu, D.; Ciocia, A.; Mazza, A.; Russo, A. Solutions based on thermoelectric refrigerators in humanitarian contexts. Sustain. Energy Technol. Assess. 2017, 22, 134–149. [Google Scholar] [CrossRef]
  5. Reid, E.; Barkes, J.; Morrison, C.; Ung, A.; Patel, R.; Rebarker, C.; Panchal, P.; Vasa, S. Design and Testing of a Thermoelectrically-Cooled Portable Vaccine Cooler. J. Young Investig. 2018, 35, 50–55. [Google Scholar] [CrossRef]
  6. Gökçek, M.; Şahin, F. Experimental performance investigation of minichannel water cooled-thermoelectric refrigerator. Case Stud. Therm. Eng. 2017, 10, 54–62. [Google Scholar] [CrossRef]
  7. Mirmanto, M.; Nurchayati, N.; Musa, Z. Experimental performance of a mini thermoelectric refrigerator due to different powers. JP J. Heat Mass Transf. 2019, 18, 343–362. [Google Scholar] [CrossRef]
  8. Ciocia, A.; Mazza, A.; Russo, A.; Spertino, F.; Enescu, D. Experimental investigations to characterize power quality of AC supplied thermoelectric refrigerators. In Proceedings of the 52nd International Universities Power Engineering Conference (UPEC), Heraklion, Greece, 28–31 August 2017; p. 17451304. [Google Scholar] [CrossRef]
  9. Filin, S.O. Comparative analysis of energy characteristics of modern thermoelectric refrigerators. J. Thermoelectr. 2017, 6, 84–93. [Google Scholar]
  10. Pourkiaei, S.M.; Ahmadi, M.H.; Sadeghzadeh, M.; Moosavi, S.; Pourfayaz, F.; Chen, L.E.; Yazdi, M.A.P.; Kumar, R. Thermoelectric cooler and thermoelectric generator devices: A review of present and potential applications, modeling and materials. Energy 2019, 186, 115849. [Google Scholar] [CrossRef]
  11. Commission Delegated Regulation (EU) No 1060/2010 of 28 September 2010 supplementing Directive 2010/30/EU of the European Parliament and of the Council with regard to energy labelling of household refrigerating appliances (text with EEA relevance). OJ L 2010, 314, 17.
  12. Commission Regulation (EC) No 643/2009 of 22 July 2009 implementing Directive 2005/32/EC of the European Parliament and of the Council with regard to ecodesign requirements for household refrigerating appliances (text with EEA relevance). OJ L 2009, 191, 53.
  13. Romanyuk, I.F. Household thermoelectric refrigerator in quasi-stationary mode. In XVIII International Forum on Thermoelectricity; Institute of Thermoelectricity: Chernivtsi, Ukraine, 26–30 October 2020; 12p. [Google Scholar]
  14. Vainer, A.L.; Moiseev, V.F. Minimization of power consumption of thermoelectric cooler at positional control. J. Thermoelectr. 2002, 2, 68–71. [Google Scholar]
  15. Astrain, D.; Vian, J.G.; Domı́nguez, M. Increase of COP in the thermoelectric refrigeration by the optimization of heat dissipation. Appl. Therm. Eng. 2003, 23, 2183–2200. [Google Scholar] [CrossRef]
  16. Filin, S.; Jasińska, B.; Zakrzewski, B.; Chmielowski, M. The Method of Reducing an Energy Consumption of Thermoelectric Refrigerator and Thermoelectric Refrigerator. European Patent Application Number EP14461596.0, 12 December 2014. [Google Scholar]
  17. Min, G.; Rowe, D.M. Experimental evaluation of prototype thermoelectric domestic-refrigerators. Appl. Energy 2006, 83, 133–152. [Google Scholar] [CrossRef]
  18. Anatychuk, L.I.; Filin, S.O.; Zakrzewski, B. The results of experimental research of competitiveness of thermoelectric method of refrigeration in trade cooling machinery. In Proceedings of the 39th Congress on HVAC&R, Belgrade, Serbia, 3–5 December 2008; pp. 214–222. [Google Scholar]
  19. Filin, S.; Owsicki, A. Zasady Projektowania i Eksploatacji Chłodziarek Termoelektrycznych (Principles of Design and Operation of Thermoelectric Coolers); ZAPOL: Szczecin, Poland, 2010; 168p. (In Polish) [Google Scholar]
  20. UNI/EN/ISO 7371:2000. Household Refrigerating Appliances—Refrigerators with or without Low-Temperature Compartment—Characteristics and Test Methods. Available online: https://standards.iteh.ai/catalog/standards/sist/c2295d10-db26-45f8-a85a-45b5e1c527b9/sist-en-iso-7371-2000-a1-2000 (accessed on 13 March 2021).
  21. EN 153:2006. Methods of Measuring the Energy Consumption of Electric Mains Operated Household Refrigerators, Frozen Food Storage Cabinets, Food Freezers and Their Combinations, Together with Associated Characteristics; Jordanian Standard and Metrology Organization: Hashemite, Jordan, 2013. [Google Scholar]
  22. Meng, F.; Chen, L.; Sun, F. Performance optimization for two-stage thermoelectric refrigerator system driven by two-stage thermoelectric generator. Cryogenics 2009, 49, 57–65. [Google Scholar] [CrossRef]
  23. Philin, S.O.; Danko, V.A. Rational methods and means for temperature control in domestic thermoelectric refrigerators and thermostats. J. Thermoelectr. 1998, 2, 26–32. [Google Scholar]
  24. Filin, S.; Chmielowski, M.; Jasińska, B. Energy efficiency investigations of modern thermoelectric refrigerators. Part 2. Experimental studies of domestic refrigerator Ravanson LK-48. Chłodnictwo 2015, 9, 16–19. (In Polish) [Google Scholar] [CrossRef]
  25. Bogucki, W. Metoda badań lokalnego współczynnika przenikania ciepła izolacji cieplnej chłodniczych nadwozi samochodowych (The method of testing the local heat transfer coefficient of thermal insulation of cooling car bodies). Chłodnictwo 1999, 5, 14–19. (In Polish) [Google Scholar]
  26. Jugsujinda, S.; Vora-ud, A.; Seetawan, T. Analyzing of thermoelectric refrigerator performance. Procedia Eng. 2011, 8, 154–159. [Google Scholar] [CrossRef]
  27. Meng, F.; Chen, L.; Liu, X. Performance optimization for a multielement thermoelectric refrigerator with linear phenomenological heat transfer law. In Proceedings of the 31st International Conference on Efficiency, Cost, Optimization, Simulation and Environmental Impact of Energy Systems, ECOS 2018, Guimaraes, Portugal, 17–21 June 2018; p. 146173. [Google Scholar]
  28. Rahman, S.M.A.; Hachicha, A.A.; Ghenai, C.; Saidur, R.; Said, Z. Performance and life cycle analysis of a novel portable solar thermoelectric refrigerator. Case Stud. Therm. Eng. 2020, 19, 100599. [Google Scholar] [CrossRef]
  29. Chinguwa, S.; Musora, C.; Mushiri, T. The design of portable automobile refrigerator powered by exhaust heat using thermoelectric. Procedia Manuf. 2018, 21, 741–748. [Google Scholar] [CrossRef]
  30. Söylemez, E.; Alpman, E.; Onat, A. Experimental analysis of hybrid household refrigerators including thermoelectric and vapour compression cooling systems. Int. J. Refrig. 2018, 95, 93–107. [Google Scholar] [CrossRef]
  31. Radaideh, M.I.; Radaideh, M.I.; Kozlowski, T. Design optimization under uncertainty of hybrid fuel cell energy systems for power generation and cooling purposes. Int. J. Hydrog. Energy 2020, 45, 2224–2243. [Google Scholar] [CrossRef]
  32. Söylemez, E.; Alpman, E.; Onat, A.; Yükselentürk, Y.; Hartomacıoğlu, S. Numerical (CFD) and experimental analysis of hybrid household refrigerator including thermoelectric and vapour compression cooling systems. Int. J. Refrig. 2019, 99, 300–315. [Google Scholar] [CrossRef]
  33. Muis, A. Experimental study of thermoelectric refrigerator performances: Effect of air flow direction on the ribbed plat-fin heat sink at cold side of TEC. J. Phys. Conf. Ser. 2020, 1434, 012020. [Google Scholar] [CrossRef]
  34. Astrain, D.; Aranguren, P.; Martínez, A.; Rodríguez, A.; Pérez, M.G. A comparative study of different heat exchange systems in a thermoelectric refrigerator and their influence on the efficiency. Appl. Therm. Eng. 2016, 103, 1289–1298. [Google Scholar] [CrossRef]
  35. Onoroh, F.; Ogbonnaya, M.; Ezenwa, O.N.; Odubiyi, E.O. Experimental and parametric analysis of a thermoelectric refrigerator. Int. J. Innov. Sustain. Dev. 2020, 14, 125–141. [Google Scholar] [CrossRef]
  36. Ding, Z.M.; Chen, L.G.; Sun, F.R. Optimum performance analysis of a combined thermionic-thermoelectric refrigerator with external heat transfer. J. Energy Inst. 2015, 88, 169–180. [Google Scholar] [CrossRef]
  37. Luo, J.; Chen, L.; Sun, F.; Wu, C. Optimum allocation of heat transfer surface area for cooling load and COP optimization of a thermoelectric refrigerator. Energy Convers. Manag. 2003, 44, 3197–3206. [Google Scholar] [CrossRef]
  38. Mirmanto, M.; Syahrul, S.; Wirdan, Y. Experimental performances of a thermoelectric cooler box with thermoelectric position variations. Eng. Sci. Technol. Int. J. 2019, 22, 177–184. [Google Scholar] [CrossRef]
  39. Fairuz Remeli, M.; Ezzah Bakaruddin, N.; Shawal, S.; Husin, H.; Fauzi Othman, M.; Singh, B. Experimental study of a mini cooler by using Peltier thermoelectric cell. IOP Conf. Ser. Mater. Sci. Eng. 2020, 788, 012076. [Google Scholar] [CrossRef]
  40. Çağlar, A. Optimization of operational conditions for a thermoelectric refrigerator and its performance analysis at optimum conditions. Int. J. Refrig. 2018, 96, 70–77. [Google Scholar] [CrossRef]
  41. Yilbas, B.S.; Sahin, A.Z. Thermal characteristics of combined thermoelectric generator and refrigeration cycle. Energy Convers. Manag. 2014, 83, 42–47. [Google Scholar] [CrossRef]
  42. Chen, L.; Meng, F.; Sun, F. Effect of heat transfer on the performance of thermoelectric generator-driven thermoelectric refrigerator system. Cryogenics 2012, 52, 58–65. [Google Scholar] [CrossRef]
  43. Bieńczak, K. (Ed.) Fizyczne Podstawy Diagnostyki Układów Termoizolacyjnych do Transportu Żywności (Physical Basics of Diagnostics of Thermal Insulation Systems for Food Transport); Poznan University of Technology: Poznan, Poland, 2004; 172p. (In Polish) [Google Scholar]
  44. Meulemans, J.; Alzetto, F.; Farmer, D.; Gorse, C. QUB/E—A Novel Transient Experimental Method for in situ Measurements of the Thermal Performance of Building Fabrics. In Building Information Modelling, Building Performance, Design and Smart Construction; Dastbaz, M., Gorse, C., Moncaster, A., Eds.; Springer: Cham, Switzerland, 2017; pp. 115–127. [Google Scholar] [CrossRef]
  45. Garachuk, V.K.; Tomashevich, M.N.; Gerner, V.A.; Filin, S.O.; Smirnov, Y.A. Devices for determining the coefficient of thermal conductivity of building and insulating materials in the range of 240 ... 300 K. Refrig. Equip. Technol. 1982, 35, 105–109. (In Russian) [Google Scholar]
  46. Armstrong. Insulation Products. Technical Dates; Armacell Switzerland AG: Pfaffnau, Switzerland, 1996; p. 40.
  47. Stukan, E. Investigation of Thermal Isolation Properties of Polyisocyanurate (PIR) Sandwich-Panels at Decreased Mean Temperatures. Available online: https://www.nappan.ru/upload/images/PIR-value.pdf (accessed on 26 December 2020).
  48. Gazda, W. Analysis of the Cycle and Determination of Energy Efficiency of a Low-Power Compressor Cooler; Refrigeration Laboratory, Institute of Thermal Technology, Faculty of Environmental and Power Engineering, Silesian University of Technology: Gliwie, Poland, 2006; 16p, Available online: http://itc.polsl.pl/files/studenci/laboratorium/techniki_cieplnej/Cw-3_ChlodzMalejMocy.pdf (accessed on 29 November 2020). (In Polish)
  49. Filin, S.; Zakrzewski, B.; Owsicki, A. Design and experimental research of glass door refrigeration of 100 l volume with thermoelectric cooling unit. In Proceedings of the 4th Congress CEFood, Sofia, Bulgaria, 22–24 May 2006; pp. 136–140. [Google Scholar]
Publisher’s Note: MDPI stays neutral with regard to jurisdictional claims in published maps and institutional affiliations.

Article Metrics

Citations

Article Access Statistics

Multiple requests from the same IP address are counted as one view.