Performance Evaluation of a Maisotsenko Cycle Cooling Tower with Uneven Length of Dry and Wet Channels in Hot and Humid Conditions
Abstract
:1. Introduction
2. Heat and Mass Transfer Analysis of MCTs
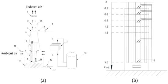
3. The Experimental System of MCTs
4. Results and Discussion
4.1. Impact of Structural Parameters on the Performance of the MCT
4.2. Impact of Operating Parameters on the Performance of the MCT
4.3. Resistance Characteristics of the Novel Fill
5. Conclusions
- The water was cooled below the inlet air’s wet-bulb temperature the MCT, which is not achievable by TWCTs;
- NTU1 increased from ~1.0 to 1.5 with an increase in ldry from 1.5 to 2.4 m, but decreased from ~1.5 to 1.45 with an increase in ldry from 2.4 to 2.7 m. Therefore, it is important to ensure the optimal value of ldry for MCTs;
- The wet-bulb effectiveness increased by ~10% with an increase in NTU1 of ~0.5, indicating that MCTs should maximize NTU1 within the optimal value of pressure drops;
- The inlet air’s humidity ratio affected wet-bulb effectiveness more significantly than its temperature; however, the MCT still obtained wet-bulb effectiveness of up to ~180%, even under conditions of very high inlet air temperature and humidity ratio (t1i ≥ 35 °C, x1i ≥ 16 g/kg);
- In order to ensure that MCTs have high wet-bulb efficiency (εWB ≥ 0.9), W1/Ww should be maintained at a high value (W1/Ww ≥ 0.3);
- The results of this study have significance for the guidance of the industrial application and performance improvement of MCTs.
Author Contributions
Funding
Institutional Review Board Statement
Informed Consent Statement
Data Availability Statement
Acknowledgments
Conflicts of Interest
Nomenclature
| cp | Specific heat capacity of moist air, (J/(kg K)) |
| cpw | Specific heat capacity of water vapor, (J/(kg K)) |
| cw | Specific heat capacity of water, (J/(kg K)) |
| F | Surface area, (m2) |
| G | Mass flow rate, (kg/s) |
| l | Length, (m) |
| M | Water vapor mass transfer rate, (kg/s) |
| r | Specific heat of water evaporation, (kJ/kg) |
| Q | Rate of heat transfer, (W) |
| t | Temperature, (°C) |
| Δtm | Logarithmic mean temperature difference, (°C) |
| W | Heat capacity rate of the fluid, (W/K) |
| x | Humidity ratio, (kg/kg) |
| X | Coordinate along water flow direction, (m) |
| v | Velocity, (m/s) |
| Δp | Pressure drops, (Pa) |
| Special characters | |
| α | Convective heat transfer coefficient, (W/(m2 K)) |
| β | Mass transfer coefficient, (kg/(m2 s)) |
| ε | Effectiveness, (–) |
| εDP1 | Dew-point effectiveness of primary air, (–) |
| εWB | Wet-bulb effectiveness of MCT, (–) |
| Non dimensional coordinates | |
| Le | Lewis factor, Le =α/(βcp), (–) |
| NTU | Number of transfer units, NTU =αF/(Gcp), (–) |
| subscripts | |
| 1 | Primary airflow in dry channel |
| 2 | Working airflow in wet channel |
| i | Inlet |
| o | Outlet |
| p | Channel plate |
| w | Water |
| WB | Wet-bulb temperature |
| DP | Dew-point temperature |
| dry | Dry channels |
| wet | Wet channels |
| ′ | Conditions at air/water interface |
References
- Bolatturk, A.; Coskun, A.; Geredelioglu, C. Thermodynamic and exergoeconomic analysis of Çayırhan thermal power plant. Energy Convers. Manag. 2015, 101, 371–378. [Google Scholar] [CrossRef]
- Pan, S.-Y.; Snyder, S.W.; Packman, A.I.; Lin, Y.J.; Chiang, P.-C. Cooling water use in thermoelectric power generation and its associated challenges for addressing water-energy nexus. Water-Energy Nexus 2018, 1, 26–41. [Google Scholar] [CrossRef]
- Ayoub, A.; Gjorgiev, B.; Sansavini, G. Cooling towers performance in a changing climate: Techno-economic modeling and design optimization. Energy 2018, 160, 1133–1143. [Google Scholar] [CrossRef]
- Pandelidis, D.; Cichoń, A.; Pacak, A.; Anisimov, S.; Drąg, P. Application of the cross-flow Maisotsenko cycle heat and mass exchanger to the moderate climate in different confgurations in air-conditioning systems. Int. J. Heat Mass Transf. 2018, 122, 806–817. [Google Scholar] [CrossRef]
- Schulze, C.; Raabe, B.; Herrmann, C.; Thiede, S. Environmental Impacts of Cooling Tower Operations—The Influence of Regional Conditions on Energy and Water Demands. Procedia CIRP 2018, 69, 277–282. [Google Scholar] [CrossRef]
- Chen, X.; Sun, F.; Chen, Y.; Gao, M. Novel method for improving the cooling performance of natural draft wet cooling towers. Appl. Therm. Eng. 2019, 147, 562–570. [Google Scholar] [CrossRef]
- Chen, X.; Sun, F.; Chen, Y.; Gao, M. New retrofit method to improve the thermal performance of natural draft wet cooling towers based on the reconstruction of the aerodynamic field. Int. J. Heat Mass Transf. 2019, 132, 671–680. [Google Scholar] [CrossRef]
- Zhang, Z.; Gao, M.; Wang, M.; Guan, H.; Dang, Z.; He, S.; Sun, F. Field test study on thermal and ventilation performance for natural draft wet cooling tower after structural improvement. Appl. Therm. Eng. 2019, 155, 305–312. [Google Scholar] [CrossRef]
- Kang, D.; Strand, R.K. Significance of parameters affecting the performance of a passive down-draft evaporative cooling (PDEC) tower with a spray system. Appl. Energy 2016, 178, 269–280. [Google Scholar] [CrossRef] [Green Version]
- Cui, H.; Li, N.; Peng, J.; Yin, R.; Li, J.; Wu, Z. Investigation on the thermal performance of a novel spray tower with upward spraying and downward gas flow. Appl. Energy 2018, 231, 12–21. [Google Scholar] [CrossRef]
- Lu, Y.; Klimenko, A.; Russell, H.; Dai, Y.; Warner, J.; Hooman, K. A conceptual study on air jet-induced swirling plume for performance improvement of natural draft cooling towers. Appl. Energy 2018, 217, 496–508. [Google Scholar] [CrossRef]
- Maisotsenko, V.; Gillan, L.E.; Heaton, T.L.; Gillan, A.D. Method of Evaporative Cooling of a Fluid and Apparatus Therefor. U.S. Patent 6,854,278, 15 February 2005. [Google Scholar]
- Mahmood, M.H.; Sultan, M.; Miyazaki, T.; Koyama, S.; Maisotsenko, V.S. Overview of the Maisotsenko cycle—A way towards dew point evaporative cooling. Renew. Sustain. Energy Rev. 2016, 66, 537–555. [Google Scholar] [CrossRef]
- Anisimov, S.; Pandelidis, D. New trends in cooling towers and dry coolers. Refrig. Air Cond. 2012, 17, 28–31. (In Polish) [Google Scholar]
- Lin, A.J.; Thu, K.; Bui, T.D.; Wang, R.Z.; Chua, K.J. Study on dew point evaporative cooling system with counter-flow confguration. Energy Convers. Manag. 2016, 1231, 200–208. [Google Scholar]
- Dizaji, H.S.; Hu, E.J.; Chen, L.; Pourhedayat, S. Development and validation of an analytical model for perforated (multi-stage) regenerative M-cycle air cooler. Appl. Energy 2018, 228, 2176–2194. [Google Scholar] [CrossRef]
- Heidari, A.; Roshandel, R.; Vakiloroaya, V. An innovative solar assisted desiccant-based evaporative cooling system for co-production of water and cooling in hot and humid climates. Energy Convers. Manag. 2019, 185, 396–409. [Google Scholar] [CrossRef]
- Pakari, A.; Ghani, S. Regression models for performance prediction of counter flow dew point evaporative cooling systems. Energy Convers. Manag. 2019, 185, 562–573. [Google Scholar] [CrossRef]
- Zhang, L.; Zha, X.; Song, X.; Zhang, X. Optimization analysis of a hybrid fresh air handling system based on evaporative cooling and condensation dehumidification. Energy Convers. Manag. 2019, 180, 83–93. [Google Scholar] [CrossRef]
- Burger, R. Profits and Cold Water. Eng. Syst. 2000, 17, 86–94. [Google Scholar]
- Gillan, L.; Glanville, P.; Maisotsenko, K.A. Cycle Enhanced Cooling Towers. In Proceedings of the 2011 Cooling Technology Insititute Annual Conference, San Antonio, TX, USA, 6–10 February 2011; pp. 1–7. [Google Scholar]
- Morosuk, T.; Tsatsaronis, G. Advanced cooling tower concept based on the Maisotsenko-cycle—An exergetic evaluation. Int. J. Energy A Clean Environ. 2011, 12, 159–173. [Google Scholar] [CrossRef]
- Morosuk, T.; Tsatsaronis, G.; Maisotsenko, V.; Kozlov, A. Exergetic Analysis of a Maisotsenko-Process-Enhanced Cooling Tower. Am. Soc. Mech. Eng. 2012, 6, 189–194. [Google Scholar]
- Sverdlin, B.; Tikhonov, A.; Gelfand, R. Theoretical possibility of the Maisotsenko cycle application to decrease cold water temperature in cooling towers. Int. J. Energy A Clean Environ. 2011, 12, 175–185. [Google Scholar] [CrossRef] [Green Version]
- Anisimov, S.; Kozlov, A.; Glanville, P.; Khinkis, M.; Maisotsenko, V.; Shi, J. Advanced Cooling Tower Concept for Commercial and Industrial Applications. In Proceedings of the ASME 2014 Power Conference, Baltimore, MA, USA, 28–31 July 2014. [Google Scholar]
- Pandelidis, D. Numerical study and performance evaluation of the Maisotsenko cycle cooling tower. Energy Convers. Manag. 2020, 210, 112735. [Google Scholar] [CrossRef]
- Pandelidis, D.; Drąg, M.; Drąg, P.; Worek, W.; Cetin, S. Comparative analysis between traditional and M-Cycle based cooling tower. Int. J. Heat Mass Transf. 2020, 159, 120124. [Google Scholar] [CrossRef]
- Anisimov, S.; Pandelidis, D. Theoretical study of the basic cycles for indirect evaporative air cooling. Int. J. Heat Mass Transf. 2015, 84, 974–989. [Google Scholar] [CrossRef]
- Stoitchkov, N.J.; Dimitrov, G.I. Effectiveness of cross-flow plate heat exchanger for indirect evaporative cooling. Int. J. Refrig. 1998, 21, 463–471. [Google Scholar] [CrossRef]











| Parameters | Instruments | Accuracy | Range |
|---|---|---|---|
| Temperature of water | T-type thermocouple | ±0.1 °C | −50~200 °C |
| Water flow velocity | Ultrasonic flowmeter | ±0.5% | 0.005~32 m/s |
| Inlet air velocity | Hot-wire anemometer | ±3% | 0~50 m/s |
| Temperature and relative humidity of air | Testo 645 humidity meter | ±0.1 °C, ±0.1% RH | −50~150 °C, 0~100% RH |
| Pressure drops | Differential pressure meters | ±0.5% | 0~500 Pa |
| Experimental Parameters | Experimental Details |
|---|---|
| Length of dry channels ldry | 1.5, 1.8, 2.1, 2.4, and 2.7 m |
| Inlet water temperature twi | 30, 40, and 50 °C |
| Inlet air temperature t1i | 30, 35, and 40 °C |
| Inlet air humidity ratio x1i | 16, 18, and 20 g/kg |
| Water flow rate Gw (spray water rate) | 1.496 t/h (12 t/h·m2) |
| Air flow rate G1 (air velocity in wet channels va) | 518, 1037, 1555, and 2073 m3/h (1.16, 2.31, 3.47, and 4.62 m/s, respectively) |
| heat capacity ratio between air and water W1/Ww | 0.1, 0.2, 0.3 and 0.4 |
Publisher’s Note: MDPI stays neutral with regard to jurisdictional claims in published maps and institutional affiliations. |
© 2021 by the authors. Licensee MDPI, Basel, Switzerland. This article is an open access article distributed under the terms and conditions of the Creative Commons Attribution (CC BY) license (https://creativecommons.org/licenses/by/4.0/).
Share and Cite
Fan, X.; Lu, X.; Wang, J.; Li, Z.; Wang, Q.; Dong, Z.; Zhang, R. Performance Evaluation of a Maisotsenko Cycle Cooling Tower with Uneven Length of Dry and Wet Channels in Hot and Humid Conditions. Energies 2021, 14, 8249. https://doi.org/10.3390/en14248249
Fan X, Lu X, Wang J, Li Z, Wang Q, Dong Z, Zhang R. Performance Evaluation of a Maisotsenko Cycle Cooling Tower with Uneven Length of Dry and Wet Channels in Hot and Humid Conditions. Energies. 2021; 14(24):8249. https://doi.org/10.3390/en14248249
Chicago/Turabian StyleFan, Xuchen, Xiaofeng Lu, Jiping Wang, Zilong Li, Quanhai Wang, Zhonghao Dong, and Rongdi Zhang. 2021. "Performance Evaluation of a Maisotsenko Cycle Cooling Tower with Uneven Length of Dry and Wet Channels in Hot and Humid Conditions" Energies 14, no. 24: 8249. https://doi.org/10.3390/en14248249
APA StyleFan, X., Lu, X., Wang, J., Li, Z., Wang, Q., Dong, Z., & Zhang, R. (2021). Performance Evaluation of a Maisotsenko Cycle Cooling Tower with Uneven Length of Dry and Wet Channels in Hot and Humid Conditions. Energies, 14(24), 8249. https://doi.org/10.3390/en14248249
