Next Article in Journal
Optimization and Analysis of a High Power Density and Fault Tolerant Starter–Generator for Aircraft Application
Next Article in Special Issue
Interior Permanent Magnet Synchronous Motor Drive System with Machine Learning-Based Maximum Torque per Ampere and Flux-Weakening Control
Previous Article in Journal
Numerical and Experimental Analysis of Flow Pattern, Pressure Drop and Collection Efficiency in a Cyclone with a Square Inlet and Different Dimensions of a Vortex Finder
Previous Article in Special Issue
An Adaptive Model-Based MPPT Technique with Drift-Avoidance for Grid-Connected PV Systems
 
 
Font Type:
Arial Georgia Verdana
Font Size:
Aa Aa Aa
Line Spacing:
Column Width:
Background:
Article

LLC LED Driver with Current-Sharing Capacitor Having Low Voltage Stress

1
Chicony Power Technology Co., Ltd., Sanchong, New Taipei 24100, Taiwan
2
Department of Electrical Engineering, National Taipei University of Technology, 1, Sec. 3, Zhongxiao E. Rd., Taipei 10608, Taiwan
3
Department of Electrical Engineering, Feng Chia University, No. 100, Wenhwa Road, Seatwen, Taichung 40724, Taiwan
*
Author to whom correspondence should be addressed.
Energies 2021, 14(1), 112; https://doi.org/10.3390/en14010112
Submission received: 28 October 2020 / Revised: 11 December 2020 / Accepted: 21 December 2020 / Published: 28 December 2020
(This article belongs to the Special Issue Control of Power Electronics Converters and Electric Motor Drives)

Abstract

In this paper, an LLC light-emitting diode (LLC LED) driver based on the current-sharing capacitor is presented. In the proposed LED driver, the LLC resonant converter is used to step down the high input voltage, to provide galvanic isolation, to offer a constant current for LEDs. Moreover, the current-sharing capacitor connected to the central-tapped point of the secondary-side winding is used to balance the currents in two LED strings. By doing so, the voltage stress on this capacitor is quite low. Above all, the equivalent forward voltages of the two LED strings are generally influenced by the temperature and the LED current, and this does not affect the current-sharing performance, as will be demonstrated by experiment on the difference in number of LEDs between the two LED strings. In addition, only the current in one LED string is sensed and controlled by negative feedback control, while the current in the other LED string is determined by the current-sharing capacitor. Moreover, this makes the current control so easy. Afterwards, the basic operating principles and analyses are given, particularly for how to derive the effective resistive load from the LED string. Eventually, some experimental results are provided to validate the effectiveness of the proposed LED driver.

Graphical Abstract

1. Introduction

As compared with the traditional lighting sources, like the incandescent lights, fluorescent lights, and halogen lights, etc., the high-brightness lighting-emitting diodes (LEDs) have become promising due to their long life, compact size, and eco-friendly characteristics [1]. The LED lights are widely used in the indoor lighting, outdoor lighting, and display backlighting. In these applications, multiple LEDs are connected to increase the luminous flux. The LEDs can be connected in series and parallel, depending on the output voltage and current of the LED driver. In general, multiple LEDs are connected in series to form an LED string, and then the LED strings are connected in parallel with each other. Since each LED has different voltage and current characteristics, the constant current control is required to equalize each LED string current. Therefore, LED current sharing technique is necessary. The LED current sharing can be classified into two methods. One is the active method [2,3,4,5,6,7,8,9], and the other is the passive method [10,11,12,13,14,15].
Generally, the active method uses semiconductor devices and integrated circuits to achieve LED current sharing. The active method has some disadvantages, such as complexity and high cost. The passive method, which features low cost and simplicity, is developed as another LED current sharing method. The passive method can be subdivided into inductive and capacitive methods. The inductive method usually uses the current-sharing transformers. For the current-sharing transformer method, the differential transformer with a 1:1 turns ratio is used to balance the LED current. On the other hand, the capacitive method uses the capacitors to achieve LED current balance. The current sharing is achieved based on the capacitor ampere-second balance. In Figure 1, the literatures [14] and [15] display the low-power two-channel LED drivers using the capacitor to achieve LED current balance. They are suitable for low-input voltage and low-power applications. These two LED drivers are based on step-up converters. The output voltage of the two-channel LED driver is the sum of the voltages across two LED strings, and this is different from the parallel connection. Thus, these kinds of LED drivers are called pseudo multi-string LED drivers. However, if the resonance behavior is taken into account, then the soft switching of the switch and diode will happen, causing the overall efficiency can be upgraded. Consequently, the non-isolated boost resonant LED driver shown in [16] is presented. In this circuit, only the diode in the resonant path can have zero-current-switching (ZCS) turn-off. In addition, if the resonance behavior as well as galvanic isolation taking into consideration, then the isolated voltage-bucking resonant LED driver as displayed in [17] is proposed. In this circuit, only all the diodes on the secondary side have ZCS.
Therefore, an isolated LED driver based on the LLC resonant converter is proposed herein. Both switches have zero-voltage-switching (ZVS) turn-on and both the diodes on the secondary side have ZCS turn-off except at light load. The proposed LED driver is based on the current-sharing capacitor with a quite low voltage stress. In this paper, the basic operating principles, steady-state analyses, and experimental results will be given in the following sections.

2. Basic Analysis of the Proposed LED Driver

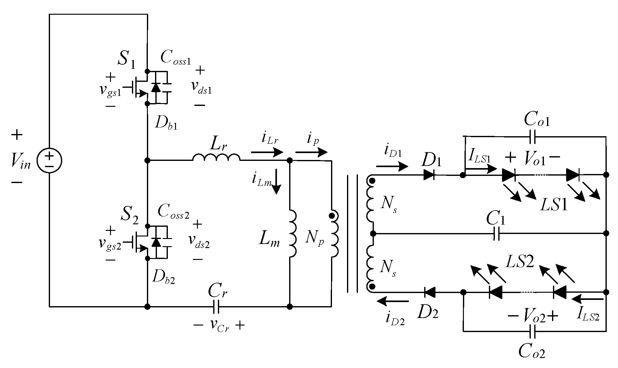
Figure 2 shows the proposed two-channel LED driver. For analysis convenience, there are some assumptions to be made as follows.
(1)
The switches and components are ideal except for the metal-oxide-semiconductor field-effect transistor (MOSFET) switches and the transformer.
(2)
The values of all the capacitors are large enough. Thus, the voltages across them are regarded as constant.
(3)
The two output voltages are identical, namely, Vo1 = Vo2.
The following analyses contain the (a) operating principles; (b) LED modeling; (c) LED load characteristics; (d) voltage gain characteristics; and (e) extension of the proposed LED driver.

2.1. Operating Principles

There are 8 operating states in the proposed LED driver. Figure 3 shows the key waveforms over one switching period.

2.1.1. State 1 (t0, t1)

As shown in Figure 4a, S1 is ON, but S2 is OFF. Thus, Lr and Cr resonate with each other and iLr increases from zero. During this state, iLr is larger than iLm. Therefore, the current ip is transferred from the primary side to the secondary side, thus making D1 forward biased and hence providing energy to Co1 and LS1. As for LS2, it is powered by Co2. At the same time, the voltage nVo1 is across Lm, thus causing iLm to be increased linearly. This state ends when iLr equals iLm at t1.

2.1.2. State 2 (t1, t2)

As shown in Figure 4b, S1 is still ON, but S2 is still OFF. During this state, since iLr is equal to iLm, there is no current flowing through the secondary side, thereby causing the energy required by LS1 and LS2 to be provided by Co1 and Co2, respectively. At the same time, Cr, Lr, and Lm resonate together, thus causing iLr to be increased quite slowly. This state ends when S1 turns off at t2.

2.1.3. State 3 (t2, t3)

As shown in Figure 4c, S1 is turned OFF and S2 still keeps OFF. During this state, Coss1 is charged and Coss2 is discharged, thus causing the energy required by LS1 and LS2 to be still provided by Co1 and Co2, respectively. This state ends when Coss1 is charged to Vin, and Coss2 is discharged to zero at t3.

2.1.4. State 4 (t3, t4)

As shown in Figure 4d, S1 keeps OFF, but S2 is turned ON with zero voltage switching (ZVS) due to iLr flowing through Db2. During this state, iLr is smaller than iLm. Therefore, the current -ip is reflected from the secondary side to the primary side, thereby making D2 forward biased and hence providing energy to Co2 and LS2. As for LS1, it is powered by Co1. At the same time, the voltage −nVo2 is across Lm, thereby causing iLm to be decreased linearly. This state ends when iLr reaches zero at t4.

2.1.5. State 5 (t4, t5)

As shown in Figure 4e, S1 still keeps OFF, but S2 keeps ON. During this state, iLr changes the direction. The voltage -nVo2 is still across Lm. Thus, iLm is still decreased linearly. This state ends when iLr equals iLm at t5.

2.1.6. State 6 (t5, t6)

As shown in Figure 4f, S1 still keeps OFF, but S2 still keeps ON. Since iLr is equal to iLm, there is no current flowing through the secondary side, thereby causing the energy required by LS1 and LS2 to be provided by Co1 and Co2, respectively. At the same time, Cr, Lr and Lm resonate together, thus causing iLr to be decreased quite slowly. This state ends when S2 turns off at t6.

2.1.7. State 7 (t6, t7)

As shown in Figure 4g, S1 still keeps OFF, and S2 is turned OFF. During this state, Coss1 is charged and Coss2 is discharged, thus causing the energy required by LS1 and LS2 to be still provided by Co1 and Co2, respectively. This state ends when Coss1 is discharged to zero, and Coss2 is charged to Vin at t7.

2.1.8. State 8 (t7, t0 + Ts)

As shown in Figure 4h, S2 keeps OFF, but S1 is turned ON with ZVS due to iLr flowing through Db1. During this state, −iLr is smaller than −iLm. Therefore, the current ip is transferred from the primary side to the secondary side, thus making D1 forward biased and hence providing energy to Co1 and LS1. As for LS2 it is powered by Co2. At the same time, the voltage nVo1 is across Lm, thus causing iLm to be increased linearly. This state ends when iLr reaches zero at t = t0 + Ts.

2.2. LED Modeling

The LED string can be modeled as a piecewise linear model as shown in Figure 5. The equivalent LED string model contains one ideal diode Dideal, one equivalent on-resistance RLED and one equivalent forward voltage VF, with all the three connected in series. Also, the LED string current is defined as ILED. Hence, the LED string voltage VLED can be expressed as
V L E D = V F + I L E D R L E D

2.3. LED Load Characteristics

The AC equivalent load can be modeled by using the fundamental harmonic approximation (FHA). The AC equivalent circuit of the proposed LLC resonant LED driver is shown in Figure 6. The derivation is shown as follows.
The current iac(fund) is defined as a fundamental sinusoidal wave on the secondary side. That is,
i a c ( f u n d ) ( t ) = I p sin ( ω s t )
where Ip is the maximum value of iac(fund)(t).
The expression of VLED can be changed to
V L E D = V F + R L E D I L E D = V F + R L E D i D 1 ( t ) T s
where i D 1 ( t ) T s is the average current of iD1 and equal to ILED.
Therefore, i D 1 ( t ) T s can be expressed to be
i D 1 ( t ) T s = 1 T s 0 T s / 2 I p | sin ( ω s t ) | d t = 1 π I p
By substituting (4) into (3), VLED can be rewritten to be
V L E D = V F + R L E D ( 1 / π ) I p
In addition, the voltage on the secondary side, vac(t), can be expressed to be
v a c ( t ) = { V o 1 ,   i D 1 ( t ) > 0 V o 2 ,   i D 2 ( t )   >   0
Also, the voltage vac(t) can be represented by a Fourier series as follows:
v a c ( t ) = a 0 + h = 1 [ a h cos ( h ω s t ) + b h sin ( h ω s t ) ]
Since vac(t) is an odd function waveform, an is zero. Thus,
v a c ( t ) = h = 1 , 3 , 5 , 4 V o 1 h π sin ( h ω s t )
The fundamental waveform of vac(t), called vac(fund)(t), is
v a c ( f u n d ) ( t ) = ( 4 V o 1 π ) sin ( ω s t )
Based (4) and Vo1 = VLED, the effective resistive load Ro,ac can be signified by
R o , a c = v a c ( f u n d ) ( t ) i a c ( f u n d ) ( t ) = ( 4 V o 1 π ) sin ( ω s t ) I p sin ( ω s t ) = 4 V o 1 π I p = 4 π 2 ( V o 1 I L E D ) = 4 π 2 ( V L E D I L E D )

2.4. Voltage Gain Characteristics

Figure 7 shows the two-port model of the FHA resonant circuit. The output load resistor Rout can be regarded as the equivalent static resistance of the LED string at a given forward current, that is, VLED divided by ILED. In addition, the voltage gain is
M ( j 2 π f s ) = n V o , F H A ( j 2 π f s ) V i n , F H A ( j 2 π f s )
where V i n , F H A ( j 2 π f s ) is the fundamental component of the input voltage in the phasor domain and V o , F H A ( j 2 π f s ) is the fundamental component of the output voltage in the phasor domain.
The input voltage waveform of the AC resonant tank is
v i n ( t ) = V i n 2 + h = 1 , 3 , 5 , 2 V i n h π sin ( h ω s t )
From (12), it can be seen that the fundamental component of the input voltage is
v i n , F H A ( t ) = 2 V i n π sin ( ω s t )
As derived in (9), the output voltage fundamental component is
v o , F H A ( t ) = v a c ( f u n d ) ( t ) = ( 4 V o 1 π ) sin ( ω s t )
Based on (11), (13), and (14), the DC-DC input-to-output voltage conversion ratio can be derived as follows:
| M ( j 2 π f s ) | = n | V o , F H A ( j 2 π f s ) | | V i , F H A ( j 2 π f s ) | = n ( 4 V o 1 π ) 2 V i n π
From (15), the DC-DC input-to-output voltage conversion ratio is
V o 1 V i n = 1 2 n | M ( j 2 π f s ) |
In Figure 6, by transferring the time domain to the s domain and let s = j 2 π f s , the magnitude of the voltage gain M ( j 2 π f s ) , called M, can be derived as follows:
M = | M ( j 2 π f s ) | = K × ( f s f r ) 2 [ ( K + 1 ) × ( f s f r ) 2 1 ] 2 + { [ ( f s f r ) 3 1 ] × f s f r × Q × K } 2
where K = L m L r , f r = 1 2 π L r C r , Q = Z o n 2 R o , a c , and Z o = L r C r .
From (17), it can be seen that Q and K will affect the voltage gain.
The output resistance in Figure 7 is replaced with the LED equivalent model as shown in Figure 8. Based on (1),
I L E D = V L E D ( = V o 1 ) V F R L E D
Based on (16), Equation (19) can be rewritten as
I L E D = | M ( j 2 π f s ) | V i n 2 n V F R L E D
From (19), it can be seen that the LED current can be regulated by changing the switching frequency fs, and this means that the gain adjustment is made by frequency modulation. As seen in Figure 9, by giving an LED current command ILED_command, the frequency modulator will change the switching frequency fs, and vo,FHA will be varied to a corresponding value according to the designed voltage gain M.

2.5. System Control

Figure 10 shows the control strategy of the proposed LED driver. From Figure 10a, it can be seen that one of the LED strings is sensed and the current signal is transformed to the voltage signal and then sent to UCD3138, which contains an error ADC, a filter, and a digital PWM as shown in Figure 10b. The sensed current signal will be sent to the error ADC and compared with the prescribed reference value. After this, the error signal will be sent to the filter, called the PID controller. Eventually, the calculated duty cycle and frequency will control the MOSFETs to regulate the LED string currents.

2.6. Effect of Variations in Equivalent forward Voltage on Current Sharing

As shown in Figure 10a, since the voltages across the two central-tapped windings are the same, this means that
V D 1 + V o 1 V C 1 = V D 2 + V o 2 + V C 1
Assuming that the diodes D1 and D2 are two-in-one, VD1 can be regarded as almost equal to VD2. Therefore, (20) can be simplified to (21):
V C 1 = 0.5 × ( V o 1 V o 2 )
Based on (21), if the two LED strings are identical, then VC1 is zero; otherwise, VC1 is not zero. This means that the difference in equivalent forward voltage between the two LED strings can be absorbed by the current-sharing capacitor C1.

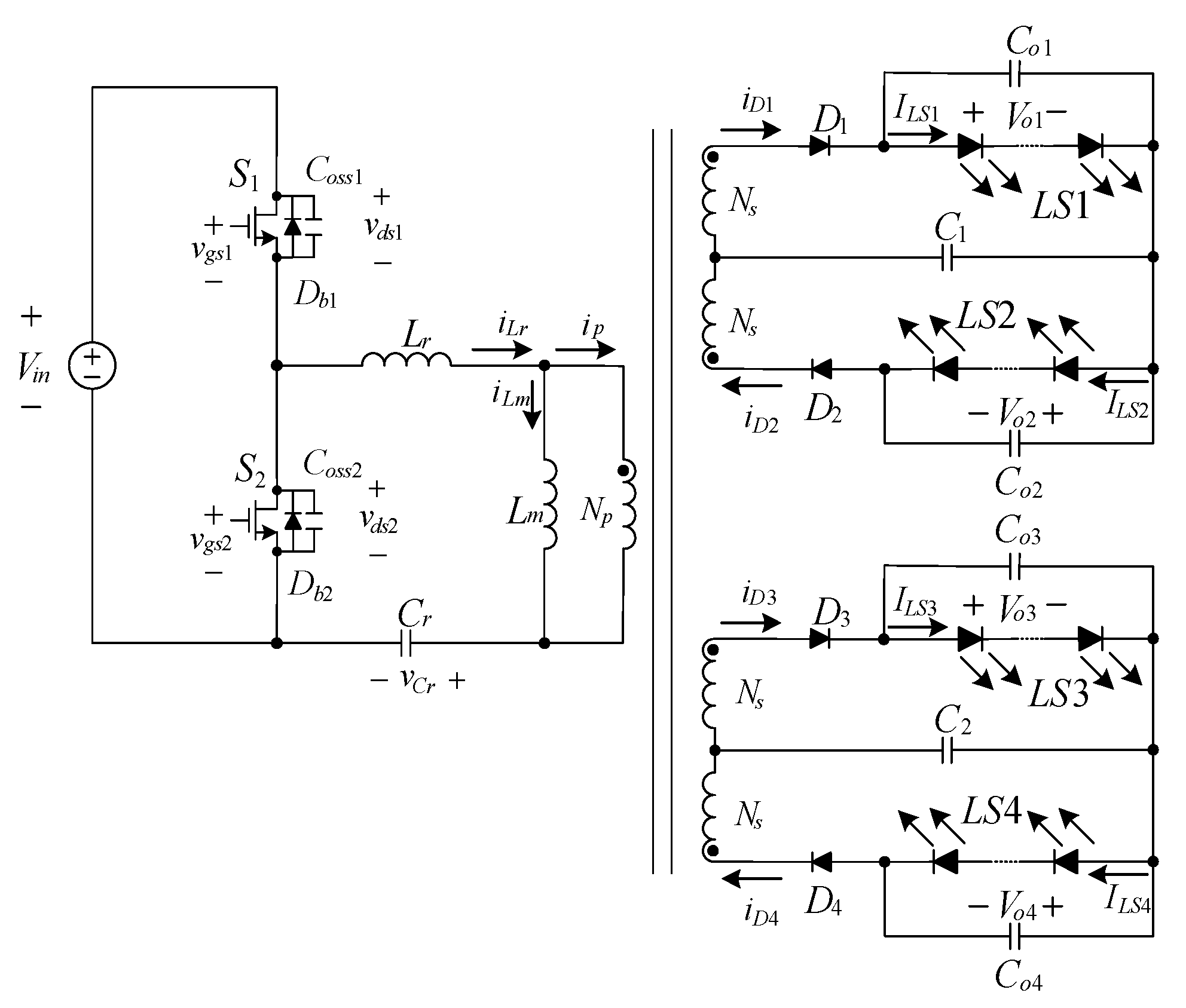
2.7. Circuit Extension

Figure 11 shows the four-channel LED driver, which can be derived from the proposed two-channel LED driver. However, in practice, the effective resistive load Ro,ac will be changed. Consequently, the design of the associated parameters will be repeated if necessary.

3. Design Considerations

To verify the effectiveness of the proposed LED driver, a prototype is built up and tested. Table 1 shows the system specifications of the proposed converter, whereas Table 2 shows the component specifications used in the proposed converter. Moreover, the design procedures of (a) LED selection; (b) transformer turns ratio (n); (c) maximum voltage conversion ratio (Mmax) and minimum voltage conversion ratio (Mmin); (d) effective resistive load reflected to the primary side of the transformer (n2Ro,ac); (e) ratio of magnetizing inductance to resonant inductance ratio (K) and quality factor (Q); and (f) resonant capacitance (Cr), resonant inductance (Lr), and magnetizing inductance (Lm).

3.1. Selection of LED String

The high-power LEDs, used as load for the proposed LED driver, are made by Everlight Electronics Ltd. The corresponding product name is EHP-AX08EL/GT01H-P01/5670/Y/K42. From the associated datasheet, it can be seen that the forward voltage is about 3.45 V if the constant current flowing through the LED is 350 mA. In the proposed two-channel LED driver, 12 pieces of LEDs are connected in series for each string. Also, the LED string can be constructed by as an approximately linear model as shown in Figure 5. The equivalent forward voltage VF is about 41.4 V (= 2.73·12), and the equivalent on-resistance RLED is about 24.68 Ω (= 2.057·12).

3.2. Determination of Transformer Turns Ratio

The turns ratio of the transformer can be figured out under normal input voltage and unity voltage gain, namely, Mnor = 1:
n = M n o r × 1 2 × V i n _ n o r V o _ r a t e d = 1 × 1 2 × 400 41.4 4.83
Based on the above calculation, the turns ratio n is selected to be 5. Via recalculation, the new voltage gain is 1.04.

3.3. Maximum and Minimum Voltage Gains

The maximum voltage gain and the minimum voltage gain are calculated as follows:
M m a x = 2 × n × V o _ r a t e d V i n _ m i n = 2 × 5 × 41.4 390 1.06
M m i n = 2 × n × V o _ r a t e d V i n _ m a x = 2 × 5 × 41.4 410 1.01
To prevent the operating point from going into the capacitive region, the maximum voltage gain should have a margin. The corresponding margin is 0.15 times Mmax. Therefore, the value of Mmax is changed to
M m a x = 1.06 × 1.15 1.22

3.4. Effective Resistive Load on the Primary Side

Based on (10), the effective resistive load on the primary side, Rac, is calculated as follows:
R a c = n 2 R o , a c = n 2 4 π 2 V o _ r a t e d I L E D = 5 2 × 4 π 2 × 41 . 4 0.35 1198 . 49   Ω

3.5. Selection of K and Q and Determination of Switching Frequency Range

In the proposed LED driver, the value of K is selected to be 5. From Figure 12, it can be seen that the values of M change with different values of Q. In this paper, Q is selected to be 0.48. The minimum switching frequency fs_min and the maximum switching frequency fs_max are shown below:
f s _ m i n = f r 1 + K ( 1 1 M m a x 2 ) = 100 × 10 3 1 + 5 × ( 1 1 1.22 2 ) = 61.5   kHz
f s _ m a x = f r 1 + K ( 1 1 M m i n ) = 100 × 10 3 1 + 5 × ( 1 1 1.01 ) = 97.7   kHz

3.6. Resonant Capacitance, Resonant Inductance and Magnetizing Inductance

Based on the effective resistive load calculated in (26), the selected resonant frequency fr = 100 kHz, and the selected quality factor Q = 0.48, the resonant capacitance Cr can be worked out from (29). Moreover, based on (29), the resonant inductance Lr can be figured out from (30). Finally, based on the selected K = 5, the magnetizing inductance can be found from (31):
Q = L r C r × 1 R a c = 1 2 π × f r × R a c × C r C r = 1 2 π × Q × f r × R a c C r = 1 2 π × 0.48 × 100 × 10 3 × 1198.49 = 2.767   nF
f r = 1 2 π L r × C r L r = 1 ( 2 π × f r ) 2 × C r L r = 1 ( 2 π × 100 × 10 3 ) 2 × 2.767 × 10 9 = 915.6   μ H
L m = K × L r = 5 × 915.6 μ = 4578   μ H

4. Experimental Results

Figure 13, Figure 14, Figure 15, Figure 16, Figure 17 and Figure 18 show the measured waveforms at rated loads. Figure 13 shows the gate driving signals for the switches Q1 and Q2, and the voltage stresses vds1 and vds2. From this figure, it can be seen that the voltage stresses on Q1 and Q2 are around 400 V.
Figure 14 displays the resonant inductor current iLr, and the resonant capacitor voltage vCr. From this figure, it can be seen that the switching frequency fs is smaller than the resonant frequency fr. Also, when the resonant inductance current equals the magnetizing inductance current, there is no current transferring to the secondary side. During this period, Cr, Lr and Lm resonate together, resulting in a slow increase of the resonant current.
Figure 15 shows the diode currents. From this figure, it can be seen that the diode currents reach zero before the MOSFET switches are turned on, and this means that the diodes are turned off with zero-current switching (ZCS).
Figure 16 shows the voltages on the two LED strings, named Vo1 and Vo2, and the currents in the two LED strings, named ILS1 and ILS2. From this figure, it can be seen that Vo1 and Vo2 are both about 41 V, and ISL1 and ISL2 are regulated to be 350 mA.
Figure 17 displays the voltage across C1, named VC1, and current flowing through C1, named iC1. From this figure, it can be seen that VC1 is zero due to Vo1 almost equal to Vo2.
Figure 18 displays the efficiency. From this figure, it can be seen that the rated-load efficiency is around 94.8%, and the highest efficiency is around 96.6%.
Furthermore, in order to verify the current-sharing performance of variations in forward voltage due to the temperature and the LED current, the number of LEDs for LS1 is 12 LEDs and the number of LEDs for LS2 is 9 LEDs. From Figure 19, it can be seen that two currents in LS1 and LS2 are almost the same, about 350 mA, but the difference in voltage between LS1 and LS2 is 10 V (= Vo1Vo2 = 40 V − 30 V = 10 V). From this result, it is obvious that if the forward voltage is varied due to the temperature and the LED current, the current sharing is still performed well.
In Figure 20, it can be seen that the voltage across C1 is not zero, equal to about 5 V, which can be obtained based on (21).
In addition, as shown in Figure 18, the current consumed by the system can be calculated based on output power divided by efficiency and input voltage. Accordingly, the current consumed at 25% load current with 91.6% efficiency is 0.02047 A, the current consumed at 70% load current with 96.6% efficiency is 0.05435 A, and the current consumed at 100% load current with 94.8% efficiency is 0.07911 A.

5. Comparison of Waveforms and Efficiencies

In the following, Figure 17 is compared with Figure 21 and Figure 22, whereas Figure 18 is compared with Figure 23 and Figure 24. From Figure 17, Figure 21 and Figure 22, it can be seen that the currents in two LED strings for each figure are almost the same. Since the input voltages in [14] and [15] are of 3.3   V ± 10 % , the number of efficiency curves for each of these two literatures is three. The highest efficiency among Figure 18, Figure 23 and Figure 24 is 96.6% from Figure 18, whereas the lowest efficiency among them is 86.5% from Figure 24.

6. Conclusions

An isolated LED driver based on the LLC resonant converter is presented herein. In the proposed LED driver, the current-sharing capacitor is used to balance the LED currents. Therefore, the active current sharing circuits are not required. From the experimental results, it can be seen that the currents in the two LED strings are identical without considering the difference in equivalent forward voltage between the two LED strings. Furthermore, the number of the LED channels can be increased. A detailed design of the proposed LED driver is shown in this paper, particularly for how to obtain the effective resistive load from the LED string. As for current control, only the current in one LED string is sensed and controlled by negative feedback control, and the current in the other LED string is determined by the current-sharing capacitor. By doing so, this makes the current control quite easy. Moreover, the measured efficiency shows that the efficiency at rated load is around 94.8%, and the efficiency can be up to 96.6%.

Author Contributions

Conceptualization, W.-Z.J.; methodology, K.-I.H.; software, J.-J.S.; validation, W.-Z.J.; formal analysis, W.-Z.J.; investigation, J.-J.S.; resources, K.-I.H.; data curation, J.-J.S.; writing—original draft preparation, K.-I.H.; writing—review and editing, K.-I.H.; visualization, J.-J.S.; supervision, K.-I.H.; project administration, W.-Z.J.; funding acquisition, J.-J.S. All authors have read and agreed to the published version of the manuscript.

Funding

This research was funded by the Ministry of Science and Technology, Taiwan, under the Grant Number: MOST 109-2622-E-035-009-CC3.

Institutional Review Board Statement

Not applicable.

Informed Consent Statement

Not applicable.

Data Availability Statement

No new data were created or analyzed in this study. Data sharing is not applicable to this article.

Acknowledgments

Authors would like to acknowledge ABC Taiwan Electronic Corp. providing magnetic elements and materials for experiments.

Conflicts of Interest

The authors declare no conflict of interest.

References

  1. Shur, M.S.; Zukauskas, A.R. Solid-State Lighting: Toward Superior Illumination. Proc. IEEE 2005, 93, 1691–1703. [Google Scholar] [CrossRef]
  2. Ke, B.; Lin, W. A Novel Current Sharing Method without the Signal Line for Multi-Output LED Driver. In Proceedings of the 11th China International Forum on Solid State Lighting (SSLCHINA), Guangzhou, China, 6–8 November 2014; pp. 19–22. [Google Scholar]
  3. Chiu, H.-J.; Cheng, S.-J. LED Backlight Driving System for Large-Scale LCD Panels. IEEE Trans. Ind. Electron. 2007, 54, 2751–2760. [Google Scholar] [CrossRef]
  4. Hwu, K.-I.; Yau, Y.T. Applying One-Comparator Counter-based Sampling to Current Sharing Control of Multi-Channel Led Strings. In Proceedings of the 25th Annual IEEE Applied Power Electronics Conference and Exposition (APEC), Palm Springs, CA, USA, 21–25 February 2010; pp. 737–742. [Google Scholar]
  5. Chiu, H.-J.; Lo, Y.-K.; Chen, J.-T.; Cheng, S.-J.; Lin, C.-Y.; Mou, S.-C. A High-Efficiency Dimmable LED Driver for Low-Power Lighting Applications. IEEE Trans. Ind. Electron. 2010, 57, 735–743. [Google Scholar] [CrossRef]
  6. Hu, Y.; Jovanovic, M.M. LED Driver with Self-Adaptive Drive Voltage. IEEE Trans. Power Electron. 2008, 23, 3116–3125. [Google Scholar] [CrossRef]
  7. Li, S.N.; Zhong, W.X.; Chen, W.; Hui, S.Y.R. Novel Self-Configurable Current-Mirror Techniques for Reducing Current Imbalance in Parallel Light-Emitting Diode (LED) Strings. IEEE Trans. Power Electron. 2012, 27, 2153–2162. [Google Scholar] [CrossRef]
  8. Hwu, K.-I.; Lai, C.-Y.; Tu, W.-C. Light-emitting diode driver with low-frequency ripple suppressed and dimming efficiency improved. IET Power Electron. 2014, 7, 105–113. [Google Scholar] [CrossRef]
  9. Yu, W.; Lai, J.-S.; Ma, H.; Zheng, C. High-Efficiency DC–DC Converter with Twin Bus for Dimmable LED Lighting. IEEE Trans. Power Electron. 2011, 26, 2095–2100. [Google Scholar] [CrossRef]
  10. Hwu, K.I.; Chou, S.-C. A Simple Current-Balancing Converter for LED Lighting. In Proceedings of the 24th Annual IEEE Applied Power Electronics Conference and Exposition, Washington, DC, USA, 15–19 February 2009; pp. 587–590. [Google Scholar]
  11. Hwu, K.-I.; Tu, W.C.; Hong, M.-J. A Led Current Balancing Driver with Magnetizing Inductance Energy Recycling Considered. In Proceedings of the 27th Annual IEEE Applied Power Electronics Conference and Exposition (APEC), Orlando, FL, USA, 5–9 February 2012; pp. 975–979. [Google Scholar]
  12. Hwu, K.-I.; Tu, W.C.; Hong, M.J. A Dimmable LED Driver Based on Current Balancing Transformer with Magnetizing Energy Recycling Considered. J. Disp. Technol. 2014, 10, 388–395. [Google Scholar] [CrossRef]
  13. Lin, Y.-L.; Chiu, H.-J.; Lo, Y.-K.; Leng, C.-M. Light-Emitting Diode Driver with a Combined Energy Transfer Inductor for Current Balancing Control. IET Power Electron. 2015, 8, 1834–1843. [Google Scholar] [CrossRef]
  14. Hwu, K.I.; Jiang, W.Z. Nonisolated Two-Channel LED Driver with Automatic Current Balance and Zero-Voltage Switching. IEEE Trans. Power Electron. 2016, 31, 8359–8370. [Google Scholar] [CrossRef]
  15. Hwu, K.-I.; Jiang, W.Z. Single-Switch Coupled-Inductor-Based Two-Channel LED Driver with a Passive Regenerative Snubber. IEEE Trans. Power Electron. 2017, 32, 4482–4490. [Google Scholar] [CrossRef]
  16. Liu, X.; Zhou, Q.; Xu, J.; Lei, Y.; Wang, P.; Zhu, Y. High-Efficiency Resonant LED Backlight Driver with Passive Current Balancing and Dimming. IEEE Trans. Ind. Electron. 2018, 65, 5476–5486. [Google Scholar] [CrossRef]
  17. Liu, X.; Yang, Q.; Zhou, Q.; Xu, J.; Zhou, G. Single-Stage Single-Switch Four-Output Resonant LED Driver with High Power Factor and Passive Current Balancing. IEEE Trans. Power Electron. 2017, 32, 4566–4576. [Google Scholar] [CrossRef]
Figure 1. Prior work: (a) non-isolated two channel LED driver with automatic current balance and zero voltage switching [14]; (b) non-isolated single-switch two-channel LED driver with passive regenerative snubber [15].
Figure 1. Prior work: (a) non-isolated two channel LED driver with automatic current balance and zero voltage switching [14]; (b) non-isolated single-switch two-channel LED driver with passive regenerative snubber [15].
Energies 14 00112 g001
Figure 2. Proposed two-channel LLC resonant LED driver.
Figure 2. Proposed two-channel LLC resonant LED driver.
Energies 14 00112 g002
Figure 3. Key waveforms of the proposed LED driver over one switching period.
Figure 3. Key waveforms of the proposed LED driver over one switching period.
Energies 14 00112 g003
Figure 4. Operating circuits over one switching period: (a) state 1; (b) state 2; (c) state 3; (d) state 4; (e) state 5; (f) state 6; (g) state 7; (h) state 8.
Figure 4. Operating circuits over one switching period: (a) state 1; (b) state 2; (c) state 3; (d) state 4; (e) state 5; (f) state 6; (g) state 7; (h) state 8.
Energies 14 00112 g004
Figure 5. Approximately linear model of an LED string.
Figure 5. Approximately linear model of an LED string.
Energies 14 00112 g005
Figure 6. AC equivalent circuit of the proposed LED driver.
Figure 6. AC equivalent circuit of the proposed LED driver.
Energies 14 00112 g006
Figure 7. Two-port model of the FHA resonant circuit.
Figure 7. Two-port model of the FHA resonant circuit.
Energies 14 00112 g007
Figure 8. Two-port model of the FHA resonant circuit with one LED string at the output terminals.
Figure 8. Two-port model of the FHA resonant circuit with one LED string at the output terminals.
Energies 14 00112 g008
Figure 9. Two-port model of the FHA resonant circuit with: (a) frequency modulator; (b) voltage gain M versus switching frequency fs.
Figure 9. Two-port model of the FHA resonant circuit with: (a) frequency modulator; (b) voltage gain M versus switching frequency fs.
Energies 14 00112 g009
Figure 10. System control: (a) block diagram; (b) UCD3138 control kernel.
Figure 10. System control: (a) block diagram; (b) UCD3138 control kernel.
Energies 14 00112 g010aEnergies 14 00112 g010b
Figure 11. Four-channel LED driver derived from the proposed LED driver.
Figure 11. Four-channel LED driver derived from the proposed LED driver.
Energies 14 00112 g011
Figure 12. Voltage gain with K = 5: (a) original; (b) zoom-in.
Figure 12. Voltage gain with K = 5: (a) original; (b) zoom-in.
Energies 14 00112 g012
Figure 13. Waveforms at rated load: (1) vgs1; (2) vgs2; (3) vds1; (4) vds2.
Figure 13. Waveforms at rated load: (1) vgs1; (2) vgs2; (3) vds1; (4) vds2.
Energies 14 00112 g013
Figure 14. Waveforms at rated load: (1) vgs1; (2) vgs; (3) iLr; (4) vCr.
Figure 14. Waveforms at rated load: (1) vgs1; (2) vgs; (3) iLr; (4) vCr.
Energies 14 00112 g014
Figure 15. Waveforms at rated load: (1) vgs1; (2) vgs2; (3) iD1; (4) iD2.
Figure 15. Waveforms at rated load: (1) vgs1; (2) vgs2; (3) iD1; (4) iD2.
Energies 14 00112 g015
Figure 16. Waveforms at rated load: (1) vgs1; (2) vgs2; (3) VC1; (4) iC1.
Figure 16. Waveforms at rated load: (1) vgs1; (2) vgs2; (3) VC1; (4) iC1.
Energies 14 00112 g016
Figure 17. Waveforms at rated load: (1) Vo1; (2) ILS1;(3) Vo2; (4) ILS2.
Figure 17. Waveforms at rated load: (1) Vo1; (2) ILS1;(3) Vo2; (4) ILS2.
Energies 14 00112 g017
Figure 18. Measured efficiency.
Figure 18. Measured efficiency.
Energies 14 00112 g018
Figure 19. Measured waveforms under a difference in LED count between the two LED strings: (1) Vo1; (2) ILS1; (3) Vo2; (4) ILS2.
Figure 19. Measured waveforms under a difference in LED count between the two LED strings: (1) Vo1; (2) ILS1; (3) Vo2; (4) ILS2.
Energies 14 00112 g019
Figure 20. Measured waveforms under a difference in LED count between the two LED strings: (1) Vo1; (2) Vo2; (3) VC1.
Figure 20. Measured waveforms under a difference in LED count between the two LED strings: (1) Vo1; (2) Vo2; (3) VC1.
Energies 14 00112 g020
Figure 21. Waveforms at input voltage of 3.3 V [14]: (1) vgs1 (20 V/div); (2) vgs2 (20 V/div); (3) io1 (500 mA/div); (4) io2 (500 mA/div).
Figure 21. Waveforms at input voltage of 3.3 V [14]: (1) vgs1 (20 V/div); (2) vgs2 (20 V/div); (3) io1 (500 mA/div); (4) io2 (500 mA/div).
Energies 14 00112 g021
Figure 22. Waveforms at input voltage of 3.3 V [15]: (1) vgs1 (20 V/div); (2) vds1 (10 V/div); (3) io1 (500 mA/div); (4) io2 (500 mA/div).
Figure 22. Waveforms at input voltage of 3.3 V [15]: (1) vgs1 (20 V/div); (2) vds1 (10 V/div); (3) io1 (500 mA/div); (4) io2 (500 mA/div).
Energies 14 00112 g022
Figure 23. Measured efficiency versus LED current [14].
Figure 23. Measured efficiency versus LED current [14].
Energies 14 00112 g023
Figure 24. Measured efficiency versus LED current [15].
Figure 24. Measured efficiency versus LED current [15].
Energies 14 00112 g024
Table 1. System specifications of the proposed LED driver.
Table 1. System specifications of the proposed LED driver.
System ParametersSpecifications
Normal input voltage (Vin_nor)400 V
Maximum input voltage (Vin_max)410 V
Minmimum input voltage (Vin_min)390 V
Nominal LED channel voltage (Vo1, Vo2)3.45 V × 12 = 41.4 V
Nominal LED channel current (io1, io2)350 mA
Nominal LED power value (PLED)30 W
Resonant frequency (fr)100 kHz
Ratio of magnetizing inductance to resonant inductance (K)5
Quality factor (Q)0.48
Table 2. Components used in the proposed LED driver.
Table 2. Components used in the proposed LED driver.
ComponentsSpecifications
MOSFET switches (Q1, Q2)SPA20N60C3
Diodes (D1, D2)80 CPQ 150 PbF
Resonant capacitor (Cr)3.3 nF
Transformer (T1)Core: PQ35/35
n = Np/Ns = 60/12, Lm = 230.074 μH,
Llk = 9.88 μH,
Resonant inductor (Lr)Core: PQ20/20
L r = 965.8 μH
Current-sharing capacitor (C1)10 μF
Output capacitors (Co1, Co2)10 μF
Publisher’s Note: MDPI stays neutral with regard to jurisdictional claims in published maps and institutional affiliations.

Share and Cite

MDPI and ACS Style

Jiang, W.-Z.; Hwu, K.-I.; Shieh, J.-J. LLC LED Driver with Current-Sharing Capacitor Having Low Voltage Stress. Energies 2021, 14, 112. https://doi.org/10.3390/en14010112

AMA Style

Jiang W-Z, Hwu K-I, Shieh J-J. LLC LED Driver with Current-Sharing Capacitor Having Low Voltage Stress. Energies. 2021; 14(1):112. https://doi.org/10.3390/en14010112

Chicago/Turabian Style

Jiang, Wen-Zhuang, Kuo-Ing Hwu, and Jenn-Jong Shieh. 2021. "LLC LED Driver with Current-Sharing Capacitor Having Low Voltage Stress" Energies 14, no. 1: 112. https://doi.org/10.3390/en14010112

APA Style

Jiang, W.-Z., Hwu, K.-I., & Shieh, J.-J. (2021). LLC LED Driver with Current-Sharing Capacitor Having Low Voltage Stress. Energies, 14(1), 112. https://doi.org/10.3390/en14010112

Note that from the first issue of 2016, this journal uses article numbers instead of page numbers. See further details here.

Article Metrics

Back to TopTop