Improving Fuel Economy of Spark Ignition Engines Applying the Combined Method of Power Regulation
Abstract
1. Introduction
2. Theoretical Substantiation of Possible Improvement of Fuel Economy
3. Materials and Methodology
3.1. Working out the Fuel Supply System
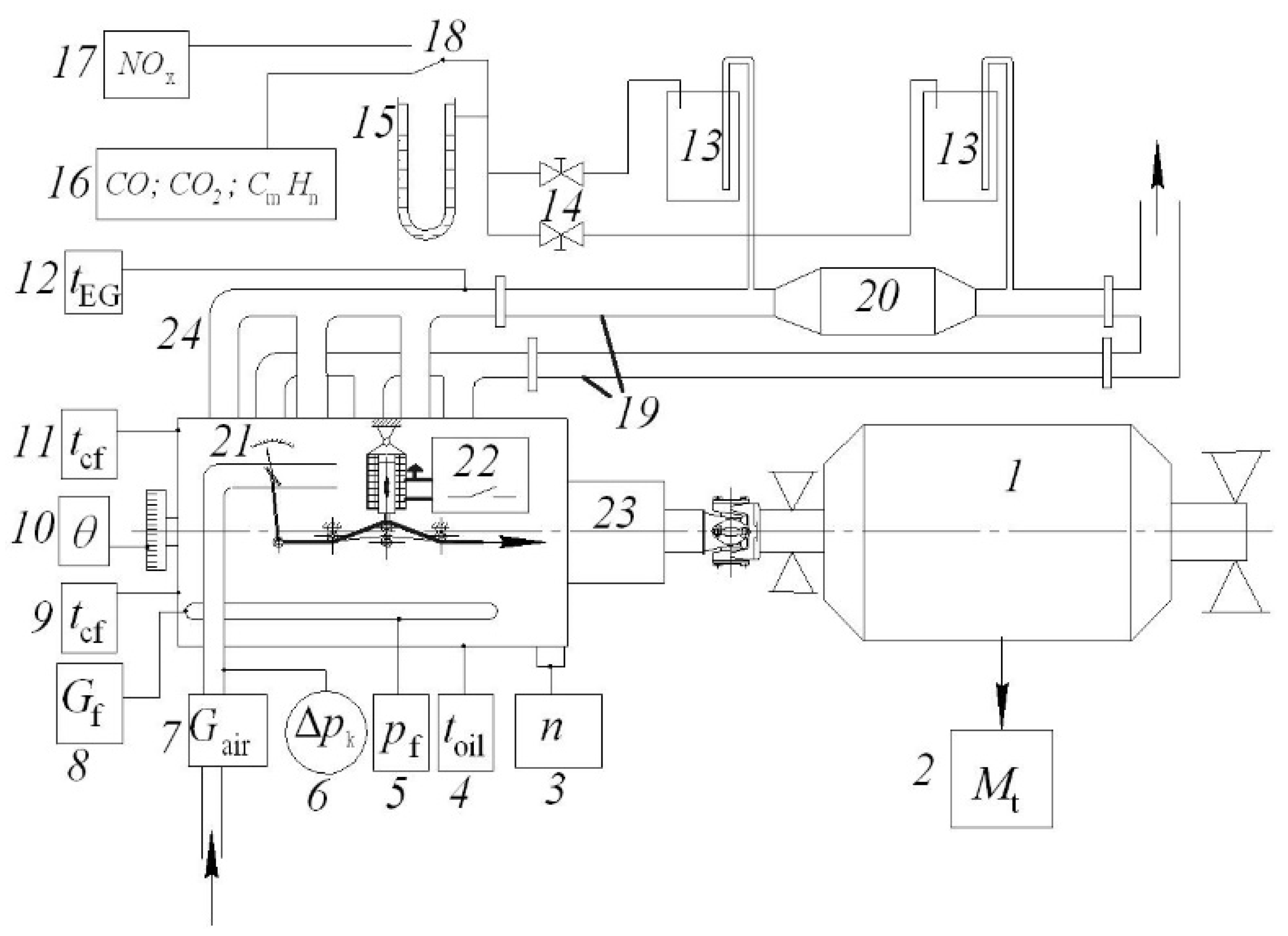
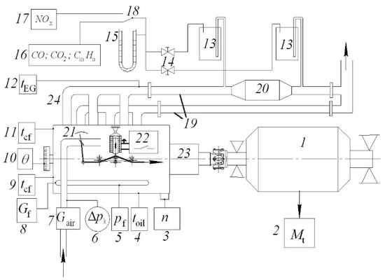
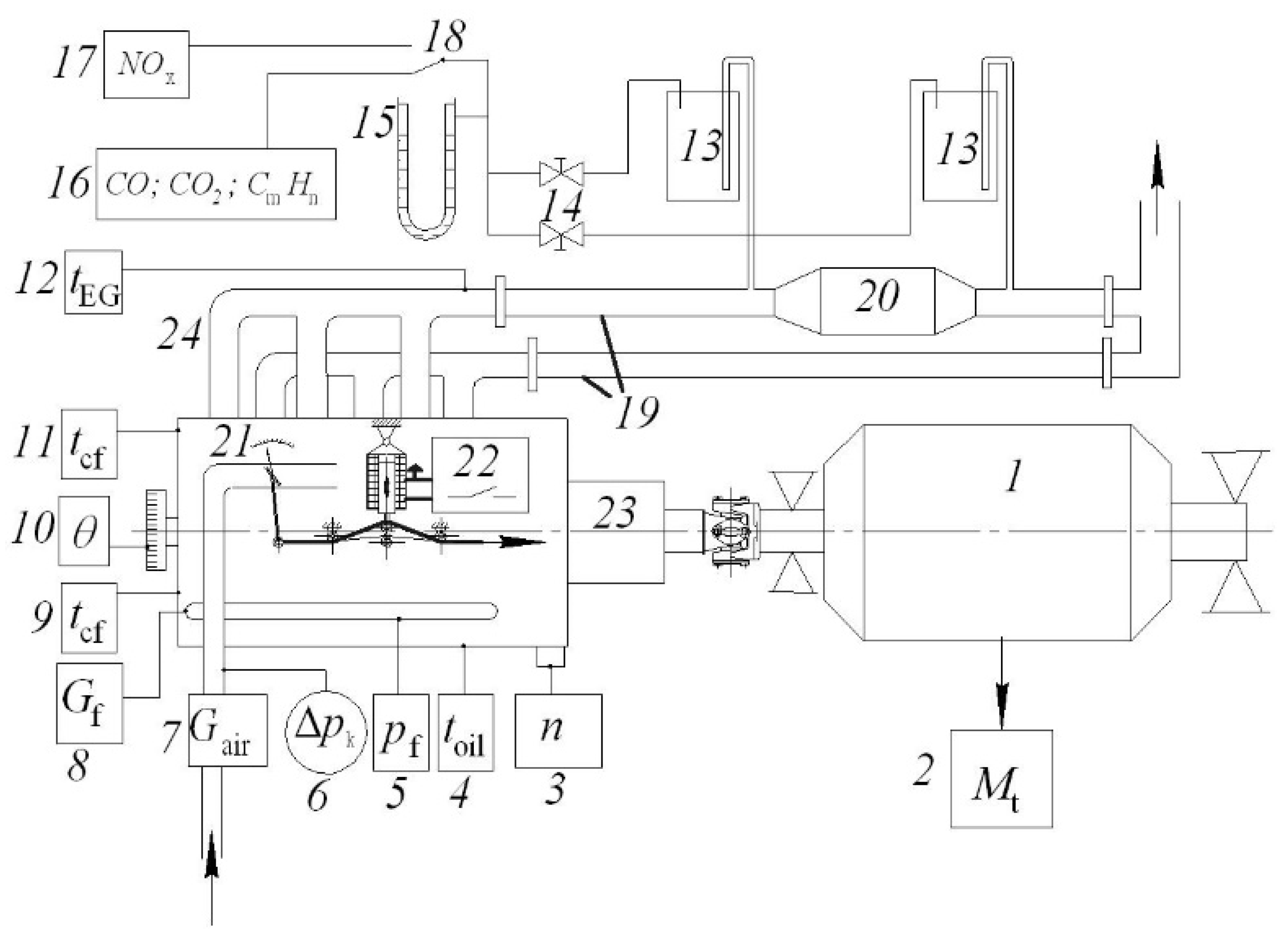
3.2. Working out the Experimental Installation
4. Results and Discussion
5. Conclusions
Author Contributions
Funding
Conflicts of Interest
References
- Fu, J.; Shu, J.; Zhou, F.; Zhong, L.; Liu, J.; Deng, B. Quantitative analysis on the effects of compression ratio and operating parameters on the thermodynamic performance of spark ignition liquefied methane gas engine at lean burn mode. Fuel 2020, 263, 116692. [Google Scholar] [CrossRef]
- Rosero, F.; Fonseca, N.; López, J.-M.; Casanova, J. Real-world fuel efficiency and emissions from an urban diesel bus engine under transient operating conditions. Appl. Energy 2020, 261, 114442. [Google Scholar] [CrossRef]
- Karthickeyan, V.; Thiyagarajan, S.; Ashok, B.; Edwin Geo, V.; Azad, A.K. Experimental investigation of pomegranate oil methyl ester in ceramic coated engine at different operating condition in direct injection diesel engine with energy and exergy analysis. Energy Convers. Manag. 2020, 205, 112334. [Google Scholar] [CrossRef]
- Szabados, G.; Bereczky, Á. Experimental investigation of physicochemical properties of diesel, biodiesel and TBK-biodiesel fuels and combustion and emission analysis in CI internal combustion engine. Renew. Energy 2018, 121, 568–578. [Google Scholar] [CrossRef]
- Kumar Sharma, P.; Sharma, D.; Lal Soni, S.; Jhalani, A.; Singh, D.; Sharma, S. Energy, exergy, and emission analysis of a hydroxyl fueled compression ignition engine under dual fuel mode. Fuel 2020, 265, 116923. [Google Scholar] [CrossRef]
- Kivevele, T.T.; Mbarawa, M.M.; Bereczky, Á.; Zöldy, M. Evaluation of the Oxidation Stability of Biodiesel Produced from Moringa oleifera Oil. Energy Fuels 2011, 25, 5416–5421. [Google Scholar] [CrossRef]
- Zhen, X.; Wang, Y.; Liu, D. Bio-butanol as a new generation of clean alternative fuel for SI (spark ignition) and CI (compression ignition) engines. Renew. Energy 2020, 147, 2494–2521. [Google Scholar] [CrossRef]
- Zoldy, M.; Hollo, A.; Thernesz, A. Butanol as a Diesel Extender Option for Internal Combustion Engines. In Proceedings of the SAE 2010 World Congress & Exhibition, Detroit, MI, USA, 13–15 April 2010. [Google Scholar]
- Shirazi, S.A.; Abdollahipoor, B.; Windom, B.; Reardon, K.F.; Foust, T.D. Effects of blending C3-C4 alcohols on motor gasoline properties and performance of spark ignition engines: A review. Fuel Process. Technol. 2020, 197, 106194. [Google Scholar] [CrossRef]
- Pan, M.; Qian, W.; Wei, H.; Feng, D.; Pan, J. Effects on performance and emissions of gasoline compression ignition engine over a wide range of internal exhaust gas recirculation rates under lean conditions. Fuel 2020, 265, 116881. [Google Scholar] [CrossRef]
- Lijewski, P.; Fuc, P.; Dobrzynski, M.; Markiewicz, F. Exhaust emissions from small engines in handheld devices. MATEC Web Conf. 2017, 118, 00016. [Google Scholar] [CrossRef]
- Silvestri, P.; Zoppi, M.; Molfino, R. Dynamic investigation on a new robotized vehicle for urban freight transport. Simul. Model. Pract. Theory 2019, 96, 101938. [Google Scholar] [CrossRef]
- Behiri, W.; Belmokhtar-Berraf, S.; Chu, C. Urban freight transport using passenger rail network: Scientific issues and quantitative analysis. Transp. Res. Part E Logist. Transp. Rev. 2018, 115, 227–245. [Google Scholar] [CrossRef]
- Schröder, S.; Liedtke, G.T. Towards an integrated multi-agent urban transport model of passenger and freight. Res. Transp. Econ. 2017, 64, 3–12. [Google Scholar] [CrossRef]
- Bigazzi, A. Comparison of marginal and average emission factors for passenger transportation modes. Appl. Energy 2019, 242, 1460–1466. [Google Scholar] [CrossRef]
- Chen, L.; Pan, J.; Liu, C.; Shu, G.; Wei, H. Effect of rapid combustion on engine performance and knocking characteristics under different spark strategy conditions. Energy 2020, 192, 116706. [Google Scholar] [CrossRef]
- da Costa, R.B.R.; Valle, R.M.; Hernández, J.J.; Malaquias, A.C.T.; Coronado, C.J.R.; Pujatti, F.J.P. Experimental investigation on the potential of biogas/ethanol dual-fuel spark-ignition engine for power generation: Combustion, performance and pollutant emission analysis. Appl. Energy 2020, 261, 114438. [Google Scholar] [CrossRef]
- Szwaja, S.; Ansari, E.; Rao, S.; Szwaja, M.; Grab-Rogalinski, K.; Naber, J.D.; Pyrc, M. Influence of exhaust residuals on combustion phases, exhaust toxic emission and fuel consumption from a natural gas fueled spark-ignition engine. Energy Convers. Manag. 2018, 165, 440–446. [Google Scholar] [CrossRef]
- Gong, C.; Li, Z.; Yi, L.; Liu, F. Experimental investigation of equivalence ratio effects on combustion and emissions characteristics of an H2/methanol dual-injection engine under different spark timings. Fuel 2020, 262, 116463. [Google Scholar] [CrossRef]
- Xu, Z.; Zhang, Y.; Di, H.; Shen, T. Combustion variation control strategy with thermal efficiency optimization for lean combustion in spark-ignition engines. Appl. Energy 2019, 251, 113329. [Google Scholar] [CrossRef]
- Tsuboi, S.; Miyokawa, S.; Matsuda, M.; Yokomori, T.; Iida, N. Influence of spark discharge characteristics on ignition and combustion process and the lean operation limit in a spark ignition engine. Appl. Energy 2019, 250, 617–632. [Google Scholar] [CrossRef]
- Lee, Z.; Kim, T.; Park, S.; Park, S. Review on spray, combustion, and emission characteristics of recent developed direct-injection spark ignition (DISI) engine system with multi-hole type injector. Fuel 2020, 259, 116209. [Google Scholar] [CrossRef]
- Ghaderi Masouleh, M.; Keskinen, K.; Kaario, O.; Kahila, H.; Karimkashi, S.; Vuorinen, V. Modeling cycle-to-cycle variations in spark ignited combustion engines by scale-resolving simulations for different engine speeds. Appl. Energy 2019, 250, 801–820. [Google Scholar] [CrossRef]
- Heywood, J.B. Internal Combustion Engine Fundamentals, 2nd ed.; McGraw-Hill Education: New York, NY, USA, 2018; ISBN 978-1-260-11610-6. [Google Scholar]
- Korakianitis, T.; Namasivayam, A.M.; Crookes, R.J. Natural-gas fueled spark-ignition (SI) and compression-ignition (CI) engine performance and emissions. Prog. Energy Combust. Sci. 2011, 37, 89–112. [Google Scholar] [CrossRef]
- Cocco Mariani, V.; Hennings Och, S.; dos Santos Coelho, L.; Domingues, E. Pressure prediction of a spark ignition single cylinder engine using optimized extreme learning machine models. Appl. Energy 2019, 249, 204–221. [Google Scholar] [CrossRef]
- Palomo Guerrero, D.; Jiménez-Espadafor, F.J. Torsional system dynamics of low speed diesel engines based on instantaneous torque: Application to engine diagnosis. Mech. Syst. Signal Process. 2019, 116, 858–878. [Google Scholar] [CrossRef]
- Weißenborn, E.; Bossmeyer, T.; Bertram, T. Adaptation of a zero-dimensional cylinder pressure model for diesel engines using the crankshaft rotational speed. Mech. Syst. Signal Process. 2011, 25, 1887–1910. [Google Scholar] [CrossRef]
- Aono, T.; Saruwatari, M.; Furuya, J. Estimation of Engine Torque and Cylinder Pressure Index Based on Crankshaft Rotation Measurement. IFAC Proc. Vol. 2013, 46, 360–365. [Google Scholar] [CrossRef]
- McKelvey, T.; Andersson, I. System identification of the crankshaft dynamics in a 5 cylinder internal combustion engine. IFAC Proc. Vol. 2006, 39, 440–445. [Google Scholar] [CrossRef]
- Jia, B.; Mikalsen, R.; Smallbone, A.; Roskilly, A.P. A study and comparison of frictional losses in free-piston engine and crankshaft engines. Appl. Therm. Eng. 2018, 140, 217–224. [Google Scholar] [CrossRef]
- Zhong, B.; Hong, W.; Xie, F.; Su, Y.; Li, X. Effect of initial start conditions on combustion and rotation characteristics of first firing cycle during direct-start process for a GDI engine. Appl. Therm. Eng. 2017, 127, 116–126. [Google Scholar] [CrossRef]
- Pham, P.X.; Vo, D.Q.; Jazar, R.N. Development of fuel metering techniques for spark ignition engines. Fuel 2017, 206, 701–715. [Google Scholar] [CrossRef]
- Duronio, F.; De Vita, A.; Montanaro, A.; Villante, C. Gasoline direct injection engines—A review of latest technologies and trends. Part 2. Fuel 2020, 265, 116947. [Google Scholar] [CrossRef]
- Gritsuk, I.V.; Mateichyk, V.; Tsiuman, M.; Gutarevych, Y.; Smieszek, M.; Goridko, N. Reducing Harmful Emissions of the Vehicular Engine by Rapid After-Start Heating of the Catalytic Converter Using Thermal Accumulator; SAE Technical Paper; SAE International: Warrendale, PA, USA, 2018. [Google Scholar]
- Zhao, J.; Xi, Q.; Wang, S.; Wang, S. Improving the partial-load fuel economy of 4-cylinder SI engines by combining variable valve timing and cylinder-deactivation through double intake manifolds. Appl. Therm. Eng. 2018, 141, 245–256. [Google Scholar] [CrossRef]
- Morris, N.; Mohammadpour, M.; Rahmani, R.; Johns-Rahnejat, P.M.; Rahnejat, H.; Dowson, D. Effect of cylinder deactivation on tribological performance of piston compression ring and connecting rod bearing. Tribol. Int. 2018, 120, 243–254. [Google Scholar] [CrossRef]
- Ihlemann, A.; Nitz, N. Schaeffler_Kolloquium_Cylinder Deactivation—A technology with a Future or a Niche Application; Schaeffler Colloquium 2014; SAE International: Warrendale, PA, USA, 2014. [Google Scholar]
- Gritsuk, I.; Volkov, V.; Mateichyk, V.; Gutarevych, Y.; Tsiuman, M.; Goridko, N. The Evaluation of Vehicle Fuel Consumption and Harmful Emission Using the Heating System in a Driving Cycle. SAE Int. J. Fuels Lubr. 2017, 10, 236–248. [Google Scholar] [CrossRef]
- Kukharonak, H.; Ivashko, V.; Pukalskas, S.; Rimkus, A.; Matijošius, J. Operation of a Spark-ignition Engine on Mixtures of Petrol and N-butanol. Procedia Eng. 2017, 187, 588–598. [Google Scholar] [CrossRef]
- Zavadskas, E.K.; Čereška, A.; Matijošius, J.; Rimkus, A.; Bausys, R. Internal Combustion Engine Analysis of Energy Ecological Parameters by Neutrosophic MULTIMOORA and SWARA Methods. Energies 2019, 12, 1415. [Google Scholar] [CrossRef]
- Rimkus, A.; Žaglinskis, J.; Stravinskas, S.; Rapalis, P.; Matijošius, J.; Bereczky, Á. Research on the Combustion, Energy and Emission Parameters of Various Concentration Blends of Hydrotreated Vegetable Oil Biofuel and Diesel Fuel in a Compression-Ignition Engine. Energies 2019, 12, 2978. [Google Scholar] [CrossRef]
- Wang, S.; Chen, K.; Zhao, F.; Hao, H. Technology pathways for complying with Corporate Average Fuel Consumption regulations up to 2030: A case study of China. Appl. Energy 2019, 241, 257–277. [Google Scholar] [CrossRef]
- Zheng, Y.; Niu, S.; Shang, Y.; Shao, Z.; Jian, L. Integrating plug-in electric vehicles into power grids: A comprehensive review on power interaction mode, scheduling methodology and mathematical foundation. Renew. Sustain. Energy Rev. 2019, 112, 424–439. [Google Scholar] [CrossRef]
- Zargarnezhad, S.; Dashti, R.; Ahmadi, R. Predicting vehicle fuel consumption in energy distribution companies using ANNs. Transp. Res. Part Transp. Environ. 2019, 74, 174–188. [Google Scholar] [CrossRef]
- Turkensteen, M. The accuracy of carbon emission and fuel consumption computations in green vehicle routing. Eur. J. Oper. Res. 2017, 262, 647–659. [Google Scholar] [CrossRef]
- Huang, W.; Fan, H.; Qian, Y. Modeling and efficient quantified risk assessment of haze causation system in China related to vehicle emissions with uncertainty consideration. Sci. Total Environ. 2019, 668, 74–83. [Google Scholar] [CrossRef] [PubMed]
- Du, Y.; Wu, J.; Yang, S.; Zhou, L. Predicting vehicle fuel consumption patterns using floating vehicle data. J. Environ. Sci. 2017, 59, 24–29. [Google Scholar] [CrossRef] [PubMed]
- Sawulski, J.; Ławryńczuk, M. Optimization of control strategy for a low fuel consumption vehicle engine. Inf. Sci. 2019, 493, 192–216. [Google Scholar] [CrossRef]
- Smit, R. Development and performance of a new vehicle emissions and fuel consumption software (PΔP) with a high resolution in time and space. Atmos. Pollut. Res. 2013, 4, 336–345. [Google Scholar] [CrossRef]
- Li, X.; Sun, J.-Q. Effect of interactions between vehicles and pedestrians on fuel consumption and emissions. Phys. Stat. Mech. Appl. 2014, 416, 661–675. [Google Scholar] [CrossRef]
- Zhang, J.; Zhao, Y.; Xue, W.; Li, J. Vehicle routing problem with fuel consumption and carbon emission. Int. J. Prod. Econ. 2015, 170, 234–242. [Google Scholar] [CrossRef]
- Ehsani, M.; Ahmadi, A.; Fadai, D. Modeling of vehicle fuel consumption and carbon dioxide emission in road transport. Renew. Sustain. Energy Rev. 2016, 53, 1638–1648. [Google Scholar] [CrossRef]
- Malik, L.; Tiwari, G. Assessment of interstate freight vehicle characteristics and impact of future emission and fuel economy standards on their emissions in India. Energy Policy 2017, 108, 121–133. [Google Scholar] [CrossRef]
- Maghrour Zefreh, M.; Torok, A. Theoretical Comparison of the Effects of Different Traffic Conditions on Urban Road Traffic Noise. J. Adv. Transp. 2018, 2018, 1–11. [Google Scholar] [CrossRef]
- Ozhan, C.; Fuster, D.; Da Costa, P. Multi-scale flow simulation of automotive catalytic converters. Chem. Eng. Sci. 2014, 116, 161–171. [Google Scholar] [CrossRef]
- Fleischman, R.; Amiel, R.; Czerwinski, J.; Mayer, A.; Tartakovsky, L. Buses retrofitting with diesel particle filters: Real-world fuel economy and roadworthiness test considerations. J. Environ. Sci. 2018, 67, 273–286. [Google Scholar] [CrossRef] [PubMed]













| Parameters | Value |
|---|---|
| Type and location of cylinders | gasoline, inline |
| Number of cycles | 4-stroke |
| Order of cylinders | 1-5-3-6-2-4 |
| Diameter of cylinder and piston stroke, mm | 95 × 69.8 |
| Working volume, cm3 | 2969 |
| Compression ratio | 8.6 |
| Nominal power kW/at the frequency of rotation, rpm | 115/5400 |
| Maximum torque, Nm/at the frequency of rotation, rpm | 230/4100 |
| Minimum rotational speed of the crankshaft in idle mode, rpm | 750, …, 820 |
| Number of valves per cylinder | 2 |
| Fuel injection system | Motronik ML4.1 |
| Fuel | Automotive gasoline A-95 |
| Parameter | Dimension | Measuring Equipment | Measurement Error |
|---|---|---|---|
| Engine speed | rpm | Electronic digital frequency meter F 5035 | ±1 |
| Torque | Nm | Weight head VKM-57 | ±0.69 |
| Fuel and air consumption time | s | Electronic stopwatch | 0.01 |
| Fuel consumption | g | Electronic scales VNM-3/6 | ±0.5 |
| Air flow | m3 | Gas meter “PГ–600” | 0.1 |
| Air pressure | Pa | Barometer, aneroid | ±0.5 |
| Air temperature | °C | Mercury thermometer | ±0.1 |
| SOI | degree | Strobe DA-5100 | ±1 |
| Vacuum in intake manifold | kPa | Model vacuum gauge “OBB1–160” | ±1 |
| Coolant temperature at the outlet from the cylinder block | °C | Gauge thermometer | ±1 |
| Coolant temperature at the inlet to the cylinder block and oil temperature | °C | Logometer | ±5 |
| Oil pressure in the lubrication system | kgf/cm2 | Pressure gauge | 0.1 |
| Exhaust temperature | °C | Potentiometer EPP-09 | ±10 |
| Concentrations in the exhaust gas: carbon monoxide CO carbon dioxide CO2 hydrocarbon HC | % % ppm | Infrared type gas analyzer: SINCRO EGA 2001 C | ±0.01 ±0.01 ±1 |
| Exhaust concentrations of nitrogen oxides NOx | ppm | Chemiluminescent gas analyzer 344-HL-14 | ±10 |
© 2020 by the authors. Licensee MDPI, Basel, Switzerland. This article is an open access article distributed under the terms and conditions of the Creative Commons Attribution (CC BY) license (http://creativecommons.org/licenses/by/4.0/).
Share and Cite
Gutarevych, Y.; Mateichyk, V.; Matijošius, J.; Rimkus, A.; Gritsuk, I.; Syrota, O.; Shuba, Y. Improving Fuel Economy of Spark Ignition Engines Applying the Combined Method of Power Regulation. Energies 2020, 13, 1076. https://doi.org/10.3390/en13051076
Gutarevych Y, Mateichyk V, Matijošius J, Rimkus A, Gritsuk I, Syrota O, Shuba Y. Improving Fuel Economy of Spark Ignition Engines Applying the Combined Method of Power Regulation. Energies. 2020; 13(5):1076. https://doi.org/10.3390/en13051076
Chicago/Turabian StyleGutarevych, Yurii, Vasyl Mateichyk, Jonas Matijošius, Alfredas Rimkus, Igor Gritsuk, Oleksander Syrota, and Yevheniy Shuba. 2020. "Improving Fuel Economy of Spark Ignition Engines Applying the Combined Method of Power Regulation" Energies 13, no. 5: 1076. https://doi.org/10.3390/en13051076
APA StyleGutarevych, Y., Mateichyk, V., Matijošius, J., Rimkus, A., Gritsuk, I., Syrota, O., & Shuba, Y. (2020). Improving Fuel Economy of Spark Ignition Engines Applying the Combined Method of Power Regulation. Energies, 13(5), 1076. https://doi.org/10.3390/en13051076

