Modelling Types 1 and 2 Wind Turbines Based on IEC 61400-27-1: Transient Response under Voltage Dips
Abstract
1. Introduction
2. IEC 61400-27-1 Types 1 and 2 Wind Turbine Model
3. Modelling
3.1. Type 1A WT Model
3.1.1. Aerodynamic Module
3.1.2. Mechanical Model
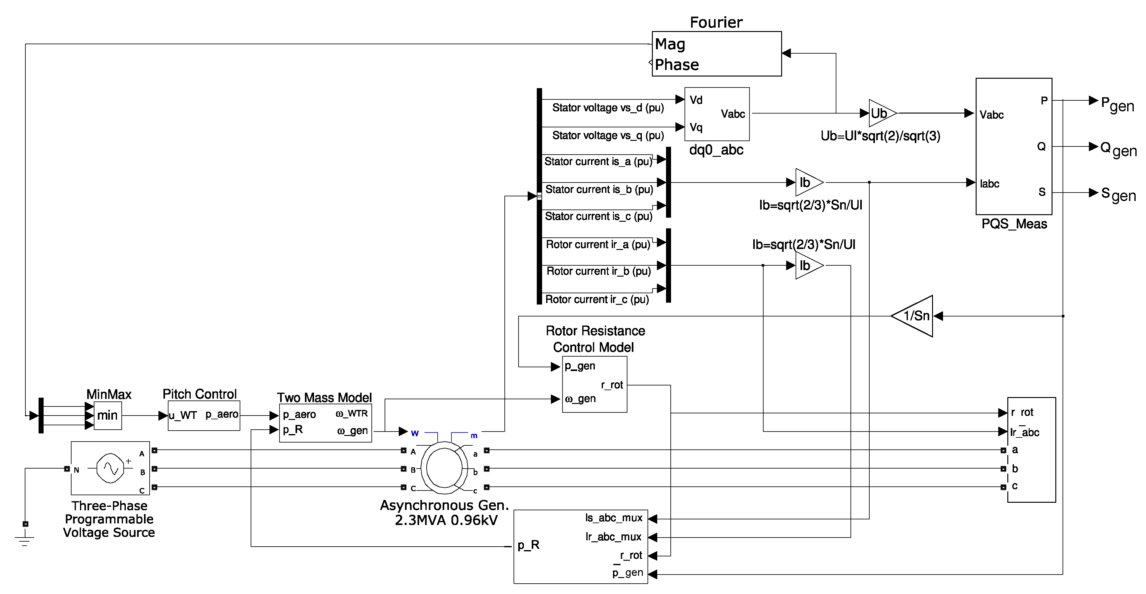
3.1.3. Generator Set Model
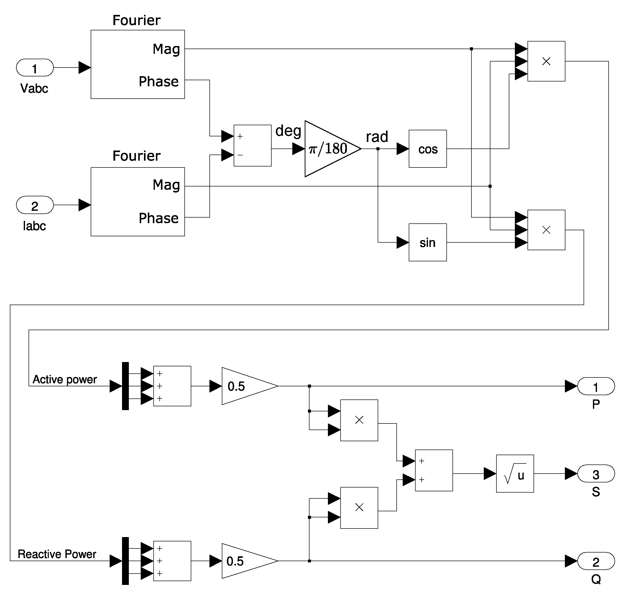
3.1.4. Electrical Measurements Model
3.2. Type 1B WT Model
UVRT Pitch Control Model
3.3. Type 2 Model
3.3.1. Variable Rotor Resistance Control Model
3.3.2. Active Generated Power and Generator Set Model
4. Results
4.1. Real-Time Simulation (Hardware-in-the-Loop)
4.2. Simulation Results
5. Conclusions
Author Contributions
Funding
Acknowledgments
Conflicts of Interest
Abbreviations
| Generator rotational speed | |
| Wind turbine rotor rotational speed | |
| f | Grid frequency |
| Nominal current at wind turbine terminals | |
| Nominal active power of WT | |
| Aerodynamic power | |
| Impedance base value | |
| Variable rotor resistance | |
| Nominal phase-to-phase voltage at wind turbine terminals | |
| Inertia constant of WT rotor | |
| Inertia constant of generator | |
| Drive train stiffness | |
| Drive train damping | |
| FSWTs | Fixed Speed Wind Turbines |
| HIL | Hardware-In-the-Loop |
| IEC | International Electrotechnical Commission |
| FRT | Fault-Ride-Through |
| LVRT | Low-Voltage Ride-Through |
| VRR | Variable Rotor Resistance |
| VSWTs | Variable Speed Wind Turbines |
| WTs | Wind Turbines |
Appendix A. Type 1A WT Parameters
| Variable | Value |
|---|---|
| 0.989 | |
| 4 | |
| 1 | |
| 53.16 | |
| 5 | |
| 2.3 × 10 | |
| 960 | |
| f | 50 |
| 0.01 | |
| 0.1248 | |
| 0.01 | |
| 0.1248 | |
| 7.98611 | |
| Pole pairs | 2 |
Appendix B. Type 2 WT Parameters
| Variable | Value |
|---|---|
| 4.06 | |
| 0.9 | |
| 1.30 | |
| 2.30 | |
| 2.3 × 10 | |
| 960 | |
| f | 50 |
| 0.01 | |
| 0.1248 | |
| 0.01 | |
| 0.1248 | |
| 7.98611 | |
| Pole pairs | 2 |
References
- Fernández-Guillamón, A.; Villena-Lapaz, J.; Vigueras-Rodríguez, A.; García-Sánchez, T.; Molina-García, Á. An adaptive frequency strategy for variable speed wind turbines: Tpplication to high wind integration into power systems. Energies 2018, 11, 1436. [Google Scholar] [CrossRef]
- Fernández-Guillamón, A.; Das, K.; Cutululis, N.A.; Molina-García, Á. Offshore wind power integration into future power systems: Overview and trends. J. Mar. Sci. Eng. 2019, 7, 399. [Google Scholar] [CrossRef]
- Fernández-Guillamón, A.; Molina-García, A.; Vigueras-Rodríguez, A.; Gómez-Lázaro, E. Frequency Response and Inertia Analysis in Power Systems with High Wind Energy Integration. In Proceedings of the 2019 International Conference on Clean Electrical Power (ICCEP), Otranto, Italy, 2–4 July 2019; pp. 388–393. [Google Scholar]
- Fernández-Guillamón, A.; Gómez-Lázaro, E.; Muljadi, E.; Molina-García, Á. Power systems with high renewable energy sources: A review of inertia and frequency control strategies over time. Renew. Sustain. Energy Rev. 2019, 115, 109369. [Google Scholar] [CrossRef]
- Cardozo, C.; Van Ackooij, W.; Capely, L. Cutting plane approaches for frequency constrained economic dispatch problems. Electr. Power Syst. Res. 2018, 156, 54–63. [Google Scholar] [CrossRef]
- Fernández-Guillamón, A.; Martínez-Lucas, G.; Molina-García, Á.; Sarasua, J.I. An Adaptive Control Scheme for Variable Speed Wind Turbines Providing Frequency Regulation in Isolated Power Systems with Thermal Generation. Energies 2020, 13, 3369. [Google Scholar] [CrossRef]
- Global Wind Report 2019. Available online: https://gwec.net/global-wind-report-2019/ (accessed on 15 June 2020).
- Muñoz-Benavente, I.; Hansen, A.D.; Gómez-Lázaro, E.; García-Sánchez, T.; Fernández-Guillamón, A.; Molina-García, Á. Impact of combined demand-response and wind power plant participation in frequency control for multi-area power systems. Energies 2019, 12, 1687. [Google Scholar] [CrossRef]
- Villena-Ruiz, R.; Lorenzo-Bonache, A.; Honrubia-Escribano, A.; Jiménez-Buendía, F.; Gómez-Lázaro, E. Implementation of IEC 61400-27-1 Type 3 Model: Performance Analysis under Different Modeling Approaches. Energies 2019, 12, 2690. [Google Scholar] [CrossRef]
- Kumar, D.; Chatterjee, K. A review of conventional and advanced MPPT algorithms for wind energy systems. Renew. Sustain. Energy Rev. 2016, 55, 957–970. [Google Scholar] [CrossRef]
- Hansen, A.D.; Iov, F.; Blaabjerg, F.; Hansen, L.H. Review of contemporary wind turbine concepts and their market penetration. Wind. Eng. 2004, 28, 247–263. [Google Scholar] [CrossRef]
- Liang, X. Emerging power quality challenges due to integration of renewable energy sources. IEEE Trans. Ind. Appl. 2016, 53, 855–866. [Google Scholar] [CrossRef]
- Calif, R.; Schmitt, F.G. Multiscaling and joint multiscaling of the atmospheric wind speed and the aggregate power output from a wind farm. Nonlinear Process. 2014, 21, 379–392. [Google Scholar] [CrossRef]
- Calif, R.; Schmitt, F.G.; Huang, Y. Multifractal description of wind power fluctuations using arbitrary order Hilbert spectral analysis. Phys. A Stat. Mech. Appl. 2013, 392, 4106–4120. [Google Scholar] [CrossRef]
- Fernández-Guillamón, A.; Vigueras-Rodríguez, A.; Molina-García, Á. Analysis of power system inertia estimation in high wind power plant integration scenarios. IET Renew. Power Gener. 2019, 13, 2807–2816. [Google Scholar] [CrossRef]
- Heredia, F.J.; Cuadrado, M.D.; Corchero, C. On optimal participation in the electricity markets of wind power plants with battery energy storage systems. Comput. Oper. Res. 2018, 96, 316–329. [Google Scholar] [CrossRef]
- Zhang, W.; Fang, K. Controlling active power of wind farms to participate in load frequency control of power systems. IET Gener. Transm. Distrib. 2017, 11, 2194–2203. [Google Scholar] [CrossRef]
- Margaris, I.; Hansen, A.D.; Bech, J.; Andresen, B.; Sørensen, P.E. Implementation of IEC standard models for power system stability studies. In Proceedings of the 11th International Workshop on Large-scale Integration of Wind Power into Power Systems as Well as on Transmission Networks for Offshore Wind Power Plants, Lisbon, Portugal, 13–15 November 2012. [Google Scholar]
- Honrubia-Escribano, A.; Gomez-Lazaro, E.; Fortmann, J.; Sørensen, P.; Martin-Martinez, S. Generic dynamic wind turbine models for power system stability analysis: A comprehensive review. Renew. Sustain. Energy Rev. 2018, 81, 1939–1952. [Google Scholar] [CrossRef]
- Sørensen, P.; Andresen, B.; Fortmann, J.; Pourbeik, P. Modular structure of wind turbine models in IEC 61400-27-1. In Proceedings of the 2013 IEEE Power & Energy Society General Meeting, Vancouver, BC, Canada, 21–25 July 2013; pp. 1–5. [Google Scholar]
- Lorenzo-Bonache, A.; Villena-Ruiz, R.; Honrubia-Escribano, A.; Molina-García, A.; Gómez-Lázaro, E. Comparison of a standard type 3B WT model with a commercial build-in model. In Proceedings of the 2017 IEEE International Electric Machines and Drives Conference (IEMDC), Miami, FL, USA, 21–24 May 2017; pp. 1–6. [Google Scholar]
- Moschitta, A.; Carbone, P.; Muscas, C. Generalized likelihood ratio test for voltage dip detection. IEEE Trans. Instrum. Meas. 2011, 60, 1644–1653. [Google Scholar] [CrossRef]
- Moschitta, A.; Carbone, P.; Muscas, C. Performance comparison of advanced techniques for voltage dip detection. IEEE Trans. Instrum. Meas. 2012, 61, 1494–1502. [Google Scholar] [CrossRef]
- Gallo, D.; Landi, C.; Luiso, M.; Fiorucci, E. Survey on voltage dip measurements in standard framework. IEEE Trans. Instrum. Meas. 2013, 63, 374–387. [Google Scholar] [CrossRef]
- Ipinnimo, O.; Chowdhury, S.; Chowdhury, S.; Mitra, J. A review of voltage dip mitigation techniques with distributed generation in electricity networks. Electr. Power Syst. Res. 2013, 103, 28–36. [Google Scholar] [CrossRef]
- Hossain, M.; Pota, H.; Ugrinovskii, V.; Ramos, R. Decentralized control to augment LVRT capability of wind generators with STATCOM/ESS. In Proceedings of the IEEE PES General Meeting, Providence, RI, USA, 25–29 July 2010; pp. 1–8. [Google Scholar]
- Hossain, M.J.; Pota, H.R.; Ugrinovskii, V.A.; Ramos, R.A. Simultaneous STATCOM and pitch angle control for improved LVRT capability of fixed-speed wind turbines. IEEE Trans. Sustain. Energy 2010, 1, 142–151. [Google Scholar] [CrossRef]
- Hossain, M.J.; Pota, H.; Ramos, R. Robust STATCOM control for the stabilisation of fixed-speed wind turbines during low voltages. Renew. Energy 2011, 36, 2897–2905. [Google Scholar] [CrossRef]
- Noureldeen, O. Low voltage ride through strategies for SCIG wind turbines interconnected grid. Int. J. Electr. Comput. Sci. IJECS-IJENS 2011, 11, 6565–117502. [Google Scholar]
- Hossain, M.J.; Pota, H.R.; Ramos, R.A. Improved low-voltage-ride-through capability of fixed-speed wind turbines using decentralised control of STATCOM with energy storage system. IET Gener. Transm. Distrib. 2012, 6, 719–730. [Google Scholar] [CrossRef]
- Ren, J.; Hu, Y.; Ji, Y.; Liu, C. Low voltage ride-through control for fixed speed wind generators under grid unbalanced fault. In Proceedings of the 2012 Twenty-Seventh Annual IEEE Applied Power Electronics Conference and Exposition (APEC), Orlando, FL, USA, 5–9 February 2012; pp. 686–689. [Google Scholar]
- Wessels, C.; Hoffmann, N.; Molinas, M.; Fuchs, F.W. StatCom control at wind farms with fixed-speed induction generators under asymmetrical grid faults. IEEE Trans. Ind. Electron. 2012, 60, 2864–2873. [Google Scholar] [CrossRef]
- Moghadasi, A.; Islam, A. Enhancing LVRT capability of FSIG wind turbine using current source UPQC based on resistive SFCL. In Proceedings of the 2014 IEEE PES T&D Conference and Exposition, Chicago, IL, USA, 14–17 April 2014; pp. 1–5. [Google Scholar]
- Obando-Montaño, A.F.; Carrillo, C.; Cidrás, J.; Díaz-Dorado, E. A STATCOM with supercapacitors for low-voltage ride-through in fixed-speed wind turbines. Energies 2014, 7, 5922–5952. [Google Scholar] [CrossRef]
- Moghadasi, A.; Sarwat, A.; Guerrero, J.M. A comprehensive review of low-voltage-ride-through methods for fixed-speed wind power generators. Renew. Sustain. Energy Rev. 2016, 55, 823–839. [Google Scholar] [CrossRef]
- Heydari-Doostabad, H.; Khalghani, M.R.; Khooban, M.H. A novel control system design to improve LVRT capability of fixed speed wind turbines using STATCOM in presence of voltage fault. Int. J. Electr. Power Energy Syst. 2016, 77, 280–286. [Google Scholar] [CrossRef]
- Fortmann, J.; Engelhardt, S.; Kretschmann, J.; Feltes, C.; Erlich, I. New generic model of DFG-based wind turbines for RMS-type simulation. IEEE Trans. Energy Convers. 2013, 29, 110–118. [Google Scholar] [CrossRef]
- Subramanian, C.; Casadei, D.; Tani, A.; Sørensen, P.; Blaabjerg, F.; McKeever, P. Implementation of electrical simulation model for IEC standard Type-3A generator. In Proceedings of the 2013 European Modelling Symposium, Manchester, UK, 20–22 November 2013; pp. 426–431. [Google Scholar]
- Altin, M.; Göksu, Ö.; Hansen, A.D.; Sørensen, P.E. Aggregated wind power plant models consisting of IEC wind turbine models. In Proceedings of the 2015 IEEE Eindhoven PowerTech, Eindhoven, The Netherlands, 29 June–2 July 2015; pp. 1–5. [Google Scholar]
- Göksu, Ö.; Altin, M.; Fortmann, J.; Sørensen, P.E. Field validation of IEC 61400-27-1 wind generation type 3 model with plant power factor controller. IEEE Trans. Energy Convers. 2016, 31, 1170–1178. [Google Scholar] [CrossRef]
- Honrubia-Escribano, A.; Jiménez-Buendía, F.; Gómez-Lázaro, E.; Fortmann, J. Validation of generic models for variable speed operation wind turbines following the recent guidelines issued by IEC 61400-27. Energies 2016, 9, 1048. [Google Scholar] [CrossRef]
- Honrubia-Escribano, A.; Jimenez-Buendia, F.; Gomez-Lazaro, E.; Fortmann, J. Field validation of a standard type 3 wind turbine model for power system stability, according to the requirements imposed by IEC 61400-27-1. IEEE Trans. Energy Convers. 2017, 33, 137–145. [Google Scholar] [CrossRef]
- Lorenzo-Bonache, A.; Honrubia-Escribano, A.; Jiménez-Buendía, F.; Molina-García, Á.; Gómez-Lázaro, E. Generic type 3 wind turbine model based on IEC 61400-27-1: Parameter analysis and transient response under voltage dips. Energies 2017, 10, 1441. [Google Scholar] [CrossRef]
- Honrubia-Escribano, A.; Jiménez-Buendía, F.; Sosa-Avendaño, J.L.; Gartmann, P.; Frahm, S.; Fortmann, J.; Sørensen, P.E.; Gómez-Lázaro, E. Fault-ride trough validation of IEC 61400-27-1 type 3 and type 4 models of different wind turbine manufacturers. Energies 2019, 12, 3039. [Google Scholar] [CrossRef]
- Wang, L.; Zhang, Z.; Long, H.; Xu, J.; Liu, R. Wind turbine gearbox failure identification with deep neural networks. IEEE Trans. Ind. Inform. 2016, 13, 1360–1368. [Google Scholar] [CrossRef]
- Hansen, A.D.; Hansen, L.H. Wind turbine concept market penetration over 10 years (1995–2004). Wind Energy An Int. J. Prog. Appl. Wind Power Convers. Technol. 2007, 10, 81–97. [Google Scholar] [CrossRef]
- Thet, A.K.; Saitoh, H. Pitch control for improving the low-voltage ride-through of wind farm. In Proceedings of the 2009 Transmission & Distribution Conference & Exposition: Asia and Pacific, Seoul, Korea, 26–30 October 2009; pp. 1–4. [Google Scholar]
- Commission, I.E. Wind Turbines—Part 21: Measurement and Assessment of Power Quality Characteristics of Grid Connected Wind Turbines; IEC 61400-21; International Electrotechnical Commission (IEC): Geneva, Switzerland, 2008. [Google Scholar]
- IEC 61400-27-1. Electrical Simulation Models—Wind Turbines; Technical Report. 2015. Available online: https://webstore.iec.ch/publication/21811 (accessed on 6 August 2012).
- Vázquez-Hernández, C.; Serrano-González, J.; Centeno, G. A Market-Based Analysis on the Main Characteristics of Gearboxes Used in Onshore Wind Turbines. Energies 2017, 10, 1686. [Google Scholar] [CrossRef]
- Polinder, H. Overview of and trends in wind turbine generator systems. In Proceedings of the 2011 IEEE Power and Energy Society General Meeting, Detroit, MI, USA, 24–28 July 2011; pp. 1–8. [Google Scholar]
- Zhao, H.; Wu, Q.; Sørensen, P.E.; Bech, J.; Andresen, B. Implementation of draft IEC generic model of Type 1 wind turbine generator in PowerFactory and Simulink. In Proceedings of the 12th International Workshop on Large-scale Integration of Wind Power into Power Systems as Well as on Transmission Networks for Offshore Wind Power Plants, London, UK, 22–24 October 2013. [Google Scholar]
- Duong, M.Q.; Grimaccia, F.; Leva, S.; Mussetta, M.; Le, K.H. Improving transient stability in a grid-connected squirrel-cage induction generator wind turbine system using a fuzzy logic controller. Energies 2015, 8, 6328–6349. [Google Scholar] [CrossRef]
- De Prada, M.; Dominguez-Garcia, J.L.; Mancilla-David, F.; Muljadi, E.; Singh, M.; Gomis-Bellmunt, O.; Sumper, A. Type-2 wind turbine with additional sub-synchronous resonance damping. In Proceedings of the 2013 IEEE Green Technologies Conference (GreenTech), Denver, CO, USA, 4–5 April 2013; pp. 226–232. [Google Scholar]
- Cheng, M.; Zhu, Y. The state of the art of wind energy conversion systems and technologies: A review. Energy Convers. Manag. 2014, 88, 332–347. [Google Scholar] [CrossRef]
- Pérez, J.M.P.; Márquez, F.P.G.; Tobias, A.; Papaelias, M. Wind turbine reliability analysis. Renew. Sustain. Energy Rev. 2013, 23, 463–472. [Google Scholar] [CrossRef]
- Sumathi, S.; Ashok Kumar, L.; Surekha, P. Wind Energy Conversion Systems. In Solar PV and Wind Energy Conversion Systems: An Introduction to Theory, Modeling with MATLAB/SIMULINK, and the Role of Soft Computing Techniques; Springer International Publishing: Cham, Switzerland, 2015; pp. 247–307. [Google Scholar] [CrossRef]
- Fernández-Guillamón, A.; Sarasúa, J.I.; Chazarra, M.; Vigueras-Rodríguez, A.; Fernández-Muñoz, D.; Molina-García, Á. Frequency control analysis based on unit commitment schemes with high wind power integration: A Spanish isolated power system case study. Int. J. Electr. Power Energy Syst. 2020, 121, 106044. [Google Scholar] [CrossRef]
- Liu, J.; Gao, Y.; Geng, S.; Wu, L. Nonlinear control of variable speed wind turbines via fuzzy techniques. IEEE Access 2016, 5, 27–34. [Google Scholar] [CrossRef]
- Margaris, I.D.; Hansen, A.D.; Sørensen, P.; Hatziargyriou, N.D. Illustration of modern wind turbine ancillary services. Energies 2010, 3, 1290–1302. [Google Scholar] [CrossRef]
- Wan, S.; Cheng, K.; Sheng, X.; Wang, X. Characteristic analysis of DFIG wind turbine under blade mass imbalance fault in view of wind speed spatiotemporal distribution. Energies 2019, 12, 3178. [Google Scholar] [CrossRef]
- Boukhezzar, B.; Siguerdidjane, H. Nonlinear control of a variable-speed wind turbine using a two-mass model. IEEE Trans. Energy Convers. 2010, 26, 149–162. [Google Scholar] [CrossRef]
- Chu, J.; Yuan, L.; Hu, Y.; Pan, C.; Pan, L. Comparative analysis of identification methods for mechanical dynamics of large-scale wind turbine. Energies 2019, 12, 3429. [Google Scholar] [CrossRef]
- Villena-Ruiz, R.; Honrubia-Escribano, A.; Fortmann, J.; Gómez-Lázaro, E. Field validation of a standard Type 3 wind turbine model implemented in DIgSILENT-PowerFactory following IEC 61400-27-1 guidelines. Int. J. Electr. Power Energy Syst. 2020, 116, 105553. [Google Scholar] [CrossRef]
- Ekanayake, J.B.; Holdsworth, L.; Jenkins, N. Comparison of 5th order and 3rd order machine models for doubly fed induction generator (DFIG) wind turbines. Electr. Power Syst. Res. 2003, 67, 207–215. [Google Scholar] [CrossRef]
- Società Anonima Costruzioni Elettromeccaniche. Technical Application Papers No. 13, Wind Power Plants; ABB SACE: Via Baioni, Italy, 2015; Volume 35, p. 4123. [Google Scholar]
- Anaya-Lara, O.; Jenkins, N.; Ekanayake, J.B.; Cartwright, P.; Hughes, M. Wind Energy Generation: Modelling and Control; John Wiley & Sons: West Sussex, UK, 2011. [Google Scholar]
- Brandl, R. Operational range of several interface algorithms for different power hardware-in-the-loop setups. Energies 2017, 10, 1946. [Google Scholar] [CrossRef]
- Matar, M.; Karimi, H.; Etemadi, A.; Iravani, R. A high performance real-time simulator for controllers hardware-in-the-loop testing. Energies 2012, 5, 1713–1733. [Google Scholar] [CrossRef]




















© 2020 by the authors. Licensee MDPI, Basel, Switzerland. This article is an open access article distributed under the terms and conditions of the Creative Commons Attribution (CC BY) license (http://creativecommons.org/licenses/by/4.0/).
Share and Cite
García-Sánchez, T.; Muñoz-Benavente, I.; Gómez-Lázaro, E.; Fernández-Guillamón, A. Modelling Types 1 and 2 Wind Turbines Based on IEC 61400-27-1: Transient Response under Voltage Dips. Energies 2020, 13, 4078. https://doi.org/10.3390/en13164078
García-Sánchez T, Muñoz-Benavente I, Gómez-Lázaro E, Fernández-Guillamón A. Modelling Types 1 and 2 Wind Turbines Based on IEC 61400-27-1: Transient Response under Voltage Dips. Energies. 2020; 13(16):4078. https://doi.org/10.3390/en13164078
Chicago/Turabian StyleGarcía-Sánchez, Tania, Irene Muñoz-Benavente, Emilio Gómez-Lázaro, and Ana Fernández-Guillamón. 2020. "Modelling Types 1 and 2 Wind Turbines Based on IEC 61400-27-1: Transient Response under Voltage Dips" Energies 13, no. 16: 4078. https://doi.org/10.3390/en13164078
APA StyleGarcía-Sánchez, T., Muñoz-Benavente, I., Gómez-Lázaro, E., & Fernández-Guillamón, A. (2020). Modelling Types 1 and 2 Wind Turbines Based on IEC 61400-27-1: Transient Response under Voltage Dips. Energies, 13(16), 4078. https://doi.org/10.3390/en13164078

