Switch for the Optimization of Module Power by Reconfiguration of All Strings (SOMBRA): An Insulated Integrated Switch for a Reconfigurable Solar Panel
Abstract
:1. Introduction
2. Design and Implementation of the SOMBRA
2.1. Requirements
2.2. Building Blocks
2.2.1. General Operation
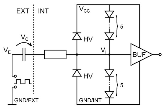
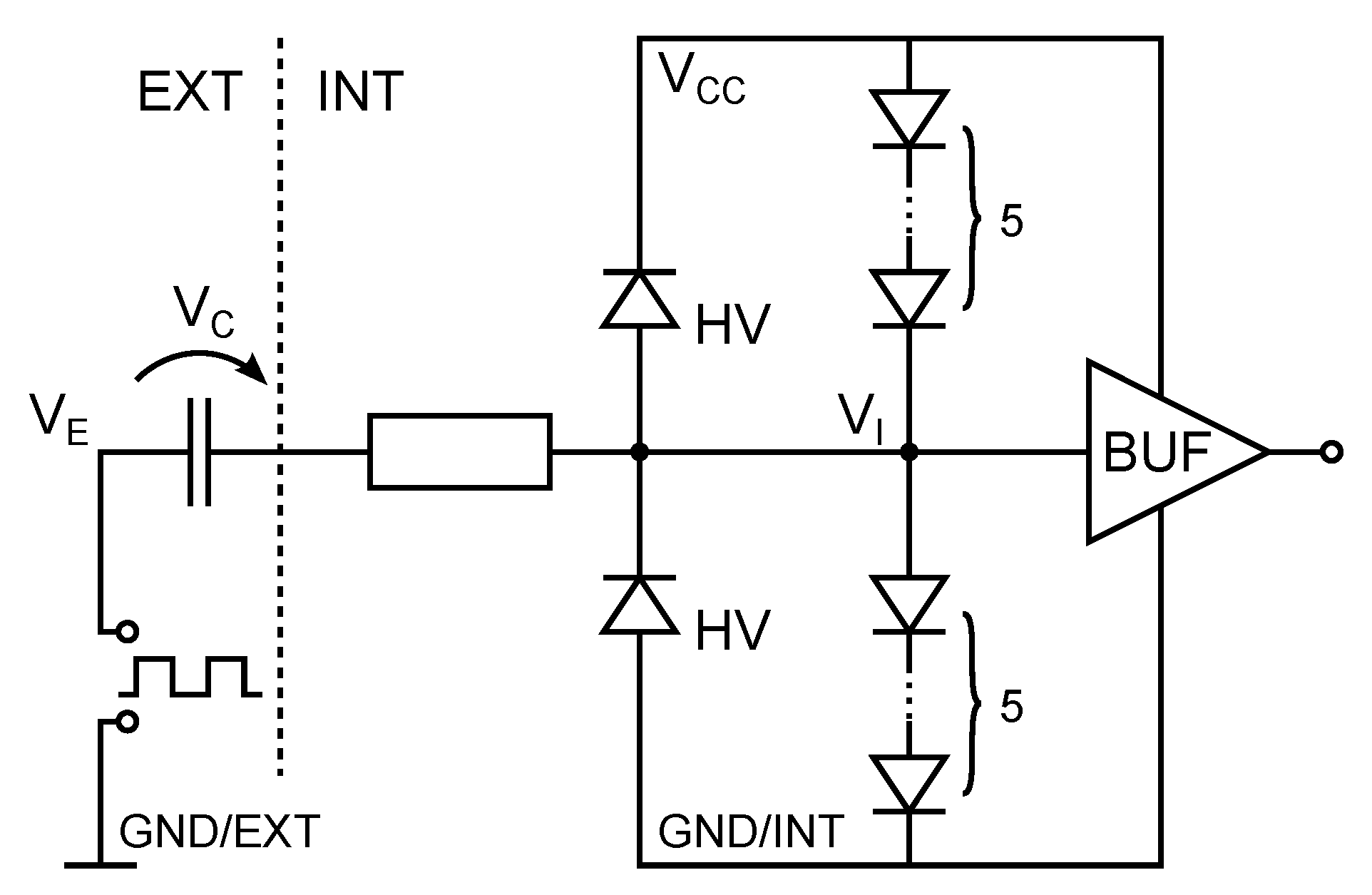
2.2.2. Data Communication and Processing
2.2.3. Voltage Supply
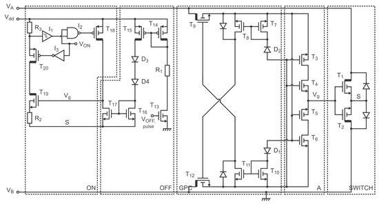
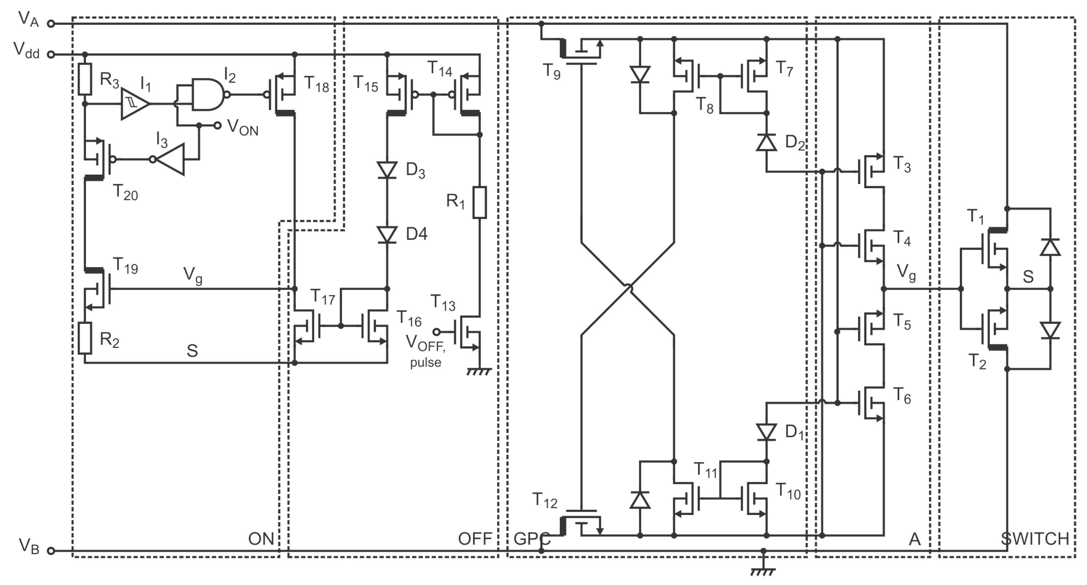
2.2.4. Switch and Switch Control
2.3. Implementation
3. Results
4. Discussion
5. Conclusions and Future
Author Contributions
Funding
Conflicts of Interest
Abbreviations
| BAPV | Building applied PV |
| BIPV | Building integrated PV |
| HV | High-voltage |
| IC | Inter-integrated circuit |
| LV | Low voltage |
| MPP | Maximum power point |
| MPPT | Maximum power point tracker |
| NMOS | N-channel metal-oxide-semiconductor field effect transistor |
| NDMOS | N-channel drain-extended metal-oxide-semiconductor field effect transistor |
| PGA | Pin grid array |
| PoR | Power-on-reset |
| PV | Photovoltaics |
| SiP | System in package |
| SOMBRA | Switch for the optimization of module power by reconfiguration of all strings |
| TCT | Totally cross tied |
References
- Shockley, W.; Queisser, H.J. Detailed Balance Limit of Efficiency of p-n Junction Solar Cells. J. Appl. Phys. 1961, 32, 510–519. [Google Scholar] [CrossRef]
- Richter, A.; Hermle, M.; Glunz, S.W. Reassessment of the Limiting Efficiency for Crystalline Silicon Solar Cells. IEEE J. Photovolt. 2013, 3, 1184–1191. [Google Scholar] [CrossRef]
- Green, M.A.; Dunlop, E.D.; Levi, D.H.; Hohl-Ebinger, J.; Yoshita, M.; Ho-Baillie, A.W. Solar cell efficiency tables (version 54). Prog. Photovolt. Res. Appl. 2019, 27, 565–575. [Google Scholar] [CrossRef]
- Silvestre, S.; Chouder, A. Effects of Shadowing on Photovoltaic Module Performance. Prog. Photovolt. Res. Appl. 2008, 16, 141–149. [Google Scholar] [CrossRef]
- García, M.C.A.; Herrmann, W.; Böhmer, W.; Proisy, B. Thermal and Electrical Effects Caused by Outdoor Hot-Spot Testing in Associations of Photovoltaic Cells. Prog. Photovolt. Res. Appl. 2003, 11, 293–307. [Google Scholar] [CrossRef]
- Hermann, W.; Wiesner, W.; Vaaßen, W. Hot Spot Investigations on PV Modules—New Concepts for a Test Standard and Consequences for Module Design with Respect to Bypass Diodes. In Proceedings of the 26th IEEE Photovoltaic Specialist Conference, Anaheim, CA, USA, 30 September–3 October 1997; pp. 1129–1132. [Google Scholar]
- Bauwens, P.; Doutreloigne, J. Reducing Partial Shading Power Loss with an Integrated Smart Bypass. Sol. Energy 2014, 103, 134–142. [Google Scholar] [CrossRef]
- Bauwens, P.; Doutreloigne, J. NMOS-Based Integrated Modular Bypass for Use in Solar Systems NIMBUS: Intelligent Bypass for Reducing Partial Shading Power Loss in Solar Panel Applications. Energies 2016, 9, 450. [Google Scholar] [CrossRef]
- Villa, L.F.L.; Picault, D.; Raison, B. Maximizing the Power Output of Partially Shaded Photovoltaic Plants Through Optimization of the Interconnections Among its Modules. IEEE J. Photovolt. 2012, 2, 154–163. [Google Scholar] [CrossRef]
- Karatepe, E.; Boztepe, M.; Çolak, M. Development of a Suitable Model for Characterizing Photovoltaic Arrays with Shaded Solar Cells. Sol. Energy 2007, 81, 977–992. [Google Scholar] [CrossRef]
- Mäki, A.; Valkealahti, S.; Leppäaho, J. Operation of Series-Connected Silicon-Based Photovoltaic Modules under Partial Shading Conditions. Prog. Photovolt. Res. Appl. 2012, 20, 298–309. [Google Scholar] [CrossRef]
- Patel, H.; Agarwal, V. MATLAB-Based Modeling to Study the Effects of Partial Shading on PV Array Characteristics. IEEE Trans. Energy Convers. 2008, 23, 302–310. [Google Scholar] [CrossRef]
- Woyte, A.; Nijs, J.; Belmans, R. Partial Shadowing of PhotoVoltaic Arrays with Different System Configurations: Literature Review and Field Test Results. Sol. Energy 2003, 74, 217–233. [Google Scholar] [CrossRef]
- Alsayida, B.; Alsadi, S.; Jallad, J.; Dradi, M. Partial Shading of PV System Simulation with Experimental Results. Smart Grid Renew. Energy 2013, 4, 429–435. [Google Scholar] [CrossRef]
- Reisi, A.R.; Moradi, M.H.; Jamasb, S. Classification and comparison of maximum power point tracking techniques for photovoltaic system: A review. Renew. Sustain. Energy Rev. 2013, 19, 433–443. [Google Scholar] [CrossRef]
- Baka, M.I.; Catthoor, F.; Soudris, D. Near-Static Shading Exploration for Smart Photovoltaic Module Topologies Based on Snake-like Configurations. ACM Trans. Embed. Comput. Syst. 2016, 15, 27. [Google Scholar] [CrossRef]
- Bauwens, P.; Govaerts, J.; Baka, M.; Catthoor, F.; Baert, K.; den Broeck, G.V.; Goverde, H.; Anagnostos, D.; Doutreloigne, J.; Poortmans, J. Reconfigurable Topologies for Smarter PV Modules: Simulation, Evaluation and Implementation. In Proceedings of the 32nd European Photovoltaic Solar Energy Conference and Exhibition, Munich, Germany, 20–24 June 2016; pp. 61–65. [Google Scholar]
- Poortmans, J.; Baert, K.; Govaerts, J.; Mertens, R.; Catthoor, F.; Germain, M.; Das, J.; Driessen, J. Linking Nanotechnology to Gigawatts: Creating Building Blocks for Smart PV Modules. Prog. Photovolt. Res. Appl. 2011, 19, 772–780. [Google Scholar] [CrossRef]
- Bauwens, P.; Bakovasilis, A.; Manganiello, P.; Voroshazi, E.; Doutreloigne, J.; Poortmans, J.; Catthoor, F. Switched- Capacitors as Local Converters for Snake PV Modules: A Cost/Efficiency Exploration. In Proceedings of the 35th European Photovoltaic Solar Energy Conference and Exhibition, Brussels, Belgium, 24–28 September 2018; pp. 1127–1130. [Google Scholar]
- Analog Devices. LTM9100 Datasheet. Available online: https://www.analog.com/media/en/technical-documentation/data-sheets/9100f.pdf (accessed on 31 October 2019).
- Ribarich, T.; Zhang, J. Power FET Driver. United States 10044350. 2018. Available online: https://patentscope.wipo.int/search/en/detail.jsf?docId=US224255206 (accessed on 31 October 2019).
- O’Brien, M. Designing Robust, Isolated I2C/PMBus Data Interfaces for Industrial, Telecommunications, and Medical Applications; Technical Report; Analog Devices: Norwood, MA, USA, 2014; Available online: https://www.analog.com/media/en/analog-dialogue/volume-48/number-3/articles/designingrobust-isolated-i2c-pmbus.pdf (accessed on 31 October 2019).
- Martins, D.; Kruck, A.M. Optical Isolator for I2C Bus System; Technical Report; Vishay Semiconductors: Taguig, Philippines, 2018; Available online: http://www.vishay.com/docs/84901/opticalisolatorfoti2cvussystem.pdf (accessed on 31 October 2019).
- Vishay Semiconductor. VO0661 Datasheet. Available online: https://www.vishay.com/docs/84607/vo0600t.pdf (accessed on 31 October 2019).
- Texas Instruments. ISO154x Datasheet. Available online: http://www.ti.com/lit/ds/symlink/iso1540-q1.pdf (accessed on 31 October 2019).
- Infineon. IRF7769L1TRPbF Datasheet. Available online: https://www.infineon.com/dgdl/Infineon-IRF7769L1-DS-v02_00-EN.pdf?fileId=5546d462533600a4015356079bd91cb4 (accessed on 31 October 2019).
- Solar Power Europe. Global Market Outlook For Solar Power/2019–2023. Available online: https://www.solarpowereurope.org/wp-content/uploads/2019/05/SolarPower-Europe-Global-Market-Outlook-2019-2023.pdf (accessed on 31 October 2019).














© 2019 by the authors. Licensee MDPI, Basel, Switzerland. This article is an open access article distributed under the terms and conditions of the Creative Commons Attribution (CC BY) license (http://creativecommons.org/licenses/by/4.0/).
Share and Cite
Bauwens, P.; Doutreloigne, J. Switch for the Optimization of Module Power by Reconfiguration of All Strings (SOMBRA): An Insulated Integrated Switch for a Reconfigurable Solar Panel. Energies 2019, 12, 4179. https://doi.org/10.3390/en12214179
Bauwens P, Doutreloigne J. Switch for the Optimization of Module Power by Reconfiguration of All Strings (SOMBRA): An Insulated Integrated Switch for a Reconfigurable Solar Panel. Energies. 2019; 12(21):4179. https://doi.org/10.3390/en12214179
Chicago/Turabian StyleBauwens, Pieter, and Jan Doutreloigne. 2019. "Switch for the Optimization of Module Power by Reconfiguration of All Strings (SOMBRA): An Insulated Integrated Switch for a Reconfigurable Solar Panel" Energies 12, no. 21: 4179. https://doi.org/10.3390/en12214179
APA StyleBauwens, P., & Doutreloigne, J. (2019). Switch for the Optimization of Module Power by Reconfiguration of All Strings (SOMBRA): An Insulated Integrated Switch for a Reconfigurable Solar Panel. Energies, 12(21), 4179. https://doi.org/10.3390/en12214179

