An Iterative Methodology for Model Complexity Reduction in Residential Building Simulation
Abstract
1. Introduction
2. Materials and Methods
2.1. White-Box Models
- Detailed white-box tools: These models provide a detailed physical representation of the simulated building thanks to the high level of building details required. More accurate results can be obtained despite the greater user effort in their implementation and higher computational costs while running. Examples of detailed white-box model are Energy Plus and INSEL (Section 2.1.1).
- Simplified white-box models: These models implement a simplified building physics but they are considered physically-based since all parameters are determined from the actual building properties (e.g., thermal properties of envelope, windows, etc.). No tuning or optimisation procedures are used. BEPS (Section 2.1.2) is an example of simplified white-box model based on the thermo-electric analogy.
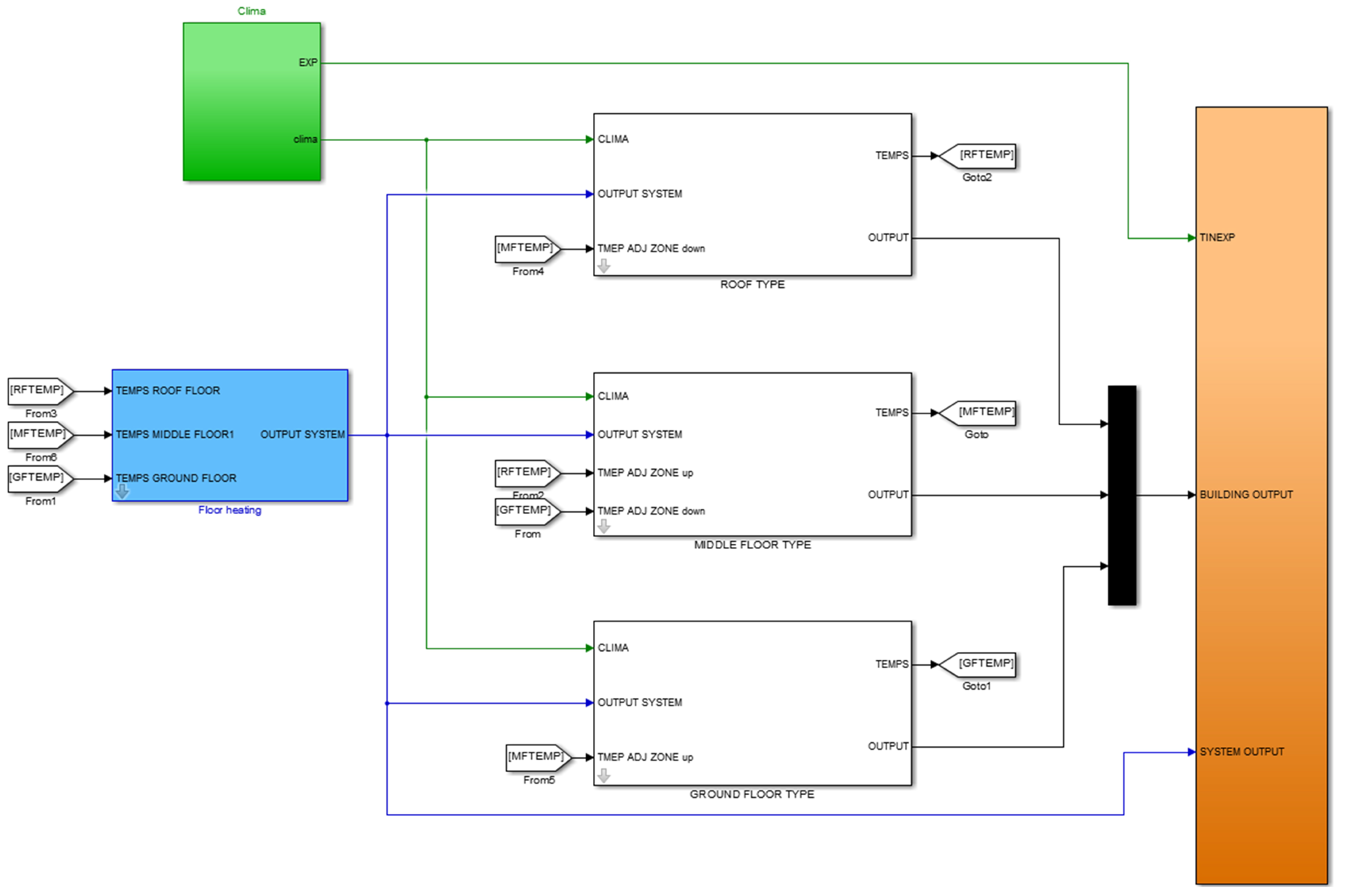
2.1.1. Integrated Simulation Environment Language (INSEL)
- Each building zone is a homogeneous volume characterised by uniform state variables.
- A node represents a room, a wall, a window or else the exterior of the building.
- The thermal transfer equations are solved for each node of the system. This means that the nodal method can be considered as a one-dimensional approach.
2.1.2. Building Energy Performance Simulator (BEPS)
2.2. Reduced Order Model Calibration
3. Case Study
Experimental Building
4. Results and Discussion
4.1. Detailed Model Analysis
4.2. Results of the Calibration Procedure
5. Conclusions
Author Contributions
Funding
Conflicts of Interest
Abbreviations
| a | Air |
| Attic | |
| b | Building |
| Building energy models | |
| C | Thermal capacitance |
| Domestic hot water | |
| e | External |
| E | Energy (J) |
| Ensemble Calibration | |
| Energy Estimation Error | |
| Energy Flexibility | |
| Estimated | |
| f | Fractions |
| Full model | |
| F | System matrix |
| G | System matrix |
| Ground | |
| Heating system | |
| H | System matrix |
| Internal | |
| Internal heat source | |
| j | Wall index |
| J | Target function |
| k | Index |
| n | Node |
| N | Number of components |
| Horizon length | |
| Net-zero energy buildings | |
| p | Calibration parameter |
| Physically-based | |
| Heat source (W) | |
| Heat flow rate (W) | |
| r | room |
| reduced model | |
| R | Thermal resistance |
| Resistance-capacitance thermal network | |
| Root mean square error | |
| s | Synthetic/solar |
| Comfort band | |
| T | Temperature |
| Time (s) | |
| v | Ventilation |
| w | Wall |
| Windows | |
| x | Building model state |
| z | reduced model index |
References
- IEA. Tracking Clean Energy Progress 2017; Technical Report; International Energy Agency: Paris, France, 2017. [Google Scholar]
- European Parliament. Directive (EU) 2018/844 of the European Parliament and of the Council of 30 May 2018 amending Directive 2010/31/EU on the energy performance of buildings and Directive 2012/27/EU on energy efficiency. Off. J. Eur. Union 2018, 61, 75–91. [Google Scholar]
- European Parliament. Directive 2010/31/EU of the European Parliament and of the Council of 19 May 2010 on the energy performance of buildings. Off. J. Eur. Union 2010, 53, 13–35. [Google Scholar]
- Østergaard Jensen, S.; Marszal-Pomianowska, A.; Lollini, R.; Pasut, W.; Knotzer, A.; Engelmann, P.; Stafford, A.; Reynders, G. IEA EBC Annex 67 Energy Flexible Buildings. Energy Build. 2017, 155, 25–34. [Google Scholar] [CrossRef]
- Pallonetto, F.; Mangina, E.; Milano, F.; Finn, D.P. SimApi, a smartgrid co-simulation software platform for benchmarking building control algorithms. SoftwareX 2019, 9, 271–281. [Google Scholar] [CrossRef]
- Pallonetto, F.; Mangina, E.; Finn, D.; Wang, F.; Wang, A. A restful API to control a energy plus smart grid-ready residential building: Demo abstract. In Proceedings of the 1st ACM Conference on Embedded Systems for Energy-Efficient Buildings, Memphis, TN, USA, 3–6 November 2014; pp. 180–181. [Google Scholar]
- Lund, P.D.; Lindgren, J.; Mikkola, J.; Salpakari, J. Review of energy system flexibility measures to enable high levels of variable renewable electricity. Renew. Sustain. Energy Rev. 2015, 45, 785–807. [Google Scholar] [CrossRef]
- Pallonetto, F.; De Rosa, M.; Milano, F.; Finn, D.P. Demand response algorithms for smart-grid ready residential buildings using machine learning models. Appl. Energy 2019, 239, 1265–1282. [Google Scholar] [CrossRef]
- De Rosa, M.; Carragher, M.; Finn, D.P. Flexibility assessment of a combined heat-power system (CHP) with energy storage under real-time energy price market framework. Therm. Sci. Eng. Prog. 2018, 8, 426–438. [Google Scholar] [CrossRef]
- Paulus, M.; Borggrefe, F. The potential of demand-side management in energy-intensive industries for electricity markets in Germany. Appl. Energy 2011, 88, 432–441. [Google Scholar] [CrossRef]
- Kim, J.H.; Shcherbakova, A. Common failures of demand response. Energy 2011, 36, 873–880. [Google Scholar] [CrossRef]
- Egan, J.; Finn, D.; Soares, P.H.D.; Baumann, V.A.R.; Aghamolaei, R.; Beagon, P.; Neu, O.; Pallonetto, F.; O’Donnell, J. Definition of a useful minimal-set of accurately-specified input data for Building Energy Performance Simulation. Energy Build. 2018, 165, 172–183. [Google Scholar] [CrossRef]
- Davila, C.C.; Reinhart, C.F.; Bemis, J.L. Modeling Boston: A workflow for the efficient generation and maintenance of urban building energy models from existing geospatial datasets. Energy 2016, 117, 237–250. [Google Scholar] [CrossRef]
- Heidarinejad, M.; Mattise, N.; Dahlhausen, M.; Sharma, K.; Benne, K.; Macumber, D.; Brackney, L.; Srebric, J. Demonstration of reduced-order urban scale building energy models. Energy Build. 2017, 156, 17–28. [Google Scholar] [CrossRef]
- Kim, E.J.; Plessis, G.; Hubert, J.L.; Roux, J.J. Urban energy simulation: Simplification and reduction of building envelope models. Energy Build. 2014, 84, 193–202. [Google Scholar] [CrossRef]
- Good, N.; Zhang, L.; Navarro-Espinosa, A.; Mancarella, P. High resolution modelling of multi-energy domestic demand profiles. Appl. Energy 2015, 137, 193–210. [Google Scholar] [CrossRef]
- Zhao, H.X.; Magoulès, F. A review on the prediction of building energy consumption. Renew. Sustain. Energy Rev. 2012, 16, 3586–3592. [Google Scholar] [CrossRef]
- Foucquier, A.; Robert, S.; Suard, F.; Stéphan, L.; Jay, A. State of the art in building modelling and energy performances prediction: A review. Renew. Sustain. Energy Rev. 2013, 23, 272–288. [Google Scholar] [CrossRef]
- De Rosa, M.; Bianco, V.; Scarpa, F.; Tagliafico, L.A. Heating and cooling building energy demand evaluation; a simplified model and a modified degree days approach. Appl. Energy 2014, 128, 217–229. [Google Scholar] [CrossRef]
- Zhou, Q.; Wang, S.; Xu, X.; Xiao, F. A grey-box model of next-day building thermal load prediction for energy-efficient control. Int. J. Energy Res. 2008, 32, 1418–1431. [Google Scholar] [CrossRef]
- Berthou, T.; Stabat, P.; Salvazet, R.; Marchio, D. Development and validation of a gray box model to predict thermal behavior of occupied office buildings. Energy Build. 2014, 74, 91–100. [Google Scholar] [CrossRef]
- De Rosa, M.; Bianco, V.; Scarpa, F.; Tagliafico, L.A. Impact of wall discretization on the modeling of heating/cooling energy consumption of residential buildings. Energy Effic. 2016, 9, 95–108. [Google Scholar] [CrossRef]
- Coakley, D.; Raftery, P.; Keane, M. A review of methods to match building energy simulation models to measured data. Renew. Sustain. Energy Rev. 2014, 37, 123–141. [Google Scholar] [CrossRef]
- Cai, J.; Braun, J. An inverse hygrothermal model for multi-zone buildings. J. Build. Perform. Simul. 2016, 9, 510–528. [Google Scholar] [CrossRef]
- Joe, J.; Karava, P. Agent-based system identification for control-oriented building models. J. Build. Perform. Simul. 2017, 10, 183–204. [Google Scholar] [CrossRef]
- Kim, D.; Braun, J.E. A general approach for generating reduced-order models for large multi-zone buildings. J. Build. Perform. Simul. 2015, 8, 435–448. [Google Scholar] [CrossRef]
- Andrade-Cabrera, C.; Burke, D.; Turner, W.J.; Finn, D.P. Ensemble Calibration of lumped parameter retrofit building models using Particle Swarm Optimization. Energy Build. 2017, 155, 513–532. [Google Scholar] [CrossRef]
- Ma, J.; Qin, S.J.; Salsbury, T. Model predictive control of building energy systems with balanced model reduction. In Proceedings of the American Control Conference (ACC), Montreal, QC, Canada, 27–29 June 2012; pp. 3681–3686. [Google Scholar]
- Deng, K.; Goyal, S.; Barooah, P.; Mehta, P.G. Structure-preserving model reduction of nonlinear building thermal models. Automatica 2014, 50, 1188–1195. [Google Scholar] [CrossRef]
- Sim4Blocks. Simulation Supported Real Time Energy Management in Building Blocks. Available online: http://www.sim4blocks.eu (accessed on 20 December 2018).
- Bianco, V.; De Rosa, M.; Scarpa, F.; Tagliafico, L.A. Analysis of energy demand in residential buildings for different climates by means of dynamic simulation. Int. J. Ambient Energy 2016, 37, 108–120. [Google Scholar] [CrossRef]
- Andrade-Cabrera, C.; De Rosa, M.; Kathirgamanathan, A.; Kapetanakis, D.S.; Finn, D.P. A Study on the Trade-off between Energy Forecasting Accuracy and Computational Complexity in Lumped Parameter Building Energy Models. In Proceedings of the IBPSA Conference eSim, Montreal, QC, Canada, 9–10 May 2018. [Google Scholar]
- Poli, R. Analysis of the publications on the applications of particle swarm optimisation. J. Artif. Evol. Appl. 2008, 2008, 685175. [Google Scholar] [CrossRef]
- Ahmad, M.W.; Mourshed, M.; Yuce, B.; Rezgui, Y. Computational intelligence techniques for HVAC systems: A review. Build. Simul. 2016, 9, 359–398. [Google Scholar] [CrossRef]
- Andrade-Cabrera, C.; Turner, W.; Burke, D.; Neu, O.; Finn, D.P. Lumped Parameter Building Model Calibration Using Particle Swarm Optimization. In Proceedings of the 3rd Asia Conference of IBPSA (ASIM 2016), Jeju, Korea, 27–29 November 2016. [Google Scholar]












| Parameter | Value/Range | |
|---|---|---|
| Latitude | North | |
| Longitude | East | |
| Elevation | 495 m | |
| Number of storeys | 3 | |
| External walls | North | 109.9 m |
| South | 147.3 m | |
| East | 84.5 m | |
| West | 85.0 m | |
| Basement | 139.9 m | |
| Flat roof | 25.0 m | |
| Tilted roof (south) | 46.9 m | |
| Tilted roof (north) | 78.9 m | |
| Windows | North | 36.5 m |
| South | 28.6 m | |
| East | 5.2 m | |
| West | 13.0 m | |
| Solar heat gain coefficient | 0.583 | |
| Roof pitch | ||
| Envelope leakages | 0.3 1/h | |
| Wall absorptance | 0.2 (white) | |
| Part | U-Value (W/mk) | Thickness (cm) | Construction |
|---|---|---|---|
| External walls | 0.21 | 36.5 | Autoclaved aerated concrete/brickwork ( W/mK) |
| Basement plate | 0.27 | 15 10 | Reinforced concrete ( W/mK) Thermal insulation PU ( W/mK) |
| Flat roof | 0.27 | 20 12 | Reinforced concrete ( W/mK) Thermal insulation PU ( W/mK) |
| Tilted roof | 0.14 | 20 | Thermal insulation mineral wool above rafter ( W/mK) |
| External floor | 0.23 | 20 15 | Reinforced concrete ( W/mK) Thermal insulation PU ( W/mK) |
| Inner walls to unheated | 0.31 | 24 | Auto-claved aerated concrete/brickwork ( W/mK) |
| Windows | 0.77 | Three layer 10/4/10/4 | Thermal insulation glazing Frame percentage: 0.3 () Gas filling: Krypton () Transmissivity: 0.583 |
| Building Models | RMSE (K) | Energy (MWh/y) | Estimation Error (%) | Computational Time (s) | |
|---|---|---|---|---|---|
| High order model | 0.36 | 13.17 | 7.16 | 61.56 | |
| First iteration | Wall | 0.37 | 13.54 | 10.17 | 45.85 |
| Floor | 0.36 | 13.29 | 8.14 | 44.65 | |
| Attic | 0.36 | 13.45 | 9.44 | 29.67 | |
| Internal mass | 0.71 | 14.56 | 18.47 | 45.61 | |
| Second iteration | Wall | 0.37 | 16.22 | 31.98 | 20.79 |
| Attic | 0.37 | 13.43 | 9.28 | 24.53 | |
| Internal mass | 0.58 | 16.23 | 32.06 | 31.98 | |
| Third iteration | Wall | 0.38 | 19.03 | 54.84 | 24.09 |
| Internal mass | 0.77 | 16.31 | 32.71 | 23.95 | |
| Ceiling | 0.37 | 13.28 | 8.06 | 21.77 | |
| Fourth iteration | Wall | 0.60 | 14.08 | 14.56 | 4.97 |
| Internal mass | 1.03 | 13.78 | 12.12 | 3.82 | |
| Standard models | 3R2C | 1.38 | 13.87 | 12.86 | 1.35 |
| 1R1C | 1.24 | 14.18 | 15.38 | 0.92 | |
© 2019 by the authors. Licensee MDPI, Basel, Switzerland. This article is an open access article distributed under the terms and conditions of the Creative Commons Attribution (CC BY) license (http://creativecommons.org/licenses/by/4.0/).
Share and Cite
De Rosa, M.; Brennenstuhl, M.; Andrade Cabrera, C.; Eicker, U.; Finn, D.P. An Iterative Methodology for Model Complexity Reduction in Residential Building Simulation. Energies 2019, 12, 2448. https://doi.org/10.3390/en12122448
De Rosa M, Brennenstuhl M, Andrade Cabrera C, Eicker U, Finn DP. An Iterative Methodology for Model Complexity Reduction in Residential Building Simulation. Energies. 2019; 12(12):2448. https://doi.org/10.3390/en12122448
Chicago/Turabian StyleDe Rosa, Mattia, Marcus Brennenstuhl, Carlos Andrade Cabrera, Ursula Eicker, and Donal P. Finn. 2019. "An Iterative Methodology for Model Complexity Reduction in Residential Building Simulation" Energies 12, no. 12: 2448. https://doi.org/10.3390/en12122448
APA StyleDe Rosa, M., Brennenstuhl, M., Andrade Cabrera, C., Eicker, U., & Finn, D. P. (2019). An Iterative Methodology for Model Complexity Reduction in Residential Building Simulation. Energies, 12(12), 2448. https://doi.org/10.3390/en12122448

