Optimal Design and Real Time Implementation of Autonomous Microgrid Including Active Load
Abstract
1. Introduction
2. System Description
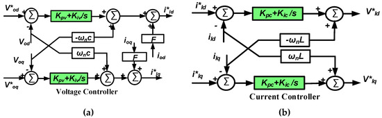
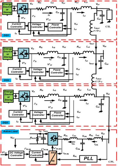
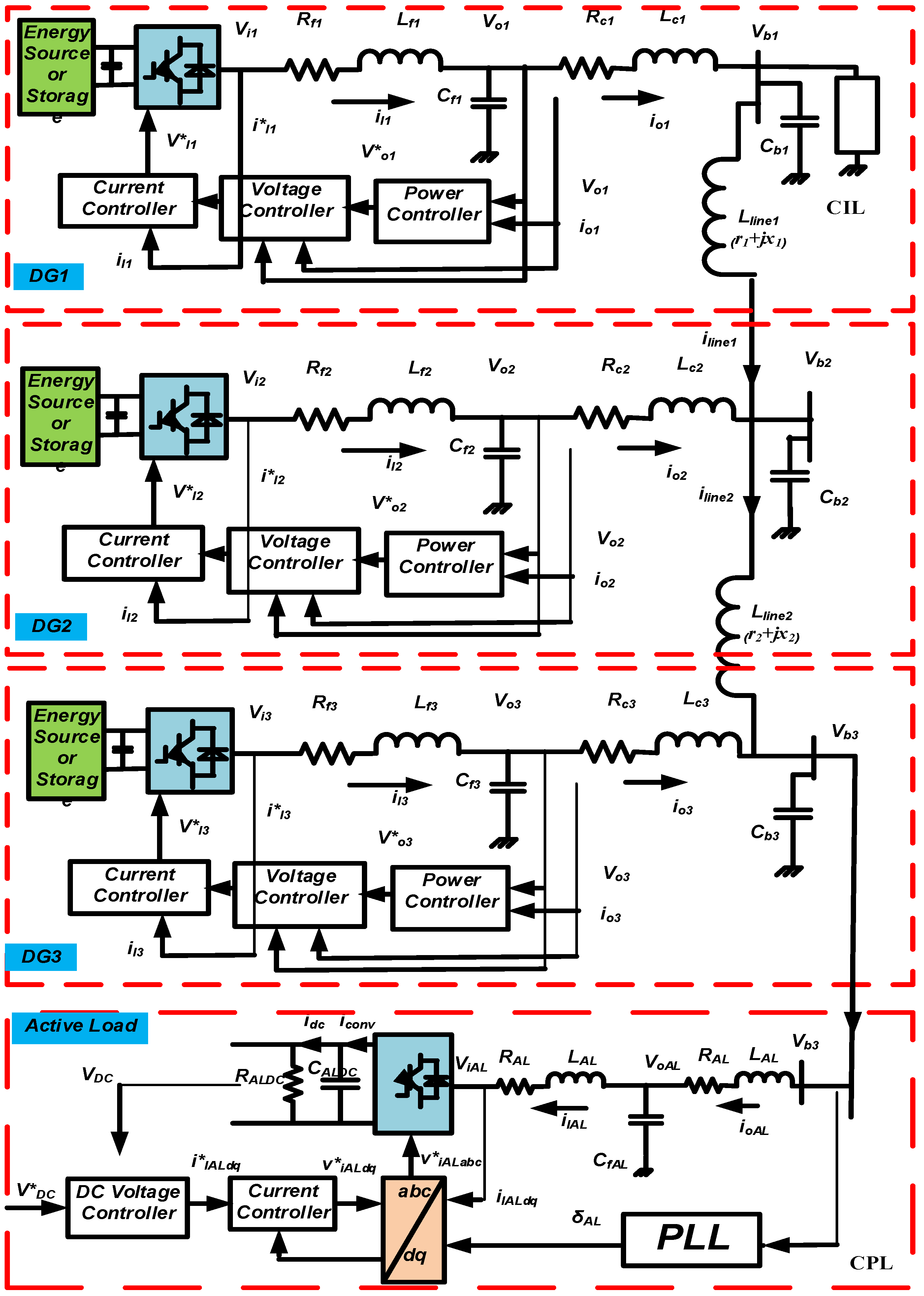
2.1. Autonomous Microgrid Model
2.2. Active Load Model
3. Problem Formulation
3.1. Objective Function and Problem Constraints
3.2. Particle Swarm Optimization
3.3. PSO Implementation
- Population size = 20;
- Decrement constant (α) = 0.98;
- Inertia weight factor = 1;
- Acceleration constants: c1 = c2 = 2;
- Generation or iteration = 100.
4. Results and Discussion
4.1. Time Domain Simulation
4.2. Experimental Implementation and Results
5. Conclusions
Author Contributions
Acknowledgments
Conflicts of Interest
References
- Colmenar-Santos, A.; Reino-Rio, C.; Borge-Diez, D.; Collado-Fernández, E. Distributed generation: A review of factors that can contribute most to achieve a scenario of DG units embedded in the new distribution networks. Renew. Sustain. Energy Rev. 2016, 59, 1130–1148. [Google Scholar] [CrossRef]
- Hatziargyriou, N. Microgrids: Architectures and Control; John Wiley & Sons: Chichester, UK, 2013. [Google Scholar]
- Hassan, M.; Abido, M. Optimal design of microgrids in autonomous and grid-connected modes using particle swarm optimization. IEEE Trans. Power Electron. 2011, 26, 755–769. [Google Scholar] [CrossRef]
- Raju, E.; Jain, T. Robust optimal centralized controller to mitigate the small signal instability in an islanded inverter based microgrid with active and passive loads. Electr. Power Energy Syst. 2017, 90, 225–236. [Google Scholar] [CrossRef]
- Han, H.; Hou, X.; Yang, J.; Wu, J.; Su, M.; Guerrero, J.M. Review of power sharing control strategies for islanding operation of ac microgrids. IEEE Trans. Smart Grid 2016, 7, 200–215. [Google Scholar] [CrossRef]
- Chandorkar, M.; Divan, D.; Adapa, R. Control of parallel-connected inverters in standalone ac supply systems. IEEE Trans. Ind. Appl. 1993, 29, 136–143. [Google Scholar] [CrossRef]
- Olivares, D.; Mehrizi-Sani, A.; Etemadi, A.H.; Cañizares, C.A.; Iravani, R.; Kazerani, M.; Hajimiragha, A.H.; Gomis-Bellmunt, O.; Saeedifard, M.; Palma-Behnke, R.; et al. Trends in microgrid control. IEEE Trans. Smart Grid 2014, 5, 1905–1919. [Google Scholar] [CrossRef]
- Tsikalakis, A.; Hatziargyriou, N. Centralized control for optimizing microgrids operation. In Proceedings of the IEEE Power and Energy Society General Meeting, San Diego, CA, USA, 24–29 July 2011. [Google Scholar]
- Tan, K.; Peng, X.; So, P.; Chu, Y.; Chen, M. Centralized control for parallel operation of distributed generation inverters in microgrids. IEEE Trans. Smart Grid 2012, 3, 1977–1987. [Google Scholar] [CrossRef]
- Liang, H.; Choi, B.J.; Zhuang, W.; Shen, X. Stability enhancement of decentralized inverter control through wireless communications in microgrids. IEEE Trans. Smart Grid 2013, 4, 321–331. [Google Scholar] [CrossRef]
- Wang, Y.; Wang, X.; Chen, Z.; Blaabjerg, F. Distributed optimal control of reactive power and voltage in islanded microgrids. IEEE Trans. Ind. Appl. 2017, 53, 340–349. [Google Scholar] [CrossRef]
- Bottrell, N.; Prodanovic, M.; Green, T. Dynamic stability of a microgrid with an active load. IEEE Trans. Power Electron. 2013, 28, 5107–5119. [Google Scholar] [CrossRef]
- He, J.; Li, Y. An enhanced microgrid load demand sharing strategy. IEEE Trans. Power Electron. 2017, 27, 3984–3995. [Google Scholar] [CrossRef]
- Guerrero, J.; Loh, P.; Chandorkar, M. Advanced control architectures for intelligent microgrids—Part I: Decentralized and hierarchical control. IEEE Trans. Ind. Electron. 2013, 60, 1254–1262. [Google Scholar] [CrossRef]
- He, J.; Li, Y.; Guerrero, J. An islanding microgrid power sharing approach using enhanced virtual impedance control scheme. IEEE Trans. Power Electron. 2013, 28, 5272–5282. [Google Scholar] [CrossRef]
- Zhong, Q. Robust droop controller for accurate proportional load sharing among inverters operated in parallel. IEEE Trans. Ind. Electron. 2013, 60, 1281–1290. [Google Scholar] [CrossRef]
- Lee, C.; Chu, C.; Cheng, P. A new droop control method for the autonomous operation of distributed energy resource interface converters. IEEE Trans. Power Electron. 2013, 28, 1980–1993. [Google Scholar] [CrossRef]
- Perreault, D.; Selders, R., Jr.; Kassakian, J. Frequency based current-sharing techniques for paralleled power converters. IEEE Trans. Power Electron. 1988, 13, 626–634. [Google Scholar] [CrossRef]
- Tuladhar, A.; Jin, H.; Unger, T. Control of parallel inverters in distributed AC power systems with consideration of line impedance effect. IEEE Trans. Ind. Appl. 2000, 36, 131–138. [Google Scholar] [CrossRef]
- Han, Y.; Li, H.; Shen, P.; Coelho, E.; Guerrero, J. Review of active and reactive power sharing strategies in hierarchical controlled microgrids. IEEE Trans. Power Electron. 2017, 32, 2427–2451. [Google Scholar] [CrossRef]
- Emadi, A.; Khaligh, A.; Rivetta, C.; Williamson, G. Constant power loads and negative impedance instability in automotive systems: Definition, modeling, stability, and control of power electronic converters and motor drives. IEEE Trans. Veh. Technol. 2006, 55, 1112–1125. [Google Scholar] [CrossRef]
- Sanchez, S.; Ortega, R.; Grino, R.; Bergna, G.; Molinas, M. Conditions for existence of equilibria of systems with constant power loads. IEEE Trans. Circuits Syst. I Regul. Pap. 2014, 61, 2204–2211. [Google Scholar] [CrossRef]
- Hassan, M. Dynamic Stability of an Autonomous Microgrid Considering Active Load Impact with New Dedicated Synchronization Scheme. IEEE Trans. Power Syst. 2018, 1–12. [Google Scholar] [CrossRef]
- Dong, D.; Wen, B.; Boroyevich, D.; Mattavelli, P.; Xue, Y. Analysis of phase-locked loop low-frequency stability in three-phase grid-connected power converters considering impedance interactions. IEEE Trans. Ind. Electron. 2015, 62, 310–321. [Google Scholar] [CrossRef]
- Svensson, J. Synchronization methods for grid-connected voltage source converters. IEE Proc. Gener. Transm. Distrib. 2001, 148, 229–235. [Google Scholar] [CrossRef]
- Chen, J.; Chen, J. Stability analysis and parameters optimization of islanded microgrid with both ideal and dynamic constant power loads. IEEE Trans. Ind. Electron. 2018, 65, 3263–3274. [Google Scholar] [CrossRef]
- Mahmoudi, A.; Hosseinian, S.; Kosari, M.; Zarabadipour, H. A new linear model for active loads in islanded inverter-based microgrid. Int. J. Electr. Power Energy Syst. 2016, 81, 104–113. [Google Scholar] [CrossRef]
- Magne, P.; Nahid-Mobarakeh, B.; Pierfederci, S. Dynamic consideration of dc microgrids with constant power loads and active damping system; a design method for fault-tolerant stabilizing system. IEEE J. Emerg. Sel. Top. Power Electron. 2014, 2, 562–570. [Google Scholar] [CrossRef]
- Marx, D.; Magne, P.; Nahid-Mobarakeh, B.; Pierfederici, S.; Davat, B. Large signal stability analysis tools in dc power systems with constant power loads and variable power loads—A review. IEEE Trans. Power Electron. 2012, 27, 1773–1787. [Google Scholar] [CrossRef]
- Du, W.; Zhang, J.; Zhang, Y.; Qian, Z. Stability criterion for cascaded system with constant power load. IEEE Trans. Power Electron. 2013, 28, 1843–1851. [Google Scholar] [CrossRef]
- Karimipour, D.; Salmasi, F. Stability Analysis of AC Microgrids with Constant Power Loads Based on Popov’s Absolute Stability Criterion. IEEE Trans. Circuits Syst. II 2015, 62, 696–700. [Google Scholar] [CrossRef]
- Guo, X.; Lu, Z.; Wang, B.; Sun, X.; Wang, L.; Guerrero, J. Dynamic phasors-based modeling and stability analysis of droop-controlled inverters for microgrid applications. IEEE Trans. Smart Grid 2014, 5, 2980–2987. [Google Scholar] [CrossRef]
- Khorramabadi, S.; Bakhshai, A. Critic-based self-tuning PI structure for active and reactive power control of VSCs in microgrid systems. IEEE Trans. Smart Grid 2015, 6, 92–103. [Google Scholar] [CrossRef]
- Moafi, M.; Marzband, M.; Savaghebi, M.; Guerrero, J. Energy management system based on fuzzy fractional order PID controller for transient stability improvement in microgrids with energy storage. Int. Trans. Electr. Energy Syst. 2016, 26, 2087–2106. [Google Scholar] [CrossRef]
- Kennedy, J.; Eberhart, R. Particle swarm optimization. In Proceedings of the IEEE International Conference on Neural Networks, Perth, Western Australia, 27 November–1 December 1995; Volume 4, pp. 1942–1948. [Google Scholar]
- Abido, M. Optimal design of power-system stabilizers using particle swarm optimization. IEEE Trans. Energy Convers. 2002, 17, 406–413. [Google Scholar] [CrossRef]
- Real Time Digital Simulator Power System and Control User Manual; RTDS Technologies: Winnipeg, MB, Canada, 2009.
- Forsyth, P.; Kuffel, R. Utility applications of a RTDS simulator. In Proceedings of the IPEC International Power Engineering Conference, Singapore, 3–6 December 2007; pp. 112–117. [Google Scholar]
- Li, Y.; Vilathgamuwa, D.; Loh, P. Design, analysis, and real-time testing of a controller for multibus microgrid system. IEEE Trans. Power Electron. 2004, 19, 1195–1204. [Google Scholar] [CrossRef]
- Hornik, T.; Zhong, Q. A Current-Control Strategy for Voltage-Source Inverters in Microgrids Based on H∞ and Repetitive Control. IEEE Trans. Power Electron. 2011, 26, 943–952. [Google Scholar] [CrossRef]
- Dai, H.-P.; Chen, D.-D.; Zheng, Z.-S. Effects of Random Values for Particle Swarm Optimization Algorithm. Algorithms 2018, 11, 23. [Google Scholar] [CrossRef]














| Microgrid Parameters | Active Load Parameters | ||||||
|---|---|---|---|---|---|---|---|
| Parameter | Value | Parameter | Value | Parameter | Value | Parameter | Value |
| fs | 8 kHz | Vn | 381 V | Lf | 2.3 mH | Lc | 0.93 mH |
| Lf | 1.35 mH | Lc | 0.35 mH | Cf | 8.8 × 10−6 F | rc | 0.03 Ω |
| Cf | 50 × 10−6 F | Cb | 50 × 10−6 F | rf | 0.1 Ω | ||
| rf | 0.1 Ω | rc | 0.03 Ω | Rdc | 67.123 Ω | Cdc | 2040 × 10−6 F |
| ωn | 314.16 rad/s | ωc | 31.416 rad/s | ||||
| r1 + jx1 | (0.23 + j0.1) Ω | r2 + jx2 | (0.35 + j0.58) Ω | ||||
| PI Controller Parameters | Power-Sharing Parameters of the Three DG Units | ||||||
|---|---|---|---|---|---|---|---|
| Parameter | Value | Parameter | Value | Parameter | Value | Parameter | Value |
| kpv(Amp/Watt) | 17.268074 | kpc(Amp/Watt) | 3.0547 | mp | 3.79404 × 10−7 | nq | 9.36593 × 10−5 |
| 20.7258764 | 2.2025 | 6.75934 × 10−7 | 1.86121 × 10−5 | ||||
| 23.6522868 | 2.8311 | 1.71857 × 10−7 | 3.21349 × 10−5 | ||||
| kiv(Amp/Joule) | 64.356192 | kic(Amp/Joule) | 2.4811 | Active Load Parameters | |||
| 89.1177596 | 1.86315 | kpv_AL (Amp/Watt) | 4.79107648 | kpc_AL (Amp/Watt) | 2.3042 | ||
| −10.0262696 | 0.9311 | kiv_AL (Amp/Joule) | 62.5416616 | kic_AL (Amp/Joule) | −0.3198 | ||
| PLL Parameters | |||||||
| kPPLL | 50 | kIPLL | 1 | ||||
© 2018 by the authors. Licensee MDPI, Basel, Switzerland. This article is an open access article distributed under the terms and conditions of the Creative Commons Attribution (CC BY) license (http://creativecommons.org/licenses/by/4.0/).
Share and Cite
Hassan, M.A.; Worku, M.Y.; Abido, M.A. Optimal Design and Real Time Implementation of Autonomous Microgrid Including Active Load. Energies 2018, 11, 1109. https://doi.org/10.3390/en11051109
Hassan MA, Worku MY, Abido MA. Optimal Design and Real Time Implementation of Autonomous Microgrid Including Active Load. Energies. 2018; 11(5):1109. https://doi.org/10.3390/en11051109
Chicago/Turabian StyleHassan, Mohamed A., Muhammed Y. Worku, and Mohamed A. Abido. 2018. "Optimal Design and Real Time Implementation of Autonomous Microgrid Including Active Load" Energies 11, no. 5: 1109. https://doi.org/10.3390/en11051109
APA StyleHassan, M. A., Worku, M. Y., & Abido, M. A. (2018). Optimal Design and Real Time Implementation of Autonomous Microgrid Including Active Load. Energies, 11(5), 1109. https://doi.org/10.3390/en11051109

