Next Article in Journal
Travel Behaviour and Carbon Emissions of Residents of Public Housing Areas in Aotearoa, New Zealand
Next Article in Special Issue
Energy Poverty in the Era of Climate Change: Divergent Pathways in Hungary and Jordan
Previous Article in Journal
Geostatistical and Food Risk Assessment of Soils Contaminated by Trace Elements in the City of Dschang (Cameroon)
Previous Article in Special Issue
Including Open Balconies in Housing Retrofitting: A Parametric Analysis for Energy Efficiency
 
 
Font Type:
Arial Georgia Verdana
Font Size:
Aa Aa Aa
Line Spacing:
Column Width:
Background:
Article

Modelling Decentralised Energy Storage Systems Using Urban Building Energy Models

by
Jaime Cevallos-Sierra
* and
Carlos Santos Silva
IN+, Centre for Innovation, Technology and Policy Research, Instituto Superior Técnico, Universidade de Lisboa, 1049001 Lisboa, Portugal
*
Author to whom correspondence should be addressed.
Urban Sci. 2025, 9(11), 468; https://doi.org/10.3390/urbansci9110468
Submission received: 24 September 2025 / Revised: 1 November 2025 / Accepted: 3 November 2025 / Published: 9 November 2025

Abstract

The storage of different forms of energy is becoming increasingly important in the energy system sector, due to the significant fluctuations that renewable energy sources influence on urban energy systems. Nowadays, these sources have been promoted for the transition towards modern energy systems at different scales, due to their reduced emissions of greenhouse gases. Yet, many doubts remain about their efficacy in urban settlements worldwide. For this reason, to promote the fast implementation of renewable energy technologies around the world, it is of great importance to design and develop free-access and user-friendly tools to help stakeholders in the planning and management of urban energy districts. The present study has proposed an evaluation tool to model decentralised energy storage systems using Urban Building Energy Models, including an optimisation method to size the best capacity in each building of a district. The developed models simulate two storage technologies: battery power banks and heated water tanks. To present the outcomes of the tool, these models have been tested in two scenarios of Portugal, located in a densely populated area and the most isolated region of the country. Among the most important findings of the results are their ability to evaluate the performance of individual buildings by group archetype and total district metrics, using different temporal periods in a single model to identify the buildings taking most advantage of storage technologies. In addition, the optimisation algorithm efficiently estimated the ideal size of each storage technology, reducing the need of unnecessary capacity.

1. Introduction

Even though renewable energy sources have increased their share in the energy systems around the world, fossil fuels remain as the most used resource to satisfy the demand in populated settlements, showing the limitations to achieve the proposed worldwide goal of reducing greenhouse gas emissions in the short and medium term. Although the use of decentralised renewable energy systems is rapidly growing among inhabited regions, motivated by international initiatives such as the Paris Agreement [1], there are still many concerns and doubts about their potential to reduce the total energy demand in these areas. The path to carbon neutrality in the building stock requires actions like the use of renewable energy sources at the site, energy efficiency measures, and the implementation of new mitigation strategies to achieve this goal on various scales [2]. Given that urban settlements are among the primary energy consumers and producers of carbon dioxide in society, the use of software simulating applications plays an essential role in reducing the flow of energy resources to these regions efficiently [3]. Unfortunately, there is still a lack of free-access energy modelling tools focusing on evaluating the individual performance of each element in a district and the interaction between network neighbours. For this reason, new complex and reliable tools are needed to help decision makers and energy planners during the design and renovation process of neighbourhoods. These threats stimulate the immediate development of technologies to support the design and transition to new energy systems in cities and populated areas.
New approaches, such as Urban Building Energy Models (UBEM), have already been identified as possible instruments to achieve these goals. Still, one of the most critical gaps of UBEMs, and a potential opportunity, is their use for the development of Urban Systems Energy Models [4]. Although the literature shows considerable interest among researchers and policymakers in evaluating and analysing energy storage systems in urban districts, the development of UBEM tools for this purpose is lagging, particularly in the case of electric storage. To date, most UBEM tools have focused on simulating the electric and thermal demand and the potential local RE generation of buildings, leaving out relevant technologies, such as distributed energy storage systems (DESS) and electric microgrids. Additionally, although building-to-grid integration has been identified as a possible application of UBEMs [5], the growth of analysis tools for this purpose is still considered a big gap that could help accelerate the evolution of these methodologies in urban planning and promote the goal of sustainable and clean energy around the world.
In the related literature, several studies were identified evaluating the optimal size of energy storage systems, proposing different methods and algorithms. However, most of them focused on sizing an individual central energy storage system [6]. Yet, few studies have been identified using UBEM approaches to model the potential of distributed photovoltaic (PV) production and battery storage at a district level [7], find the optimal interaction between short- and long-term storage technologies [8], and assess the performance of energy communities [9]. All these studies recognise the importance of storage technologies to increase the autonomy of the district and improve the resiliency of the grid. Additionally, these studies demonstrate the increasing interest of researchers in modelling urban energy systems to understand better and improve the performance of districts with different scales and features. However, most of them have presented their models, using various methodologies and frameworks, leaving future research with similar objectives to carry out the same process manually, causing complications in terms of effort and time.
Among all the software identified as an UBEM tool, only the URBANopt framework, with its module REopt, demonstrates the ability to evaluate potential economic savings of electric energy systems through demand reduction, time-of-use shifting, demand response, and other measures [10]. REopt is a techno-economic module that employs mixed-integer linear programming to determine the optimal design of distributed renewable energy sources (RES) and storage [11]. When thermal energy storage is observed, tools like CityBES allow for evaluating opportunities for thermal storage for heating and cooling, considering energy conservation measures for hot water storage [12]. Additionally, the OpenIDEAS framework implements a water tank model for energy storage in each building and simulates the integrated thermal performance of the district energy system [13]. Unfortunately, they do not estimate the potential thermal harness of solar collectors, such as tools like City Energy Analyst (CEA) [14] and CitySIM [3]. Although tools like CEA, SimStadt [15], and OpenIDEAS do not consider specific energy storage technologies, they can generate historic profiles of electricity and heat demand, considering particular characteristics of each structure (such as building geometry, architectural features, and user occupancy behaviour), and estimate the potential supply of RES such as solar and wind, data that can be used to design and develop future energy storage system models. A detailed analysis of the capabilities of UBEM tools and present limitations and gaps have been performed and presented in detail in previous recent publication studies [16].
Due to the poor availability of software applications allowing for the integral simulation of distributed electric and heat storage systems in a UBEM model justifies the development of the software proposed in the present investigation. The primary contribution of this study is the development of a computational tool to support during the planning of DESS in urban settings. For this, the open-source tool City Energy Analyst was chosen due to its ability to easily create scenarios of districts around the world and extend its functionalities with a plugin framework using the coding language Python (version 3). The present document will describe the structure and variables considered during the development process of a plugin that simulates various storage technologies and evaluates their performance in a UBEM environment.
The structure of this article is described as follows: Section 2 describes the methodology applied during the development each technology selected for the simulation, and tests them in two case studies selected in the region of Portugal. Next, Section 3 presents the results obtained in each case study, while Section 4 subsequently discusses the most significant findings. Finally, Section 5 concludes the document, highlighting its implications and recommendations for future research.

2. Materials and Methods

To allow researchers and decision makers to evaluate the potential benefits of including storage technologies in urban settings, two different technologies were modelled using the plugin framework of the open-source UBEM tool City Energy Analyst. This framework is a computational tool for the analysis of energy systems in neighbourhoods and city districts [14], able to generate demand profiles from a case study considering different characteristics of the buildings and a set of diverse technologies available in local markets. One of the main advantages of this tool is its ability to create scenarios worldwide easily using the OpenStreetMap platform. Additionally, it can estimate the potential generation of electricity from PV panels and heat from solar collectors, among other RES. Furthermore, it includes a plugin framework that allows for enhancing the capacity of its model using Python and other programming languages. For its capacity to produce demand and potential supply profiles of electricity and heat, and its ability to boost its evaluation functions using the plugin framework, this tool was selected to implement the modules of this research, which are described in Figure 1.
The two technologies modelled in the study were 1. electric battery power banks and 2. solar heated water tanks. Each technology was modelled using a different set of considerations according to the energy carrier stored and the processes involved. The capacity and behaviour of each technology are set by different parameters provided by the user, aiming to represent a specific storage model. When each model is executed, each algorithm computes the balance between energy harnessed, stored, and demanded during a selected time unit available in the input variables, which generally corresponds to each hour of a typical year (i.e., 8760 records). Additionally, these models collect variables from specific output files of each building, previously generated by other CEA modules (e.g., demand of electricity and heated water, potential generation of PV panels, and solar collectors), as input variables to feed the algorithms and equations designed in this research to simulate the performance of each technology, producing additional outcomes. These outcomes are finally printed individually and collectively in Comma-Separated Values (CSV) files for further analysis of CEA users. The detailed description of each storage model will be explained as follows.

2.1. Battery Power Bank

This module considers the features of a modern hybrid inverter, where solar PV panels can provide electricity directly to the building demand and store the excess energy in the power bank. Moreover, if the power bank is full, the remaining energy is then released into the public power grid, with or without economic returns. The module was built considering a State of Charge (SoC) estimation model, which is commonly used to provide onboard reading of the present remaining capacity of the battery [17]. The accurate estimation of battery SoC is crucial to extend its life cycle, optimise energy management, reduce costs, and safeguard the entire PV system [18]. This value is calculated considering the RE harnessed by the PV panels, the actual demand, and the SoC during the previous hour, similarly to the model proposed by Hady et al. [19].
The input parameters provided by the user calibrate the model to consider a common battery type among the buildings of the district. These parameters include 1. the rated voltage of the power bank, 2. battery C-Rate, 3. depth of discharge (DoD), and 4. the overall conversion efficiency of the system. Additionally, two optimisation parameters identify the optimal size capacity of the power bank in each building, allowing a certain degree of storage losses (described in Section 2.4). While parameters 1 and 3 are used to calculate the amount of energy that can be stored, parameters 2 and 4 allow users to calculate the flow of energy that can be stored in the system and the losses caused by inefficiencies of the system.
Unlike previous studies [20,21], this model has not considered the degradation of the storage system and the self-discharge of electrical batteries due to the typical length of CEA case study scenarios. Since the CEA tool uses Typical Meteorological Year (TMY) data, it only produces profiles of demand and supply of one year, given that the life expectancy of modern chemical battery technologies, such as lead–acid and lithium, greatly surpasses the annual limit of the models built by this tool [22]. Therefore, the authors believe that avoiding battery degradation in this model will not affect the accuracy of the results in these and future simulations.
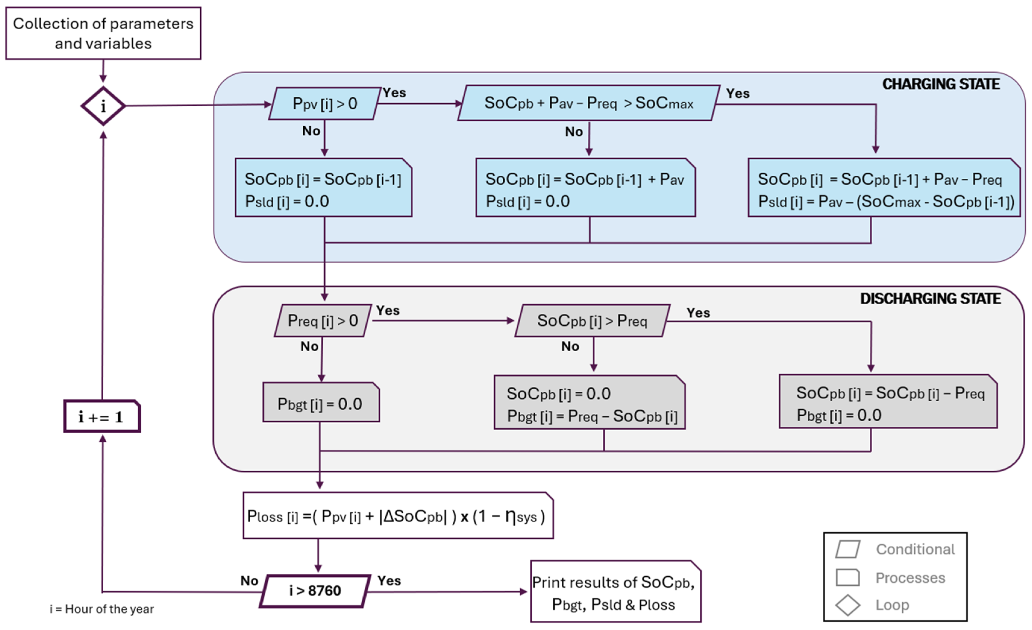
As seen in Figure 2, the algorithm simulating the energy system of each building uses the demand and potential PV supply during each hour to simulate the charging and discharging phases of the battery and calculate the remaining energy needs, energy excess, and energy losses. This model considers a dynamic flow of power during the charge and discharge of the battery, like the work performed by Simou et al. [23], but with a different set of variables and optimisation method (described in Section 2.4). Considering the variables of demand and potential supply, the algorithm calculates if there is power still required by the building ( P R q d ) or if there is power available to store energy in the battery bank ( P A v ), using Equations (1) and (2), respectively:
P R q d   ·   i = P D e m   ·   i P P V   ·   i η S y s
P A v   ·   i = P P V   ·   i η S y s P D e m   ·   i
where P D e m represents the electric power demand of the building, P P V is the electricity supplied by the PV panels, and η S y s is the overall efficiency of the photovoltaic system. Next, the optimisation algorithm estimates the ideal capacity of the battery bank, which is focused on minimising the final energy needs. Once the optimal size capacity has been assessed, the model calculates the amount of energy stored in the power bank, net energy exchange with the public network, and energy losses generated by the components of the photovoltaic system during each hour of the model. First, the State of Charge of the power bank ( S o C P B ) is calculated using Equation (3):
S o C P B   ·   i =     S o C M a x   ,     S o C P B · i > S o C M a x   S o C P B   ·   i 1 + P P V P D e m   ,   0 < S o C P B · i S o C M a x   0   ,     S o C P B · i <   0
where S o C M a x correspond to the maximum storage capacity of the power bank, which is measured in kWh, and calculated using the input parameters bank capacity ( C P B ) and maximum bank depth of discharge ( D o D M a x ) using Equation (4). While the first parameter is calculated in the model, the second parameter is provided by the user, according to the type of battery technology selected in each scenario.
S o C M a x = C P B D o D M a x
Next, the net energy exchange between the public grid and the PV system of the building is calculated considering two variables: the remaining final energy requested from the grid ( P R e q ) and unusable energy released to the grid ( P R e l ). The first variable is calculated when there is a failure of the PV system to satisfy the electric demand of the building Equation (5) and the second variable appears due to the excess of energy that cannot be stored due to lack of space and, therefore, causing the release of electricity into the grid Equation (6).
P R e q   ·   i =   0   ,   P P V · i + S o C P B · i P D e m · i   P R q d · i P A v · i + S o C P B · i   ,   P P V · i + S o C P B · i < P D e m · i
P R e l   ·   i =   0   ,   S o C P B · i < S o C M a x   P A v · i P R q d · i S o C M a x S o C P B · i   ,   S o C P B · i S o C M a x
Finally, the losses of the system ( P L o s s ) are computed whenever electricity is generated by the PV panels or charged and discharged from the battery bank, using Equation (7).
P L o s s   ·   i =   0   ,   P P V + S o C P B = 0 P P V   ·   i + S o C P B 1 η S y s   ,   P P V + S o C P B 0

2.2. Solar-Heated Water Tank

This module has considered the insulated water tank as a heat reservoir capable of storing the energy captured by the solar collectors to increase the temperature of water inside the tank and supply heated water to the building when needed. The input parameters provided by the user include the type of panel (which is previously chosen in the CEA solar collector module), water heat capacity, the desired water temperature to supply the building, maximum storage temperature, and the ambient loss coefficient of the tank. Additionally, the algorithm collects the annual demand of heated water, energy production from solar collectors, and temperature of the environment, which were generated in previous modules of the CEA app.
The model starts by considering that the initial temperature of water in the tank is equal to the temperature of the environment at the beginning of the year. Every time the solar collector captures heat from the sun it is delivered to the tank, triggering an increment of temperature inside it. If the temperature of water inside the tank exceeds the desired minimum supply temperature, the tank will supply heated water to the demand; otherwise, it will be satisfied using conventional heating technologies. Additionally, in the case that the tank reaches the maximum storage temperature, the excess of energy captured by the collectors is dumped into the environment, simulating a temperature security valve. Finally, the thermal conductivity in the materials of the tank causes a leak of energy between the interior of the reservoir and the environment, a flow that might happen in both directions.
Although stratified water tanks are commonly considered in this type of simulation [24,25], this model has considered a homogeneous water tank, where the volume inside has a unique temperature. This simplification was made to reduce computational complexity and processing time during the analysis of large-scale scenarios with a great number of buildings [26].
The algorithm in Figure 3 describes the flow of processes of the model, which, similarly to the previous model, starts by estimating the optimal tank size capacity, focusing on reducing the use of conventional heating technologies to its minimum. Unlike in the battery power bank module, the optimisation of the heated water tank takes into consideration the number of inhabitants of the building to increase the capacity of the tank. Additionally, it calculates the total area of the tank to estimate the heat exchange losses or gains with the environment. In the first step of the model, two constants are calculated to set the constraints of the system; these are the minimum energy stored in the tank required to supply heated water to the building ( Q M i n ) and the maximum energy that can be stored in the tank due to temperature limitations ( Q M a x ), using Equations (8) and (9).
Q M i n = m T k C p   ·   H 2 O T S u p T M i n   /   3600
Q M a x = m T k C p   ·   H 2 O T M a x T M i n   /   3600
where m T k represents the total mass inside the tank and C p   ·   H 2 O the heat capacity of water. Here, user input parameters help to determine the capacity of the tank by considering the temperatures interacting in the model, considering the required for supply ( T S u p ) and maximum storable ( T M a x ) water temperatures. Additionally, the external environmental temperature ( T E x t ) is set as the initial temperature of the reservoir at the beginning of the simulation and the inlet temperature whenever the tank supplies water to the building. Next, the algorithm evaluates the performance of the water tank during each hour of the year by calculating the heat balance using Equation (10):
Q T k   ·   i =   Q T k   ·   i 1 + Q S C   ·   i Q D m   ·   i   Q H E L   ·   i
where Q T k refers to the heat stored inside the tank, Q S C is the heat captured by the solar collectors, Q D e m is the demand of heat from the building, and Q H e L is the heat exchange between the interior of the tank and the exterior environment, during hours i and i − 1. Once the actual Q T k has been calculated, the actual temperature of water ( T i ) inside the tank is calculated using Equation (12), which is obtained by clearing T i from Equation (11):
Q T k = m T k C p   ·   H 2 O T i = m T k C p   ·   H 2 O T i T i 1
T T k   ·   i = T T k   ·   i 1 + Q T k   ·   i Q T k   ·   i 1 m T k     C p   ·   H 2 O
where Q T k stands for the variation in heat between present hour (i) and previous hour (i − 1). When the energy stored and temperature of water inside the tank has been estimated, the amount of energy that can be supplied by the tank ( Q S u p ) and the demand of conventional water heating needs ( Q C o n ) are calculated using Equation (13) and Equation (14), respectively.
Q S u p · i = 0 ,   Q T k · i 1 + Q S C · i Q D m · i < Q M i n   Q D m · i ,   Q T k · i 1 + Q S C · i Q D m · i Q M i n
Q C o n · i =   Q D m · i , Q T k · i 1 + Q S C · i Q D m · i < Q M i n 0 , Q T k · i 1 + Q S C · i Q D m · i Q M i n
Finally, two types of losses are calculated in the model: storage and environmental losses. The storage losses ( Q S t L ) are considered when some energy of the collectors cannot be stored due to the lack of space in the tank, since it has reached the maximum storable limit ( Q M a x ), using Equation (15):
Q S t L   ·   i = 0   ,   Q T k · i < Q M a x   Q S C · i Q D m · i Q M a x Q T k · i 1   ,   Q T k · i Q M a x
The environmental losses ( Q E n v L   ·   i ) are calculated considering inefficiencies of the system caused by leaks in the walls, valves, and pipes, causing a flow of energy between the interior of the reservoir and exterior environment, which might occur in both directions. This variable is calculated using Equation (16):
Q E n v L   ·   i = U T k A T k T T k   ·   i 1 T E x t   ·   i
where U T k refers to the heat exchange coefficient in the cover of the tank, A T k is the total area of the tank, T T k and T E x t correspond to the temperature of the tank and the outdoor temperature during hour i, respectively. This model does not consider energy losses during the transfer of heat between the solar collectors and the tank.
To calculate the total area of the tank, its shape has been simplified to a cube (Figure 4) capable of holding the volume of water calculated previously by the optimal size tank function, which is measured in kilograms. Although most modern commercial insulated heated water tanks have cylindrical shapes, the area of this technology is not possible to estimate only with the volume of the water capacity determined by the optimisation algorithm. The reason why this shape has been considered to avoid increasing more parameters by the user provides an approximate area to calculate the heat exchange between the interior of the tank and its surrounding environment.
In a cube, the edges have the same size; therefore, the length of the base ( B T k ), height ( H T k ), and depth ( D T k ) are the same and equal to x, which can be cleared using Equation (17) as the cubic root of the volume of the tank ( V T k ). Similarly, the total area of the tank ( A T k ) can be computed by summing the area of the six faces of the cube, where each one is equal to the multiplication of the base and height of each face, which are also equal to x, obtaining Equation (18) that is applied after the optimal tank capacity is estimated.
V T k = B T k H T k D T k = x 3 x = V T k 1000 3
A T k = 6 B T k H T k = 6 x 2 A T k = 6 V T k 1000 3 2

2.3. Bank and Tank Size Optimisation

Since the energy system of each building demonstrates almost unique behaviour, the process of finding the optimal storage capacity for each technology in the system becomes of great importance. During the development of this procedure, different approaches were considered, starting with a fixed capacity for each structure, moving to a variable capacity according to the number of people occupying each unit, and finally applying an optimisation algorithm considering the demand and potential energy supply previously estimated by the tool. Although each model required the code of a specific function, the models execute a similar incremental method for convex optimisation, aiming to minimise the use of conventional energy sources (i.e., electric power network or natural gas water heaters). This optimisation method follows the goals of previous studies, focusing on minimising the net energy exchanged with the grid [23], controlling the import and export of energy, focusing on sizing the storage technology [27].
Figure 5 shows the typical total annual energy demand curve obtained when the storage capacity is increased in the simulation, where the amount of energy required from conventional sources decreases as the battery bank size increases. At the beginning of the model, when there is no storage capacity yet, the maximum energy demand ( B 0 ) equals the total electricity required by the building after harnessing energy from the PV panels. The algorithm focused on sizing the storage device, evaluating the slope of this curve in each building, as it allows for minimising the need for unnecessary storage capacity by accepting a minimum of losses. For this purpose, the user must provide two parameters: the incremental step and the slope limit of the curve. The first allows the user to choose the increase in capacity during each iteration of the simulation, and the second determines the moment to terminate the optimisation function. With these two parameters, the user can adjust the accuracy of the results by varying the search engine’s speed and the desired position on the results curve (a, b, or c), which, in turn, can increase the model’s processing time.
Observing the battery power bank model, the objective function sums up the results of Equation (5), aiming to minimise the amount of energy still required from a conventional source using a specific storage capacity, as seen in Equation (19).
m i n i m i z e   E B g t = i = 1 8760 P R e q   ·   i P A v   ·   i S o C P B   ·   i ( c )
Here, E B g t represents the total annual demand of conventional energy still required to satisfy the needs of the building, and “c” stands for the size of the storage capacity of the battery bank, where the results produce a weakly convex curve. As c increases, the final demand decreases until it reaches a minimum at C f . However, the magnitude of total energy harnessed per unit of storage space added in the bank decreases throughout the curve as the capacity increases (i.e., the increase in initial capacity C 1 demonstrates the ability to reduce the most significant energy demand from conventional sources B 1 ). Once the slope of the curve drops below −1 (b), increasing the capacity C 2 shows insignificant benefits ( B 2 ). Still, this model allows the user to select a higher level of tolerance (c) regarding the maximum energy that can be captured in the device.
S l o p e = E B g t C = E B g t   · j E B g t   · j 1 C j C j 1
where E B g t represents the difference in the results between the actual and previous iteration. In each iteration, the slope of the curve is calculated using Equation (20) and compared with the limit value set by the user. For this study, different values of slope limits will be analysed to locate the limit at positions a, b, and c of the curve and evaluate their results.

2.4. Case Studies

Two case studies in Portugal were selected to test the performance of the plugin: one in a densely urbanised area and the other in the most isolated part of the country, Guimarães and Vila do Corvo. Each case study evaluated a single baseline scenario, considering the same group of technologies assigned to each building archetype to produce the initial profiles of demand and supply. The parameters selected for each storage technology in the plugin are presented in Table 1. Using the same parameters in both locations, different cover areas of rooftops were evaluated to measure the effectiveness of panels and collectors. In the case of battery power banks, the range of PV rooftop area has been chosen between 50 and 80 percent, while for heated water tanks it has been selected between 10 and 50 percent. Likewise, a sensitivity analysis was performed on the input parameters of each model to observe how they affect the results in each location. Additionally, during its development, the plugin was tested by two master’s students from the Instituto Superior Técnico of Lisbon, which helped fine-tune the algorithms described in Section 2.

2.4.1. Guimarães

Guimarães is one of the oldest cities in Portugal and is considered the birthplace and first capital of this country, being listed as a UNESCO World Heritage site due to its many medieval buildings and castles [28]. The city, located in the northwestern region of the continental territory, started its path to sustainability almost a decade ago and has since been recognised as a leading municipality in the country in this area [29]. Since 2018, one of the municipality’s primary commitments has been to reduce carbon dioxide emissions by at least 40% by 2030, through promoting efficient energy use [30]. In 2016, the baseline emissions inventory revealed that the most used energy carriers in the city were electricity (34%), natural gas (26%), diesel oil (24%), and gasoline (9%). Additionally, the residential and services sectors require 25% and 21% of the total energy demand. Hence, implementing renewable energy systems in these two areas of the city could help the municipality achieve its goals.
This study selected a neighbourhood with 80 buildings situated in a central location of the city, which has been grouped into three main categories: single- and multi-residential buildings, commercial use, and public services. As seen in Figure 6, most buildings in the area are used for residential purposes (67.5%), while the remaining stock is destined for commercial and public use. The selected area spans approximately 88,000 square metres and comprises small- and medium-sized constructions with an average height of less than 10 m, including buildings with up to 10 floors for residential purposes. The architectural features and technologies selected for the model follow the typical patterns of Portuguese households, which are described in detail in previous studies [31]. Table 2 presents a disaggregation of the structures by group, use, and their annual consumption, where most of the neighbourhood’s consumption is requested by multi-residential buildings.

2.4.2. Vila Do Corvo

The island of Corvo is part of the western group of the Azores archipelago and has been a UNESCO Biosphere Reserve since 2007. The inhabited community of Vila do Corvo is in the south of the island, with a population of only 432 people as of 2023 [32]. Since 2020, electricity production has consistently met a demand of 1.7 MWh, primarily generated using thermal diesel generators [33]. However, in 2023, the commissioning of a solar PV plant and a wind farm on the island aims to produce up to 60 per cent of the electricity using renewable sources by 2026, with an estimated investment of €11 million [34]. In the same year, the Municipality of Corvo published a regulation to provide PV panels for households of residents, ensuring the supply of equipment and installation of technology [35]. Therefore, the use of distributed generation systems dispersed throughout the urban settlement could help achieve a fully renewable scenario in Corvo Island.
The populated area of the village is primarily composed of two-story single-family residential buildings with an average height of 6 m, according to the latest report from the Azores Regional Statistical Service [36]. A detailed evaluation of this area followed the exact characteristics of Portuguese buildings that were also presented in previous publications [37]. As described in Table 3, the CEA model of the zone generated a total of 416 buildings, where almost 61% are used for residential purposes, 27% are unoccupied, and only 11.5% are used for commercial reasons (Figure 7). Despite this, only 294 buildings are reported to be connected to the microgrid on the island, given that a large portion of the structures are unoccupied or used for storage purposes [33].

3. Results

This section presents the most significant outcomes that occurred when the software application developed in this research was implemented in the two selected case studies. More than providing significant results from the locations modelled, the main goal of these outcomes is to demonstrate how these results can provide CEA users with a greater understanding of the areas in study when DESS are implemented. Since the profiles of electricity and domestic hot water demand and the potential harvest from solar PV panels and heat collectors have been previously modelled and validated in previous studies, the results of this study focused on showing users how the produced variables can help the implementation of these technologies and can help improving the energy system of each location. Like the typical outputs generated by the CEA tool, the results of this analysis are presented in hourly temporal values that can be grouped into several timeframes (daily, weekly, monthly) depending on the specific goals of each CEA user. The evaluation presented in this section examined daily, monthly, and total timeframes to verify the accurate simulation of each algorithm and assess the performance of each technology in these scenarios. Additionally, as PV panels and solar collectors differ in efficiency, different ranges of rooftop coverages were considered for each technology.

3.1. Electric End-Use and Storage

The results of the simulation in both locations demonstrated different performances of the DESS throughout the year, due to the apparent differences between these environments—e.g., the electric demand in Guimarães (Cs1) is considerably higher than in Vila do Corvo (Cs2). The initial profiles generated by the framework calculated an electricity demand of 4.12 and 1.33 GWh/yr in Cs1 and Cs2, respectively. Figure 8 shows the results of the power bank module in each location, displaying the monthly electricity demand and the share that solar PV (yellow) and battery banks (green) can supply throughout the year. While in Cs1, PV panels demonstrate a higher penetration of solar energy, reducing district electric demand without the need for storage systems. In Cs2, electric storage systems improve the entire efficiency of the system, doubling the amount of renewable energy used by the district.
Similarly to the electric demand, Figure 9 shows the potential monthly electric generation of rooftop solar PV systems and the amount of energy that can be used directly by the demand (yellow), stored in the battery banks (green), and released to the grid or wasted (orange). Unlike the demand side, rooftop PV in both scenarios can harvest comparable amounts of electricity, but not in the same proportion throughout the year. Considering a maximum roof coverage of 50%, the basic CEA model of Cs1 estimates a feasible area of 13.34 thousand square metres to harvest 1.7 gigawatt-hours per year. While in Cs2, the model considers an area of 13.7 thousand square metres to collect 2.12 gigawatt-hours per year. Comparing both scenarios, Cs2 showed larger electricity production during months of cold weather (Nov–Feb), allowing us to take advantage of these resources for storage. On the contrary, in Cs1, the system can utilise resources more efficiently, thereby reducing the amount of energy required for storage and disposal.
The overall results showed that both scenarios reduced their energy demand from the public grid using solar PV systems coupled with storage by at least 33% and up to 48% in Cs1, and from 82% to 92% in Cs2 (Figure 10). However, the effectiveness of the storage systems varied accordingly with clear differences in each scenario. While in Cs1, the use of storage technologies did not show a significant reduction in energy demand; Cs2 demonstrated considerably higher battery performance, especially when large rooftop coverages were considered. The difference in the results of each location can be explained by the relation between total energy demand and electricity supplied, as in both locations this ratio varied considerably, because in Cs1 the supply of electricity from PV panels was less than the demand by more than half, while in Cs2, the supply exceeded the demand by almost twice as much, providing enough energy for storage. Moreover, Cs1 is composed of a few large-consuming buildings with different building uses. At the same time, Cs2 is formed of many similar small-consuming structures, making it easier for the DESS in the second location to manage the individual demand of each building.
The optimisation algorithm sizing the ideal power bank capacity for each building calculated estimated that in Cs1 the ideal capacity of the district will require a total of 26,269 Ah (PV50) and 44,182 Ah (PV80). In this location, the smallest building required only 23 Ah, while the largest one required between 3634 Ah (PV50) and 4398 Ah (PV80). In this location, the groups of buildings able to take most advantage of this storage technology were the MULTI RESIDENTIAL and SINGLE RESIDENTIAL archetypes when the rooftop PV coverage increased. In the case of Cs2, this algorithm estimated an ideal capacity of 42,707 Ah (PV50) and 47,663 Ah (PV80). In this location, the smallest construction needed the capacity of 23 Ah (PV50) and 46 Ah (PV80), while the largest required was between 764 Ah (PV50) and 1366 Ah (PV). Unlike in the previous scenario, any building group in this place showed considerable improvements when the rooftop coverage of the panels increased in size.
When the performance of each individual energy system in the model was evaluated, it was possible to observe that many buildings of Cs1 achieved a reduction in their electric demand, as the number of constructions with consumptions below 25 MWh/yr increased by 22.5% (Table 4). Moreover, four buildings in this location were able to cut out their demand almost completely by reducing their consumptions below 99 kWh/yr, becoming near zero energy buildings. Additionally, when the buildings with larger energy demands are observed, those with demands exceeding 100 MWh/yr were able to reduce their electricity demand by almost half.
As shown in Table 5, the second location (Cs2) demonstrated even higher impact when PV + DESS were implemented, as the use of PV systems coupled with storage allowed 318 households to become energy-independent from the grid, leaving only between 39 (with 50% rooftop coverage) and 31 (with 80% coverage) constructions still requiring additional energy to satisfy their needs. Additionally, even the buildings with the highest energy demands were able to reduce their consumption, leaving most of them with consumption below 10 MWh/yr. Therefore, the use of PV systems coupled with battery banks in the Cs2 environment looks highly effective, reducing electricity consumption by up to 92% when a large rooftop coverage is considered.
The results of Cs1 showed that the most efficient BPB (seven buildings) were able to supply power above half of the time (between 4465 and 5070 h of the year). In this location, these systems operated on average for 2262 h (26%), demonstrating greater performances in SINGLE RESIDENTIAL, PARKING lots, and STORAGE building archetypes. MULTI RESIDENTIAL buildings demonstrated various performances, where the system with minimum performance operated for only 132 h and the maximum 5070 h (57.9% of the time). In addition, in this location, the ESS of commercial buildings operated on average for 1640 h (18.7% of the time), where the RESTAURANT was able to take the most advantage, achieving to operate during 54.6% of the year.
In the case of Cs2, the BPB operated in average for 4502 h of the year (51.4%). Here, SINGLE RESIDENTIAL buildings operated for an average of 4819 h (55% of the year), followed by PARKING lots (50.4%). In the case of commercial buildings, HOTELS demonstrated the highest performance of the island, with an average operation time of 5889 h (58.1%), followed by RESTAURANTS operating for 4434 h (50.6%) and OFFICES with 2844 h (32.5%). In this location, the building archetypes showing poor performances were FOODSTORES (3.5%), SHOPPINGS (4.3%), and the only SCHOOL of the island (4.8%).

3.2. Heat End-Use and Storage

The thermal storage module simulating heated water tanks considered the CEA profiles of water demand and heat capture from solar collectors in both scenarios, estimating a total annual energy demand for heated water of 1.25 and 1.17 GWh/yr in Cs1 and Cs2, respectively. Due to the larger efficiency of solar collectors, these scenarios required less rooftop coverage to achieve an efficient performance of heated water tanks. As shown in Figure 11, the evaluation of this module considered maximum rooftop coverages ranging from 10% (SC10) to 50% (SC50). When the rooftop coverage of solar collectors was set at 30%, Cs1 calculated an area of 6672 m2 capable of capturing 2.66 GWh/yr of heat, while model Cs2 computed an area of 8223 m2 to harvest 1.62 GWh/yr. Unlike the previous energy carrier, the results demonstrated that the demand for heated water can be better satisfied in Cs1 than in Cs2, given that heated water tanks supplied 50% and 36% of the total demand in these locations. Although the demand for heated water is similar in both scenarios, the simulation results showed the opposite behaviour of battery power banks, due to a lower harness of heat from solar collectors in Cs2.
Figure 12 presents the monthly demand of heated water (a, b) and the energy supply of solar collectors (c, d) in each location. Additionally, it displays the results of the module calculations, showing the share that can be satisfied using water tanks (yellow) and the remaining conventional heating source (orange) throughout the year. Moreover, it shows how much of the energy harnessed can be captured (green) and the share of energy wasted back into the environment through the tank’s protection valve.
The optimisation algorithm used to size the storage capacity of water tanks calculated that Cs1 required 134,000 litres of water, with an average capacity of 1687 litres per building, while Cs2 needed 68,400 litres, with an average capacity of 272 litres per building. Still, a large portion of the heat captured was lost due to the lack of storage space, releasing 78.4% (2.08 GWh) in Cs1 and 87.6% (1.42 GWh) in Cs2 back into the environment. Despite this, solar collectors coupled with heated water tanks were able to satisfy almost half of the energy requirement of the district in Cs1 and a third of Cs2.
In this case, the optimisation algorithm estimated that in Cs1 the ideal capacity of the tanks will require between 172,030 litres (SC10) and 214,600 litres (SC50) of stored water. In this location, the smallest building required only 20 litres of water, while the largest building 24,320 litres (SC10) and 20,250 litres (SC50) of stored water. Additionally, results showed that MULTI RESIDENTIAL building group was the one taking most advantage of this storage technology when the rooftop coverage of solar collectors increased. In the second model (Cs2), this algorithm calculated an ideal tank capacity of 42,530 litres (SC10) and 81,540 litres (SC50) of stored water. In this location, some SINGLE RESIDENTIAL buildings did not require water storage, while the largest building required between 6000 litres (SC10) and 12,000 litres (SC50) of stored water. Moreover, results showed that the building archetypes that took most advantage of this technology in Cs2 were RESTAURANTS, SINGLE RESIDENTIAL, and CLINICs.
When the individual performance of the heated water systems in each building is observed, the results showed that both districts were able to reduce the number of constructions with greater demands. As seen in Table 6 and Table 7, the number of groups with zero or minimum energy demands increased, even with low rooftop coverages. Additionally, the number of buildings that achieved self-sufficiency, avoiding the use of conventional water heating sources, increased by 10 in Sc1 and by 25 in Sc2 in both scenarios. In these models, both scenarios successfully removed all buildings with higher consumption from the group, but only with the highest rooftop coverage of solar collectors. Moreover, while in Sc1 the buildings with consumptions higher than the group with minimum demands (<25 MWh/yr) reduced from 12 (Business as Usual) to 10 (SC10) and 3 (SC50), the buildings in Cs2 in groups with demands over 10 MWh/yr reduced from 13 (Business as Usual) to 10 (SC10) and 6 (SC50) constructions. Hence, the use of solar collectors combined with isolated water tanks helped reduce the demand for conventional heating sources, but not with the same efficiency as the PV systems coupled with storage technologies.
The results of Cs1 demonstrated that the isolated water tanks (IWT) provided heated water on average for only 1453 h (16.7% of the year). Similarly to the battery banks, in this location, SINGLE RESIDENTIAL buildings were the structures able to take most advantage of this heat supply technology, where they supplied energy for an average of 1863 h (21.3%), followed by MULTI RESIDENTIAL buildings (1517 h or 17.3% of the year). On the contrary, commercial buildings did not demonstrate better performance as this technology only supplied 11.9% of the needs of this building sector, similarly to public buildings with a performance of only 9.8% of the year.
In the case of Cs2, the storage IWT supplied heated water for 1671 h on average (19.2% of the year). As the biggest group of building archetypes of the island, SINGLE RESIDENTIAL buildings were able to use this technology for an average of 1841 h (21% of the year), demonstrating the highest performance of all building archetypes. Similarly to Cs1, commercial buildings in Vila do Corvo did not show promising results, with an average supply of 936 h (10.7%). In this group of buildings, the highest performance was achieved by HOSPITALS with a performance of 17.6%.

3.3. Sensitivity Analysis

A sensitivity analysis evaluated the parameters selected in Guimarães’ model (Cs1), changing the value one parameter in each module at a time, while keeping the rest of the values unchanged. The most significant results of the analysis are highlighted in Figure 13, focusing on the parameters that impacted the most on one or more output variables.
The module of the battery power bank showed that the battery voltage, DoD, and the incremental slope of the optimisation curve influenced mainly the battery capacity of the bank. When the first two parameters increased in value, less capacity is required to capture the desired amount of power in each building, achieving best performance with voltages higher than 24 volts and DoDs higher than 40%. Unlike these parameters, when the slope of the curve increased, the capacity grew, allowing for the capture of more energy and reducing the amount of electricity required from the grid.
Additionally, as the system’s efficiency increased, more energy was stored in the bank, reducing the amount of electricity requested from the grid and increasing the discharge of electricity. As it was expected, the losses in the system decreased considerably when the system’s efficiency increased.
Finally, when the slope of the optimisation curve increased, a larger storage capacity allowed us to capture more energy, thereby decreasing demand and reducing the need for electricity to be dumped from the grid. However, in this parameter, the conversion losses in the system did not show considerable changes. As predicted, the highest results of the optimisation algorithm occurred when the selected slope of the curve was equal to one.
The sensitivity analysis of the isolated water tank module revealed that the supply and maximum temperatures, along with the heat exchange coefficient, can significantly impact the model’s performance. The most significant results of this analysis are presented in Figure 14. First, as the desired supply temperature increased, a larger storage capacity was required to meet the demand of the building, resulting in a greater amount of heat stored and a larger tank surface area. However, as this temperature increased, the tank’s ability to supply heated water diminished, requiring more of conventional heating sources to satisfy the buildings’ needs. Similarly, as the storage capacity of the tanks grew, more heat was stored, reducing the losses caused by a lack of storage space. Yet, larger tanks have greater surface areas, which increased the exchange of heat between the interior and the environment, and thus increased the losses to the environment.
Next, the maximum storage temperature showed the opposite behaviour, as greater temperatures allowed for the capture of more heat, reducing the size and area of the tanks. When this parameter increased in value, the performance of this technology improved, requiring less energy from conventional sources. Additionally, higher storage temperatures allowed us to capture more energy, reducing the losses due to space limitations and the environmental losses associated with smaller exchange areas.
Moreover, lower tank isolation (exhibited by higher heat exchange coefficients) significantly affected the performance of water tanks, increasing the reliance on conventional heating sources due to the larger amounts of heat lost into the environment. However, higher heat exchange coefficient (U-value) reduced the heat losses caused by a lack of storage space. Finally, the change in value in the incremental step of the optimisation curve did not show significant changes in the performance of this module. Although higher slope values increased the storage capacity, area, and amount of heat stored in the tanks, their energy supply did not grow in large quantities, even with higher slope values.

4. Discussion

The results of each study case have demonstrated that the implementation of decentralised energy storage systems will have different outcomes depending on the structure of the energy system in the district where they are applied. While in some regions these systems can considerably help improve the penetration of solar renewable energy, in other areas, they will not show noticeable improvement in the system. Furthermore, different technologies exhibited opposite performances when the two study cases were evaluated, suggesting that the implementation of these technologies should be evaluated independently in each model.
Although the modules developed have been programmed to consider hourly profiles of demand and potential supply, limiting the accuracy of the models developed in the CEA tool, the plugin, and its results, they can provide a detailed overview of the energy systems in a neighbourhood or city. Despite this, the algorithms proposed in this study can be applied in future models using different timeframes to improve their reliability. Additionally, the modules utilise TMY data, which can be incorporated in the future versions of the tool with actual historical data from district buildings to enhance the accuracy of the results. Among the main limitation of the battery power bank module is the exclusion of the system’s self-discharge factor. This feature will be included in the plugin and its impact on the proposed model will be evaluated in future studies. In addition, another limitation of the isolated water tank module includes the simplification of a rectangular non-stratified water tank; future development will evaluate the inclusion of cylindrical stratified tanks (commonly used in urban settings). Although the use of this plugin considerably simplifies the calculation time of these models, the results generated by both modules still lack visual friendliness. Future versions of this plugin can focus on the development of a graphical user interface including geographical information systems to visualise results and help users during the process of data analysis.
Results have shown that small buildings can meet most of their energy needs using solar renewable energy coupled with storage systems, whereas larger constructions do not have sufficient renewable resources to reduce their demand significantly. Despite this, results have shown that much of the energy harnessed by solar technologies cannot be stored in the short run during seasons with large solar radiation, which is why it must be released into the grid, in the case of electricity, or into the environment, in the case of heat. Therefore, these results justify further development of Energy Community models, considering an energy-sharing structure using multi-energy microgrids, which will allow evaluating the distribution of energy between the model’s elements and taking advantage of this unused energy.
Finally, these modules only considered one variable for optimisation, the optimal storage capacity of each technology, due to the structure of the plugin framework of CEA. Since the potential of solar renewable energy (electricity and heat) has been previously calculated by other modules within the framework, the new components developed in this research depend on these generated profiles to function, thereby eliminating the possibility of automatically optimising the size of solar generation. Still, the present study has proposed a method for evaluating how different rooftop coverages can be utilised to determine the optimal placement of panels and collectors.

5. Conclusions

Present research aimed to propose and develop technological tools to help researchers and decision makers during the process of energy planning in urban settlements. This study focused on simulating decentralised energy storage systems for electricity and heat in district buildings, which served as a backup to enhance the performance and penetration of solar energy technologies. In addition, this research has proposed an optimisation methodology to automatically calculate the best size of each storage technology, according to the unique characteristics of the energy system in each building. This optimisation method focused on minimising the amount of energy required from external (conventional) sources, subject to the demand of the building and the potential supply from solar technologies. With this method, CEA users can identify the ideal storage capacity of each element in the model and evaluate if DESS will display effective results in a multi-energy supply environment.
In this tool, new procedures and algorithms were developed, following existing proposed models from the existing literature, to avoid the necessity of and reduce the installation of external libraries in the framework, thereby reducing simulation time. This is particularly important in cases where districts have a large number of buildings, as the simulation time can become considerably high. Fortunately, the modules developed in this research demonstrated lower or equal processing times than the existing modules of CEA, helping users to maximise evaluation efforts. However, rather than replacing existing complex and more reliable models, the main goal of this tool is to provide CEA users a first glance of the potential DESS in the areas being studied, to justify further research and development in these zones.
This tool is an example of how UBEMs can provide extensive detailed analysis data that can be used to help making better decisions during the energy planning in urban areas, with the goal of accelerating the transition of existing energy systems toward sustainable sources. This research has demonstrated the ability to deep analysis that UBEM tools can provide, considering two scenarios with similar latitudes in Portugal, yet with different structural and behavioural compositions (one with a dense population in a rural zone of the continent and another in the most isolated region of the country). However, to confirm the effectiveness of the proposed modules, future studies should continue investigating their performance in other regions of the globe that exhibit different demands and varying solar resources, to help improve this type of evaluation tools. Additionally, the veracity of the results will have to be verified, comparing them with the performance of real-life PV systems coupled with storage capacity.
Although the present study has focused on the technical performance of DESS, it paves the way for the development of more complex urban building energy systems. To increase the effectiveness of the models, future development could consider implementing DESS according to the building archetypes in the districts, and include other areas of energy systems, such as economic feasibility and environmental impact. However, since the CEA tool and the produced results mainly focus on the technical aspect of the urban energy environment, this research has not included an economical and environmental analysis of the locations in study. Despite this, the results generated by the tool can easily be used to extend the analysis to the economic and environmental aspects. In addition, one of the most important findings of this research is the necessity to develop future models considering energy sharing configurations between the buildings in the district under study, as a significant amount energy is wasted from the solar energy technologies. Finally, the development of a graphical interface for the results is recommended to better understand the results of each model developed by future users of the tool.
The results obtained from applying the modules in the selected case studies confirmed the various uses of the plugin developed in this study, which can be used to build models of districts worldwide and help decision makers make better choices during the upgrade of existing building stocks and the design of new districts. The plugin developed in this study can be freely downloaded from the CEA official website and GitHub, (version 2.35.1) using the following link (https://www.cityenergyanalyst.com/plug-ins (accessed on 1 November 2025), Supplementary Materials). The implementation and evaluation of the models was applied in the version 3.35.2 dashboard and tested up to version 3.9. This plugin can be installed in the framework using the CEA console, following the procedure described in the user manual, which is located at the same link.

Supplementary Materials

All supporting information and material can be downloaded from the City Energy Analyst Plug-in website at: https://www.cityenergyanalyst.com/plug-ins or from GitHub at: https://github.com/jmsx13/Storage_Capacity_Plugin/ (accessed on 1 November 2025).

Author Contributions

Conceptualisation, J.C.-S. and C.S.S.; methodology, software, validation, formal analysis, investigation, resources, data curation, writing—original draft preparation, writing—review and editing, visualisation, J.C.-S.; supervision, project administration, funding acquisition, C.S.S. All authors have read and agreed to the published version of the manuscript.

Funding

This research was funded by the Fundação para a Ciência e Tecnologia through the following IN+ Projects: LA/P/0083/2020 and UIDB/50009/2025.

Data Availability Statement

All datasets generated or analysed during the current study are provided and can be accessed freely.

Acknowledgments

The authors would like to acknowledge the Project BE.Neutral—Agenda de Mobilidade para a neutralidade carbónica nas cidades, contract number 35, funded by the Resilience and Recovery Plan (PRR) through the European Union under the Next Generation EU, and Fundo Ambiental, through Protocol 49—“Plataforma de Apoio à Rede de Cidades Portuguesas climaticamente neutras e inteligentes 2030”.

Conflicts of Interest

The authors declare that they have no conflicts of interest.

Abbreviations

The following abbreviations are used in this manuscript:
BAUBusiness As Usual
CEACity Energy Analyst
CSVComma-Separated Values
DESSDecentralised Energy Storage Systems
PVPhotovoltaic
RERenewable Energy
RESRenewable Energy Sources
UBEMUrban Building Energy Models
UNESCOUnited Nations Educational, Scientific and Cultural Organization
Nomenclature
A T k Total surface area of the insulated water tank
B T k Length of the water tank
B x Final energy bought from the power grid at point x
C x Storage capacity at point x
C P B Storage capacity of the power bank
C p   ·   H 2 O Heat capacity of water
Cs1Case study 1—Guimarães
Cs2Case study 2—Vila do Corvo
D T k Depth of the water tank
D o D M a x Maximum depth of discharge of the battery bank
H T k Height of the water tank
η S y s Overall efficiency of the PV system
m T k Total mass inside the tank
P R e q Energy power required from the grid
P R e l Energy power released to the grid
P L o s s Energy power losses of the PV + ESS system
P R q d Final energy power required from the grid
P A v Energy power available for storage
P D e m Energy power demand after PV supply
P P V Electric power supply by PV panels
Q T k Heat stored in the water tank
Q S C Heat harnessed by solar collectors
Q D e m Heat demand from the building
Q E n v L Heat environmental losses
Q M i n Minimum heat stored in the water tank required to supply the buildings
Q M a x Maximum heat that can be stored in the water tank
Q S u p Heat supplied from the water tank to the building demand
Q C o n Heat supplied from conventional sources to the building demand
Q S t L Heat storage losses due to lack of space of the water tank
S o C P B State of charge of the battery power bank
S o C M a x Maximum stored energy in the battery power bank
T S u p User’s desired supply water temperature
T M a x User’s maximum storable water temperature
T E x t Environmental temperature
T T k Interior water temperature of the water tank
U T k Heat exchange coefficient of the water tank surface area
V T k Total volume of the water tank
B x Variation in final energy bought from the grid during transition x
C x Variation in final energy bought from the grid during transition x
E B g t Variation in final energy bought from the grid
Q T k Variation in heat stored inside the tank

References

  1. Mulleriyawage, U.G.K.; Shen, W.X. Optimally sizing of battery energy storage capacity by operational optimization of residential PV-Battery systems: An Australian household case study. Renew. Energy 2020, 160, 852–864. [Google Scholar] [CrossRef]
  2. Perwez, U.; Shono, K.; Yamaguchi, Y.; Shimoda, Y. Multi-scale UBEM-BIPV coupled approach for the assessment of carbon neutrality of commercial building stock. Energy Build. 2023, 291, 113086. [Google Scholar] [CrossRef]
  3. Robinson, D.; Haldi, F.; Kämpf, J.; Leroux, P.; Perez, D.; Rasheed, A.; Wilke, U. CitySim: Comprehensive micro-simulation of resource flows for sustainable urban planning. In Proceedings of the Building Simulation 2009: Eleventh International IBPSA Conference, Glasgow, Scotland, 27–30 July 2009. [Google Scholar]
  4. Ferrando, M.; Causone, F.; Hong, T.; Chen, Y. Urban building energy modeling (UBEM) tools: A state-of-the-art review of bottom-up physics-based approaches. Sustain. Cities Soc. 2020, 62, 102408. [Google Scholar] [CrossRef]
  5. Ang, Y.Q.; Berzolla, Z.M.; Reinhart, C.F. From concept to application: A review of use cases in urban building energy modeling. Appl. Energy 2020, 279, 115738. [Google Scholar] [CrossRef]
  6. Shen, J.; Wang, X.; Alorabi, A.H.; Yoshida, T.; Murayama, A.; Yang, P.P. Systems-level Methodology for Optimizing Urban Infrastructure Energy Resilience. Energy Proc. 2025, 50. [Google Scholar] [CrossRef]
  7. Fichera, A.; Pluchino, A.; Volpe, R. Local Production and Storage in Positive Energy Districts: The Energy Sharing Perspective. Front. Sustain. Cities 2021, 3, 690927. [Google Scholar] [CrossRef]
  8. Petrov, I.; Gabrielli, P.; Spokaite, M. The impact of urban district composition on storage technology reliance: Trade-offs between thermal storage, batteries, and power-to-hydrogen. Energy 2021, 224, 120102. [Google Scholar] [CrossRef]
  9. Borràs, I.M.; Neves, D.; Gomes, R. Using urban building energy modeling data to assess energy communities’ potential. Energy Build. 2023, 282, 112791. [Google Scholar] [CrossRef]
  10. Alliance for Sustainable Energy. REopt, URBANopt Docs. National Renewable Energy Laboratory. 2024. Available online: https://docs.urbanopt.net/workflows/reopt/reopt.html (accessed on 1 July 2025).
  11. Kontar, R.E.; Polly, B.; Charan, T.; Fleming, K.; Moore, N.; Long, N.; Goldwasser, D. URBANopt: An Open-Source Software Development Kit for Community and Urban District Energy Modeling. In Proceedings of the 2020 Building Performance Analysis Conference and SimBuild (BPAC), Virtual, 29 September–1 October 2020; Available online: https://www.nrel.gov/docs/fy21osti/76781.pdf (accessed on 1 July 2025).
  12. Hong, T.; Chen, Y.; Lee, S.H.; Piette, M.A. CityBES: A Web-based Platform to Support City-Scale Building Energy Efficiency. Urban Comput. 2016, 14, 2016. [Google Scholar]
  13. Baetens, R.; De Coninck, R.; Jorissen, F.; Picard, D.; Helsen, L.; Saelens, D. OpenIDEAS—An Open Framework for Integrated District Energy Simulations. In Proceedings of the BS2015: 14th Conference of International Building Performance Simulation Association, Hyderabad, India, 7–9 December 2015; Available online: https://publications.ibpsa.org/proceedings/bs/2015/papers/bs2015_2243.pdf (accessed on 1 July 2025).
  14. Fonseca, J.A.; Nguyen, T.; Schlueter, A.; Marechal, F. City Energy Analyst (CEA): Integrated framework for analysis and optimization of building energy systems in neighborhoods and city districts. Energy Build. 2016, 113, 202–226. [Google Scholar] [CrossRef]
  15. Nouvel, R.; Brassel, K.H.; Bruse, M.; Duminil, E.; Coors, V.; Eicker, U.; Robinson, D. SIMSTADT, A New Workflow-Driven Urban Energy Simulation Platform for CityGML City Models. CISBAT. 2015. Available online: https://infoscience.epfl.ch/server/api/core/bitstreams/e06c9c38-35f3-4bcc-9a3c-154d1b430776/content (accessed on 2 July 2025).
  16. Cevallos-Sierra, J.; Santos Silva, C.; Ferrão, P. Future perspectives for Physics-based Urban Building Energy Modelling tools. Energies 2025, 18, 4888. [Google Scholar] [CrossRef]
  17. Rosewater, D.; Ferreira, S.; Schoenwald, D.; Hawkings, J.; Santoso, S. Battery Energy Storage State-of-Charge Forecasting: Models, Optimization, and Accuracy. IEEE Trans. Smart Grids 2019, 10, 2453–2462. [Google Scholar] [CrossRef]
  18. Loukil, J.; Masmoud, F.; Derbe, N. A real-time estimator for model parameters and state of charge of lead acid batteries in photo-voltaic applications. J. Energy Storage 2021, 34, 102184. [Google Scholar] [CrossRef]
  19. Hadi, A.A.; Santos Silva, C.A.; Hossain, E.; Challoo, R. Algorithm for Demand Response to Maximize the Penetration of Renewable Energy. IEEE Access 2020, 8, 55279–55288. [Google Scholar] [CrossRef]
  20. Alsaidan, I.; Khodaei, A.; Gao, W. A Comprehensive Battery Energy Storage Optimal Sizing Model for Microgrid Applications. IEEE Trans. Power Syst. 2018, 33, 3968–3980. [Google Scholar] [CrossRef]
  21. Liu, Y.; Wu, X.; Du, J.; Song, Z.; Wu, G. Optimal sizing of a wind-energy storage system considering battery life. Renew. Energy 2020, 147, 2470–2483. [Google Scholar] [CrossRef]
  22. Dufo-Lopez, R.; Cortés-Arcos, T.; Artal-Sevil, J.S.; Bernal-Agustín, J.L. Comparison of Lead-Acid and Li-Ion Batteries Lifetime Prediction Models in Stand-Alone Photovoltaic Systems. Appl. Sci. 2021, 11, 1099. [Google Scholar] [CrossRef]
  23. Simoiu, M.E.; Fagarasan, I.; Ploix, S.; Calofir, V. Sizing and Management of an Energy System for a Metropolitan Station with Storage and Related District Energy Community. Energies 2021, 14, 5997. [Google Scholar] [CrossRef]
  24. Kaloyanov, N.G.; Tsekov, R.P.; Penkova, N.Y. Temperature stratification in water thermal energy storage tanks at different charging modes. IOP Conf. Ser. Earth Env. Sci. 2023, 1128, 012004. [Google Scholar] [CrossRef]
  25. Abdidin, A.; Seitov, A.; Toleukhanov, A.; Belyayev, Y.; Botella, O.; Kheiri, A.; Khalij, M. Three-Dimensional CFD Analysis of a Hot Water Storage Tank with Various Inlet/Outlet Configurations. Energies 2024, 17, 5716. [Google Scholar] [CrossRef]
  26. Sameti, M.; Kasaeian, A.; Mohammadi, S.S.; Sharifi, N. Thermal Performance Analysis of a Fully Mixed Solar Storage Tank in a ZEB Hot Water System. Sustain. Energy 2014, 2, 52–56. [Google Scholar] [CrossRef]
  27. Georgiou, G.S.; Christodoulides, P.; Kalogirou, S.A. Optimizing the energy storage schedule of a battery in a PV grid-connected nZEB using linear programming. Energy 2020, 208, 118177. [Google Scholar] [CrossRef]
  28. UNESCO World Heritage Centre. UNESCO Historic Center of Guimarães and Couros Zone. 2024. Available online: https://whc.unesco.org/en/list/1031 (accessed on 25 February 2024).
  29. Câmara Munic. de Guimarães. Guimarães Eleito Município Mais Sustentável do País pelo Terceiro Ano Consecutivo; Câmara Munic. de Guimarães: Guimarães, Portugal, 2019. Available online: https://www.cm-guimaraes.pt/conhecer/noticia/guimaraes-eleito-municipio-mais-sustentavel-do-pais-pelo-terceiro-ano-consecutivo (accessed on 20 January 2024).
  30. Covenant of Mayors Office. Guimarães Sustainable Energy and Climate Action Plans (SECAP). Munic. Guimarães. 2018. Available online: https://mycovenant.eumayors.eu/document/document-download?id=787601&filename=f3gYnqdAEnBhiZSEkSHgT8wLXfbs0m7a.pdf (accessed on 21 January 2024).
  31. Cevallos-Sierra, J.; Gomes, R.; Santos-Silva, C. Evaluating Retrofit Measures to Achieve the Energy Goals of Guimarães. In Proceedings of the 6th International Conference on Energy and Environment, Guimarães, Portugal, 6–7 June 2024; pp. 386–392, ISSN 2183-3982. [Google Scholar]
  32. Instituto Nacional de Estadistica. Base de Dados: População Residente por Local de Residencia, Sexo e Grupo Etnario. 2024. Available online: https://www.ine.pt/xportal/xmain?xpid=INE&xpgid=ine_base_dados (accessed on 10 January 2025).
  33. Electricidade Dos Açores. Relatorio de Gestão 2023, Contas e Sustentabilidade. 2024. Available online: https://files.eda.pt/edasharepointfiles/Files%5CGaleriaDocumentos%5C123%5CRelatorioGestao2023.pdf (accessed on 6 January 2025).
  34. da Biosfera, R. Novo Parque Eolico da Vila do Corvo. Revervas da Biosfera Portugal. 2024. Available online: https://www.reservasdabiosfera.pt/noticias/novo-parque-eolico-da-ilha-do-corvo/ (accessed on 11 February 2025).
  35. de Corvo, M. Regulamento Municipal para Concessão de Apoios aos Munícipes em Matéria de Habitação Degradada, Energias Alternativas e Apoio Técnico à Instrução de Procedimentos de Autorização ou Licenciamiento de Operações Urbanisticas. Ilha do Corvo, Açores. 2023. Available online: https://www.cm-corvo.pt/wp-content/uploads/2023/06/energias_alternativas.pdf (accessed on 15 February 2025).
  36. Salvador, A.I.; Mouraz, C.P.; Catarino, L.; Mestre, V.; Silva, J.M. Housing Buildings’ Characterization at Corvo Village (Azores) Historical Center: Towards a Sustainable Rehabilitation Process. Sustainability 2021, 13, 2352. [Google Scholar] [CrossRef]
  37. Cevallos-Sierra, J.; Pinto Gonçalves, A.; Santos Silva, C. Using Urban Building Energy Models for the Development of Sustainable Island Energy Systems. Energies 2024, 17, 3135. [Google Scholar] [CrossRef]
Figure 1. Simplified structure of the models developed in the plugin.
Figure 1. Simplified structure of the models developed in the plugin.
Urbansci 09 00468 g001
Figure 2. Model of the electric energy storage system.
Figure 2. Model of the electric energy storage system.
Urbansci 09 00468 g002
Figure 3. Model algorithm of the heated water storage system.
Figure 3. Model algorithm of the heated water storage system.
Urbansci 09 00468 g003
Figure 4. Shape and dimensions of the water tank.
Figure 4. Shape and dimensions of the water tank.
Urbansci 09 00468 g004
Figure 5. Final energy demand curve of the building using energy storage.
Figure 5. Final energy demand curve of the building using energy storage.
Urbansci 09 00468 g005
Figure 6. The neighbourhood in Guimarães chosen for case study 1.
Figure 6. The neighbourhood in Guimarães chosen for case study 1.
Urbansci 09 00468 g006
Figure 7. Vila do Corvo chosen for the case study 2.
Figure 7. Vila do Corvo chosen for the case study 2.
Urbansci 09 00468 g007
Figure 8. Monthly electric demand in Guimarães (a) and Vila do Corvo (b).
Figure 8. Monthly electric demand in Guimarães (a) and Vila do Corvo (b).
Urbansci 09 00468 g008
Figure 9. Monthly harvest of solar photovoltaic and end-use energy in Guimarães (a) and Corvo (b).
Figure 9. Monthly harvest of solar photovoltaic and end-use energy in Guimarães (a) and Corvo (b).
Urbansci 09 00468 g009
Figure 10. Final electric demand considering different rooftop coverages in Cs1 (a) and Cs2 (b).
Figure 10. Final electric demand considering different rooftop coverages in Cs1 (a) and Cs2 (b).
Urbansci 09 00468 g010
Figure 11. Final demand of heated water considering different rooftop coverages in Cs1 (a) and Cs2 (b).
Figure 11. Final demand of heated water considering different rooftop coverages in Cs1 (a) and Cs2 (b).
Urbansci 09 00468 g011
Figure 12. Building demand (a,b) and supply (c,d) from solar collectors with 30% rooftop coverage.
Figure 12. Building demand (a,b) and supply (c,d) from solar collectors with 30% rooftop coverage.
Urbansci 09 00468 g012
Figure 13. Sensitivity analysis results of the parameters in the battery power bank module: battery voltage (a), DoD (b), C-Rate (df), system’s efficiency (gj), optimisation slope (c,kn).
Figure 13. Sensitivity analysis results of the parameters in the battery power bank module: battery voltage (a), DoD (b), C-Rate (df), system’s efficiency (gj), optimisation slope (c,kn).
Urbansci 09 00468 g013
Figure 14. Sensitivity analysis results of the parameters in the isolated water tank module: supply temperature (a,e,i,m), maximum temperature (b,f,j,n), heat exchange coefficient (c,g,k,o), and optimisation slope (d,h,l,p).
Figure 14. Sensitivity analysis results of the parameters in the isolated water tank module: supply temperature (a,e,i,m), maximum temperature (b,f,j,n), heat exchange coefficient (c,g,k,o), and optimisation slope (d,h,l,p).
Urbansci 09 00468 g014
Table 1. Parameters selected for case studies 1 and 2.
Table 1. Parameters selected for case studies 1 and 2.
Battery Power BankHeater Water Tanks
ParameterValueParameterValue
Voltage48 VTechnologyFlat Plate
C-Rate0.6Heat capacity4.18 kJ/Kg
DoD90%Supply temp.45 °C
Efficiency95%Max temp.70 °C
Loss coefficient1.5
Optimisation parameters
Increment1 kWh/it.Increment1 kWh/it.
Slope value−1Slope value−1
Table 2. Number of buildings and energy demand in Scenario 1.
Table 2. Number of buildings and energy demand in Scenario 1.
GroupUseBuildingsConsumption
#MWh/yr%
ResidentialSingle residential16393.49.5
Multi-residential382305.155.9
CommercialClinic135.10.9
Gym143.81.1
Office3339.48.2
Retail2216.15.2
Restaurant117.10.4
Supermarket1134.83.3
Shopping1215.85.2
Storage292.02.2
Public servicesMuseum20.00.0
School2103.82.5
Parking5104.32.5
Abandoned4119.62.9
TOTAL 804120.3
Table 3. Number of buildings and energy demand in Scenario 2.
Table 3. Number of buildings and energy demand in Scenario 2.
GroupUseBuildingsConsumption
#MWh/yr%
ResidentialSingle residential254616.546.4
CommercialHospital3107.08.0
Church378.47.9
Food store459.74.5
Hotel831.32.4
Industry136.72.8
Museum/Library315.71.2
Office19200.515.1
Restaurant526.02.0
School143.53.3
Supermarket131.12.3
UnoccupiedAbandoned790.00.0
Parking3583.26.3
TOTAL 4161329.4
Table 4. Building population groups by electricity consumption in Case scenario 1.
Table 4. Building population groups by electricity consumption in Case scenario 1.
Consumption GroupScenario
(MWh/yr)BAUPV50PV60PV70PV80
<253250505155
25–502412121212
50–758610106
75–10055100
>100117777
Table 5. Building population groups by electricity consumption in Case scenario 2.
Table 5. Building population groups by electricity consumption in Case scenario 2.
Consumption GroupScenario
(MWh/yr)BAUPV50PV60PV70PV80
=077385387390393
0–1032234323027
10–20172433
20–3032001
>3051110
Table 6. Building population groups by heated water consumption in Case scenario 1.
Table 6. Building population groups by heated water consumption in Case scenario 1.
Consumption GroupScenario
(MWh/yr)BAUSC10SC20SC30SC40SC50
=081518181818
0–25605553555759
25–50477642
50–75511001
>75321110
Table 7. Building population groups by heated water consumption in Case scenario 2.
Table 7. Building population groups by heated water consumption in Case scenario 2.
Consumption GroupScenario
(MWh/yr)BAUSC10SC20SC30SC40SC50
=0175176195197200200
0–10236238219219217218
10–20977543
20–30100113
>30443220
Disclaimer/Publisher’s Note: The statements, opinions and data contained in all publications are solely those of the individual author(s) and contributor(s) and not of MDPI and/or the editor(s). MDPI and/or the editor(s) disclaim responsibility for any injury to people or property resulting from any ideas, methods, instructions or products referred to in the content.

Share and Cite

MDPI and ACS Style

Cevallos-Sierra, J.; Santos Silva, C. Modelling Decentralised Energy Storage Systems Using Urban Building Energy Models. Urban Sci. 2025, 9, 468. https://doi.org/10.3390/urbansci9110468

AMA Style

Cevallos-Sierra J, Santos Silva C. Modelling Decentralised Energy Storage Systems Using Urban Building Energy Models. Urban Science. 2025; 9(11):468. https://doi.org/10.3390/urbansci9110468

Chicago/Turabian Style

Cevallos-Sierra, Jaime, and Carlos Santos Silva. 2025. "Modelling Decentralised Energy Storage Systems Using Urban Building Energy Models" Urban Science 9, no. 11: 468. https://doi.org/10.3390/urbansci9110468

APA Style

Cevallos-Sierra, J., & Santos Silva, C. (2025). Modelling Decentralised Energy Storage Systems Using Urban Building Energy Models. Urban Science, 9(11), 468. https://doi.org/10.3390/urbansci9110468

Article Metrics

Back to TopTop