Design and Operation of a Multifunctional Pilot-Scale Bioreactor for Enhanced Aerobic Fermentation
Abstract
1. Introduction
- ○
- Financial risk: substantial investments are required for pilot plants, demonstration facilities, and full-scale manufacturing plants.
- ○
- Time constraints: the transition from the lab to the market can take several years.
- ○
- Technical hurdles: scaling up can introduce new challenges, such as maintaining optimal fermentation conditions and handling increased volumes.
- ○
- Performance impact: large-scale operations may lead to increased costs, reduced yields, and potential process failures.
- -
- Detailed engineering designs and operational procedures of this novel pilot-scale bioreactor.
- -
- Performance data obtained from cultivating yeasts on two food processing waste streams, namely whey and potato wastewater.
2. Brief Discussion of the State of the Art in Bioreactor Design and Operation
- the fermenter (DF, HF);
- the draft tube (DB, HB);
- the foam separator (Ds, Hs).
- Air entrainment: it draws air from the atmosphere into the culture medium.
- Dispersion: it creates fine air–liquid dispersions through various nozzle configurations.
- Agitation: it ensures adequate mixing within the fermentation vessel.
- Nozzles with independent gas and liquid inlets, allowing for autonomous control of gas and liquid flow rates and precise manipulation of the gas–liquid ratio.
- Two-phase flow nozzles, with or without suction chambers and mixing sections, offering a range of mixing intensities and allowing for optimization of mass transfer.
- Free liquid jet nozzles positioned at varying distances from the liquid-free surface (both above and below the critical jet length), providing control over the jet’s impact and gas entrainment, influencing bubble size and oxygen transfer efficiency.
- (a)
- numerous geometric parameters characterizing the size of
- the fermenter [e.g., diameter (DF) and height (HF)];
- the ejector [i.e., diameters of the inlet (DA), outlet (DD), nozzle (DN), and throat (DG) sections, and lengths of the diffuser (LD) and throat (LG) sections];
- the recycling circuit [i.e., diameter (DR) and length (LR)];
- (b)
- a few operating variables, such as
- the recycling or motive flow rate (Qm);
- the pressures at the nozzle (PN);
- the pressure at the liquid free surface (PL).
- (a)
- Defining the geometric parameters to characterize the fermenter’s architecture.
- (b)
- Sizing the aeration and sterilization systems (for both liquid and gas streams), the heat exchanger, recycling loops, and ancillary equipment (water, steam, compressed air, and electrical power).
- (c)
- Sizing the fermenter’s mechanical components and the necessary civil works (foundations and platforms).

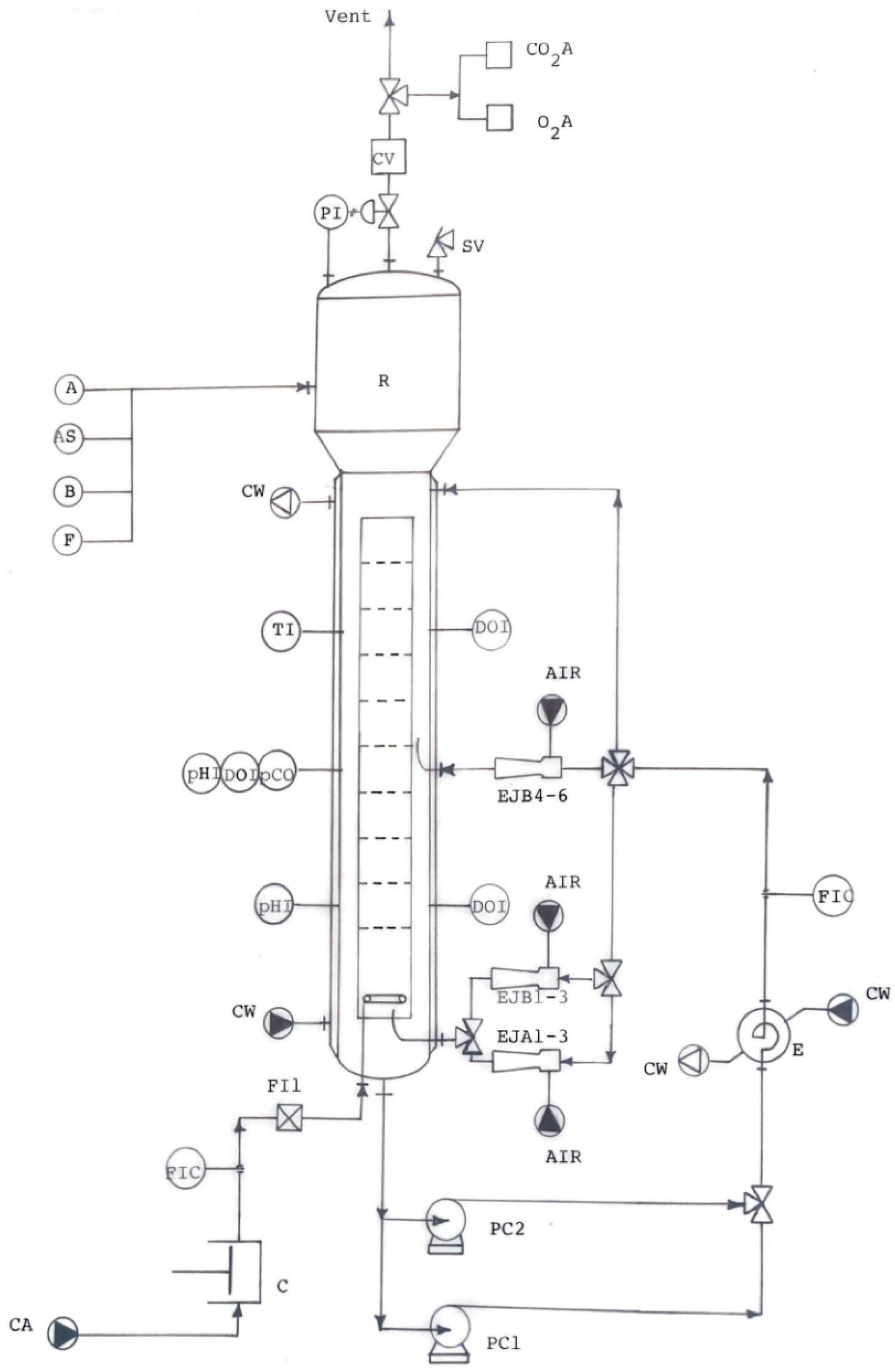
3. Multifunctional Pilot-Scale Bioreactor: Process Flow Scheme

4. Multifunctional Pilot-Scale Bioreactor: Construction Design Details
5. Multifunctional Pilot-Scale Bioreactor: Main Operations
5.1. Washing Phase
- Fill the fermenter T-1 with the appropriate washing liquid by closing all valves except V-1, V-3, V-4, and V-6 (see Figure 5), until the liquid overflow through valve V6.
- To wash the external recirculation circuit, close valve V-1, open valves V-11, V-89, V-15, V-75, and V-63, and activate the centrifugal pump PC-1. This allows the washing liquid to be recirculated between T-1 and the external loop through the spiral heat exchanger E1.
- To wash the ancillary tanks D1, D2, and D3 and their piping, close valve V-63 and open valves V-64, V-65, V-66, V-67, V-71, V-72, and V-73.
- To wash the ejector circuit, close valves V-11, V-89, and V-64, and open valves V-10, V-88, V-21, V-25, V-26, and V-27. Recirculate the washing solution through ejectors EJ-10 to EJ-12 via pump PC-2. Then, close V-21 and open valves V-22, V-23, V-24, and V-28 through V-36 to recirculate the solution through the ejectors EJ-1 to EJ-9 via pump PC-2.
- To end each washing cycle, open valves V-9, V-11, V-89, V-12, and V-13 and activate both pumps PC-1 and PC-2 to empty the bioreactor T-1.
- After cleaning, all valves are closed.
5.2. Sterilization Phase
- Half-fill fermenter T-1 with demineralized water by closing valves V-9, V-10 and V-11, and V-25 through V-36, and opening valves V1 and V-3.
- Sterilize fermenter T-1 by closing valves V-1 and V-6, and opening valves V-2, V-17, and V-59 to sparge steam at 5 bar. Heat the demineralized water to 121 °C (ca. 2.5 bar). Then, open valve V-5 and regulate V-78 to maintain the pressure at 2.5 bar for at least 15 min.
- Sterilize the external recirculation circuit by opening valves V-11, V-89, V-15, V-75, and V-63, and sparging steam through V-19.
- Sterilize ancillary tanks D1, D2, and D3 by opening their vent valves and valves V-64, V-65, V-66, V-67, V-68, V-69, and V-70 and sparging steam through valve V-74. Sterilize the tank piping by closing valves V-65, V-66, and V-67 and opening valves V-71, V-72, and V-73.
- Sterilize the ejector circuit by closing valves V-11 and V-63, and opening valves V-21 through V-48.
- End the sterilization phase by opening valves V-4, V-5, V-9 through V-13, V-49 through V-51, V-88 and V-89 to empty fermenter T-1.
- After this phase, all valves are closed.
5.3. Pneumatic Operation
5.3.1. Internal Recirculation
- Ensure all valves are closed.
- Open valves V-5, V-6, and V-78.
- Load the fermenter with culture broth using V-57.
- Close valves V-5, V-6, and V-57.
- Open valve V-60 to monitor exit gas flow using the volumetric counter (CV).
- Open valves V-71 to V-73 to dispense antifoam or acid/alkaline solutions as needed.
- Open manual valves V-16 and V-59 to aerate the fermenter with compressed air.
- Control air flow using proportional electro-valve V-18 to meet microbial oxygen demand.
- Control dome pressure using electro-valve V-78.
- Control fermentation temperature by circulating cooling water (CW) through the fermenter jacket using valves V-76 and V-77.
- Control gas flow to the O2 and CO2 analyzers using valves V-7 and V-8.
- Control foam by dosing an antifoam solution from D-1 using valve V-65 and pump PC-3.
- Control pH by dosing acid/alkaline solutions from D-2 or D-3 using V-66 or V-67 and pump PC-4 or PC-5.
- Close all valves.
5.3.2. External Recirculation
- Open valves V-4, V-11, V-89, V-15, V-75, and V-63 to enable culture broth recirculation between T-1 and E-1.
- Start pump PC-1.
5.4. Hydraulic Operation
5.4.1. Use of Ejectors with 8 mm Nozzles:
- Valve activation: open valves V-22 to V-24, V-28 to V-36, and start pump PC-2.
- Vacuum generation: culture broth flows through the 8 mm nozzles of ejectors EJ-1 to EJ-9, creating a vacuum, detected by PI-2.
- Air intake: based on PI-2 signal, valves V-40 to V-48 and V-49 to V-51 open, allowing ambient air to be drawn in through intake ducts A-1/A to A-1/C, each equipped with sterile filters FI-4/A to FI-4/C.
- Flow control: to meet microbial oxygen demand, culture broth flow rate is monitored using the flow meter R5 and controlled using valve V-15. The partial flow rates feeding the three rings of ejectors are regulated by valves V-22 to V-24.
5.4.2. Use of Ejectors with 15 mm Nozzles
- Valve activation: open valves V-21, and V-25 to V-27, and start pump PC-2.
- Vacuum generation: culture broth flows through the 15 mm nozzles of ejectors EJ-10 to EJ-12, creating a vacuum in their aspiration chambers, as detected by vacuometer PI-3.
- Air intake: based on the PI-3 signal, valves V-37 to V-39 and V-49 to V-51 open, allowing ambient air to be drawn in through intake ducts A-1/A to A-1/C, each equipped with sterile filters FI-4/A to FI-4/C.
- Flow control: culture broth flow rate is measured by R5 and controlled using valves V-15 and V-21 to meet microbial oxygen demand.
5.5. Preheating Phase Using the Fermenter Jacket
5.6. Cooling Phase via the Fermenter Jacket
6. Materials and Methods
6.1. Microorganisms
6.2. Fermentation Procedures
6.2.1. Cultivation of K. fragilis
6.2.2. Cultivation of S. castellii
6.3. Analytical Methods
6.4. Oxygen Transfer Rate (OTR) Determination
- (a)
- Bubble column: air was sparged at two different flow rates, and the dome pressure was adjusted to two different values.
- (b)
- Bubble column with external recirculation: the sulfite solution was recirculated through the spiral heat exchanger E-1 using the centrifugal pump PC-1.
- (c)
- Ejector-loop fermenter: the sulfite solution was recirculated through the spiral heat exchanger E-1 and either six 8 mm or three 15 mm ejectors using the centrifugal pump PC-2.
6.5. Statistical Analysis
7. Results
7.1. Oxygen Transfer Rate (OTR) Determination
7.2. Cultivation of K. fragilis
- -
- Pneumatic agitation: through air sparging with external recirculation of the culture broth, through heat exchanger E-1 via centrifugal pump PC-1.
- -
- Hydraulic agitation: by air-driven ejection through nine ejectors equipped with 8 mm nozzles, with external recirculation of the culture medium via centrifugal pump PC-2.
7.3. Cultivation of S. castellii
8. Discussion and Conclusions
- -
- Maintaining control and consistency over environmental parameters (temperature, pH, dissolved oxygen) in larger bioreactors. Our experience suggests that a modular approach to bioreactor design, integrating advanced sensor technologies (e.g., optical sensors, electrochemical sensors) and automated control systems (e.g., Proportional-Integral-Derivative controllers, model-predictive control), is crucial for consistent performance at larger scales. Furthermore, the development of robust control algorithms that can adapt to changing process conditions (e.g., through adaptive control or machine learning) is essential. This also necessitates robust process monitoring and data analysis capabilities.
- -
- Achieving consistent microbial performance at larger scales due to changes in hydrodynamic conditions, nutrient availability, and oxygen transfer. This highlights the need for a deeper understanding of the scale-dependent factors that affect microbial physiology. Computational fluid dynamics (CFD) modeling can be a valuable tool for predicting and mitigating these effects by simulating flow patterns, shear stress distribution, and nutrient gradients. Further research should focus on developing scaling strategies that minimize variations in key parameters like shear stress, nutrient gradients, and dissolved oxygen, perhaps through optimized impeller design, sparger placement, or staged nutrient addition. Microbial physiology studies at different scales are also crucial.
- -
- Implementing advanced process analytical technology (PAT) tools for real-time monitoring and control of key process parameters, which can be complex and expensive. Whereas PAT tools (e.g., spectroscopic methods, online biosensors, process imaging) may offer significant advantages, their cost and complexity can be prohibitive, especially for smaller companies. Future research should focus on developing cost-effective and easy-to-implement PAT solutions tailored to the specific needs of precision fermentation, perhaps through miniaturized sensors, standardized data formats, and open-source software platforms. The development of soft sensors (using process models to estimate unmeasured variables) could also be a cost-effective approach.
- -
- Optimizing processes for economic viability by addressing high capital and operational costs associated with scale-up. A holistic approach to process optimization is necessary, considering not only biological performance but also economic factors. This includes optimizing media composition (e.g., using less expensive substrates), process parameters (e.g., optimizing temperature and pH for productivity and yield), and downstream processing steps (e.g., minimizing purification steps). Life cycle assessment (LCA) can be a valuable tool for evaluating the environmental and economic sustainability of different scale-up strategies, considering factors like energy consumption, waste generation, and resource utilization. Techno-economic analysis (TEA) is also essential to assess the economic feasibility of the scaled-up process.
Supplementary Materials
Funding
Data Availability Statement
Acknowledgments
Conflicts of Interest
References
- Wasserman, A.E. Whey utilization. IV. Availability of whey nitrogen for the growth of Saccharomyces fragilis. J. Dairy Sci. 1960, 43, 1231–1234. [Google Scholar] [CrossRef]
- Mateles, R.I.; Tannenbaum, S.R. Single-Cell Protein; M.I.T. Press: Cambridge, MA, USA, 1968. [Google Scholar]
- Tannenbaum, S.R.; Wang, D.I.-C. Single-Cell Protein II; M.I.T. Press: Cambridge, MA, USA, 1975. [Google Scholar]
- Senez, J.C. Solid fermentation of starchy substrates. Food Nutr. Bull. 1979, 1, 1–4. [Google Scholar] [CrossRef]
- Meyrath, J.; Bayer, K. Biomass from whey. Econ. Microbiol. 1979, 4, 207–269. [Google Scholar]
- Ferranti, M.P.; Fiechter, A. Production and Feeding of Single Cell Protein; Applied Science Publishers: London, UK, 1983. [Google Scholar]
- Moulin, G.; Malige, B.; Galzy, P. Balanced flora of an industrial fermenter: Production of yeast from whey. J. Dairy Sci. 1983, 66, 21–28. [Google Scholar] [CrossRef]
- Goldberg, I. Single Cell Protein; Springer: Berlin/Heidelberg, Germany, 1985. [Google Scholar] [CrossRef]
- Mawson, A.J. Bioconversions for whey utilization and waste abatement. Bioresour. Technol. 1994, 47, 195–203. [Google Scholar] [CrossRef]
- Moore, D.; Robson, D.G.; Trinci, A.P.J. The Quorn fermentation and evolution in fermenters. Chp. 17.18. In 21st Century GUIDEBOOK to Fungi; Cambridge University Press: Cambridge, UK, 2020; Available online: https://www.davidmoore.org.uk/21st_century_guidebook_to_fungi_platinum/Ch17_18.htm (accessed on 21 January 2025).
- Banks, M.; Johnson, R.; Giver, L.; Geoff Bryant, G.; Guo, M. Industrial production of microbial protein products. Curr. Opin. Biotechnol. 2022, 75, 102707. [Google Scholar] [CrossRef]
- Raziq, A. Single cell protein (SCP) production and potential substrates: A comprehensive review. Pure Appl. Biol. 2020, 9, 1743–1754. [Google Scholar] [CrossRef]
- Koukoumaki, D.I.; Tsouko, E.; Papanikolaou, S.; Ioannou, Z.; Diamantopoulou, P.; Sarris, D. Recent advances in the production of single cell protein from renewable resources and applications. Carbon Resour. Convers. 2024, 7, 100195. [Google Scholar] [CrossRef]
- Fernández-López, L.; González-García, P.; Fernández-Ríos, A.; Aldaco, R.; Laso, J.; Martínez-Ibáñez, E.; Gutiérrez-Fernández, D.; Pérez-Martínez, M.M.; Marchisio, V.; Figueroa, M.; et al. Life cycle assessment of single cell protein production–A review of current technologies and emerging challenges. Clean. Circ. Bioecon. 2024, 8, 100079. [Google Scholar] [CrossRef]
- Agboola, J.O.; Lapeña, D.; Øverland, M.; Arntzen, M.Ø.; Mydland, L.T.; Hansen, J.Ø. Yeast as a novel protein source—Effect of species and autolysis on protein and amino acid digestibility in Atlantic salmon (Salmo salar). Aquaculture 2022, 546, 737312. [Google Scholar] [CrossRef]
- Abbott, D.W.; Aasen, I.M.; Beauchemin, K.A.; Grondahl, F.; Gruninger, R.; Hayes, M.; Huws, S.; Kenny, D.A.; Krizsan, S.J.; Kirwan, S.F.; et al. Seaweed and seaweed bioactives for mitigation of enteric methane: Challenges and opportunities. Animals 2020, 10, 2432. [Google Scholar] [CrossRef] [PubMed]
- Kupfer, V.M.; Vogt, E.I.; Siebert, A.K.; Meyer, M.L.; Vogel, R.F.; Niessen, L. Foam-stabilizing properties of the yeast protein PAU5 and evaluation of factors that can influence its concentration in must and wine. Food Res. Int. 2017, 102, 111–118. [Google Scholar] [CrossRef] [PubMed]
- Singha, S.; Mahmutovic, M.; Zamalloa, C.; Stragier, L.; Verstraete, W.; Svagan, A.J.; Das, O.; Hedenqvist, M.S. Novel bioplastic from single cell protein as a potential packaging material. ACS Sustain. Chem. Eng. 2021, 9, 6337–6346. [Google Scholar] [CrossRef]
- García Martínez, J.B.; Pearce, J.M.; Throup, J.; Cates, J.; Lackner, M.; Denkenberger, D.C. Methane single cell protein: Potential to secure a global protein supply against catastrophic food shocks. Front. Bioeng. Biotechnol. 2022, 10, 906704. [Google Scholar] [CrossRef] [PubMed]
- Alvarado, K.A.; García Martínez, J.B.; Brown, M.M.; Christodoulou, X.; Bryson, S.; Denkenberger, D.C. Food production in space from CO2 using microbial electrosynthesis. Bioelectrochemistry 2023, 149, 108320. [Google Scholar] [CrossRef]
- Pulidindi, K.; Ahuja, K. Single Cell Protein Market—By Source (Bacteria, Yeast, Algae {Chlorella, Spirulina, Haematococcus}, Fungi), by Application (Food and Beverages {Meat Analogs, Bakery, Dairy Alternatives, Cereals & Snacks, Beverages} Animal Feed, Dietary Supplements), & Forecast, 2023–2032; Global Market Insights: Selbyville, DE, USA, 2023; GMI5345; Available online: https://www.gminsights.com/industry-analysis/single-cell-protein-market (accessed on 12 December 2024).
- Teng, T.S.; Chin, Y.L.; Chai, K.F.; Chen, W.N. Fermentation for future food systems. EMBO Rep. 2021, 22, e52680. [Google Scholar] [CrossRef] [PubMed]
- Lee, Y.; Hur, S.J. Gaps and solutions for large scale production of cultured meat: A review on last findings. Curr. Opin. Food Sci. 2025, 61, 101243. [Google Scholar] [CrossRef]
- Chisti, Y.; Moo-Young, M. Fermentation technology, bioprocessing, scale-up and manufacture. In Biotechnology: The Science and the Business, 2nd ed.; Moses, V., Cape, R.E., Springham, D.G., Eds.; Harwood Academic Publishers: New York, NY, USA, 1999; pp. 177–222. [Google Scholar]
- Zhong, J.-J. Bioreactor Engineering. In Comprehensive Biotechnology. Engineering Fundamentals of Biotechnology, 2nd ed.; Moo-Young, M., Ed.; Academic Press: New York, NY, USA, 2011; Volume 2, pp. 165–177. [Google Scholar] [CrossRef]
- Chisti, Y. Fermentation (Industrial) Basic Considerations. In Encyclopedia of Food Microbiology, 2nd ed.; Batt, C.A., Tortorello, M.L., Eds.; Academic Press: London, UK, 2014; pp. 751–761. [Google Scholar] [CrossRef]
- Karthikeyan, A.; Joseph, A.; Subramanian, R.; Nair, B.G. Fermenter Design. In Industrial Microbiology and Biotechnology; Verma, P., Ed.; Springer: Singapore, 2022; pp. 129–167. [Google Scholar] [CrossRef]
- Patil, P.B.; Sarkar, A. Bioreactor configurations for fermentation processes. In Recent Advances in Bioprocess Engineering and Bioreactor Design; Dhagat, S., Jujjavarapu, S.E., Sampath Kumar, N., Mahapatra, C., Eds.; Springer: Singapore, 2024; pp. 115–138. [Google Scholar] [CrossRef]
- Gaikwad, V.; Panghal, A.; Jadhav, S.; Kundu, S.; Singh, N.; Chhikara, N. Design schematics, operational characteristics and process applications of bioreactors. Chp. 5. In Microbes in the Food Industry; Chhikara, N., Panghal, A., Chaudhary, G., Eds.; Scrivener Publishing LLC: Beverly, MA, USA, 2023; pp. 217–247. [Google Scholar] [CrossRef]
- Garcia-Ochoa, F.; Santos, V.E.; Gomez, E. Stirred Tank Bioreactors. In Comprehensive Biotechnology. Engineering Fundamentals of Biotechnology, 2nd ed.; Moo-Young, M., Ed.; Academic Press: New York, NY, USA, 2011; Volume 2, pp. 179–198. [Google Scholar]
- Guieysse, B.; Quijano, G.; Muñoz, R. Airlift Bioreactors. In Comprehensive Biotechnology. Engineering Fundamentals of Biotechnology, 2nd ed.; Moo-Young, M., Ed.; Academic Press: New York, NY, USA, 2011; Volume 2, pp. 199–212. [Google Scholar]
- Behin, J.; Amiri, P. A review of recent advances in airlift reactors technology with emphasis on environmental remediation. J. Environ. Manag. 2023, 335, 117560. [Google Scholar] [CrossRef]
- Crater, J.S.; Lievense, J.C. Scale-up of industrial microbial processes. FEMS Microbiol. Lett. 2018, 365, fny138. [Google Scholar] [CrossRef]
- Mahdinia, E.; Cekmecelioglu, D.; Demirci, A. Bioreactor Scale-Up. In Essentials in Fermentation Technology. Learning Materials in Biosciences; Berenjian, A., Ed.; Springer: Cham, Switzerland, 2019; pp. 213–236, Erratum in Essentials in Fermentation Technology. Learning Materials in Biosciences; Berenjian, A., Ed.; Springer: Cham, Switzerland, 2020. [Google Scholar] [CrossRef]
- Du, Y.-H.; Wang, M.-Y.; Yang, L.-H.; Tong, L.-L.; Guo, D.-S.; Ji, X.-J. Optimization and scale-up of fermentation processes driven by models. Bioengineering 2022, 9, 473. [Google Scholar] [CrossRef]
- Nadal-Rey, G.; McClure, D.D.; Kavanagh, J.M.; Cornelissen, S.; Fletcher, D.F.; Gernaey, K.V. Understanding gradients in industrial bioreactors. Biotechnol. Adv. 2021, 46, 107660. [Google Scholar] [CrossRef] [PubMed]
- Attaianese, L.; Andreutti, S.; Fenizia, M. The ghost of scale-up in precision fermentation. AgroFood Ind. Hi-Tech 2024, 35, 202. Available online: https://digital.h5mag.com/agrofood_industry_hi_tech_35_3_2024/precision_fermentation_-_the_ghost_of_scale-up_in_precision_fermentation (accessed on 12 December 2024).
- CNR (Consiglio Nazionale delle Ricerche) Commissione per lo studio di fattibilità. Progetto Finalizzato Incremento Produttività Risorse Agricole (IPRA); CNR: Rome, Italy, 1982. [Google Scholar]
- Moo-Young, M.; Blanch, H.W. Design of biochemical reactors: Mass transfer criteria for simple and complex systems. In Advances in Biochemical Engineering; Fiechter, A., Ed.; Springer: Berlin, Germany, 1981; Volume 19, pp. 1–69. [Google Scholar]
- Atkinson, B.; Mavutitu, F. Biochemical Engineering and Biotechnology Handbook; The Nature Press, Macmillan Publishers Ltd.: Byfleet, UK, 1983; pp. 779–781. [Google Scholar]
- Joshi, J.B.; Pandit, A.B.; Sharma, M.M. Description of fluctuating gas-liquid interface area in mechanically agitated contactors. Chem. Eng. Sci. 1979, 34, 1131–1141. [Google Scholar]
- Joshi, J.B.; Pandit, A.B.; Sharma, M.M. Mechanically agitated gas-liquid reactions. Chem. Eng. Sci. 1982, 37, 813–844. [Google Scholar] [CrossRef]
- Mehta, V.D.; Sharma, M.M. Mass transfer in mechanically agitated gas-liquid contactors. Chem. Eng. Sci. 1979, 34, 470–472. [Google Scholar] [CrossRef]
- Fitzpatrick, J.J.; Gonçalves de Lima, K.; Eoin Keller, E. Application of mathematical modelling for investigating oxygen transfer energy requirement and process design of an aerobic continuous stirred tank fermenter. Food Bioprod. Process. 2017, 103, 39–48. [Google Scholar] [CrossRef]
- Blenke, H. Loop reactors. In Advances in Biochemical Engineering; Ghose, T.K., Blakebrough, N., Fiechter, A., Eds.; Springer: Berlin/Heidelberg, Germany, 1979; Volume 13, pp. 121–214. [Google Scholar] [CrossRef]
- Sittig, W. The present state of fermentation reactors. J. Chem. Technol. Biotechnol. 1980, 32, 47–58. [Google Scholar] [CrossRef]
- Chen, N.Y. The design of airlift fermenters for use in biotechnology. Biotechnol. Genet. Eng. Rev. 1990, 8, 379–396. [Google Scholar] [CrossRef]
- Bovonsombut, S.; Wilhelm, A.-M.; Jean-Pierre Riba, J.-P. Influence of gas distributor design on the oxygen transfer characteristics of an airlift fermenter. J. Chem. Technol. Biotechnol. 1987, 40, 167–176. [Google Scholar] [CrossRef]
- Wood, L.A.; Thompson, P.W. Applications of the air lift fermenter. Appl. Biochem. Biotechnol. 1987, 15, 131–143. [Google Scholar] [CrossRef]
- Moresi, M. Optimal design of airlift fermenters. Biotechnol. Bioengng 1981, 23, 2537–2560. [Google Scholar] [CrossRef]
- Borgnakke, C.; Sonntag, R.E. Fundamentals of Thermodynamics, 10th ed.; John Wiley & Sons: New York, NY, USA, 2020. [Google Scholar]
- Moresi, M.; Gianturco, G.B.; Sebastiani, E. The ejector-loop fermenter: Description and performance of the apparatus. Biotechnol. Bioeng. 1983, 25, 2889–2904. [Google Scholar] [CrossRef] [PubMed]
- Moresi, M.; Trunfio, A. Trasferimento di materia e quantità di moto in sistemi di aerazione ad eiettore. Chim. E Ind. 1988, 70, 86–91. [Google Scholar]
- Fadavi, A.; Chisti, Y. Gas holdup and mixing characteristics of a novel forced circulation loop reactor. Chem. Eng. J. 2007, 131, 105–111. [Google Scholar] [CrossRef]
- Ogawa, S.; Yamaguchi, H.; Tone, S.; Otake, T. Gas-liquid mass transfer in the jet reactor with liquid jet ejector. J. Chem. Eng. Jpn. 1983, 16, 419–425. [Google Scholar] [CrossRef][Green Version]
- Fadavi, A.; Chisti, Y. Gas–liquid mass transfer in a novel forced circulation loop reactor. Chem. Eng. J. 2005, 112, 73–80. [Google Scholar] [CrossRef]
- Weber, S.; Schaepe, S.; Freyer, S.; Kopf, M.-H.; Dietzsch, C. Impact of nozzle operation on mass transfer in jet aerated loop reactors. Characterization and comparison to an aerated stirred tank reactor. Eng. Life Sci. 2018, 18, 579–588. [Google Scholar] [CrossRef]
- Weber, S.; Schaepe, S.; Freyer, S.; Kopf, M.-H.; Dietzsch, C. Jet aeration as alternative to overcome mass transfer limitation of stirred bioreactors. Eng. Life Sci. 2018, 18, 244–253. [Google Scholar] [CrossRef]
- Yaroshevsky, V.; Krutyakova, V.; Belchenko, V.; Ivanovs, S.; Bulgakov, V. Development and research of new media jet aeration scheme in a loop bioreactor producing microbiological products. Acta Technol. Agric. 2021, 24, 124–128. [Google Scholar] [CrossRef]
- Šulc, R.; Dymák, J. Hydrodynamics and mass transfer in a concentric internal jet-loop airlift bioreactor equipped with a deflector. Energies 2021, 14, 4329. [Google Scholar] [CrossRef]
- Farizoglu, B.; Keskinler, B.; Yildiz, E.; Nuhoglu, A. Cheese whey treatment performance of an aerobic jet loop membrane bioreactor. Process Biochem. 2004, 39, 2283–2291. [Google Scholar] [CrossRef]
- Diez, V.; Cámara, J.M.; Ruiz, M.O.; Martínez, R.; Ramos, C. A novel jet-loop anaerobic filter membrane bioreactor treating raw slaughterhouse wastewater: Biological and filtration processes. Chem. Eng. J. 2021, 408, 127288. [Google Scholar] [CrossRef]
- Bloor, J.C.; Anderson, G.K.; Willey, A.R. High rate aerobic treatment of brewery wastewater using the jet loop reactor. Water Res. 1995, 29, 1217–1223. [Google Scholar] [CrossRef]
- Gholami, F.; Zinatizadeh, A.A.; Zinadini, S.; McKay, T.; Sibali, L. An innovative jet loop-airlift bioreactor for simultaneous removal of carbon and nitrogen from soft drink industrial wastewater: Process performance and kinetic evaluation. Environ. Technol. Innov. 2020, 19, 100772. [Google Scholar] [CrossRef]
- Moebus, O.; Teuber, M. Herstellung von single cell protein mit Saccharomyces cerevisiae in einer tauchstrahlbegasungsanlage. Kiel. Milchwirtsch. Forschungsberichte 1979, 31, 297–361. [Google Scholar]
- Bin, A.K. Comments on «Oxygen Transfer in Jet Mixers» by K. Tojo and K. Miyanami. Chem. Eng. J. 1983, 26, 255–257. [Google Scholar] [CrossRef]
- Moresi, M.; Trunfio, A. Sviluppo di una nuova unità di fermentazione ad agitazione idraulica con eiettore di aerazione. Ann. Microbiol. 1987, 37, 49–63. [Google Scholar]
- Cooper, C.M.; Fernstrom, G.A.; Miller, S.A. Performance of agitated gas-liquid contactors. Ind. Eng. Chem. 1944, 36, 504–509. [Google Scholar] [CrossRef]
- Thorslund, L.; Jørgensen, M. Characterisation of liquid and gas flow in jet loop reactors. Bioprocess Eng. 1998, 19, 129–136. [Google Scholar] [CrossRef]
- Moresi, M.; Trunfio, A.A. Design and operation of a novel Plunging-Ejector Channel Tank-Reactor. In Biochemical Engineering-Stuttgart; Reuss, M., Chmiel, H., Gilles, E.-D., Knackmuss, H.-J., Eds.; Gustav Fischer: Stuttgart, Germany, 1991; pp. 177–180. [Google Scholar]
- Moresi, M.; Marchionni, G. SCP production from grape must as alternative to chronic distillation of EEC wine surplus. In Biotech ’83; Online Pubblications Ltd.: Northwood, UK, 1983; pp. 1073–1084. [Google Scholar]
- Moerman, F.; Rizoulières, P.; Majoor, F.A. Cleaning-in-place. Chp. 10. In Hygiene in Food Processing: Principles and Practice, 2nd ed.; Lelieveld, H.L.M., Holah, J., Napper, D., Eds.; Woodhead Publishing: Cambridge, UK, 2014; pp. 303–383. [Google Scholar] [CrossRef]
- Moresi, M.; Colicchio, A.; Sansovini, F. Optimization of Whey Fermentation in a Jar Fermenter. Eur. J. Appl. Microbiol. Biotechnol. 1980, 9, 173–183. [Google Scholar] [CrossRef]
- Blakebrough, N.; Moresi, M. Scale-up of Whey Fermentation in a Pilot-Scale Fermenter. Eur. J. Appl. Microbiol. Biotechnol. 1981, 12, 173–178. [Google Scholar] [CrossRef]
- Moresi, M.; Patete, M.; Trunfio, A. Scaling-up of a batch whey fermentation by K. fragilis. Appl. Microbiol. Biotechnol. 1989, 31, 495–501. [Google Scholar] [CrossRef]
- Moresi, M.; Solinas, M.A.; Matteucci, S. Investigation on the operating variables of potato starch fermentation by Schwanniomyces castellii. Eur. J. Appl. Microbiol. Biotechnol. 1983, 18, 92–99. [Google Scholar] [CrossRef]
- Moresi, M.; Medici, R. Kinetics of potato starch fermentation by Schwanniomyces castellii. Bioprocess Eng. 1989, 4, 201–208. [Google Scholar] [CrossRef]
- AOAC. Official method 990.03. In Official Methods of Analysis of AOAC International, 11th ed.; AOAC: Washington, DC, USA, 1975. [Google Scholar]
- Blakebrough, N.; Moresi, M. Modelling of the process yields of a whey fermentation. Eur. J. Appl. Microbiol. Biotechnol. 1981, 13, 1–9. [Google Scholar] [CrossRef]
- Moresi, M.; Patete, M. Cinetica di crescita di K. fragilis su siero di latte. Ann. Microbiol. 1988, 38, 1. [Google Scholar]
- Moresi, M.; Parente, E. Production of organic acids. In Encyclopedia of Food Microbiology; Robinson, R.K., Batt, C.A., Patel, P.D., Eds.; Academic Press: New York, NY, USA, 1999; pp. 705–717. [Google Scholar]








| Parameter | Shell Side | Jacket Side | Unit | |
|---|---|---|---|---|
| Design Pressure | 5.89 | 5.89 | bar | |
| Operating Pressure | 3.9 | 3.9 | bar | |
| Hydraulic Test Pressure | 8.8 | 8.8 | bar | |
| Design Temperature | 150 | 150 | °C | |
| Operating Temperature | 30 | 20–120 | °C | |
| Maximum Ovalization | 1 | 1 | % | |
| Fluid Content | Suspension | Steam or Water | ||
| Fluid Density | 1.0–1.1 | kg/m3 | ||
| Geometric Capacity | 2000 | 300 | L | |
| Empty Equipment Weight | 1450 | kg | ||
| Water-Filled Equipment Weight | 3750 | kg | ||
| Joint Efficiency of Fermenter Shell | 85 | 85 | % | |
| Joint Efficiency of Fermenter Heads | 85 | 85 | % | |
| Welding Procedure Qualification | Yes | Yes | ||
| Welder Qualification | Yes | Yes | ||
| Liquid Penetrant Inspection (LPI) | Yes | Yes | ||
| Radiographic Examination (RX) | Longitudinal Joints | 15 | 10 | % |
| Transverse Joints | 15 | 10 | % | |
| Head Joints | - | - | % | |
| Heat Treatment (Annealing) | No | No | NO | |
| Fermenter | QA | PL | QR | Qm | EJ No. | DN | PN | Nad | NP | OTR | kLa |
|---|---|---|---|---|---|---|---|---|---|---|---|
| Mode | [m3/h] | [bar] | [m3/h] | [m3/h] | [-] | [mm] | [bar] | [kW] | [kW] | [mol O2/(L h)] | [1/h] |
| ALF | 60 | 1.2 | - | - | - | - | - | 2.6 | - | 0.058 ± 0.005 | 239 ± 19 |
| 60 | 2.2 | - | - | - | - | - | 3.6 | - | 0.086 ± 0.008 | 193 ± 17 | |
| 30 | 1.2 | - | - | - | - | - | 1.3 | - | 0.029 ± 0.003 | 120 ± 12 | |
| 30 | 2.2 | - | - | - | - | - | 1.8 | - | 0.036 ± 0.003 | 82 ± 6 | |
| 30 | 1.2 | 10 | - | - | - | - | 1.3 | 0.6 | 0.031 ± 0.002 | 127 ± 10 | |
| 30 | 2.2 | 10 | - | - | - | - | 1.8 | 0.6 | 0.045 ± 0.004 | 101 ± 9 | |
| ELP | - | 1.2 | - | 16.5 | 3 | 15 | 14.8 | - | 6.4 | 0.087 ± 0.005 | 361 ± 22 |
| - | 1.2 | - | 23.0 | 6 | 8 | 12.0 | - | 7.1 | 0.126 ± 0.011 | 523 ± 47 | |
| - | 1.2 | - | 18.6 | 6 | 8 | 13.8 | - | 6.7 | 0.104 ± 0.008 | 431 ± 34 |
| Fermenter Type | No. EJ | DN | PN | QR | L0 | COD0 | N | QA | T | PL | y | Ref. |
|---|---|---|---|---|---|---|---|---|---|---|---|---|
| [-] | [mm] | bar | [m3/h] | [g/L] | [g/L] | [rev/min] | [L/min] | [°C] | [bar] | [g/g] | ||
| 8-L F | - | - | - | - | 22.5 | 42.33 | 400 | 9.0 | 31.5 | 1.01 | 0.424 | [79] |
| 10-L SF | - | - | - | - | 20.0 | 37.2 | 500 | 5.9 | 30.0 | 1.01 | 0.565 | [80] |
| - | - | - | - | 19.6 | 29.39 | 700 | 5.9 | 35.0 | 1.01 | 0.526 | [80] | |
| - | - | - | - | 20.4 | 29.2 | 700 | 13.7 | 30.0 | 1.01 | 0.500 | [80] | |
| 80-L SF | - | - | - | - | 19.7 | 19.35 | 375 | 55.0 | 32.6 | 1.01 | 0.483 | [79] |
| - | - | - | - | 23.4 | 32.17 | 500 | 55.0 | 33.9 | 1.01 | 0.434 | [79] | |
| 1000-L SF | - | - | - | - | 20.5 | 19.74 | 710 | 162.7 | 31.0 | 1.20 | 0.413 | [75] |
| - | - | - | - | 21.0 | 29.04 | 710 | 361.6 | 31.0 | 1.20 | 0.446 | [75] | |
| 1000-L ELF | 6 | 8 | 13.8 | 18.6 | 19.2 | 28.51 | - | - | 31.0 | 1.20 | 0.459 | This work |
| 1000-L ALF | - | - | - | 10.0 | 20.4 | 30.02 | - | 500.0 | 31.0 | 1.2 | 0.501 | This work |
| Fermenter Type | QA [m3/h] | N [rev/min] | PL [bar] | QR [m3/h] | PN [bar] | YX/S [g/g] | t0 [h] | KI [L/(g h)] | Ref. |
|---|---|---|---|---|---|---|---|---|---|
| 10-L SF | 0.42 | 700 | 1.033 | - | - | 0.584 ± 0.014 (r2 = 0.996) a | 0.26 | 0.056 ± 0.004 a | [77] |
| 1-m3 ALF | 30 | - | 1.2 | 10 | - | 0.500 ± 0.014 (r2 = 0.994) b | 0.00 | 0.052 ± 0.004 a,b | This work |
| 1-m3 ELF | - | - | 1.2 | 23 | 13.8 | 0.546 ± 0.011 (r2 = 0.997) a,b | 1.50 | 0.048 ± 0.005 b | This work |
Disclaimer/Publisher’s Note: The statements, opinions and data contained in all publications are solely those of the individual author(s) and contributor(s) and not of MDPI and/or the editor(s). MDPI and/or the editor(s) disclaim responsibility for any injury to people or property resulting from any ideas, methods, instructions or products referred to in the content. |
© 2025 by the author. Licensee MDPI, Basel, Switzerland. This article is an open access article distributed under the terms and conditions of the Creative Commons Attribution (CC BY) license (https://creativecommons.org/licenses/by/4.0/).
Share and Cite
Moresi, M. Design and Operation of a Multifunctional Pilot-Scale Bioreactor for Enhanced Aerobic Fermentation. Fermentation 2025, 11, 101. https://doi.org/10.3390/fermentation11020101
Moresi M. Design and Operation of a Multifunctional Pilot-Scale Bioreactor for Enhanced Aerobic Fermentation. Fermentation. 2025; 11(2):101. https://doi.org/10.3390/fermentation11020101
Chicago/Turabian StyleMoresi, Mauro. 2025. "Design and Operation of a Multifunctional Pilot-Scale Bioreactor for Enhanced Aerobic Fermentation" Fermentation 11, no. 2: 101. https://doi.org/10.3390/fermentation11020101
APA StyleMoresi, M. (2025). Design and Operation of a Multifunctional Pilot-Scale Bioreactor for Enhanced Aerobic Fermentation. Fermentation, 11(2), 101. https://doi.org/10.3390/fermentation11020101

