Bridgeless Isolated AC LED Driver
Abstract
:1. Introduction
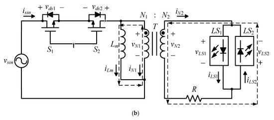
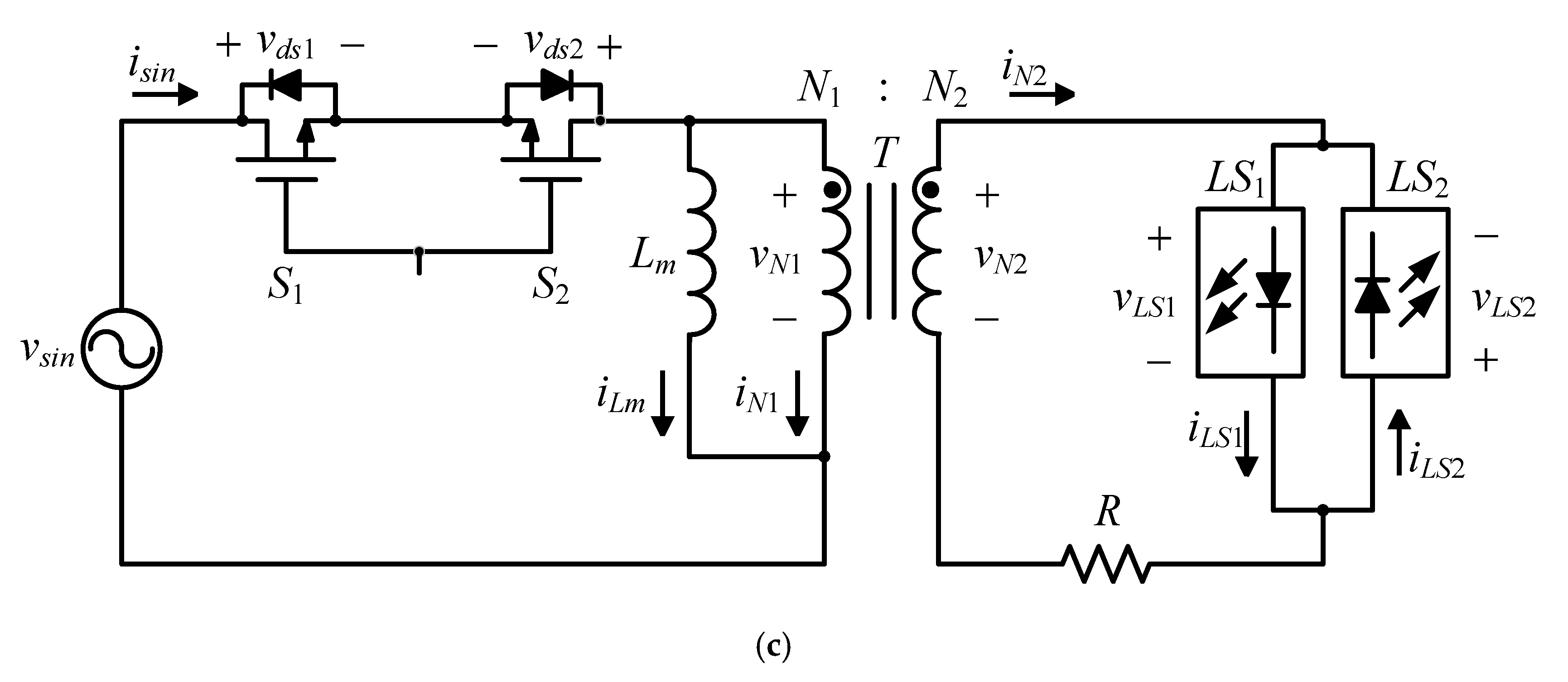
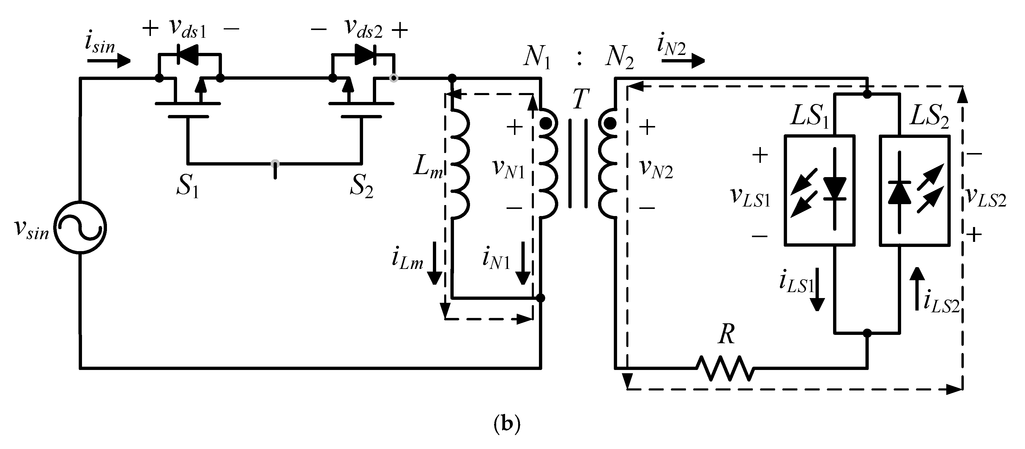
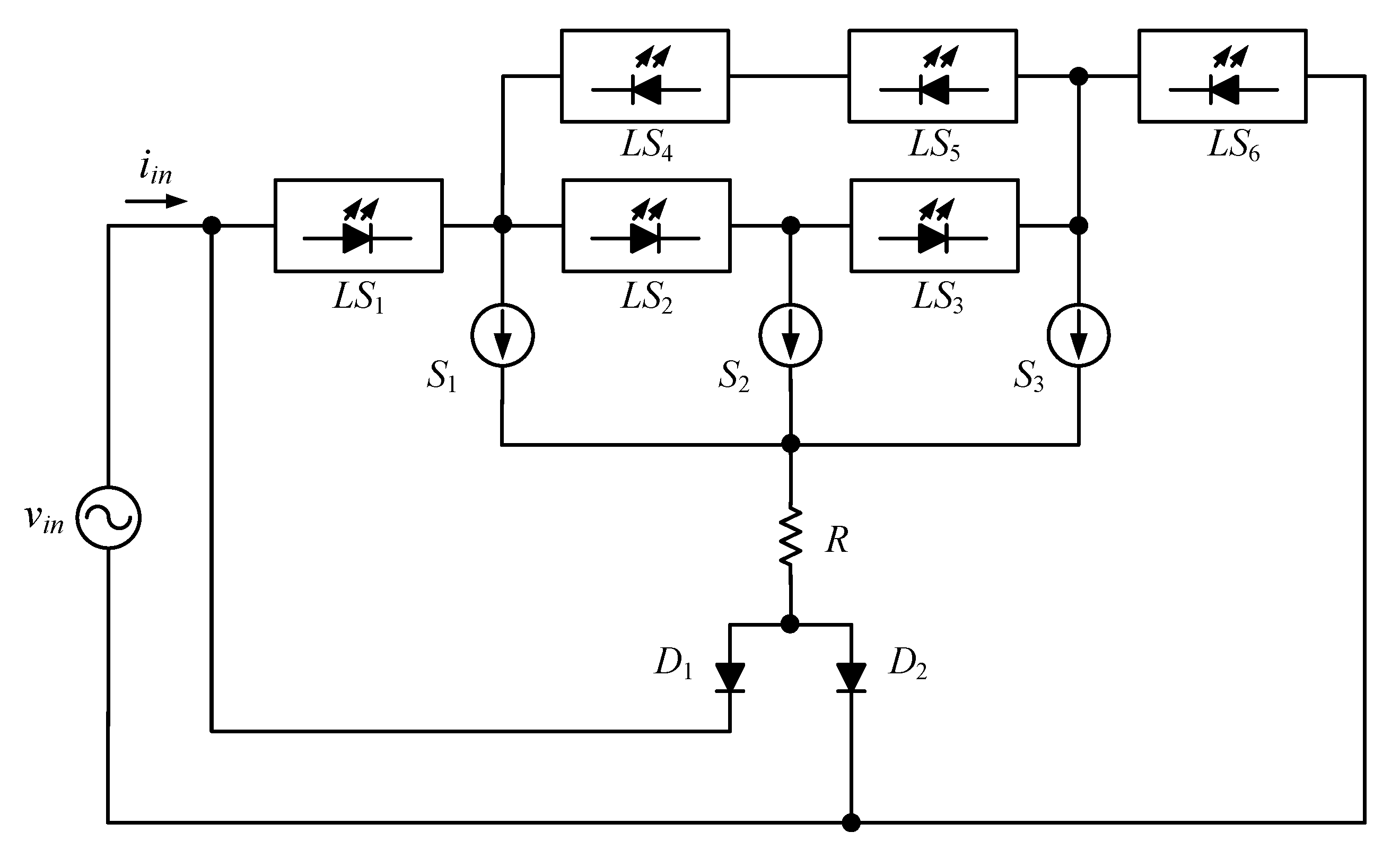
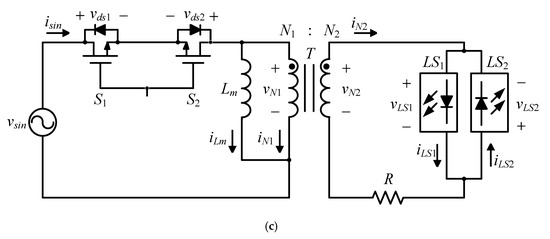
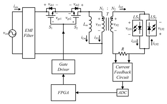
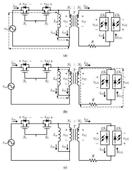
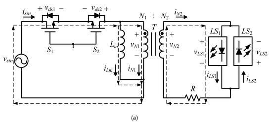
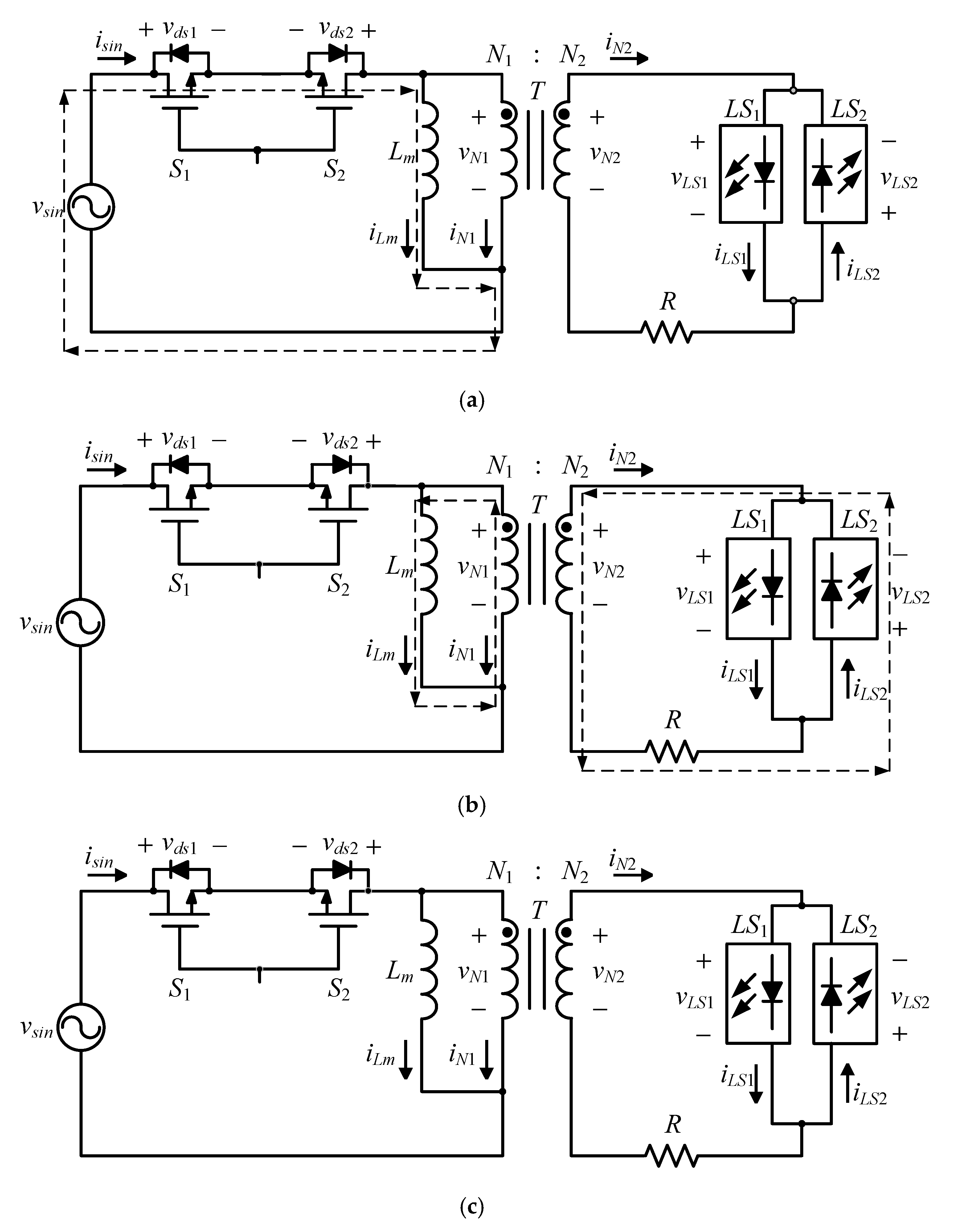
2. System Configuration of the Proposed AC LED Driver
3. Operating Principles
- (1)
- The bidirectional switch is regarded as an ideal component;
- (2)
- Each LED is an ideal component, and its forward conduction voltage is a constant value. Hence, under the same number of LEDs, the voltages across the LED strings LS1 and LS2 are the same;
- (3)
- The leakage inductance effect of the coupled inductor T is ignored;
- (4)
- If the input voltage is at the peak of the input voltage, then this driver operates in the boundary conduction mode (BCM); otherwise, in the discontinuous mode (DCM);
- (5)
- The turns ratio n between the primary winding N1 and the secondary winding N2 is n = N1/N2;
- (6)
- vsin, vgs1, vgs2, vds1, vds2, vLS1, and vLS2 are used to represent the AC input voltage, the gate driving signal for S1, the gate driving signal for S2, the voltage on S1, the voltage on S2, the voltage across LS1, and the voltage across LS2, respectively;
- (7)
- isin, iLm, iN1, iN2, iLS1, and iLS2 are used to denote the AC input current, the magnetizing current, the primary transferring current, the secondary transferring current, the current in LS1, and the current in LS2, respectively; and
- (8)
- D is the duty cycle, DTs is the turn-on time, (1−D)Ts is the magnetization turn-off time for BCM, and Δ1Ts is the magnetization turn-off time for DCM.
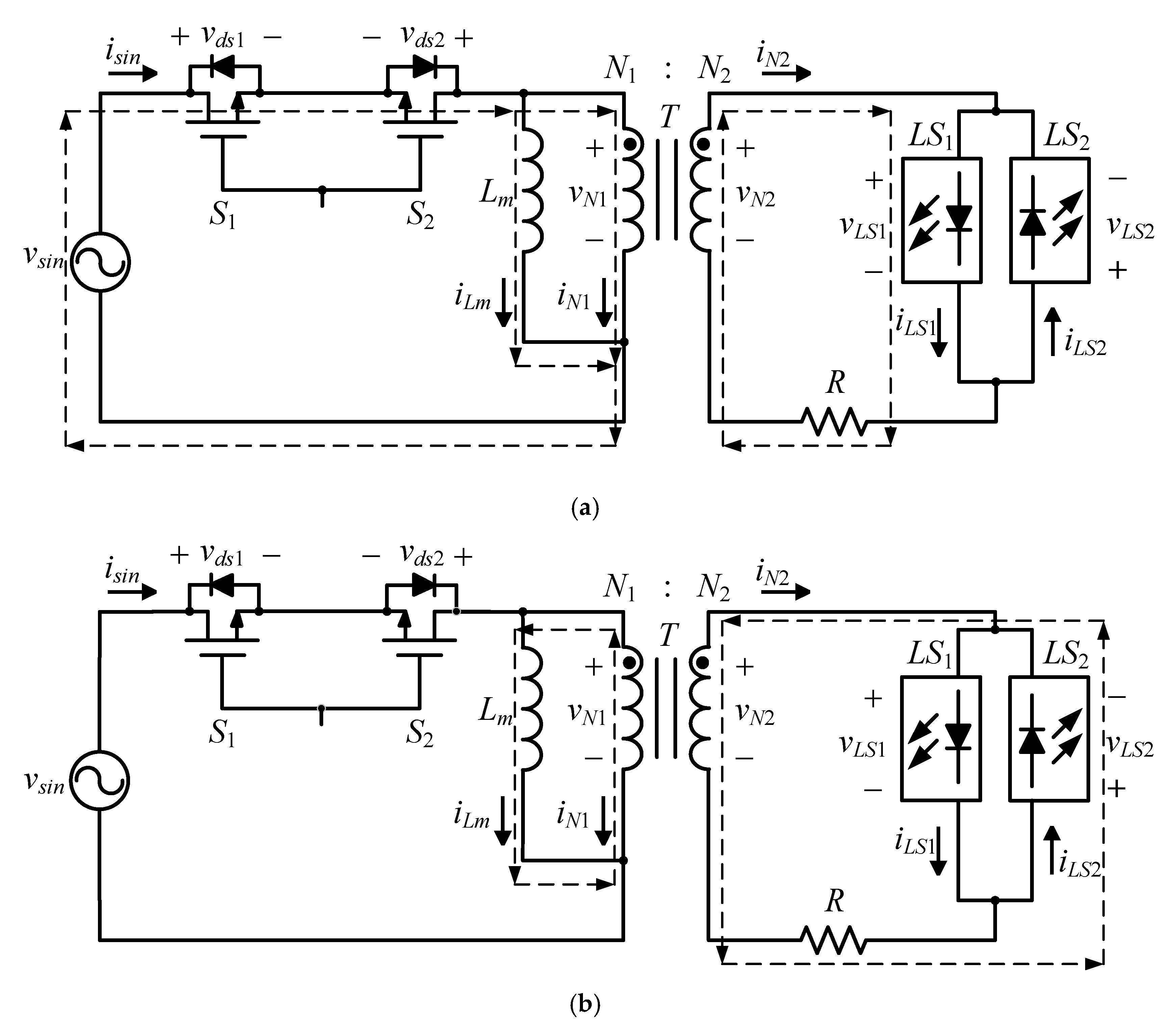
3.1. Operating Principle under Interval 1 in DCM
3.1.1. State 1: []
3.1.2. State 2: []
3.1.3. State 3: []
3.2. Operating Principle under Interval 2 in DCM
3.2.1. State 1: []
3.2.2. State 2: []
3.2.3. State 3: []
3.3. Operating Principle under Interval 3 in BCM
3.3.1. State 1: []
3.3.2. State 2: []
4. Design Considerations
4.1. Design of R
4.2. Design of Lm
5. Experimental Results
5.1. Measured Waveforms
5.2. Harmonic Distribution
5.3. Total Harmonic Distortion (THD)
5.4. Power Factor (PF)
5.5. Efficiency
5.6. Experimenmtal Setup Photo
6. Conclusions
- (1)
- This AC LED driver belongs to a single-stage bridgeless rectifier;
- (2)
- There is no output electrolytic capacitor;
- (3)
- Since a coupled inductor is inserted between the bidirectional switch and the LED module, galvanic isolation can be achieved;
- (4)
- Since the turns ratio of the coupled inductor can be adjusted, the number of LEDs per LED string can be flexibly designed;
- (5)
- Since the coupled inductor has transformer behavior, during the turn-on period of the bidirectional switch the coupled inductor can transfer the energy to one LED string and store the energy in the magnetizing inductor simultaneously;
- (6)
- Since the coupled inductor has also inductor behavior, during the turn-off period of the bidirectional switch, the magnetizing inductor can release the energy to the other LED string; and
- (7)
- As for LED dimming, it can be realized by directly tuning the control signal for the bidirectional switch, without any dimming circuit.
Author Contributions
Funding
Data Availability Statement
Conflicts of Interest
References
- Castro, I.; Vazquez, A.; Arias, M.; Diego, G.; Lamar, H.; Marta, M.; Sebastian, J. A review on flicker-free AC–DC LED drivers for single-phase and three-phase AC power grids. IEEE Trans. Power Electron. 2019, 34, 10035–10057. [Google Scholar] [CrossRef]
- Liu, S.; Wu, X.; Yuan, F.; Zhao, M. An adaptive on-time controlled boost LED driver with high dimming ratio. In Proceedings of the 38th Annual Conference on IEEE Industrial Electronics Society (IECON), Montreal, OC, Canada, 25–28 October 2012; pp. 210–214. [Google Scholar]
- Huang, C.-H.; Wu, H.-H.; Wei, C.-L. Compensator-free mixed-ripple adaptive on-time controlled boost converter. IEEE J. Solid-State Circuits 2018, 53, 596–604. [Google Scholar] [CrossRef]
- Hong, W.; Jeong, H.; Lee, M. A 10-MHz current-mode constant on-time boost converter with a translinear loop-based current sensor. In Proceedings of the 9th International Conference on Modern Circuits and Systems Technologies (MOCAST), Bremen, Germany, 7–9 September 2020; pp. 1–4. [Google Scholar]
- Wu, H.; Zhang, Y.; Zhao, M.; Shen, H.; Wu, X. A constant-on-time based buck controller with active PFC for universal input LED system. In Proceedings of the IEEE 11th International Conference on Power Electronics and Drive Systems, Sydney, NSW, Australia, 9–12 June 2015; pp. 551–556. [Google Scholar]
- Yun, D.; Kim, H.; Baek, D.; Cho, S.; Yoon, J.; Lee, J. A fixed-frequency synchronous boost converter based on adaptive on-time control with a new reverse phase ripple injection compensation. In Proceedings of the IEEE Energy Conversion Congress and Exposition (ECCE), Detroit, MI, USA, 11–15 October 2020; pp. 2244–2250. [Google Scholar]
- Hwu, K.I.; Tu, W.C.; Hong, M.J. A dimmable LED driver based on current balancing transformer with magnetizing energy recycling considered. IEEE/OSA J. Disp. Technol. 2014, 10, 388–395. [Google Scholar] [CrossRef]
- Hwu, K.I.; Tu, W.C.; Fang, Y.T. Dimmable AC LED driver with efficiency improved based on switched LED module. IEEE/OSA J. Disp. Technol. 2014, 10, 171–181. [Google Scholar] [CrossRef]
- Hwu, K.I.; Tu, W.C. Controllable and dimmable AC LED driver based on FPGA to achieve high PF and low THD. IEEE Trans. Ind. Inform. 2013, 9, 1330–1342. [Google Scholar] [CrossRef]
- Hwu, K.I.; Shieh, J.-J. Dimmable AC LED driver based on series drive. IEEE/OSA J. Disp. Technol. 2016, 12, 1097–1105. [Google Scholar] [CrossRef]
- Ren, N.; Lyu, X.; Cao, D.; Zuo, Z.; Li, R. High-efficiency multiple-string linear LED driver with genetic algorithm for low power application. In Proceedings of the IEEE Energy Conversion Congress and Exposition (ECCE), Portland, OR, USA, 23–27 September 2018; pp. 4717–4720. [Google Scholar]
- Chen, Y.; Zhong, D.; Nan, Y. An input-adaptive multi-segmented LED driver for wide AC input applications. In Proceedings of the IEEE Energy Conversion Congress and Exposition (ECCE), Portland, OR, USA, 23–27 September 2018; pp. 4728–4732. [Google Scholar]
- Jung, H.; Kim, J.; Lee, B.; Yoo, D. A new PWM dimmer using two active switches for AC LED lamp. In Proceedings of the 2010 International Power Electronics Conference-ECCE ASIA, Sapporo, Japan, 21–24 June 2010; pp. 1547–1551. [Google Scholar]
Parameter | Specification |
---|---|
Operating mode | BCM @ vsin = vsin,max; otherwise DCM |
Input AC voltage | 110 Vrms |
Input AC voltage frequency | 60 Hz |
Switching frequency | 100 kHz |
Number of LEDs and strings | 20 LEDs and 2 strings |
Name | Specification |
---|---|
Forward voltage | 3~4.2 V |
Forward current | 350 mA |
Maximum peak current | 500 mA |
LED junction temperature | 125 °C |
Working temperature | −30~110 °C |
Symbol | Definition |
---|---|
vsin,max | Maximum value of vsin |
isin,pk | Peak value of isin |
iLS1,pk, iL2,pk | Peak values for LS1 and LS2 |
Publisher’s Note: MDPI stays neutral with regard to jurisdictional claims in published maps and institutional affiliations. |
© 2021 by the authors. Licensee MDPI, Basel, Switzerland. This article is an open access article distributed under the terms and conditions of the Creative Commons Attribution (CC BY) license (https://creativecommons.org/licenses/by/4.0/).
Share and Cite
Yau, Y.-T.; Hwu, K.-I.; Wang, C.-W. Bridgeless Isolated AC LED Driver. Processes 2021, 9, 1173. https://doi.org/10.3390/pr9071173
Yau Y-T, Hwu K-I, Wang C-W. Bridgeless Isolated AC LED Driver. Processes. 2021; 9(7):1173. https://doi.org/10.3390/pr9071173
Chicago/Turabian StyleYau, Yeu-Torng, Kuo-Ing Hwu, and Chao-Wei Wang. 2021. "Bridgeless Isolated AC LED Driver" Processes 9, no. 7: 1173. https://doi.org/10.3390/pr9071173
APA StyleYau, Y.-T., Hwu, K.-I., & Wang, C.-W. (2021). Bridgeless Isolated AC LED Driver. Processes, 9(7), 1173. https://doi.org/10.3390/pr9071173