A Fuzzy Model to Manage Water in Polymer Electrolyte Membrane Fuel Cells
Abstract
1. Introduction
2. State-of-the-Art Review
2.1. Model-Based Techniques
2.2. Non-Model-Based Techniques
3. Real-Time Qualitative Model
3.1. Characterization Methodology
3.1.1. Experimental Setup
- Core processor.
- Gas management.
- Management of other products.
- Electronic load.
- The management of the supply of hydrogen and oxygen reactants to the anode and cathode respectively, through the flow (Q), the pressure (P) and the humification of the gases (% RH). The supply lines are separated for the safety of the system, avoiding the mixing of gases, in case a leak occurs. Additionally, the pressure regulation used avoids the condensation of the gas vapor at the outlet of the cell and consequently, it is flooding.
- The thermal management of the cell using its temperature (T).
- The electrical charge considering the voltage (V) and the current (I) generated by the PEMFC and, additionally, the electrical resistance (R) between the anode and the cathode.
3.1.2. Experimental Plan
- (1)
- Monitoring and processing
- Charging step given by a current pulse of 40 mA. The immediate response represents the resistance of the membrane (Rm) and is related to its degree of humidity.
- Current oscillations . In this case, the applied disturbance is a load of variable intensity (sinusoidal) in time. The applied load has a medium intensity value, to which is superimposed a low amplitude and high-frequency sinusoidal intensity value (6 mV and 4 kH, respectively).
- Flow path (ΔQ) at the cathode, given by the experimentally obtained equation .
- In the diffusion zone that corresponds to the short-circuit current (Icc).
- In the ohmic loss zone that corresponds to Icc/2.
- In the activation zone corresponding to Icc/10.
- (2)
- Characteristics extraction
- If the voltage values are normalized, they could be compared between levels and opposite directions (by increases or decreases of load) with greater reliability.
- Fuzzy logic incorporates the inherent uncertainty of the measurements of a real system. Therefore, normalized voltages can assign:
- ·
- 1 to the initial voltage.
- ·
- 0 to the final voltage.
- :
- Normalized voltage at time t.
- :
- Voltage measured at time t.
- :
- Initial voltage averaged from various samples.
- :
- Final voltage averaged after 15,000 samples (stabilized signal).
- This characteristic is the amplitude of the oscillation. Its value is calculated from the moving standard deviation (σv), for segments of n samples, (n < N) that are averaged in the form:where is the average voltage of n samples and N is the total number of samples.
- The voltage that corresponds to a jump in the flow is:where is the voltage after the disturbance, the voltage before the disturbance and is the correction factor of the signal.
- (3)
- Feature reduction
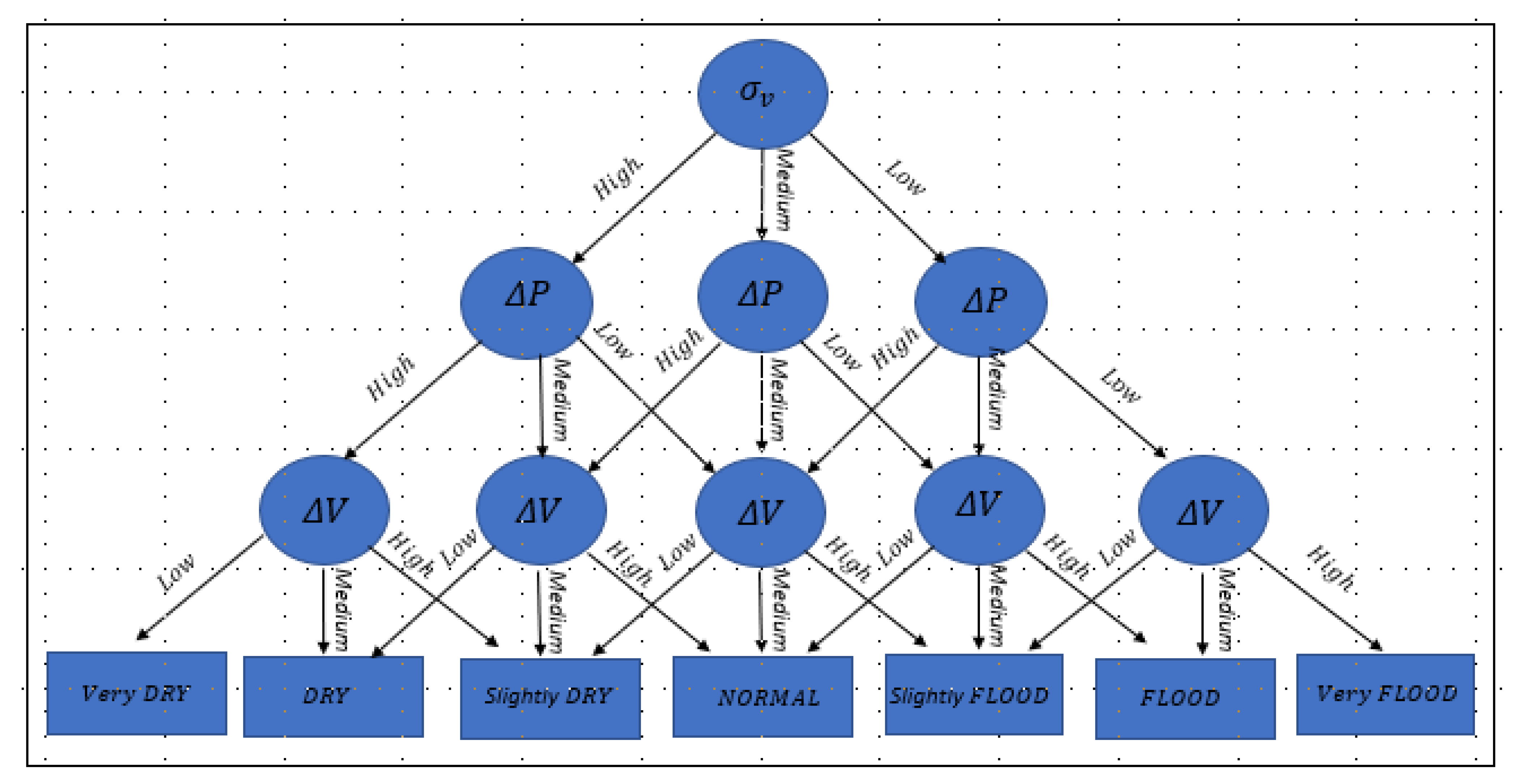
- SLOPE CHANGE : Which is the point where the normalized voltage changes its slope (after a charge step) and which corresponds to the electrical response speed of the fuel cell. This is because normalization failed to properly separate the three states.
- VOLTAGE OSCILLATION : Which is the amplitude of the oscillation after applying the disturbance “current oscillation”. This characteristic is selected because the sensitivity to a disturbance of the loading passage is directly related to the water content of the membrane.
- VOLTAGE DELTA : The physical meaning of this parameter is direct, that is, the change in voltage with a change inflow, and its value varies depending on the water content in the membrane.
- (4)
- Failure classification
4. Results and Discussion
4.1. Results Analysis
- In the SLOPE CHANGE characteristic (Figure 5a), the results are shown for different experimentation sessions before a load step disturbance. The characteristic allows three groups to be identified without overlapping between them, becoming a good discriminator between the operating states of the cell (flooded, normal, and dry). Physically, this parameter (change in slope before load step) corresponds to the instantaneous electrical response of the PEMFC and is directly related to the water content in the membrane.
- In the VOLTAGE OSCILLATION characteristic (Figure 5b), the reproducibility of the results of the characteristic voltage oscillation amplitude in the three operating states of the PEM cell is observed. Although in the flooded state there are significant differences between different experimentation sessions, this difference is due to slightly different initial conditions of the water content in the membrane. It is confirmed that the reproducibility is sufficient to be able to adequately discern the state with this characteristic since there is no overlap between the three classes (states).
- The three degrees of humidification are separated: The highest values in both characteristics correspond to DRY, the average values to NORMAL and the lowest values to FLOOD.
- The results follow the algorithm selected for the fuzzy decision tree. Another combination could present greater uncertainty and would correspond to intermediate regions in the figure.
4.2. Results Validation
- The membrane resistance (Rm) is higher in the DRY state.
- The FLOOD state has a slight overlap with the NORMAL.
5. Conclusions
6. Future Works
- Design a robust model that considers the physical processes of transport and distribution of water in humidifiers, in catalytic layers, in the membrane, in gas diffusing layers, inflow channels; as a function of the humidity of the inlet gas, the porous structure of the electrodes, the composition of the membrane, the diffusion in the gas diffusing layers, the capillary pressure and the heat transfer.
- The robust model can involve in your solution:
- Fuzzy logic methods.
- Numerical simulations using the volume of fluid (VOF) in computational fluid dynamics (CFD).
- Lattice–Boltzmann methods.
- Eulerian–Lagrangian methods (Eulerian for air and Lagrangian for water).
Author Contributions
Funding
Institutional Review Board Statement
Informed Consent Statement
Conflicts of Interest
Abbreviations
| CFD | Computational fluid dynamics |
| CLa | Catalyst layer anode |
| CLc | Catalyst layer cathode |
| CL | Catalyst layer |
| GDLa | Gas diffusion layer (anode) |
| GDL | Gas diffusion layer |
| PEMFC | Proton exchange membrane fuel cell |
| VOF | Volume of fluid |
| HNN | Hamming neural network |
| PCKF | Predictive control with Kalman filters |
| EIS | Electrochemical impedance spectroscopy |
| ASNF | Adaptive Neuro-Logic system |
| PHM | Prognosis and health management |
References
- Rubio, A.; Agila, W.; Miranda, L.; Lima, B. Real-Time Qualitative Model for Estimate Water Content in PEM Fuel Cell. In Proceedings of the 2019 8th International Conference on Renewable Energy Research and Applications (ICRERA), Brasov, Romania, 3–6 November 2019; pp. 455–459. [Google Scholar]
- Nguyen, T.-T.; Martin, V.; Malmquist, A.; Silva, C.A. A review on technology maturity of small scale energy storage technologies. Renew. Energy Environ. Sustain. 2017, 2, 36. [Google Scholar] [CrossRef]
- Rubio, A.; Agila, W. Sustainable Energy: A Strategic Overview of Fuel Cells. In Proceedings of the 2019 8th International Conference on Renewable Energy Research and Applications (ICRERA), Brasov, Romania, 3–6 November 2019; pp. 239–243. [Google Scholar]
- Rubio, A.; Agila, W. A Novel System-Level Model for a Fuel Cell in a Strategic Context. In Proceedings of the 2018 7th International Conference on Renewable Energy Research and Applications (ICRERA), Paris, France, 14–17 October 2018; pp. 1044–1048. [Google Scholar]
- Töpler, J. Hydrogen as energy-storage-medium and fuel-A strong partner of renewable energies. Renew. Energy Environ. Sustain. 2016, 1, 31. [Google Scholar] [CrossRef]
- Bezdek, R.H. The hydrogen economy and jobs of the future. Renew. Energy Environ. Sustain. 2019, 4, 1. [Google Scholar] [CrossRef]
- Al-hadeethi, O. Numerical Investigation of the Effect of Operating Temperature and Relative Humidity on the Pem Fuel Cell Performance. Ph.D. Thesis, Karabuk University, Karabuk, Turkey, 2020. [Google Scholar]
- Lee, N.; Kim, Y.; Kim, M.; Kim, M. Numerical analysis on the effect of voltage change on removing condensed water inside the GDL of a PEM fuel cell. J. Mech. Sci. Technol. 2016, 30, 4383–4390. [Google Scholar] [CrossRef]
- Jarauta, A.; Ryzhakov, P.; Secanell, M.; Waghmare, P.R.; Pons-Prats, J. Numerical study of droplet dynamics in a polymer electrolyte fuel cell gas channel using an embedded Eulerian-Lagrangian approach. J. Power Sources 2016, 323, 201–212. [Google Scholar] [CrossRef]
- Zhang, G.; Jiao, K. Multi-phase models for water and thermal management of proton exchange membrane fuel cell: A review. J. Power Sources 2018, 391, 120–133. [Google Scholar] [CrossRef]
- Khazaee, I. Experimental investigation and numerical comparison of the performance of a proton exchange membrane fuel cell at different channel geometry. Heat Mass Transf. 2015, 51, 1177–1187. [Google Scholar] [CrossRef]
- Ashrafi, M.; Shams, M.; Bozorgnezhad, A.; Ahmadi, G. Simulation and experimental validation of droplet dynamics in microchannels of PEM fuel cells. Heat Mass Transf. 2016, 52, 2671–2686. [Google Scholar] [CrossRef]
- Gao, F.; Kabalo, M.; Rylko, M.; Blunier, B.; Miraoui, A. Fuel cell system. In Power Electronics for Renewable and Distributed Energy Systems; Springer: London, UK, 2013; pp. 185–234. [Google Scholar]
- Lei, H.; Huang, H.; Li, C.; Pan, M.; Guo, X.; Chen, Y.; Liu, M.; Wang, T. Numerical simulation of water droplet transport characteristics in cathode channel of proton exchange membrane fuel cell with tapered slope structures. Int. J. Hydrog. Energy 2020, 45, 29331–29344. [Google Scholar] [CrossRef]
- Kim, E.-Y.; Yim, S.-D.; Bae, B.; Yang, T.-H.; Park, S.-H.; Choi, H.-S. Study of a highly durable low-humidification membrane electrode assembly using crosslinked polyvinyl alcohol for polymer electrolyte membrane fuel cells. J. Solid State Electrochem. 2016, 20, 1723–1730. [Google Scholar] [CrossRef]
- Jiao, K.; Lee, X. Water transport in polymer electrolyte membrane fuel cells. Prog. Energy Combust. Sci. 2011, 37, 221–291. [Google Scholar] [CrossRef]
- Lee, J.-B.; Oh, I.H. Electrochemical characteristics and interfacial contact resistance of multi-layered Ti/TiN coating for metallic bipolar-plate of polymer electrolyte membrane fuel cells. Met. Mater. Int. 2014, 20, 629–639. [Google Scholar] [CrossRef]
- Jeon, D.H. Effect of gas diffusion layer thickness on liquid water transport characteristics in polymer electrolyte membrane fuel cells. J. Power Sources 2020, 475, 228578. [Google Scholar] [CrossRef]
- Gholizadeh, M.; Ghazikhani, M.; Khazaee, I. Experimental study of humidity changes on the performance of an elliptical single four-channel PEM fuel cell. Heat Mass Transf. 2016, 53, 233–239. [Google Scholar] [CrossRef]
- Sinha, V.; Mondal, S. Recent development on performance modelling and fault diagnosis of fuel cell systems. Int. J. Dyn. Control 2017, 6, 511–528. [Google Scholar] [CrossRef]
- Hernandez, A.; Outbib, R.; Hissel, D. Fault Diagnosis of PEM Fuel Cell. In PEM Fuel Cells with Bio-Ethanol Processor Systems; Springer: London, UK, 2012; pp. 151–183. [Google Scholar]
- Hähnel, C.; Aul, V.; Schultze, M.; Horn, J. State estimation of exhaust valve position by Kalman Filter in PEM fuel cell system. In Proceedings of the 2015 International Conference on Renewable Energy Research and Applications (ICRERA), Palermo, Italy, 22–25 November 2015; pp. 590–595. [Google Scholar]
- Mogorosi, K.; Oladiran, M.T.; Rakgati, E. Mathematical Modelling and Experimental Investigation of a Low Temperature Proton Exchange Membrane Fuel Cell. Energy Power Eng. 2020, 12, 653–670. [Google Scholar] [CrossRef]
- Futter, G.A.; Gazdzicki, P.; Friedrich, K.A.; Latz, A.; Jahnke, T. Physical modeling of polymer-electrolyte membrane fuel cells: Understanding water management and impedance spectra. J. Power Sources 2018, 391, 148–161. [Google Scholar] [CrossRef]
- Zlobinski, M. Investigation of Water and Gas Distribution in Proton Exchange Membrane Water Electrolyzer. Ph.D. Thesis, ETH Zurich, Zurich, Switzerland, 2021. [Google Scholar]
- Lee, C.; Lee, J.; Zhao, B.; Fahy, K.; LaManna, J.; Baltic, E.; Hussey, D.; Jacobson, D.; Schulz, V.; Bazylak, A. Temperature-dependent gas accumulation in polymer electrolyte membrane electrolyzer porous transport layers. J. Power Sources 2020, 446, 227312. [Google Scholar] [CrossRef]
- Minard, K.R.; Viswanathan, V.V.; Majors, P.D.; Wang, L.-Q.; Rieke, P.C. Magnetic resonance imaging (MRI) of PEM dehydration and gas manifold flooding during continuous fuel cell operation. J. Power Sources 2006, 161, 856–863. [Google Scholar] [CrossRef]
- Le Ny, M.; Chadebec, O.; Cauffet, G.; Rosini, S.; Bultel, Y. PEMFC stack diagnosis based on external magnetic field measurements. J. Appl. Electrochem. 2015, 45, 667–677. [Google Scholar] [CrossRef]
- Xu, L.; Hu, Z.; Fang, C.; Li, J.; Hong, P.; Jiang, H.; Guo, D.; Ouyang, M. Anode state observation of polymer electrolyte membrane fuel cell based on unscented Kalman filter and relative humidity sensor before flooding. Renew. Energy 2020, 168, 1294–1307. [Google Scholar] [CrossRef]
- Rubio, A.; Agila, W. Dynamic Model of Proton Exchange Membrane Fuel Cells: A Critical Review and a Novel Model. In Proceedings of the 2019 8th International Conference on Renewable Energy Research and Applications (ICRERA), Brasov, Romania, 3–6 November 2019; pp. 353–358. [Google Scholar]
- Laribi, S.; Mammar, K.; Sahli, Y.; Koussa, K. Analysis and diagnosis of PEM fuel cell failure modes (flooding & drying) across the physical parameters of electrochemical impedance model: Using neural networks method. Sustain. Energy Technol. Assess. 2019, 34, 35–42. [Google Scholar] [CrossRef]
- Arama, F.Z.; Mammar, K.; Laribi, S.; Necaibia, A.; Ghaitaoui, T. Implementation of sensor based on neural networks technique to predict the PEM fuel cell hydration state. J. Energy Storage 2020, 27, 101051. [Google Scholar] [CrossRef]
- Mammar, K.; Saadaoui, F.; Laribi, S. Design of a PEM fuel cell model for flooding and drying diagnosis using fuzzy logic clustering. Renew. Energy Focus 2019, 30, 123–130. [Google Scholar] [CrossRef]
- Zhang, H.; Wang, Y.; Wang, D. Adaptive robust control of oxygen excess ratio for PEMFC system based on type-2 fuzzy logic system. Inf. Sci. 2020, 511, 1–17. [Google Scholar] [CrossRef]
- Yang, D.; Pan, R.; Wang, Y.; Chen, Z. Modeling and control of PEMFC air supply system based on T-S fuzzy theory and predictive control. Energy 2019, 188, 116078. [Google Scholar] [CrossRef]
- Luo, G.; Ma, B.; Wang, Z.; Yin, L.; Wang, Y. Model-free adaptive control for the PEMFC air supply system based on interval type-2 fuzzy logic systems. J. Renew. Sustain. Energy 2020, 12, 064301. [Google Scholar] [CrossRef]
- Mammar, K.; Laribi, S. Application of Adaptive Neuro-Fuzzy Inference System Techniques to Predict Water Activity in Proton Exchange Membrane Fuel Cell. J. Electrochem. Energy Convers. Storage 2018, 15, 041009. [Google Scholar] [CrossRef]
- Ou, M.; Zhang, R.; Shao, Z.; Li, B.; Yang, D.; Ming, P.; Zhang, C. A novel approach based on semi-empirical model for degradation prediction of fuel cells. J. Power Sources 2021, 488, 229435. [Google Scholar] [CrossRef]
- Lechartier, E.; Gouriveau, R.; Péra, M.C.; Hissel, D.; Zerhouni, N. Towards an Ageing Model of a PEMFC for Prognostics Purpose. In Proceedings of the International Discussion on Hydrogen Energy and Application (IDHEA), Nantes, France, 12–14 May 2014; pp. 1–7. [Google Scholar]
- Guinea, D.; Agila, W.; Villanueva, E.; García-Alegre, M.; Guinea, D. Test Station for Proton-Exchange-Membrane Fuel-Cells characterization. Patent in Spain ES 2342797, 2007. [Google Scholar]
- Zheng, Z.; Petrone, R.; Péra, M.; Hissel, D.; Becherif, M.; Pianese, C.; Steiner, N.Y.; Sorrentino, M. A review on non-model based diagnosis methodologies for PEM fuel cell stacks and systems. Int. J. Hydrog. Energy 2013, 38, 8914–8926. [Google Scholar] [CrossRef]









| Component | Thickness (mm) | Area (mm × mm) |
|---|---|---|
| End plates | 15 | 80 × 80 |
| Seal | 0.22 | 50 × 50 |
| Teflon frame | 0.8 | 50 × 50 |
| Corrugated sheets | 1.15 | 22 × 22 |
| Electrodes | 0.35 | 22 × 22 |
| Membrane:Nafion 115 | 0.127 | 55 × 55 |
| Operation Status | Anode Flow (mL/min) | Cathode Flow (mL/min) | Humidifier Temperature (°C) | Stack Temperature (°C) | RH (%) |
|---|---|---|---|---|---|
| DRY | 100 | 150 | Atmosphere | Atmosphere | 40 |
| NORMAL | 100 | 130 | 30 | Atmosphere | 100 |
| FLOOD | 10 | 10 | 50 | Atmosphere | 100 |
| Characteristic | Fuzzy Set | V1 | V2 | V3 | V4 |
|---|---|---|---|---|---|
| VOLTAGE OSCILLATION : | High | 0.003 | 0.0031 | 0.0055 | 0.006 |
| Medium | 0.001 | 0.002 | 0.003 | 0.0031 | |
| Low | −0.001 | 0.0 | 0.001 | 0.002 | |
| SLOPE CHANGE : | High | 0.39 | 0.40 | 0.50 | 0.55 |
| Medium | 0.29 | 0.30 | 0.39 | 0.40 | |
| Low | 0.1 | 0.20 | 0.29 | 0.30 | |
| VOLTAGE DELTA ( | High | −0.001 | 0.00 | 0.02 | 0.30 |
| Medium | −0.01 | −0.007 | −0.001 | 0.0 | |
| Low | −0.05 | −0.04 | −0.01 | −0.007 |
| Parameter | Value | Relative Error (%) |
|---|---|---|
| Rm | ||
| L | 1 | |
| R1 | 0.59 | |
| Q1 | 3.2 | |
| 0.3 | ||
| R2 | 0.5 | |
| Q2 | 6.43 | |
| 2.49 |
Publisher’s Note: MDPI stays neutral with regard to jurisdictional claims in published maps and institutional affiliations. |
© 2021 by the authors. Licensee MDPI, Basel, Switzerland. This article is an open access article distributed under the terms and conditions of the Creative Commons Attribution (CC BY) license (https://creativecommons.org/licenses/by/4.0/).
Share and Cite
Rubio, G.A.; Agila, W.E. A Fuzzy Model to Manage Water in Polymer Electrolyte Membrane Fuel Cells. Processes 2021, 9, 904. https://doi.org/10.3390/pr9060904
Rubio GA, Agila WE. A Fuzzy Model to Manage Water in Polymer Electrolyte Membrane Fuel Cells. Processes. 2021; 9(6):904. https://doi.org/10.3390/pr9060904
Chicago/Turabian StyleRubio, Gómer Abel, and Wilton Edixon Agila. 2021. "A Fuzzy Model to Manage Water in Polymer Electrolyte Membrane Fuel Cells" Processes 9, no. 6: 904. https://doi.org/10.3390/pr9060904
APA StyleRubio, G. A., & Agila, W. E. (2021). A Fuzzy Model to Manage Water in Polymer Electrolyte Membrane Fuel Cells. Processes, 9(6), 904. https://doi.org/10.3390/pr9060904

