Feature Selection and Uncertainty Analysis for Bubbling Fluidized Bed Oxy-Fuel Combustion Data
Abstract
1. Introduction
2. Methods
2.1. Feature Selection
- (1)
- Filter methods use various techniques (correlation, Mutual Information, chi-squared test, etc.) to score the variables and compare the scores against the threshold to filter out features.
- (2)
- Wrapper methods apply different machine learning algorithms to get predictor performance as an evaluation of variables. The main disadvantages are the high chances of overfitting and longer computation time.
- (3)
- Embedded methods aim to reduce computation time by integrating feature selection as part of a training process. Typical representatives are LASSO and Elastic Net.
2.1.1. Boruta Feature Selection Algorithm (BFSA)
2.1.2. Multiscale False Neighbours Analysis (MSFNA)
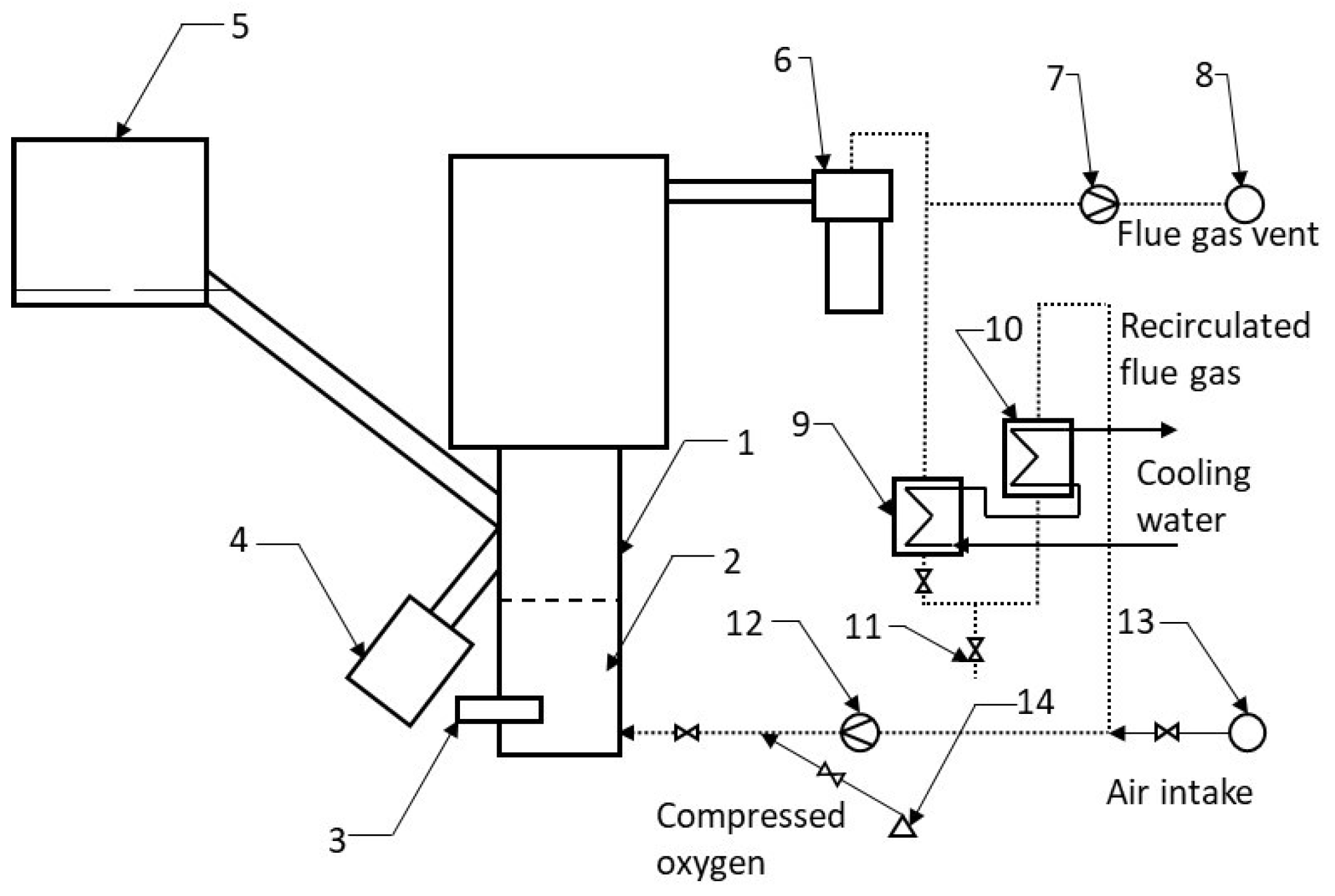
2.2. Data and Preprocessing
2.3. Algorithm Complexity
3. Experimental Analysis and Results
3.1. Artificial Data
3.2. Experimental Data
4. Discussion
5. Conclusions
Author Contributions
Funding
Institutional Review Board Statement
Informed Consent Statement
Data Availability Statement
Acknowledgments
Conflicts of Interest
References
- Buhre, B.; Elliott, L.; Sheng, C.; Gupta, R.; Wall, T. Oxy-fuel combustion technology for coal-fired power generation. Prog. Energy Combust. Sci. 2005, 31, 283–307. [Google Scholar] [CrossRef]
- Toftegaard, M.B.; Brix, J.; Jensen, P.A.; Glarborg, P.; Jensen, A.D. Oxy-fuel combustion of solid fuels. Prog. Energy Combust. Sci. 2010, 36, 581–625. [Google Scholar] [CrossRef]
- Vodička, M.; Haugen, N.E.; Gruber, A.; Hrdlička, J. NOX formation in oxy-fuel combustion of lignite in a bubbling fluidized bed—Modelling and experimental verification. Int. J. Greenh. Gas Control 2018, 76, 208–214. [Google Scholar] [CrossRef]
- Vodička, M.; Hrdlička, J.; Skopec, P. Experimental study of the NOX reduction through the staged oxygen supply in the oxy-fuel combustion in a 30 kWth bubbling fluidized bed. Fuel 2021, 286, 119343. [Google Scholar] [CrossRef]
- Pitel, J.; Mižák, J. Computational intelligence and low cost sensors in biomass combustion process. In Proceedings of the 2013 IEEE Symposium on Computational Intelligence in Control and Automation (CICA), Singapore, 16–19 April 2013; pp. 181–184. [Google Scholar]
- Mižáková, J.; Pitel’, J.; Hošovský, A.; Kolarčík, M.; Ratnayake, M. Using Special Filter with Membership Function in Biomass Combustion Process Control. Appl. Sci. 2018, 8, 1279. [Google Scholar] [CrossRef]
- Tóthová, M.; Dubják, J. Using computational intelligence in biomass combustion control in medium-scale boilers. In Proceedings of the 2016 IEEE 14th International Symposium on Applied Machine Intelligence and Informatics (SAMI), Herl’any, Slovakia, 21–23 January 2016; pp. 81–85. [Google Scholar] [CrossRef]
- Li, N.; Lu, G.; Li, X.; Yan, Y. Prediction of NOx Emissions from a Biomass Fired Combustion Process Based on Flame Radical Imaging and Deep Learning Techniques. Combust. Sci. Technol. 2016, 188, 233–246. [Google Scholar] [CrossRef]
- Bai, X.; Lu, G.; Hossain, M.M.; Szuhánszki, J.; Daood, S.S.; Nimmo, W.; Yan, Y.; Pourkashanian, M. Multi-mode combustion process monitoring on a pulverised fuel combustion test facility based on flame imaging and random weight network techniques. Fuel 2017, 202, 656–664. [Google Scholar] [CrossRef]
- Korpela, T.M.; Björkqvist, T.K.; Lautala, P.A. Control Strategy for Small-Scale Wood Chip Combustion. IFAC Proc. Vol. 2009, 42, 119–124. [Google Scholar] [CrossRef]
- Smrekar, J.; Assadi, M.; Fast, M.; Kuštrin, I.; De, S. Development of artificial neural network model for a coal-fired boiler using real plant data. Energy 2009, 34, 144–152. [Google Scholar] [CrossRef]
- Leerbeck, K.; Bacher, P.; Junker, R.G.; Goranović, G.; Corradi, O.; Ebrahimy, R.; Tveit, A.; Madsen, H. Short-term forecasting of CO2 emission intensity in power grids by machine learning. Appl. Energy 2020, 277, 115527. [Google Scholar] [CrossRef]
- Reshef, D.N.; Reshef, Y.A.; Finucane, H.K.; Grossman, S.R.; McVean, G.; Turnbaugh, P.J.; Lander, E.S.; Mitzenmacher, M.; Sabeti, P.C. Detecting novel associations in large data sets. Science 2011, 334, 1518–1524. [Google Scholar] [CrossRef] [PubMed]
- Xie, P.; Gao, M.; Zhang, H.; Niu, Y.; Wang, X. Dynamic modeling for NOx emission sequence prediction of SCR system outlet based on sequence to sequence long short-term memory network. Energy 2020, 190, 116482. [Google Scholar] [CrossRef]
- Bukovsky, I.; Kinsner, W.; Maly, V.; Krehlik, K. Multiscale Analysis of False Neighbors for state space reconstruction of complicated systems. In Proceedings of the 2011 IEEE Workshop on Merging Fields of Computational Intelligence and Sensor Technology, Paris, France, 11–15 April 2011; pp. 65–72. [Google Scholar] [CrossRef]
- Kursa, M.B.; Rudnicki, W.R. Feature selection with the Boruta package. J. Stat. Softw. 2010, 36, 1–13. [Google Scholar] [CrossRef]
- Chandrashekar, G.; Sahin, F. A survey on feature selection methods. Comput. Electr. Eng. 2014, 40, 16–28. [Google Scholar] [CrossRef]
- Kumar, V.; Minz, S. Feature selection: A literature review. SmartCR 2014, 4, 211–229. [Google Scholar] [CrossRef]
- Yang, G.; Wang, Y.; Li, X. Prediction of the NOx emissions from thermal power plant using long-short term memory neural network. Energy 2020, 192, 116597. [Google Scholar] [CrossRef]
- Cuccu, G.; Danafar, S.; Cudré-Mauroux, P.; Gassner, M.; Bernero, S.; Kryszczuk, K. A data-driven approach to predict NOx-emissions of gas turbines. In Proceedings of the 2017 IEEE International Conference on Big Data (Big Data), Boston, MA, USA, 11–14 December 2017; pp. 1283–1288. [Google Scholar] [CrossRef]
- Adams, D.; Oh, D.H.; Kim, D.W.; Lee, C.H.; Oh, M. Prediction of SOx–NOx emission from a coal-fired CFB power plant with machine learning: Plant data learned by deep neural network and least square support vector machine. J. Clean. Prod. 2020, 270, 122310. [Google Scholar] [CrossRef]
- Shi, Y.; Zhong, W.; Chen, X.; Yu, A.; Li, J. Combustion optimization of ultra supercritical boiler based on artificial intelligence. Energy 2019, 170, 804–817. [Google Scholar] [CrossRef]
- Tuttle, J.F.; Blackburn, L.D.; Powell, K.M. On-line classification of coal combustion quality using nonlinear SVM for improved neural network NOx emission rate prediction. Comput. Chem. Eng. 2020, 141, 106990. [Google Scholar] [CrossRef]
- Kumar, S.S.; Shaikh, T. Empirical Evaluation of the Performance of Feature Selection Approaches on Random Forest. In Proceedings of the 2017 International Conference on Computer and Applications (ICCA), Doha, United Arab Emirates, 6–7 September 2017; pp. 227–231. [Google Scholar] [CrossRef]
- Abarbanel, H.D.I.; Kennel, M.B. Local false nearest neighbors and dynamical dimensions from observed chaotic data. Phys. Rev. E 1993, 47, 3057–3068. [Google Scholar] [CrossRef] [PubMed]
- Kennel, M.B.; Abarbanel, H.D.I. False neighbors and false strands: A reliable minimum embedding dimension algorithm. Phys. Rev. E 2002, 66, 026209. [Google Scholar] [CrossRef]
- Hrdlicka, J.; Skopec, P.; Opatril, J.; Dlouhy, T. Oxyfuel Combustion in a Bubbling Fluidized Bed Combustor. Energy Procedia 2016, 86, 116–123. [Google Scholar] [CrossRef][Green Version]









| Input Variables | i | Description | Output Variables | i | Description |
|---|---|---|---|---|---|
| 1 | volumetric fraction of flue gas | [ppm] | 1 | volumetric fracion of | |
| [s] | 2 | conveyor run | [ppm] | 2 | volumetric fracion of |
| [s] | 3 | conveyor delay | [ppm] | 3 | volumetric fracion of |
| [Nm h] | 4 | primary air flow | 4 | volumetric fracion of | |
| [Nm h] | 5 | recirculation flow | 5 | volumetric fracion of | |
| [ms] | 6 | secondary air velocity | |||
| [Nm h] | 7 | primary oxygen flow | |||
| [Nm h] | 8 | secondary oxygen flow |
| mode 1 | 1109 samples with sampling period s | |
| mode 2 | 930 samples with sampling period s | |
| mode 3 | 900 samples with sampling period s | |
| mode 4 | 900 samples with sampling period s |
| Variables | ||||||
|---|---|---|---|---|---|---|
| Variables used for the input vector | - | - | - | - | - | |
| - | - | - | - | - | ||
| - | - | - | - | - | ||
| 4 | 7, 5 | 8, 2, 1 | 12, 10, 9, 8, 6, 5, 4 | 6 | ||
| 15, 14, …, 1 | 15, 12, 11, 9, 8, 5, 1 | 15, 14, …, 1 | 15, 14, 13, 11, 10, …, 1 | 15, 14, 12, 9, 7, 5, 3 | ||
| 15, 14, …, 1 | 15, 13, 9, 8, 7, 3 | 15, 14, …, 1 | 15, 14, …, 1 | 15, 12, 9, 8, 5, 4 | ||
| 15, 14, 13, 11, 9, 8, …, 1 | 15, 7, 6, 5, 3, 2, 1 | 15, 14, …, 1 | 15, 14, …, 1 | 15, 4, 3, 1 | ||
| 15, 13, 12, 11, 9, 8, 5, 3, 2, 1 | 10, 6 | 15, 14, …, 1 | 15, 14, …, 1 | - | ||
| 15, 14, 13, 10, 9, 7, 5, …, 1 | 15, 14, 12, …, 1 | 15, 14, …, 1 | 15, 14, …, 1 | 15, 12, 10, 9, 7, 1 | ||
| 15, 14, …, 1 | 15, 14, …, 1 | 15, 14, …, 1 | 15, 14, …, 1 | 14, 1 | ||
| 15, 14, …, 1 | 15, 14, …, 1 | 15, 14, …, 1 | 15, 14, …, 1 | 9, 8, 3, 2, 1 | ||
| 15, 14, …, 1 | 8, 5, 4, 3, 2, 1 | 15, 14, …, 1 | 15, 14, …, 1 | 15, 13, 11, 8, 7, …, 1 | ||
| 15, 13, 12, 11, 7, 6, 5, …, 1 | 15, 13, 12, 10, 9, 8, 7, 5, 3, 2, 1 | 15, 14, …, 1 | 15, 14, …, 1 | 15, 14, 12, 11, 9, 7, 6, …, 1 | ||
| 121 | 84 | 138 | 141 | 54 | ||
| Variables | ||||||
|---|---|---|---|---|---|---|
| Variables used for the input vector | - | - | - | - | - | |
| - | - | - | - | - | ||
| - | - | - | - | - | ||
| 3 | 3 | 11, 2, 1 | 12, 4 | - | ||
| 14, 13, …, 10, 5, 4, …, 1 | 15, 12, 11, 9, 8, 5, 1 | 15, 14, …, 1 | 15, 14, …1 | 13, 11, 10, 8, 4, 2, 1 | ||
| 15, 14, …, 1 | 9, 2 | 15, 14, …, 1 | 15, 14, …, 1 | 14, 13, …7, 3, 2 | ||
| 15, 14, …, 1 | - | 15, 14, …, 1 | 15, 14, …, 1 | 15, 12, 11, 9, 8, 6, 5, 3 | ||
| 15, 14, 10, 9, 6 | 14, 13 | 15, 14, …, 1 | 15, 14, …, 1 | 13, 10, 9, 6, 1 | ||
| 15, 14, …, 1 | 15, 5, 4, …, 1 | 15, 14, …, 1 | 15, 14, …, 1 | 15, 13, 12, …, 8, 5, 4, 2, 1 | ||
| 15, 14, …, 1 | 15, 14, 8, 7, …, 5, 2, 1 | 15, 14, …, 1 | 15, 14, …, 1 | 14, 12, 11, 10, 5, 3, 2, 1 | ||
| 15, 14, …, 1 | 13, 8, 7, 6, …, 3, 1 | 15, 14, …, 1 | 15, 14, …, 1 | 15, 14, 12, …, 7, 5, 3, 1 | ||
| 15, 13, 12, 11, …, 5, 3, 2, 1 | 5, 4, 3, 2 | 15, 14, …, 1 | 15, 14, …, 1 | 15, …, 12, 10, …, 8, 5, …1 | ||
| 15, 14, …, 1 | 8, 7, …, 4, 2, 1 | 15, 14, …, 1 | 15, 14, …, 1 | 14, 13, 11, 10, 9, 8, 6, 4, 3, 2, 1 | ||
| 117 | 45 | 138 | 136 | 83 | ||
| Variables | ||||||
|---|---|---|---|---|---|---|
| Variables used for the input vector | - | - | - | - | - | |
| - | - | - | - | - | ||
| - | - | - | - | - | ||
| 15, 14, 10, 2 | 1 | - | 15, 7, 2 | 8, 7, 6 | ||
| 15, 14, …, 8, 6, 5, 1 | 14, 13, 11, 9, 8, …, 5, 3, 1 | 15, 14, 13, 9, 8, 6, 3, 2, 1 | 15, 14, …1 | 15, 14, …, 1 | ||
| 15, 14, …, 1 | 10, 8, 5 | 15, 14, 12, …, 1 | 15, 14, …, 1 | 15, 14, …, 1 | ||
| 15, 14, …, 1 | 15, 7, 5, 4, 2 | 15, 14, …, 1 | 15, 14, …, 1 | 15, 14, …, 1 | ||
| 15, 13, 10, 6, 4, 3, 1 | 14, 13, 12, 6 | 15, 14, …, 1 | 15, 14, …, 1 | 15, 14, …, 1 | ||
| 15, 14, …, 1 | 15, 13, 11, 10, 4, 2, 1 | 15, 14, …, 1 | 15, 14, …, 1 | 15, 14, …, 1 | ||
| 15, 14, …, 1 | 15, 14, …, 10, 8, …, 3, 1 | 15, 14, …, 1 | 15, 14, …, 1 | 15, 14, …, 1 | ||
| 15, 14, 12, 11, …, 11 | 15, 14, 13, 5, 3, 2, 1 | 15, 14, …, 1 | 15, 14, …, 1 | 15, 14, …, 1 | ||
| 15, 14, 1 | 7, 6, …, 1 | 15, 14, …, 1 | 15, 14, …, 1 | 15, 14, …, 1 | ||
| 15, 14, …, 1 | 15, 12, 11, 6, 5, …1 | 15, 14, …, 1 | 15, 14, …, 1 | 15, 14, …, 1 | ||
| 126 | 67 | 127 | 138 | 138 | ||
| Variables | ||||||
|---|---|---|---|---|---|---|
| Variables used for the input vector | - | - | - | - | - | |
| - | - | - | - | - | ||
| - | - | - | - | - | ||
| 14, 10, 9, 2 | 9, 5, 1 | 10, 7, 21 | 4 | - | ||
| 15, 14, 12, 10, 9, 7, 6, 5, …, 1 | 14, 8, 6, 4, 3, 2, 1 | 15, 13, …, 4, 3, 1 | 15, 14, …11, 9, 8, …, 1 | 15, 13, …, 10, 8, …, 4, 2, 1 | ||
| 15, 14, …, 1 | 15, 10, 9 | 15, 14, …, 1 | 15, 14, …, 1 | 15, 14, …, 1 | ||
| 15, 14, …, 1 | 12, 11, …, 7 | 15, 14, 13, 12, 10, 9, …, 1 | 15, 14, …, 1 | 15, 14, …, 1 | ||
| 15, 14, …, 7, 8, 3 | 15, 14, 13, 11, 10, 9, 6 | 15, 14, 12, 9, 8, 7, …, 1 | 15, 14, …, 1 | 13, 10, 8, 7, 6, 4, 3, 2, 1 | ||
| 15, 14, …, 1 | 14, 13, …, 9, 6, 5, 1 | 15, 13, …, 10, 8, 7, …, 1 | 15, 14, …, 1 | 15, 14, …, 1 | ||
| 15, 14, …, 1 | 15, 14, 12, 11, …, 1 | 15, 14, …, 1 | 15, 14, …, 1 | 15, 14, …, 9, 7, 6, 4, …, 1 | ||
| 15, 14, …, 1 | 12, 11, 2, 1 | 15, 14, …, 1 | 15, 14, …, 1 | 15, 14, …, 1 | ||
| 15, 14, …, 1 | 13, 10, 3, 2, 1 | 15, 14, …, 1 | 15, 14, …, 1 | 15, 14, …, 1 | ||
| 15, 14, …, 1 | 11, 10, 9, 3, 1 | 15, 14, …, 1 | 15, 14, …, 1 | 15, 14, …, 1 | ||
| 130 | 63 | 129 | 135 | 124 | ||
Publisher’s Note: MDPI stays neutral with regard to jurisdictional claims in published maps and institutional affiliations. |
© 2021 by the authors. Licensee MDPI, Basel, Switzerland. This article is an open access article distributed under the terms and conditions of the Creative Commons Attribution (CC BY) license (https://creativecommons.org/licenses/by/4.0/).
Share and Cite
Marzova, K.; Bukovsky, I. Feature Selection and Uncertainty Analysis for Bubbling Fluidized Bed Oxy-Fuel Combustion Data. Processes 2021, 9, 1757. https://doi.org/10.3390/pr9101757
Marzova K, Bukovsky I. Feature Selection and Uncertainty Analysis for Bubbling Fluidized Bed Oxy-Fuel Combustion Data. Processes. 2021; 9(10):1757. https://doi.org/10.3390/pr9101757
Chicago/Turabian StyleMarzova, Katerina, and Ivo Bukovsky. 2021. "Feature Selection and Uncertainty Analysis for Bubbling Fluidized Bed Oxy-Fuel Combustion Data" Processes 9, no. 10: 1757. https://doi.org/10.3390/pr9101757
APA StyleMarzova, K., & Bukovsky, I. (2021). Feature Selection and Uncertainty Analysis for Bubbling Fluidized Bed Oxy-Fuel Combustion Data. Processes, 9(10), 1757. https://doi.org/10.3390/pr9101757

