Next Article in Journal
A Novel Underlying Algorithm for Reducing Uncertainty in Process Industry Risk Assessment
Next Article in Special Issue
Application of Machine Learning in Plastic Waste Detection and Classification: A Systematic Review
Previous Article in Journal
Evolution Characteristics of Strain and Displacement Fields in Double-Hole Short-Delay Blasting Based on DIC
Previous Article in Special Issue
Ultrasonically Assisted Electrocoagulation Combined with Zeolite in Compost Wastewater Treatment
 
 
Font Type:
Arial Georgia Verdana
Font Size:
Aa Aa Aa
Line Spacing:
Column Width:
Background:
Article

Decomposition of Organic Pollutants in Subcritical Water under Moderate Conditions

by
Jaroslava Švarc-Gajić
1,*,
Tanja Brezo-Borjan
1,
Sandra Jakšić
2,
Vesna Despotović
3,
Nina Finčur
3,
Szabolcs Bognár
3,
Dušica Jovanović
3 and
Daniela Šojić Merkulov
3
1
Faculty of Techology, University of Novi Sad, Bulevar cara Lazara 1, 21 000 Novi Sad, Serbia
2
Scientific Veterinary Institute “Novi Sad”, Rumenački put 20, 21 000 Novi Sad, Serbia
3
Department of Chemistry, Biochemistry and Environmental Protection, University of Novi Sad Faculty of Sciences, Trg Dositeja Obradovića, 21 000 Novi Sad, Serbia
*
Author to whom correspondence should be addressed.
Processes 2024, 12(7), 1293; https://doi.org/10.3390/pr12071293
Submission received: 30 May 2024 / Revised: 16 June 2024 / Accepted: 17 June 2024 / Published: 21 June 2024
(This article belongs to the Special Issue Treatment and Remediation of Organic and Inorganic Pollutants)

Abstract

In this research, the efficiency of degradation of different organic contaminant classes, including pesticides (tembotrione, clomazone), pharmaceuticals (ciprofloxacin, 17α-ethinyl estradiol) and mycotoxins (zearalenone, deoxynivalenol, fumonisin B1) with subcritical water treatment was studied in model systems. All experiments were conducted in a house-made batch-type pilot reactor. The research was focused on the optimization of the treatment parameters using moderate treatment conditions. Optimization of the remediation processes of water contaminated with 17α-ethinyl estradiol, tembotrione, clomazone, and ciprofloxacin, was conducted through testing with different homogeneous and heterogeneous catalysts, as well as different gas atmospheres (nitrogen and carbon dioxide) for pressurization of the process system. Mycotoxins in water were degraded without catalysts and all experiments were conducted in nitrogen atmosphere. Optimization was conducted through defining the optimal combination of the treatment temperature and time, oriented towards energy saving and minimization of the technical requirements. The degradation efficiency in all tested samples was determined via HPLC analysis. Study showed the full degradation of tembotrione and all tested mycotoxins at 200 °C without a need for a catalyst. The efficiency of degradation of other tested pollutants at 200 °C was satisfying and within the range of 89.5% (clomazone) to 98.7% (17α-ethinyl estradiol).

1. Introduction

Incorporation of green and sustainable technologies for remediation of contaminated sites, such as soil, waters or air, has become imperative in environmental practice and global policy trends. Green remediation of contaminated air, water, soil, or sediments, implies more environmentally friendly and sustainable approaches to reduce overall environmental impact, using clean technologies, renewable energy sources, or living organisms, including microorganisms, often genetically modified to enable specific biotransformation (bioremediation), or absorbing or metabolizing plants (phytoremediation). There are numerous available remediation techniques, which depend mostly on the type of contamination to be treated (pesticides, heavy metals, POPs—persistent organic pollutants, petroleum, etc.), the extent of contamination, and environmental compartment to be treated. Some of the available techniques can be applied in situ, whereas others require an exsitu approach. In situ remediation technologies are applied directly on the contaminated site to destruct the contaminants, whereas an ex situ approach involves treatment away from the contamination site, allowing better efficiency, control, and time saving.
Popular remediation techniques include in situ chemical oxidation or reduction of organic contaminants, electrokinetic enhancement, the use of activated carbon, bioreactors with microbial biotransformation properties, etc. Volatile and semi-volatile soil contaminants can be removed via inducing controlled airflow under a vacuum, whereas other contaminants can be extracted with organic solvents or chelating agents, as in cases of heavy metals contamination [1,2]. These agents, however, require further management and disposal of used chemicals and the fractions obtained. In this respect, superheated water demonstrates incomparable advantages, considering its green character, safety, and low price. Pressurized hot water shows remarkable chemical reactivity, potentiating the decomposition reactions of contaminants [3]. Not only can hot compressed water be used as a reactive medium, but when heated to an adequate temperature and kept in a liquid state under pressurisation, water can be used as a green solvent in extraction processes, replacing toxic organic solvents. This is due to the fact that the polarity of water decreases with heating, mimicing unpolar organic solvents. Near its critical point (374 °C, 218 bars), and especially above that critical point, water’s behavior, physico–chemical and solvating porperties, and reactivity change dramatically, producing a fluid with unique properties [4]. With heating, the viscosity and dielectric constant of water both decrease, whereas auto-dissociation increases substantially, catalyzing numerous reactions due to the rise in concentration of OH and H+ ions.
In remediation processes, superheated water has mostly been used as a green extraction solvent rather than a reactive medium. Nazrul Islam et al. [5] investigated the influence of the temperature of subcritical water in a continuous system for the removal of different polycyclic aromatic hydrocarbons (PAHs). The efficiency of the removal depended on the temperature, with naphthalene being fully removed at 150 °C, whereas phenanthrene, fluoranthene, and pyrene required higher extraction temperatures (250–300 °C) for 95% removal efficiency. The authors applied a relatively high pressure of 100 bars at a flow rate of 0.5–2 mL/min. Similar conditions were applied for the removal of phthalate esters from contaminated soil [6], reaching an efficiency of 80–90% in spiked soil samples at 250 °C and 100 bars. Pesticides, namely diazinon, parathion, phenthoate, and O-ethyl O-p-nitrophenyl phenylphosphonothionate (EPN), were best extracted from contaminated soil with the passage of water heated to 150 °C at 20 bars for 20 min, at a flow rate of 0.5 mL/min, achieving extraction efficiency of 99.9% [7]. Even dioxins were quite efficiently removed from contaminated soil at relatively modest temperatures. The extraction temperature could have been reduced on account of the extraction time, thus balancing operational parameters to achieve feasibility. Four hours of extraction at 350, 300, and 150 °C yielded in 99.4%, 94.5%, and 60% PCDDs (polychlorinated dibenzodioxins) extraction efficiency, respectively [8]. The authors confirmed the previously established fact that the pressure did not significantly affect the efficiency of the process. Groundwaters contaminated with polyfluoroalkyl compounds (PFAS) were treated at high temperatures (≥600 °C) with supercritical water oxidation (SCWO), achieving complete combustion and producing carbon dioxide, water, and corresponding anion acids, and were considered safe after neutralization [9]. In steady conditions, after 3 h of treatment, the concentration of PFAS dropped from ~50 ppm level to an almost undetectable level (70 ppt).
Tavlarides et al. [10] proposed a two-stage model for the destruction of polychlorinated biphenyls (PCBs) and polycyclic aromatic hydrocarbons (PAHs) in contaminated sediments through applying high-pressure green technologies. The authors proposed the extraction of these unpolar persistent organic pollutants with supercritical carbon dioxide, modified with 5% methanol, and subsequent treatment with SCWO at 550 °C. In the SCWO process, the excess of oxygen to organic compounds was kept at 20%, producing safe products such as H2O, CO2, inorganic ions, and chlorides and achieving a 99.95% conversion rate in less than a minute. Albahnasawi [11] applied SCWO for the destruction of 2,4,6-trinitrotoluene in water. At a temperature of 500 °C, reaction time of 120 s, and an oxidant excess of 150%, the removal efficiency was 99.9%. Temperatures above 500 °C are recommended since they assure further destruction of formed toxic intermediates, such as toluene, nitrobenzene, naphthalene, and simple alkanes.
In this research, the efficiency of degradation of different contaminant classes, including pesticides (tembotrione, clomazone), pharmaceuticals (ciprofloxacin, 17α-ethinyl estradiol), and different mycotoxins (zearalenone, deoxynivalenol (DON), fumonisin B1 (FB1)) in subcritical water under moderate conditions was studied.
Tembotrione (TEMB) is a selective herbicide used for the control of a broad spectrum of broadleaf and grassy weeds in corn and other crops. Despite having a relatively short half-life (from 4 to 56 days) [12], the compound represents a risk to the environment since it is retained in soil and leaches to ground waters, and also due to the confirmed eco-toxicity of its metabolites [13].
Clomazone (CLO) is another herbicide, also used for broadleaf weeds in crops like potatoes, beans, peas, and carrots, and also in cotton, rice, corn, and soybeans. This herbicide is poorly retained in soil, leaching and contaminating groundwaters. Considering its stability over a wide pH range and poor hydrolysis and photodegradation, it is understandable why its residues represent a threat to environment [14].
Ciprofloxacine (CIP) is a broad-spectrum fluoroquinolone antibiotic used to treat different types of bacterial infections such as eye and ear infections, urinary tract infections, pneumonia, sexually transmitted infections, skin and bone infections, and others, in cases when other antibiotics are not efficient.
Zearalenone is mostly produced by Fusarium fungi, contaminating crops like maize, wheat, oats, rice, and barley. Health risks associated with exposure to zearalenone are mostly due to its estrogenic and anabolic activities, interfering with the normal reproduction of farm animals [15]. DON, also known as vomitoxin, is also produced by Fusarium species, mostly F. graminearum and F. culmorum, contaminating grains like oats, corn, rye, barley, wheat, and rice. Contamination of feed with mycotoxins can cause significant economic losses in husbandry linked to negative effects on bone marrow production of blood elements, necrosis of the digestive tract, gastroenteritis, feed refusal, etc. [16]. In contrast to zearalenone, deoxynivalenol is thermo-unstable, exhibiting high degradation rates with heating. Nevertheless, various methods for its reduction in contaminated feed are often used in practice, mostly chemical and biochemical methods with different strains of bacteria [17].
The focus of this research was to achieve satisfying degradation efficiency under mild conditions, accentuating energy saving and meeting the acceptable technical requirements of the process and equipment. Different operational parameters including temperature and time, as well as different gas atmospheres and homogeneous and heterogeneous catalysts, were tested. According to the literature search, under the investigated temperatures, subcritical water has not yet been used as a remediation tool for the tested contaminants; thus, this research provides valuable results leading to greener and economical remediation approaches. The literature search also revealed a lack of data concerning the green degradation of the specific organic compounds included in this investigation.

2. Materials and Methods

2.1. Chemicals and Reagents

Model systems of the investigated pesticides (tembotrione, clomazone) and pharmaceuticals (ciprofloxacin, 17α-ethinylestradiol), with concentrations of 0.05 mmol/l, were prepared via dissolving the appropriate amount of standards in ultrapure water and then, where appropriate, adding the catalyst before treatment at the desired catalyst concentration. The two studied herbicides, tembotrione (TEMB, C17H16ClF3O6S; Mr = 440.80; CAS No. 335104-84-2; ≥98% purity) and clomazone (CLO, C12H14ClNO2; Mr = 239.70; CAS No. 81777-89-1, 98.8% purity), as well as the two studied pharmaceuticals, ciprofloxacin (CIP, C17H18FN3O3; Mr = 331.34; CAS No. 85721-33-1; ≥98% purity) and 17α-ethinylestradiol (EE2, C20H24O2; Mr = 296.40; CAS No. 57-63-6; ≥98% purity), were purchased from Sigma-Aldrich, St. Louis, MO, USA.
The mycotoxin solutions used for the degradation experiment were prepared through evaporating a certain amount of the stock solutions and reconstituting them in deionized water, so that the final concentration of fumonisin B1 (FB1) was 1390 µmol/L, zearalenone 1570 µmol/L, and deoxynivalenol (DON) 1687 µmol/L. FB1, DON, and zearalenone analytical standards were purchased from BiopureTM, Romer Labs® Holding GmbH (Solid Standards Art. No. 10000306, 1000301 and 10000308, respectively), Tulin, Austria. These stock solutions were stored at −18 °C.
Sodium hydroxide (NaOH) was acquired from Centrohem (Stara Pazova, Serbia), while hydrochloric acid (HCl) was obtained from Zorka (Šabac, Serbia). Zeolite (particle size 60 μm), used as a heterogeneous catalyst, was provided by Zeoworld doo, Belgrade, Serbia. K2Cr2O7, KMnO4, and H2O2 were p.a. grade and were obtained from Centrohem (Stara Pazova, Serbia).
Sigma-Aldrich (St. Louis, MO, USA) products acetonitrile (ACN, C2H3N; Mr = 41.05; CAS No. 75-05-8; 99.9%) and orthophosphoric acid (H3PO4; Mr = 97.99; CAS No. 7664-38-2; 85%, p. a.) were used as the components of the binary mobile phase during high-performance liquid chromatographic (HPLC) analysis of TEMB, CLO, CIP, and EE2. For the analysis of DON and zearalenone, HPLC gradient-grade methanol and acetonitrile were used (Merck, Darmstadt, Germany). Ethyl acetate was G.R. grade (Lach-Ner, s.r.o., Neratovice, Czech Republic). O-phthalaldehyde reagent (OPA) for FB1 derivatization was prepared via dissolving 40 mg of OPA (Sigma-Aldrich, St. Louis, MO, USA, P 0657, ≥99%)in 1 mL of methanol, diluting it with 5 mL of 0.1 mol/L Na2B4O7 (Zorka, Šabac, Serbia), and adding 50 μL of 2-mercaptoethanol (Serva, Heidelberg, Germany).

2.2. Subcritical Water Treatment

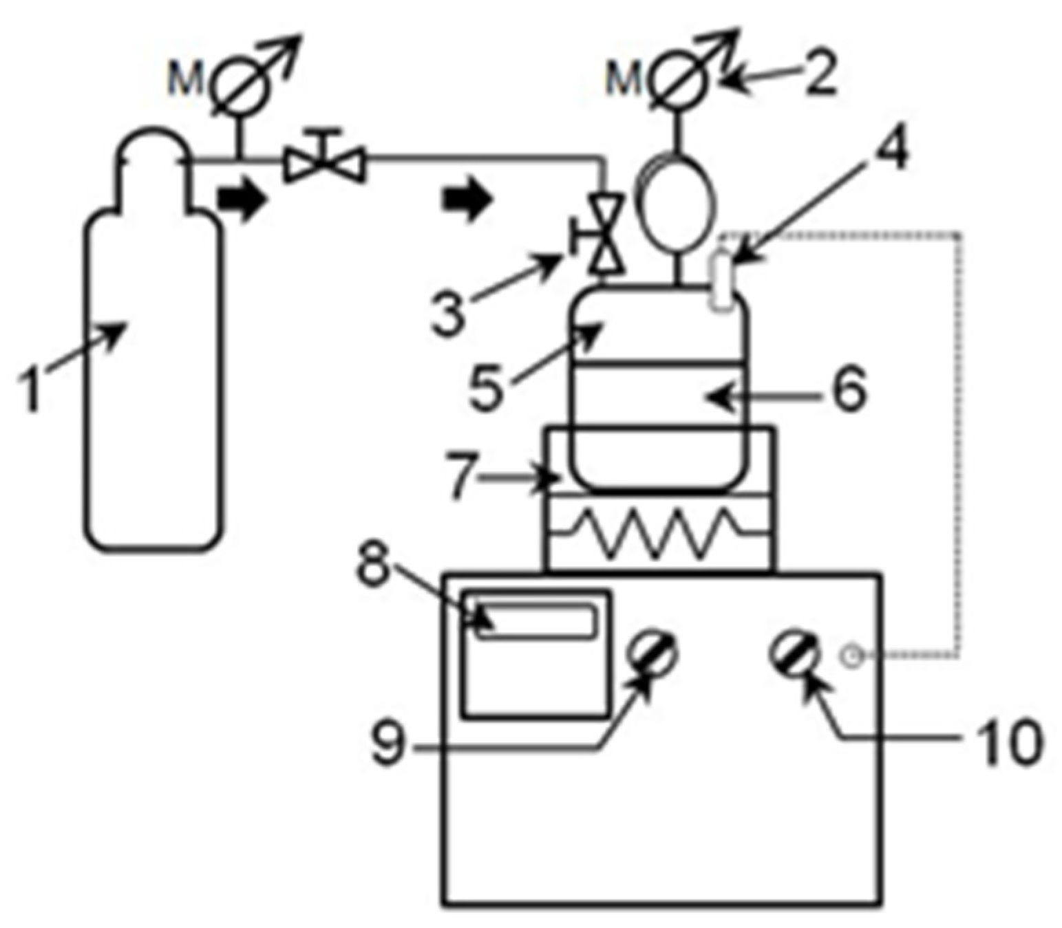
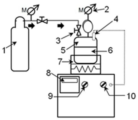
Contaminants degradation was performed using subcritical water treatment. The treatment with model systems of different water contaminants was carried out in a house-made subcritical water reactor (Figure 1). Pressurization gases nitrogen (99.999%) and carbon dioxide (99.995%) were provided by Messer, Germany. A reaction vessel with a total capacity of 1.7 L was heated at a heating rate of approximately 10 °C/min. Agitation during the process was achieved through the movements of a vibrational platform with variable vibrating frequencies between 1 Hz and 5 Hz. In all experiments, the agitation was performed at 3 Hz.
The samples were placed in the reaction vessel. Homogeneous catalysts were previously dissolved in samples to concentrations of 0.001 mol/L, while zeolite was pre-mixed (1 mg/mL) before filling the reaction vessel. Pressurization to 10 bars with either nitrogen or carbon-dioxide was carried out though a gas inlet built into the reaction vessel lid. Pressure was controlled with a built-in manometer. The reaction vessel was then placed on a heating/vibrating platform and after the operational temperature was reached, time was measured. The operating temperature was maintained using a digital temperature controller. After the treatment, the process vessel was immediately cooled in a flow-through water bath at 20 ± 2 °C. Depressurization was achieved through opening the valve and purging the gases through the valve. Obtained aqueous fractions were separated via filtration through a Whatman filter paper, grade 1, and stored in a refrigerator at 4 °C for HPLC analysis.

2.3. HPLC Analysis

An ultrafast liquid chromatograph with diode array and fluorescence detectors (UFLC-DAD/RF, Shimadzu Nexera, Tokyo, Japan), equipped with an Eclipse XDB-C18 (Agilent, Santa Clara, CA, USA) nonpolar column (150 mm × 4.6 mm i.d., particle size 5 μm), was used to monitor the efficiency of the subcritical water degradation of selected herbicides and pharmaceuticals. A mixture of ACN and water acidified with H3PO4 0.1%. was used as the mobile phase. The following conditions were applied for the HPLC analysis of investigated compounds in isocratic mode: (a) TEMB, 60:40 (ACN:H2O, v/v), flow rate 1.0 mL/min, injection volume 20 µL, column temperature 25 °C, absorption maximum with DAD detector at 284 nm; (b) CLO, 60:40 (ACN:H2O, v/v), flow rate 1.0 mL/min, injection volume 20 µL, column temperature 25 °C, absorption maximum with DAD detector at 210 nm; (c) CIP, 20:80 (ACN:H2O, v/v), flow rate 0.8 mL/min, injection volume 10 µL, column temperature 25 °C, absorption maximum with DAD detector at 289 nm; and (d) EE2, 80:20 (ACN:H2O, v/v), flow rate 0.7 mL/min, injection volume 10 µL, column temperature 40 °C, excitation and emission wavelengths of EE2 for the RF detector 220 nm and 310 nm. An Adrona water purification system was used to obtain ultrapure water.
For mycotoxin determination, an HPLC Dionex UltiMate 3000 Series system with a DAD and FLD 3100 (Thermo Scientific, Germering, Germany) detectors was used. The analytical system consisted of the WPS-3000 autogasser, degasser, quaternary pump, and Hypersil Aqua GOLD column (150 × 3 mm, particle size 3 μm, Thermo Scientific, Germering, Germany). Separation was carried out at a temperature of 30 °C. The system was controlled using Chromeleon®7 software (Thermo Scientific). For FB1 determination, samples were derivatized with OPA at a ratio of 1:1 (v/v), and 10 μL was injected into the HPLC system after 1 min. The mobile phase for FB1 determination via FLD, at λex 335 nm and λem 445 nm, was a mixture of MeOH and 0.1 mol/l NaH2PO4 (extra pure, Merck, Darmstadt, Germany) (77:23, v/v), adjusted to pH 3.35 with H3PO4 (p.a. Centrohem, Stara Pazova, Serbia), filtered through a 0.22 μm membrane filter (nylon, LLG, Meckenheim, France), at a flow rate of 0.8 mL/min. Detection of zearalenone was carried out via FLD at λex 275 nm and λem 455 nm, after chromatographic separation with 50% acetonitrile at a flow rate of 1 mL/mL. For DON determination via HPLC, the mobile phase consisted of 5% acetonitrile at a flow rate of 1 mL/min. The detection of DON was performed via DAD at 220 nm. Chromatograms of analyzed samples after subcritical water treatments are presented as detector responses vs. elution time, where peak surface indicates the quantitative pollutant characteristic, and the retention time is a qualitative indicator.

3. Results and Discussion

3.1. Decomposition of Herbicides and Pharmaceuticals in Subcritical Water

The removal of TEMB residues from the environment is mostly carried out using different chemical, biochemical, sometimes physico-chemical (adsorption or extraction) methods, or with photocatalysis. Photocatalysis using different newly synthesized catalysts and irradiation sources often offer satisfactory remediation efficiency. For TEMB removal, Wang et al. [18] synthesized bismuth oxychloride nanosheets and used them in combination with a high-pressure mercury lamp (2500 W, λ = 250–400 nm, light intensity 85,500–99,500 lx), UV lamp (20 W, λ = 10–400 nm, light intensity 115–120 lx), and xenon lamp (20 W, λ = 365–800 nm, light intensity 3600–3700 lx). The catalysts used increased the photolytic degradation efficiency 12.3–36.9 times in distilled water under different light irradiations, due to formation of highly reactive species via the catalyst. No reports were found for the remediation of waters contaminated with TEMB using subcritical water.
Most of the CLO degradation in water occurs microbiologically. Aerobically, CLO is degraded more slowly (half-life 47.3 days) in comparison to anaerobic conditions, in which a half-life of 7.9 days has been reported [19]. CLO degradation in water was tested through applying UV irradiation in combination with a TiO2 catalyst at pH 10.3; HPLC analysis revealed the formation of numerous organic intermediates and ionic products [20]. Even though some organochlorine pesticides, such as dieldrin, mirex, and p,p′-DDD were successfully degraded in subcritical water with the addition of hydroxy-peroxide [21], no reports were found for CLO.
Complete degradation of CIP was achieved using micro-/nanostructured manganese–oxide composites prepared with Pseudomonas bacteria. Full degradation without formation of toxic intermediates was achieved over broad pH (4–6) and temperature (15–45 °C) ranges [22]. This antibiotic was also efficiently removed from water via UV/H2O2 photocatalytic degradation [23]. Samples were irradiated at 254 nm with light intensity of 0.3 W/m2. Ciprofloxacin was best removed at pH 3.2 with the addition of 200 mg/l of H2O2. The intermediary products that formed were analyzed via gas chromatography, revealing the presence of phenolic antioxidants and phthalates.
Stavbar et al. [24] investigated the degradation of amoxicillin and ciprofloxacin in sub- and supercritical water using synthetic hospital water. The authors used a flow-through reactor with heaters and an HPLC pump that provided sufficient pressure (200–300 bars) to maintain water in a liquid state. Water treated at different oxidation temperatures (200–500 °C) for 20 min was tested for total organic carbon (TOC) and chemical oxygen demand (COD), and degradation products were analyzed via LC–MS/MS. Both antibiotics were efficiently removed at high temperatures, producing mostly CO2 and H2O. At the highest tested temperature (500 °C), COD was reduced by 76%, and at the same temperature, TOC was reduced by 63%.
EE2 is a synthetic pharmaceutical analog of natural estrogen 17β-estradiol found in common contraceptives. This pharmaceutical is also used in the treatment of other conditions such as acne vulgaris, breast cancer, gynecological disorders, and to alleviate menopausal symptoms [25]. Recently, increased levels of EE2 have been detected in sewage effluents and, considering that this hormone agonist has about 100-fold higher affinity to estrogen receptors, it is a cause of myriad adverse health effects, such as headaches, nausea, gynecomastia, sexual disfunction, so its monitoring in sewage waters has high relevance.
A group of authors studied the simple photodegradation of EE2 in a sun-like spectrum in a natural river matrix for 72 h [26]. The degradation followed first-order kinetics with a degradation halftime of 22.8 h. The addition of sea salt and an oxidizing agent (ozone) along with a temperature increase significantly accelerated the degradation, reducing the half-life to 1.1 h. Degradation products were detected via HPLC analysis, revealing mostly hydrogenated derivatives with a retained steroidal structure. Reis et al. [27] studied electrochemical degradation in a 5 ppm aqueous model system of 17α-ethinyl estradiol using a boron/carbon anode and stainless-steel cathode, with the addition of salts like Na2SO4 and NaCl. The authors carried out extensive studies, not only identifying degradation products via ultra-high performance liquid chromatography–quadrupole time-of-flight mass spectrometry (UHPLC-QToF-MS), but also conducting in vivo experiments to determine the remaining estrogenic activity. The authors concluded that, despite non-detection of the parent compound, there was still remaining estrogenic activity [27]. Other authors used oxidant activators (peroxidase enzyme replicas–TAML) in combination with H2O2 to degrade 17α-ethinyl estradiol, reducing its estrogenicity in vitro and fish feminization in vivo [28,29]. Robinson et al. [30] studied biochemical degradation of 17α-estradiol in aqueous systems, comparing aerobic and anaerobic conditions. The authors concluded that the contaminant was more persistent under anaerobic conditions than under aerobic conditions. Reports about utilization of superheated water for addressing water contamination by this endocrine disruptor have not been found.
Since there is an obvious lack of available research reports on the use of subcritical water for the removal of organic pollutants, the degradation of selected organic contaminants in subcritical water under relatively moderate conditions was compared in inert (N2) and reactive (CO2) atmospheres and in water boosted with different homogenous and heterogenous catalysts (Table 1, Figure 2). The treatment was carried out at 200 °C for 60 min. The efficiency of certain decomposition reactions in subcritical water increased in the presence of CO2 via formation of carbonic acid that dissociated, liberating H+ and acting, in fact, as an acid catalyst. Another acidic catalyst that was tested was HCl. Homogenous catalysts that acted through potentiating oxidation included K2Cr2O7, KMnO4 and H2O2, whereas zeolite acted through its strong adsorptive potential, accumulating reactants in energy-defective centers.
TEMB was almost completely degraded under all applied conditions, not requiring the use of catalyst. Pressurisation with CO2 (equivalent to acidic conditions) resulted in its total removal, as well as alkaline conditions of NaOH. Increase of oxidation potential via the tested oxidative catalysts (K2Cr2O7, KMnO4, and H2O2) had practically the same effect, indicating that TEMB can be degraded in subcritical water through different pathways, both hydrolysis and oxidation, as well as, presumably, other reaction types, which can be confirmed only after selective HPLC analysis. It can be speculated that hydrolysis has slightly lower degradation potential, since in a pure N2 atmosphere, where predominantly hydrolysis took place, as well as with zeolite as a catalyst in an N2 atmosphere, degradation efficiency of a few percent lower was noticed.
The type of catalyst as well as the gas atmosphere both seemed to have expressed an influence on CLO degradation in subcritical water, since the efficiency varied from 19.6% (K2Cr2O7) to 89.5% (H2O2), which was unexpected since both inorganic compounds are strong oxidizing agents. Apparently, some other chemical reactions were involved in the CLO degradation in subcritical water, requiring more rigorous conditions. Analysis of the intermediates formed might give more insights into CLO degradation pathways.
The predominant degradation pathway of CIP in subcritical water was presumably oxidative decay since even slight addition of oxidants resulted in 100% degradation. A CO2 atmosphere obviously did not favor CIP degradation, since the efficiency was about 11% lower in comparison to the inert nitrogen atmosphere. Carbonic acid formed through pressurisation with carbon dioxide seems to have interfered with breakage of some chemical bonds.
Degradation efficiency of EE2 varied from ~63% (with zeolite) to a satisfying ~98.7% (KMnO4). Other tested oxidants, as well as HCl, yielded decomposition efficiency close to that of KMnO4. Zeolite exhibited the lowest impact on the degradation of 17α-ethinyl estradiol, suggesting that degradation of this organic compound occurs better in homogeneous systems, and suggesting that adsorption is not an effective method. Surprisingly, the efficiency of degradation in a CO2 atmosphere and with HCl varied by about 24%, considering that the major influence of CO2 was the formation of more acidic environment.

3.2. Decomposition of Selected Mycotoxins in Subcritical Water

Decomposition of three most common Fusarium mycotoxins found in feed, grains, and food, namely zearalenone, DON, and FB1, in subcritical water was studied. These mycotoxins are very frequent, compromising the health status of humans and animals. Thus, finding a green, safe, and economical solution for their degradation is of high importance.
Borràs-Vallverdú et al. [31] managed to reduce the concentration of DON in wheat by 75%, exposing it to ammonia vapors at 90 °C, whereas other authors tested the use of saturated ozone solution [32,33]. As in the case of zearalenone, there were no reports in the scientific literature describing the use of subcritical water for decontamination of infested cereals, nor for the decomposition of these dangerous fugal metabolites whatsoever. For the time being, degradation methods for zearalenone mostly include chemical, physical, or biological methods (using microorganisms and enzymes), that can compromise the nutritional value and sensory properties.
Taking into consideration that zearalenone is relatively heat-stable up to 160 °C, a novel non-thermal degradation approach using cold plasma has been proposed [34]. This technique utilizes the plasma state of a gas, a mixture of charged particles, free radicals, gas molecules, and electrons, and has also been shown to be effective in the decomposition of other organic contaminants, such as pesticides. Using the air as a plasma gas, the authors deduced that zearalenone degradation efficiency increased with voltage and time, reaching 98.3% at 50 kV with 120 s treatment. Even though subcritical water has been used for the extraction of some mycotoxins, namely aflatoxin [35], to best of our knowledge, the degradation of mycotoxins via the same technique has not been reported in the literature.
Fumonisins are class of mycotoxins produced by the fungi F. verticillioides, F. proliferatum, and F. fujikuroi. Structurally, they are similar to sphingosine, the major precursor of sphingolipids, and disrupt the metabolism through competitive inhibition of sphinganine and sphingosine N-acyltransferase [36]. Fumonisins cause neurological diseases (including leucoencephalomalacia) in horses and pulmonary edema in swine and have been associated with increased esophageal cancer in humans [37]. The most widespread and most closely associated with toxic and carcinogenic action is a fumonisin belonging to the B series of these compounds, FB1. As in the case of previously addressed mycotoxins, in practice, funomisines too are mostly degraded in contaminated feed by bacterial consortiums or enzymes; thus, biochemical methods are mostly relied on for their removal [38]. Xing et al. tested the effectiveness of cinnamon oil in fumonisine model systems and calculated 94% degradation efficiency for FB1 after exposure to 280 μg/mL of cinnamon oil at 30 °C for 120 h [39]. Alternatively, UV-induced photolysis or photocatalytic degradation has been reported [40], but there have been no reports on the use of subcritical water.
In this investigation, the decomposition of three selected mycotoxins in subcritical water was tested at two different temperatures, 200 °C and 230 °C, to define the influence of the temperature on the degradation efficiency. In all cases, the reaction vessel was pressurized with N2 to 10 bars, allowing observation of the effects of water temperature only, rather than chemical reactivity that can be potentiated in some cases via pressurizing the system with CO2 or air/oxygen [41,42]. Temperature is considered to be a key parameter of sub- and supercritical water reactivity, dramatically potentiating decomposition reactions at higher temperatures [4]. Higher temperatures, however, impose concerns linked with the chemical resistance of the reaction system and pressure increase, thus requiring more challenging process control. For this reason, in this work, not very high temperatures of superheated water were tested at different times. The resulting solutions were subsequently screened via HPLC analysis (Table 2), allowing calculation of the degradation efficiency.
At 200 °C, the degradation of DON and FB1 was complete, even at shorter treatment times (60 min) (Figure 3 and Figure 4), while 90% of zearalenone was degraded within the same treatment time (Figure 5). Further improvement of the efficiency of zearalenone degradation was assessed through varying two parameters, i.e., temperature and time. Moderate prolongation of the treatment time to 100 min already yielded zearalenone degradation in full, as did the temperature increase for 30 °C, maintaining shorter treatment times of 60 min.
Giving the lack of literature data on degradation of these three common mycotoxins in superheated water, it can be assumed that satisfactory degradation efficiency could have been achieved even at lower temperatures, which would represent a very favorable option with respect to equipment requirements and energy saving. This was the first reported investigation of this kind and thus represents a valuable input towards further optimization of the remediation processes for mycotoxin contamination of different commodities and environmental samples. Other options that should be taken into account in further investigation include the use of even lower temperatures in combination with different catalysts or different reactive gas atmospheres for increased reactivity. This report of the preliminary screening of mycotoxins’ degradation in subcritical water provides a guideline for further research, especially in the development of large-scale remediation processes, taking into consideration the safety of pure water, its low cost, and the possibility of building on-site flow-through systems.

4. Conclusions

This work reports for the first time the degradation of TEMB, CLO, CIP, EE2, zearalenone, DON, and FB1, belonging to different chemical classes, in subcritical water under moderate conditions. Almost complete degradation of the tested organic pollutants, including different herbicides, pharmaceuticals, and mycotoxins, was achieved through careful optimization of the treatment temperature and time, pressurization gas, and catalyst selection. TEMB was fully degraded even without catalyst addition in an inert N2 atmosphere at a treatment temperature of 200 °C. Under the investigated conditions, CLO was degraded least efficiently, nevertheless reaching a satisfying 89.5% with H2O2 addition. Further improvement of CLO degradation in subcritical water can be achieved with increased temperature. For CIP, the predominant degradation pathway in subcritical water was presumably an oxidative decay, as all tested oxidant catalysts resulted in 100% degradation. The CO2 atmosphere, obviously, did not favor CIP degradation, since the efficiency was about 11% lower in comparison to the inert N2 atmosphere. EE2 was degraded to the extent of ~98.7% at 200 °C with addition of 0.001 mol/l of KMnO4. Full degradation of all tested mycotoxins, namely zearalenone, DON, and FB1, was achieved at a temperature of 200 °C. Zearalenone, however, required prolongation of the process for 40 min in comparison to the other two mycotoxins, or, alternatively, a temperature increase of 30 °C, maintaining an operational temperature of 200 °C. Taking everything into account, this proposed green and economical technology is suitable for remediation of different food and feed commodities, as well as environmental samples, considering the safety of the process, its low price, and the possibility of designing continuous reactors for on-site remediation. However, further investigations are required, in the first place to define the formed intermediates via chromatographic analyses, as well as to confirm their safety.

Author Contributions

J.Š.-G.: conceptualization, methodology, writing—original draft; T.B.-B.: investigation; S.J.: Investigation, data curation, formal analysis; V.D.: investigation, data curation, formal analysis; N.F.: data curation, formal analysis; S.B.: investigation, data curation, formal analysis; D.J.: investigation; D.Š.M.: methodology, writing—review and editing, resources. All authors have read and agreed to the published version of the manuscript.

Funding

This work is funded by the Science Fund of the Republic of Serbia (In situ pollutants removal from waters by sustainable green nanotechnologies—CleanNanoCatalyze, Grant No. 7747845).

Data Availability Statement

The data presented in this study are available on request from the corresponding author.

Acknowledgments

The authors are grateful to the Ministry of Education, Science and Technological Development of the Republic of Serbia (Grants Number: 451-03-68/2020-14/200134; 451-03-66/2024-03/200125 and 451-03-65/2024-03/200125).

Conflicts of Interest

The authors declare that they have no known competing financial interests or personal relationships that could have appeared to influence the work presented in this article.

References

  1. Peters, R.W. Chelant extraction of heavy metals from contaminated soils. J. Hazard. Mater. 1999, 66, 151–210. [Google Scholar] [CrossRef] [PubMed]
  2. Soares, A.A.; Albergaria, J.T.; Fernandes Domingues, V.; da Conceição, M.; Alvim-Ferraz, M.; Delerue-Matos, C. Remediation of soils combining soil vapor extraction and bioremediation: Benzene. Chemosphere 2010, 80, 823–828. [Google Scholar] [CrossRef]
  3. Švarc-Gajić, J. Remediation of environmental contamination by subcritical and supercritical water. In Environmental Remediation for Agri-Food Industry Using Nanotechnology and Sustainable Strategies; Putnik, P., Šojić Merkulov, D., Eds.; Elsevier: Amsterdam, The Netherlands, 2024; ISBN 9780443132988. [Google Scholar]
  4. Švarc-Gajić, J. Sampling and Sample Preparation in Analytical Chemistry; Nova Science Publishers: New York, NY, USA, 2011. [Google Scholar]
  5. Islam, M.N.; Jo, Y.-T.; Park, J.-H. Remediation of PAHs contaminated soil by extraction using subcritical water. J. Ind. Eng. Chem. 2012, 18, 1689–1693. [Google Scholar] [CrossRef]
  6. Chang, M.S.; Shen, J.Y.; Yang, S.-H.; Wu, G.J. Subcritical water extraction for the remediation of phthalate ester-contaminated soil. J. Hazard. Mater. 2011, 192, 1203–1209. [Google Scholar] [CrossRef]
  7. Nazrul Islam, M.; Young-Tae, J.; Sun-Kook, J.; Park, J.H. Evaluation of subcritical water Extraction process for remediation of pesticide-contaminated soil. Water Air Soil Pollut. 2013, 224, 1652. [Google Scholar] [CrossRef]
  8. Hashimoto, S.; Watanabe, K.; Nose, K.; Morita, M. Remediation of soil contaminated with dioxins by subcritical water extraction. Chemosphere 2004, 54, 89–96. [Google Scholar] [CrossRef]
  9. Scheitlin, C.G.; Dasu, K.; Rosansky, S.; Espina Dejarme, L.; Siriwardena, D.; Thorn, J.; Mullins, L.; Haggerty, I.; Shqau, K.; Stowe, J. Application of supercritical water oxidation to effectively destroy per- and polyfluoroalkyl substances in aqueous matrices. ACS EST Water 2023, 3, 2053–2062. [Google Scholar] [CrossRef]
  10. Tavlarides, L.L.; Zhou, W.; Anitescu, G. Supercritical fluid technology for remediation of pcb/pah-contaminated soils/sediments. In Proceedings of the 2000 Conference on Hazardous Waste Research, Denver, CO, USA, 23–25 May 2000. [Google Scholar]
  11. Albahnasawi, A. Supercritical water oxidation: A breakthrough approach for remediation TNT-contaminated pink water. Energy Sources Part A Recovery Util. Environ. Eff. 2023, 45, 9283–9296. [Google Scholar] [CrossRef]
  12. Dong, X.; Chen, Z.; Chu, Y.; Tong, Z.; Gao, T.; Duan, T.; Wang, M. Degradation, adsorption, and bioaccumulation of novel triketone HPPD herbicide tembotrione. Environ. Sci. Pollut. Res. Int. 2023, 30, 72389–72397. [Google Scholar] [CrossRef]
  13. Rani, N.; Duhan, A.; Tomar, D. Ultimate fate of herbicide tembotrione and its metabolite TCMBA in soil. Ecotoxicol. Environ. Saf. 2020, 203, 111023. [Google Scholar] [CrossRef]
  14. Van Scoy, A.R.; Tjeerdema, R.S. Environmental fate and toxicology of clomazone. Rev. Environ. Contam. Toxicol. 2014, 229, 35–49. [Google Scholar] [CrossRef] [PubMed]
  15. Zhang, G.L.; Feng, J.Y.L.; Song, L.; Zhou, X.S. Zearalenone: A mycotoxin with different toxic effect in domestic and laboratory animals’ granulosa cells. Front. Genet. 2018, 9, 667. [Google Scholar] [CrossRef] [PubMed]
  16. Chu, F.S. Mycotoxins, Toxicology. In Encyclopedia of Food Sciences and Nutrition, 2nd ed.; Caballero, B., Ed.; Academic Press: Cambridge, MA, USA, 2023; pp. 4096–4108. ISBN 9780122270550. [Google Scholar] [CrossRef]
  17. Wang, Y.; Wang, G.; Dai, Y.; Wang, Y.; Lee, Y.W.; Jianhong Xu, I.S. Biodegradation of deoxynivalenol by a novel microbial consortium. Front. Microbiol. 2020, 10, 2964. [Google Scholar] [CrossRef] [PubMed]
  18. Wang, X.; Wen, S.; Shi, T.; Li, W.X.; Pei, L.; Hua, R. Photocatalysis of the triketone herbicide tembotrione in water with bismuth oxychloride nanoplates: Reactive species, kinetics and pathways. J. Environ. Chem. Eng. 2022, 10, 108455. [Google Scholar] [CrossRef]
  19. Tomco, P.L.; Holstege, D.M.; Zou, W.; Tjeerdema, R.S. Microbial degradation of clomazone under simulated California rice field conditions. J. Agric. Food Chem. 2010, 58, 3674–3680. [Google Scholar] [CrossRef] [PubMed]
  20. Abramović, B.F.; Despotović, V.N.; Šojić, D.V.; Orčić, D.Z.; Csanádi, J.J.; Četojević-Simin, D.D. Photocatalytic degradation of the herbicide clomazone in natural water using TiO2: Kinetics, mechanism, and toxicity of degradation products. Chemosphere 2013, 93, 166–171. [Google Scholar] [CrossRef] [PubMed]
  21. Jones, A.D.; Morehead, A.T.; Yang, Y. Degradation and extraction of organochlorine pollutants from environmental solids under subcritical water conditions. Molecules 2023, 28, 5445. [Google Scholar] [CrossRef]
  22. Li, L.; Liu, J.; Zeng, J.; Li, J.; Liu, Y.; Sun, X.; Xu, L.; Li, L. Complete degradation and detoxification of ciprofloxacin by a micro-/nanostructured biogenic Mn oxide composite from a highly active Mn2+ oxidizing Pseudomonas strain. Nanomaterials 2021, 11, 1660. [Google Scholar] [CrossRef] [PubMed]
  23. Borba, F.H.; Schmitz, A.; Pellenz, L.; Bueno, F.; Kasper, N.; Wenzel, B.M.; Baroni, S.; Dall’Oglio, I.C.; Módenes, A.N. Genotoxicity and by-products assessment in degradation and mineralization of ciprofloxacin by UV/H2O2 process. J. Environ. Chem. Eng. 2018, 6, 6979–6988. [Google Scholar] [CrossRef]
  24. Stavbar, S.; Knez Hrnčič, M.; Premzl, K.; Kolar, M.; Šostar Turk, S. Sub- and super-critical water oxidation of wastewater containing amoxicillin and ciprofloxacin. J. Supercrit. Fluids 2017, 128, 73–78. [Google Scholar] [CrossRef]
  25. Edwards, D.R.; Heid, M.R.; Ahmed, A. 17β-Estradiol and 17α-ethinyl estradiol exhibit immunologic and epigenetic regulatory effects in NZB/WF1 female mice. Endocrinology 2019, 160, 101–118. [Google Scholar] [CrossRef]
  26. Nejedly, T.; Klimes, J. A model of natural degradation of 17-α-ethinylestradiol in surface water and identification of degradation products by GC-MS. Environ. Sci. Pollut. Res. 2017, 24, 23196–23206. [Google Scholar] [CrossRef] [PubMed]
  27. Reis, R.; Dhawle, R.; Du Pasquier, D.; Tindall, A.J.; Frontistis, Z.; Mantzavinos, D.; de Witte, P.; Cabooter, D. Electrochemical degradation of 17α-ethinylestradiol: Transformation products, degradation pathways and in vivo assessment of estrogenic activity. Environ. Int. 2023, 176, 107992. [Google Scholar] [CrossRef] [PubMed]
  28. Chen, J.L.; Ravindran, S.; Swift, S.; Wright, L.J.; Singhal, N. Catalytic oxidative degradation of 17α-ethinylestradiol by FeIII-TAML/H2O2: Estrogenicities of the products of partial, and extensive oxidation. Water Res. 2012, 46, 6309–6318. [Google Scholar] [CrossRef]
  29. Mills, M.; Arias-Salazar, K.; Baynes, A.; Shen, L.Q.; Churchley, J.; Beresford, N.; Gayathri, C.; Gil, R.R.; Kanda, R.; Jobling, S.; et al. Removal of ecotoxicity of 17α-ethinylestradiol using TAML/peroxide water treatment. Sci. Rep. 2015, 5, 10511. [Google Scholar] [CrossRef]
  30. Robinson, J.A.; Ma, Q.; Staveley, J.P.; Smolenski, J.W.J.; Ericson, J. Degradation and transformation of 17α-estradiol in water-sediment systems under controlled aerobic and anaerobic conditions. Environ. Toxicol. Chem. 2017, 36, 621–629. [Google Scholar] [CrossRef] [PubMed]
  31. Borràs-Vallverdú, B.; Ramos, A.J.; Vicente Sanchis, S.M.; Rodríguez-Bencomo, J.J. Deoxynivalenol degradation in wheat kernels by exposition to ammonia vapours: A tentative strategy for detoxification. Food Control 2020, 118, 107444. [Google Scholar] [CrossRef]
  32. Chao, S.; Jia, J.; Wub, S.; Sun, X. Saturated aqueous ozone degradation of deoxynivalenol and its application in contaminated grains. Food Control 2016, 69, 185–190. [Google Scholar] [CrossRef]
  33. Krstović, S.; Krulj, J.; Jakšić, S.; Bočarov-Stančić, A.; Jajić, I. Ozone as decontaminating agent for ground corn containing deoxynivalenol, zearalenone, and ochratoxin, A. Cereal Chem. 2021, 98, 135–143. [Google Scholar] [CrossRef]
  34. Zheng, Z.; Huang, Y.; Liu, L.; Chen, L.Y.; Wang, Y.; Li, C. Zearalenone degradation by dielectric barrier discharge cold plasma: The kinetics and mechanism. Foods 2022, 11, 1494. [Google Scholar] [CrossRef]
  35. Gbashi, S.; Madala, N.E.; Adebo, O.A.; Piater, L.; Phoku, J.Z.; Njobeh, P.B. Subcritical water extraction and its prospects for aflatoxins extraction in biological materials. In Aflatoxin-Control, Analysis, Detection and Health Risks; Bola Abdulra’uf, L., Ed.; IntechOpen Limited: London, UK, 2017. [Google Scholar] [CrossRef][Green Version]
  36. Chen, J.; Wei, Z.; Wang, Y.; Long, M.; Wu, W.; Kuca, K. Fumonisin B1: Mechanisms of toxicity and biological detoxification progress in animals. Food Chem. Toxicol. 2021, 149, 111977. [Google Scholar] [CrossRef] [PubMed]
  37. Steyn, P.S. Mycotoxins in cereals. In ICC Handbook of 21st Century Cereal Science and Technology; Shewry, P.R., Koksel, H., Taylor, J.R.N., Eds.; Elsevier: Amsterdam, The Netherlands, 2023; pp. 111–112. ISBN 978-0-323-95295-8. [Google Scholar] [CrossRef]
  38. Zhao, Z.; Zhang, Y.; Gong, A.; Liu, N.; Chen, S.; Zhao, X.; Li, X.; Chen, L.; Zhou, C.; Wang, J. Biodegradation of mycotoxin fumonisin B1 by a novel bacterial consortium SAAS79. Appl. Microbiol. Biotechnol. 2019, 103, 7129–7140. [Google Scholar] [CrossRef] [PubMed]
  39. Xing, F.; Hua, H.; Nimal Selvaraj, J.; Guiuan, Y.; Zhao, Y.; Zhou, L.; Liu, Y. Degradation of fumonisin B1 by cinnamon essential oil. Food Control 2014, 38, 37–40. [Google Scholar] [CrossRef]
  40. Jevtić, I.; Jakšić, S.; Četojević-Simin, D.; Uzelac, M.; Abramović, B. UV-induction of photolytic and photocatalytic degradation of fumonisins in water: Reaction kinetics and toxicity. Environ. Sci. Pollut. Res. 2021, 28, 53917–53925. [Google Scholar] [CrossRef]
  41. Švarc-Gajić, J.; Rodrigues, F.; Moreira, M.; Delerue-Matos, C.; Morais, S.; Doresh, O.; Silva, A.M.; Bassani, A.; Dzedik, V.; Spigno, G. Chemical composition and bioactivity of oilseed cake extracts obtained by subcritical and modified subcritical water. Bioresour. Bioprocess. 2022, 9, 114. [Google Scholar] [CrossRef]
  42. Švarc-Gajić, J.; Brezo-Borjan, T.; Gosselink, R.J.A.; Slaghek, T.M.; Šojić-Merkulov, D.; Ivetić, T.; Bognár, S.; Stojanović, Z. Optimization and potentials of Kraft lignin hydrolysates obtained by subcritical water at moderate temperatures. Processes 2022, 10, 2049. [Google Scholar] [CrossRef]
Figure 1. Schematic diagram of subcritical water reactor: (1) gas cylinder; (2) manometer; (3) input gas valve; (4) thermocouple for temperature measurement; (5) coverlid of the reactor; (6) reaction vessel; (7) vibrating platform; (8) digital temperature controller; (9) main switch; (10) switch for the vibrating platform.
Figure 1. Schematic diagram of subcritical water reactor: (1) gas cylinder; (2) manometer; (3) input gas valve; (4) thermocouple for temperature measurement; (5) coverlid of the reactor; (6) reaction vessel; (7) vibrating platform; (8) digital temperature controller; (9) main switch; (10) switch for the vibrating platform.
Processes 12 01293 g001
Figure 2. Chromatograms portraying the removal efficiency of pharmaceuticals: (a) CIP, (b) EE2, and pesticide: (c) TEMB after 60 min of subcritical water treatment using different catalysts and atmospheres, compared with selected aqueous solutions of pollutant standards (0.05 mmol/L).
Figure 2. Chromatograms portraying the removal efficiency of pharmaceuticals: (a) CIP, (b) EE2, and pesticide: (c) TEMB after 60 min of subcritical water treatment using different catalysts and atmospheres, compared with selected aqueous solutions of pollutant standards (0.05 mmol/L).
Processes 12 01293 g002
Figure 3. Chromatogram portraying the removal efficiency of mycotoxin DON after 60 min of subcritical water treatment at 200 °C compared with selected aqueous solutions of pollutant standard (1.687 μmol/L).
Figure 3. Chromatogram portraying the removal efficiency of mycotoxin DON after 60 min of subcritical water treatment at 200 °C compared with selected aqueous solutions of pollutant standard (1.687 μmol/L).
Processes 12 01293 g003
Figure 4. Chromatograms portraying the removal efficiency of mycotoxin FB1 after 60 min of subcritical water treatment at 200 °C compared with selected aqueous solutions of pollutant standard (1.390 μmol/L).
Figure 4. Chromatograms portraying the removal efficiency of mycotoxin FB1 after 60 min of subcritical water treatment at 200 °C compared with selected aqueous solutions of pollutant standard (1.390 μmol/L).
Processes 12 01293 g004
Figure 5. Original chromatogram of mycotoxin zearalenone treatment in subcritical water at 200 °C, 60 min.
Figure 5. Original chromatogram of mycotoxin zearalenone treatment in subcritical water at 200 °C, 60 min.
Processes 12 01293 g005
Table 1. Degradation efficiency of selected organic pollutants in subcritical water using different catalysts.
Table 1. Degradation efficiency of selected organic pollutants in subcritical water using different catalysts.
Degradation Efficiency (%)
ConditionsTEMBCLOCIPEE2
N296.54 ± 0.2 *52.58 ± 0.193.04 ± 0.391.28 ± 0.3
CO2100.00 ± 0.261.17 ± 0.181.98 ± 0.370.96 ± 0.2
K2Cr2O799.67 ± 0.119.62 ± 0.7100.00 ± 0.197.74 ± 0.3
KMnO499.68 ± 0.235.42 ± 0.6100.00 ± 0.198.65 ± 0.2
H2O2100.00 ± 0.189.51 ± 0.4100.00 ± 0.193.49 ± 0.3
HCl98.59 ± 0.249.51 ± 0.597.59 ± 0.194.89 ± 0.3
NaOH100.00 ± 0.151.92 ± 0.594.53 ± 0.387.18 ± 0.2
Zeolite98.50 ± 0.238.95 ± 0.698.96 ± 0.262.89 ± 0.3
* mean value of three treatments ± 2SD; temperature 200 °C; time 1 h; gas pressure 10 bars; catalyst concentration 0.001 mol/L for homogenous catalysts; 1 mg/mL for zeolite.
Table 2. Degradation efficiency of mycotoxins in subcritical water after 60 min of treatment.
Table 2. Degradation efficiency of mycotoxins in subcritical water after 60 min of treatment.
Degradation Efficiency (%)
Temperature (°C)Time (min)ZearalenoneDONFB1
200 °C6090 ± 0.5 *100 ± 0.1100 ± 0.2
200 °C100100 ± 0.2n.a. **n.a.
230 °C60100 ± 0.2n.a.n.a.
* mean value of three treatments ± 2SD; ** not applicable.
Disclaimer/Publisher’s Note: The statements, opinions and data contained in all publications are solely those of the individual author(s) and contributor(s) and not of MDPI and/or the editor(s). MDPI and/or the editor(s) disclaim responsibility for any injury to people or property resulting from any ideas, methods, instructions or products referred to in the content.

Share and Cite

MDPI and ACS Style

Švarc-Gajić, J.; Brezo-Borjan, T.; Jakšić, S.; Despotović, V.; Finčur, N.; Bognár, S.; Jovanović, D.; Šojić Merkulov, D. Decomposition of Organic Pollutants in Subcritical Water under Moderate Conditions. Processes 2024, 12, 1293. https://doi.org/10.3390/pr12071293

AMA Style

Švarc-Gajić J, Brezo-Borjan T, Jakšić S, Despotović V, Finčur N, Bognár S, Jovanović D, Šojić Merkulov D. Decomposition of Organic Pollutants in Subcritical Water under Moderate Conditions. Processes. 2024; 12(7):1293. https://doi.org/10.3390/pr12071293

Chicago/Turabian Style

Švarc-Gajić, Jaroslava, Tanja Brezo-Borjan, Sandra Jakšić, Vesna Despotović, Nina Finčur, Szabolcs Bognár, Dušica Jovanović, and Daniela Šojić Merkulov. 2024. "Decomposition of Organic Pollutants in Subcritical Water under Moderate Conditions" Processes 12, no. 7: 1293. https://doi.org/10.3390/pr12071293

APA Style

Švarc-Gajić, J., Brezo-Borjan, T., Jakšić, S., Despotović, V., Finčur, N., Bognár, S., Jovanović, D., & Šojić Merkulov, D. (2024). Decomposition of Organic Pollutants in Subcritical Water under Moderate Conditions. Processes, 12(7), 1293. https://doi.org/10.3390/pr12071293

Note that from the first issue of 2016, this journal uses article numbers instead of page numbers. See further details here.

Article Metrics

Back to TopTop