Optimum Planning of Carbon Capture and Storage Network Using Goal Programming
Abstract
1. Introduction
- Each CO2 source (i = 1, 2, 3…m) is characterized by a fixed CO2 flowrate Ri, which represents the amount of CO2 that can be captured from the emission source. The availability time is defined for each source; it indicates when the industry will start its first CO2 capture operation, taking into account that not all sources can start their capture operation at the same time. Furthermore, the operational lifetime of each source is also defined. Capture is expected to start at any point in the source’s lifetime, and the CO2 stream flowrate remains constant until the plant is shut down.
- Each CO2 sink (j = 1, 2, 3…n) has a maximum capacity for storing CO2 (Kj), also known as the maximum rate at which CO2 can be injected into each sink. These limits are determined by the geological characteristics of the storage site. The earliest time at which each sink becomes available is also specified. Using this information, it is possible to determine when the sink will reach its maximum capacity. The time needed for the sink storage capacity to be filled, assuming that CO2 is continuously injected at the maximum rate and is immediately available, is known as the sink capacity fulfillment time, and is calculated based on injection. Usually, a sink will remain in operation until the end of the planning horizon, but this depends on actual CO2 injection rates, which may be lower than the maximum injection. In addition, the sink may stop operating before it reaches its capacity fulfillment time if it is not fully used for storage.
2. Methodology
2.1. Superstructure Mathematical Model
2.2. Calculation of Total Cost of Carbon Capture and Storage (CCS) System
2.2.1. Carbon Capture and Compression Costs
2.2.2. Piping Transportation Costs
Calculating the Annual Capital Cost (ACC) of Piping
Calculating the Annual Operating Cost (AOC) of Piping
Calculations for Penalty Fee Costs
2.2.3. Carbon Injection Costs
2.3. Goal Programming Technique
3. Case Study
4. Results and Discussion
5. Conclusions
Author Contributions
Funding
Data Availability Statement
Conflicts of Interest
Nomenclatures
| The annual capital cost of piping | |
| The annual operating cost of piping | |
| The total penalty cost | |
| b | The total number of goals |
| A binary variable indicates the existence of co2 exchange between the source and the sink | |
| CCS | Carbon capture and storage |
| CO2 | Carbon dioxide |
| The depth of the well | |
| The ending time of source i (hr.) | |
| The starting time of source i (hr.) | |
| The starting time of the exchanged co2 load from source i to sink j (hr.) | |
| The end time of sink j | |
| The starting time of sink j (hr.) | |
| The minimum viable duration required for start connectivity between source i and sink j | |
| The total feed flowrate of CO2 (mol/s) | |
| The aspiration level of the wth goal | |
| Annual investment costs for carbon capture | |
| Annual investment cost of CO2 injection | |
| IC | Injection cost |
| Investment cost of CO2 injection. | |
| The maximum injectivity of CO2 allowable for sink j (Mton) | |
| The maximum injection capacity of a well | |
| The number of wells needed for co2 injection | |
| The annual operating cost for carbon capture | |
| The annual operating and maintenance cost for carbon injection | |
| The total annual transportation cost | |
| PSA | Pressure swing adsorption |
| The amount of CO2 that can be captured from the emission source (Mton) | |
| The interest rate per year | |
| The total annual carbon capture cost | |
| VSA | Vacuum swing adsorption |
| The feed CO2 composition | |
| The exchange of CO2 load from the source to the sink | |
| The number of operating years | |
| A linear function of the wth goal |
References
- Handogo, R. Carbon capture and storage system using pinch design method. MATEC Web Conf. 2018, 156, 03005. [Google Scholar] [CrossRef][Green Version]
- Rahimpour, M.R.; Makarem, M.A.; Meshksar, M. (Eds.) Advances and Technology Development in Greenhouse Gases: Emission, Capture and Conversion: Methane, Nitrox Oxide, and Ozone Conversion and Utilization; Elsevier: Amsterdam, The Netherlands, 2024. [Google Scholar]
- Munsif, R.; Zubair, M.; Aziz, A.; Zafar, M.N. Industrial Air Emission Pollution: Potential Sources and Sustainable Mitigation. In Environmental Emissions; IntechOpen: London, UK, 2021. [Google Scholar]
- Mualim, A.; Juwari; Altway, A.; Renanto. Systematic Framework for CO2 Transport Design of CCS System in the Archipelagic State. Process Integr. Optim. Sustain. 2023, 7, 269–292. [Google Scholar] [CrossRef]
- Wang, Q. (Ed.) Post-Combustion Carbon Dioxide Capture Materials; Royal Society of Chemistry: Cambridge, UK, 2018; Volume 2. [Google Scholar]
- Gaurina-Međimurec, N.; Mavar, K.N. Depleted Hydrocarbon Reservoirs and CO2 Injection Wells—CO2 Leakage Assessment. Rud.-Geološko-Naft. Zb. 2017, 32, 15–27. [Google Scholar] [CrossRef]
- Liu, E.; Lu, X.; Wang, D. A systematic review of carbon capture, utilization and storage: Status, progress and challenges. Energies 2023, 16, 2865. [Google Scholar] [CrossRef]
- Zhang, S.; Liu, L.; Zhang, L.; Zhuang, Y.; Du, J. An optimization model for carbon capture utilization and storage supply chain: A case study in Northeastern China. Appl. Energy 2018, 231, 194–206. [Google Scholar] [CrossRef]
- Klemeš, J.J.; Varbanov, P.S.; Kravanja, Z. Recent developments in process integration. Chem. Eng. Res. Des. 2013, 91, 2037–2053. [Google Scholar] [CrossRef]
- Hohmann Jr, E.C. Optimum Networks for Heat Exchange; University of Southern California: Los Angeles, CA, USA, 1971. [Google Scholar]
- Linnhoff, B.; Flower, J.R. Synthesis of heat exchanger networks: I. Systematic generation of energy optimal networks. AIChE J. 1978, 24, 633–642. [Google Scholar] [CrossRef]
- Tan, R.R.; Foo, D.C. Pinch analysis approach to carbon-constrained energy sector planning. Energy 2007, 32, 1422–1429. [Google Scholar] [CrossRef]
- Tan, R.R.; Aviso, K.B.; Bandyopadhyay, S. Pinch-based planning of terrestrial carbon management networks. Clean. Eng. Technol. 2021, 4, 100141. [Google Scholar] [CrossRef]
- Diamante, J.A.R.; Tan, R.R.; Foo, D.C.; Ng, D.K.; Aviso, K.B.; Bandyopadhyay, S. A graphical approach for pinch-based source–sink matching and sensitivity analysis in carbon capture and storage systems. Ind. Eng. Chem. Res. 2013, 52, 7211–7222. [Google Scholar] [CrossRef]
- Ooi, R.E.; Foo, D.C.; Tan, R.R. Targeting for carbon sequestration retrofit planning in the power generation sector for multi-period problems. Appl. Energy 2014, 113, 477–487. [Google Scholar] [CrossRef]
- Diamante, J.A.R.; Tan, R.R.; Foo, D.C.; Ng, D.K.; Aviso, K.B.; Bandyopadhyay, S. Unified pinch approach for targeting of carbon capture and storage (CCS) systems with multiple time periods and regions. J. Clean. Prod. 2014, 71, 67–74. [Google Scholar] [CrossRef]
- Putra, A.A.; Juwari; Handogo, R. Multi-region carbon capture and storage network in Indonesia using pinch design method. Process Integr. Optim. Sustain. 2018, 2, 321–341. [Google Scholar] [CrossRef]
- Foo, D.C.; Tan, R.R. A review on process integration techniques for carbon emissions and environmental footprint problems. Process Saf. Environ. Prot. 2016, 103, 291–307. [Google Scholar] [CrossRef]
- Mualim, A.; Huda, H.; Altway, A.; Sutikno, J.P.; Handogo, R. Evaluation of multiple time carbon capture and storage network with capital-carbon trade-off. J. Clean. Prod. 2021, 291, 125710. [Google Scholar] [CrossRef]
- Mualim, A.; Sutikno, J.P.; Altway, A.; Handogo, R. Pinch based approach graphical targeting for multi-period of carbon capture storage and utilization. In Conference on Broad Exposure to Science and Technology 2021 (BEST 2021); Atlantis Press: Amsterdam, The Netherlands, 2022; pp. 8–15. [Google Scholar]
- Handogo, R.; Altway, A. Evaluation of CCS networks based on pinch design method in the central part of Indonesia. In IOP Conference Series: Materials Science and Engineering; IOP Publishing: Bristol, UK, 2020; Volume 742, p. 012012. [Google Scholar]
- Tan, R.R. A general source-sink model with inoperability constraints for robust energy sector planning. Appl. Energy 2011, 88, 3759–3764. [Google Scholar] [CrossRef]
- Lee, S.C.; Ng, D.K.S.; Foo, D.C.Y.; Tan, R.R. Extended pinch targeting techniques for carbon-constrained energy sector planning. Appl. Energy 2009, 86, 60–67. [Google Scholar] [CrossRef]
- Tan, R.R.; Aviso, K.B.; Bandyopadhyay, S.; Ng, D.K. Continuous-time optimization model for source–sink matching in carbon capture and storage systems. Ind. Eng. Chem. Res. 2012, 51, 10015–10020. [Google Scholar] [CrossRef]
- Tan, R.R.; Aviso, K.B.; Bandyopadhyay, S.; Ng, D.K. Optimal source–sink matching in carbon capture and storage systems with time, injection rate, and capacity constraints. Environ. Prog. Sustain. Energy 2013, 32, 411–416. [Google Scholar] [CrossRef]
- Lee, J.Y.; Tan, R.R.; Chen, C.L. A unified model for the deployment of carbon capture and storage. Appl. Energy 2014, 121, 140–148. [Google Scholar] [CrossRef]
- Licindo, D.; Paramudita, A.C.; Handogo, R.; Sutikno, J.P. Optimization of Network Carbon Capture and Storage System (CCS) Using Mathematical Approach. Mod. Appl. Sci. 2015, 9, 161. [Google Scholar] [CrossRef]
- Tapia, J.F.D.; Lee, J.Y.; Ooi, R.E.; Foo, D.C.; Tan, R.R. A review of optimization and decision-making models for the planning of CO2 capture, utilization and storage (CCUS) systems. Sustain. Prod. Consum. 2018, 13, 1–15. [Google Scholar] [CrossRef]
- Dwiputro, M.I.; Nawasanjani, A.; Anugraha, R.P. Carbon capture and storage (CCS) network planning based on cost analysis using superstructure method in Indonesian central region. In IOP Conference Series: Materials Science and Engineering; IOP Publishing: Bristol, UK, 2021; Volume 1053, p. 012074. [Google Scholar]
- Simon, S.; Assem, D.; Durusut, E.; Garcia, M. Large-Scale CCS Constructability and Operational Challenges Assessment: A Decision Tool for New Users. In Proceedings of the 15th Greenhouse Gas Control Technologies Conference, Abu Dhabi, United Arab Emirates, 15–18 March 2021; pp. 15–18. [Google Scholar]
- Kim, T.W.; Yoon, H.C.; Lee, J.Y. Review on carbon capture and storage (CCS) from source to sink; part 1: Essential aspects for CO2 pipeline transportation. Int. J. Greenh. Gas Control 2024, 137, 104208. [Google Scholar] [CrossRef]
- Gunawan, T.A.; Luo, H.; Greig, C.; Larson, E. Shared CO2 capture, transport, and storage for decarbonizing industrial clusters. Appl. Energy 2024, 359, 122775. [Google Scholar] [CrossRef]
- Hasan, M.F.; Boukouvala, F.; First, E.L.; Floudas, C.A. Nationwide, regional, and statewide CO2 capture, utilization, and sequestration supply chain network optimization. Ind. Eng. Chem. Res. 2014, 53, 7489–7506. [Google Scholar] [CrossRef]
- Erickson, D.D.; Haghighi, H.; Phillips, C. The Importance of CO2 Composition Specification in the CCUS Chain. In Proceedings of the Offshore Technology Conference, Houston, TX, USA, 2–5 May 2022; p. D021S025R008. [Google Scholar]
- Onyebuchi, V.E.; Kolios, A.; Hanak, D.P.; Biliyok, C.; Manovic, V. A systematic review of key challenges of CO2 transport via pipelines. Renew. Sustain. Energy Rev. 2018, 81, 2563–2583. [Google Scholar] [CrossRef]
- Prasodjo, D. An Economic Study of Carbon Capture and Storage System Design and Policy; Texas A&M University: College Station, TX, USA, 2011. [Google Scholar]
- Ayyad, F.M.; Shehata, W.M.; Bhran, A.A.; Shoaib, A.M. Optimum rescheduling of water networks for batch processes using a goal programming technique. Sci. Rep. 2023, 13, 22225. [Google Scholar] [CrossRef]
- Sánchez-Zarco, X.G.; Cansino-Loeza, B.; Ponce-Ortega, J.M. A multi-objective optimization approach for water–energy–food grids in isolated communities. Process Integr. Optim. Sustain. 2019, 3, 471–485. [Google Scholar] [CrossRef]




| Sources | Industrial Source | CO2 Load (Mt) | CO2 Flowrate (Mt/Year) | Start Time (Year) | End Time (Year) |
|---|---|---|---|---|---|
| 1 | Pupuk Kaltim | 60.075 | 2.403 | 5 | 30 |
| 2 | Badak LNG | 82.71 | 5.514 | 5 | 20 |
| 3 | Semen Bosowa | 31.5 | 1.575 | 7 | 27 |
| 4 | Semen Tonasa | 75.82 | 3.791 | 8 | 28 |
| 250.105 |
| Sinks | Geological Sink | CO2 Injection Rate (Mt/Year) | Storage Capacity (Mt) | Start Time (Year) | End Time (Year) |
|---|---|---|---|---|---|
| 1 | Kutai-Tarakan basin | 4.65 | 139.50 | 5 | 35 |
| 2 | East java basin | 3.76 | 94 | 5 | 30 |
| 233.5 |
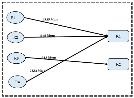
| Source | Rate (Mt/Year) | Sinks | Distance (km) |
|---|---|---|---|
| 1 | 2.403 | 1 | 358 |
| 2 | 887 | ||
| 2 | 5.514 | 1 | 518 |
| 2 | 735 | ||
| 3 | 1.575 | 1 | 968 |
| 2 | 716 | ||
| 4 | 3.791 | 1 | 956 |
| 2 | 721 |
| Item | Model 1 | Model 2 with Priority of Maximizing CO2 Capture | Model 2 with Priority of Minimizing Total CCS Cost |
|---|---|---|---|
| Total costs (million/year) | USD 1175 | USD 746 | USD 610 |
| Maximum CO2 exchange load (Mton) | 233.5 | 189.75 | 171 |
| Alternative storage (Mton) | 0 | 43.75 | 79.105 |
| Unutilized storage (Mton) | 16.605 | 60.36 | 62.5 |
| CO2 captured (%) | 93.36% | 75.87% | 68.37% |
Disclaimer/Publisher’s Note: The statements, opinions and data contained in all publications are solely those of the individual author(s) and contributor(s) and not of MDPI and/or the editor(s). MDPI and/or the editor(s) disclaim responsibility for any injury to people or property resulting from any ideas, methods, instructions or products referred to in the content. |
© 2024 by the authors. Licensee MDPI, Basel, Switzerland. This article is an open access article distributed under the terms and conditions of the Creative Commons Attribution (CC BY) license (https://creativecommons.org/licenses/by/4.0/).
Share and Cite
Ayyad, F.M.; Shehata, W.M.; Bhran, A.A.; Gadallah, A.G.; Shoaib, A.M. Optimum Planning of Carbon Capture and Storage Network Using Goal Programming. Processes 2024, 12, 2463. https://doi.org/10.3390/pr12112463
Ayyad FM, Shehata WM, Bhran AA, Gadallah AG, Shoaib AM. Optimum Planning of Carbon Capture and Storage Network Using Goal Programming. Processes. 2024; 12(11):2463. https://doi.org/10.3390/pr12112463
Chicago/Turabian StyleAyyad, Fatma M., Walaa M. Shehata, Ahmed A. Bhran, Abdelrahman G. Gadallah, and Abeer M. Shoaib. 2024. "Optimum Planning of Carbon Capture and Storage Network Using Goal Programming" Processes 12, no. 11: 2463. https://doi.org/10.3390/pr12112463
APA StyleAyyad, F. M., Shehata, W. M., Bhran, A. A., Gadallah, A. G., & Shoaib, A. M. (2024). Optimum Planning of Carbon Capture and Storage Network Using Goal Programming. Processes, 12(11), 2463. https://doi.org/10.3390/pr12112463

