Process Design and Techno-ECONOMIC Evaluation of a Decarbonized Cement Production Process Using Carbon Capture and Utilization
Abstract
1. Introduction
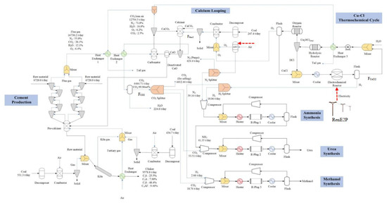
2. Decarbonized Cement Production Process
2.1. Cement Production Process
2.2. Calcium-Looping Process
3. DCPP-Based Polygeneration System
3.1. Carbon Capture and Utilization
- Ammonia synthesis reactor (ASR): N2 and H2 are synthesized to produce NH3 in the Haber process. Based on the operating conditions and kinetics of the ASR in Table 3, Figure 3a shows that the ASR model by using the RPlug reactor module in Aspen Plus® is validated due to the acceptable curve fitting of experimental data as shown in Table S1 in the Supplementary Materials [30].
- Urea synthesis reactor (USR): Urea is produced through the following reactions:
NH2OCONH4 → NH2CONH2 + H2O
- 3.
- Methanol synthesis reactor (MSR): Methanol production from CO2 is achieved through a catalytic process in the gas phase assuming that the following CO2 hydrogenation is the only desired reaction [27].

3.2. Process Integration
4. Economics
4.1. Cost Estimation
- CAPEX: The equipment cost of the DCPP-based polygeneration systems is based on the prescribed cost functions in Table 5, which provide the cost information for the scale-up. Notably, the input parameters of cost functions, including the heat transfer areas for the heat exchanger (AHX), the different flowrates for the compressor (Finlet), the load duty of the pump (Wpump), chemical reactors, kilns, cyclones, ASU, Cu-Cl thermochemical cycles, and PEM water electrolysis, can be found by Aspen Plus simulation. Moreover, the total equipment costs of Scenarios 1–3 named , , as the summation of the cost functions of process units and the corresponding total investment costs of Scenarios 1–3 named TICS1, TICS2, and TICS3 as 105% of total equipment costs are shown in Table 5.
- OPEX: The annual costs for labor, maintenance, insurance, raw materials of the CCP and CaL, fuel (coal), and chemicals (H2O, CuCl2) are shown in Table 6, in which these values and the evaluations are related to the illustrated literature. Notably, the purchasing/selling prices of materials/products and the carbon tax are quoted on the internet. The calculation of the number of laborers for the CCP and CCU is based on a specific correlation formula.
| Equipment Unit | |
|---|---|
| Pre- or calciner (including Coal combustion unit) | |
| Cement rotary kiln (including Coal combustion unit) [34] | |
| Cyclone | |
| Air Separation unit (ASU) | |
| Calcium looping | |
| Heat exchanger | |
| Cu-Cl thermochemical cycle | |
| PEM water electrolysis | |
| Steam turbine | |
| Compressor | Finlet: mass flow rate (kg/s) πcomp: pressure ratio ηcomp: compressor isentropic efficiency (0.85) |
| Pump | |
| Condenser | : heat transfer area (m2) |
| Ammonia synthesis reactor | |
| Methanol synthesis reactor | |
| Urea synthesis reactor | |
| CPP | |
| CaL process | |
| HRSG | |
| Ammonia synthesis process (ASP) | |
| Urea synthesis process (USP) | |
| Methanol synthesis process (MSP) | |
| CCU of Scenario 1 | |
| CCU of Scenario 2 | |
| CCU of Scenario 3 | |
| Total equipment cost of Scenario 1 | |
| Total equipment cost of Scenario 2 | |
| Total equipment cost of Scenario 3 | |
| Fees (land, auxiliary devices, and site preparation, etc.) | 5%, 5% |
| Total investment costs (TIC) of Scenarios 1–3 | TICS1 = 105%, TICS2 = 105%, TICS3 = |
| Coal ( | USD/ton | 77.12 |
| Raw materials of CPP ( | USD/ton | 5.92 |
| CaCO3 ( | USD/ton | 10 |
| H2O ( | USD/m3 | 0.74 |
| CuCl2 ( | USD/ton | 25,000 |
| RenE2P ( | USD/kWh | 0.17 |
| CO2 (99.9wt%) selling price (SCO2) | USD/ton | 11.3 |
| Methanol selling price (SMeOH) | USD/ton | 310 |
| Urea selling price (Surea) | USD/ton | 303 |
| Cement selling price (Scement) | USD/ton | 80 |
| Carbon tax () | USD/ton | 55 |
| Annual payment per labor | USD/yr | 20,000 |
| Annual maintenance and insurance costs of the CPP | USD/yr | 5.25% |
| Annual maintenance, labor, and insurance costs of the CaL | USD/yr | 12% |
| Annual maintenance and insurance costs of the CCU | USD/yr | 5.25%, 5.25%, 5.25% |
| Discount rate | % | 6 |
| Annual working day | hr | 300 |
| Construction time | yr | 3 |
| Total plant life | yr | 17 |
4.2. Economic Evaluation
5. Conclusions
Supplementary Materials
Author Contributions
Funding
Data Availability Statement
Conflicts of Interest
Nomenclature
| ASR | Ammonia synthesis reactor |
| ASU | Air separation unit |
| CAPEX | Capital expenditure |
| CCU | Carbon capture and utilization |
| CaL | Calcium looping |
| CPP | Cement production process |
| DCPP | Decarbonized cement production process |
| HRSG | Heat recovery steam generator |
| IRR | Internal rate of return |
| LCOP | Levelised cost of producing 1 ton clinker |
| MSR | Methanol synthesis reactor |
| OPEX | Operating expense |
| PEM | Polymer electrolysis membrane |
| USR | Urea synthesis reactor |
| WGS | Water gas shift |
| PSA | Pressure swing adsorption |
| RenE2P | Renewable energy source for power grid |
| TIC | Total investment cost |
| , , | The summation of the cost functions of process units in Scenarios 1–3 |
| Ntot | The total number of labors |
| The number of shifts needed in the plant | |
| NO | The number of operators per shift |
References
- Power Technology. Price of EU Carbon Hits €100 for First Time. Available online: https://www.power-technology.com/news/price-of-eu-carbon-credits-hits-e100/ (accessed on 29 March 2023).
- World Economic Forum. How Circularity Can Increase Profits in Cement and Concrete. Available online: https://www.weforum.org/agenda/2023/01/concrete-cement-circularity/ (accessed on 29 March 2023).
- Hills, T.; Leeson, D.; Florin, N.; Fennell, P. Carbon Capture in the Cement Industry: Technologies, Progress, and Retrofitting. Environ. Sci. Technol. 2016, 50, 368–377. [Google Scholar] [CrossRef] [PubMed]
- Cormos, A.M.; Cormos, C.C. Reducing the Carbon Footprint of Cement Industry by Post-Combustion CO2 Capture: Techno-Economic and Environmental Assessment of a CCS Project in Romania. Chem. Eng. Res. Des. 2017, 123, 230–239. [Google Scholar] [CrossRef]
- Cormos, A.-M.; Dragan, S.; Petrescu, L.; Sandu, V.; Cormos, C.-C. Techno-Economic and Environmental Evaluations Capture Systems. Energies 2020, 13, 1268. [Google Scholar] [CrossRef]
- Tregambi, C.; Bareschino, P.; Hanak, D.P.; Montagnaro, F.; Pepe, F.; Mancusi, E. Modelling of an Integrated Process for Atmospheric Carbon Dioxide Capture and Methanation. J. Clean. Prod. 2022, 356, 131827. [Google Scholar] [CrossRef]
- Plaza, M.G.; Martínez, S.; Rubiera, F. CO2 Capture, Use, and Storage in the Cement Industry: State of the Art and Expectations. Energies 2020, 13, 5692. [Google Scholar] [CrossRef]
- Arias, B.; Alonso, M.; Abanades, C. CO2 Capture by Calcium Looping at Relevant Conditions for Cement Plants: Experimental Testing in a 30 KWth Pilot Plant. Ind. Eng. Chem. Res. 2017, 56, 2634–2640. [Google Scholar] [CrossRef]
- Li, Z.; Wang, Q.; Fang, M.; Cen, J.; Luo, Z. Experimental Analysis and Evaluation on the CO2 Adsorption Performance of Modified CaO-Based Adsorbents Doped with High Aluminum Cement in Different Reactors. J. Taiwan Inst. Chem. Eng. 2021, 122, 118–126. [Google Scholar] [CrossRef]
- Hornberger, M.; Moreno, J.; Schmid, M.; Scheffknecht, G. Experimental Investigation of the Carbonation Reactor in a Tail-End Calcium Looping Configuration for CO2 Capture from Cement Plants. Fuel Process. Technol. 2020, 210, 106557. [Google Scholar] [CrossRef]
- Izumi, Y.; Iizuka, A.; Ho, H.J. Calculation of Greenhouse Gas Emissions for a Carbon Recycling System Using Mineral Carbon Capture and Utilization Technology in the Cement Industry. J. Clean. Prod. 2021, 312, 127618. [Google Scholar] [CrossRef]
- Monteiro, J.; Roussanaly, S. CCUS Scenarios for the Cement Industry: Is CO2 utilization Feasible? J. CO2 Util. 2022, 61, 102015. [Google Scholar] [CrossRef]
- Tilak, P.; El-Halwagi, M.M. Process Integration of Calcium Looping with Industrial Plants for Monetizing CO2 into Value-Added Products. Carbon Resour. Convers. 2018, 1, 191–199. [Google Scholar] [CrossRef]
- Ma, Q.; Chang, Y.; Yuan, B.; Song, Z.; Xue, J.; Jiang, Q. Utilizing Carbon Dioxide from Refinery Flue Gas for Methanol Production: System Design and Assessment. Energy 2022, 249, 123602. [Google Scholar] [CrossRef]
- Cormos, C.C. Decarbonization Options for Cement Production Process: A Techno-Economic and Environmental Evaluation. Fuel 2022, 320, 123907. [Google Scholar] [CrossRef]
- Nhuchhen, D.R.; Sit, S.P.; Layzell, D.B. Decarbonization of Cement Production in a Hydrogen Economy. Appl. Energy 2022, 317, 119180. [Google Scholar] [CrossRef]
- Lee, J.K.; Shin, S.; Kwak, G.J.; Lee, M.K.; Lee, I.B.; Yoon, Y.S. Techno-Economic Evaluation of Polygeneration System for Olefins and Power by Using Steel-Mill off-Gases. Energy Convers. Manag. 2020, 224, 113316. [Google Scholar] [CrossRef]
- Lisbona, P.; Gori, R.; Romeo, L.M.; Desideri, U. Techno-Economic Assessment of an Industrial Carbon Capture Hub Sharing a Cement Rotary Kiln as Sorbent Regenerator. Int. J. Greenh. Gas Control 2021, 112, 103524. [Google Scholar] [CrossRef]
- IPCC. Carbon Dioxide Capture and Storage. Available online: https://www.ipcc.ch/report/carbon-dioxide-capture-and-storage/ (accessed on 30 March 2023).
- ChemAnalyst. Taiwan Methanol Market Size, Share & Industry Analysis Report. Available online: https://www.chemanalyst.com/industry-report/taiwan-methanol-market-199 (accessed on 30 March 2023).
- Taiwan Today. Available online: https://taiwantoday.tw/print.php?unit=8,8,29,32,32,45&post=13840 (accessed on 30 March 2023).
- IEA. Putting CO2 to Use-Analysis. Available online: https://www.iea.org/reports/putting-co2-to-use (accessed on 30 March 2023).
- Aldieb, M.A.; Ibrahim, H.G. Variation of Feed Chemical Composition and Its Effect on Clinker Formation–Simulation Process. In Proceedings of the World Congress on Engineering and Computer Science, San Francisco, CA, USA, 20–22 October 2010; Volume 2, pp. 1–7. [Google Scholar]
- Wu, W.; Wen, F.; Chen, J.R.; Kuo, P.C.; Shi, B. Comparisons of a Class of IGCC Polygeneration/Power Plants Using Calcium/Chemical Looping Combinations. J. Taiwan Inst. Chem. Eng. 2019, 96, 193–204. [Google Scholar] [CrossRef]
- Iwamoto, M.; Horikoshi, M.; Hashimoto, R.; Shimano, K.; Sawaguchi, T.; Teduka, H.; Matsukata, M. Higher Activity of Ni/γ-Al2O3 over Fe/γ-Al2O3 and Ru/γ-Al2O3 for Catalytic Ammonia Synthesis in Nonthermal Atmospheric-Pressure Plasma of N2 and H2. Catalysts 2020, 10, 590. [Google Scholar] [CrossRef]
- Dente, M.; Rovaglio, M.; Bozzano, G.; Sogaro, A.; Isimbaldi, A. Gas-Liquid Reactor in the Synthesis of Urea. Chem. Eng. Sci. 1992, 47, 2475–2480. [Google Scholar] [CrossRef]
- Portha, J.F.; Parkhomenko, K.; Kobl, K.; Roger, A.C.; Arab, S.; Commenge, J.M.; Falk, L. Kinetics of Methanol Synthesis from Carbon Dioxide Hydrogenation over Copper-Zinc Oxide Catalysts. Ind. Eng. Chem. Res. 2017, 56, 13133–13145. [Google Scholar] [CrossRef]
- Wu, W.; Chen, H.Y.; Wijayanti, F. Economic Evaluation of a Kinetic-Based Copper[Sbnd]Chlorine (Cu[Sbnd]Cl) Thermochemical Cycle Plant. Int. J. Hydrogen Energy 2016, 41, 16604–16612. [Google Scholar] [CrossRef]
- Wu, W.; Chen, S.C.; Kuo, P.C.; Chen, S.A. Design and Optimization of Stand-Alone Triple Combined Cycle Systems Using Calcium Looping Technology. J. Clean. Prod. 2017, 140, 1049–1059. [Google Scholar] [CrossRef]
- Uchida, H.; Kuraishi, M. Reaction Rates in the Synthesis of Ammonia. I. Dependence upon Reaction Pressure and Hydrogen-Nitrogen Ratio. Bull. Chem. Soc. Jpn. 1955, 28, 106–112. [Google Scholar] [CrossRef]
- Shiva Kumar, S.; Himabindu, V. Hydrogen Production by PEM Water Electrolysis—A Review. Mater. Sci. Energy Technol. 2019, 2, 442–454. [Google Scholar] [CrossRef]
- Beainy, A.; Karami, N.; Moubayed, N. Simulink Model for a PEM Electrolyzer Based on an Equivalent Electrical Circuit. In Proceedings of the 2014 International Conference on Renewable Energies for Developing Countries, REDEC 2014, Beirut, Lebanon, 26–27 November 2014; pp. 145–149. [Google Scholar] [CrossRef]
- Wang, Z.; Roberts, R.R.; Naterer, G.F.; Gabriel, K.S. Comparison of Thermochemical, Electrolytic, Photoelectrolytic and Photochemical Solar-to-Hydrogen Production Technologies. Int. J. Hydrogen Energy 2012, 37, 16287–16301. [Google Scholar] [CrossRef]
- Barker, D.J.; Turner, S.A.; Napier-Moore, P.A.; Clark, M.; Davison, J.E. CO2 Capture in the Cement Industry. Energy Procedia 2009, 1, 87–94. [Google Scholar] [CrossRef]
- Gardarsdottir, S.O.; DeLena, E.; Romano, M.; Roussanaly, S.; Voldsund, M.; Pérez-Calvo, J.F.; Berstad, D.; Fu, C.; Anantharaman, R.; Sutter, D.; et al. Comparison of Technologies for CO2 Capture from Cement Production—Part 2: Cost Analysis. Energies 2019, 12, 542. [Google Scholar] [CrossRef]
- Garcia, M.; Berghout, N. Toward a Common Method of Cost-Review for Carbon Capture Technologies in the Industrial Sector: Cement and Iron and Steel Plants. Int. J. Greenh. Gas Control 2019, 87, 142–158. [Google Scholar] [CrossRef]





| Methanol | Urea | CO2 (99.9 wt%) | |
|---|---|---|---|
| Selling price (USD/ton) | 310 | 303 | 11.3 [19] |
| Average demand (ton/yr) | in Taiwan [20] | in Taiwan [21] | in the world [22] |
| Application | Fuel | Fertilizer | Urea; Food; Enhanced oil recovery (EOR) |
| Coal Compositions | ||
| Proximate analysis | wt% | |
| Moisture | 4.0 | |
| Volatiles | 6.5 | |
| Fixed carbon | 74.85 | |
| Ash | 16.85 | |
| Ultimate analysis | wt% | |
| C | 74.85 | |
| H | 3.25 | |
| N | 0.98 | |
| S | 0.38 | |
| O | 1.82 | |
| 16.85 | ||
| Raw materials | ton/day | 13,440 |
| CaO | 9072.0 | |
| Al2O3 | 672.0 | |
| SiO2 | 3306.2 | |
| Fe2O3 | 389.8 | |
| Coal for pre-calciner | ton/day | 531.3 |
| Coal for kiln | ton/day | 434.7 |
| Air for pre-calciner | ton/day | 5769 |
| Air for kiln | ton/day | 3462.1 |
| Flue gas | ton/day | 16730.2 |
| N2 | wt% | 55 |
| CO2 | wt% | 26.1 |
| H2O | wt% | 12.1 |
| O2 | wt% | 6.4% |
| Clinker | ton/day | 9578.8 |
| C2S | wt% | 25.5 |
| C3A | wt% | 7.9 |
| C3S | wt% | 48.4 |
| C4AF | wt% | 9.46 |
| Process unit: Aspen Plus module and specification |
| CPP [23] Pre-calciner: RStoic module Temperature = 900 °C; Pressure = 1 bar (1) CaCO3 → CaO + CO2 with 100% conversion Kiln: RStoic module Temperature = 1250 °C; Pressure = 1 bar (2) CaO + SiO2 → 2CaO·SiO2 (C2S)with 27% conversion (3) CaO + Al2O3 → 3CaO·Al2O3 (C3A) with 8% conversion (4) CaO + SiO2 → 3CaO·SiO2 (C3S) with 58% conversion (5) 4CaO + Al2O3 + Fe2O3 → 2CaO·Al2O3·Fe2O3 (C4AF) with 4% conversion |
| CaL process [24] Carbonator: RStoic module Temperature = 650 °C; Pressure = 1 bar CO2 + CaO → CaCO3 with 90% conversion Calciner: RStoic module Temperature = 940 °C; Pressure = 1 bar CaCO3 → CO2 + CaO with 100% conversion |
| Ammonia synthesis reactor [25]: RPlug module Temperature = 300 °C; Pressure = 200 bar; H2/N2 = 3 |
| Urea synthesis reactor [26]: RPlug module Temperature = 200 °C; Pressure = 100 bar; NH3/CO2 = 4 |
| Methanol synthesis reactor [27]: RPlug module Temperature = 250 °C; Pressure = 50 bar; H2/CO2 = 3; Cu/ZnO/Al2O3 catalyst; Catalyst density = 1775 kg/m3; Fixed bed porosity = 0.5 |
| Three-step Cu-Cl cycle [28]: RStoic module Temperature = 430 °C; Pressure = 1 bar Hydrolysis reaction: 2CuCl2(aq) + H2O(g) → 2CuOCl2(s) + 2HCl(g) with 100% conversion Oxygen reaction: CuOCl2(s)→ 2CuCl(l) + 0.5O2(g) with 100% conversion Electrochemical reaction: 2CuCl(l) + HCl(l) → 2CuCl2(aq) + H2(g) with 100% conversion |
| Scenario 1 | Scenario 2 | Scenario 3 | ||
|---|---|---|---|---|
| Coal | ton/day | 231.7 | 247.4 | 283.1 |
| Air | ton/day | 840 | 870 | 1026 |
| CaCO3 | ton/day | 204.0 | 218 | 250 |
| CO2 gas from calciner | ton/day | 4417.62 | 4484.71 | 4652.02 |
| CO2 | wt% | 99.96 | 99.96 | 99.96 |
| N2-rich gas from carbonator | ton/day | 12798.1 | 12794.3 | 12822.2 |
| N2 | wt% | 71.9 | 71.8 | 71.8 |
| H2O | wt% | 16.1 | 16.0 | 16.2 |
| O2 | wt% | 6.3 | 6.2 | 6.4 |
| CO2 | wt% | 2.4 | 2.5 | 3.0 |
| CO2 capture efficiency | % | 91.7 | 92.1 | 90.8 |
| CPP | Scenario 1 | Scenario 2 | Scenario 3 | |
|---|---|---|---|---|
| CO2 avoided cost ($/ton) | -- | 16.53 | 18.92 | 21.42 |
| IRR (%) | 23.87% | 20.49% | 22.51% | 22.21% |
| Payback period (year) | 6.05 | 6.60 | 6.26 | 6.30 |
Disclaimer/Publisher’s Note: The statements, opinions and data contained in all publications are solely those of the individual author(s) and contributor(s) and not of MDPI and/or the editor(s). MDPI and/or the editor(s) disclaim responsibility for any injury to people or property resulting from any ideas, methods, instructions or products referred to in the content. |
© 2023 by the authors. Licensee MDPI, Basel, Switzerland. This article is an open access article distributed under the terms and conditions of the Creative Commons Attribution (CC BY) license (https://creativecommons.org/licenses/by/4.0/).
Share and Cite
Wu, W.; Jian, Z.-L.; Chou, B.-Y.; You, C.-Y.; Kuo, Y.-N. Process Design and Techno-ECONOMIC Evaluation of a Decarbonized Cement Production Process Using Carbon Capture and Utilization. Processes 2023, 11, 2043. https://doi.org/10.3390/pr11072043
Wu W, Jian Z-L, Chou B-Y, You C-Y, Kuo Y-N. Process Design and Techno-ECONOMIC Evaluation of a Decarbonized Cement Production Process Using Carbon Capture and Utilization. Processes. 2023; 11(7):2043. https://doi.org/10.3390/pr11072043
Chicago/Turabian StyleWu, Wei, Zhong-Lin Jian, Bang-Yan Chou, Chun-Yang You, and Yu-Ning Kuo. 2023. "Process Design and Techno-ECONOMIC Evaluation of a Decarbonized Cement Production Process Using Carbon Capture and Utilization" Processes 11, no. 7: 2043. https://doi.org/10.3390/pr11072043
APA StyleWu, W., Jian, Z.-L., Chou, B.-Y., You, C.-Y., & Kuo, Y.-N. (2023). Process Design and Techno-ECONOMIC Evaluation of a Decarbonized Cement Production Process Using Carbon Capture and Utilization. Processes, 11(7), 2043. https://doi.org/10.3390/pr11072043

