MCADNet: A Multi-Scale Cross-Attention Network for Remote Sensing Image Dehazing
Abstract
1. Introduction
- We propose MCADNet, a more powerful and robust image dehazing network.
- We combine multi-core convolution and multi-head self-attention to construct the MSCR block, which effectively improves the network’s ability to extract multi-scale information.
- We introduce the CAG block, which enhances the network’s ability to selectively focus on relevant features based on the cross-attention mechanism, ensuring that the restored image is more realistic.
2. Related Work
2.1. Image Dehazing
2.2. Multi-Scale Feature Extraction
2.3. Gating Mechanism
3. Proposed Method
3.1. Network Architecture
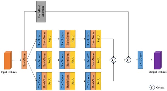
3.2. MSCR Block
3.3. CAG Block
4. Experimental Results
4.1. Experimental Settings
4.1.1. Datasets
4.1.2. Training Details
4.1.3. Evaluation Metric
4.2. Quantitative Evaluations
4.3. Qualitative Comparisons
4.4. Ablation Analysis
4.4.1. Analysis of the Proposed MSCR Block
4.4.2. Analysis of the Proposed CAG Block
5. Discussion
6. Conclusions
Author Contributions
Funding
Data Availability Statement
Conflicts of Interest
References
- He, X.; Zhou, Y.; Zhao, J.; Zhang, D.; Yao, R.; Xue, Y. Swin Transformer Embedding UNet for Remote Sensing Image Semantic Segmentation. IEEE Trans. Geosci. Remote. Sens. 2022, 60, 1–15. [Google Scholar] [CrossRef]
- Shafique, A.; Cao, G.; Khan, Z.; Asad, M.; Aslam, M. Deep Learning-Based Change Detection in Remote Sensing Images: A Review. Remote. Sens. 2022, 14, 871. [Google Scholar] [CrossRef]
- Li, Y.; Hou, Q.; Zheng, Z.; Cheng, M.; Yang, J.; Li, X. Large Selective Kernel Network for Remote Sensing Object Detection. In Proceedings of the 2023 IEEE/CVF International Conference on Computer Vision (ICCV), Paris, France, 1–6 October 2023; pp. 16748–16759. [Google Scholar]
- Narasimhan, S.G.; Nayar, S.K. Contrast Restoration of Weather Degraded Images. IEEE Trans. Pattern Anal. Mach. Intell. 2003, 25, 713–724. [Google Scholar] [CrossRef]
- He, K.; Sun, J.; Tang, X.J. Single Image Haze Removal Using Dark Channel Prior. IEEE Trans. Pattern Anal. Mach. Intell. 2011, 33, 2341–2353. [Google Scholar]
- Fattal, R. Dehazing Using Color-Lines. ACM Trans. Graph. (TOG) 2014, 34, 1–14. [Google Scholar] [CrossRef]
- Zhu, Q.; Mai, J.; Shao, L. A Fast Single Image Haze Removal Algorithm Using Color Attenuation Prior. IEEE Trans. Image Process. 2015, 24, 3522–3533. [Google Scholar]
- Krček, M.; Wu, L.; Perin, G.; Picek, S. Shift-Invariance Robustness of Convolutional Neural Networks in Side-Channel Analysis. Mathematics 2024, 12, 3279. [Google Scholar] [CrossRef]
- Cai, B.; Xu, X.; Jia, K.; Qing, C.; Tao, D. DehazeNet: An End-to-End System for Single Image Haze Removal. IEEE Trans. Image Process. 2016, 25, 5187–5198. [Google Scholar] [CrossRef]
- Li, B.; Peng, X.; Wang, Z.; Xu, J.; Feng, D. AOD-Net: All-in-One Dehazing Network. In Proceedings of the 2017 IEEE International Conference on Computer Vision (ICCV), Venice, Italy, 22–29 October 2017; pp. 4780–4788. [Google Scholar]
- Ullah, H.; Muhammad, K.; Irfan, M.; Anwar, S.; Sajjad, M.; Imran, A.S.; de Albuquerque, V.H.C. Light-DehazeNet: A Novel Lightweight CNN Architecture for Single Image Dehazing. IEEE Trans. Image Process. 2021, 30, 8968–8982. [Google Scholar] [CrossRef]
- Qin, X.; Wang, Z.; Bai, Y.; Xie, X.; Jia, H. FFA-Net: Feature Fusion Attention Network for Single Image Dehazing. arXiv 2019, arXiv:1911.07559. [Google Scholar] [CrossRef]
- Guo, C.; Yan, Q.; Anwar, S.; Cong, R.; Ren, W.; Li, C. Image Dehazing Transformer with Transmission-Aware 3D Position Embedding. In Proceedings of the 2022 IEEE/CVF Conference on Computer Vision and Pattern Recognition (CVPR), New Orleans, LA, USA, 18–24 June 2022; pp. 5802–5810. [Google Scholar]
- Song, Y.; He, Z.; Qian, H.; Du, X. Vision Transformers for Single Image Dehazing. IEEE Trans. Image Process. 2022, 32, 1927–1941. [Google Scholar] [CrossRef]
- Kulkarni, A.; Murala, S. Aerial Image Dehazing with Attentive Deformable Transformers. In Proceedings of the 2023 IEEE/CVF Winter Conference on Applications of Computer Vision (WACV), Waikoloa, HI, USA, 2–7 January 2023; pp. 6294–6303. [Google Scholar]
- Vaswani, A.; Shazeer, N.M.; Parmar, N.; Uszkoreit, J.; Jones, L.; Gomez, A.N.; Kaiser, L.; Polosukhin, I. Attention is All you Need. In Proceedings of the 31st Conference on Neural Information Processing Systems (NIPS 2017), Long Beach, CA, USA, 4–9 December 2017. [Google Scholar]
- Goodfellow, I.J.; Pouget-Abadie, J.; Mirza, M.; Xu, B.; Warde-Farley, D.; Ozair, S.; Courville, A.C.; Bengio, Y. Generative adversarial networks. Commun. ACM 2014, 63, 139–144. [Google Scholar] [CrossRef]
- Dong, Y.; Liu, Y.; Zhang, H.; Chen, S.; Qiao, Y. FD-GAN: Generative Adversarial Networks with Fusion-discriminator for Single Image Dehazing. arXiv 2020, arXiv:2001.06968. [Google Scholar] [CrossRef]
- Wang, Y.; Yan, X.; Guan, D.; Wei, M.; Chen, Y.; Zhang, X.P.; Li, J. Cycle-SNSPGAN: Towards Real-World Image Dehazing via Cycle Spectral Normalized Soft Likelihood Estimation Patch GAN. IEEE Trans. Intell. Transp. Syst. 2022, 23, 20368–20382. [Google Scholar] [CrossRef]
- Akhtar, M.S.; Ali, A.; Chaudhuri, S.S. Mobile-UNet GAN: A single-image dehazing model. Signal Image Video Process. 2023, 18, 275–283. [Google Scholar] [CrossRef]
- Sohl-Dickstein, J.N.; Weiss, E.A.; Maheswaranathan, N.; Ganguli, S. Deep Unsupervised Learning using Nonequilibrium Thermodynamics. arXiv 2015, arXiv:1503.03585. [Google Scholar]
- Ho, J.; Jain, A.; Abbeel, P. Denoising Diffusion Probabilistic Models. arXiv 2020, arXiv:2006.11239. [Google Scholar]
- Song, J.; Meng, C.; Ermon, S. Denoising Diffusion Implicit Models. arXiv 2020, arXiv:2010.02502. [Google Scholar]
- Dhariwal, P.; Nichol, A. Diffusion Models Beat GANs on Image Synthesis. arXiv 2021, arXiv:2105.05233. [Google Scholar]
- Rombach, R.; Blattmann, A.; Lorenz, D.; Esser, P.; Ommer, B. High-Resolution Image Synthesis with Latent Diffusion Models. In Proceedings of the 2022 IEEE/CVF Conference on Computer Vision and Pattern Recognition (CVPR), New Orleans, LA, USA, 18–24 June 2022; pp. 10674–10685. [Google Scholar]
- Zhang, L.; Rao, A.; Agrawala, M. Adding Conditional Control to Text-to-Image Diffusion Models. In Proceedings of the 2023 IEEE/CVF International Conference on Computer Vision (ICCV), Paris, France, 1–6 October 2023; pp. 3813–3824. [Google Scholar]
- Tu, H.; Wang, Z.; Zhao, Y. Unpaired Image-to-Image Translation with Diffusion Adversarial Network. Mathematics 2024, 12, 3178. [Google Scholar] [CrossRef]
- Yu, H.; Huang, J.; Zheng, K.; Zhou, M.; Zhao, F. High-quality Image Dehazing with Diffusion Model. arXiv 2023, arXiv:2308.11949. [Google Scholar]
- Guan, F.; Lai, H.; Zang, H.; Huang, J. Image Dehazing Method Based on Diffusion Model. In Proceedings of the 2024 IEEE International Conference on Mechatronics and Automation (ICMA), Tianjin, China, 4–7 August 2024; pp. 477–484. [Google Scholar]
- Huang, Y.; Xiong, S. Remote Sensing Image Dehazing Using Adaptive Region-Based Diffusion Models. IEEE Geosci. Remote. Sens. Lett. 2023, 20, 1–5. [Google Scholar] [CrossRef]
- Wang, J.; Wu, S.; Xu, K.; Yuan, Z. Frequency Compensated Diffusion Model for Real-scene Dehazing. Neural Netw. Off. J. Int. Neural Netw. Soc. 2023, 175, 106281. [Google Scholar] [CrossRef]
- Liu, Z.; Lin, Y.; Cao, Y.; Hu, H.; Wei, Y.; Zhang, Z.; Lin, S.; Guo, B. Swin Transformer: Hierarchical Vision Transformer using Shifted Windows. In Proceedings of the 2021 IEEE/CVF International Conference on Computer Vision (ICCV), Montreal, BC, Canada, 11–17 October 2021; pp. 9992–10002. [Google Scholar]
- Ronneberger, O.; Fischer, P.; Brox, T. U-Net: Convolutional Networks for Biomedical Image Segmentation. arXiv 2015, arXiv:1505.04597. [Google Scholar]
- Yu, C.; Qiong, C.; Huang, Q.; Chen, G.; Fu, X. An Image Defog Network Based on Multi-scale Feature Extraction and Weighting. In Proceedings of the 2021 4th International Conference on Artificial Intelligence and Big Data (ICAIBD), Chengdu, China, 28–31 May 2021; pp. 423–427. [Google Scholar]
- Chen, L.; Zhao, C.; Huang, X.; Wang, Y.; Deng, J. Dehazing algorithm based on multi-scale feature extraction. In Proceedings of the 2022 International Conference on Image, Signal Processing, and Pattern Recognition, Guilin, China, 25–27 February 2022. [Google Scholar]
- Liu, Y.; Hou, X. Local multi-scale feature aggregation network for real-time image dehazing. Pattern Recognit. 2023, 141, 109599. [Google Scholar] [CrossRef]
- Hochreiter, S.; Schmidhuber, J. Long Short-Term Memory. Neural Comput. 1997, 9, 1735–1780. [Google Scholar] [CrossRef]
- Chen, D.; He, M.; Fan, Q.; Liao, J.; Zhang, L.; Hou, D.; Yuan, L.; Hua, G. Gated Context Aggregation Network for Image Dehazing and Deraining. In Proceedings of the 2019 IEEE Winter Conference on Applications of Computer Vision (WACV), Waikoloa Village, HI, USA, 7–11 January 2019; pp. 1375–1383. [Google Scholar]
- Wang, Z.; Jia, J.; Lyu, P.; Min, J. Efficient Dehazing with Recursive Gated Convolution in U-Net: A Novel Approach for Image Dehazing. J. Imaging 2023, 9, 183. [Google Scholar] [CrossRef]
- Tsai, C.Y.; Chen, C.L. Attention-Gate-Based Model with Inception-like Block for Single-Image Dehazing. Appl. Sci. 2022, 12, 6725. [Google Scholar] [CrossRef]
- Zhang, X.; Yang, S.; Zhang, Q.; Yuan, F. Multi-scale recurrent attention gated fusion network for single image dehazing. J. Vis. Commun. Image Represent. 2024, 101, 104171. [Google Scholar] [CrossRef]
- Song, Y.; Zhou, Y.; Qian, H.; Du, X. Rethinking Performance Gains in Image Dehazing Networks. arXiv 2022, arXiv:2209.11448. [Google Scholar]
- Wang, Z.; Bovik, A.C.; Sheikh, H.R.; Simoncelli, E.P. Image quality assessment: From error visibility to structural similarity. IEEE Trans. Image Process. 2004, 13, 600–612. [Google Scholar] [CrossRef]








| Methods | Thin Haze | Moderate Haze | Thick Haze | Average | ||||
|---|---|---|---|---|---|---|---|---|
| SSIM | PSNR | SSIM | PSNR | SSIM | PSNR | SSIM | PSNR | |
| DCP (2011) | 0.7736 | 15.13 | 0.7849 | 15.77 | 0.7310 | 16.22 | 0.7631 | 15.71 |
| AOD-Net (2017) | 0.8306 | 17.75 | 0.8767 | 18.65 | 0.7148 | 14.86 | 0.8074 | 17.09 |
| LD-Net (2021) | 0.8710 | 20.24 | 0.9160 | 22.14 | 0.7513 | 16.49 | 0.8461 | 19.63 |
| FFA-Net (2019) | 0.8989 | 22.51 | 0.9349 | 25.17 | 0.8205 | 20.02 | 0.8848 | 22.58 |
| DehazeFormer (2022) | 0.9148 | 25.26 | 0.9376 | 26.31 | 0.8404 | 22.32 | 0.8976 | 24.63 |
| AIDTransformer (2023) | 0.8961 | 22.86 | 0.9239 | 21.90 | 0.8171 | 20.57 | 0.8790 | 21.77 |
| AACNet (2023) | 0.9137 | 24.76 | 0.9369 | 25.92 | 0.8377 | 21.76 | 0.8961 | 24.14 |
| HDMba (2024) | 0.8919 | 22.15 | 0.9130 | 24.99 | 0.7885 | 17.85 | 0.8681 | 21.66 |
| MCADNet (ours) | 0.9160 | 25.28 | 0.9456 | 27.08 | 0.8439 | 22.18 | 0.9018 | 24.85 |
| Methods | RICE1 | RICE2 | ||
|---|---|---|---|---|
| SSIM | PSNR | SSIM | PSNR | |
| DCP (2011) | 0.6354 | 13.71 | 0.5408 | 16.12 |
| AOD-Net (2017) | 0.8374 | 21.67 | 0.7576 | 21.83 |
| LD-Net (2021) | 0.8657 | 25.30 | 0.7773 | 24.50 |
| FFA-Net (2019) | 0.9458 | 31.87 | 0.8710 | 30.97 |
| DehazeFormer (2022) | 0.9469 | 34.05 | 0.8924 | 35.51 |
| AIDTransformer (2023) | 0.9453 | 31.69 | 0.8929 | 32.89 |
| AACNet (2023) | 0.9503 | 33.30 | 0.8899 | 33.89 |
| MCADNet (ours) | 0.9506 | 34.37 | 0.8952 | 36.27 |
| Settings | Thin Haze | Moderate Haze | Thick Haze | Average | ||||
|---|---|---|---|---|---|---|---|---|
| SSIM | PSNR | SSIM | PSNR | SSIM | PSNR | SSIM | PSNR | |
| Baseline | 0.8919 | 22.15 | 0.9130 | 24.99 | 0.7885 | 17.85 | 0.8681 | 21.66 |
| +mscr | 0.9148 | 25.26 | 0.9376 | 26.31 | 0.8404 | 22.32 | 0.8976 | 24.63 |
| +cag | 0.8961 | 22.86 | 0.9239 | 21.90 | 0.8171 | 20.57 | 0.8790 | 21.77 |
| +mscr+cag | 0.9160 | 25.28 | 0.9456 | 27.08 | 0.8439 | 22.18 | 0.9018 | 24.85 |
Disclaimer/Publisher’s Note: The statements, opinions and data contained in all publications are solely those of the individual author(s) and contributor(s) and not of MDPI and/or the editor(s). MDPI and/or the editor(s) disclaim responsibility for any injury to people or property resulting from any ideas, methods, instructions or products referred to in the content. |
© 2024 by the authors. Licensee MDPI, Basel, Switzerland. This article is an open access article distributed under the terms and conditions of the Creative Commons Attribution (CC BY) license (https://creativecommons.org/licenses/by/4.0/).
Share and Cite
Tao, T.; Xu, H.; Guan, X.; Zhou, H. MCADNet: A Multi-Scale Cross-Attention Network for Remote Sensing Image Dehazing. Mathematics 2024, 12, 3650. https://doi.org/10.3390/math12233650
Tao T, Xu H, Guan X, Zhou H. MCADNet: A Multi-Scale Cross-Attention Network for Remote Sensing Image Dehazing. Mathematics. 2024; 12(23):3650. https://doi.org/10.3390/math12233650
Chicago/Turabian StyleTao, Tao, Haoran Xu, Xin Guan, and Hao Zhou. 2024. "MCADNet: A Multi-Scale Cross-Attention Network for Remote Sensing Image Dehazing" Mathematics 12, no. 23: 3650. https://doi.org/10.3390/math12233650
APA StyleTao, T., Xu, H., Guan, X., & Zhou, H. (2024). MCADNet: A Multi-Scale Cross-Attention Network for Remote Sensing Image Dehazing. Mathematics, 12(23), 3650. https://doi.org/10.3390/math12233650

