An Adaptive Similar Scenario Matching Method for Predicting Aircraft Taxiing Time
Abstract
1. Introduction
- (1)
- A set of features that are highly relevant to the taxi time prediction process are selected. This process fills the gap in traditional methods, which lack effective analysis methods for correlating categorical and numerical features with taxi time and each other.
- (2)
- A taxi time prediction method based on adaptive scenario matching rules is proposed, and the entity embedding method is introduced to improve the encoding form of categorical features.
- (3)
- The accuracy of the prediction method is evaluated using the dataset of Pudong Airport, and the effectiveness of the prediction method is verified.
2. Literature Review
2.1. Feature Selection
- (1)
- Aircraft condition: these features involve factors that directly impact the taxiing speed or distance of the aircraft, such as aircraft type, stand/gate, and departure runway.
- (2)
- Traffic condition on the surface: these features involve factors that describe the level of congestion on the current airport surface, such as the number of flights being pushed back simultaneously and the estimated number of flights taxiing on the apron.
- (3)
- Weather condition: these features involve weather conditions that directly impact the taxiing speed of the aircraft, such as thunderstorms, wind direction, and wind speed.
2.2. Taxiing Time Prediction Method
2.3. Research Gap
- (1)
- Current taxi time prediction features mainly focus on airport traffic characteristics and airport weather environmental features, analysing the impact of these factors on the research objective during flight taxiing. However, due to limitations on types of features, there is less consideration of the relationship between flight attributes and other features, as well as taxiing time. Therefore, a comprehensive system needs to be formed through an effective feature selection method.
- (2)
- Traditional taxiing time prediction heavily relies on numerical features, but there are numerous categorical features in the airport surface operations. Moreover, each categorical feature has multiple sub-features. Significant storage space and computational resources are taken up by using traditional one-hot encoding methods, the potential relationships among features are not reflected. Therefore, introducing a specific encoding method is considered an effective solution to capturing the underlying relationships between features and reducing consumption.
- (3)
- Current research on taxi time prediction for individual flights mostly relies on black-box models, and numerous categorical variables have impacted the stability of traditional prediction models. Therefore, a taxiing time prediction method that can provide valuable historical decision making references while enhancing the stability of prediction results is urgently needed in the current airport surface operation control process.
3. Data
3.1. Data Description
3.2. Data Preprocessing
4. Methodology
4.1. Taxiing Scenario Feature Set Construction
4.1.1. Inherent Aircraft Condition (IAC) Features
4.1.2. Surface Operation Environmental (SOE) Features
4.1.3. Weather Environmental (WET) Features
4.2. Taxiing Scenario Feature Selection
- Cramer’s V Coefficient
- Pearson’s Correlation Coefficient
- Sample Correlation Ratio
- Partial Correlation Analysis
- (1)
- The calculation of partial correlation coefficient
- (2)
- Hypothesis testing
- : The partial correlation coefficient between and is 0.
- : The partial correlation coefficient between and is not 0.
4.3. Scenario Classification Based on K-Prototype
4.4. Taxiing Time Prediction Based on Adaptive Matching Rules
- (1)
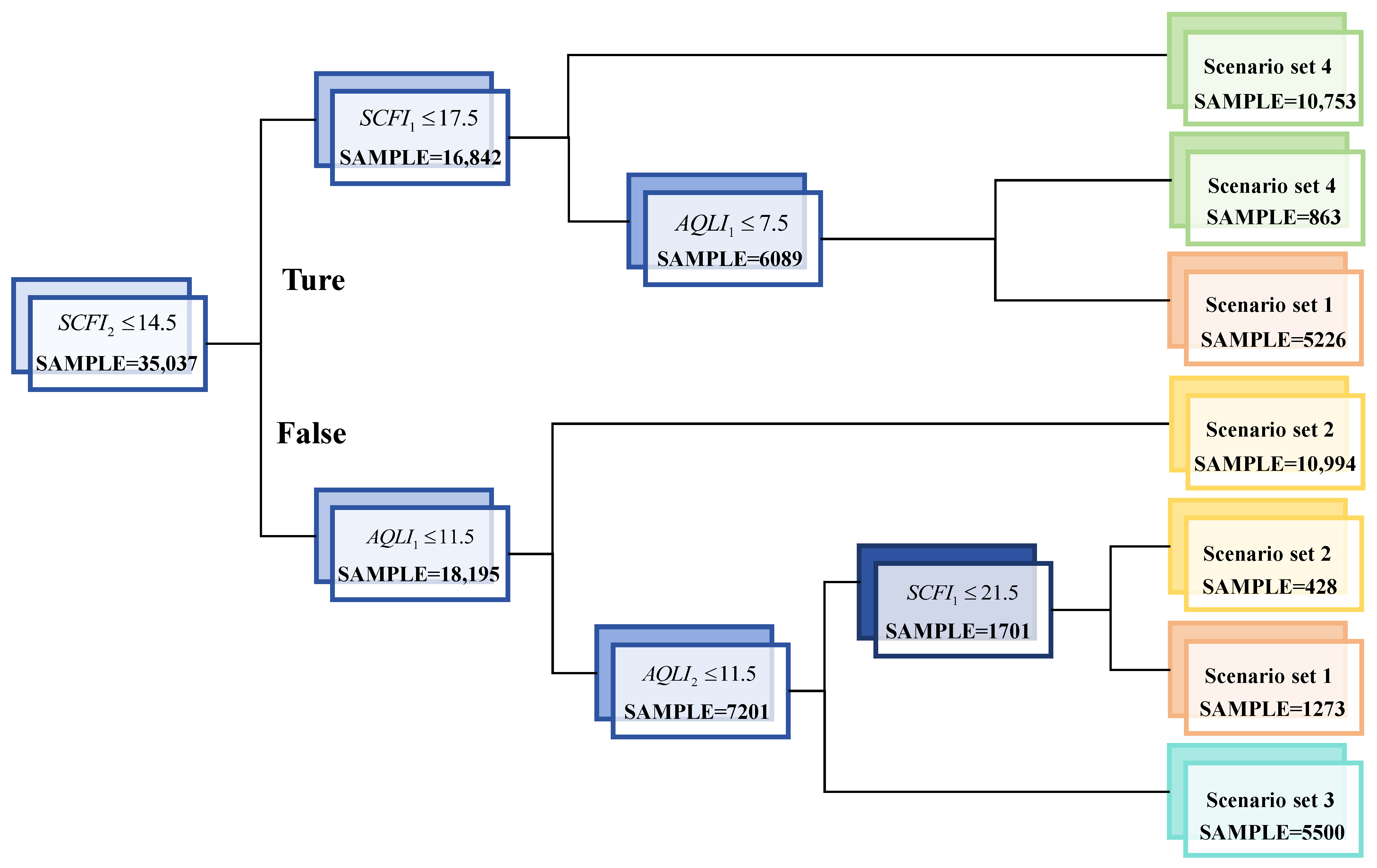
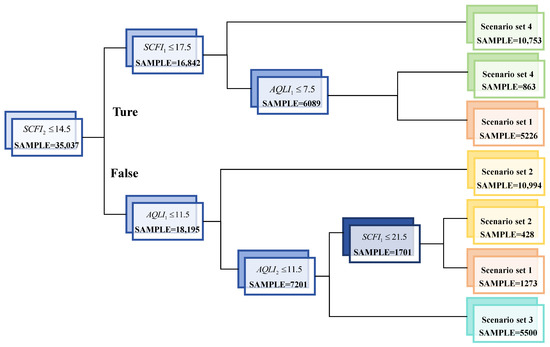
- Scenario matching rules based on decision tree pruning strategy: According to the training results of the decision tree, all branch conditions with high feature importance are extracted and pruned [28,29] to make quantitative matching rules for different similar scenario sets. This strategy allows for a relatively straightforward acquisition of matching rules for different scenario sets. However, it is important to note that due to the limitation of feature types, this rule only uses numerical features as branch conditions. In the implementation process, firstly, categorical features require additional entity embedding processing to achieve a reduction in the dimensionality of high-dimensional vectors and reduce consumption of computational resources. Afterwards, for each branching node, the most important feature based on the importance of numerical features within the node is selected as the branching condition. It should be noted that due to the multitude of branching results, additional pruning and consolidation [28,29] are required to generate threshold values that are easy to use. Ultimately, a comprehensive set of scenario matching rules is formed.The process is shown in Algorithm 1.
Algorithm 1: Scenario matching rules based on decision tree pruning strategy Input: Scenario training data (including set labels) , where represents categorical features, represents numerical features, represents scenario labels and represents the total number of scenarios in the training set. Output: Scenario matching rules 1: Entity embedding and normalized categorical features. The processed features are . 2: Training of a DT classifier model 3: Extraction of the branch conditions of the most critical features for each node. 4: Pruning of the branch conditions and integration with the smallest loss of precision to obtain the scenario matching rules . 5: Return Scenario matching rules - (2)
- Scenario matching rules based on complexity: Due to the high number of categorical features involved in this paper, it is difficult to directly design adaptive matching rules based on scenario sets. Therefore, this paper proposes two evaluation metrics, namely “scenario complexity” and “departure–arrival scenario complexity deviation”, for the process of adaptive scenario matching. These metrics are calculated based on the scenario classification data obtained from clustering. The importance weights of various features obtained from the DT classification model are used in the process of calculating complexity. The calculation process is as follows:where represents the importance of the -th feature in the decision tree, derived from Gini importance and mean impurity reduction. represents the value of the feature in the scenario . represents the traffic feature set, composed of and . represents the departure traffic feature set, including SCFI1 and AQLI1. represents the arrival traffic feature set, including SCFI2 and AQLI2.
| Algorithm 2: Scenario matching rules based on complexity |
| Input: Scenario training data (including set labels) , where represents categorical features, represents numerical features, represents scenario labels and represents the total number of scenarios in the training set. |
| Output: Scenario matching rules |
| 1: Entity embedding and normalized categorical features. The processed features are . |
| 2: Training of a DT classifier model |
| 3: Calculation of the importance of all features based on Gini importance and mean impurity reduction. |
| 4: Calculation of the scenario complexity for each scenario in |
| 5: Calculation of the departure–arrival scenario complexity deviation for each scenario in |
| 6: Calculation of the threshold boundary between each pair of scenario sets. |
| 7: Integration of the boundary results to form scenario matching rules |
| 8: Return Scenario matching rules |
4.5. Entity Embeddings
5. Experiments
5.1. Adaptive Scenario Matching Results
5.1.1. Taxiing Scenario Feature Selection Results
5.1.2. Scenario Classification and Scenario Adaptive Matching Results
5.2. Prediction Results and Discussion
5.2.1. Taxiing Time Prediction Results
5.2.2. Overall Performance Evaluation
5.2.3. Feature Importance Analysis for Different Scenario Sets
6. Conclusions
- (1)
- In this paper, a heterogeneous feature set for taxiing scenarios is proposed, and the key feature selection process incorporates various correlation analysis indicators. According to the correlation analysis results, nine features that are most relevant to taxiing time have been identified. In addition, when combined with the prediction outcomes of the model, AQLI1, AQLI2, and hour of the day make significant contributions to taxiing time prediction across various scenario sets, while environmental features such as weather conditions have a relatively low correlation with taxiing time. These results confirm the effectiveness of the selected feature set.
- (2)
- Furthermore, two adaptive matching methods are proposed for flight operation scenarios based on K-prototype, which generates four sets of scenarios: departure peak scenarios, arrival peak scenarios, arrival–departure peak scenarios, and other scenarios. The recognition accuracies of the two adaptive matching methods for similar scenarios are 82.2% and 85.3%. Both of these methods maintain high accuracy, and this result has strong operability. Airport operations departments can select the appropriate adaptive matching method based on their actual needs.
- (3)
- This paper proposes a taxiing time prediction method based on adaptive scenario matching rules. The method demonstrates a reduction of 4.8% and 12.6% in MAE and RMSE with the data from Pudong Airport when compared to baseline methods. The results indicate that this method significantly reduces the volatility of prediction results caused by data heterogeneity. It can provide support for the formulation of surface traffic control strategies during actual operations and act as a feasible decision making aid.
Author Contributions
Funding
Data Availability Statement
Acknowledgments
Conflicts of Interest
References
- EUROCONTROL. Airport Collaborative Decision-Making [EB/OL]. Available online: https://www.eurocontrol.int/concept/airport-collaborative-decision-making (accessed on 1 June 2023).
- Postorino, M.N.; Mantecchini, L.; Paganelli, F. Improving taxi-out operations at city airports to reduce CO2 emissions. Transp. Policy 2019, 80, 167–176. [Google Scholar] [CrossRef]
- Khammash, L.; Mantecchini, L.; Reis, V. Micro-simulation of airport taxiing procedures to improve operation sustainability: Application of semi-robotic towing tractor. In Proceedings of the 2017 5th IEEE International Conference on Models and Technologies for Intelligent Transportation Systems (MT-ITS), Napoli, Italy, 26–28 June 2017; pp. 616–621. [Google Scholar]
- Zaninotto, S.; Gauci, J.; Zammit, B. An Autonomous Tow Truck Algorithm for Engineless Aircraft Taxiing. Aerospace 2024, 11, 307. [Google Scholar] [CrossRef]
- Jiang, Y.; Wang, Y.; Xue, Q.; Wu, W. Research on Space-Time Taxiing Optimization of Aircraft Based on Carbon Emission, Huanan Ligong Daxue Xuebao. J. South China Univ. Technol. Nat. Sci. 2023, 51, 152–159. [Google Scholar] [CrossRef]
- Postorino, M.N.; Mantecchini, L.; Gualandi, E. Integration between aircraft and handling vehicles during taxiing procedures to improve airport sustainability. Int. J. Transp. Dev. Integr. 2016, 1, 28–42. [Google Scholar] [CrossRef]
- Di Mascio, P.; Corazza, M.V.; Rosa, N.R.; Moretti, L. Optimization of aircraft taxiing strategies to reduce the impacts of landing and take-off cycle at airports. Sustainability 2022, 14, 9692. [Google Scholar] [CrossRef]
- Chen, Y.; Luh, P.B.; Guan, C.; Zhao, Y.G.; Michel, L.; Coolbeth, M.; Friedland, P.; Rourke, S.J. Short-term load forecasting: Similar day-based wavelet neural networks. IEEE Trans. Power Syst. 2009, 25, 322–330. [Google Scholar] [CrossRef]
- Son, J.; Cha, J.; Kim, H.; Wi, Y.M. Day-ahead short-term load forecasting for holidays based on modification of similar days’ load profiles. IEEE Access 2022, 10, 17864–17880. [Google Scholar] [CrossRef]
- Jiang, Z.; Zhang, L.; Ji, T. NSDAR: A neural network-based model for similar day screening and electric load forecasting. Appl. Energy 2023, 349, 121647. [Google Scholar] [CrossRef]
- Du, J.; Hu, M.; Zhang, W.; Yin, J. Finding Similar Historical Scenarios for Better Understanding Aircraft Taxi Time: A Deep Metric Learning Approach. IEEE Intell. Transp. Syst. Mag. 2022, 15, 101–116. [Google Scholar] [CrossRef]
- Clewlow, R.; Simaiakis, I.; Balakrishnan, H. Impact of arrivals on departure taxi operations at airports. In Proceedings of the AIAA Guidance, Navigation, and Control Conference, Toronto, ON, Canada, 2–5 August 2010; p. 7698. [Google Scholar]
- Yin, J.; Hu, Y.; Ma, Y.; Xu, Y.; Han, K.; Chen, D. Machine learning techniques for taxi-out time prediction with a macroscopic network topology. In Proceedings of the 2018 IEEE/AIAA 37th Digital Avionics Systems Conference (DASC), London, UK, 23–27 September 2018; IEEE: Piscataway, NJ, USA, 2018; pp. 1–8. [Google Scholar]
- Wang, X.; Brownlee, A.E.; Woodward, J.R.; Weiszer, M.; Mahfouf, M.; Chen, J. Aircraft taxi time prediction: Feature importance and their implications. Transp. Res. Part C Emerg. Technol. 2021, 124, 102892. [Google Scholar] [CrossRef]
- Ravizza, S.; Atkin, J.A.; Maathuis, M.H.; Burke, E.K. A combined statistical approach and ground movement model for improving taxi time estimations at airports. J. Oper. Res. Soc. 2013, 64, 1347–1360. [Google Scholar] [CrossRef]
- Lordan, O.; Sallan, J.M.; Valenzuela-Arroyo, M. Forecasting of taxi times: The case of Barcelona-El Prat airport. J. Air Transp. Manag. 2016, 56, 118–122. [Google Scholar] [CrossRef]
- Idris, H.; Clarke, J.P.; Bhuva, R.; Kang, L. Queuing Model for Taxi-Out Time Estimation; MIT: Cambridge, MA, USA, 2001. [Google Scholar]
- Jordan, R.; Ishutkina, M.A.; Reynolds, T.G. A statistical learning approach to the modeling of aircraft taxi time. In Proceedings of the 29th Digital Avionics Systems Conference, Salt Lake City, UT, USA, 3–7 October 2010; IEEE: Piscataway, NJ, USA, 2010; pp. 1. B. 1-1–1. B. 1-10. [Google Scholar]
- Ravizza, S.; Chen, J.; Atkin, J.A.; Stewart, P.; Burke, E.K. Aircraft taxi time prediction: Comparisons and insights. Appl. Soft Comput. 2014, 14, 397–406. [Google Scholar] [CrossRef]
- Chen, J.; Weiszer, M.; Zareian, E.; Mahfouf, M.; Obajemu, O. Multi-objective fuzzy rule-based prediction and uncertainty quantification of aircraft taxi time. In Proceedings of the 2017 IEEE 20th International Conference on Intelligent Transportation Systems (ITSC), Yokohama, Japan, 16–19 October 2017; IEEE: Piscataway, NJ, USA, 2017; pp. 1–5. [Google Scholar]
- Balakrishna, P.; Ganesan, R.; Sherry, L. Accuracy of reinforcement learning algorithms for predicting aircraft taxi-out times: A case-study of Tampa Bay departures. Transp. Res. Part C: Emerg. Technol. 2010, 18, 950–962. [Google Scholar] [CrossRef]
- Murça, M.C.R. A robust optimization approach for airport departure metering under uncertain taxi-out time predictions. Aerosp. Sci. Technol. 2017, 68, 269–277. [Google Scholar] [CrossRef]
- Lian, G.; Zhang, Y.; Desai, J.; Xing, Z.; Luo, X. Predicting taxi-out time at congested airports with optimization-based support vector regression methods. Math. Probl. Eng. 2018, 2018, 7509508. [Google Scholar] [CrossRef]
- Lee, H.; Malik, W.; Jung, Y.C. Taxi-out time prediction for departures at Charlotte airport using machine learning techniques. In Proceedings of the 16th AIAA Aviation Technology, Integration, and Operations Conference, Washington, DC, USA, 13–17 June 2016; p. 3910. [Google Scholar]
- Diana, T. Can machines learn how to forecast taxi-out time? A comparison of predictive models applied to the case of Seattle/Tacoma International Airport. Transp. Res. Part E Logist. Transp. Rev. 2018, 119, 149–164. [Google Scholar] [CrossRef]
- EUROCONTROL. Algorithm to Describe Weather Conditions at European Airports Brussels: EUROCONTROL. 2009. Available online: https://www.eurocontrol.int/sites/default/files/publication/files/algorithm-met-technical-note.pdf (accessed on 4 June 2024).
- Huang, Z. Clustering large data sets with mixed numeric and categorical values. In Proceedings of the 1st Pacific-Asia Conference on Knowledge Discovery and Data Mining, (PAKDD), Singapore, 23–24 February 1997; pp. 21–34. [Google Scholar]
- An, N. Correlation Analysis of Traffic Accident Factors and Accident Grades; Chang’an University: Xi’an, China, 2021. [Google Scholar] [CrossRef]
- Liu, J.; Xu, X.; Wu, F.; Li, F.; Wang, Y. Quantitative Risk Evaluation of Water Inrush Hazard Based on Decision Tree of Underground Engineering; METAL MINE: Ma’anshan City, China, 2023; pp. 217–224. [Google Scholar] [CrossRef]
- Guo, C.; Berkhahn, F. Entity embeddings of categorical variables. arXiv 2016, arXiv:1604.06737. [Google Scholar]
- Grabbe, S.; Sridhar, B.; Mukherjee, A. Clustering days and hours with similar airport traffic and weather conditions. J. Aerosp. Inf. Syst. 2014, 11, 751–763. [Google Scholar] [CrossRef]














| Feature | Correlation Coefficient | Partial Correlation Analysis | |
|---|---|---|---|
| Partial Correlation Coefficient | p Value | ||
| ATMAP | 0.04 | 0.067 | 0 (<0.05) |
| SIFI1 | 0.08 | −0.098 | 0 (<0.05) |
| SCFI1 | 0.66 | 0.331 | 0 (<0.05) |
| AQLI1 | 0.80 | 0.433 | 0 (<0.05) |
| SRDI1 | 0.14 | −0.048 | 0 (<0.05) |
| SIFI2 | 0.08 | −0.044 | 0 (<0.05) |
| SCFI2 | 0.57 | 0.419 | 0 (<0.05) |
| AQLI2 | 0.73 | 0.305 | 0 (<0.05) |
| SRDI2 | 0.07 | −0.119 | 0 (<0.05) |
| Temperature | 0.03 | −0.066 | 0 (<0.05) |
| Dew point | −0.03 | 0.049 | 0 (<0.05) |
| Visibility | 0.04 | 0.017 | 0.002 (<0.05) |
| Cloud base height | −0.02 | 0.041 | 0 (<0.05) |
| Wind speed | 0.12 | 0.021 | 0 (<0.05) |
| Feature | Feature Category | Feature Type |
|---|---|---|
| Flight number | IAC | Categorical feature |
| Airline | ||
| Runway gate group | ||
| Stand/gate | ||
| Hour | ||
| SCFI1 | SOE | Numerical feature |
| AQLI1 | ||
| SCFI2 | ||
| AQLI2 |
| Recall | Precision | F1 | Specificity | |
|---|---|---|---|---|
| Scenario set 1 | 0.93 | 0.94 | 0.93 | 0.98 |
| Scenario set 2 | 0.93 | 0.92 | 0.93 | 0.96 |
| Scenario set 3 | 0.94 | 0.94 | 0.94 | 0.99 |
| Scenario set 4 | 0.96 | 0.96 | 0.96 | 0.98 |
| Set Size | Scenario Name | Scenario Matching Rules Based on Decision Tree Pruning Strategy | Scenario Matching Rules Based on Complexity | |
|---|---|---|---|---|
| Scenario set 1 | 6834 | Departure peak scenarios | ; flights are mainly concentrated within two periods: 6:00–9:00 and 11:00–13:00, with the majority of flights being C-type aircraft. | |
| Scenario set 2 | 11,165 | Arrival peak scenarios | ; flight times are mainly concentrated between 9:00 and 23:00, reaching a peak during 15:00–18:00, with the majority of flights being C-type aircraft. | |
| Scenario set 3 | 6008 | Arrival–departure peak scenarios | ; flights are mainly concentrated between 8:00 and 23:00, with runway 16R being used more often for departures. The majority of flights are C-type and D-type aircraft. | |
| Scenario set 4 | 11,030 | Other scenarios | Flights are mainly concentrated between 00:00 and 07:00. Also included are flights that are not in other scenario sets. The majority of flights are C-type and D-type aircraft, and compared to other modes, cargo aircraft are used more frequently in this set. |
| Evaluation Indicator | R2 | MAE | RMSE | <1 min (%) | <3 min (%) | <5 min (%) | |
|---|---|---|---|---|---|---|---|
| Model | |||||||
| LR | 0.76 | 2.88 | 3.91 | 29.41 | 65.74 | 85.12 | |
| DT | 0.81 | 2.55 | 3.46 | 30.04 | 69.02 | 88.30 | |
| SVR | 0.83 | 2.34 | 3.24 | 29.09 | 72.89 | 90.78 | |
| RF | 0.84 | 2.33 | 3.15 | 28.69 | 71.54 | 90.58 | |
| MLP | 0.85 | 2.32 | 3.11 | 29.18 | 72.65 | 90.84 | |
| GBRT | 0.86 | 2.22 | 2.99 | 30.12 | 74.53 | 92.04 | |
| Model | MAE | RMSE | |
|---|---|---|---|
| Baseline method | LR | 2.91 | 4.01 |
| DT | 2.59 | 3.70 | |
| SVR | 2.55 | 3.63 | |
| RF | 2.45 | 3.50 | |
| MLP | 2.42 | 3.54 | |
| GBRT | 2.38 | 3.55 | |
| Methodology in this paper | 2.22 | 2.99 | |
Disclaimer/Publisher’s Note: The statements, opinions and data contained in all publications are solely those of the individual author(s) and contributor(s) and not of MDPI and/or the editor(s). MDPI and/or the editor(s) disclaim responsibility for any injury to people or property resulting from any ideas, methods, instructions or products referred to in the content. |
© 2024 by the authors. Licensee MDPI, Basel, Switzerland. This article is an open access article distributed under the terms and conditions of the Creative Commons Attribution (CC BY) license (https://creativecommons.org/licenses/by/4.0/).
Share and Cite
Qiao, P.; Hu, M.; Yin, J.; Su, J.; Chen, Y.; Yin, M. An Adaptive Similar Scenario Matching Method for Predicting Aircraft Taxiing Time. Aerospace 2024, 11, 461. https://doi.org/10.3390/aerospace11060461
Qiao P, Hu M, Yin J, Su J, Chen Y, Yin M. An Adaptive Similar Scenario Matching Method for Predicting Aircraft Taxiing Time. Aerospace. 2024; 11(6):461. https://doi.org/10.3390/aerospace11060461
Chicago/Turabian StyleQiao, Peiran, Minghua Hu, Jianan Yin, Jiaming Su, Yutong Chen, and Mengxuan Yin. 2024. "An Adaptive Similar Scenario Matching Method for Predicting Aircraft Taxiing Time" Aerospace 11, no. 6: 461. https://doi.org/10.3390/aerospace11060461
APA StyleQiao, P., Hu, M., Yin, J., Su, J., Chen, Y., & Yin, M. (2024). An Adaptive Similar Scenario Matching Method for Predicting Aircraft Taxiing Time. Aerospace, 11(6), 461. https://doi.org/10.3390/aerospace11060461

