Research on Dynamic Response of Cold Rolling Mill with Dynamic Stiffness Compensation
Abstract
1. Introduction
2. Modeling of Vertical Vibration System of Rolling Mill
2.1. Establishment of Vibration Model
2.2. Vibration System Parameters
3. Modeling of Thickness Control System
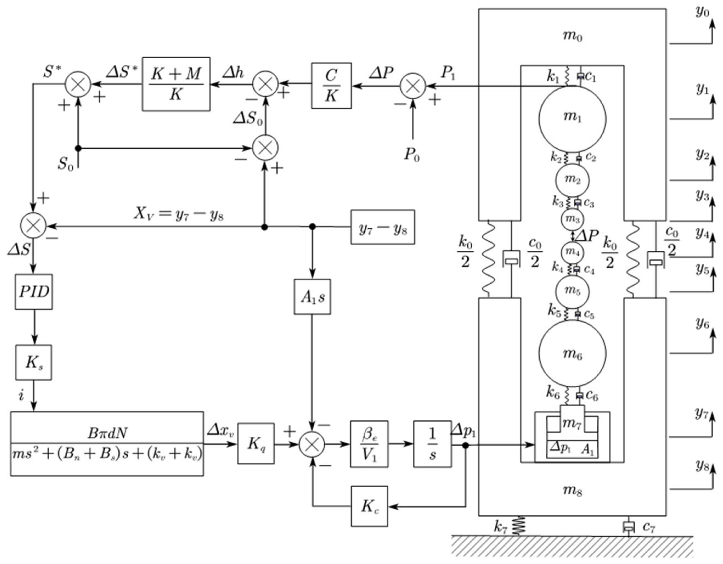
3.1. Model of Thickness Control System with Variable Stiffness Compensation for Rolling Mill
3.2. Modeling of Hydraulic Control System
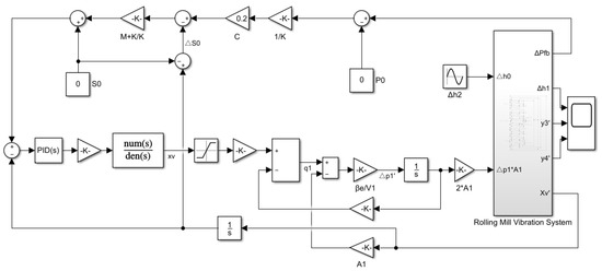
3.3. MATLAB/Simulink Simulation Model of Vertical System of Rolling Mill
4. Simulation Analysis of Coupling Model
4.1. Vibration Response Analysis of Rolling Mill
4.2. Strip Surface Quality Analysis
5. Conclusions
Author Contributions
Funding
Data Availability Statement
Conflicts of Interest
References
- Li, X.; Chao, L.; Chen, F.; Zhang, D. Review and prospect of theoretical studies on vertical vibration in tandem cold rolling mill. Steel Roll. 2022, 39, 1–12. [Google Scholar] [CrossRef]
- Yan, X.Q.; Zhang, Y. Research on vibration reason of reversing cold mill. J. Vib. Shock. 2010, 29, 231–234. (In Chinese) [Google Scholar]
- Skripalenko, M.N.; Ashikhmin, D.A.; Sidorov, A.A.; Yang, X. Wavelet analysis of fluctuations in the thickness of cold-rolled strip. Metallurgist 2013, 57, 606–611. [Google Scholar]
- Mehrabi, R.; Salimi, M.; Ziaei-Rad, S. Finite element analysis on chattering in cold rolling and comparison with experimental results. J. Manuf. Sci. Eng. 2015, 137, 061013. [Google Scholar] [CrossRef]
- Xu, T.; Hou, D.-X.; Sun, Z.-N.; Guo, D.-W. Vibration characteristics of multi-parametric excitations and multi-frequency external excitations of rolling mill under entry thickness fluctuation of strip. J. Iron Steel Res. Int. 2020, 27, 517–527. [Google Scholar] [CrossRef]
- Wang, Q.Y.; Zhang, Q.B.; Cui, M.; Wang, H. Dynamic characteristics and mechanism analysis of 1850 four-high aluminum strip cold rolling mill. J. Vib. Meas. Diagn. 2021, 41, 991–998. (In Chinese) [Google Scholar]
- Evans, P.R.; Vaughan, N.D.; Hill, D.E. Dynamic characteristics of a rolling mill. J. Syst. Control. Eng. 1996, 210, 259. [Google Scholar] [CrossRef]
- Qu, Z.H.; Chai, S.K.; Ye, Q. Analysis of dynamic characteristics and chatter of a 1420 cold tandem rolling mill. J. Vib. Shock. 2006, 25, 25–29. (In Chinese) [Google Scholar]
- Adam, B.; Andrzej, S. Interdependence between the rolling speed and non-linear vibrations of the mill system. J. Mater. Process. Technol. 2004, 155–156, 2116–2121. [Google Scholar]
- Gao, Z.Y.; Bai, L.L.; Li, Q. Research on critical rolling speed of self-excited vibration in the tandem rolling process of thin strip. J. Mech. Eng. 2017, 53, 118–132. (In Chinese) [Google Scholar] [CrossRef]
- Gao, Z.Y.; Yang, L.; Zhang, Q.D.; Liao, M.-L.; Tian, B. Chatter model with structure-process-control coupled and stability analyses in the cold rolling system. Mech. Syst. Signal Process. 2020, 140, 106692. [Google Scholar] [CrossRef]
- Gao, Z.Y.; Zang, Y.; Zheng, L. Review of modelling and theoretical studies on chatter in the rolling mills. J. Mech. Eng. 2015, 51, 87–105. [Google Scholar] [CrossRef]
- Ihuo, Y.; Kusuo, F.; Seino, Y.; Takimoto, T.; Nakazato, Y.; Nakagawa, K. An analysis of chattering in cold rolling for ultrathin gauge steel strip. Trans. ISIJ 1978, 18, 1–10. [Google Scholar]
- Noriki, F.; Yukio, K.; Koji, K.; Kimito, I.; Yosuke, A.; Yasuhiro, S. Dynamic control of lubrication characteristics in high speed tandem cold rolling. J. Mater. Process. Technol. 2015, 229, 407–416. [Google Scholar] [CrossRef]
- Yang, X.; Li, Q.; Tong, C.-N.; Zhang, W.-W. Vertical vibration mechanism analysis of aluminum cold rolling mills based on the dynamic friction equation in roll gap. J. Univ. Sci. Technol. Beijing 2014, 36, 104–109. [Google Scholar]
- Wei, L.Q.; Dai, Z.F.; Xiao, Z.; Qu, Z. Research of vibration and strategy in high-speed cold rolling mill. J. Mech. Eng. 2016, 52, 89–94. (In Chinese) [Google Scholar] [CrossRef]
- Liu, X.C.; Zang, Y.; Gao, Z.; Zeng, L. Multidirectional regenerative chatter model of tandem rolling mills and its application. J. Cent. South Univ. Sci. Technol. 2017, 48, 635–643. (In Chinese) [Google Scholar]
- Liu, H.R.; Zhang, Y.; Shi, P.-M.; Zhao, H.-X. Vibration characteristics of a cold rolling mill with a model of seven degrees of freedom and their influence on dynamic rolling force. J. Vib. Shock. 2015, 34, 98–102. (In Chinese) [Google Scholar]
- Cai, H.; Zhao, L.J.; Shan, L.-J. Dynamic characteristic analysis of hydraulic screw down in cold strip mill. J. Liaoning Tech. Univ. 2005, 24, 187–189. [Google Scholar]
- Peng, Y.; Zhang, Y.; Sun, J.; Zang, Y. Tandem strip mill’s multi-parameter coupling dynamic modeling based on the thickness control. Chin. J. Mech. Eng. 2015, 28, 353–362. [Google Scholar] [CrossRef]
- Xu, Y.; Chao, N.T. Coupling dynamic model and control of chatter in cold rolling. J. Dyn. Syst. Meas. Control. 2012, 134, 041001. [Google Scholar] [CrossRef]
- Hou, D.X.; Fang, C.; Chen, S.; Yan, S. Research on hydraulic screw down-vertical vibration characteristics of strip rolling mill. J. Northeast Univ. Nat. Sci. 2022, 43, 972–980. [Google Scholar] [CrossRef]
- Zhu, G.H.; Gao, Y.J.; Pei, L. Study on the influence of strip thickness difference and hardness deviation on the vibration of tandem cold rolling mill. Metall. Equip. 2022, 276, 23–26. [Google Scholar] [CrossRef]
- Sun, Y.K. Model and Control of Cold and Hot Strip Mill; Metallurgical Industry Press: Beijing, China, 2010; pp. 57–82. [Google Scholar]
- Yang, W.D. Analysis for convergence and steady-state characteristic of GM-AGC. Metall. Ind. Autom. 2009, 11, 52–68. (In Chinese) [Google Scholar]
- Ye, X.H.; Ding, J.J.; Zheng, G.; Jiang, K.; Chen, D. Static and dynamic performance simulation of direct-acting force motor valve. In Proceedings of the 4th International Conference on Mechanics and Mechatronics Research, Xi’an, China, 20–24 June 2017. [Google Scholar] [CrossRef]











| 88.686 | 21.641 | 5.853 | 4.461 | 4.455 | 5.829 | 21.641 | 19.514 | 91.074 |
| Name | Value | Unit | Name | Value | Unit |
|---|---|---|---|---|---|
| 1450 | mm | 0.55 | mm | ||
| 210 | Gpa | 0.5 | mm | ||
| 0.3 | 900 | Mpa | |||
| 1000 | mm | 173.6 | Mpa | ||
| 200 | mm | 50 | Mpa | ||
| 0.05 | 0.623 | m² | |||
| 0.06853 | m3 | 1280 | Mpa |
| Name | Value | Unit | Name | Value | Unit |
|---|---|---|---|---|---|
| 0.148 | Kg | 20.6 | Mpa | ||
| 59,090 | N/m | 7.9 | Mpa | ||
| 10 | A | 870 | Kg/m³ | ||
| 3 | mm | 0.1367 | L/min·Mpa | ||
| 0.61 | 50 | L/min·mm | |||
| 47.124 | mm | 17.727 | N/A |
Disclaimer/Publisher’s Note: The statements, opinions and data contained in all publications are solely those of the individual author(s) and contributor(s) and not of MDPI and/or the editor(s). MDPI and/or the editor(s) disclaim responsibility for any injury to people or property resulting from any ideas, methods, instructions or products referred to in the content. |
© 2023 by the authors. Licensee MDPI, Basel, Switzerland. This article is an open access article distributed under the terms and conditions of the Creative Commons Attribution (CC BY) license (https://creativecommons.org/licenses/by/4.0/).
Share and Cite
Jia, X.; Wang, S.; Yan, X.; Wang, L.; Wang, H. Research on Dynamic Response of Cold Rolling Mill with Dynamic Stiffness Compensation. Electronics 2023, 12, 599. https://doi.org/10.3390/electronics12030599
Jia X, Wang S, Yan X, Wang L, Wang H. Research on Dynamic Response of Cold Rolling Mill with Dynamic Stiffness Compensation. Electronics. 2023; 12(3):599. https://doi.org/10.3390/electronics12030599
Chicago/Turabian StyleJia, Xingdou, Shen Wang, Xiaoqiang Yan, Lidong Wang, and Haipeng Wang. 2023. "Research on Dynamic Response of Cold Rolling Mill with Dynamic Stiffness Compensation" Electronics 12, no. 3: 599. https://doi.org/10.3390/electronics12030599
APA StyleJia, X., Wang, S., Yan, X., Wang, L., & Wang, H. (2023). Research on Dynamic Response of Cold Rolling Mill with Dynamic Stiffness Compensation. Electronics, 12(3), 599. https://doi.org/10.3390/electronics12030599
