Small-Sample Fault Diagnosis of Axial Piston Pumps across Working Conditions, Based on 1D-SENet Model Migration
Abstract
1. Introduction
- (1)
- The traditional 1DCNN deep learning model has the defect of insufficient feature extraction capability when capturing multi-band fault features in one-dimensional signals.
- (2)
- Deep learning fault diagnosis models usually require a large amount of labeled data, and the training and testing data need to obey independent homogeneous distributions. However, in reality, the working environment of mechanical equipment is harsh, and the working conditions are complex and variable, and the data under different working conditions have distributional differences, which leads to the difficulty of applying the traditional deep learning method in the working conditions in which the fault data are scarce, or the labeled data are scarce.
- (3)
- Most deep model migration studies for cross-condition and small-sample problems are focused on the intelligent fault diagnoses of bearings and gears, and there are still fewer studies on hydraulic axial piston pumps, which need to be further explored and improved.
- (1)
- The vibration signal of the pump body of an axial piston pump was utilized as the data source to achieve non-destructive condition monitoring. Meanwhile, 1DCNN was used to directly process the raw sensor data, eliminating the complex and time-consuming manual feature extraction and signal preprocessing steps.
- (2)
- In this paper, a 1D-SENets (1D Squeeze-and-Excitation Networks) model was proposed, which modified the SE element in SENet into a structure suitable for one-dimensional data and added it to a 1DCNN to explicitly model the inter-dependencies between feature channels; global information was used to selectively enhance useful features, suppress useless features, and finally enhance the ability of feature extraction.
- (3)
- For the cross-condition and small-sample problem in axial piston pump fault diagnosis, this study combined 1D-SENet with the model-based transfer learning method, firstly by pre-training the 1D-SENet model in the source condition with sufficient labeled samples, and then fine-tuning the 1D-SENet model in the target condition with only a small number of labeled samples, and finally improving the diagnostic accuracy of the axial piston pump in the small-sample condition significantly.
2. 1D-SENet Structure Principle
3. A Transfer Learning Approach Based on the 1D_SENet Model
3.1. Theories Related to Transfer Learning
3.2. 1D_SENet Model Parameters
3.3. Methodological Process
- (1)
- Sample the interception of the sensor signals of the source and target conditions to construct the dataset. Data Augmentation (DA) is one of the commonly used techniques in deep learning, which is used to increase the training dataset to make it as diverse as possible, to achieve the purpose of improving the generalization ability of the model. In the field of fault diagnosis, the method of overlapping sampling is widely used to expand the data, i.e., the sliding step length is required to be smaller than the window length when intercepting samples using a sliding window, as shown in the left side of Figure 3.
- (2)
- Perform data preprocessing to accelerate model training and improve model performance. Firstly, the samples are normalized so that the value of each dimension of each input sample is in the interval (−1, 1); then, the data are normalized by z-score so that the values of the same dimension of different samples satisfy the mean value of 0 and the standard deviation of 1.
- (3)
- Construct the 1D-SENET fault diagnostic model, set the learning rate, the number of samples of the batch, and the maximum number of iterations (the network will, in each iteration, perform one forward computation, backpropagation, and parameter update) and other hyperparameters, and use a large number of source domain samples for training to obtain the pre-training model.
- (4)
- Fix some of the underlying network parameters of the pre-trained model and fine-tune the remaining network parameters with a small number of target domain samples.
- (5)
- Input the test samples in the target domain into the fine-tuned model to obtain the corresponding diagnostic results.
4. Experimental Verification
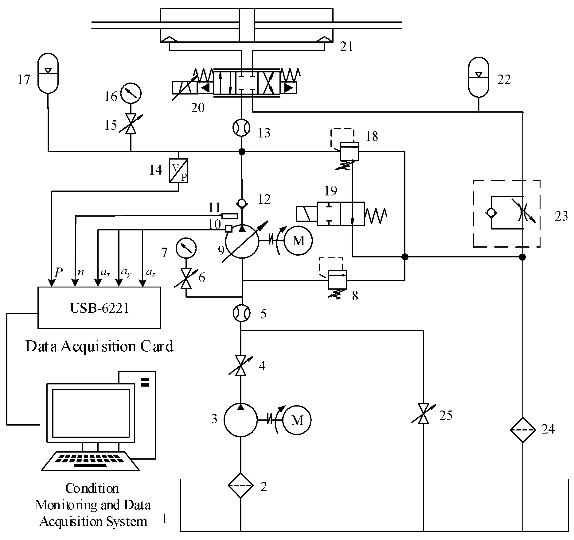
4.1. Data Acquisition
4.2. Model Training Hyperparameter Setting and Single-Case Performance Testing
4.2.1. Model Performance Test with Regular Number of Training Sets
4.2.2. Model Performance Testing with Small Sample Training Set
4.2.3. Comparative Model Performance Tests
4.3. Cross-Case Small Sample Model Migration Fault Diagnosis Test
4.4. Comparison of Convergence Properties and Feature Visualisation before and after Model Migration
5. Conclusions
- (1)
- When the 1D-SENet model is trained and evaluated using a regular number of axial piston pump samples in each working condition, the model has excellent diagnostic accuracy and generalization performance, indicating the superiority of the 1D-SENet network architecture proposed in this paper. And in the case of small samples, the diagnostic accuracy of 1D-SENet is not only higher than that of traditional networks, but also the model size is much smaller than that of classical lightweight networks, and its lightweight characteristics are more conducive to the promotion to the actual engineering.
- (2)
- For the small-sample fault diagnosis task of axial piston pumps, a model migration strategy was adopted, i.e., on the pre-trained model learnt from a large number of labeled samples of the source condition, a small number of labeled samples of the target condition were used for fine-tuning. The final results show that the proposed method can effectively improve the recognition accuracy of small-sample fault diagnosis for target operating conditions and accelerate the convergence speed of the model.
- (3)
- The relationship between the performance after model migration and the number of model fine-tuning layers was explored, and the results show that better axial piston pump fault diagnosis performance can be obtained when some of the bottom network parameters are fixed appropriately and only the top network parameters are fine-tuned.
Author Contributions
Funding
Institutional Review Board Statement
Informed Consent Statement
Data Availability Statement
Conflicts of Interest
References
- Wang, F.; Chen, J.; Cheng, M.; Xu, B. A Novel Hydraulic Transmission Solution to Large Offshore Wind Turbine: Design and Control Strategy. Ocean Eng. 2022, 255, 111285. [Google Scholar] [CrossRef]
- Banaszek, A.; Petrovic, R. Problem of Non Proportional Flow of Hydraulic Pumps Working with Constant Pressure Regulators in Big Power Multipump Power Pack Unit in Open System. Teh. Vjesn. 2019, 26, 294–301. [Google Scholar] [CrossRef]
- Banaszek, A.; Petrović, R.; Andjelković, M.; Radosavljević, M. Efficiency of a Twin-Two-Pump Hydraulic Power Pack with Pumps Equipped in Constant Pressure Regulators with Different Linear Performance Characteristics. Energies 2022, 15, 8100. [Google Scholar] [CrossRef]
- Jiang, W.; Liu, S. An experimental study on the sensitivity of dimensionless indicators in the magnitude domain to hydraulic pump failure. J. Yanshan Univ. 2010, 34, 383–389. [Google Scholar]
- Tang, S.; Zhu, Y.; Yuan, S. Intelligent Fault Diagnosis of Hydraulic Piston Pump Based on Deep Learning and Bayesian Optimization. Isa Trans. 2022, 129, 555–563. [Google Scholar] [CrossRef] [PubMed]
- Wen, C.L.; Lv, F.Y. A review of deep learning-based fault diagnosis methods. J. Electron. Inf. Sci. 2020, 42, 234–248. [Google Scholar]
- Krizhevsky, A.; Sutskever, I.; Hinton, G.E. ImageNet Classification with Deep Convolutional Neural Networks. Commun. ACM 2017, 60, 84–90. [Google Scholar] [CrossRef]
- Szegedy, C.; Liu, W.; Jia, Y.; Sermanet, P.; Reed, S.; Anguelov, D.; Erhan, D.; Vanhoucke, V.; Rabinovich, A. Going Deeper with Convolutions. In Proceedings of the 2015 IEEE Conference on Computer Vision and Pattern Recognition (CVPR), Boston, MA, USA, 7–12 June 2015; pp. 1–9. [Google Scholar]
- He, K.; Zhang, X.; Ren, S.; Sun, J. Deep Residual Learning for Image Recognition. In Proceedings of the 2015 IEEE Conference on Computer Vision and Pattern Recognition (CVPR), Boston, MA, USA, 7–12 June 2015. [Google Scholar]
- Zhou, Y.; Chen, S.; Wang, Y.; Huan, W. Review of Research on Lightweight Convolutional Neural Networks. In Proceedings of the 2020 IEEE 5th Information Technology and Mechatronics Engineering Conference (ITOEC), Chongqing, China, 12–14 June 2020; pp. 1713–1720. [Google Scholar]
- Siddique, M.F.; Ahmad, Z.; Ullah, N.; Kim, J. A Hybrid Deep Learning Approach: Integrating Short-Time Fourier Transform and Continuous Wavelet Transform for Improved Pipeline Leak Detection. Sensors 2023, 23, 8079. [Google Scholar] [CrossRef]
- Siddique, M.F.; Ahmad, Z.; Ullah, N.; Ullah, S.; Kim, J.-M. Pipeline Leak Detection: A Comprehensive Deep Learning Model Using CWT Image Analysis and an Optimized DBN-GA-LSSVM Framework. Sensors 2024, 24, 4009. [Google Scholar] [CrossRef]
- Guo, S.; Yang, T.; Gao, W.; Zhang, C. A Novel Fault Diagnosis Method for Rotating Machinery Based on a Convolutional Neural Network. Sensors 2018, 18, 1429. [Google Scholar] [CrossRef]
- Wang, L.-H.; Zhao, X.-P.; Wu, J.-X.; Xie, Y.-Y.; Zhang, Y.-H. Motor Fault Diagnosis Based on Short-Time Fourier Transform and Convolutional Neural Network. Chin. J. Mech. Eng. 2017, 30, 1357–1368. [Google Scholar] [CrossRef]
- Yang, X.; Jiang, A.; Jiang, W.; Zhao, Y.; Tang, E.; Chang, S. Abnormal Detection and Fault Diagnosis of Adjustment Hydraulic Servomotor Based on Genetic Algorithm to Optimize Support Vector Data Description with Negative Samples and One-Dimensional Convolutional Neural Network. Machines 2024, 12, 368. [Google Scholar] [CrossRef]
- Gao, S.; Li, T.; Pei, Z. Fault Diagnosis Method of Rolling Bearings Based on Adaptive Modified CEEMD and 1DCNN Model. Isa Trans. 2023, 140, 309–330. [Google Scholar] [CrossRef] [PubMed]
- Liu, Z.; Guo, B.; Wu, F.; Han, T.; Zhang, L. An Improved Burr Size Prediction Method Based on the 1D-ResNet Model and Transfer Learning. J. Manuf. Process. 2022, 84, 183–197. [Google Scholar] [CrossRef]
- Chen, X.; Han, M.; Shu, W.; Zhang, K.; Li, L. A fault diagnosis method based on VMD and multiscale one-dimensional convolutional neural network. Mod. Electron. Technol. 2023, 46, 103–109. [Google Scholar] [CrossRef]
- Chen, R.X.; Xu, P.W.; Han, K.L.; Zeng, L.; Wang, S.; Zhu, Y.C. Intelligent Detection of Loose Wind Turbine Foundation Bolts by Multiscale One-Dimensional Convolutional Neural Network. Vib. Shock 2022, 41, 301–307. [Google Scholar] [CrossRef]
- Xu, P.-W.; Chen, R.-X.; Hu, X.-L.; Yang, L.-X.; Tang, L.-L.; Lin, L. PSO optimised multiscale one-dimensional convolutional neural network for loose foundation bolt diagnosis of wind turbines. Vib. Shock 2022, 41, 86–92. [Google Scholar] [CrossRef]
- Wang, W.; Shen, J.; Jia, Y. A review of visual attention detection. J. Softw. 2019, 30, 416–439. [Google Scholar] [CrossRef]
- Woo, S.; Park, J.; Lee, J.-Y.; Kweon, I.S. CBAM: Convolutional Block Attention Module. In Proceedings of the Computer Vision—ECCV 2018; Springer International Publishing: Cham, Switzerland, 2018; pp. 3–19. [Google Scholar]
- Zhang, J.; Xie, Y.; Xia, Y.; Shen, C. Attention Residual Learning for Skin Lesion Classification. IEEE Trans. Med. Imag. 2019, 38, 2092–2103. [Google Scholar] [CrossRef]
- Hu, J.; Shen, L.; Sun, G. Squeeze-and-Excitation Networks. In Proceedings of the 2018 IEEE/CVF Conference on Computer Vision and Pattern Recognition, Salt Lake City, UT, USA, 18–23 June 2018; pp. 7132–7141. [Google Scholar]
- Duan, J.; Yu, S.W.; Xie, M.K.; He, J.Y.; Wang, H.J.; Li, W.X.; Yang, Z. One-dimensional lightweight CNN-based bearing fault diagnosis for mountain ropeways. J. Agric. Eng. 2023, 39, 70–79. [Google Scholar]
- Deng, F.; Lv, H.; Gu, X.; Hao, R. A Fault Diagnosis Method for Axlebox Bearing of High-Speed Rolling Stock Based on Lightweight Neural Network Shuffle-SENet. J. Jilin Univ. (Eng. Ed.) 2022, 52, 474–482. [Google Scholar] [CrossRef]
- Yosinski, J.; Clune, J.; Bengio, Y.; Lipson, H. How Transferable Are Features in Deep Neural Networks? Adv. Neural Inf. Process. Syst. 2014, 4, 3320–3328. [Google Scholar]
- Wang, K.; Li, Y.H. A review of the application of transfer learning in the field of predictive maintenance of mechanical equipment. China Instrum. 2019, 12, 64–68. [Google Scholar]
- Chen, C.; Shen, F.; Yan, R. Improvement of LSSVM migration learning method for bearing fault diagnosis. J. Instrum. 2017, 38, 33–40. [Google Scholar] [CrossRef]
- Qian, W.; Li, S.; Wang, J. A New Transfer Learning Method and Its Application on Rotating Machine Fault Diagnosis Under Variant Working Conditions. IEEE Access 2018, 6, 69907–69917. [Google Scholar] [CrossRef]
- He, Z.; Shao, H.; Wang, P.; Lin, J.; Cheng, J.; Yang, Y. Deep Transfer Multi-Wavelet Auto-Encoder for Intelligent Fault Diagnosis of Gearbox with Few Target Training Samples. Know. Based Syst. 2020, 191, 105313. [Google Scholar] [CrossRef]
- Li, T.; Zhao, Z.; Sun, C.; Yan, R.; Chen, X. Domain Adversarial Graph Convolutional Network for Fault Diagnosis Under Variable Working Conditions. IEEE Trans. Instrum. Meas. 2021, 70, 1–10. [Google Scholar] [CrossRef]
- Ioffe, S.; Szegedy, C. Batch Normalization: Accelerating Deep Network Training by Reducing Internal Covariate Shift. In Proceedings of the 32nd International Conference on Machine Learning, Lille, France, 7–9 July 2015. [Google Scholar]
- Yang, X. Research on the Condition Monitoring and Fault Early Warning Diagnosis System of Regulating Oil Motor Based on 1D-CNN and SVDD Algorithm. Master’s Thesis, Yanshan University, Qinhuangdao, China, 2021. [Google Scholar]
- Yue, Y. Research on Migration Learning Based Fault Diagnosis Method for Axial Piston Pumps. Master’s Thesis, Yanshan University, Qinhuangdao, China, 2023. [Google Scholar]
- Maas, A.L.; Hannun, A.Y.; Ng, A.Y. Rectifier Nonlinearities Improve Neural Network Acoustic Models. Int. Conf. Mach. Learn. 2013, 30, 3. [Google Scholar]
- Zhang, W.; Peng, G.; Li, C.; Chen, Y.; Zhang, Z. A New Deep Learning Model for Fault Diagnosis with Good Anti-Noise and Domain Adaptation Ability on Raw Vibration Signals. Sensors 2017, 17, 425. [Google Scholar] [CrossRef]













| Module | Output Size (Width × Depth) | Layer Type | Kernel Size | Kernel Number | Stride | Padding |
|---|---|---|---|---|---|---|
| B1 | 120 × 16 | Conv | 128 × 1 | 16 | 8 | — |
| Pool | 2 × 1 | 16 | 2 | — | ||
| B2 | 60 × 32 | Conv | 3 × 1 | 32 | 1 | Same |
| Pool | 2 × 1 | 32 | 2 | — | ||
| B3–B4 | 15 × 64 | Conv | 3 × 1 | 64 | 1 | Same |
| Pool | 2 × 1 | 64 | 2 | — | ||
| B5–B6 | 3 × 128 | Conv | 3 × 1 | 128 | 1 | Same |
| Pool | 2 × 1 | 128 | 2 | — | ||
| B7 | 100 × 1 | Fc | 100 | 1 | — | — |
| 100 × 1 | Dropout | — | — | — | — | |
| 5 | Softmax | 5 | 1 | — | — |
| Serial Number | Component Name | Module Model | Component Performance Parameters |
|---|---|---|---|
| 1 | drive motor | Y132M-4 | Rated RPM: 1480 r/min |
| 2 | axial piston pumps | MCY14-1B | 7-plunger, displacement: 10 mL/r |
| 3 | data acquisition card | USB-6221 | Maximum sampling rate: 250 kS/s |
| 4 | vibration sensors | YD72D | Frequency range: 1–18,000 Hz |
| Dataset Information | D1 | D2 | D3 |
|---|---|---|---|
| Pump outlet pressure/MPa | 5 | 10 | 15 |
| State Type | Normal Swash plate wear Slipper wear Slipper loose Center spring wear | Normal Swash plate wear Slipper wear Slipper loose Center spring wear | Normal Swash plate wear Slipper wear Slipper loose Center spring wear |
| Number of samples in each state | 300 | 300 | 300 |
| Model Name | Average Value (%) | Standard Deviation (%) | Number of Participants (MB) |
|---|---|---|---|
| 1D_SENet | 98.5 | 0.36 | 0.54 |
| 1D_CNN | 98.2 | 0.65 | 0.52 |
| 1D_AlexNet | 94.23 | 11.07 | 13 |
| 1D_VGG19 | 52.8 | 20.76 | 45.54 |
| 1D_ShuffleNetV2 | 97.67 | 1.07 | 3.71 |
| 1D_MobileNetV3_small | 97.43 | 2.1 | 10.75 |
| Tasks | Source Domain Working Condition | Target Domain Working Conditions | Pre-Training | Fine-Tuning | ||||
|---|---|---|---|---|---|---|---|---|
| Training Set | Validation Set | Test Set | Training Set | Validation Set | Test Set | |||
| T1 | 5 MPa | 10 MPa | 900 | 300 | 300 | 12 × 5 | 228 × 5 | 60 × 5 |
| T2 | 5 MPa | 15 MPa | 900 | 300 | 300 | 12 × 5 | 228 × 5 | 60 × 5 |
| T3 | 10 MPa | 5 MPa | 900 | 300 | 300 | 12 × 5 | 228 × 5 | 60 × 5 |
| T4 | 10 MPa | 15 MPa | 900 | 300 | 300 | 12 × 5 | 228 × 5 | 60 × 5 |
| T5 | 15 MPa | 5 MPa | 900 | 300 | 300 | 12 × 5 | 228 × 5 | 60 × 5 |
| T6 | 15 MPa | 10 MPa | 900 | 300 | 300 | 12 × 5 | 228 × 5 | 60 × 5 |
| Tasks | Minimum Value (%) | Maximum Values (%) | Standard Deviation (%) | Average Value (%) |
|---|---|---|---|---|
| T1 | 75.33 | 98.67 | 7.10 | 94.53 |
| T2 | 74.0 | 91.67 | 5.27 | 86 |
| T3 | 83.67 | 99.0 | 4.62 | 91.9 |
| T4 | 79.0 | 98.33 | 5.1 | 90.8 |
| T5 | 80.0 | 96.0 | 5.53 | 88.73 |
| T6 | 90.33 | 99.0 | 2.79 | 95.6 |
| Tasks | Minimum Value (%) | Maximum Values (%) | Standard Deviation (%) | Average Value (%) |
|---|---|---|---|---|
| T1 | 97.0 | 99.0 | 0.6 | 98.07 |
| T2 | 95.67 | 98.0 | 0.77 | 96.6 |
| T3 | 95.67 | 97.67 | 0.67 | 96.53 |
| T4 | 94.67 | 97.67 | 1.11 | 95.67 |
| T5 | 93.67 | 96.67 | 0.88 | 95.17 |
| T6 | 98.67 | 100 | 0.4 | 99.3 |
Disclaimer/Publisher’s Note: The statements, opinions and data contained in all publications are solely those of the individual author(s) and contributor(s) and not of MDPI and/or the editor(s). MDPI and/or the editor(s) disclaim responsibility for any injury to people or property resulting from any ideas, methods, instructions or products referred to in the content. |
© 2024 by the authors. Licensee MDPI, Basel, Switzerland. This article is an open access article distributed under the terms and conditions of the Creative Commons Attribution (CC BY) license (https://creativecommons.org/licenses/by/4.0/).
Share and Cite
Yang, X.; Jiang, A.; Jiang, W.; Yue, Y.; Jing, L.; Zhou, J. Small-Sample Fault Diagnosis of Axial Piston Pumps across Working Conditions, Based on 1D-SENet Model Migration. J. Mar. Sci. Eng. 2024, 12, 1430. https://doi.org/10.3390/jmse12081430
Yang X, Jiang A, Jiang W, Yue Y, Jing L, Zhou J. Small-Sample Fault Diagnosis of Axial Piston Pumps across Working Conditions, Based on 1D-SENet Model Migration. Journal of Marine Science and Engineering. 2024; 12(8):1430. https://doi.org/10.3390/jmse12081430
Chicago/Turabian StyleYang, Xukang, Anqi Jiang, Wanlu Jiang, Yi Yue, Lei Jing, and Junjie Zhou. 2024. "Small-Sample Fault Diagnosis of Axial Piston Pumps across Working Conditions, Based on 1D-SENet Model Migration" Journal of Marine Science and Engineering 12, no. 8: 1430. https://doi.org/10.3390/jmse12081430
APA StyleYang, X., Jiang, A., Jiang, W., Yue, Y., Jing, L., & Zhou, J. (2024). Small-Sample Fault Diagnosis of Axial Piston Pumps across Working Conditions, Based on 1D-SENet Model Migration. Journal of Marine Science and Engineering, 12(8), 1430. https://doi.org/10.3390/jmse12081430

