Energy-Saving Extractive Distillation Process for Isopropanol Dehydration with Propylene Glycol as Novel Extractive Solvent
Abstract
1. Introduction
2. Methodology
2.1. Conceptual Design of TCED
2.2. Energy-Saving Methods
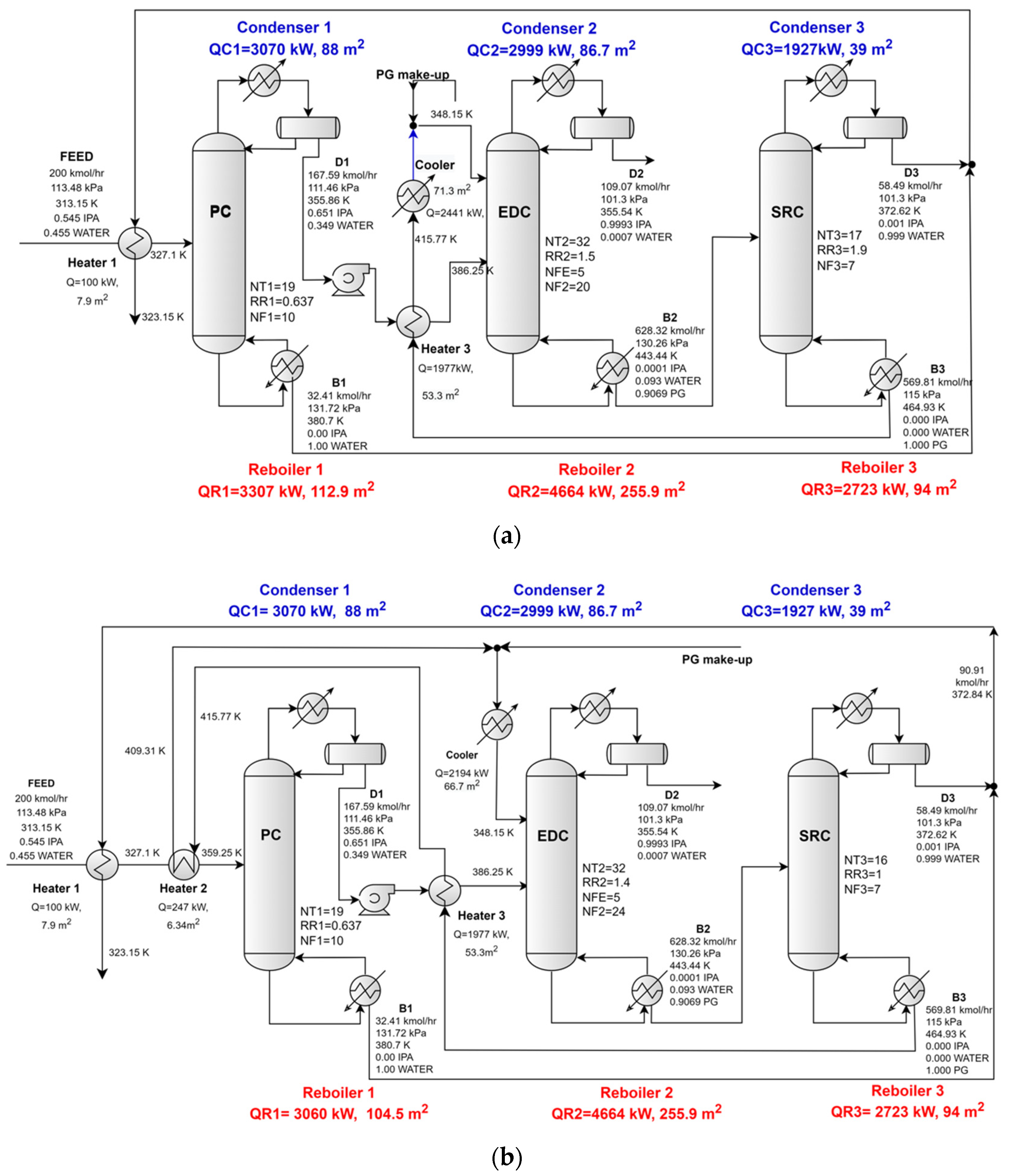
2.2.1. Energy Saving by Recovering the Sensible Heat from the Hot Streams
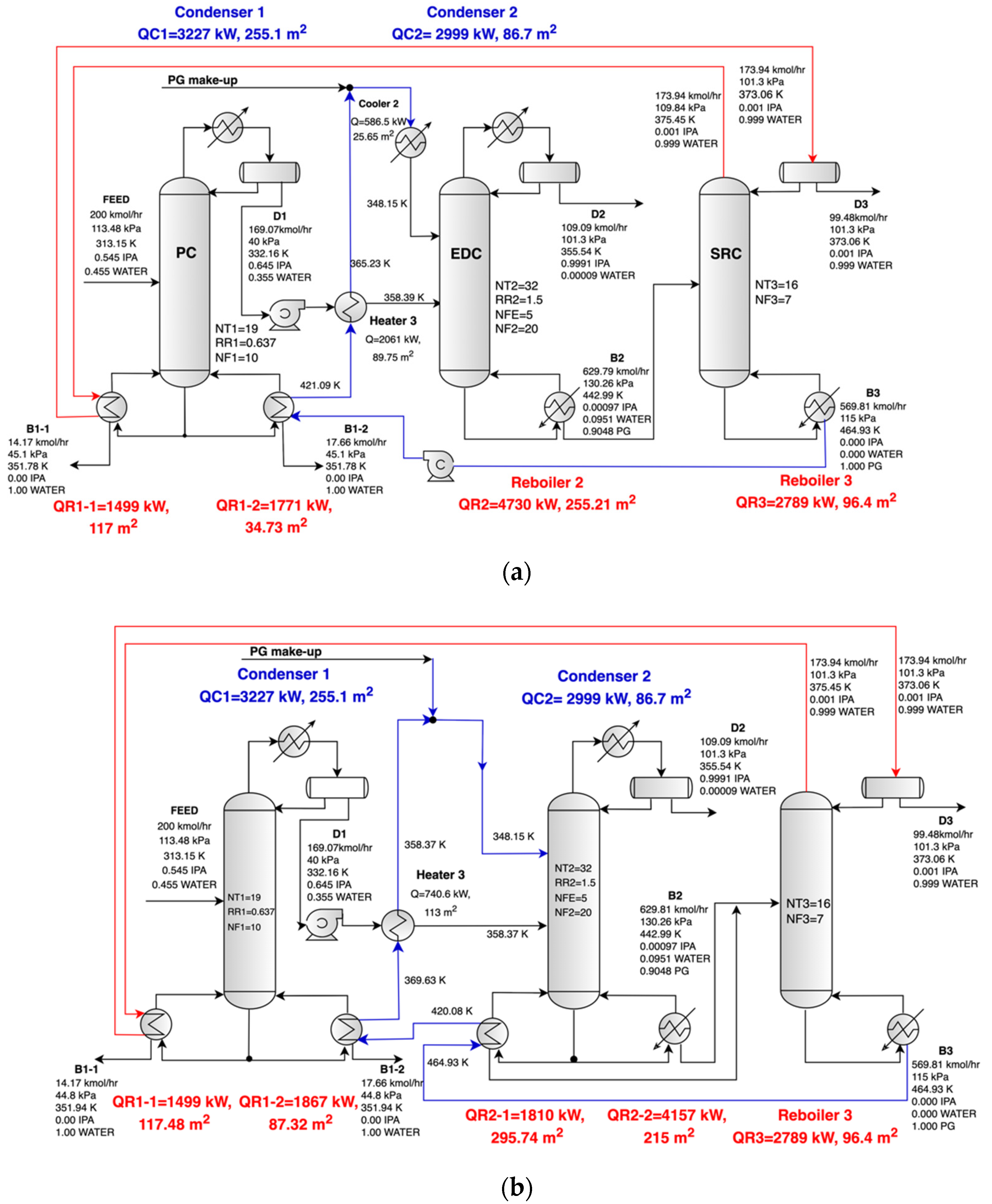
2.2.2. Energy Saving by Using the Latent Heat of the Overhead Vapor and the Sensible Heat of the Hot Solvent
- -
- In the first flowsheet, labeled as LH-SH1 (Figure 3a), the flow of hot solvent B3 has given up some of its sensible heat in the auxiliary reboiler of PC, and then B3 is used to preheat the feed of the EDC.
- -
- In the second flowsheet, labeled as LH-SH2 (Figure 3b), the flow of hot solvent B3 has given up some of its sensible heat in the auxiliary reboiler of the EDC (tagged as QR2-1), then B3 was used to complete with its sensible heat the rest of the duty of QR1 (the reboiler of the PC). Finally, the rest of the sensible heat of B3 was used to preheat the feed of the EDC. A supplementary reboiler (QR2-2) with saturated steam is required to ensure the entire reboiler duty of the EDC.
2.3. Economic Evaluation
3. Results and Discussion
3.1. Design of the Conventional TCED Process with PG as New Proposed Extractive-Solvent
3.1.1. Effect of the Molar Extractive Solvent to Feed Ratio (E/D1) on the Performance of the ED Column
3.1.2. Effect of the Number of Theoretical Trays on the Performance of the ED Column
3.1.3. Effect of the Feed Tray and Reflux Ratio on the Performance of the ED Column
3.1.4. Design of the Solvent Regeneration Column (SRC)
3.2. Design of the Energy-Saving Processes
3.2.1. Design of the Energy-Saving Processes by Recovering the Sensible Heat from the Hot Streams
3.2.2. Design of the Energy-Saving Processes by Using the Latent Heat of the Overhead Vapor and the Sensible Heat of the Hot Solvent
3.3. Economic Evaluation Results of TCED Processes
4. Conclusions
Supplementary Materials
Author Contributions
Funding
Institutional Review Board Statement
Informed Consent Statement
Data Availability Statement
Conflicts of Interest
Nomenclature
| Abbreviations | |
| DMSO | dimethyl sulfoxide |
| EG | ethylene glycol |
| ED | extractive distillation |
| IPA | isopropanol |
| PG | propylene glycol |
| PDFs | process flowsheet diagrams |
| TCED | three-column extractive distillation |
| LMTDs | log-mean temperature differences |
| SH | flowsheet for energy-saving process by sensible heat recovery |
| LH-SH | flowsheet for energy-saving process by latent-heat and sensible-heat recovery |
| NRTL | non-random two liquid |
| UNIFAC | universal quasi-chemical |
| TACC | total annual capital costs (USD/y) |
| TAEC | total annual energy costs (USD/y) |
| TAC | total annual cost (USD/y) |
| Symbols | |
| PC | preconcentration column |
| EDC | extractive distillation column |
| SRC | extractive-solvent recovery column |
| Bn | bottom product for column n (kmol/h) |
| Dn | distillate product for column n (kmol/h) |
| Qsen | sensible heat of the extractive-solvent (kW) |
| NF1 | feeding location for the fresh feed |
| NFE | feeding location for the solvent |
| NF2 | feeding location for the feed to column EDC |
| NF3 | feeding location for the feed to column ERC |
| NTn | number of trays for column n |
| RRn | reflux ratio for column n |
| QCn | condenser duty for column n (kW) |
| QRn | reboiler duty for column n (kW) |
| QCooler | cooler duty (kW) |
References
- Spatolisano, E.; Pellegrini, L.A. Dehydration of IPA-H2O mixture: Review of fundamentals and proposal of novel energy-efficient separation schemes. Chem. Eng. Sci. 2023, 273, 118672. [Google Scholar] [CrossRef]
- Silva, E.V.; Alves, J.L.F.; Mumbach, G.D.; Reus, G.F.; Machado, R.A.F.; Bolzan, A.; Marangoni, C. Performance comparison of falling film distillation process configurations for energy-saving ethanol-water separation. J. Ind. Eng. Chem. 2024, 135, 480–492. [Google Scholar] [CrossRef]
- Duan, C.; Li, C. Energy-saving improvement of heat integration for separating dilute azeotropic components in extractive distillation. Energy 2023, 263, 125821. [Google Scholar] [CrossRef]
- Wang, C.; Zhuang, Y.; Dong, Y.; Liu, L.; Zhang, L.; Du, J. Conceptual design of sustainable extractive distillation processes combining preconcentration and extractive distillation functions for separating ternary multi-azeotropic mixture. Chem. Eng. Sci. 2022, 263, 118088. [Google Scholar] [CrossRef]
- Li, X.; Ye, Q.; Li, J.; Yan, L.; Jian, X.; Xie, L.; Zhang, J. Investigation of energy-efficient heat pump assisted heterogeneous azeotropic distillation for separating of acetonitrile/ethyl acetate/n-hexane mixture. Chin. J. Eng. 2023, 55, 20–33. [Google Scholar] [CrossRef]
- An, R.; Chen, S.; Li, H.; Li, X.; Jin, Y.; Li, C.; An, W.; Liu, R. Energy-saving reactive pressure-swing distillation process for separation of methanol—Dimethyl carbonate azeotrope via reacting with propylene oxide. Sep. Purif. Technol. 2022, 292, 120889. [Google Scholar] [CrossRef]
- Yu, A.; Ye, Q.; Li, J.; Li, X.; Wang, Y.; Rui, Q. Improving the economy and energy efficiency of separating n-propanol/water/tetrahydrofuran via triple-column pressure-swing distillation and azeotropic combining pressure-swing distillation. Sep. Purif. Technol. 2023, 309, 123023. [Google Scholar] [CrossRef]
- Chapman, P.D.; Oliveira, T.; Livingston, A.G.; Li, K. Membranes for the dehydration of solvents by pervaporation. J. Membr. Sci. 2008, 318, 5–37. [Google Scholar] [CrossRef]
- Razavi, S.; Sabetghadam, A.; Mohammadi, T. Dehydration of isopropanol by PVA–APTEOS/TEOS nanocomposite membranes. Chem. Eng. Res. Des. 2011, 89, 148–155. [Google Scholar] [CrossRef]
- Sajjan, A.M.; Jeevan Kumar, B.K.; Kittur, A.A.; Kariduraganavar, M.Y.J. Development of novel grafted hybrid PVA membranes using glycidyltrimethylammonium chloride for pervaporation separation of water–isopropanol mixtures. Ind. Eng. Chem. 2013, 19, 427–437. [Google Scholar] [CrossRef]
- Li, H.; Guo, C.; Guo, H.; Yu, C.; Li, X.; Gao, X. Methodology for design of vapor permeation membrane-assisted distillation processes for aqueous azeotrope dehydration. J. Membr. Sci. 2019, 579, 318–328. [Google Scholar] [CrossRef]
- Lo, K.-M.; Chien, I.-L. Efficient separation method for tert -butanol dehydration via extractive distillation. J. Taiwan Inst. Chem. Eng. 2017, 73, 27–36. [Google Scholar] [CrossRef]
- Arifin, S.; Chien, I.-L. Design and Control of an Isopropyl Alcohol Dehydration Process via Extractive Distillation Using Dimethyl Sulfoxide as an Entrainer. Ind. Eng. Chem. Res. 2008, 47, 790–803. [Google Scholar] [CrossRef]
- Kalla, S.; Upadhyaya, S.; Singh, K.; Dohare, R.K.; Agarwal, M. A case study on separation of IPA-water mixture by extractive distillation using aspen plus. IJATEE 2016, 3, 187–193. [Google Scholar] [CrossRef]
- Hartanto, D.; Handayani, P.A.; Sutrisno, A.; Anugrahani, V.W.; Mustain, A.; Khoiroh, I. Isopropyl Alcohol Purification through Extractive Distillation using Glycerol as an Entrainer: Technical Performances Simulation and Design. J. Bahan Alam Terbarukan 2019, 8, 133–143. [Google Scholar] [CrossRef]
- Zhao, Y.; Ma, K.; Bai, W.; Du, D.; Zhu, Z.; Wang, Y.; Gao, J. Energy-saving thermally coupled ternary extractive distillation process by combining with mixed entrainer for separating ternary mixture containing bioethanol. Energy 2018, 148, 296–308. [Google Scholar] [CrossRef]
- Knapp, J.P.; Doherty, M.F. Thermal integration of homogeneous azeotropic distillation sequences. AIChE J. 1990, 36, 969–984. [Google Scholar] [CrossRef]
- Luo, H.; Bildea, C.S.; Kiss, A.A. Novel Heat-Pump-Assisted Extractive Distillation for Bioethanol Purification. Ind. Eng. Chem. Res. 2015, 54, 2208–2213. [Google Scholar] [CrossRef]
- Kiss, A.A.; Suszwalak, P.C. Enhanced bioethanol dehydration by extractive and azeotropic distillation in dividing-wall columns. Sep. Purif. Technol. 2012, 86, 70–78. [Google Scholar] [CrossRef]
- Liang, K.; Li, W.; Luo, H.; Xia, M.; Xu, C. Energy-Efficient Extractive Distillation Process by Combining Preconcentration Column and Entrainer Recovery Column. Ind. Eng. Chem. Res. 2014, 53, 7121–7131. [Google Scholar] [CrossRef]
- Zhang, X.; He, J.; Cui, C.; Sun, J. A systematic process synthesis method towards sustainable extractive distillation processes with pre-concentration for separating the binary minimum azeotropes. J. Chem. Eng. Sci. 2020, 227, 115932. [Google Scholar] [CrossRef]
- Li, G.; Bai, P. New Operation Strategy for Separation of Ethanol–Water by Extractive Distillation. Ind. Eng. Chem. Res. 2012, 51, 2723–2729. [Google Scholar] [CrossRef]
- Shi, T.; Chun, W.; Yang, A.; Su, Y.; Jin, S.; Ren, J.; Shen, W. Optimization and control of energy saving side-stream extractive distillation with heat integration for separating ethyl acetate-ethanol azeotrope. Chem. Eng. Sci. 2020, 215, 115373. [Google Scholar] [CrossRef]
- Seo, C.; Lee, H.; Lee, M.; Lee, J.W. Energy efficient design through structural variations of complex heat-integrated azeotropic distillation of acetone-chloroform-water system. J. Ind. Eng. Chem. 2022, 109, 306–319. [Google Scholar] [CrossRef]
- Repke, J.-U.; Klein, A.; Bogle, D.; Wozny, G. Pressure Swing Batch Distillation for Homogeneous Azeotropic Separation. Chem. Eng. Res. Des. 2007, 85, 492–501. [Google Scholar] [CrossRef]
- Xu, S.; Wang, H. A new entrainer for separation of tetrahydrofuran–water azeotropic mixture by extractive distillation. Chem. Eng. Process. 2006, 45, 954–958. [Google Scholar] [CrossRef]
- Dow Chemical, Safety Data Sheet, Product name: Propylene Glycol USP/EP. Available online: https://www.dow.com/en-us/doc-viewer-blank.html?docType=SDS&contentType=SDS&product=59518z&tradeProduct=000000059518&selectedCountry=RO&selectedLanguage=EN&recordNumber=47749347&useRequestPath=true (accessed on 10 September 2024).
- Xu, S.; Wang, H. Separation of Tetrahydrofuran–Water Azeotropic Mixture by Batch Extractive Distillation Process. Chem. Eng. Res. Des. 2006, 84, 478–482. [Google Scholar] [CrossRef]
- Prausnitz, J.M.; Lichtenthaler, R.N.; de Azevedo, E.G. Molecular Thermodynamics of Fluid-Phase Equilibria, 3rd ed.; Prentice Hall PTR: Upper Saddle River, NJ, USA, 1999. [Google Scholar]
- Luyben, W.L. Plantwide control of an isopropyl alcohol dehydration process. AIChE J. 2006, 52, 2290–2296. [Google Scholar] [CrossRef]
- Sommer, S.; Melin, T. Design and Optimization of Hybrid Separation Processes for the Dehydration of 2-Propanol and Other Organics. Ind. Eng. Chem. Res. 2004, 43, 5248–5259. [Google Scholar] [CrossRef]
- Knight, J.R.; Doherty, M.F. Optimal design and synthesis of homogeneous azeotropic distillation sequences. Ind. Eng. Chem. Res. 1989, 28, 564–572. [Google Scholar] [CrossRef]











| Conventional TCED | SH1 | SH2 | LH-SH1 | LH-SH2 | |
|---|---|---|---|---|---|
| Reboiler duty, QR, kW | 12 769 | 10 693 | 10 447 | 7519 | 6 946 |
| Energy saving (% difference) | 0 | 15.66 | 18.18 | 41.12 | 45.60 |
| Capital cost, USD | 8,218,000 | 8,193,000 | 8,236,000 | 9,485,000 | 10,518,000 |
| Utilities cost, USD/y | 3,237,000 | 2,726,000 | 2,669,000 | 1,983,000 | 1,841,000 |
| Utilities cost saving (% difference) | 0 | 15.78 | 17.56 | 38.74 | 43.13 |
| TAC, USD/y | 5,976,000 | 5,457,000 | 5,414,000 | 5,046,000 | 5,248,000 |
| TAC saving (% difference) | 0 | 8.69 | 9.41 | 15.57 | 12.18 |
Disclaimer/Publisher’s Note: The statements, opinions and data contained in all publications are solely those of the individual author(s) and contributor(s) and not of MDPI and/or the editor(s). MDPI and/or the editor(s) disclaim responsibility for any injury to people or property resulting from any ideas, methods, instructions or products referred to in the content. |
© 2024 by the authors. Licensee MDPI, Basel, Switzerland. This article is an open access article distributed under the terms and conditions of the Creative Commons Attribution (CC BY) license (https://creativecommons.org/licenses/by/4.0/).
Share and Cite
Nicolae, M.; Neagu, M.; Cursaru, D.L. Energy-Saving Extractive Distillation Process for Isopropanol Dehydration with Propylene Glycol as Novel Extractive Solvent. Appl. Sci. 2024, 14, 9420. https://doi.org/10.3390/app14209420
Nicolae M, Neagu M, Cursaru DL. Energy-Saving Extractive Distillation Process for Isopropanol Dehydration with Propylene Glycol as Novel Extractive Solvent. Applied Sciences. 2024; 14(20):9420. https://doi.org/10.3390/app14209420
Chicago/Turabian StyleNicolae, Marilena, Mihaela Neagu, and Diana Luciana Cursaru. 2024. "Energy-Saving Extractive Distillation Process for Isopropanol Dehydration with Propylene Glycol as Novel Extractive Solvent" Applied Sciences 14, no. 20: 9420. https://doi.org/10.3390/app14209420
APA StyleNicolae, M., Neagu, M., & Cursaru, D. L. (2024). Energy-Saving Extractive Distillation Process for Isopropanol Dehydration with Propylene Glycol as Novel Extractive Solvent. Applied Sciences, 14(20), 9420. https://doi.org/10.3390/app14209420
