Techno-Economic Assessment of an Off-Grid Biomass Gasification CHP Plant for an Olive Oil Mill in the Region of Marrakech-Safi, Morocco
Abstract
1. Introduction
2. Methodology
2.1. Case Study
- The olive mill building, where the extraction of olive oil takes place. The olive oil mill is based on a combined two-phase/three-phase extraction process with a maximum processing capacity of around 1200–1400 kg of olives/h (about 30 tonnes of olives per day).
- The combined two-phase/three-phase extraction process requires about 20 L/min of hot water at 45 °C. The hot water is currently supplied by means of a water heater that consumes olive cake.
- A water pond is used to supply water for olive oil extraction and field irrigation.
- An open area is available for storage of olive cake.
- An olive tree plantation is used to supply the olive oil mill. The surrounding olive grove extends over an area of 20 hectares, with a tree density of 334 trees per hectare (in a frame of 6 m × 5 m).
- An open area of approximately 300 m is available for installation of the biomass gasification CHP plant.
- The olive oil mill is disconnected from the utility power grid, which constitutes an off-grid system. Power supply in on-grid mode is not an economically feasible option for the mill owners.
2.2. Biomass Feedstock
- Olive oil extraction process (combined two-phase/three-phase olive oil production). This process generates vegetable water (also called olive mill waste water, and frequently abbreviated as OMWW), olive leaves and a moist solid by-product known as olive cake (sometimes also referred to as olive husk).
- The pruning activities in the olive groves produce about 2–3 tonnes of woody wastes per hectare each year.
2.3. Load Profile of the Olive Mill
2.4. Simulation of the Downdraft Gasifier
2.5. Simulation of the Engine–Generator Set
3. Results and Discussion
3.1. Load Profile
3.2. Biomass Gasification
3.3. Power Generation Unit
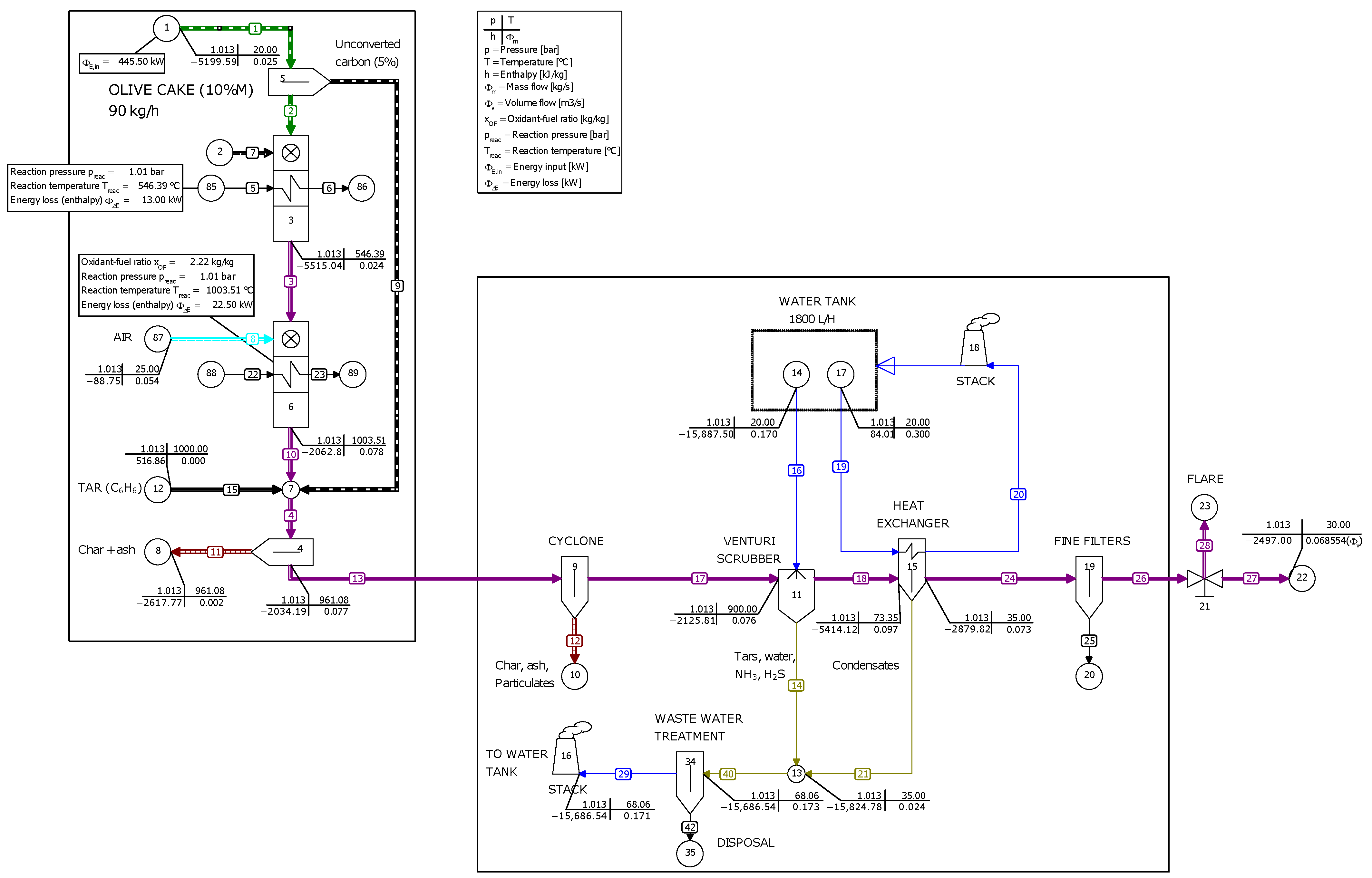
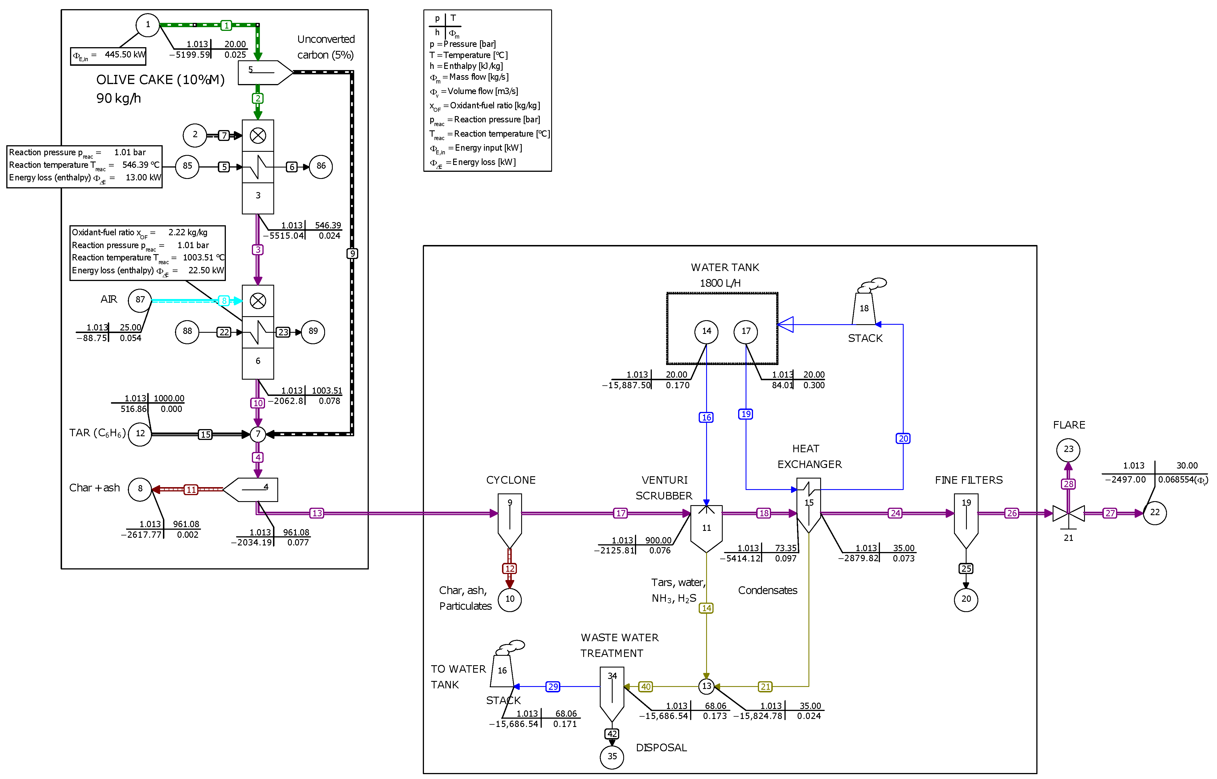
3.4. Mass and Energy Balance Overview
4. Techno-Economic Assessment
- Current scenario. A 100 kVA (80 kWe) engine–generator set fueled with 210 L/day of diesel is used to power the off-grid olive oil mill. The engine–generator set is rented at a monthly cost of EUR 2500. A cost of EUR 1.5/L is assumed for the diesel fuel.
- Alternative scenario. A 100 kVA (80 kWe) engine–generator set fueled with producer gas is used to power the off-grid olive oil mill. A gasification CHP plant fed with either olive cake pellets or pruning chips is used to generate the producer gas. The cost of the biomass feedstock used as fuel is negligible, as it is produced onsite.
- The gasification plant operates continuously for 2 months (December and January) and only requires two monthly maintenance stops. The operational lifespan of the gasification plant for the economic feasibility assessment is estimated at 20 years [22].
- The cost of the gasification technology for CHP on a distributed scale is estimated at approximately EUR 3000/kWe on a commercial scale. This value takes into account the cost of the gasifier, the producer gas conditioning unit and the engine–generator set, which for a 80 kWe CHP plant would amount to EUR 240,000. For comparison, Alves et al. [42] estimated a slightly higher power capital expenditure of EUR 3486/kWe for a pilot-scale gasification plant (model PP20, All Power Labs, Berkeley, CA, USA) processing 12.6 ton/h of municipal solid waste in Portugal. The power capital expenditure considered in this work is also slightly below the value of EUR 3544/kWe declared by Yassin et al. [43] for a gasification CHP plant fueled with municipal solid waste in the UK, although the reaction configuration was different (fluidized bed), as well as the power generation unit (combined cycle gas turbine). By contrast, a considerably lower investment cost of USD 2580/kWe was reported by Salisu et al. [25] for an off-grid gasification CHP plant fueled with rice husk and plastic in Nigeria. In the work of Cardoso et al. [44], a lower capital cost of EUR 1760/kW was assumed for the case of a 100 kWe gasification CHP plant fueled with forest biomass, while an even lower capital cost of EUR 1320/kW was assumed for the case of a 1000 kW plant as a result of economies of scale in the deployment of a larger unit. Thus, a capital expenditure of EUR 3000/kWe seems to be a conservative, and yet reasonable, assumption for the biomass gasification CHP plant considered in this work.
- The civil works amount to EUR 15,000, while the biomass pretreatment cost (pelletizer or chipper) is estimated at around EUR 20,000. The fixed and installation costs of the gasification plant (civil works, electrical and mechanical assemblies) are estimated as 10% of the total investment. As a result, the turnkey cost of the gasification CHP plant amounts to roughly EUR 302,500.
- The gasification plant was installed for self-consumption of renewable electricity during the whole olive oil production period, leading to a substantial reduction in the energy cost for the olive oil mill. An average electricity price of EUR 0.15/kWh was considered.
- In addition to the renewable power generation for self-consumption by the olive oil mill, the gasification CHP plant produces two waste heat streams from the gas engine: jacket cooling water and exhaust gases. Since the return temperature of the cooling water from the combustion engine is close to 90 °C [45], it can be used to supply the hot water demanded by the virgin olive oil extraction process. The use of this residual hot water makes it possible to abandon the current practice of burning olive cake, which can later be sold at about EUR 60/t.
- Biomass gasification produces biochar, a carbonaceous solid by-product that can be used as soil amendment in olive groves [20]. Biochar provides several benefits to the soil, including improving water holding capacity, preventing erosion and leaching, supporting plant growth and increasing crop yield, and constituting a long-term carbon sequestration in the soil, thereby reducing greenhouse gas emissions [20]. Biochar production affects the profitability potential of the gasification technology in the olive oil sector. The average sale price of this by-product from gasification in international markets ranges between EUR 150 and EUR 500/t [46,47,48]. However, as the potential use of this by-product is yet unknown to most farmers and there is still no consolidated market in Morocco, its future price was estimated at EUR 80/t.
5. Conclusions
Author Contributions
Funding
Institutional Review Board Statement
Informed Consent Statement
Data Availability Statement
Acknowledgments
Conflicts of Interest
Abbreviations
| Symbols | |
| Volume flow rate of the producer gas [ms] | |
| Lower Heating Value of the producer gas [kJ·kg] | |
| Lower Heating Value of the biomass feedstock [kJ·kg] | |
| Consumption of biomass feedstock [kg·s] | |
| Electric power developed by the engine–generator set, [kW] | |
| Heat flow required to raise the temperature of the water | |
| in the olive oil extraction process from 25 °C to 45 °C [kW] | |
| Net electrical efficiency of the power generation unit | |
| Net thermal efficiency of the power generation unit | |
| Abbreviations | |
| CHP | Combined heat and power |
| LHV | Lower heating value [MJ·kg] |
| OMWW | Olive mill waste water |
| NPV | Net Present Value [k€] |
| DPB | Discounted Payback Period [Years] |
| IRR | Internal rate of return [%] |
| LCOE | Levelized Cost of Energy [EUR/kWh] |
Appendix A. Electrical Loads in the Olive Oil Mill
| Component | Working Regime | Motor Type | Power (kW) | Voltage (V) | cos | Current (A) | Freq. (Hz) | RPM |
|---|---|---|---|---|---|---|---|---|
| Belt conveyor feeder washer | Intermittent | Belt conveyor motor (×1) | 1.1 | 220/380 | 0.83 | 4.5/2.6 | 50 | 2825 |
| Leaf blower motor (×1) | 1.1 | 220/380 | 0.79 | 4.5/2.6 | 50 | 2825 | ||
| Scraper cleaner motor (×1) | 0.37 | 230/400 | 0.74 | 2.02/1.17 | 50 | 1370 | ||
| 0.44 | 276/480 | 2.02/1.17 | 60 | 1644 | ||||
| Washer | Intermittent | Water pump & fan motor (×1) | 2 | 220/380 | 0.79 | 9.1/5.3 | 50 | 2825 |
| Filter motor (×1) | 0.37 | 230/400 | 0.81 | 1.93/1.11 | 50 | 1370 | ||
| 276/480 | 1.93/1.11 | 60 | 1644 | |||||
| Vibrator motor (×1) | 0.75 | 230/400 | 0.74 | 2.9/2.2 | 50 | 1370 | ||
| Shredder | Intermittent | Screw elevator motor (×1) | 1.0 | 380 | 0.77 | 1.97 | 50 | 1380 |
| Screw feeder motor (×1) | 0.5 | 230/400 | 0.71 | 3.06 | 50 | 1380 | ||
| 265/460 | ||||||||
| Tami motor (×1) | 0.5 | 230/400 | 0.74 | 2.9/2.2 | 50 | 1370 | ||
| Shredder motor (×1) | 18.5 | 230/400 | 0.91 | 56/32 | 50 | 2920 | ||
| Malaxer | Continuous | Screw motor (×3) | 0.75 | 230/400 | 0.75 | 3.5/2 | 50 | 1385 |
| 0.8 | 265/460 | 0.8 | 3.5/2 | 1685 | ||||
| Dough pump motor (×1) | 0.75 | 230/400 | 0.78 | 3.5/2.03 | 50 | 1380 | ||
| 0.9 | 276/480 | 3.5/2.03 | 1656 | |||||
| Decanter | Continuous | Decanter motor (×1) | 11 | 220/380 | 0.9 | 50/29 | 50 | 2865 |
| 240/420 | 0.86 | 48/26 | 2895 | |||||
| Cleaner motor (×1) | 0.37 | 230/400 | 0.74 | 1.93/1.11 | 50 | 1370 | ||
| 276/480 | 1.93/1.11 | 1644 | ||||||
| Vibrating motor (×1) | 0.18 | 220/380 | 0.78 | 2 | 50 | 3000 | ||
| 240/415 | ||||||||
| Pomace screw motor (×2) | 1.5 | 230/400 | 0.79 | 6.17/3.55 | 50 | 1120 | ||
| 240/415 | 5.92/3.42 | 1420 | ||||||
| 230/400 | 6.17/3.55 | 1680 | ||||||
| 260/440 | 6.17/3.55 | 1680 | ||||||
| 280/480 | 6.17/3.55 | 1680 | ||||||
| Oil transfer centrifuge motor (×1) | 0.75 | 230/400 | 0.8/0.7 | 3.28/1.14 | 50 | 1435 | ||
| Water pump motor (×1) | 0.75 | 230/400 | 0.8/0.7 | 3.28/1.14 | 50 | 1435 | ||
| Centrifuge | Continuous | Centrifuge motor (×1) | 7.5 | 230/400 | 0.74 | 32.6/18.7 | 50 | 1370 |
| Oil pump motor (×1) | 0.37 | 230/400 | 0.81 | 1.93/1.11 | 50 | 1370 | ||
| 276/480 | 1.93/1.11 | 60 | 1644 |
References
- Food and Agriculture Organization of the United Nations, Statistics Division (FAOSTAT). Available online: http://www.fao.org/faostat/en/ (accessed on 18 January 2023).
- Economic Affairs & Promotion Unit—International Olive Council (IOC). Available online: https://www.internationaloliveoil.org/what-we-do/economic-affairs-promotion-unit/ (accessed on 18 January 2023).
- Ministry of Agriculture, Fisheries, Rural Development, Water and Forests—Kingdom of Morocco. Available online: https://www.agriculture.gov.ma/fr/filiere/olivier (accessed on 18 January 2023).
- The Olive Grove in Morocco—International Olive Council (IOC). Available online: https://www.internationaloliveoil.org/wp-content/uploads/2019/11/OLIVAE-125-ENG.pdf (accessed on 18 January 2023).
- Bouymajane, A.; Oulad El Majdoub, Y.; Cacciola, F.; Russo, M.; Salafia, F.; Trozzi, A.; Rhazi Filali, F.; Dugo, P.; Mondello, L. Characterization of Phenolic Compounds, Vitamin E and Fatty Acids from Monovarietal Virgin Olive Oils of “Picholine marocaine” Cultivar. Molecules 2020, 25, 5428. [Google Scholar] [CrossRef] [PubMed]
- Moroccan Olive Oil, Key Facts & Figures. Available online: https://moroccanoliveoil.com/expertise/key-facts-figures/ (accessed on 18 January 2023).
- Fernández-Lobato, L.; López-Sánchez, Y.; Baccar, R.; Fendri, M.; Vera, D. Life cycle assessment of the most representative virgin olive oil production systems in Tunisia. Sustain. Prod. Consum. 2022, 32, 908–923. [Google Scholar] [CrossRef]
- Aguado, R.; Vera, D.; Jurado, F.; Beltrán, G. An integrated gasification plant for electric power generation from wet biomass: Toward a sustainable production in the olive oil industry. Biomass Conv. Bioref. 2022. [Google Scholar] [CrossRef]
- Brunetti, G.; Plaza, C.; Senesi, N. Olive pomace amendment in Mediterranean conditions: Effect on soil and humic acid properties and wheat (Triticum turgidum L.) yield. J. Agric. Food Chem. 2005, 53, 6730–6737. [Google Scholar] [CrossRef] [PubMed]
- Khdair, A.; Abu-Rumman, G. Sustainable environmental management and valorization options for olive mill byproducts in the Middle East and North Africa (MENA) region. Processes 2020, 8, 671. [Google Scholar] [CrossRef]
- Skoulou, V.; Zabaniotou, A.; Stavropoulos, G.; Sakelaropoulos, G. Syngas production from olive tree cuttings and olive kernels in a downdraft fixed-bed gasifier. Int. J. Hydrogen Energy 2008, 33, 1185–1194. [Google Scholar] [CrossRef]
- Vera, D.; Jurado, F.; Panopoulos, K.D.; Grammelis, P. Modelling of biomass gasifier and microturbine for the olive oil industry. Int. J. Energy Res. 2012, 36, 355–367. [Google Scholar] [CrossRef]
- Vera, D.; de Mena, B.; Jurado, F.; Schories, G. Study of a downdraft gasifier and gas engine fueled with olive oil industry wastes. Appl. Therm. Eng. 2013, 51, 119–129. [Google Scholar] [CrossRef]
- Dogru, M. Experimental results of olive pits gasification in a fixed bed downdraft gasifier system. Int. J. Green Energy 2013, 10, 348–361. [Google Scholar] [CrossRef]
- Zabaniotou, A.; Mitsakis, P.; Mertzis, D.; Tsiakmakis, S.; Manara, P.; Samaras, Z. Bioenergy technology: Gasification with internal combustion engine application. Energy Procedia 2013, 42, 745–753. [Google Scholar] [CrossRef]
- Vera, D.; Jurado, F.; Margaritis, N.K.; Grammelis, P. Experimental and economic study of a gasification plant fuelled with olive industry wastes. Energy Sustain. Dev. 2014, 23, 247–257. [Google Scholar] [CrossRef]
- Vera, D.; Jurado, F.; Carpio, J.; Kamel, S. Biomass gasification coupled to an EFGT-ORC combined system to maximize the electrical energy generation: A case applied to the olive oil industry. Energy 2018, 144, 41–53. [Google Scholar] [CrossRef]
- Vera, D.; Jurado, F.; de Mena, B.; Hernández, J.C. A Distributed Generation Hybrid System for Electric Energy Boosting Fueled with Olive Industry Wastes. Energies 2019, 12, 500. [Google Scholar] [CrossRef]
- Aguado, R.; Vera, D.; López-García, D.A.; Torreglosa, J.P.; Jurado, F. Techno-economic assessment of a gasification plant for distributed cogeneration in the agrifood sector. Appl. Sci. 2021, 11, 660. [Google Scholar] [CrossRef]
- Aguado, R.; Escámez, A.; Jurado, F.; Vera, D. Experimental assessment of a pilot-scale gasification plant fueled with olive pomace pellets for combined power, heat and biochar production. Fuel 2023, 344, 128127. [Google Scholar] [CrossRef]
- Basu, P. Biomass Gasification, Pyrolysis and Torrefaction, 3rd ed.; Academic Press: Cambridge, MA, USA, 2018. [Google Scholar] [CrossRef]
- Allesina, G.; Pedrazzi, S. Barriers to Success: A Technical Review on the Limits and Possible Future Roles of Small Scale Gasifiers. Energies 2021, 14, 6711. [Google Scholar] [CrossRef]
- Elsner, W.; Wysocki, M.; Niegodajew, P.; Borecki, R. Experimental and economic study of small-scale CHP installation equipped with downdraft gasifier and internal combustion engine. Appl. Energy 2017, 202, 213–227. [Google Scholar] [CrossRef]
- Ejiofor, O.S.; Okoro, P.A.; Ogbuefi, U.C.; Nnabuike, C.V.; Okedu, K.E. Off-grid electricity generation in Nigeria based on rice husk gasification technology. Clean. Eng. Technol. 2020, 1, 100009. [Google Scholar] [CrossRef]
- Salisu, J.; Gao, N.; Quan, C. Techno-economic Assessment of Co-gasification of Rice Husk and Plastic Waste as an Off-grid Power Source for Small Scale Rice Milling—An Aspen Plus Model. J. Anal. Appl. Pyrol. 2021, 158, 105157. [Google Scholar] [CrossRef]
- Sánchez, A.; Torres, E.; Kalid, R. Renewable energy generation for the rural electrification of isolated communities in the Amazon Region. Renew. Sust. Energ. Rev. 2015, 49, 278–290. [Google Scholar] [CrossRef]
- Chattopadhyay, S.; Ghosh, S. Techno-economic assessment of a biomass-based combined power and cooling plant for rural application. Clean Technol. Environ. Policy 2020, 22, 907–922. [Google Scholar] [CrossRef]
- Naqvi, M.; Yan, J.; Dahlquist, E.; Naqvi, S.R. Waste Biomass Gasification Based off-grid Electricity Generation: A Case Study in Pakistan. Energy Procedia 2016, 103, 406–412. [Google Scholar] [CrossRef]
- Ramamurthi, P.V.; Fernandes, M.C.; Nielsen, P.S.; Nunes, C.P. Utilisation of rice residues for decentralised electricity generation in Ghana: An economic analysis. Energy 2016, 111, 620–629. [Google Scholar] [CrossRef]
- Palit, D.; Malhotra, R.; Kumar, A. Sustainable model for financial viability of decentralized biomass gasifier based power projects. Energy Policy 2011, 39, 4893–4901. [Google Scholar] [CrossRef]
- Doymaz, I.; Gorel, O.; Akgun, N. Drying Characteristics of the Solid By-product of Olive Oil Extraction. Biosyst. Eng. 2004, 88, 213–219. [Google Scholar] [CrossRef]
- Chauvin-Arnoux PEL103 Power Energy Logger. Available online: https://catalog.chauvin-arnoux.es/es_es/pel103-power-energy-logger.html (accessed on 4 February 2023).
- IEEE Std 399-1997; IEEE Recommended Practice for Industrial and Commercial Power Systems Analysis (Brown Book). IEEE: Piscataway, NJ, USA, 1998. [CrossRef]
- Kucuk, S.; Ajder, A. Analytical voltage drop calculations during direct on line motor starting: Solutions for industrial plants. Ain Shams Eng. J. 2022, 13, 101671. [Google Scholar] [CrossRef]
- Mamphweli, N.; Meyer, E. Implementation of the biomass gasification project for community empowerment at Melani village, Eastern Cape, South Africa. Renew. Energy 2009, 34, 2923–2927. [Google Scholar] [CrossRef]
- Fryda, L.; Panopoulos, K.D.; Kakaras, E. Integrated CHP with autothermal biomass gasification and SOFC-MGT. Energy Convers. Manag. 2008, 49, 281–290. [Google Scholar] [CrossRef]
- Puig-Arnavat, M. Performance Modelling and Validation of Biomass Gasifiers for Trigeneration Plants. Ph.D. Thesis, Universitat Rovira i Virgili, Tarragona, Spain, 2011. [Google Scholar]
- Thermoflow Inc. Available online: https://www.thermoflow.com/index.html (accessed on 18 January 2023).
- Chang, C.; Costa, M.; La Villetta, M.; Macaluso, A.; Piazzullo, D.; Vanoli, L. Thermo-economic analyses of a Taiwanese combined CHP system fuelled with syngas from rice husk gasification. Energy 2019, 167, 766–780. [Google Scholar] [CrossRef]
- Thulukkanam, K. Heat Exchanger Design Handbook; CRC Press: Boca Raton, FL, USA, 2013. [Google Scholar]
- API Standard 661; Petroleum, Petrochemical, and Natural Gas Industries—Air-Cooled Heat Exchangers. API: Washington, DC, USA, 2016.
- Alves, O.; Calado, L.; Panizio, R.M.; Gonçalves, M.; Monteiro, E.; Brito, P. Techno-economic study for a gasification plant processing residues of sewage sludge and solid recovered fuels. Waste Manag. 2021, 131, 148–162. [Google Scholar] [CrossRef] [PubMed]
- Yassin, L.; Lettieri, P.; Simons, S.J.; Germanà, A. Techno-economic performance of energy-from-waste fluidized bed combustion and gasification processes in the UK context. Chem. Eng. J. 2009, 146, 315–327. [Google Scholar] [CrossRef]
- Sousa Cardoso, J.; Silva, V.; Eusébio, D.; Lima Azevedo, I.; Tarelho, L.A. Techno-economic analysis of forest biomass blends gasification for small-scale power production facilities in the Azores. Fuel 2020, 279, 118552. [Google Scholar] [CrossRef]
- Borello, D.; Pantaleo, A.M.; Caucci, M.; De Caprariis, B.; De Filippis, P.; Shah, N. Modeling and Experimental Study of a Small Scale Olive Pomace Gasifier for Cogeneration: Energy and Profitability Analysis. Energies 2017, 10, 1930. [Google Scholar] [CrossRef]
- Vacheron, J.; Desbrosses, G.; Bouffaud, M.L.; Touraine, B.; Moënne-Loccoz, Y.; Muller, D.; Legendre, L.; Wisniewski-Dyé, F.; Prigent-Combaret, C. Plant growth-promoting rhizobacteria and root system functioning. Front. Plant Sci. 2013, 4, 356. [Google Scholar] [CrossRef]
- Hagemann, N.; Joseph, S.; Schmidt, H.P.; Kammann, C.I.; Harter, J.; Borch, T.; Young, R.B.; Varga, K.; Taherymoosavi, S.; Elliott, K.W.; et al. Organic coating on biochar explains its nutrient retention and stimulation of soil fertility. Nat. Commun. 2017, 8, 1–11. [Google Scholar] [CrossRef]
- Campbell, R.M.; Anderson, N.M.; Daugaard, D.E.; Naughton, H.T. Financial viability of biofuel and biochar production from forest biomass in the face of market price volatility and uncertainty. Appl. Energy 2018, 230, 330–343. [Google Scholar] [CrossRef]
- Indrawan, N.; Simkins, B.; Kumar, A.; Huhnke, R.L. Economics of Distributed Power Generation via Gasification of Biomass and Municipal Solid Waste. Energies 2020, 13, 3703. [Google Scholar] [CrossRef]
- Copa, J.R.; Tuna, C.E.; Silveira, J.L.; Boloy, R.A.M.; Brito, P.; Silva, V.; Cardoso, J.; Eusébio, D. Techno-Economic Assessment of the Use of Syngas Generated from Biomass to Feed an Internal Combustion Engine. Energies 2020, 13, 3097. [Google Scholar] [CrossRef]














| Proximate analysis (wt.%) | Olive cake | Olive pruning |
|---|---|---|
| Moisture content (as received) | 45–50 | 10–15 |
| Ash content (dry basis) | 6.3 | 4.3 |
| Volatile matter (dry basis) | 76.4 | 79.4 |
| Fixed carbon (dry basis) | 17.3 | 16.3 |
| Ultimate analysis (wt.%, dry basis) | Olive cake | Olive pruning |
| C | 50.4 | 47.4 |
| H | 6.2 | 5.8 |
| N | 0.9 | 0.6 |
| S | 0.1 | <0.1 |
| O | 36.1 | 41.9 |
| Other properties | Olive cake | Olive pruning |
| LHV (MJ/kg, dry basis) | 19.3 | 17.2 |
| Ash melting point (°C) | >1200 | >1200 |
| Bulk density (kg/m) | 715.8 | 347.9 |
| Average article size (mm) | 1–10 | 20–50 |
| Required pretreatment | Drying and pelletizing | Chipping |
| Biomass Feedstock | Biomass Moisture Content (wt.%, as Received) | Biomass Consumption (kg/h, as Received) | Producer Gas Density (kg/Nm) | Producer Gas Flow Rate (Nm/h) | Producer Gas LHV (MJ/Nm) | Producer Gas Yield (Nm/kg) | Cold Gas Efficiency (%) |
|---|---|---|---|---|---|---|---|
| Olive cake pellets | 5 | 81.83 | 1.143 | 235.80 | 5.02 | 2.88 | 67.3 |
| 10 | 85.39 | 1.137 | 232.92 | 5.05 | 2.72 | 67.3 | |
| 15 | 84.87 | 1.115 | 213.12 | 5.41 | 2.51 | 69.7 | |
| 20 | 90.96 | 1.113 | 215.28 | 5.35 | 2.36 | 69.0 | |
| Olive pruning chips | 5 | 87.78 | 1.151 | 228.24 | 5.22 | 2.60 | 69.0 |
| 10 | 88.53 | 1.126 | 209.52 | 5.56 | 2.37 | 70.2 | |
| 15 | 94.50 | 1.130 | 214.20 | 5.46 | 2.26 | 69.8 | |
| 20 | 100.83 | 1.121 | 210.96 | 5.50 | 2.09 | 68.4 |
Disclaimer/Publisher’s Note: The statements, opinions and data contained in all publications are solely those of the individual author(s) and contributor(s) and not of MDPI and/or the editor(s). MDPI and/or the editor(s) disclaim responsibility for any injury to people or property resulting from any ideas, methods, instructions or products referred to in the content. |
© 2023 by the authors. Licensee MDPI, Basel, Switzerland. This article is an open access article distributed under the terms and conditions of the Creative Commons Attribution (CC BY) license (https://creativecommons.org/licenses/by/4.0/).
Share and Cite
Sánchez-Lozano, D.; Escámez, A.; Aguado, R.; Oulbi, S.; Hadria, R.; Vera, D. Techno-Economic Assessment of an Off-Grid Biomass Gasification CHP Plant for an Olive Oil Mill in the Region of Marrakech-Safi, Morocco. Appl. Sci. 2023, 13, 5965. https://doi.org/10.3390/app13105965
Sánchez-Lozano D, Escámez A, Aguado R, Oulbi S, Hadria R, Vera D. Techno-Economic Assessment of an Off-Grid Biomass Gasification CHP Plant for an Olive Oil Mill in the Region of Marrakech-Safi, Morocco. Applied Sciences. 2023; 13(10):5965. https://doi.org/10.3390/app13105965
Chicago/Turabian StyleSánchez-Lozano, Daniel, Antonio Escámez, Roque Aguado, Sara Oulbi, Rachid Hadria, and David Vera. 2023. "Techno-Economic Assessment of an Off-Grid Biomass Gasification CHP Plant for an Olive Oil Mill in the Region of Marrakech-Safi, Morocco" Applied Sciences 13, no. 10: 5965. https://doi.org/10.3390/app13105965
APA StyleSánchez-Lozano, D., Escámez, A., Aguado, R., Oulbi, S., Hadria, R., & Vera, D. (2023). Techno-Economic Assessment of an Off-Grid Biomass Gasification CHP Plant for an Olive Oil Mill in the Region of Marrakech-Safi, Morocco. Applied Sciences, 13(10), 5965. https://doi.org/10.3390/app13105965

