Dry-Low Emission Gas Turbine Technology: Recent Trends and Challenges
Abstract
1. Introduction
- 1.
- Advantages and drawbacks of various combustors based on the emissions, combustion method, efficiency, fuel, and stability.
- 2.
- Comparison of numerous models that can be used to study the dynamics of a gas turbine based on the equation, parameter assumption, and their application.
- 3.
- DLE gas turbine working principle covering the allowable operating range and the difference of fuel system configuration with the conventional one.
- 4.
- Various combustion challenges in DLE and conventional gas turbine including the causes and the prevention actions.
- 5.
- Characteristics of LBO according to emission and firing temperature, and some precursor events.
- 6.
- Possible techniques to predict LBO, which can be used to avoid the event and its future implementation.

2. Gas Turbine
2.1. Evolution of Combustion Technology in Modern Gas Turbine
2.1.1. Single Flame Combustion
2.1.2. Trapped Vortex and Mild Combustion
2.1.3. Rich-burn, Quench-Mix, Lean-burn and Continuous Staged Air
2.1.4. Dry-Low Emission and NanoSTAR
2.2. Gas Turbine Model
2.2.1. Physical Model
2.2.2. Black-Box Model
3. Dry-Low Emission Gas Turbine
3.1. Dry-Low Emission Gas Turbine Working Principle
3.2. Faults in DLE Gas Turbine
| Trip Faults | Causes | Prevention | Ref. |
|---|---|---|---|
| DLE gas turbine | |||
| Lean Blowout | Too lean zone that exceed the blowout limit | Controlling the air and fuel ratio to keep the gas turbine in its operating region | [79,80,81,82,83,84] |
| Auto-ignition | Combustion reaches the auto-ignition temperature | Well designed premix ducts to accomplish enough mixing at periods less than the typical ADT | [85] |
| Flashback | High burning velocity | Advanced cooling techniques | [86,87] |
| Instability | Pressure oscillations at low equivalence ratio of combustion | Utilization of dynamic pressure transducer to control the flow of air and fuel | [69] |
| Conventional gas turbine | |||
| Blades Fault | Fatigue failure | Application of coatings resistant to oxidation and corrosion at high temperatures | [70,72] |
| Sensor Fault | Mechanical failure or improper calibration | Routine calibration and instrumentation checking to ensure the reading ability | [73] |
| High Vibration | Dynamic forces | Continuous monitoring and spectrum analysis to detect the vibration sources | [74] |
| Compressor Surge | Inside pressure is lower than incoming air pressure | Implementing surge active control | [75] |
| Igniter Fault | Eroded tips | Component replacement | [77] |
| Shaft Locked | Physical contact between rotor blades and compressor casing | Shaft alignment | [78] |
3.3. Case Study in DLE Gas Turbine
4. Lean Blowout
4.1. Lean Blowout Behaviour
4.2. Prediction Techniques of Lean Blowout
5. Conclusions
Author Contributions
Funding
Institutional Review Board Statement
Informed Consent Statement
Data Availability Statement
Acknowledgments
Conflicts of Interest
Abbreviations
| E | Total Energy |
| IGV output | |
| i | Specific Enthalphy |
| ratio of net power output and inlet heat capacity | |
| Mass Flow | |
| N | Rotor Speed |
| Design Pressure Ration | |
| Q | Heat Input into System |
| Heat of Combustion | |
| Released Heat | |
| Ambient Temperature | |
| Compressor Discharge Temperature | |
| Firing Temperature | |
| Output Temperature | |
| Rated Exhaust Temperature | |
| W | Work Produced from System |
| w | Air Flow |
| Fuel FLow | |
| x | Cycle Pressure Ratio |
| Ratio of Specific Heat Capacities | |
| Compressor’s Effiiency | |
| Turbine’s Efficiency | |
| Auto-ignition Delay Time | |
| Carbon Monoxide | |
| COntinuous STaged Air | |
| Characteristic Time | |
| Dry-Low Emission | |
| Inlet Guide Vane | |
| Inner Recirculation Zone | |
| Lean Blow-out | |
| Lean Pre-mixed | |
| MILD Combustion | |
| Non-linear Autoregressive Exogenous | |
| Nitrogen Oxides | |
| Perfect Stirred Reactor | |
| Principal Component Analysis | |
| Rich-burn, Quench-mix, Lean-burn | |
| Trapped Vortex Combustion |
References
- Stefanizzi, M.; Capurso, T.; Filomeno, G.; Torresi, M.; Pascazio, G. Recent Combustion Strategies in Gas Turbines for Propulsion and Power Generation toward a Zero-Emissions Future: Fuels, Burners, and Combustion Techniques. Energies 2021, 14, 6694. [Google Scholar] [CrossRef]
- Leather, D.T.; Bahadori, A.; Nwaoha, C.; Wood, D.A. A review of Australia’s natural gas resources and their exploitation. J. Nat. Gas Sci. Eng. 2013, 10, 68–88. [Google Scholar] [CrossRef]
- Šebalj, D.; Mesarić, J.; Dujak, D. Analysis of methods and techniques for prediction of natural gas consumption: A literature review. J. Inf. Organ. Sci. 2019, 43, 99–117. [Google Scholar] [CrossRef]
- Arman, N.M.; GÜrsoy, B. Challenges in the regional energy complex of Russia, Ukraine, Turkey, and the European Union. Int. J. Humanit. Soc. Dev. Res. 2022, 6, 7–21. [Google Scholar]
- Engerer, H.; Horn, M. Natural gas vehicles: An option for Europe. Energy Policy 2010, 38, 1017–1029. [Google Scholar] [CrossRef]
- Liang, T.; Chai, J.; Zhang, Y.J.; Zhang, Z.G. Refined analysis and prediction of natural gas consumption in China. J. Manag. Sci. Eng. 2019, 4, 91–104. [Google Scholar] [CrossRef]
- Strantzali, E.; Aravossis, K.; Livanos, G.A. Evaluation of future sustainable electricity generation alternatives: The case of a Greek island. Renew. Sustain. Energy Rev. 2017, 76, 775–787. [Google Scholar] [CrossRef]
- Soares, C. Gas Turbines: A Handbook of Air, Land and Sea Applications; Elsevier: Amsterdam, The Netherlands, 2011. [Google Scholar]
- Pareek, U.; Kar, I.N. Estimating compressor discharge pressure of gas turbine power plant using type-2 fuzzy logic systems. In Proceedings of the 2006 IEEE International Conference on Fuzzy Systems, Vancouver, BC, Canada, 16–21 July 2006; pp. 649–654. [Google Scholar]
- Szum, K. IoT-based smart cities: A bibliometric analysis and literature review. Eng. Manag. Prod. Serv. 2021, 13, 115–136. [Google Scholar] [CrossRef]
- Nozari, M.; Tabejamaat, S.; Sadeghizade, H.; Aghayari, M. Experimental investigation of the effect of gaseous fuel injector geometry on the pollutant formation and thermal characteristics of a micro gas turbine combustor. Energy 2021, 235, 121372. [Google Scholar] [CrossRef]
- Khosravy el_Hossaini, M. Review of the New Combustion Technologies in Modern Gas Turbines; InTech Open: London, UK, 2013. [Google Scholar]
- Jiang, P.; He, X. Experimental investigation of flow field characteristics in a mixed-flow trapped vortex combustor. Aerosp. Sci. Technol. 2020, 96, 105533. [Google Scholar] [CrossRef]
- Jiang, P.; He, X. Ignition characteristics of a novel mixed-flow trapped vortex combustor for turboshaft engine. Fuel 2020, 261, 116430. [Google Scholar] [CrossRef]
- Mishra, D. Fundamentals of Combustion; PHI Learning Pvt. Ltd.: New Delhi, India, 2007. [Google Scholar]
- Zhao, D.; Gutmark, E.; de Goey, P. A review of cavity-based trapped vortex, ultra-compact, high-g, inter-turbine combustors. Prog. Energy Combust. Sci. 2018, 66, 42–82. [Google Scholar] [CrossRef]
- Zhang, R.; Bai, N.; Fan, W.; Huang, X.; Fan, X. Influence of flame stabilization and fuel injection modes on the flow and combustion characteristics of gas turbine combustor with cavity. Energy 2019, 189, 116216. [Google Scholar] [CrossRef]
- Ghenai, C. Combustion of sustainable and renewable biohythane fuel in trapped vortex combustor. Case Stud. Therm. Eng. 2019, 14, 100498. [Google Scholar] [CrossRef]
- Zhu, Y.; Jin, Y.; He, X. Effects of location and angle of primary injection on the cavity flow structure of a trapped vortex combustor model. Optik 2019, 180, 699–712. [Google Scholar] [CrossRef]
- Bagheri, G.; Ranzi, E.; Pelucchi, M.; Parente, A.; Frassoldati, A.; Faravelli, T. Comprehensive kinetic study of combustion technologies for low environmental impact: MILD and OXY-fuel combustion of methane. Combust. Flame 2020, 212, 142–155. [Google Scholar] [CrossRef]
- Cha, C.L.; Lee, H.Y.; Hwang, S.S. The effect of diluted hot oxidant and fuel on NO formation in oxy-fuel flameless combustion using opposite jet. J. Mech. Sci. Technol. 2019, 33, 3709–3716. [Google Scholar] [CrossRef]
- Khalil, H.M.; Eldrainy, Y.A.; Abdelghaffar, W.A.; Abdel-Rahman, A.A. Increased heat transfer to sustain flameless combustion under elevated pressure conditions–a numerical study. Eng. Appl. Comput. Fluid Mech. 2019, 13, 782–803. [Google Scholar] [CrossRef]
- Doan, N.A.K.; Swaminathan, N. Autoignition and flame propagation in non-premixed MILD combustion. Combust. Flame 2019, 201, 234–243. [Google Scholar] [CrossRef]
- Sharma, S.; Chowdhury, A.; Kumar, S. A novel air injection scheme to achieve MILD combustion in a can-type gas turbine combustor. Energy 2020, 194, 116819. [Google Scholar] [CrossRef]
- Khanlari, A.; Salavati-Zadeh, A.; Mohammadi, M.; Najafi, S.B.N.; Esfahanian, V. Effect of Hydrogen Enrichment on Pollutant and Greenhouse Gases Formation and Exergy Efficiency of Methane MILD Combustion. In Environmentally-Benign Energy Solutions; Springer: Berlin/Heidelberg, Germany, 2020; pp. 403–429. [Google Scholar]
- Jozaalizadeh, T.; Toghraie, D. Numerical investigation behavior of reacting flow for flameless oxidation technology of MILD combustion: Effect of fluctuating temperature of inlet co-flow. Energy 2019, 178, 530–537. [Google Scholar] [CrossRef]
- Chen, J.; Li, J.; Yuan, L.; Hu, G. Flow and flame characteristics of a RP-3 fuelled high temperature rise combustor based on RQL. Fuel 2019, 235, 1159–1171. [Google Scholar] [CrossRef]
- Wey, C.T. Fuel Sensitivity of Lean Blowout in a RQL Gas Turbine Combustor. In Proceedings of the AIAA Propulsion and Energy 2019 Forum, Indianapolis, India, 19–22 August 2019; p. 4035. [Google Scholar]
- Liu, Y.; Sun, X.; Sethi, V.; Nalianda, D.; Li, Y.G.; Wang, L. Review of modern low emissions combustion technologies for aero gas turbine engines. Prog. Aerosp. Sci. 2017, 94, 12–45. [Google Scholar] [CrossRef]
- Milcarek, R.J.; Ahn, J. Rich-burn, flame-assisted fuel cell, quick-mix, lean-burn (RFQL) combustor and power generation. J. Power Sources 2018, 381, 18–25. [Google Scholar] [CrossRef]
- Lefebvre, A.H.; Ballal, D.R. Gas Turbine Combustion: Alternative Fuels and Emissions; CRC Press: Boca Raton, FL, USA, 2010. [Google Scholar]
- Abdelhafez, A.; Rashwan, S.S.; Nemitallah, M.A.; Habib, M.A. Stability map and shape of premixed CH4/O2/CO2 flames in a model gas-turbine combustor. Appl. Energy 2018, 215, 63–74. [Google Scholar]
- Nemitallah, M.A.; Rashwan, S.S.; Mansir, I.B.; Abdelhafez, A.A.; Habib, M.A. Review of novel combustion techniques for clean power production in gas turbines. Energy Fuels 2018, 32, 979–1004. [Google Scholar] [CrossRef]
- Hazel, T.; Peck, G.; Mattsson, H. Industrial Power Systems Using Dry Low Emission Turbines. IEEE Trans. Ind. Appl. 2014, 50, 4369–4378. [Google Scholar] [CrossRef]
- Ayed, A.H.; Kusterer, K.; Funke, H.W.; Keinz, J.; Bohn, D. CFD based exploration of the dry-low-NOx hydrogen micromix combustion technology at increased energy densities. Propuls. Power Res. 2017, 6, 15–24. [Google Scholar] [CrossRef]
- Serbin, S.I.; Kozlovskyi, A.V.; Burunsuz, K.S. Investigations of Nonstationary Processes in Low Emissive Gas Turbine Combustor With Plasma Assistance. IEEE Trans. Plasma Sci. 2016, 44, 2960–2964. [Google Scholar] [CrossRef]
- Suzaki, S.; Kawata, K.; Sekoguchi, M.; Goto, M. Mathematical model for a combined cycle plant and its implementation in an analogue power system simulator. In Proceedings of the 2000 IEEE Power Engineering Society Winter Meeting. Conference Proceedings (Cat. No. 00CH37077), Singapore, Singapore, 23–27 January 2000; Volume 1, pp. 416–421. [Google Scholar]
- Ali, A.; Nemitallah, M.A.; Abdelhafez, A.; Alsakhawy, I.G.; Kamal, M.M.; Habib, M.A. Static Stability and Combustion Characteristics of Oxy-Propane Flames in a Premixed Fuel-Flexible Swirl Combustor. Energy Fuels 2019, 33, 11996–12007. [Google Scholar] [CrossRef]
- Ge, B.; Ji, Y.; Zhang, Z.; Zang, S.; Tian, Y.; Yu, H.; Chen, M.; Jiao, G.; Zhang, D. Experiment study on the combustion performance of hydrogen-enriched natural gas in a DLE burner. Int. J. Hydrogen Energy 2019, 44, 14023–14031. [Google Scholar] [CrossRef]
- Lörstad, D.; Ljung, A.; Abou-Taouk, A. Investigation of Siemens SGT-800 industrial gas turbine combustor using different combustion and turbulence models. In Proceedings of the ASME Turbo Expo 2016: Turbomachinery Technical Conference and Exposition, Seoul, Korea, 13–17 June 2016. [Google Scholar]
- Asgari, B.; Amani, E. A multi-objective CFD optimization of liquid fuel spray injection in dry-low-emission gas-turbine combustors. Appl. Energy 2017, 203, 696–710. [Google Scholar] [CrossRef]
- Liu, K.; Hubbard, P.; Sadasivuni, S.; Bulat, G. Extension of Fuel Flexibility by Combining Intelligent Control Methods for Siemens SGT-400 Dry Low Emission Combustion System. J. Eng. Gas Turbines Power 2019, 141, 011003. [Google Scholar] [CrossRef]
- Subash, A.A.; Collin, R.; Aldén, M.; Kundu, A.; Klingmann, J. Laser-Based Investigation on a Dry Low Emission Industrial Prototype Burner at Atmospheric Pressure Conditions. In Proceedings of the ASME Turbo Expo 2016: Turbomachinery Technical Conference and Exposition, Seoul, South Korea, 13–17 June 2016. [Google Scholar]
- Agbonzikilo, F.E.; Owen, I.; Sadasivuni, S.K.; Bickerton, R.A. Investigation of flow aerodynamics for optimal fuel placement and mixing in the radial swirler slot of a dry low emission gas turbine combustion chamber. J. Eng. Gas Turbines Power 2016, 138, 051505. [Google Scholar] [CrossRef]
- Bulysova, L.; Vasil’ev, V.; Berne, A. Low-Emission combustion of fuel in aeroderivative gas turbines. Therm. Eng. 2017, 64, 891–897. [Google Scholar] [CrossRef]
- Agbonzikilo, F.E.; Owen, I.; Stewart, J.; Sadasivuni, S.K.; Riley, M.; Sanderson, V. Experimental and Numerical Investigation of Fuel–Air Mixing in a Radial Swirler Slot of a Dry Low Emission Gas Turbine Combustor. J. Eng. Gas Turbines Power 2016, 138, 061502. [Google Scholar] [CrossRef]
- Liu, Z.; Karimi, I.A. Simulating combined cycle gas turbine power plants in Aspen HYSYS. Energy Convers. Manag. 2018, 171, 1213–1225. [Google Scholar] [CrossRef]
- Kim, T.S. Model-based performance diagnostics of heavy-duty gas turbines using compressor map adaptation. Appl. Energy 2018, 212, 1345–1359. [Google Scholar]
- Pires, T.S.; Cruz, M.E.; Colaço, M.J.; Alves, M.A. Application of nonlinear multivariable model predictive control to transient operation of a gas turbine and NOX emissions reduction. Energy 2018, 149, 341–353. [Google Scholar] [CrossRef]
- Montazeri-Gh, M.; Fashandi, S.A.M.; Abyaneh, S. Real-time simulation test-bed for an industrial gas turbine engine’s controller. Mech. Ind. 2018, 19, 311. [Google Scholar] [CrossRef]
- Rahman, M.; Zaccaria, V.; Zhao, X.; Kyprianidis, K. Diagnostics-Oriented Modelling of Micro Gas Turbines for Fleet Monitoring and Maintenance Optimization. Processes 2018, 6, 216. [Google Scholar] [CrossRef]
- Cáceres, I.E.; Montañés, R.M.; Nord, L.O. Flexible operation of combined cycle gas turbine power plants with supplementary firing. J. Power Technol. 2018, 98, 188–197. [Google Scholar]
- Chaibakhsh, A.; Amirkhani, S. A simulation model for transient behaviour of heavy-duty gas turbines. Appl. Therm. Eng. 2018, 132, 115–127. [Google Scholar] [CrossRef]
- Rowen, W.I. Simplified mathematical representations of heavy-duty gas turbines. J. Eng. Power 1983, 105, 865–869. [Google Scholar] [CrossRef]
- Yee, S.K.; Milanovic, J.V.; Hughes, F.M. Overview and comparative analysis of gas turbine models for system stability studies. IEEE Trans. Power Syst. 2008, 23, 108–118. [Google Scholar] [CrossRef]
- Gómez, F.J.; Chaves, M.A.; Vanfretti, L.; Olsen, S.H. Multi-Domain Semantic Information and Physical Behavior Modeling of Power Systems and Gas Turbines Expanding the Common Information Model. IEEE Access 2018, 6, 72663–72674. [Google Scholar] [CrossRef]
- Eslami, M.; Shayesteh, M.R.; Pourahmadi, M. Optimal design of PID-based low-pass filter for gas turbine using intelligent method. IEEE Access 2018, 6, 15335–15345. [Google Scholar] [CrossRef]
- Kim, D.J.; Moon, Y.H.; Choi, B.S.; Ryu, H.S.; Nam, H.K. Impact of a Heavy-Duty Gas Turbine Operating Under Temperature Control on System Stability. IEEE Trans. Power Syst. 2018, 33, 4543–4552. [Google Scholar] [CrossRef]
- Kumar, S.S.; Xavier, R.J.; Balamurugan, S. Small signal modelling of gas turbine plant for load frequency control. In Proceedings of the 2016 Biennial International Conference on Power and Energy Systems: Towards Sustainable Energy (PESTSE), Bengaluru, India, 21–23 January 2016; pp. 1–5. [Google Scholar]
- Asgari, H.; Venturini, M.; Chen, X.; Sainudiin, R. Modeling and simulation of the transient behavior of an industrial power plant gas turbine. J. Eng. Gas Turbines Power 2014, 136, 061601. [Google Scholar] [CrossRef]
- Pondini, M.; Signorini, A.; Colla, V.; Barsali, S. Analysis of a simplified Steam Turbine governor model for power system stability studies. Energy Procedia 2019, 158, 2928–2933. [Google Scholar] [CrossRef]
- Balamurugan, S.; Janarthanan, N.; Chandrakala, K.V. Small and large signal modeling of heavy duty gas turbine plant for load frequency control. Int. J. Electr. Power Energy Syst. 2016, 79, 84–88. [Google Scholar] [CrossRef]
- Khamseh, S.A.; Fatehi, A. Performance monitoring of heavy duty gas turbines based on Bayesian and Dempster-Shafer theory. In Proceedings of the 2017 International Conference on Electrical and Information Technologies (ICEIT), Rabat, Morocco, 15–18 November 2017; pp. 1–7. [Google Scholar]
- Boyce, M.P. Gas Turbine Engineering Handbook; Elsevier: Amsterdam, The Netherlands, 2011. [Google Scholar]
- Moore, M. NOx emission control in gas turbines for combined cycle gas turbine plant. Proc. Inst. Mech. Eng. Part A J. Power Energy 1997, 211, 43–52. [Google Scholar] [CrossRef]
- Funke, H.W.; Beckmann, N.; Abanteriba, S. An overview on dry low NOx micromix combustor development for hydrogen-rich gas turbine applications. Int. J. Hydrogen Energy 2019, 44, 6978–6990. [Google Scholar] [CrossRef]
- Tarik, M.; Omar, M.; Abdullah, M.; Ibrahim, R. Modelling of dry low emission gas turbine using black-box approach. In Proceedings of the TENCON 2017-2017 IEEE Region 10 Conference, Penang, Malaysia, 5–8 November 2017; pp. 1902–1906. [Google Scholar]
- Omar, M.B.; Ibrahim, R.; Abdullah, M.F.; Tarik, M.H.M. Modelling of Dry-Low Emission Gas Turbine Fuel System using First Principle Data-Driven Method. J. Power Technol. 2020, 100, 1. [Google Scholar]
- Nemitallah, M.A.; Abdelhafez, A.A.; Ali, A.; Mansir, I.; Habib, M.A. Frontiers in combustion techniques and burner designs for emissions control and CO2 capture: A review. Int. J. Energy Res. 2019, 43, 7790–7822. [Google Scholar]
- Mishra, R.; Thomas, J.; Srinivasan, K.; Nandi, V.; Bhat, R. Failure analysis of nozzle guide vane of a low pressure turbine in an aero gas turbine engine. J. Fail. Anal. Prev. 2014, 14, 578–587. [Google Scholar] [CrossRef]
- Mishra, R.; Thomas, J.; Srinivasan, K.; Nandi, V.; Bhatt, R.R. Failure analysis of an un-cooled turbine blade in an aero gas turbine engine. Eng. Fail. Anal. 2017, 79, 836–844. [Google Scholar] [CrossRef]
- Biswas, S.; Ganeshachar, M.; Kumar, J.; Kumar, V.S. Failure analysis of a compressor blade of gas turbine engine. Procedia Eng. 2014, 86, 933–939. [Google Scholar] [CrossRef]
- Parrella, I.; Bardi, F.; Salerno, G.; Gronchi, D.; Cannavò, M.; Sparacino, E. Using Analytics to Assess Health Status of DLE Combustion Gas Turbines. In Proceedings of the Abu Dhabi International Petroleum Exhibition & Conference, Abu Dhabi, UAE, 11–14 November 2019. [Google Scholar]
- Rahmoune, M.B.; Hafaifa, A.; Guemana, M. Neural network monitoring system used for the frequency vibration prediction in gas turbine. In Proceedings of the 2015 3rd International Conference on Control, Engineering & Information Technology (CEIT), Tlemcen, Algeria, 25–27 May 2015; pp. 1–5. [Google Scholar]
- Liu, X.; Zhao, L. Modeling of gas turbine engine compressor surge based on equilibrium manifold. In Proceedings of the 2012 International Conference on Control Engineering and Communication Technology, Shenyang, China, 7–9 December 2012; pp. 300–306. [Google Scholar]
- Sheng, H.; Chen, Q.; Li, J.; Li, Z.; Wang, Z.; Zhang, T. Robust adaptive backstepping active control of compressor surge based on wavelet neural network. Aerosp. Sci. Technol. 2020, 106, 106139. [Google Scholar] [CrossRef]
- Hamed Ghasemian, Q.Z. Failure Mode and Effect Analysis (FMEA) of Aeronautical Gas Turbine using the Fuzzy Risk Priority Ranking (FRPR) Approach. Int. J. Soft Comput. Eng. 2017, 7, 81–92. [Google Scholar]
- Righi, M.; Ferrer-Vidal, L.E.; Pachidis, V. Body-force and mean-line models for the generation of axial compressor sub-idle characteristics. Aeronaut. J. 2020, 124, 1683–1701. [Google Scholar] [CrossRef]
- Bulat, G.; Liu, K.; Brickwood, G.; Sanderson, V.; Igoe, B. Intelligent operation of Siemens (SGT-300) DLE gas turbine combustion system over an extended fuel range with low emissions. Turbo Expo: Power Land Sea Air 2011, 54624, 917–925. [Google Scholar]
- Nassini, P.C.; Pampaloni, D.; Meloni, R.; Andreini, A. Lean blow-out prediction in an industrial gas turbine combustor through a LES-based CFD analysis. Combust. Flame 2021, 229, 111391. [Google Scholar] [CrossRef]
- Cerutti, M.; Giannini, N.; Ceccherini, G.; Meloni, R.; Matoni, E.; Romano, C.; Riccio, G. Dry low NOx emissions operability enhancement of a heavy-duty gas turbine by means of fuel burner design development and testing. Turbo Expo: Power for Land, Sea, and Air. Am. Soc. Mech. Eng. 2018, 51067, V04BT04A029. [Google Scholar]
- Iannitelli, M.; Allegorico, C.; Garau, F.; Capanni, M. A hybrid model for on-line detection of gas turbine lean blowout events. Phm Soc. Eur. Conf. 2018, 4. [Google Scholar] [CrossRef]
- Kaluri, A.; Malte, P.; Novosselov, I. Real-time prediction of lean blowout using chemical reactor network. Fuel 2018, 234, 797–808. [Google Scholar] [CrossRef]
- Lei, S.; Huang, Y.; Xiwei, W.; Zheng, Z.; Ruixiang, W.; Xiang, F. Hybrid method based on flame volume concept for lean blowout limits prediction of aero engine combustors. Chin. J. Aeronaut. 2021, 34, 425–437. [Google Scholar]
- Sims, G.; Mistry, S.; Wood, J.; Bowen, P.; Crayford, A. A study into the auto-ignition characteristics of hydrocarbon fuels with application to gas turbines. Turbo Expo Power Land Sea Air 2008, 43130, 625–634. [Google Scholar]
- Andersson, M.; Larsson, A.; Carrera, A.M. Pentane rich fuels for standard Siemens DLE gas turbines. Turbo Expo: Power Land Sea Air 2011, 54624, 905–916. [Google Scholar]
- Di Benedetto, A.; Marra, F.; Russo, G. Spontaneous oscillations inlean premixed combustion. Combust. Sci. Technol. 2002, 174, 1–18. [Google Scholar] [CrossRef]
- Sigfrid, I.R.; Whiddon, R.; Collin, R.; Klingmann, J. Influence of reactive species on the lean blowout limit of an industrial DLE gas turbine burner. Combust. Flame 2014, 161, 1365–1373. [Google Scholar] [CrossRef]
- Muruganandam, T.; Nair, S.; Scarborough, D.; Neumeier, Y.; Jagoda, J.; Lieuwen, T.; Seitzman, J.; Zinn, B. Active control of lean blowout for turbine engine combustors. J. Propuls. Power 2005, 21, 807–814. [Google Scholar] [CrossRef]
- Gadiraju, S. Study of Lean Blowout Limits and Effects of Near Blowout Oscillations on Flow Field and Heat Transfer on Gas Turbine Combustor. Ph.D. Thesis, Virginia Tech, Riva San Vitale, Switzerland, 2018. [Google Scholar]
- Alsulami, R.A.; Windell, B.; Bartholet, D.; Windom, B. Exploring the role of physical and chemical properties on the ignition and flame stability of liquid fuels with a spray burner and fuel ignition tester (FIT). In Proceedings of the 2018 AIAA Aerospace Sciences Meeting, Kissimmee, FL, USA, 8–12 January 2018; p. 0673. [Google Scholar]
- Delattin, F.; Di Lorenzo, G.; Rizzo, S.; Bram, S.; De Ruyck, J. Combustion of syngas in a pressurized microturbine-like combustor: Experimental results. Appl. Energy 2010, 87, 1441–1452. [Google Scholar] [CrossRef]
- Griebel, P.; Boschek, E.; Jansohn, P. Lean blowout limits and NO x emissions of turbulent, lean premixed, hydrogen-enriched methane/air flames at high pressure. Asme Turbo Expo 2006 Power Land Sea Air 2007. [Google Scholar] [CrossRef]
- Xiao, W.; Huang, Y. Lean blowout limits of a gas turbine combustor operated with aviation fuel and methane. Heat Mass Transf. 2016, 52, 1015–1024. [Google Scholar] [CrossRef]
- Bompelly, R.K. Lean Blowout and Its Robust Sensing in Swirl Combustors. Ph.D. Thesis, Georgia Institute of Technology, Atlanta, GA, USA, 2013. [Google Scholar]
- Zhu, S. Experimental Study of Lean Blowout with Hydrogen Addition in a Swirl-stabilized Premixed Combustor. Doctoral Dissertation, Louisiana State University, Baton Rouge, LA, USA, 2012. [Google Scholar]
- Muruganandam, T.; Seitzman, J. Fluid mechanics of lean blowout precursors in gas turbine combustors. Int. J. Spray Combust. Dyn. 2012, 4, 29–60. [Google Scholar] [CrossRef]
- Sarkar, S.; Ray, A.; Mukhopadhyay, A.; Chaudhari, R.R.; Sen, S. Early detection of lean blow out (lbo) via generalized d-markov machine construction. In Proceedings of the American Control Conference (ACC), Portland, OR, USA, 4–6 June 2014; pp. 3041–3046. [Google Scholar]
- Lei, S.; Yong, H. An overview of methodologies to predict lean blowout limits for gas turbine combustors. In Proceedings of the 2019 16th International Bhurban Conference on Applied Sciences and Technology (IBCAST), Islamabad, Pakistan, 8–12 January 2019; pp. 709–718. [Google Scholar]
- Plee, S.; Mellor, A. Characteristic time correlation for lean blowoff of bluff-body-stabilized flames. Combust. Flame 1979, 35, 61–80. [Google Scholar] [CrossRef]
- Ballal, D.R.; Lefebvre, A.H. Weak extinction limits of turbulent flowing mixtures. J. Eng. Power 1979, 101, 343–348. [Google Scholar] [CrossRef]
- Ballal, D.; Lefebvre, A. Weak extinction limits of turbulent heterogeneous fuel/air mixtures. J. Eng. Power 1980, 102, 416–421. [Google Scholar] [CrossRef]
- Xie, F.; Huang, Y.; Hu, B.; Wang, F. Investigation of the relation between flame volume and LBO limits for a swirl-stabilized combustor. In Proceedings of the Materials for Renewable Energy & Environment (ICMREE), 2011 International Conference, Shanghai, China, 20–22 May 2011; Volume 2, pp. 2049–2053. [Google Scholar]
- Hu, B.; Huang, Y.; Xu, J. A hybrid semi-empirical model for lean blow-out limit predictions of aero-engine combustors. J. Eng. Gas Turbines Power 2015, 137, 031502. [Google Scholar] [CrossRef]
- Yi, T.; Gutmark, E.J. Real-time prediction of incipient lean blowout in gas turbine combustors. AIAA J. 2007, 45, 1734–1739. [Google Scholar] [CrossRef]
- Mukhopadhyay, A.; Chaudhari, R.R.; Paul, T.; Sen, S.; Ray, A. Lean blow-out prediction in gas turbine combustors using symbolic time series analysis. J. Propuls. Power 2013, 29, 950–960. [Google Scholar] [CrossRef]
- Hu, B.; Huang, Y.; Wang, F.; Xie, F. CFD predictions of LBO limits for aero-engine combustors using fuel iterative approximation. Chin. J. Aeronaut. 2013, 26, 74–84. [Google Scholar] [CrossRef][Green Version]
- Smith, C.; Nickolaus, D.; Leach, T.; Kiel, B.; Garwick, K. LES blowout analysis of premixed flow past V-gutter flameholder. In Proceedings of the 45th AIAA Aerospace Sciences Meeting and Exhibit, Reno, Nevada, 8–11 January 2007; p. 170. [Google Scholar]
- Wang, H.r.; Jin, J. Lean blowout predictions of a non-premixed V-Gutter stabilized flame using a Damkohler number methodology. ASME 2011 Turbo Expo: Turbine Technical Conference and Exposition. Am. Soc. Mech. Eng. 2011, 847–858. [Google Scholar] [CrossRef]
- Hasti, V.R.; Navarkar, A.; Gore, J.P. A data-driven approach using machine learning for early detection of the lean blowout. Energy AI 2021, 5, 100099. [Google Scholar] [CrossRef]
- Gangopadhyay, T.; De, S.; Liu, Q.; Mukhopadhyay, A.; Sen, S.; Sarkar, S. A Deep Learning Approach to Detect Lean Blowout in Combustion Systems. arXiv 2022, arXiv:2208.01871. [Google Scholar]



















| TVC | RQL | COSTAIR | MILD/Flameless | NanoSTAR | DLE | |
|---|---|---|---|---|---|---|
| Emission | Medium (60% reduction) | Low (72% reduction) | Very Low | Low (90% reduction) | Very Low | Very Low (97% reduction) |
| Emission | Medium [15] | Medium [27] | Very Low [31] | Medium [24] | Very Low [33] | Very Low [36] |
| Technology | Recirculation zone introduction to trap turbulence | Three section of front rich burnmiddle quick quenchlast lean burn | Continuously staged air | Oxygen dilution at very high temperature | Introduction of porous metal-fiber mat to stabilize thermal intensity | Introduction of pilot valve and LPM area for rich-burn |
| Pressure Drop | Low [17] | Moderate [29] | Low | Medium | Very Low (24% reduction) | Very Low |
| Fuel | Liquid/Gas [18] | Liquid/Gas [28] | Liquid/Gas | Liquid/Gas [25] | Natural Gas | Liquid/Gas |
| Stability | High [16] | Moderate | Low [31] | High [22,23] | Very High | High |
| Drawbacks | Too dependant on geometric design [19] | Increase hardware and complexity [30] | Flame instability to maintain uniform temperature | Economic disadvantage [26] | Design manufacturing and economic value [32] | Prone to disturbances [20,37] |
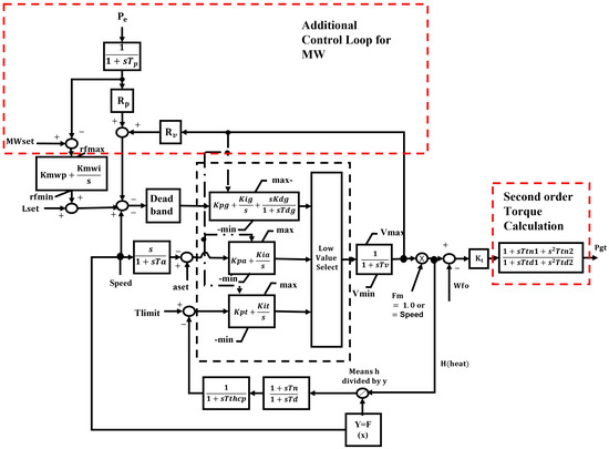
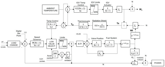
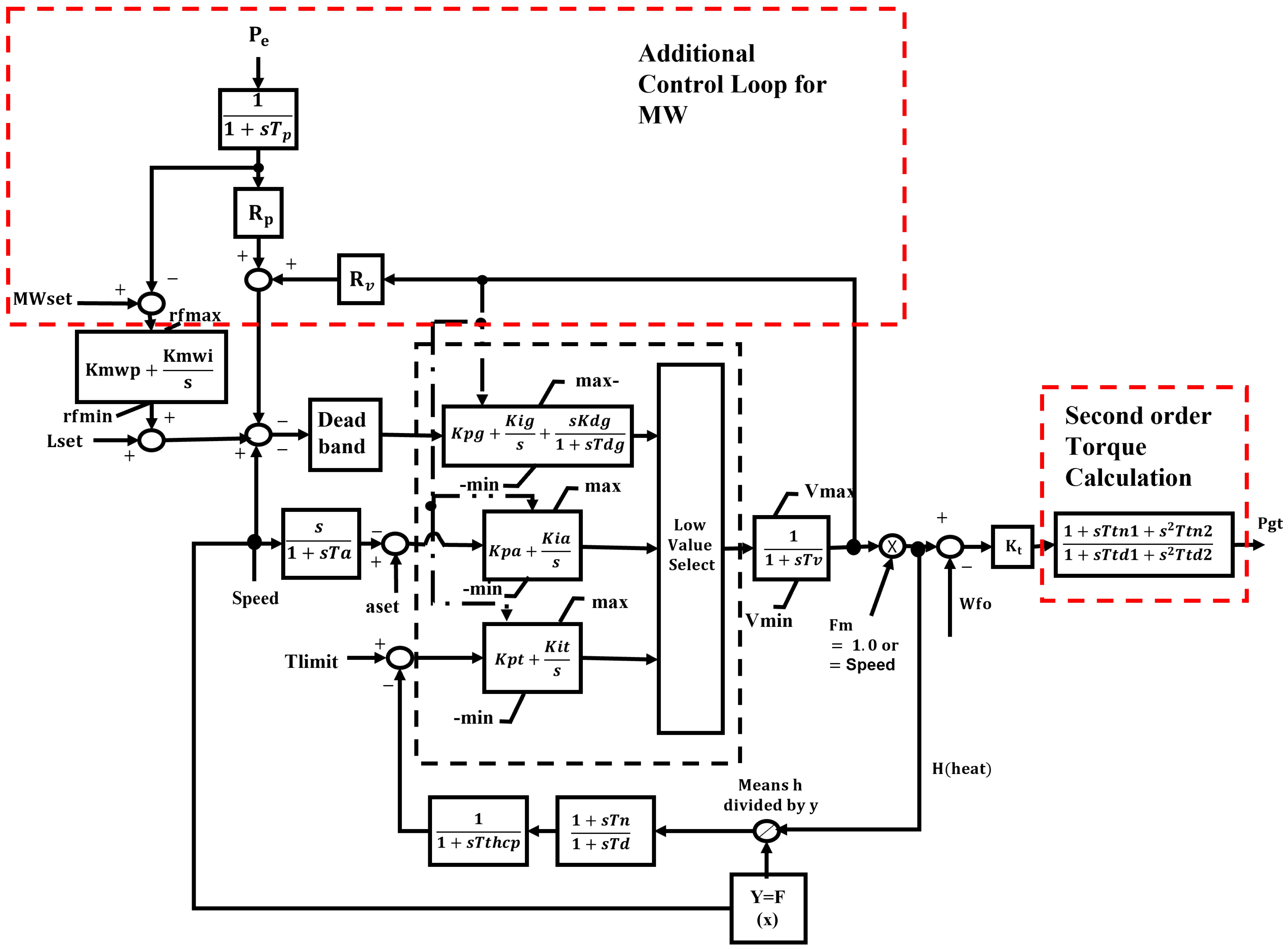
| Gas Turbine Component Design | Rowen’s Model | IEEE Model | Aeroderivative Model | CIGRE Model | Frequency Dependant | |
|---|---|---|---|---|---|---|
| Derivation Base | Dynamic and physical thermodynamic properties and laws (Brayton) | Simplified mathematical representation | Rowen’s model and thermodynamic equations | Derived from jet engines and Rowen’s model | Additional outer loop for MW control. | Frequency dependency on gas turbine |
| Parameter Assumption | 1. Pressure loss is negligible. 2. Compressor and turbine are irreversible. 3. Process 2-3 and 4-1 is isobaric. 4. Process 1-2 and 3-4 is isentropic. 5. Turbine efficiency is linear. 6. Combustor efficiency is assumed to be 1. | 1. For simple cycle, single-maintained at 95–107% 3. Operates at ambient 15oC and 101.325 kPa 4. No heat recovery | Fixed compression ratio | Ultimate parameters are based on the trial and error approach until the outputs match the actual turbine responses | Second order transfer function for torque calculation | Generic form of the pressure ratio dependence on frequency deviations |
| Main Equation | 2 main equations with 8 unknowns parameters. | 3 main equations with 2 unknowns parameters. | 4 main equations with more than 10 unknowns parameters | 6 main equations with more than 10 unknowns parameters | All transfer functions. more than 10 unknown parameters | 9 main equations with more than 10 unknowns parameters |
| Application | Components modelling (ducting, compressors, combustors and air blades) | Open cycle, close cycle, combined cycle gas turbine operation | Overall airflow to cool down the turbine blades | Aeroderivative engines, two-shaft engines | Combined cycle power plant, heat recovery unit | Incidents with abnormal frequency behaviour |
| References | [47,48,49,50] | [37,54,56,61,62] | [55] | [57] | [58] | [59] |
Publisher’s Note: MDPI stays neutral with regard to jurisdictional claims in published maps and institutional affiliations. |
© 2022 by the authors. Licensee MDPI, Basel, Switzerland. This article is an open access article distributed under the terms and conditions of the Creative Commons Attribution (CC BY) license (https://creativecommons.org/licenses/by/4.0/).
Share and Cite
Faqih, M.; Omar, M.B.; Ibrahim, R.; Omar, B.A.A. Dry-Low Emission Gas Turbine Technology: Recent Trends and Challenges. Appl. Sci. 2022, 12, 10922. https://doi.org/10.3390/app122110922
Faqih M, Omar MB, Ibrahim R, Omar BAA. Dry-Low Emission Gas Turbine Technology: Recent Trends and Challenges. Applied Sciences. 2022; 12(21):10922. https://doi.org/10.3390/app122110922
Chicago/Turabian StyleFaqih, Mochammad, Madiah Binti Omar, Rosdiazli Ibrahim, and Bahaswan A. A. Omar. 2022. "Dry-Low Emission Gas Turbine Technology: Recent Trends and Challenges" Applied Sciences 12, no. 21: 10922. https://doi.org/10.3390/app122110922
APA StyleFaqih, M., Omar, M. B., Ibrahim, R., & Omar, B. A. A. (2022). Dry-Low Emission Gas Turbine Technology: Recent Trends and Challenges. Applied Sciences, 12(21), 10922. https://doi.org/10.3390/app122110922

