Potential Energy Recovery System for Electric Heavy Forklift Based on Double Hydraulic Motor-Generators
Abstract
1. Introduction
2. Energy Regeneration Methods for EHFs
2.1. Structure of the EHF
2.2. Working Mode
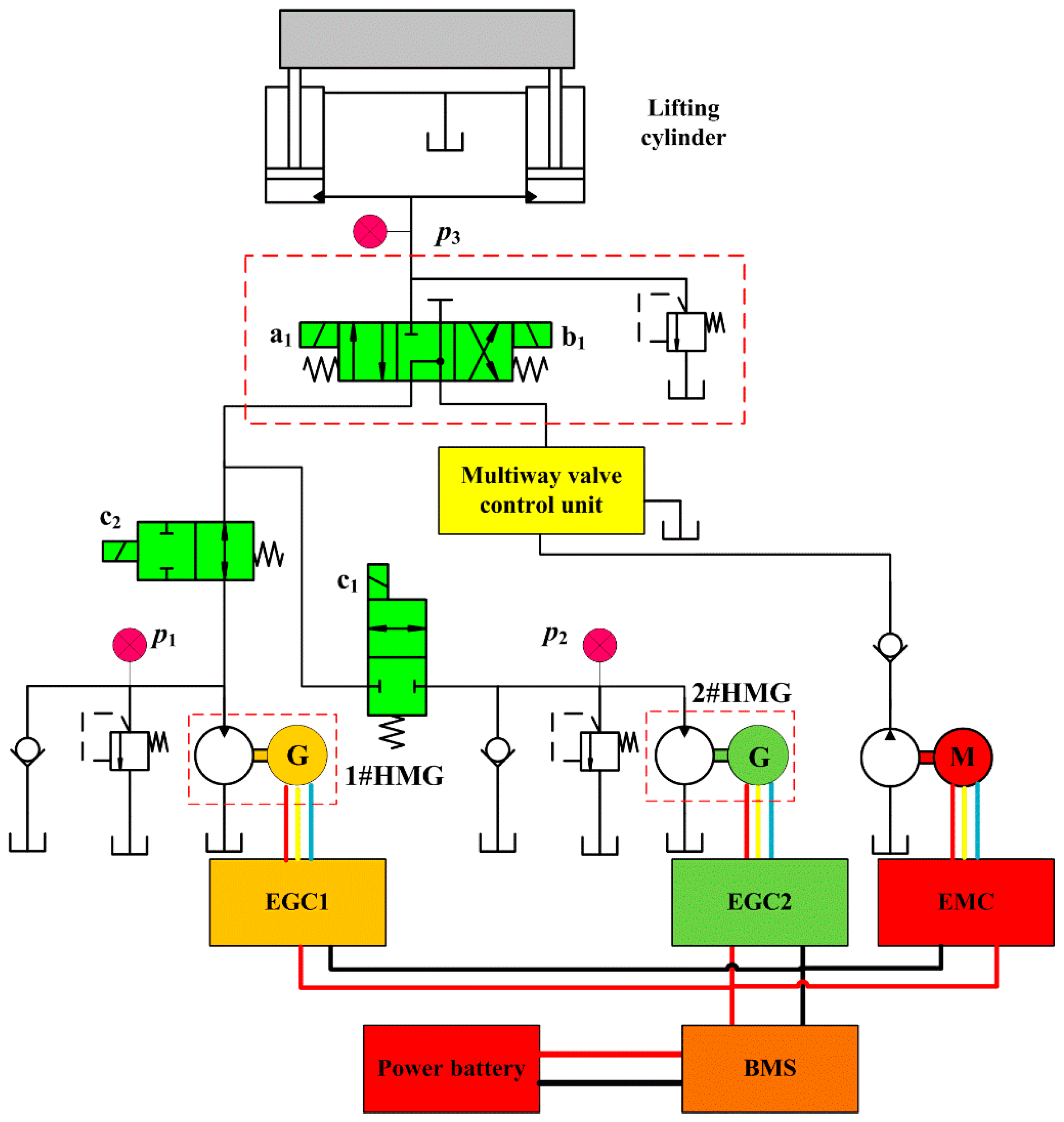
2.3. Configurations of PERS
3. Control Strategy
3.1. Judge Rule of the Working Mode of the Boom
- (1)
- When the rodless chamber pressure satisfies p3 ≥ Cminp, and the residual charge of lithium battery satisfies SOC < Smax and the opening of the handle with controller area network (CAN) communication satisfies Ymin ≤ Yp ≤ Ys, the boom down system enters the single HMG mode.
- (2)
- When the rodless chamber pressure satisfies p3 ≥ Cminp, and the residual charge of lithium battery satisfies SOC < Smax and the opening of the handle with CAN communication satisfies Ys < Yp ≤ Ymax, the boom down system enters the double HMG mode.
- (3)
- When the rodless chamber pressure satisfies p3 < Cminp or the residual charge of the lithium battery satisfies SOC ≥ Smax and the opening of the handle with CAN communication satisfies Ymin ≤ Yp ≤ Ymax, the boom down system enters in the traditional throttling-controlled mode.
3.2. Control Strategy
4. Experiment and Results Analysis
4.1. Test Rig
4.2. Working Mode
4.3. Control Performance
4.4. Potential Energy Regeneration Efficiency
5. Summary and Conclusions
- (1)
- According to the special working style, the structure of double HMGs with PERS was presented. The discrimination method of the working mode of the proposed double HMGs with PERS for EHF was feasible.
- (2)
- The actual descending velocity of the forks was consistent with the trend of the handle signal. The deviation of the descending velocity was small and the following ability was good. The overall pressure fluctuation was small and the stability of the speed control was good when the boom descending velocity of EHF was low.
- (3)
- When the system switches between different working modes, both the speed and pressure fluctuations were small and had little influence on the performance of EHF.
- (4)
- With the increase of the load mass and descending velocity, the regeneration efficiency increased. The maximum efficiency was up to 74%.
Author Contributions
Funding
Conflicts of Interest
Abbreviations
| CAN | controller area network |
| EGC | electric generator controller |
| EHF | electric heavy forklift |
| EM | electric motor |
| EMC | electric motor controller |
| HMG | hydraulic motor-generators |
| MCU | machine control unit |
| PERS | potential energy regeneration system |
| SOC | state of charge |
Nomenclature
| Cminp | minimum pressure of the rodless chamber allowing descending with PERS |
| g | gravitational acceleration |
| h | effective descending height |
| Ib | busbar current of the lithium battery |
| k1 | proportional relationship between the target speed controlled by 1#HMG and the handle signal |
| k2 | proportional relationship between the target speed controlled by 2#HMG and the handle signal |
| kt | proportional relationship between the total target speed and the handle signal |
| kAB | line slope from point A to point B |
| kCD | line slope from point C to point D |
| M | load mass |
| Mdr | mass of the inner door rack |
| Me | effective mass of the load, forks, fork rack and inner door rack |
| Mf | forks mass |
| Mfr | mass of the fork rack |
| n1 | speed request value of 1# HMG |
| n2 | speed request value of 2# HMG |
| nmax | maximum efficient speed of 1#HMG or 2 #HMG for double HMGs mode |
| nmin | minimum speed when using HMG unit for single HMG mode |
| p3 | rodless chamber pressure |
| Smax | upper limit value of battery SOC allowing descending with PERS |
| Ub | busbar voltage of the lithium battery |
| Ymin | minimum opening of the handle |
| Ymax | maximum opening of the handle |
| Yp | handle signal |
| YpA | handle signals of points of A |
| YpB | handle signals of points of B |
| YpC | handle signals of points of C |
| YpD | handle signals of points of D |
| Ys | handle opening when the mode is switched from single HMG mode to double HMG mode |
References
- Lin, T.; Wang, L.; Huang, W.; Ren, H.; Fu, S.; Chen, Q. Performance analysis of an automatic idle speed control system with a hydraulic accumulator for pure electric construction machinery. Autom. Constr. 2017, 84, 184–194. [Google Scholar] [CrossRef]
- Shen, W.; Wang, J. An integral terminal sliding mode control scheme for speed control system using a double-variable hydraulic transformer. Isa Trans. 2019. [Google Scholar] [CrossRef] [PubMed]
- Ge, L.; Quan, L.; Zhang, X.; Zhao, B.; Yang, J. Efficiency improvement and evaluation of electric hydraulic excavator with speed and displacement variable pump. Energy Convers. Manag. 2017, 150, 62–71. [Google Scholar] [CrossRef]
- Xiong, R.; Cao, J.; Yu, Q. Reinforcement learning-based real-time power management for hybrid energy storage system in the plug-in hybrid electric vehicle. Appl. Energy 2018, 211, 538–548. [Google Scholar] [CrossRef]
- Hannan, M.; Hoque, M.; Mohamed, A.; Ayob, A. Review of energy storage systems for electric vehicle applications: Issues and challenges. Renew. Sustain. Energy Rev. 2017, 69, 771–789. [Google Scholar] [CrossRef]
- Andwari, A.M.; Pesiridis, A.; Rajoo, S.; Martinez-Botas, R.; Esfahanian, V. A review of Battery Electric Vehicle technology and readiness levels. Renew. Sustain. Energy Rev. 2017, 78, 414–430. [Google Scholar] [CrossRef]
- Wang, L.; Zhao, D.; Wang, Y.; Wang, L.; Li, Y.; Du, M.; Chen, H. Energy management strategy development of a forklift with electric lifting device. Energy 2017, 128, 435–446. [Google Scholar] [CrossRef]
- Kassai, M.; Poleczky, L.; Al-Hyari, L.; Kajtár, L.; Nyers, J. INVESTIGATION OF THE ENERGY RECOVERY POTENTIALS IN VENTILATION SYSTEMS IN DIFFERENT CLIMATES. Facta Univ. Ser. Mech. Eng. 2018, 16, 203–217. [Google Scholar] [CrossRef]
- Minav, T.; Virtanen, A.; Laurila, L.; Pyrhönen, J. Storage of energy recovered from an industrial forklift. Autom. Constr. 2012, 22, 506–515. [Google Scholar] [CrossRef]
- Qian, Y.; Wang, H.; Jiang, Y. Energy Recovery Research on Electric Forklift Lifting System. Mach. Tool Hydraul. 2018, 46, 61–64. [Google Scholar] [CrossRef]
- Qian, Y.; Wang, H.; Fan, S.; Jiang, Y. Potential energy recovery system of electric forklift truck and experimental study. Hoist. Convey. Mach. 2017, 10, 138–143. [Google Scholar] [CrossRef]
- Wang, N. Study on Energy Efficiency and Energy Saving Design of Electric Fork Lift System. Master’s Thesis, Zhejiang Univ. Technol., Hangzhou, China, 2019. [Google Scholar]
- Minav, T.; Laurila, L.I.; Immonen, P.; Haapala, M.E.; Pyrhonen, J.J. Electric energy recovery system efficiency in a hydraulic forklift. In Proceedings of the IEEE EUROCON 2009, St.-Petersburg, Russia, 18–23 May 2009; pp. 758–765. [Google Scholar] [CrossRef]
- Minav, T.; Immonen, P.; Laurila, L.; Vtorov, V.; Pyrhönen, J.; Niemelä, M. Electric energy recovery system for a hydraulic forklift—Theoretical and experimental evaluation. Iet Electr. Power Appl. 2011, 5, 377. [Google Scholar] [CrossRef]
- Minav, T.; Laurila, L.; Pyrhönen, J. Analysis of electro-hydraulic lifting system’s energy efficiency with direct electric drive pump control. Autom. Constr. 2013, 30, 144–150. [Google Scholar] [CrossRef]
- Minav, T.; Murashko, K.; Laurila, L.; Pyrhönen, J. Forklift with a lithium-titanate battery during a lifting/lowering cycle: Analysis of the recuperation capability. Autom. Constr. 2013, 35, 275–284. [Google Scholar] [CrossRef]
- Andersen, T.; Hansen, M.; Pedersen, H. Regeneration of potential energy in hydraulic forklift trucks. In Proceedings of the Sixth International Conference on Fluid Power Transmission and Control (ICFP’2005), Hangzhou, China, 5–8 April 2005; pp. 302–306. [Google Scholar]
- Bech, M.; Pedersen, P.; Andersen, T.; Hansen, M. A Mechatronic Solution for Efficiency Optimization of Forklift Trucks. In Proceedings of the 5th International Workshop on Research and Education in Mechatronics, Kielce, Poland, 1–2 October 2004. [Google Scholar]
- Jiang, M.; Xiao, Z. Energy recovery control for electric forklift. Fluid Power Transm. Control. 2005, 2, 32–33. [Google Scholar] [CrossRef]



















| Working Mode | Judge Rule | |
|---|---|---|
| HMG controlled mode with PERS | Single HMG | p3 ≥ Cminp and SOC < Smax and Ymin ≤ Yp ≤ Ys |
| Double HMGs | p3 ≥ Cminp and SOC < Smax and Ys < Yp ≤ Ymax | |
| Throttling-controlled mode | p3 < Cminp or SOC ≥ Smax and Ymin ≤ Yp ≤ Ymax | |
| Component | Items | Unit | Value |
|---|---|---|---|
| Lithium battery | Rated capacity | Ah | 404 |
| Rated voltage | V | 541 | |
| Generator | Rated power | kW | 45 |
| Rated speed | r/min | 1500 | |
| Peak power | kW | 90 | |
| Maximum speed | r/min | 3000 | |
| Hydraulic motor | displacement | mL/r | 80 |
© 2020 by the authors. Licensee MDPI, Basel, Switzerland. This article is an open access article distributed under the terms and conditions of the Creative Commons Attribution (CC BY) license (http://creativecommons.org/licenses/by/4.0/).
Share and Cite
Fu, S.; Chen, H.; Ren, H.; Lin, T.; Miao, C.; Chen, Q. Potential Energy Recovery System for Electric Heavy Forklift Based on Double Hydraulic Motor-Generators. Appl. Sci. 2020, 10, 3996. https://doi.org/10.3390/app10113996
Fu S, Chen H, Ren H, Lin T, Miao C, Chen Q. Potential Energy Recovery System for Electric Heavy Forklift Based on Double Hydraulic Motor-Generators. Applied Sciences. 2020; 10(11):3996. https://doi.org/10.3390/app10113996
Chicago/Turabian StyleFu, Shengjie, Haibin Chen, Haoling Ren, Tianliang Lin, Cheng Miao, and Qihuai Chen. 2020. "Potential Energy Recovery System for Electric Heavy Forklift Based on Double Hydraulic Motor-Generators" Applied Sciences 10, no. 11: 3996. https://doi.org/10.3390/app10113996
APA StyleFu, S., Chen, H., Ren, H., Lin, T., Miao, C., & Chen, Q. (2020). Potential Energy Recovery System for Electric Heavy Forklift Based on Double Hydraulic Motor-Generators. Applied Sciences, 10(11), 3996. https://doi.org/10.3390/app10113996
