Abstract
Biological filtration is widely used for deodorising in wastewater treatment plants. This technique can efficiently remove soluble odour-causing substances, but minimally affects hydrophobic odorants, such as methanethiol (MT) and dimethyl sulfide. Ethanol absorption capacity for MT (as a representative hydrophobic odorant) was studied, and the MT removal rate formula was deduced based on the principle of physical absorption. Results indicated that the MT removal rate reached 80% when the volume ratio of ethanol/water was 1:5. The phase equilibrium constant was 0.024, and the overall mass transfer coefficient was 2.55 kmol/m2·h in the deodorisation tower that functioned as the physical absorption device. Examination results showed that the formula exhibited adaptability under changing working conditions. These findings provide a reference for engineering design and operation of a process for the removal of MT by ethanol absorption.
1. Introduction
With the development of the economy and society in developing countries, many wastewater treatment plants that were originally constructed in suburban districts gradually became surrounded by residential housing and business zones; large quantities of odour produced from wastewater treatment plants have seriously affected the surrounding environment. Therefore, controlling odour pollution from wastewater treatment plants has been one of the most pressing environmental issues in developing countries.
Odour-causing substances can be categorized into soluble odorants (such as H2S and NH3) and hydrophobic odorants, such as methanethiol (MT) and dimethyl sulfide [1,2]. Current work is mostly focused on the control of H2S and NH3, while there is little information about removal efficiency for hydrophobic odorants. One process may exhibit good removal performance for some odour substances, while having little effect on other odour substances [3]. For instance, biological filtration processes are extensively used for odour removal in sewage treatment plants [4,5], and can efficiently remove soluble odour-causing substances; however, they minimally influence hydrophobic odorants [6,7].
The methods for the removal of hydrophobic odorants can be divided into two categories: dry methods and wet methods. Dry methods include thermal oxidation, plasma, ultraviolet, microwave technology, etc., wherein intermediate products are present in the air and might be harmful to the environment. The products of the wet methods (such as absorption methods) are in solution, and can be controlled [8]. Wet scrubbers are economical and have high processing loads for various gases, and are widely used in deodorisation [9]. In the previous studies, the effects of MT removal by wet scrubbing process were compared using several types of solution, made of ethanol, sodium hydroxide, sodium hypochlorite, and lead acetate; accordingly, the solutions made of ethanol and lead acetate showed optimum treatment effects [10]. After absorbing, the ethanol solution could be used as a carbon source for some biological treatment processes. Further processing is often required before the reaction products of the lead acetate solution absorption method are discharged, so this process is neither economical nor environmentally friendly [11]. Findings indicate that ethanol is an ideal absorption solution.
In this research, MT served as the representative of hydrophobic odorant, ethanol was used as an absorbent, and the absorption effect on MT was investigated using a deodorisation tower model. The aims of this study are as follows:
- (1)
- To explore the relationship between the ethanol concentration and the MT removal rate according to the principle of physical absorption, and establish the mathematical formula for MT removal by ethanol absorption.
- (2)
- To determine the kinetic parameters of the MT-ethanol absorption system.
2. Equipment and Methods
2.1. Deodorisation Test Device
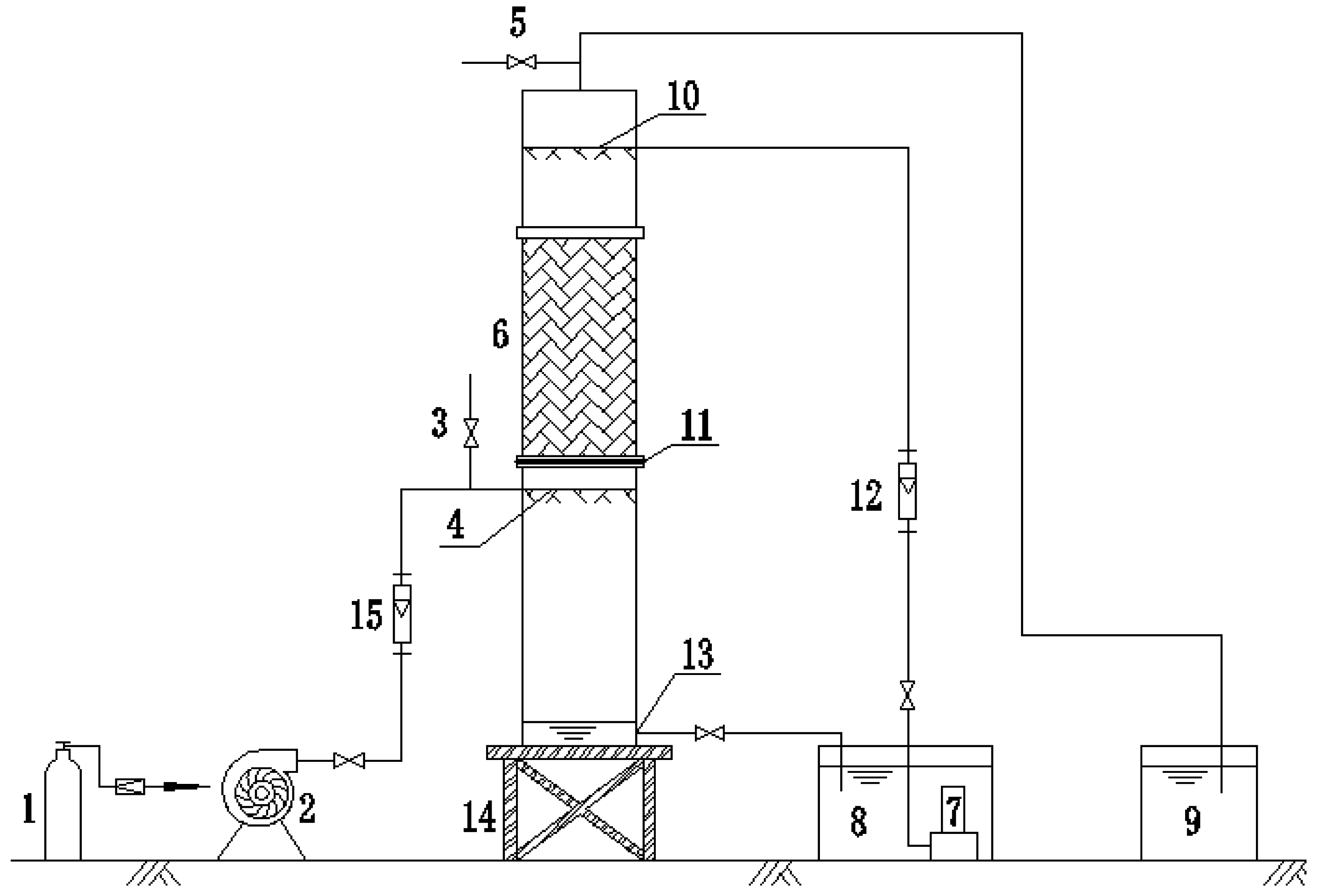
The test device for MT absorption by ethanol is shown in Figure 1.
Figure 1.
Schematic of the odour removal system. 1: methanethiol (MT) cylinder; 2: Blower; 3: Intake sampling port; 4: Gas distribution device; 5: Outlet sampling port; 6: Column packing; 7: Pump; 8: Absorption solution tank; 9: Outlet-gas absorbing device; 10: Sprinkler; 11: Perforated plate; 12: Liquid flowmeter; 13: Absorption solution discharge port; 14: Iron bracket; 15: Gas flowmeter.
The main component of the test unit was the counter-current ethanol absorption tower, which was made of plexiglass tubes and possesses the following dimensions: 0.1 m inner diameter; 0.8 m packing layer height; 0.5 m upper packing layer height, which could install a sprinkler system; 1 m lower packing layer height, which could install the gas distribution system and store absorption solution; and 2.3 m total height of the absorption tower. A perforated plate was set at the bottom of the packing layer, and intake pipe was placed 0.1 m below the plate. The absorption solution connection pipe was installed 5 cm above the bottom of the absorption tower to form the circulating spray system. The size of the spray liquid tank is L × B × H = 35 cm × 17cm × 33 cm (effective depth). The ceramic pall rings were used in the ethanol absorption tower; the ring exhibits high flux, low resistance, and high separation efficiency and operating flexibility. The size of the ceramic pall ring is 25 mm × 25 mm × 3 mm (diameter × height × wall thickness). The other parts are shown in Table 1.
Table 1.
Types and parameters of main equipment.
2.2. Test Methods
A predetermined amount of MT in the MT cylinder was sent to the blower inlet port by the reducing valve. MT was mixed with a large quantity of air to form a preset concentration of MT odour, which entered into the tower through the gas distribution device and discharged from the top of the tower. Absorption solution was stored in the tank and sprayed from the top of the packing layer through the water pump. Gas and absorption solution liquid were in full contact in the packed bed. An air inlet pipe and an air outlet pipe in the ethanol absorption tower were provided with a sampling port to collect the original odour and the treated gas, respectively. MT removal rate was measured using MT concentration between inlet and outlet gas.
The two main factors affecting absorption efficiency were empty bed residence time (EBRT) and water–gas ratio. The minimum EBRT of the absorption method ranged between 0.4 s to 3.0 s [12]. To highlight the advantages of the absorption method, a shorter EBRT (0.6 s) was selected. Thus, the gas intake volume was 37 m3/h. The optimal water–gas ratio was approximately 1 L/m3, according to the preliminary study [10]. The average inlet concentration of MT was controlled below 0.1 mg/m3, based on the monitoring data of wastewater treatment plants in Baton Rouge, Louisiana and Beijing [13,14]. Each experiment cycle was conducted according to the following steps:
- (1)
- Absorption solution (20 L) was prepared with a preset volume ratio of ethanol/water in the absorption solution tank.
- (2)
- The blower was operated. Mixed gas intake volume was controlled at 37 m3/h (intake load qG = 4700 m3/m2·h). MT was transmitted to the blower inlet port by controlling the reducing valve to form a preset concentration of MT odour.
- (3)
- The spray pump was operated, and the absorption solution spraying volume was controlled at 40 L/h (spraying load qL = 5100 L/m2·h). The water–gas ratio was equal to 1.08.
- (4)
- Concentrations of MT sampled from inlet and outlet pipes were measured under a sampling rate of 1.0 L/min after stable operation for 10–15 min.
- (5)
- Waste absorption solution with a certain amount of MT absorbed in the system was discharged after each cycle.
2.3. Analysis Methods
The removal rate of MT can be calculated as follows:
where ŋ is removal rate of MT (%); Y1 is the content of MT in the intake port of the mixed gas (kmol MT/kmol mixed gas); and Y2 is the content of MT in the outlet port of the mixed gas (kmol MT/kmol mixed gas).
In the absorption tower, the two following formulas could be used to calculate the packing layer height [15], in which the difference of vapour phase molar ratio is the overall mass transfer driving force:
where:
- Z: packing layer height (m);
- GB: mixed gas flow rate (kmol/m2·h), GB = qG/Vm, where Vm is the molar volume of gas in the standard state (Vm = 22.4 L/mol);
- KY: overall mass transfer coefficient (kmol/m2·h);
- α: effective surface area of the unit packing volume (m2/m3);
- NOG: overall gas absorption number of mass transfer units, in which the difference of the vapour phase molar ratio is the driving force;
- S: desorption factor, S = mGB/LS, LS = xqLρ/M, where m is the phase equilibrium constant; LS is the absorbent (ethanol solution) flow rate (kmol/m2·h); x is the volume fraction of ethanol; ρ is the density of ethanol pure liquid (ρ = 0.789 kg/L); M is the molar mass of ethanol (M = 46 g/mol);
- X2: content of MT in the intake port of the ethanol (kmol MT/kmol ethanol).
Assuming:
Then:
X2 = 0 is assumed for convenience because of the low concentration of MT at the entrance of the absorption solution. Equations (1), (3), and (4) were substituted into Equation (2). Equation (5) was obtained as follows:
After finishing:
Making:
Then:
2.4. Monitoring Methods
The amino dimethyl aniline colorimetric method was used to measure the concentration of MT, and the detection limit was set as 0.5 μg/15 mL.
A total of 10 mL of MT absorption solution was placed in a multi-hole absorbing tube, and the sample was collected by using an atmospheric sampler. After sampling, 5 mL of absorption solution in the absorbing tube was transferred to a colorimetric tube. A total of 5 mL of fresh absorption solution was added to No. 0 absorbing tube as a comparison sample. Each colorimetric tube was added with 0.5 mL of chromogenic reagent and some distilled water up to 10 mL. The solutions in the colorimetric tubes were filtered after settling for 30 min. The absorbance of filtrate was detected at a wavelength of 500 nm.
3. Results and Discussion
3.1. Experiment Results
Absorption solution was prepared with a preset volume ratio of ethanol/water. Each ratio was subjected to three experimental cycles, and the results are shown in Table 2.
Table 2.
Effect of different ethanol/water ratios on MT removal.
The volume ratio of ethanol/water could be converted into the volume fraction of ethanol in the absorption solution, x. The conversion results are shown in Table 3. The effects of different volume fractions of absorption solution on the average MT removal rates, η, are shown in Figure 2.
Table 3.
The results of converting ethanol/water volume ratio to volume fraction.
Figure 2.
Effects of different volume fractions of absorption solution on methanethiol (MT) removal rate.
MT removal rate by ethanol absorption reached 80% and complied with the second class of ”Emission Standards for Odour Pollutants” (GB14554-1993) when the volume fraction of the washing liquid absorption solution was 16.67% (Figure 2). In comparison with the results of Raquel Lebrero—who found that the MT removal rate decreased to 47.8% when the EBRT was 7 s in the biotrickling filter [2]—the ethanol absorption method showed great advantages. The result was also better than that of the HNO3 solution alone, which has a removal efficiency of 73% [16].
Figure 2 indicates that the MT removal rate increased with increasing ethanol volume fraction in the absorption solution, but the increased value gradually decreased. When the concentration of ethanol solution reached 16.67%, the removal rate increased slowly. This phenomenon was mainly due to the concentration of the absorption solution no longer being a limiting factor in the absorption reaction when it reached a certain extent. Then, the removal rate hardly increased, although the absorption solution concentration continued to increase. The trend of the test results was in good agreement with the experimental data of other absorption experiments. Shen showed that the CO2 removal rate increased with the increase of the absorption solution concentration. However, the removal rate reached a maximum when the concentration of the absorbing solution was 2 mol/L. Afterwards, the removal rate exhibited almost no increase [17]. Couvert studied the influences of hydrogen peroxide concentration, contact time, and pH on the MT removal rate, and an increase in the hydrogen peroxide concentration could evidently lead to an increase in the MT removal level, but the removal level had a limit [18].
3.2. Relationship between MT Removal Rate and Ethanol Volume Fraction
The parameters in Equation (7) were fitted by Graph software and data in Figure 2, and the results are shown in Figure 3. The fitting results were k1 = 0.057 and k2 = 2.035, and the relationship between the volume fraction of ethanol and the removal rate of MT is shown as Equation (8).
Figure 3.
Curve of methanethiol (MT) removal rate under different volume fractions of ethanol solution.
3.3. Calculation of Kinetic Parameters
The set conditions in this study were qG = 4700 m3/m2·h, qL = 5100 L/m2·h, α = 210 m2/m3, and Z = 0.8 m. Kinetic parameters m and KY were calculated using the value of k1, k2, and the following two formulas: and .
Then
making m = 0.024;
making .
3.4. Mathematical Formula Deduction
qG, qL, Z, and α were variable test parameters, and the other parameters were constants; namely, k1 and k2, which could be written as:
k1 and k2 were substituted into Equation (7). The relationship of MT removal rate and the design and operation parameters of the ethanol absorption tower could be obtained as follows:
where:
3.5. Mathematical Formula Verification
3.5.1. Verification Methods
Packing type and packing layer height were maintained constant, and the air intake volume was controlled at 46 m3/h (intake load qG = 5857 m3/m2·h), which was different from the former test. The ratio of ethanol/water and the absorption solution spraying load were changed according to the 2.2 procedure, and MT removal rate in the ethanol absorption tower was measured.
3.5.2. Verification Results
The test was conducted with a total of eight cycles, and the results are shown in Table 4.
Table 4.
MT removal rate by ethanol solution absorption under different conditions.
Comparing Table 4 with Table 2, the removal rate of MT decreased when the mixed gas flow increased from 37 m3/h to 46 m3/h, and when the spraying flow reduced from 40 L/h to 25 L/h, the MT removal rate decreased further. These trends agreed with the results of Shen [17]. Obviously, reducing the gas flow rate and increasing the absorbent flow rate can increase removal rate to some extent.
The ratio of ethanol to water in the absorption solution was converted into the volume fraction of ethanol in the absorption solution. Spray volume and air intake volume were converted into spray load and air intake load. Comparison of the tested removal rate and theoretical removal rate is shown in Table 5.
Table 5.
Comparison between tested and theoretical removal rates.
Table 5 shows the relative errors between the theoretical removal rate calculated by Equation (9) and the tested removal rate, which are usually less than 10%. There is reason to think that under the condition of changing inlet load of mixed gas, absorption solution spraying load, packing layer height, ethanol solution ratio in absorption solution, and packing material type, Equation (9) can accurately predict MT removal rate by ethanol absorption.
3.6. Expectation
This research provided an economical and environmentally friendly method for MT removal, and it can be expanded and applied in the following aspects:
- (i)
- Engineering applications are needed to verify and revise the removal formula.
- (ii)
- Waste absorption solution can be supplied as a carbon source for the odour treatment process. For example, the two-stage biological treatment-ethanol absorption method can be used to remove the mixed odours, and ethanol in the second stage can act as a carbon source for first stage biological treatment.
- (iii)
- Waste absorption solution can be supplied as a carbon source for the sewage treatment process. Ethanol has been widely used as a supplement to biological denitrification [19], and the combination of ethanol absorption and biological denitrification will achieve maximum benefits.
4. Conclusions
This study was conducted by using a deodorisation device to achieve MT absorption with ethanol solution, providing insights into the characteristics of ethanol absorption capacity for MT. MT removal formula was deduced according to the principle of physical absorption, which could accurately calculate the MT removal rate (η) by volume fraction of ethanol (x), intake gas load (qG), absorption solution spraying load (qL), the height of packing layer (Z), and the effective surface area of unit packing volume (α).
The major conclusions are as follows:
- (1)
- When the mixed gas flow was 37 m3/h (intake gas load qG = 4700 m3/m2·h), the flow of absorption solution spraying was 40 L/h (spraying load qL = 5100 L/m2·h) and the ratios of ethanol/water were 1:1, 1:5, 1:10, 1:20, and 1:30. MT removal rate increased with increasing rate of ethanol volume fraction in the absorption solution. The MT removal rate reached 80% when the ratio of ethanol/water was 1:5.
- (2)
- In the deodorisation device of MT absorption by ethanol solution, the phase equilibrium constant m was 0.024, and the overall mass transfer coefficient KY was 2.55 kmol/m2·h for engineering.
For absorption of MT in the ethanol solution, the MT removal rate formula could be calculated as:
and this formula could accurately predict MT removal rate through absorption by ethanol.
Acknowledgments
The research was supported by National Nature Science Foundation of China (Grant No. 21407114). The authors deeply appreciate their financial support.
Author Contributions
Yinghe Jiang, Xuejun Lin and Wenhan Li conceived and designed the experiments; Wenhan Li performed the experiments; Yinghe Jiang and Xuejun Lin analyzed the data; Yinghe Jiang and Xiaoying Liu contributed reagents, materials and analysis tools; Xuejun Lin and Yuqi Wu wrote the paper.
Conflicts of Interest
The authors declare no conflict of interest.
References
- Tang, X.D. Source Identification and Sensory Quantitative Assessment of Malodorous Volatile Organic Compounds Emitted from Municipal Sewage Treatment Plant. Master’s Thesis, Jinan University, Guangzhou, China, June 2011. [Google Scholar]
- Lebrero, R.; Rodríguez, E.; Estrada, J.M.; García-Encina, P.A.; Muñoz, R. Odor abatement in biotrickling filters: Effect of the EBRT on methyl mercaptan and hydrophobic VOCs removal. Bioresour. Technol. 2012, 109, 38–45. [Google Scholar] [CrossRef] [PubMed]
- Ong, H.T.; Witherspoon, J.R.; Daigger, G.; Quigley, C.; Easter, C.; Burrowes, P.; Sloan, A.; Adams, G.; Hargreaves, R.; Corsi, R.; et al. Odor control technologies at potws and related industrial and agricultural facilities. Proc. Water Environ. Feder. 2001, 15, 422–441. [Google Scholar] [CrossRef]
- David, G.; Deshusses, M.A. Performance of a full-scale biotrickling filter treating H2S at a gas contact time of 1.6 to 2.2 s. Environ. Prog. 2003, 22, 111–118. [Google Scholar]
- Giri, B.S.; Mudliar, S.N.; Deshmukh, S.C. Treatment of waste gas containing low concentration of dimethyl sulphide (DMS) in a bench-scale biofilter. Bioresour. Technol. 2009, 101, 2185–2190. [Google Scholar] [CrossRef] [PubMed]
- Hort, C.; Gracy, S.; Platel, V.; Moynault, L. Evaluation of sewage sludge and yard waste compost as a biofilter media for the removal of ammonia and volatile organic sulfur compounds (VOSCs). Chem. Eng. J. 2009, 152, 44–53. [Google Scholar] [CrossRef]
- Jiang, Y.H.; Li, Q.B.; Zhou, Y.E.; Zhang, S.H.; Sang, W.J. Study on biological filter tower for removing odor from sludge dewatering room. China Water Wastewater 2008, 24, 75–77. (In Chinese) [Google Scholar]
- Yang, S.; Wang, L.; Feng, L.; Zhao, L.; Huo, M. Wet scrubbing process for methyl mercaptan odor treatment with peroxides: Comparion of hydrogen peroxide, persulfate, and peroxymonosulfate. Environ. Chem. 2014, 24, 75–77. (In Chinese) [Google Scholar]
- Stanley, W.B.M.; Muller, C.O. Choosing an odor control technology—Effectiveness and cost considerations. Proc. Water Environ. Feder. 2001. [Google Scholar] [CrossRef]
- Li, W.H. Experimental Research to Remove Methyl Mercaptan with Chemical Absorption Method. Master’s Thesis, Wuhan University of Technology, Wuhan, China, May 2014. [Google Scholar]
- Liu, T.; Li, X.; Li, F. Development of a photocatalytic wet scrubbing process for gaseous odor treatment. Ind. Eng. Chem. Res. 2010, 49, 3617–3622. [Google Scholar] [CrossRef]
- Ogink, N.W.M.; Melse, R.W. Air scrubbing techniques for ammonia and odor reduction at livestock operations: Review of on-farm research in the Netherlands. Trans. ASAE 2005, 48, 2303–2313. [Google Scholar]
- Devai, I.; Delaune, R.D. Emission of reduced malodorous sulfur gases from wastewater treatment plants. Water Environ. Res. 1999, 71, 203–208. [Google Scholar] [CrossRef]
- Huang, L.H.; Liu, J.W.; Xia, X.F.; Xu, Y.P.; Zhou, X. Research of emission characteristics of gaseous pollutants in municipal wastewater treatment plant. Sci. Technol. Eng. 2015, 15, 295–299. (In Chinese) [Google Scholar]
- Yuan, H.X. Separation Process and Equipment, 1st ed.; Chemical Industry Press: Beijing, China, 2008; pp. 277–281. [Google Scholar]
- Muthuraman, G.; Sang, J.C.; Moon, I.S. The combined removal of methyl mercaptan and hydrogen sulfide via an electro-reactor process using a low concentration of continuously regenerable Ag(II) active catalyst. J. Hazard. Mater. 2011, 193, 257–263. [Google Scholar] [CrossRef] [PubMed]
- Shen, J.Y. Study on CO2 Removal via Membrane Absorption Using PTFE Hollow Fiber Membranes. Master’s Thesis, Zhejiang University of Technology, Zhejiang, China, January 2015. [Google Scholar]
- Couvert, A.; Charron, I.; Laplanche, A.; Renner, C.; Patria, L.; Requieme, B. Simulation and prediction of methyl-mercaptan removal by chemical scrubbing with hydrogen peroxide. Chem. Eng. Technol. 2006, 29, 1455–1460. [Google Scholar] [CrossRef]
- Fillos, J.; Ramalingam, K.; Bowden, G.; Deur, A.; Beckmann, K. Specific denitrification rates with ethanol and methanol as sources of organic carbon. Proc. Water Environ. Feder. 2007, 2007, 251–279. [Google Scholar] [CrossRef]
© 2016 by the authors; licensee MDPI, Basel, Switzerland. This article is an open access article distributed under the terms and conditions of the Creative Commons Attribution (CC-BY) license (http://creativecommons.org/licenses/by/4.0/).


