Designing a Composite Hydraulic Cylinder Using Genetic Algorithms
Abstract
1. Introduction
2. Genetic Algorithms: Selection of Parameters
- The determination of the global parameters of the algorithm;
- The generation of a (mostly random) initial population;
- The evaluation of individuals for adaptation to a specific problem, according to the criteria adopted for the problem;
- The evaluation of the convergence of the algorithm;
- The selection of the best fitted individuals for further reproduction;
- Reproduction, consisting of (a) crossover and (b) mutations;
- Returning to step 3 and continuing the process until the desired convergence criteria are achieved.
- —Young’s modulus measured along the fibres;
- —Young’s modulus measured perpendicular to the fibres;
- —in-plane Poisson’s ratios;
- —normal stresses;
- —shear stress;
- —normal strains;
- —shear strain.
- —the tensile strength in direction 1 (parallel to the fibre direction);
- —the compressive strength in direction 1 (parallel to the fibre direction);
- —the tensile strength in direction 2 (perpendicular to the fibre direction);
- —the compressive strength in direction 2 (perpendicular to the fibre direction);
- —the in-plane shear strength.
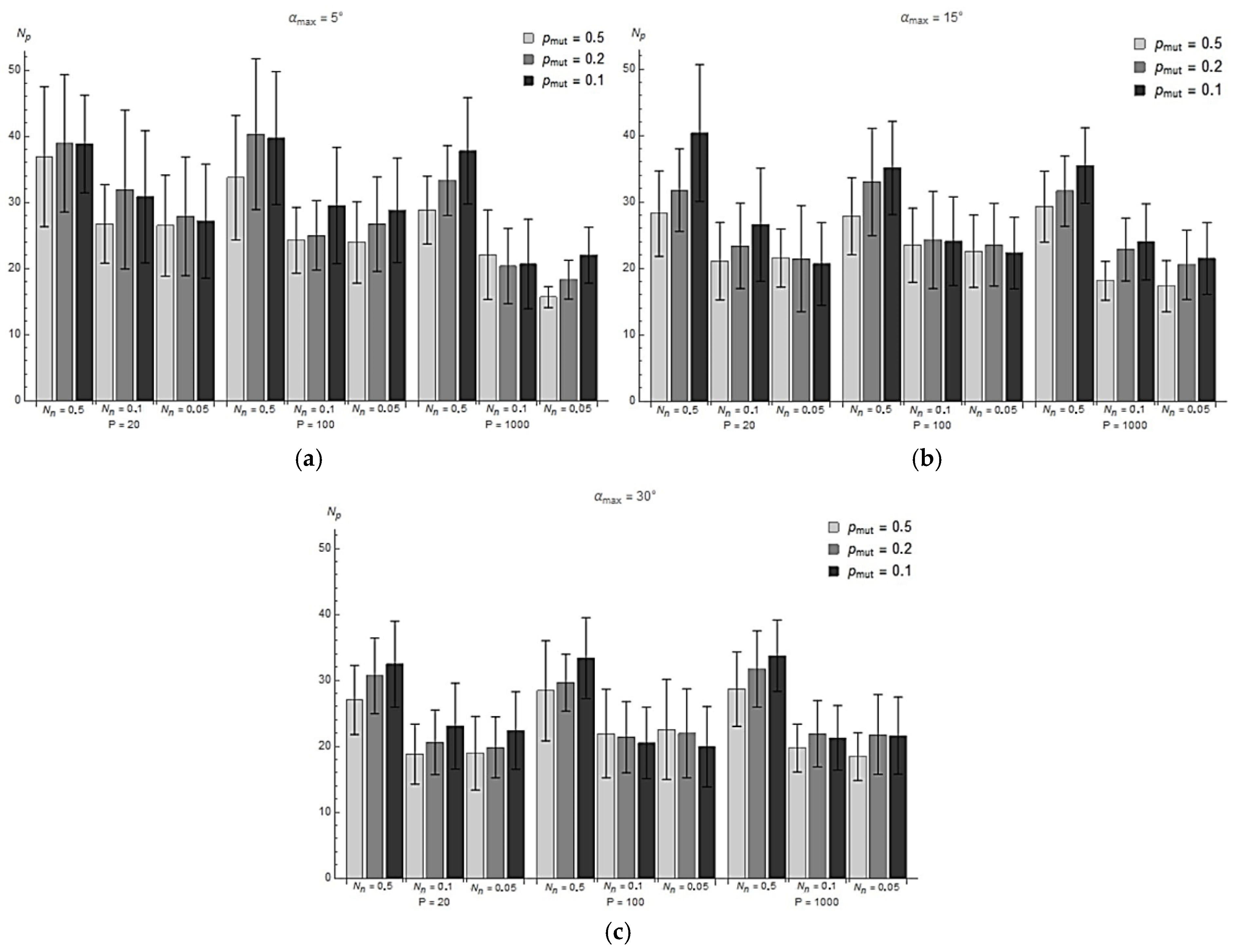
- Mutation probability, pmut ∈ {0.5; 0.2; 0.1};
- The portion of the population that passes to the next generation, Nn ∈ {0.5; 0.1; 0.05};
- Population size, P ∈ {20, 100, 1000};
- Maximum layer mutation angle, αmax ∈ {5°; 15°; 30°}.
- The probability of mutation, pmut = 0.5;
- The portion of the population that passes to the next generation, Nn = 0.1;
- Population size, P = 100;
- The maximum mutation angle of the layer, αmax = 15°.
3. Determination of the Structure of Composite Cylinders
4. Bench Testing of a Composite Cylinder for a Hydraulic Cylinder
4.1. Strain Measurements of the [±83/±84/±85/±83] Composite Cylinder Without a Liner
4.2. Deformation Measurements of [90/90/±20/]2 Composite Cylinder Without Liner
5. Discussion
6. Conclusions
- The use of a composite material in the construction of a hydraulic cylinder with tie-rods makes it possible to reduce the weight of the cylinder by 94.4% compared to a steel cylinder.
- The speed of reaching convergence and the computational cost of the genetic algorithm created to optimise the structure of a composite cylinder depend on its global parameters. Increasing the probability of mutation and population size leads to faster convergence. Increasing the size and percentage of the population surviving to the next generation, however, leads to an increase in computational cost.
Author Contributions
Funding
Data Availability Statement
Conflicts of Interest
References
- Bajpai, P.; Singh, I. Reinforced Polymer Composites: Processing, Characterization and Post Life Cycle Assessment; John Wiley & Sons: Hoboken, NJ, USA, 2019; 288p, ISBN 978-3-527-34599-1. [Google Scholar]
- Hwu, C. Mechanics of Laminated Composite Structures; CRC Press: Boca Raton, FL, USA, 2024; 414p, ISBN 9781032746944. [Google Scholar]
- Toray Composite Material America Inc. Torayca® Carbon Fiber Selector Guide; Toray Composite Materials America: Tacoma, WA, USA, 2021; 6p, Available online: https://www.toraycma.com/wp-content/uploads/Carbon-Fiber-Selector-Guide.pdf (accessed on 12 July 2024).
- Teijin Carbon Fiber Business. Tenax™ Filament Yarn Property; Teijin Carbon Fiber Business: Tokyo, Japan, 2021; Available online: https://www.teijincarbon.com/products/filament-yarn (accessed on 12 July 2024).
- Sachdeva, A.; Singh, P.; Rhee, H. Composite Materials; CRC Press: Boca Raton, FL, USA, 2024; 278p, ISBN 9780367531379. [Google Scholar]
- Altenbach, H.; Altenbach, J.; Kissing, W. Mechanics of Composite Structural Elements; Springer Nature: Singapore, 2018; 503p. [Google Scholar] [CrossRef]
- Błażejewski, W.; Barcikowski, M.; Stosiak, M.; Warycha, J.; Stabla, P.; Smolnicki, M.; Bury, P.; Towarnicki, K.; Lubecki, M.; Paczkowska, K. A novel design of a low-pressure composite vessel with inspection opening—Design, manufacturing and testing. Alex. Eng. J. 2024, 91, 442–456. [Google Scholar] [CrossRef]
- HYDAC. Hydraulic Accumulators; HYDAC: Sulzbach/Saar, Germany, 2025; Available online: https://www.hydac.com/de-en/products/hydraulic-accumulators/special-accumulators.html (accessed on 2 January 2025).
- Steelhead Composites. Combined Propellant/Pressurant Vessel (CPPV) Concept. Available online: https://steelheadcomposites.com/news/combined-propellantpressurant-vessel-cppv-concept (accessed on 23 July 2024).
- Mantovani, S.; Costi, D.; Strozzi, A.; Bertocchi, E.; Dolcini, E. Double Acting Composite Tube Cylinder for Fluid Power Applications: A Design Procedure. In Proceedings of the International Conference on Mechanical, Automotive and Aerospace Engineering, Kuala Lumpur, Malaysia, 17–19 May 2011. [Google Scholar]
- Mantovani, S. Feasibility Analysis of a Double-Acting Composite Cylinder in High-Pressure Loading Conditions for Fluid Power Applications. Appl. Sci. 2020, 10, 826. [Google Scholar] [CrossRef]
- Upendra, N.; Moulali, P.; Reddy, K.V. Static and Modal Analysis of Laminated Composite Hydraulic Cylinder. Int. J. Eng. Res. 2014, 3, 140–143. [Google Scholar]
- Nowak, T.; Schmidt, J. Non-linear Mechanical Analysis of the Composite Overwrapped Cylinder for Hydraulic Applications. Adv. Manuf. Sci. Technol. 2014, 37, 31–48. [Google Scholar] [CrossRef][Green Version]
- Nowak, T.; Schmidt, J. Prediction of Elasto-Plastic Behavior of Pressurized Composite Reinforced Metal Tube by Means of Acoustic Emission Measurements and Theoretical Investigation. Compos. Struct. 2014, 118, 49–56. [Google Scholar] [CrossRef]
- Nowak, T.; Schmidt, J. Theoretical, Numerical and Experimental Analysis of Thick Walled Fiber Metal Laminate Tube under Axisymmetric Loads. Compos. Struct. 2015, 131, 637–644. [Google Scholar] [CrossRef]
- Scholz, S.; Kroll, L. Nanocomposite Glide Surfaces for FRP Hydraulic Cylinders—Evaluation and Test. Compos. Part B Eng. 2014, 61, 207–213. [Google Scholar] [CrossRef]
- Solazzi, L.; Buffoli, A. Telescopic Hydraulic Cylinder Made of Composite Material. Appl. Compos. Mater. 2019, 26, 1189–1206. [Google Scholar] [CrossRef]
- Solazzi, L. Feasibility Study of Hydraulic Cylinder Subject to High Pressure Made of Aluminum Alloy and Composite Material. Compos. Struct. 2019, 209, 739–746. [Google Scholar] [CrossRef]
- Solazzi, L. Design and Experimental Tests on Hydraulic Actuator Made of Composite Material. Compos. Struct. 2020, 232, 111544. [Google Scholar] [CrossRef]
- Solazzi, L. Stress Variability in Multilayer Composite Hydraulic Cylinder. Compos. Struct. 2021, 259, 113249. [Google Scholar] [CrossRef]
- Solazzi, L.; Buffoli, A. Fatigue Design of Hydraulic Cylinder Made of Composite Material. Compos. Struct. 2021, 277, 114647. [Google Scholar] [CrossRef]
- Solazzi, L.; Buffoli, A.; Formicola, R. The Multi-Parametric Weight Optimization of a Hydraulic Actuator. Actuators 2020, 9, 60. [Google Scholar] [CrossRef]
- Le Riche, R.; Haftka, R. Improved genetic algorithm for minimum thickness composite laminate design. Compos. Eng. 1995, 5, 143–161. [Google Scholar] [CrossRef]
- Soremekun, G.; Gürdal, Z.; Haftka, R.; Watson, L. Composite laminate design optimization by genetic algorithm with generalized elitist selection. Comput. Struct. 2001, 79, 131–143. [Google Scholar] [CrossRef]
- Mathias, J.; Balandraud, X.; Grediac, M. Applying a genetic algorithm to the optimization of composite patches. Comput. Struct. 2006, 84, 823–834. [Google Scholar] [CrossRef]
- Park, C.; Lee, W.; Han, W.; Vautrin, A. Improved genetic algorithm for multidisciplinary optimization of composite laminates. Comput. Struct. 2008, 86, 1894–1903. [Google Scholar] [CrossRef]
- Kogiso, N.; Watson, L.; Gürdal, Z.; Haftka, R. Genetic algorithms with local improvement for composite laminate design. Struct. Optim. 1994, 7, 207–218. [Google Scholar] [CrossRef]
- Richard, F.; Perreux, D. Reliability method for optimization of [+φ, -φ]n fiber reinforced composite pipes. Reliab. Eng. Syst. Saf. 2000, 68, 53–59. [Google Scholar] [CrossRef]
- Messager, T.; Pyrz, M.; Gineste, B.; Chauchot, P. Optimal laminations of thin underwater composite cylindrical vessels. Compos. Struct. 2002, 58, 529–537. [Google Scholar] [CrossRef]
- Kim, C.; Hong, C.; Kim, C.; Kim, J. Optimal design of filament wound type 3 tanks under internal pressure using a modified genetic algorithm. Compos. Struct. 2005, 71, 16–25. [Google Scholar] [CrossRef]
- Xu, P.; Zheng, J.; Chen, H.; Liu, P. Optimal design of high pressure hydrogen storage vessel using an adaptive genetic algorithm. Int. J. Hydrogen Energy 2010, 35, 2840–2846. [Google Scholar] [CrossRef]
- Nikbakht, S.; Kamarian, S.; Shakeri, M. A Review on optimization of composite structures Part I: Laminated composites. Compos. Struct. 2018, 195, 158–185. [Google Scholar] [CrossRef]
- He, M.; Sun, J. Multi-objective structural-acoustic optimization of beams made of functionally graded materials. Compos. Struct. 2018, 185, 221–228. [Google Scholar] [CrossRef]
- Henrichsen, S. Optimization of Laminated Composite Structures; Aalborg Universitetsforlag: Aalborg, Denmark, 2015; 59p. [Google Scholar] [CrossRef]
- Ventura, S.; Luna, J.; Moyano, J. Genetic Algorithms; IntechOpen: London, UK, 2022; 174p, ISBN 9781803551777. [Google Scholar]
- Kramer, O. Genetic Algorithm Essentials; Springer International Publishing: Cham, Switzerland, 2017; 92p. [Google Scholar] [CrossRef]
- Datoo, M. Mechanics of Fibrous Composites; Springer: Dordrecht, The Netherlands, 1991; 636p. [Google Scholar] [CrossRef]
- Kaw, A. Mechanics of Composite Materials; CRC Press: Boca Raton, FL, USA, 2005; 490p, ISBN 9780429125393. [Google Scholar] [CrossRef]
- Wei, R.; Pan, G.; Jiang, J.; Shen, K.; Lyu, D. An Efficient Approach for Stacking Sequence Optimization of Symmetrical Laminated Composite Cylindrical Shells based on a Genetic Algorithm. Thin-Walled Struct. 2019, 142, 160–170. [Google Scholar] [CrossRef]
- Almeida, F.; Awruch, A. Design Optimization of Composite Laminated Structures using Genetic Algorithms and Finite Element Analysis. Compos. Struct. 2009, 88, 443–454. [Google Scholar] [CrossRef]


















| Parameters | Value |
|---|---|
| E1t = E1c | 103.31 [GPa] |
| E2t = E2c | 8.39 [GPa] |
| G12 | 4.64 [GPa] |
| (σ1T)ult | 1070.96 [MPa] |
| (σ2T)ult | 40.39 [MPa] |
| (σ1C)ult | 703.01 [MPa] |
| (σ2C)ult | 113.64 [MPa] |
| (τ21)ult | 63.88 [MPa] |
| ν12 = ν21 | 0.34 [-] |
| Nr. | Fibre Arrangement | Fitness |
|---|---|---|
| 1 | [90/90/±20]2 | 4.302 |
| 2 | [90/90/±21/90/90/±21] | 4.308 |
| 3 | [90/90/±22/90/90/±20] | 4.314 |
| 4 | [90/90/±22/90/90/±21] | 4.315 |
| 5 | [±83/±84/±85/±83] | 4.341 |
| Cylinder | Weight [g] | Difference |
|---|---|---|
| Steel | 1704 | - |
| [±83/±84/±85/±83] | 136.7 | 91.9% |
| [±83/±84/±85/±83] liner F180 | 149.6 | 91.2% |
| [±83/±84/±85/±83] steel liner | 552 | 67.6% |
| [90/90/±20/]2 | 95.5 | 94.4% |
| εx [µm/m] | εθ [µm/m] | ||||
|---|---|---|---|---|---|
| Experiment | Theory | Difference | Experiment | Theory | Difference |
| −5078.5 | −4556.75 | 10.3% | 1516.4 | 1796 | 18.4% |
| εx [µm/m] | εθ [µm/m] | ||||
|---|---|---|---|---|---|
| Experiment | Theory | Difference | Experiment | Theory | Difference |
| −1237.12 | −1252.9 | 1.29% | 3299.5 | 4329.13 | 31.2% |
Disclaimer/Publisher’s Note: The statements, opinions and data contained in all publications are solely those of the individual author(s) and contributor(s) and not of MDPI and/or the editor(s). MDPI and/or the editor(s) disclaim responsibility for any injury to people or property resulting from any ideas, methods, instructions or products referred to in the content. |
© 2025 by the authors. Licensee MDPI, Basel, Switzerland. This article is an open access article distributed under the terms and conditions of the Creative Commons Attribution (CC BY) license (https://creativecommons.org/licenses/by/4.0/).
Share and Cite
Stosiak, M.; Lubecki, M.; Karpenko, M. Designing a Composite Hydraulic Cylinder Using Genetic Algorithms. Actuators 2025, 14, 77. https://doi.org/10.3390/act14020077
Stosiak M, Lubecki M, Karpenko M. Designing a Composite Hydraulic Cylinder Using Genetic Algorithms. Actuators. 2025; 14(2):77. https://doi.org/10.3390/act14020077
Chicago/Turabian StyleStosiak, Michał, Marek Lubecki, and Mykola Karpenko. 2025. "Designing a Composite Hydraulic Cylinder Using Genetic Algorithms" Actuators 14, no. 2: 77. https://doi.org/10.3390/act14020077
APA StyleStosiak, M., Lubecki, M., & Karpenko, M. (2025). Designing a Composite Hydraulic Cylinder Using Genetic Algorithms. Actuators, 14(2), 77. https://doi.org/10.3390/act14020077

