Improving Building Energy Performance Using Dual VAV Configuration Integrated with Dedicated Outdoor Air System
Abstract
:1. Introduction
2. Methodology
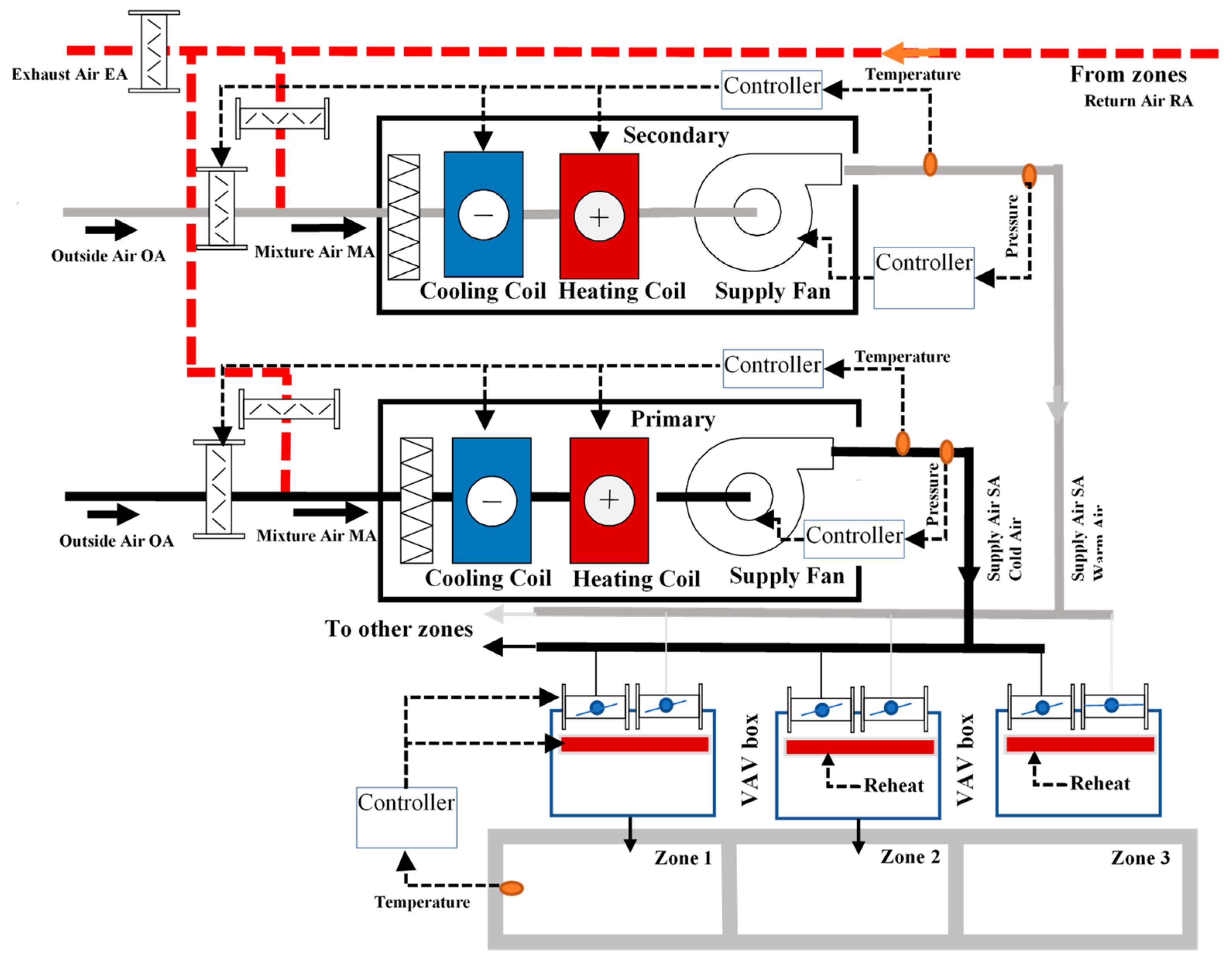
2.1. Configuration of Dual VAV System and DOA
2.2. Proposed Sequences of Operation
2.3. Modeling Strategy
2.4. Simulation in Two Example Buildings
3. Description of Case-Study Buildings and SAT Reset Strategies
3.1. Case Study of a Two-Zone Office Building
3.2. SAT Reset Strategies
3.3. Loads, Airflow Rates, and Fan Power Calculations for the Two-Zone Building Example
3.4. Case Study of a Multi-Zone Office Building
4. Results and Discussion
4.1. Annual Heating, Cooling Loads and Fan Energy Consumption with OA-SAT Reset Algorithm
4.2. Annual Heating and Fan Energy Consumption with Different SAT Reset Strategies
5. Conclusions
Author Contributions
Funding
Institutional Review Board Statement
Informed Consent Statement
Data Availability Statement
Conflicts of Interest
References
- Monthly Energy Review, EIA-US Energy Information Administration. May 2021. Available online: https://www.eia.gov/totalenergy/data/monthly/ (accessed on 16 June 2021).
- Maasoumy, M.; Sangiovanni-Vincentelli, A. Smart Connected Buildings Design Automation: Foundations and Trends. Found. Trends Electron. Des. Autom. 2016, 10, 1–143. [Google Scholar] [CrossRef] [Green Version]
- Rismanchi, B.; Zambrano, J.M.; Saxby, B.; Tuck, R.; Stenning, M. Control strategies in multi-zone air conditioning systems. Energies 2019, 12, 347. [Google Scholar] [CrossRef] [Green Version]
- Qin, J.; Wang, S. A fault detection and diagnosis strategy of VAV air-conditioning systems for improved energy and control performances. Energy Build. 2005, 37, 1035–1048. [Google Scholar] [CrossRef]
- ASHRAE. ASHRAE Standard 62.1-Ventilation for Acceptable Indoor Air Quality; American Society of Heating, Refrigerating, and Air-Conditioning Engineers, Inc.: Atlanta, GA, USA, 2019. [Google Scholar]
- Stanke, D. The Threefold Challenge of Ventilating Single-Duct VAV Systems. Trane Eng. Newsl. 1998, 27, 8. [Google Scholar]
- ASHRAE. ASHRAE Guideline 36-High-Performance Sequences of Operation for HVAC Systems; American Society of Heating, Refrigerating, and Air-Conditioning Engineers, Inc.: Atlanta, GA, USA, 2018. [Google Scholar]
- Nassif, N. Using Dual-Duct, Dual-VAV to Reduce Cooling & Heating Loads. ASHRAE J. 2020, 62, 14–21. [Google Scholar]
- Nassif, N.; Ridwana, I. New Configuration and Control for Dual VAV Systems to Achieve Better Building Energy Efficiency, Accepted. In Proceedings of the ASHRAE Winter Conference, Las Vegas, NV, USA, 29 January–2 February 2022. [Google Scholar]
- Przydróżny, E.; Przydróżna, A. Energy-efficient hybrid dual-duct dual-fan systems. Rev. Romana Ing. Civ. 2019, 10, 266–271. [Google Scholar]
- Wei, G.; Martinez, J.; Minihan, T.; Brundidge, T.; Claridge, D.E.; Turner, W.D. Improving Control of a Dual-Duct Single-Fan Variable Air Volume Systems. In Proceedings of the Third International Conference for Enhanced Building Operations, Berkeley, CA, USA, 13–15 October 2003. [Google Scholar]
- Warden, D. Dual fan, dual duct goes to school. ASHRAE J. 2004, 46, 18. [Google Scholar]
- Talib, R.; Nabil, N.; Choi, W. Optimization-based data-enabled modeling technique for HVAC systems components. Buildings 2020, 10, 163. [Google Scholar] [CrossRef]
- Salsbury, T.; Diamond, R. Performance validation and energy analysis of HVAC systems using simulation. Energy Build. 2000, 32, 5–17. [Google Scholar] [CrossRef]
- Ridwana, I.; Nassif, N.; Choi, W. Modeling of Building Energy Consumption by Integrating Regression Analysis and Artificial Neural Network with Data Classification. Buildings 2020, 10, 198. [Google Scholar] [CrossRef]
- Tahmasebi, M.; Nassif, N.; Eaton, K.; Talib, R. Smart Integrated Optimization Technique for Large Chilled Water Systems. ASHRAE Trans. 2019, 125, 83–86. [Google Scholar]
- Zhou, X. Experimental study of lab-controlled faults in dual-duct VAV system. ASHRAE Trans. 2015, 121, 1VV. [Google Scholar]
- Sotura, M. Dual-fan system. ASHRAE J. 2011, 53, 54–58. [Google Scholar]
- Schuler, M. Dual fan, dual-duct system meets air quality, energy-efficiency needs. Fuel Energy Abstr. 1996, 6, 460. [Google Scholar]
- Warden, D. Dual fan, dual duct systems: Better performance at a lower cost. ASHRAE J. 1996, 38, 36–41. [Google Scholar]
- Przydróżny, E.; Przydróżna, A.; Szczęśniak, S. Energy efficient setting of supply air temperature in dual-duct dual-fan ventilation systems with extract air recirculation. Therm. Sci. Eng. Prog. 2018, 5, 69–85. [Google Scholar] [CrossRef]
- Dieckmann, J.; Roth, K.W.; Brodrick, J. Dedicated outdoor air systems. ASHRAE J. 2003, 45, 58. Available online: https://uc.idm.oclc.org/login?qurl=https%3A%2F%2Fwww.proquest.com%2Fscholarly-journals%2Fdedicated-outdoor-air-systems%2Fdocview%2F220451662%2Fse-2%3Faccountid%3D2909 (accessed on 7 July 2021).
- Brandemuehl, M.J.; Gabel, S.; Andresen, I. HVAC 2 Toolkit: Algorithms and Subroutines for Secondary HVAC System Energy Calculations; American Society of Heating, Refrigerating and Air-Conditioning Engineers: Atlanta, GA, USA, 1993. [Google Scholar]
- Energy Plus. EnergyPlus™ Documentation, Engineering Reference, Version 9.0.1. Available online: https://www.osti.gov//servlets/purl/1395882 (accessed on 9 October 2018).
- ASHRAE. ASHRAE Standard 90.1-Energy Standard for Buildings Except Low-Rise Residential Buildings; American Society of Heating, Refrigerating, and Air-Conditioning Engineers, Inc.: Atlanta, GA, USA, 2019. [Google Scholar]
- ASHRAE. ASHRAE Standard 169-Climatic Data for Building Design Standards; American Society of Heating, Refrigerating, and Air-Conditioning Engineers, Inc.: Atlanta, GA, USA, 2020. [Google Scholar]












| Scenario Description | AHU and Damper Positions | |||||
|---|---|---|---|---|---|---|
| No | Mode of Operation | OAT Temperature | Primary AHU | Primary Damper | Secondary AHU | Secondary Damper |
| 1 | All zones in cooling, | OAT > 70 °F (21.1 °C) | ‘On’, only recirculating return air | ‘Modulated’ to meet zone temperature setpoint (cooling) | ‘On’ as DOA in cooling | “Modulated” to provide the required ventilation |
| 2 | Most zones in cooling, a few in deadband or heating | OAT ranges from 55 °F to 70 °F (12.8 to 21.1 °C) [Economizer enabled/disabled] | “On” with 100% OA (Economizer) in partial or full free cooling | “Modulated” to provide cooling or maintain the minimum ventilation for the zones in heating or deadband | “On or Off”. If on, it only recirculates the return air | “Modulated” to supply minimum airflow to maintain the heating setpoint. “Closed” for cooling mode |
| 3 | Some zones in cooling or deadband, others in heating | OAT around 55 °F (12.8 °C) | “On” with the lowest possible SAT (e.g., 55 °F or 12.8 °C) | “Modulated”, similar to Scenario 2 | “On” with the maximum SAT obtained from mixing RA and OA. Heating may be applied if the obtained SAT is less than 65 °F (18.3 °C) | “Modulated” similar to Scenario 2. The hot water valve becomes operational after the minimum airflow setpoint |
| 4 | All zones in heating | OAT < 55 °F (12.8 °C), cold outside | “Off” | “Closed” | “On” like Scenario 3 | “Modulated” to supply warm air and required ventilation |
| OA | Exterior Zone | System Airflow | OA Fraction | SAT | Sensible Loads | Fan | |||||||
|---|---|---|---|---|---|---|---|---|---|---|---|---|---|
| OA | Load | Airflow | Reheat | AHU1 | AHU1 | AHU1 | Cooling | Reheat | Power | ||||
| Temp | % | CFM | btu/h | CFM | % | °F | btu/h | btu/h | kW | ||||
| 95.0 | 100% | 1000.0 | - | 1800.0 | 12.4 | 55.0 | 44,515.1 | - | 1.84 | ||||
| 85.0 | 60% | 600.0 | - | 1400.0 | 16.1 | 55.0 | 33,285.1 | - | 1.10 | ||||
| 75.0 | 30% | 300.0 | - | 1100.0 | 24.0 | 55.0 | 24,200.0 | - | 0.71 | ||||
| 65.0 | 20% | 200.0 | - | 1000.0 | 100.0 | 55.0 | 11,000.0 | - | 0.60 | ||||
| 60.0 | 10% | 200.0 | 806.7 | 1160.0 | 100.0 | 58.3 | 2126.7 | 806.7 | 0.77 | ||||
| 55.0 | 0% | 200.0 | 2273.3 | 1400.0 | 65.9 | 61.7 | - | 2273.3 | 1.10 | ||||
| 45.0 | −30% | 275.0 | 8140.0 | 1875.0 | 38.9 | 65.0 | - | 8140.0 | 2.01 | ||||
| 25.0 | −60% | 550.0 | 14,740.0 | 2150.0 | 18.8 | 65.0 | - | 14,740.0 | 2.75 | ||||
| OA | Exterior Zone | System Airflow | OA Fraction | SAT | Sensible Loads | Fan | |||||||
|---|---|---|---|---|---|---|---|---|---|---|---|---|---|
| OA | Load | Airflow1 | Airflow2 | Reheat | AHU1 | AHU2 | AHU1 | AHU2 | AHU1 | AHU2 | Cooling | Heating | Power |
| Temp | % | CFM | CFM | btu/h | CFM | CFM | % | % | °F | °F | btu/h | btu/h | kW |
| 95.0 | 100% | 780.0 | 220.0 | - | 1800.0 | - | 12.4 | - | 55.0 | 55.0 | 44,515.1 | - | 1.84 |
| 85.0 | 60% | 380.0 | 220.0 | - | 1400.0 | - | 16.1 | - | 55.0 | 55.0 | 33,285.1 | - | 1.10 |
| 75.0 | 30% | 80.0 | 220.0 | - | 1100.0 | - | 24.0 | - | 55.0 | 55.0 | 24,200.0 | - | 0.71 |
| 65.0 | 20% | 200.0 | - | - | 1000.0 | - | 100.0 | - | 55.0 | 55.0 | 11,000.0 | - | 0.60 |
| 60.0 | 10% | 154.6 | 45.4 | - | 1114.6 | 45.4 | 100.0 | - | 58.3 | 74.5 | 2043.4 | - | 0.74 |
| 55.0 | 0% | - | 200.0 | 859.6 | 1200.0 | 200.0 | 65.9 | 33.1 | 61.7 | 68.1 | - | 859.6 | 0.91 |
| 45.0 | −30% | - | 275.0 | 7311.4 | 1600.0 | 275.0 | 38.9 | 23.6 | 65.0 | 68.8 | - | 7311.4 | 1.55 |
| 25.0 | −60% | - | 550.0 | 14,109.1 | 1600.0 | 550.0 | 18.8 | 12.9 | 65.0 | 67.9 | - | 14,109.1 | 1.69 |
| OA | Exterior Zone | System Airflow | OA Fraction | SAT | Sensible Loads | Fan | |||||||
|---|---|---|---|---|---|---|---|---|---|---|---|---|---|
| OA | Load | Airflow1 | irflow2 | Reheat | AHU1 | AHU2 | AHU1 | AHU2 | AHU1 | AHU2 | Cooling | Heating | Power |
| Temp | % | CFM | CFM | btu/h | CFM | CFM | % | % | °F | °F | btu/h | btu/h | kW |
| 95.0 | 100% | 780.0 | 220.0 | - | 1580.0 | 220.0 | - | 100.0 | 55.0 | 55.0 | 44,440.0 | - | 1.49 |
| 85.0 | 60% | 380.0 | 220.0 | - | 1180.0 | 220.0 | - | 100.0 | 55.0 | 55.0 | 33,220.0 | - | 0.89 |
| 75.0 | 30% | 80.0 | 220.0 | - | 880.0 | 220.0 | - | 100.0 | 55.0 | 55.0 | 24,200.0 | - | 0.59 |
| 65.0 | 20% | 200.0 | - | - | 1000.0 | - | 100.0 | - | 55.0 | 55.0 | 11,000.0 | - | 0.60 |
| 60.0 | 10% | 127.8 | 72.2 | - | 927.8 | 72.2 | 100.0 | - | 55.0 | 74.4 | 5103.1 | - | 0.57 |
| 55.0 | 0% | - | 200.0 | 494.2 | 800.0 | 200.0 | 100.0 | 23.9 | 55.0 | 69.8 | - | 494.2 | 0.51 |
| 45.0 | −30% | - | 275.0 | 6679.3 | 800.0 | 275.0 | 79.4 | 10.7 | 55.0 | 71.6 | - | 6679.3 | 0.55 |
| 25.0 | −60% | - | 550.0 | 13,696.2 | 800.0 | 550.0 | 38.5 | 8.3 | 55.0 | 69.7 | - | 13,696.2 | 0.69 |
Publisher’s Note: MDPI stays neutral with regard to jurisdictional claims in published maps and institutional affiliations. |
© 2021 by the authors. Licensee MDPI, Basel, Switzerland. This article is an open access article distributed under the terms and conditions of the Creative Commons Attribution (CC BY) license (https://creativecommons.org/licenses/by/4.0/).
Share and Cite
Nassif, N.; Ridwana, I. Improving Building Energy Performance Using Dual VAV Configuration Integrated with Dedicated Outdoor Air System. Buildings 2021, 11, 466. https://doi.org/10.3390/buildings11100466
Nassif N, Ridwana I. Improving Building Energy Performance Using Dual VAV Configuration Integrated with Dedicated Outdoor Air System. Buildings. 2021; 11(10):466. https://doi.org/10.3390/buildings11100466
Chicago/Turabian StyleNassif, Nabil, and Iffat Ridwana. 2021. "Improving Building Energy Performance Using Dual VAV Configuration Integrated with Dedicated Outdoor Air System" Buildings 11, no. 10: 466. https://doi.org/10.3390/buildings11100466
APA StyleNassif, N., & Ridwana, I. (2021). Improving Building Energy Performance Using Dual VAV Configuration Integrated with Dedicated Outdoor Air System. Buildings, 11(10), 466. https://doi.org/10.3390/buildings11100466

