Evaluation of Self-Degradation and Plugging Performance of Temperature-Controlled Degradable Polymer Temporary Plugging Agent
Abstract
:1. Introduction
2. Methodology
2.1. Fluid and Additives Property
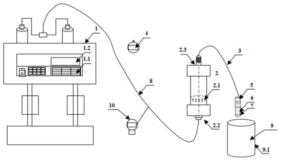
2.2. Experimental Device and Procedure
2.3. Fracturing Fluid Gel-Breaking Time and Residue Content Test
2.4. Degradation Performance Test of TPA
2.5. Temporary Plugging Pressure Test Device and Procedure
2.6. Experimental Device and Procedure for Temporarily Plugging Aggregation Body with Adjustable Fracture Pore Width
2.6.1. Design and Construction of Experimental Device
2.6.2. Introduction of Temporary Plugging Aggregation Body Formation Device
2.6.3. Main Experimental Steps
3. Results and Discussion
3.1. Fracture Fluid Gel Breaking and Residue Content
3.2. Degradation Performance of TPA
3.3. Pressure-Bearing Capacity of TPA
3.4. Temporary Plugging Aggregation Body Permeability
3.5. Morphological Analysis of Temporary Plugging Aggregation Body
4. Conclusions
- (1)
- Guar gum fracturing fluid shows good gel-breaking performance under the action of gel-breaking agent. When the amount of breaking agent is 200~500 ppm, the corresponding gel-breaking time and residue content are 30~10 min and 325~145 ppm, respectively. When the breaking agent concentration increases from 200 ppm to 300ppm, the gel-breaking time and residue content of fracturing fluid increase the most, and the gel-breaking agent concentration is recommended to be 300 ppm. At 90~120 °C, the degradation rate of the three types of TPAs can reach more than 65%. In the fracturing fluid backflow stage, it can be effectively carried into the wellbore to achieve the effect of removing the TPA in the fracture.
- (2)
- The results of the pressure-bearing capacity of the TPA show that the effect of the ZD-2 particle-and-powder mixed TPA on forming an effective aggregation body in the fracture is better than that of the ZD-1 pure powder TPA. When the pressure turning point is generated, the time difference between ZD-1 and ZD-2 is 10 min, but when it finally reaches 10 MPa, the difference between the two is 6.2 min, indicating that after the plugging start, the two types of TPAs can quickly achieve the plugging effect. Due to the large pores between particles, the fracturing fluid can still flow through the pores, and the ZD-3 granular TPA cannot form an effective plugging.
- (3)
- The performance evaluation experimental device of TPAs with adjustable fracture pores was used to carry out indoor evaluation experiments on three types of preferred TPAs. ZD-2 combined TPA and ZD-1 powder TPA successfully formed temporary plugging aggregation bodies with good pressure-bearing performance, while granular TPA failed to form a pressure-bearing temporary plugging aggregation body. The length law of temporary plugging aggregation bodies shows that the ZD-2 combined TPA has stronger plugging ability for medium-aperture simulated fracture pores, while the ZD-1 powder TPA has stronger plugging ability for small-aperture simulated fracture pores. By analyzing the aggregation morphology of the TPA, it can be seen that the ZD-2 temporary plugging aggregation body is relatively loose, while the ZD-1 powder TPA has a relatively compact aggregation morphology, which is the main influence on the formation length and permeability of the temporary plugging aggregation body.
Author Contributions
Funding
Institutional Review Board Statement
Informed Consent Statement
Data Availability Statement
Acknowledgments
Conflicts of Interest
Nomenclature
| DPPM | Degradable preformed particle materials |
| ZD-1 | Powder type temporary plugging agent |
| ZD-2 | Temporary plugging agent of particle and powder combination |
| ZD-3 | Granular temporary plugging agent |
| 3D | Three dimensional |
| KCl | Potassium chloride |
| TPDF | Temporary plugging diversion fracturing |
| TPA | Temporary plugging agent |
References
- Xiong, C.; Shi, Y.; Zhou, F.; Liu, X.F.; Yang, X.Y.; Yang, X.T. High efficiency reservoir stimulation based on temporary plugging and diverting for deep reservoirs. Pet. Explor. Dev. 2018, 45, 948–954. [Google Scholar] [CrossRef]
- Jia, H.; Yang, X.; Li, S.; Yu, P.; Zhang, J. Nanocomposite gel of high-strength and degradability for temporary plugging in ultralow-pressure fracture reservoirs. Colloids Surf. A-Physicochem. Eng. Asp. 2020, 585, 124108. [Google Scholar] [CrossRef]
- Wang, J.; Xu, H.; Yang, K.; Jiang, H.; Zhou, F. Process simulation and performance evaluation of plugging cakes during temporary plugging and diverting fracturing. Pet. Sci. Technol. 2022, 40, 2504–2524. [Google Scholar] [CrossRef]
- Yuan, L.; Zhou, F.; Li, B.; Gao, J.; Yang, X.; Cheng, J.; Wang, J. Experimental Study on the Effect of Fracture Surface Morphology on Plugging Efficiency during Temporary Plugging and Diverting Fracturing. J. Nat. Gas Sci. Eng. 2020, 81, 103459. [Google Scholar] [CrossRef]
- Wang, J.; Zhou, F.; Bai, H.; Li, Y.; Yang, H. A Comprehensive method to evaluate the viscous slickwater as fracturing fluids for hydraulic fracturing applications. J. Pet. Sci. Eng. 2020, 193, 107359. [Google Scholar] [CrossRef]
- Wang, J.; Zhou, F.; Bai, H.; Wei, D.; Ma, J.; Yang, P.; Zhang, F.; Yuan, L. A new approach to study the friction-reduction characteristics of viscous / conventional slickwater in simulated pipelines and fractures. J. Nat. Gas Sci. Eng. 2020, 83, 103620. [Google Scholar] [CrossRef]
- Wang, B.; Zhou, F.; Zou, Y.; Liang, T.; Wang, D.; Hu, J.; Gao, L. Effects of Previously Created Fracture on the Initiation and Growth of Subsequent Fracture During TPMSF. Eng. Fract. Mech. 2018, 200, 312–326. [Google Scholar] [CrossRef]
- Fragachan, F.; Omer, M.; Huang, J. Uniform Fracture Growth from Horizontal Wells with Multistage Plug-and-Perf: An Application of Engineered Solid Particulate Diverters. In Proceedings of the Abu Dhabi International Petroleum Exhibition & Conference, Abu Dhabi, United Arab Emirates, 11–14 November 2019. [Google Scholar]
- Zou, Y.; Ma, X.; Zhang, S. Numerical Modeling of Fracture Propagation During Temporary-Plugging Fracturing. SPE J. 2020, 25, 1503–1522. [Google Scholar] [CrossRef]
- Zhang, H.-J.; Zhu, D.-Y.; Gong, Y.-L.; Qin, J.-H.; Liu, X.-N.; Pi, Y.-H.; Zhao, Q.; Luo, R.-T.; Wang, W.-S.; Zhi, K.-K.; et al. Degradable preformed particle gel as temporary plugging agent for low-temperature unconventional petroleum reservoirs: Effect of molecular weight of the cross-linking agent. Pet. Sci. 2022, 19, 3182–3193. [Google Scholar] [CrossRef]
- Wang, D.; Qin, H.; Zheng, C.; Sun, D.; Yu, B. Transport mechanism of temporary plugging agent in complex fractures of hot dry rock: A numerical study. Geothermics 2023, 111, 102714. [Google Scholar] [CrossRef]
- Liu, J.; Fu, H.; Luo, Z.; Chen, W.; Liu, F.; Zhao, M. Preparation and performance of pH-temperature responsive low-damage gel temporary plugging agent. Colloids Surf. A Physicochem. Eng. Asp. 2023, 662, 130990. [Google Scholar] [CrossRef]
- Zhou, H.; Wu, X.; Song, Z.; Zheng, B.; Zhang, K. A review on mechanism and adaptive materials of temporary plugging agent for chemical diverting fracturing. J. Pet. Sci. Eng. 2022, 212, 110256. [Google Scholar] [CrossRef]
- Zhong, Y.; Zhang, H.; Feng, Y.; Li, J.; Yang, Y.; She, J. A composite temporary plugging technology for hydraulic fracture diverting treatment in gas shales: Using degradable particle/powder gels (DPGs) and proppants as temporary plugging agents. J. Pet. Sci. Eng. 2022, 216, 110851. [Google Scholar] [CrossRef]
- Wang, K.; Liu, G.; Guo, Y.; Yang, H.; Chen, Z.; Su, G.; Wang, Y.; Wei, B.; Yu, X. Preparation and properties of degradable hydrogels as a temporary plugging agent used for acidizing treatments to enhance oil recovery. Colloids Surf. A Physicochem. Eng. Asp. 2022, 637, 128218. [Google Scholar] [CrossRef]
- Zhang, Y.; Yu, R.; Yang, W.; Tian, Y.; Shi, Z.; Sheng, C.; Song, Y.; Du, H. Effect of temporary plugging agent concentration and fracturing fluid infiltration on initiation and propagation of hydraulic fractures in analogue tight sandstones. J. Pet. Sci. Eng. 2022, 210, 110060. [Google Scholar] [CrossRef]
- Zhao, S.; Zhu, D.; Bai, B. Experimental study of degradable preformed particle gel (DPPG) as temporary plugging agent for carbonate reservoir matrix acidizing to improve oil recovery. J. Pet. Sci. Eng. 2021, 205, 108760. [Google Scholar] [CrossRef]
- Shi, X.; Zhang, W.; Xu, H.; Xiao, C.; Jiang, S. Experimental study of hydraulic fracture initiation and propagation in unconsolidated sand with the injection of temporary plugging agent. J. Pet. Sci. Eng. 2020, 190, 106813. [Google Scholar] [CrossRef]
- Wang, D.B.; Qin, H.; Wang, Y.L.; Hu, J.Q.; Sun, D.L.; Yu, B. Experimental study of the temporary plugging capability of diverters to block hydraulic fractures in high-temperature geothermal reservoirs. Pet. Sci. 2023, in press. [Google Scholar]
- Zhang, B.; Yang, H.; Chen, P.; Jiang, W.; Chen, F.; Yu, X.; Su, G.; Xu, Z. Quaternary-ammonium-based supramolecular gel for temporary plugging diversion fracturing. Colloids Surf. A: Physicochem. Eng. Asp. 2023, 665, 131174. [Google Scholar] [CrossRef]
- Zheng, C.; Wang, D.; Shen, B.; Wang, Q.; Liu, X.; Sun, D.; Yu, B.; Zhou, F.; Zhang, J. An experimental study of the temporary plugging mechanisms of rough fractures in hot dry rocks under a high temperature. Powder Technol. 2023, 427, 118687. [Google Scholar] [CrossRef]
- Zhang, R.; Hou, B.; Tan, P.; Muhadasi, Y.; Fu, W.; Dong, X.; Chen, M. Hydraulic fracture propagation behavior and diversion characteristic in shale formation by temporary plugging fracturing. J. Pet. Sci. Eng. 2020, 190, 107063. [Google Scholar] [CrossRef]
- Luo, M.; Si, X.; Li, M.; Huang, Y.; Li, Q.; Li, C. Experimental study on the temporary plugging performance of magnetic responsive hydrogel in hydraulic fracturing of hydrocarbon reservoirs. Colloids Surf. A Physicochem. Eng. Asp. 2022, 646, 128981. [Google Scholar] [CrossRef]
- Zhu, D.; Xu, Z.; Sun, R.; Fang, X.; Gao, D.; Jia, X.; Hu, J.; Weng, J. Laboratory evaluation on temporary plugging performance of degradable preformed particle gels (DPPGs). Fuel 2021, 289, 119743. [Google Scholar] [CrossRef]
- Guo, J.; Zhan, L.; Lu, Q.; Qi, T.; Liu, Y.; Wang, X.; Chen, C.; Gou, X. Plugging behaviors of temporary plugging particles in hydraulic fractures. Pet. Explor. Dev. 2023, 50, 464–472. [Google Scholar] [CrossRef]
- Yang, E.; Fang, Y.; Liu, Y.; Li, Z.; Wu, J. Research and application of microfoam selective water plugging agent in shallow low-temperature reservoirs. J. Pet. Sci. Eng. 2020, 193, 107354. [Google Scholar] [CrossRef]
- Hu, D.; Ren, L.; Li, Z.; Zhao, J.; Lin, R.; Jiang, T. Simulation of fracture control during temporary plugging at fracture openings in deep and ultra-deep shale-gas horizontal wells. Nat. Gas Ind. B 2022, 9, 487–496. [Google Scholar] [CrossRef]
- Wang, J.; Huang, Y.; Zhang, Y.; Zhou, F.; Yao, E.; Wang, R. Study of fracturing fluid on gel breaking performance and damage to fracture conductivity. J. Pet. Sci. Eng. 2020, 193, 107443. [Google Scholar] [CrossRef]
- Meng, Y.; Zhao, F.; Jin, X.; Feng, Y.; Sun, G.; Lin, J.; Jia, B.; Li, P. Performance Evaluation of Enzyme Breaker for Fracturing Applications under Simulated Reservoir Conditions. Molecules 2021, 26, 3133. [Google Scholar] [CrossRef]
- SY/T 5107-2016; The Evaluation Measurement for Properties of Water Based Fracturing Fluid. China National Energy Administration: Beijing, China, 2016.
- Jiang, Q.; Feng, X.; Song, L.; Gong, Y.; Zheng, H.; Cui, J. Modeling rock specimens through 3D printing: Tentative experiments and prospects. Acta Mech. Sin. 2016, 32, 101–111. [Google Scholar] [CrossRef]
- Xu, H.; Jiang, H.; Wang, J.; Wang, T.; Zhang, L. Formulation optimization of materials used in temporary plugging diversion between fracture front end and cluster in shale gas: From laboratory research to field application. Phys. Fluids 2023, 35, 063309. [Google Scholar]
- Xu, H.; Ma, Y.; Jiang, H.; Wang, J.; Fan, L.; Guo, P. Experimental Study on Particle-Based Temporary Plugging Material Selection and Diversion Law of Shale Gas Reservoirs in WY Area, Sichuan, China. Processes 2022, 10, 1720. [Google Scholar] [CrossRef]


















| TPA Type | TPA Characteristic | TPA Physical Diagram |
|---|---|---|
| ZD-1 Powder TPA | Mainly powder, almost no particles. It consists of 20 mesh:40 mesh:80 mesh, three kinds of powder according to the volume ratio of 1:1:1. | ![]() |
| ZD-2 Combined TPA | Powder and particles are evenly combined according to 1:3. Among them, the powder is 40 mesh, and the length of the large particle material is 2~3 mm. | ![]() |
| ZD-3 Granular TPA | It is composed of irregular particles. The particle length varies from 3 to 5 mm. | ![]() |
| TPA Type | TPA Concentration, g/mL | Aperture Type | The Corresponding Injection Volume and Pressure When Pressure Rising, mL/MPa | Injection Volume (10 MPa), mL | Temporary Plugging Aggregation Body Permeability, mD |
|---|---|---|---|---|---|
| ZD-2 Combined TPA | 0.10 | Small | 311/0.489 | 591 | 24.30 |
| Middle | 149/0.380 | 348 | 24.56 | ||
| ZD-2 Combined TPA | 0.05 | Small | 450/0.596 | 1123 | 23.34 |
| Middle | 465/0.625 | 682 | 23.44 | ||
| ZD-1 Powder TPA | 0.10 | Small | 150/0.565 | 278 | 18.90 |
| Middle | 165/0.462 | 305 | 18.76 | ||
| ZD-1 Powder TPA | 0.05 | Small | 230/0.844 | 315 | 17.88 |
| Middle | 315/0.753 | 410 | 17.92 | ||
| ZD-3 Granular TPA | Unable to form effective plugging accumulation body (10 MPa) | ||||
Disclaimer/Publisher’s Note: The statements, opinions and data contained in all publications are solely those of the individual author(s) and contributor(s) and not of MDPI and/or the editor(s). MDPI and/or the editor(s) disclaim responsibility for any injury to people or property resulting from any ideas, methods, instructions or products referred to in the content. |
© 2023 by the authors. Licensee MDPI, Basel, Switzerland. This article is an open access article distributed under the terms and conditions of the Creative Commons Attribution (CC BY) license (https://creativecommons.org/licenses/by/4.0/).
Share and Cite
Xu, H.; Zhang, L.; Wang, J.; Jiang, H. Evaluation of Self-Degradation and Plugging Performance of Temperature-Controlled Degradable Polymer Temporary Plugging Agent. Polymers 2023, 15, 3732. https://doi.org/10.3390/polym15183732
Xu H, Zhang L, Wang J, Jiang H. Evaluation of Self-Degradation and Plugging Performance of Temperature-Controlled Degradable Polymer Temporary Plugging Agent. Polymers. 2023; 15(18):3732. https://doi.org/10.3390/polym15183732
Chicago/Turabian StyleXu, Hualei, Liangjun Zhang, Jie Wang, and Houshun Jiang. 2023. "Evaluation of Self-Degradation and Plugging Performance of Temperature-Controlled Degradable Polymer Temporary Plugging Agent" Polymers 15, no. 18: 3732. https://doi.org/10.3390/polym15183732
APA StyleXu, H., Zhang, L., Wang, J., & Jiang, H. (2023). Evaluation of Self-Degradation and Plugging Performance of Temperature-Controlled Degradable Polymer Temporary Plugging Agent. Polymers, 15(18), 3732. https://doi.org/10.3390/polym15183732




