Engineered Covalent Organic Frameworks with Green Future for Environmentally Sustainable Production of Hydrogen Peroxide: A Critical Review
Abstract
1. Introduction
1.1. Mechanisms of H2O2 Generation
1.1.1. Traditional Methods of H2O2 Production
- (a)
- Anthraquinone Process
Overview of the Anthraquinone Process
- (b)
- Other chemical methods
1.1.2. Reaction Pathways and Mechanisms
- (a)
- Oxygen Reduction Reaction (ORR) Pathways
- (b)
- Water Oxidation Reaction (WOR) Pathways
- (c)
- Designing COFs to Favor the One-Step Two-Electron Pathway
1.1.3. Synthetic Strategies for COFs
- (a)
- The Foundation of COFs Synthesis
- (b)
- Methodological Advances in COFs Synthesis
- (c)
- Linkage Diversity and Stability Considerations
- (d)
- Morphology Control and Functional Integration
2. Structure and Properties
2.1. Structural Properties of COFs and Their Influence
2.1.1. Pore Size and Its Impact
- (a)
- Enhanced Gas Separation
- (b)
- Catalytic Activity
2.1.2. Functional Groups and Their Influence
2.1.3. Improved Stability and Durability for Reaction Promotion
- (a)
- Humidity and Water Stability
- (b)
- Thermal Stability
- (c)
- Mechanical Stability
- (d)
- Practical Implications for Industrial Integration
2.1.4. Combined Effects of Pore Sizes and Functional Groups
2.2. Crystallinity Enhancement of COFs
2.3. Comparative Analysis of H2O2 Generation Methods
2.3.1. COF Stability and Enhancement Strategies
2.3.2. Quantitative Comparison with Other Catalysts
- (a)
- Efficiency and Selectivity
- (b)
- Environmental Impact Assessment
- (c)
- Future Perspectives
3. Details on COF-Based H2O2 Generation
3.1. Materials Design
3.1.1. Design Principles of COFs
- (a)
- Tunable Porosity
- -
- Building Block Selection: The choice of organic linkers (e.g., 1,3,5-tris(4-carboxyphenyl) benzene) and nodes (e.g., boron, nitrogen, carbon) directly influences the geometry and dimensions of the resulting pores (Figure 4). For instance, COF-1 features a hexagonal pore structure with uniform channels that facilitate efficient mass transport. In contrast, COF-102 employs longer linkers to generate larger pore sizes while maintaining high connectivity, enabling better access to active sites during catalytic reactions [49].
- -
- Synthesis Conditions: Parameters such as temperature, solvent, and pressure significantly affect the crystallinity and pore development of COFs. Elevated temperatures often promote the formation of more ordered frameworks with enhanced porosity, as observed in COF-5, where higher synthesis temperatures led to increased internal surface area and pore volume [50].
- -
- Post-synthetic Modifications: Techniques such as chemical etching, solvent-assisted linker exchange (SALE), or grafting allow further fine-tuning of pore architecture after initial synthesis. These methods can introduce hierarchical porosity (combining micropores and mesopores) to improve mass transport and active site accessibility, especially beneficial in liquid-phase H2O2 generation.
- (b)
- High Surface Area
- -
- -
- Pore Volume Utilization: Larger pore volumes not only accommodate more reactants but also reduce diffusion limitations and improve access to active sites. Studies have shown that doubling the pore volume in certain COFs can lead to a two-fold increase in H2O2 yield [53].
- -
- Directed Assembly Techniques: Advanced synthesis strategies, such as template-directed growth or solvothermal methods, can be employed to engineer additional porosity and interconnected channels within COFs. These techniques enable the creation of highly tailored architectures optimized for specific catalytic functions.
- (c)
- Functionalization
- -
- Incorporation of Active Groups: Functional groups such as -NH2, -COOH, or –SO3H provide specific sites for interaction with oxygen molecules and reaction intermediates. For example, amino-functionalized COFs have been shown to enhance the selectivity for H2O2 production by stabilizing superoxide species, which are key intermediates in the two-electron ORR pathway [55]. During ORR, molecular oxygen (O2) undergoes electron transfer processes to form either water (H2O) via a four-electron pathway or H2O2 via a two-electron pathway. COFs with tailored functional groups can selectively promote the two-electron pathway, favoring H2O2 production over water formation.
- -
- Co-catalyst Integration: Embedding metallic or non-metallic co-catalysts (e.g., Pt, Pd, or Fe-based complexes) within the COF can significantly boost electron transfer efficiency and catalytic activity. For instance, COF-Pt composites have demonstrated enhanced H2O2 yields due to synergistic interactions between the COF support and the metal nanoparticles [56,57].
- -
- Tailored Properties for Specific Reactions: By designing COFs with controlled surface chemistries, researchers can direct reaction outcomes. Electron-deficient environments may favor the four-electron ORR (leading to water), whereas electron-rich environments promote the two-electron pathway (favoring H2O2). Strategic functionalization thus allows selective tuning of reaction mechanisms.
3.1.2. Green Design Approach to COF Synthesis
3.2. Photocatalytic COF-Based H2O2 Generation
3.3. Electrocatalytic H2O2 Generation
3.3.1. Influence of Electrocatalyst Properties and Compositions on H2O2 Generation
3.3.2. Role of COFs as Electrocatalysts
3.4. Characterization Techniques for COFs
3.4.1. Typical Characterization
3.4.2. Advanced Characterization Techniques
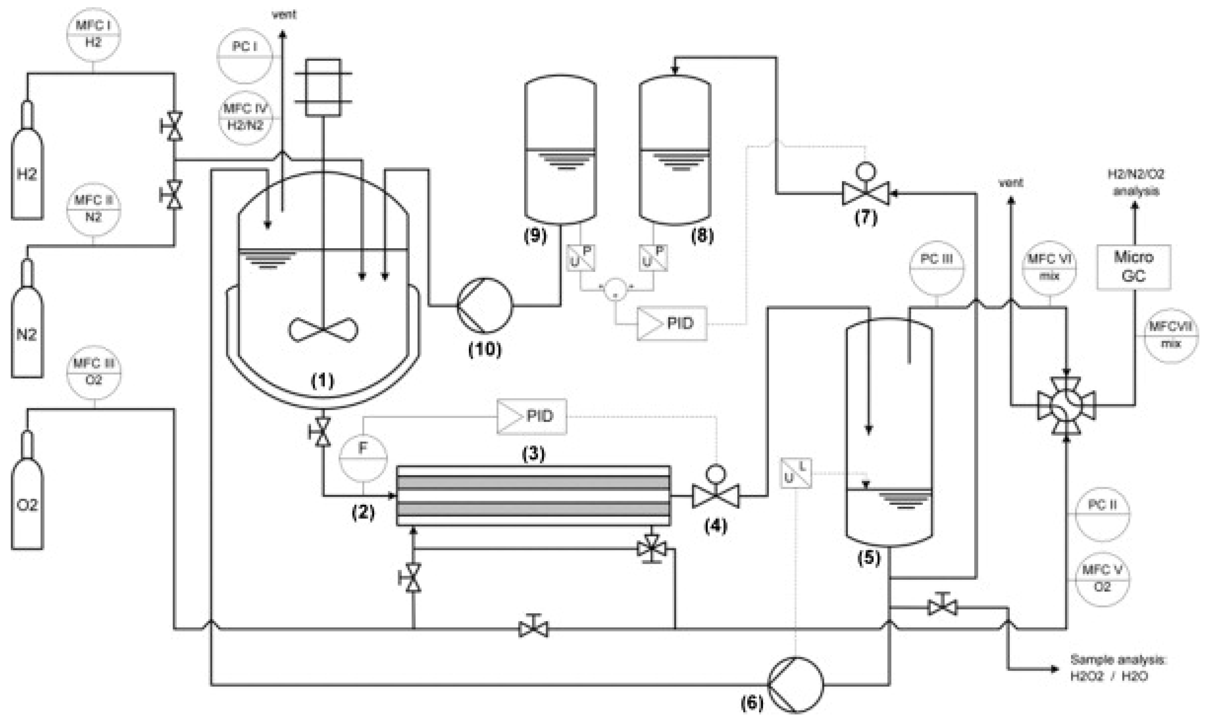
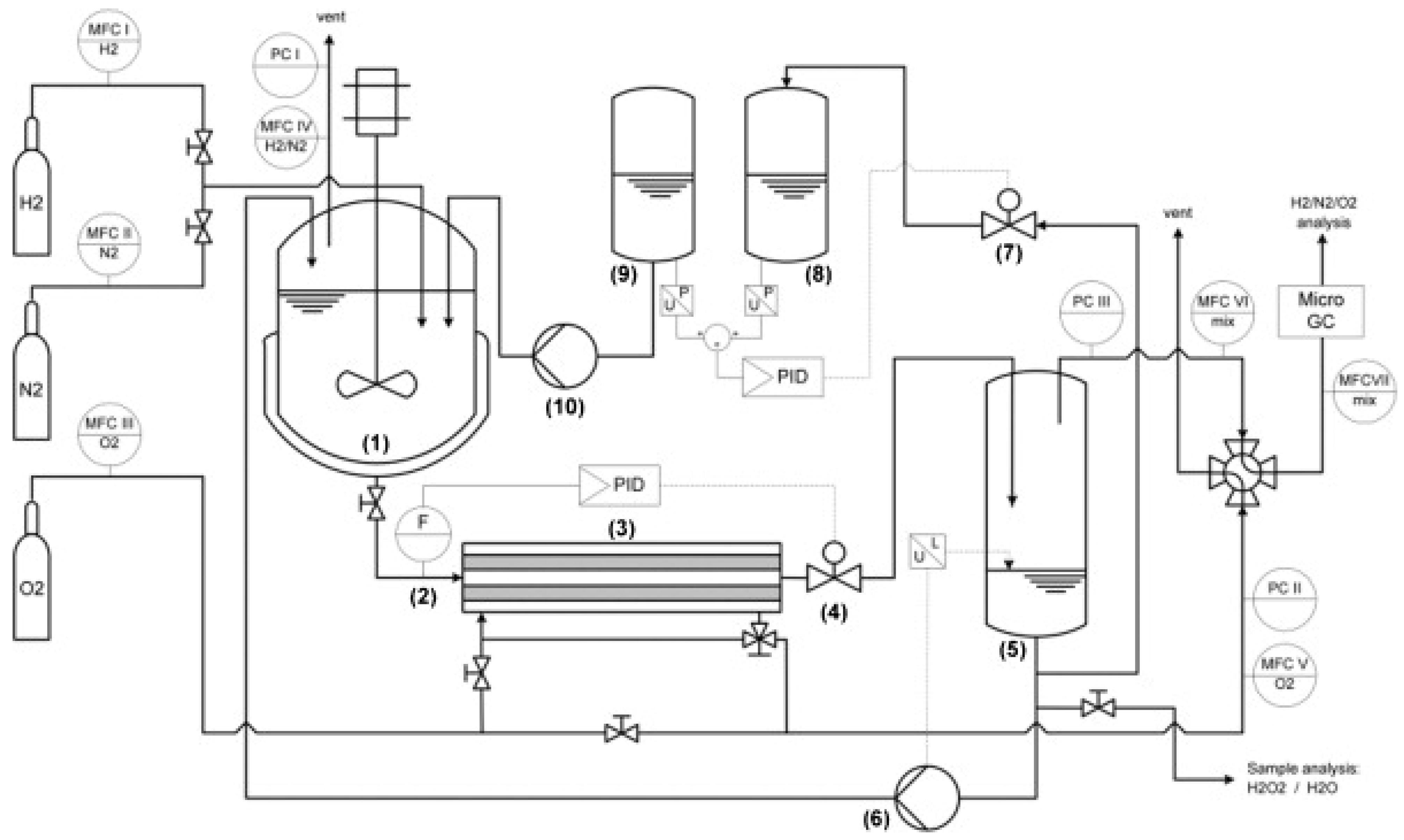
3.5. Reactor Design
Types of Reactors for COF-Based Systems
- (a)
- Batch Reactors
- -
- Stirred Tank Reactors: These reactors enhance mass transfer through mechanical stirring, enabling uniform distribution of the COF catalyst and reactants. Studies have indicated that optimizing stirring rates can lead to higher yield outcomes, as observed in COF-103 systems where yields improved by 30% with increased stirring speeds [105].
- -
- Photoreactors: Specialized photoreactors designed for batch systems can improve light exposure and reaction efficiency. For instance, using a quartz reactor with integrated UV-Vis light sources allow researchers to monitor real-time reaction conditions effectively, improving the predictability of H2O2 yields.
- (b)
- Continuous Flow Systems
- -
- Improved Mass Transfer: Continuous flow reactors minimize concentration gradients and enhance mass transport, leading to improved reaction rates [111]. Research has demonstrated that utilizing microfluidic continuous flow systems can achieve yields approaching 50 mmol L−1 h−1, significantly surpassing batch reactors.
- -
- Real-time Optimization: The ability to continuously adjust parameters such as temperature, pressure, or light intensity allows for a more dynamic approach to optimization. For example, continuous photochemical reactors have been employed to achieve varying light intensities and flow rates, enhancing process flexibility and optimizing H2O2 yields based on real-time data.
- -
- Scalability and Industrial Application: Continuous flow systems are inherently more suitable for scaling compared to batch reactors. Research that successfully scaled COF-based H2O2 production to pilot plant operations has shown the potential for integration into industrial processes while maintaining high yields and operational stability.
3.6. Mechanisms Involved in COF-Mediated H2O2 Generation
3.6.1. Charge Transfer Processes
- -
- Generation of Electron-Hole Pairs: Upon light irradiation, COFs generate electron-hole pairs due to the excitation of electrons from the valence band to the conduction band. Efficient charge transfer is crucial for catalytic activity, as the separation of these charge carriers dictates their availability for subsequent reactions. In COF-mediated systems, the incorporation of functional groups or co-catalysts can enhance charge carrier separation and extend their lifetimes, promoting their participation in H2O2 generation [112,113].
- -
- Interfacial Charge Transfer: Charge transfer often occurs at the interface between COFs and absorbates (like oxygen or other reactants). Surface modifications that engineer the electronic landscape can enhance these charge transfer processes. For instance, COFs layered with a thin coating of conductive polymers have been shown to enhance interfacial charge transfer rates, facilitating more efficient H2O2 production [114].
3.6.2. Role of Photon Absorption
3.6.3. Reaction Intermediates
O2 (ads) + e− → O2∙− (ads)
3.7. Design of COFs for Sustainable H2O2 Generation
3.7.1. Modifications for Enhanced Structure—Activity Relationship
3.7.2. Construction Strategies for Optimal Performance
3.8. Material Modifications for Enhanced Activity in COF-Based Photocatalysts
3.8.1. Functional Group Integration
3.8.2. Heteroatom Doping
3.8.3. Co-Catalyst Incorporation
3.8.4. Crystal Morphology Engineering
3.8.5. Insertion of Single-Atom Catalysts (SACs)
3.8.6. Spatially Separated Redox Sites
3.8.7. Integration of Modification Strategies
3.9. Band Engineering for H2O2 Generation
3.10. Electronic System for H2O2 Generation: COF-Based Electrodes
3.10.1. Electronic Structure and Catalytic Mechanism
3.10.2. Design Strategies for COF-Based Electrodes
3.10.3. Performance and Stability
4. Application of H2O2 and New Light for On-Site Detection
4.1. Applications of H2O2
- (a)
- Agriculture (Pest Control)
- (b)
- Pharmaceuticals
- (c)
- Bleaching Agent in the Textile Industry
- (d)
- Water Treatment
- (e)
- Food Preservation
- (f)
- Sterilization and Disinfection
- (g)
- Pollution Remediation
4.2. On-Site Detection Technologies
4.2.1. Integration of COF-Based Systems with Detection Technologies
4.2.2. Specific Examples of Practical Applications
4.2.3. Emerging Strategies for Real-Time Monitoring
4.2.4. Benefits of COFs in Detecting H2O2
4.3. Perspective
4.3.1. Direct Generation from Electronic or Organic Methods
4.3.2. Novel Pathways for H2O2 Generation
- (a)
- Electrocatalysis
- (b)
- Organic Photoredox Reactions
4.3.3. Scalability
Potential Solutions
4.3.4. Integration with Renewable Energy
4.3.5. Life Cycle and Techno-Economic Analysis
- (a)
- Life Cycle Assessment (LCA):
- (b)
- Techno-Economic Analysis (TEA):
4.4. Sustainable and Efficient Systems for H2O2 Production
4.5. Emerging Opportunities and Research Directions
5. Conclusions
Author Contributions
Funding
Data Availability Statement
Conflicts of Interest
References
- Kielman, J. How To Use (and Not Use) Hydrogen Peroxide as A Disinfectant. Hunker. 2020. Available online: https://www.hunker.com/13725927/hydrogen-peroxide-disinfectant-advice-how-to-use/ (accessed on 4 February 2025).
- Tofani, G.; Cornet, I.; Tavernier, S. Estimation of hydrogen peroxide effectivity during bleaching using the Kappa number. Chem. Pap. 2021, 75, 5749–5758. [Google Scholar] [CrossRef]
- Yin, R.; Anderson, C.E.; Zhao, J.; Boehm, A.B.; Mitch, W.A. Controlling contaminants using a far-UVC-based advanced oxidation process for potable reuse. Nat. Water 2023, 1, 555–562. [Google Scholar] [CrossRef]
- Côté, A.P.; El-Kaderi, H.M.; Furukawa, H.; Hunt, J.R.; Yaghi, O.M. Reticular Synthesis of Microporous and Mesoporous 2D Covalent Organic Frameworks. ACS Publ. 2007, 129, 12914–12915. [Google Scholar] [CrossRef]
- Deng, L.; Zhang, J.; Gao, Y. Synthesis, Properties, and Their Potential Application of Covalent Organic Frameworks (COFs). In Mesoporous Materials—Properties and Applications; IntechOpen: London, UK, 2018. [Google Scholar] [CrossRef]
- He, N.; Zou, Y.; Chen, C.; Tan, M.; Zhang, Y.; Li, X.; Jia, Z.; Zhang, J.; Long, H.; Peng, H.; et al. Constructing ordered and tunable extrinsic porosity in covalent organic frameworks via water-mediated soft-template strategy. Nat. Commun. 2024, 15, 3896. [Google Scholar] [CrossRef]
- Tan, D.; Fan, X. COF-Based Photocatalysts for Enhanced Synthesis of Hydrogen Peroxide. Polymers 2024, 16, 659. [Google Scholar] [CrossRef]
- Different Processes in Producing Hydrogen Peroxide Supply. Available online: https://www.slchemtech.com/news/different-processes-in-producing-hydrogen-peroxide.html (accessed on 1 February 2025).
- Guo, Y.; Dong, Y.; Li, C.; Lei, Z. Reaction Mechanism of Anthraquinone Hydrogenation over Pd Based Monometallic and Bimetallic Catalyst. Catal. Lett. 2022, 152, 1050–1063. [Google Scholar] [CrossRef]
- Fink, A.G.; Delima, R.S.; Rousseau, A.R.; Hunt, C.; LeSage, N.E.; Huang, A.; Stolar, M.; Berlinguette, C.P. Indirect H2O2 synthesis without H2. Nat. Commun. 2024, 15, 766. [Google Scholar] [CrossRef]
- National Academies of Sciences, Engineering, and Medicine; Division on Earth and Life Studies; Board on Chemical Sciences and Technology; Committee on a Research Agenda for a New Era in Separation Science. A Research Agenda for Transforming Separation Science; The National Academies Press: Washington, DC, USA, 2019. [Google Scholar] [CrossRef]
- Kim, H.; Choi, Y.; Hu, S.; Choi, W.; Kim, J.-H. Photocatalytic hydrogen peroxide production by anthraquinone-augmented polymeric carbon nitride. Appl. Catal. B Environ. 2018, 229, 121–129. [Google Scholar] [CrossRef]
- Guo, Z.; Tian, Y.; He, J.; Song, H. Photocatalytic Water Splitting for H2 Production via Two-electron Pathway. ChemCatChem 2024, 16, e202301595. [Google Scholar] [CrossRef]
- Wang, Z.; Liu, X.; Zhang, X.; Zhang, H.; Zhao, Y.; Li, Y.; Yu, H.; He, G. Realizing one-step two-electron transfer of naphthalene diimides via a regional charge buffering strategy for aqueous organic redox flow batteries. Mater. Horiz. 2024, 11, 1283–1293. [Google Scholar] [CrossRef] [PubMed]
- Costentin, C. Electrochemical approach to the mechanistic study of proton-coupled electron transfer. Chem. Rev. 2008, 108, 2145–2179. [Google Scholar] [CrossRef]
- Jiang, Y.; Ni, P.; Chen, C.; Lu, Y.; Yang, P.; Kong, B.; Fisher, A.; Wang, X. Selective electrochemical H2O2 production through two-electron oxygen electrochemistry. Adv. Energy Mater. 2018, 8, 1801909. [Google Scholar] [CrossRef]
- Geng, K.; He, T.; Liu, R.; Dalapati, S.; Tan, K.T.; Li, Z.; Tao, S.; Gong, Y.; Jiang, Q.; Jiang, D. Covalent Organic Frameworks: Design, Synthesis, and Functions. Chem. Rev. 2020, 120, 8814–8933. [Google Scholar] [CrossRef]
- Diercks, C.S.; Yaghi, O.M. The atom, the molecule, and the covalent organic framework. Science 2017, 355, eaal1585. [Google Scholar] [CrossRef]
- Uribe-Romo, F.J.; Doonan, C.J.; Furukawa, H.; Oisaki, K.; Yaghi, O.M. Crystalline Covalent Organic Frameworks with Hydrazone Linkages. J. Am. Chem. Soc. 2011, 133, 11478–11481. [Google Scholar] [CrossRef]
- Biswal, B.P.; Chandra, S.; Kandambeth, S.; Lukose, B.; Heine, T.; Banerjee, R. Mechanochemical Synthesis of Chemically Stable Isoreticular Covalent Organic Frameworks. J. Am. Chem. Soc. 2013, 135, 5328–5331. [Google Scholar] [CrossRef]
- Dalapati, S.; Jin, E.; Addicoat, M.; Heine, T.; Jiang, D. Highly Emissive Covalent Organic Frameworks. J. Am. Chem. Soc. 2016, 138, 5797–5800. [Google Scholar] [CrossRef]
- Guan, X.; Li, H.; Ma, Y.; Xue, M.; Fang, Q.; Yan, Y.; Valtchev, V.; Qiu, S. Chemically stable polyarylether-based covalent organic frameworks. Nat. Chem. 2019, 11, 587–594. [Google Scholar] [CrossRef]
- Traxler, M.; Dichtel, W.R. Continuous flow synthesis and post-synthetic conversion of single-crystalline covalent organic frameworks. Chem. Sci. 2024, 15, 7545–7551. [Google Scholar] [CrossRef]
- Lohse, M.S.; Bein, T. Covalent Organic Frameworks: Structures, Synthesis, and Applications. Adv. Funct. Mater. 2018, 28, 1705553. [Google Scholar] [CrossRef]
- Nagai, A.; Guo, Z.; Feng, X.; Jin, S.; Chen, X.; Ding, X.; Jiang, D. Pore surface engineering in covalent organic frameworks. Nat. Commun. 2011, 2, 536. [Google Scholar] [CrossRef] [PubMed]
- Li, X.; Geng, K.; Fu, S.; Jin, E. Molecular engineering toward large pore-sized covalent organic frameworks. Chem. Synth. 2024, 4, 15. [Google Scholar] [CrossRef]
- Fan, H.; Mundstock, A.; Feldhoff, A.; Knebel, A.; Gu, J.; Meng, H.; Caro, J. Covalent Organic Framework–Covalent Organic Framework Bilayer Membranes for Highly Selective Gas Separation. J. Am. Chem. Soc. 2018, 140, 10094–10098. [Google Scholar] [CrossRef]
- Prabu, M.; Ketpang, K.; Shanmugam, S. Hierarchical nanostructured NiCo2O4 as an efficient bifunctional non-precious metal catalyst for rechargeable zinc–air batteries. Nanoscale 2014, 6, 3173. [Google Scholar] [CrossRef]
- Guo, L.; Jia, S.; Diercks, C.S.; Yang, X.; Alshmimri, S.A.; Yaghi, O.M. Amidation, Esterification, and Thioesterification of a Carboxyl-Functionalized Covalent Organic Framework. Angew. Chem. Int. Ed. Engl. 2020, 59, 2023–2027. [Google Scholar] [CrossRef]
- Wang, G.-B.; Xie, K.-H.; Xu, H.-P.; Wang, Y.-J.; Zhao, F.; Geng, Y.; Dong, Y.-B. Covalent organic frameworks and their composites as multifunctional photocatalysts for efficient visible-light induced organic transformations. Coord. Chem. Rev. 2022, 472, 214774. [Google Scholar] [CrossRef]
- Li, X.; Cai, S.; Sun, B.; Yang, C.; Zhang, J.; Liu, Y. Chemically Robust Covalent Organic Frameworks: Progress and Perspective. Matter 2020, 3, 1507–1540. [Google Scholar] [CrossRef]
- Xu, X.; Wu, X.; Xu, K.; Xu, H.; Chen, H.; Huang, N. Pore partition in two-dimensional covalent organic frameworks. Nat. Commun. 2023, 14, 3360. [Google Scholar] [CrossRef]
- Yang, J.; Kang, F.; Wang, X.; Zhang, Q. Design strategies for improving the crystallinity of covalent organic frameworks and conjugated polymers: A review. Mater. Horiz. 2022, 9, 121–146. [Google Scholar] [CrossRef]
- Ma, T.; Kapustin, E.A.; Yin, S.X.; Liang, L.; Zhou, Z.; Niu, J.; Li, L.-H.; Wang, Y.; Su, J.; Li, J.; et al. Single-crystal x-ray diffraction structures of covalent organic frameworks. Science 2018, 361, 48–52. [Google Scholar] [CrossRef] [PubMed]
- Ji, C.; Kang, C.; Patra, B.C.; Zhao, D. Flexible Covalent Organic Frameworks: Design, Synthesis, and Applications. CCS Chem. 2024, 6, 856–881. [Google Scholar] [CrossRef]
- Nikkhoo, E.; Mallakpour, S.; Hussain, C.M. Design, synthesis, and application of covalent organic frameworks as catalysts. N. J. Chem. 2024, 47, 6765–6788. [Google Scholar] [CrossRef]
- Wang, Z.; Zhang, S.; Chen, Y.; Zhang, Z.; Ma, S. Covalent organic frameworks for separation applications. Chem. Soc. Rev. 2020, 49, 708–735. [Google Scholar] [CrossRef]
- Younas, R.; Jubeen, F.; Bano, N.; Andreescu, S.; Zhang, H.; Hayat, A. Covalent organic frameworks (COFs) as carrier for improved drug delivery and biosensing applications. Biotechnol. Bioeng. 2024, 121, 2017–2049. [Google Scholar] [CrossRef]
- Evans, A.M.; Ryder, M.R.; Ji, W.; Strauss, M.J.; Corcos, A.R.; Vitaku, E.; Flanders, N.C.; Bisbey, R.P.; Dichtel, W.R. Trends in the thermal stability of two-dimensional covalent organic frameworks. Faraday Discuss. 2021, 225, 226–240. [Google Scholar] [CrossRef]
- Rogge, S.M.J.; Bavykina, A.; Hajek, J.; Garcia, H.; Olivos-Suarez, A.I.; Sepúlveda-Escribano, A.; Vimont, A.; Clet, G.; Bazin, P.; Kapteijn, F.; et al. Metal–organic and covalent organic frameworks as single-site catalysts. Chem. Soc. Rev. 2017, 46, 3134–3184. [Google Scholar] [CrossRef]
- Zhang, X.; Yan, M.; Chen, P.; Li, J.; Li, Y.; Li, H.; Liu, X.; Chen, Z.; Yang, H.; Wang, S.; et al. Emerging MOFs, COFs, and their derivatives for energy and environmental applications. Innovation 2025, 6, 100778. [Google Scholar] [CrossRef]
- Maleki, B.; Esmaeili, H.; Venkatesh, Y.K.; Yusuf, M. A critical review on MOFs and COFs-based heterogeneous catalysts in biodiesel generation: Synthesis methods, structural features, mechanisms, kinetic, economic/environmental evaluation, and their performance. Process Saf. Environ. Prot. 2024, 187, 903–925. [Google Scholar] [CrossRef]
- Xiao, Y.; Wei, S.; Wu, X.; Lu, C. Two-Dimensional Covalent Organic Frameworks with Carbazole-Embedded Frameworks Facilitate Photocatalytic and Electrocatalytic Processes. Molecules 2024, 29, 5071. [Google Scholar] [CrossRef]
- Guo, L.; Gong, J.; Song, C.; Zhao, Y.; Tan, B.; Zhao, Q.; Jin, S. Donor–Acceptor Charge Migration System of Superhydrophilic Covalent Triazine Framework and Carbon Nanotube toward High Performance Solar Thermal Conversion. ACS Energy Lett. 2020, 5, 1300–1306. [Google Scholar] [CrossRef]
- Gu, H.; Liu, X.; Wang, S.; Chen, Z.; Yang, H.; Hu, B.; Shen, C.; Wang, X. COF-Based Composites: Extraordinary Removal Performance for Heavy Metals and Radionuclides from Aqueous Solutions. Rev. Environ. Contam. Toxicol. 2022, 260, 23. [Google Scholar] [CrossRef]
- Lin, C.-Y.; Zhang, D.; Zhao, Z.; Xia, Z. Covalent Organic Framework Electrocatalysts for Clean Energy Conversion. Adv. Mater. 2018, 30, 1703646. [Google Scholar] [CrossRef] [PubMed]
- Gatou, M.-A.; Bika, P.; Stergiopoulos, T.; Dallas, P.; Pavlatou, E.A. Recent advances in covalent organic frameworks for heavy metal removal applications. Energies 2021, 14, 3197. [Google Scholar] [CrossRef]
- Hooriabad Saboor, F.; Shahsavari, S.; Zandjou, M.; Asgari, M. From Structure to Catalysis: Advances in Metal-Organic Frameworks-Based Shape-Selective Reactions. ChemNanoMat 2024, 10, e202400049. [Google Scholar] [CrossRef]
- Zhu, D.; Zhu, Y.; Chen, Y.; Yan, Q.; Wu, H.; Liu, C.-Y.; Wang, X.; Alemany, L.B.; Gao, G.; Senftle, T.P.; et al. Three-dimensional covalent organic frameworks with pto and mhq-z topologies based on Tri- and tetratopic linkers. Nat. Commun. 2023, 14, 2865. [Google Scholar] [CrossRef] [PubMed]
- Li, X.; Ji, X.; Zhang, X.; Chen, X.; Li, H.; Zhang, S.; Huo, F.; Zhang, W. Construction of functional covalent organic framework films by modulator and solvent induced polymerization. Nat. Commun. 2025, 16, 1223. [Google Scholar] [CrossRef]
- Yu, B.; Tao, Y.; Yao, X.; Jin, Y.; Liu, S.; Xu, T.; Wang, H.; Wu, H.; Zhou, W.; Zhou, X.; et al. Single-Crystalline 3D Covalent Organic Frameworks with Exceptionally High Specific Surface Areas and Gas Storage Capacities. J. Am. Chem. Soc. 2024, 146, 28932–28940. [Google Scholar] [CrossRef]
- Yin, Y.; Zhang, Y.; Zhou, X.; Gui, B.; Wang, W.; Jiang, W.; Zhang, Y.-B.; Sun, J.; Wang, C. Ultrahigh–surface area covalent organic frameworks for methane adsorption. Science 2024, 386, 693–696. [Google Scholar] [CrossRef]
- Jiang, S.-Y.; Zhou, Z.-B.; Gan, S.-X.; Lu, Y.; Liu, C.; Qi, Q.-Y.; Yao, J.; Zhao, X. Creating amphiphilic porosity in two-dimensional covalent organic frameworks via steric-hindrance-mediated precision hydrophilic-hydrophobic microphase separation. Nat. Commun. 2024, 15, 698. [Google Scholar] [CrossRef] [PubMed]
- Lu, J.; Han, Y.; Wang, K.; Zhang, Y.; Li, J.; Xu, Y.; Sun, L.; Yang, J.; Li, G. Functionalization of Covalent Organic Frameworks with Peptides by Polymer-Assisted Surface Modification and the Application for Protein Detection. Anal. Chem. 2022, 94, 15139–15145. [Google Scholar] [CrossRef]
- Song, X.; Wang, R.; Wang, X.; Han, H.; Qiao, Z.; Sun, X.; Ji, W. An amine-functionalized olefin-linked covalent organic framework used for the solid-phase microextraction of legacy and emerging per- and polyfluoroalkyl substances in fish. J. Hazard. Mater. 2022, 423, 127226. [Google Scholar] [CrossRef]
- Wang, J.; Zhu, W.; Meng, F.; Bai, G.; Zhang, Q.; Lan, X. Integrating dual-metal sites into covalent organic frameworks for enhanced photocatalytic CO2 reduction. ACS Catal. 2023, 13, 4316–4329. [Google Scholar] [CrossRef]
- Liu, P.; Cai, K.; Tao, D.-J.; Zhao, T. The mega-merger strategy: M@ COF core-shell hybrid materials for facilitating CO2 capture and conversion to monocyclic and polycyclic carbonates. Appl. Catal. B Environ. 2024, 341, 123317. [Google Scholar] [CrossRef]
- Zhang, S.; Wang, X.; He, H.; Yang, X.; Li, Q.; Yuan, Y. Green and Large-Scale Synthesis of Covalent Organic Frameworks for Practical Applications. Adv. Funct. Mater. 2025, 2510196. [Google Scholar] [CrossRef]
- Yang, Y.; Zhao, W.; Niu, H.; Cai, Y. Mechanochemical Construction 2D/2D Covalent Organic Nanosheets Heterojunctions Based on Substoichiometric Covalent Organic Frameworks. ACS Appl. Mater. Interfaces 2021, 13, 42035–42043. [Google Scholar] [CrossRef] [PubMed]
- Shinde, D.B.; Aiyappa, H.B.; Bhadra, M.; Biswal, B.P.; Wadge, P.; Kandambeth, S.; Garai, B.; Kundu, T.; Kurungot, S.; Banerjee, R. A mechanochemically synthesized covalent organic framework as a proton-conducting solid electrolyte. J. Mater. Chem. A 2016, 4, 2682–2690. [Google Scholar] [CrossRef]
- Asokan, K.; Patil, M.K.; Mukherjee, S.P.; Sukumaran, S.B.; Nandakumar, T. Scalable Mechanochemical Synthesis of β-Ketoenamine-linked Covalent Organic Frameworks for Methane Storage. Chem.-Asian J. 2022, 17, e202201012. [Google Scholar] [CrossRef]
- Lv, H.; Zhao, X.; Niu, H.; He, S.; Tang, Z.; Wu, F.; Giesy, J.P. Ball milling synthesis of covalent organic framework as a highly active photocatalyst for degradation of organic contaminants. J. Hazard. Mater. 2019, 369, 494–502. [Google Scholar] [CrossRef]
- Shirokura, T.; Hirohata, T.; Sato, K.; Villani, E.; Sekiya, K.; Chien, Y.-A.; Kurioka, T.; Hifumi, R.; Hattori, Y.; Sone, M.; et al. Site-Selective Synthesis and Concurrent Immobilization of Imine-Based Covalent Organic Frameworks on Electrodes Using an Electrogenerated Acid. Angew. Chem. Int. Ed. 2023, 62, e202307343. [Google Scholar] [CrossRef]
- Qing, Q.; Luo, J.; Liu, S.; Wang, J.; Wang, Z.; Xiong, X.-G.; Chen, J.; Lu, Y. General synthesis of covalent organic frameworks under ambient condition within minutes via microplasma electrochemistry approach. Nat. Commun. 2025, 16, 2571. [Google Scholar] [CrossRef]
- de Lasa, H.; Serrano, B.; Salaices, M. (Eds.) Photocatalysts, Radiation Sources and Auxiliary Equipment for Photocatalysis. In Photocatalytic Reaction Engineering; Springer: Boston, MA, USA, 2005; pp. 49–62. [Google Scholar]
- Hernández-Ramírez, A.; Medina-Ramírez, I. (Eds.) Photocatalytic Semiconductors: Synthesis, Characterization, and Environmental Applications; Springer: Cham, Switzerland, 2015. [Google Scholar] [CrossRef]
- Ma, W.; Yu, L.; Kang, P.; Chu, Z.; Li, Y. Modifications and Applications of Metal-Organic-Framework-Based Materials for Photocatalysis. Molecules 2024, 29, 5834. [Google Scholar] [CrossRef] [PubMed]
- Geletii, Y.V.; Hill, C.L.; Atalla, R.H.; Weinstock, I.A. Reduction of O2 to Superoxide Anion (O2•-) in Water by Heteropolytungstate Cluster-Anions. J. Am. Chem. Soc. 2006, 128, 17033–17042. [Google Scholar] [CrossRef]
- Tang, Y.; Wang, W.; Ran, J.; Peng, C.; Xu, Z.; Chu, W. The evolution of photocatalytic H2O2 generation: From pure water to natural systems and beyond. Energy Environ. Sci. 2024, 17, 6482–6498. [Google Scholar] [CrossRef]
- Wang, H.; Wang, H.; Wang, Z.; Tang, L.; Zeng, G.; Xu, P.; Chen, M.; Xiong, T.; Zhou, C.; Li, X.; et al. Covalent organic framework photocatalysts: Structures and applications. Chem. Soc. Rev. 2020, 49, 4135–4165. [Google Scholar] [CrossRef]
- Liu, Y.; Zhou, W.; Teo, W.L.; Wang, K.; Zhang, L.; Zeng, Y.; Zhao, Y. Covalent-Organic-Framework-Based Composite Materials. Chem 2020, 6, 3172–3202. [Google Scholar] [CrossRef]
- Diesen, V.; Jonsson, M. Formation of H2O2 in TiO2 Photocatalysis of Oxygenated and Deoxygenated Aqueous Systems: A Probe for Photocatalytically Produced Hydroxyl Radicals. J. Phys. Chem. C 2014, 118, 10083–10087. [Google Scholar] [CrossRef]
- Baran, T.; Wojtyła, S.; Minguzzi, A.; Rondinini, S.; Vertova, A. Achieving efficient H2O2 production by a visible-light absorbing, highly stable photosensitized TiO2. Appl. Catal. B Environ. 2019, 244, 303–312. [Google Scholar] [CrossRef]
- Yuhaneka, G.; Rozafia, A.I.; Utomo, W.P.; Iryani, A.; Hartanto, D. Synthesis of Porous g-C3N4 and Its Application as Photocatalyst for Methylene Blue Degradation. Malays. J. Fundam. Appl. Sci. 2022, 18, 463–472. [Google Scholar] [CrossRef]
- Kistan, A.; Narmatha, S.; Chitra, M.; Mayavan, L. A novel mesoporous Bi2MoO6/g-C3N4 nanocomposite as an effective photocatalyst against toxic organic pollutants. Diam. Relat. Mater. 2025, 151, 111841. [Google Scholar] [CrossRef]
- Cao, H.; Chen, G.; Yan, Y.; Wang, D. Advances in Two-Electron Water Oxidation Reaction for Hydrogen Peroxide Production: Catalyst Design and Interface Engineering. ChemSusChem 2025, 18, e202401100. [Google Scholar] [CrossRef]
- Sun, Y.; Sinev, I.; Ju, W.; Bergmann, A.; Dresp, S.; Kühl, S.; Spöri, C.; Schmies, H.; Wang, H.; Bernsmeier, D.; et al. Efficient Electrochemical Hydrogen Peroxide Production from Molecular Oxygen on Nitrogen-Doped Mesoporous Carbon Catalysts. ACS Catal. 2018, 8, 2844–2856. [Google Scholar] [CrossRef]
- McCrory, C.C.L.; Jung, S.; Peters, J.C.; Jaramillo, T.F. Benchmarking Heterogeneous Electrocatalysts for the Oxygen Evolution Reaction. J. Am. Chem. Soc. 2013, 135, 16977–16987. [Google Scholar] [CrossRef]
- Chanussot, L.; Das, A.; Goyal, S.; Lavril, T.; Shuaibi, M.; Riviere, M.; Tran, K.; Heras-Domingo, J.; Ho, C.; Hu, W.; et al. Open Catalyst 2020 (OC20) Dataset and Community Challenges. ACS Catal. 2021, 11, 6059–6072. [Google Scholar] [CrossRef]
- Yusran, Y.; Guan, X.; Li, H.; Fang, Q.; Qiu, S. Postsynthetic functionalization of covalent organic frameworks. Natl. Sci. Rev. 2020, 7, 170–190. [Google Scholar] [CrossRef] [PubMed]
- Akinnawo, S.O. Covalent organic frameworks: Design, synthesis, characterization, and applications. ChemPhysMater 2024, 3, 36–63. [Google Scholar] [CrossRef]
- de Jong, M.H.J.; Ganesan, A.; Cupertino, A.; Gröblacher, S.; Norte, R.A. Mechanical overtone frequency combs. Nat. Commun. 2023, 14, 1458. [Google Scholar] [CrossRef]
- Liu, Y.; Li, L.; Sang, Z.; Tan, H.; Ye, N.; Sun, C.; Sun, Z.; Luo, M.; Guo, S. Enhanced hydrogen peroxide photosynthesis in covalent organic frameworks through induced asymmetric electron distribution. Nat. Synth. 2025, 4, 134–141. [Google Scholar] [CrossRef]
- Bao, C.-H.; Li, L.; Wang, X.-F.; Xia, S.-S.; Wang, X.; Jin, C.-C.; Chen, Z. Bringing Porous Framework Materials toward Photocatalytic H2O2 Production. Nano Lett. 2025, 25, 4115–4136. [Google Scholar] [CrossRef]
- Guo, J.; Xu, Y.; Jin, S.; Chen, L.; Kaji, T.; Honsho, Y.; Addicoat, M.A.; Kim, J.; Saeki, A.; Ihee, H.; et al. Conjugated organic framework with three-dimensionally ordered stable structure and delocalized π clouds. Nat. Commun. 2013, 4, 2736. [Google Scholar] [CrossRef]
- Zahan, M.; Podder, J. Structural, optical and electrical properties of Cu:MnO2 nanostructured thin films for glucose sensitivity measurements. SN Appl. Sci. 2020, 2, 385. [Google Scholar] [CrossRef]
- Yang, S.-T.; Kim, J.; Cho, H.-Y.; Kim, S.; Ahn, W.-S. Facile synthesis of covalent organic frameworks COF-1 and COF-5 by sonochemical method. RSC Adv. 2012, 2, 10179. [Google Scholar] [CrossRef]
- Li, Z.; Zhi, Y.; Feng, X.; Ding, X.; Zou, Y.; Liu, X.; Mu, Y. An azine-linked covalent organic framework: Synthesis, characterization and efficient gas storage. Chem.-A Eur. J. 2015, 21, 12079–12084. [Google Scholar] [CrossRef]
- Fan, H.; Gu, J.; Meng, H.; Knebel, A.; Caro, J. High-flux membranes based on the covalent organic framework COF-LZU1 for selective dye separation by nanofiltration. Angew. Chem. Int. Ed. 2018, 57, 4083–4087. [Google Scholar] [CrossRef]
- Lyle, S.J.; Osborn Popp, T.M.; Waller, P.J.; Pei, X.; Reimer, J.A.; Yaghi, O.M. Multistep Solid-State Organic Synthesis of Carbamate-Linked Covalent Organic Frameworks. J. Am. Chem. Soc. 2019, 141, 11253–11258. [Google Scholar] [CrossRef]
- Wang, Z.; Yu, S.; Chen, G.; Zhang, Y.; Chen, S.; Niu, J.; Liang, L.; Feng, J.; Khan, M.A.; Lucier, B.E.G.; et al. De Novo Structure Determination of Covalent Organic Frameworks by NMR Crystallography. J. Am. Chem. Soc. 2025, 147, 32085–32095. [Google Scholar] [CrossRef] [PubMed]
- Zhu, D.; Zaffalon, M.L.; Pinchetti, V.; Brescia, R.; Moro, F.; Fasoli, M.; Fanciulli, M.; Tang, A.; Infante, I.; De Trizio, L.; et al. Bright Blue Emitting Cu-Doped Cs2ZnCl4 Colloidal Nanocrystals. Chem. Mater. 2020, 32, 5897–5903. [Google Scholar] [CrossRef]
- Zhang, Y.; Zhang, D.; Zhao, Y.; Yuan, X.; Liu, H.; Wang, J.; Sun, B. An ionic liquid-assisted quantum dot-grafted covalent organic framework-based multi-dimensional sensing array for discrimination of insecticides using principal component analysis and clustered heat map. Microchim. Acta 2021, 188, 298. [Google Scholar] [CrossRef]
- Yue, H.-B.; Guo, J.W.; Fu, S.Q.; Li, X.; Wen, W.Q.; Jiang, W.Z.; Tong, R.; Haranczyk, M. Structural design, preparation and characterization of light, isotropic and robust statically determined organic frameworks as reusable adsorbents. Chem. Eng. J. 2018, 335, 887–895. [Google Scholar] [CrossRef]
- Son, D.; Cho, S.; Nam, J.; Lee, H.; Kim, M. X-ray-Based Spectroscopic Techniques for Characterization of Polymer Nanocomposite Materials at a Molecular Level. Polymers 2020, 12, 1053. [Google Scholar] [CrossRef] [PubMed]
- Shi, R.; Liu, L.; Lu, Y.; Wang, C.; Li, Y.; Li, L.; Yan, Z.; Chen, J. Nitrogen-rich covalent organic frameworks with multiple carbonyls for high-performance sodium batteries. Nat. Commun. 2020, 11, 178. [Google Scholar] [CrossRef] [PubMed]
- Krishna, D.N.G.; Philip, J. Review on surface-characterization applications of X-ray photoelectron spectroscopy (XPS): Recent developments and challenges. Appl. Surf. Sci. Adv. 2022, 12, 100332. [Google Scholar] [CrossRef]
- Roztocki, K.; Rauche, M.; Bon, V.; Kaskel, S.; Brunner, E.; Matoga, D. Combining In Situ Techniques (XRD, IR, and 13C NMR) and Gas Adsorption Measurements Reveals CO2-Induced Structural Transitions and High CO2/CH4 Selectivity for a Flexible Metal–Organic Framework JUK-8. ACS Appl. Mater. Interfaces 2021, 13, 28503–28513. [Google Scholar] [CrossRef]
- Lin, C.; Sun, L.; Meng, X.; Yuan, X.; Cui, C.; Qiao, H.; Chen, P.; Cui, S.; Zhai, L.; Mi, L. Covalent Organic Frameworks with Tailored Functionalities for Modulating Surface Potentials in Triboelectric Nanogenerators. Angew. Chem. 2022, 134, e202211601. [Google Scholar] [CrossRef]
- Jin, S.; Ding, X.; Feng, X.; Supur, M.; Furukawa, K.; Takahashi, S.; Addicoat, M.; El-Khouly, M.E.; Nakamura, T.; Irle, S.; et al. Charge Dynamics in A Donor–Acceptor Covalent Organic Framework with Periodically Ordered Bicontinuous Heterojunctions. Angew. Chem. Int. Ed. 2013, 52, 2017–2021. [Google Scholar] [CrossRef]
- Jakowetz, A.C.; Hinrichsen, T.F.; Ascherl, L.; Sick, T.; Calik, M.; Auras, F.; Medina, D.D.; Friend, R.H.; Rao, A.; Bein, T. Excited-State Dynamics in Fully Conjugated 2D Covalent Organic Frameworks. J. Am. Chem. Soc. 2019, 141, 11565–11571. [Google Scholar] [CrossRef] [PubMed]
- Pan, Q.; Abdellah, M.; Cao, Y.; Lin, W.; Liu, Y.; Meng, J.; Zhou, Q.; Zhao, Q.; Yan, X.; Li, Z.; et al. Ultrafast charge transfer dynamics in 2D covalent organic frameworks/Re-complex hybrid photocatalyst. Nat. Commun. 2022, 13, 845. [Google Scholar] [CrossRef]
- Zheng, L.; Zhang, Z.; Lai, Z.; Yin, S.; Xian, W.; Meng, Q.-W.; Dai, Z.; Xiong, Y.; Meng, X.; Ma, S.; et al. Covalent organic framework membrane reactor for boosting catalytic performance. Nat. Commun. 2024, 15, 6837. [Google Scholar] [CrossRef]
- Liu, S.; Wang, M.; He, Y.; Cheng, Q.; Qian, T.; Yan, C. Covalent organic frameworks towards photocatalytic applications: Design principles, achievements, and opportunities. Coord. Chem. Rev. 2023, 475, 214882. [Google Scholar] [CrossRef]
- Xie, M.; Xia, J.; Zhou, Z.; Chu, J.; Zhuang, Y.; Zhang, S. Flow pattern, mixing, gas hold-up and mass transfer coefficient of triple-impeller configurations in stirred tank bioreactors. Ind. Eng. Chem. Res. 2014, 53, 5941–5953. [Google Scholar] [CrossRef]
- Kamo, T.; Takaoka, K.; Otomo, J.; Takahashi, H. Production of hydrogen by steam gasification of dehydrochlorinated poly(vinyl chloride) or activated carbon in the presence of various alkali compounds. J. Mater. Cycles Waste Manag. 2006, 8, 109–115. [Google Scholar] [CrossRef]
- Peng, Y.; Wong, W.K.; Hu, Z.; Cheng, Y.; Yuan, D.; Khan, S.A.; Zhao, D. Room Temperature Batch and Continuous Flow Synthesis of Water-Stable Covalent Organic Frameworks (COFs). Chem. Mater. 2016, 28, 5095–5101. [Google Scholar] [CrossRef]
- Razu, M.H.; Hossain, F.; Khan, M. Advancement of Bio-hydrogen Production from Microalgae. In Microalgae Biotechnology for Development of Biofuel and Wastewater Treatment; Alam, M.A., Wang, Z., Eds.; Springer: Singapore, 2019; pp. 423–462. [Google Scholar]
- Lichtarowicz, M. Chemical Reactors. Available online: https://www.essentialchemicalindustry.org/processes/chemical-reactors.html (accessed on 11 September 2025).
- Khalil, S.; Alazmi, A.; Gao, G.; Martínez-Jiménez, C.; Saxena, R.; Chen, Y.; Jiang, S.-Y.; Li, J.; Alhashim, S.; Senftle, T.P.; et al. Continuous Synthesis and Processing of Covalent Organic Frameworks in a Flow Reactor. ACS Appl. Mater. Interfaces 2024, 16, 55206–55217. [Google Scholar] [CrossRef]
- Klement, W.J.N.; Savino, E.; Rooijmans, S.; Mulder, P.P.M.F.A.; Lynn, N.S., Jr.; Browne, W.R.; Verpoorte, E. Electrochemical Flow Reactors: Mass Transport, iR Drop, and Membrane-Free Performance with In-Line Analysis. ACS Electrochem. 2025, 1, 504–515. [Google Scholar] [CrossRef]
- Li, X.; Gao, M.-L.; Wang, S.-S.; Hu, Y.; Hou, D.; Liu, P.-N.; Xiang, H. Nanoscale covalent organic framework-mediated pyroelectrocatalytic activation of immunogenic cell death for potent immunotherapy. Sci. Adv. 2024, 10, eadr5145. [Google Scholar] [CrossRef]
- Song, Y.; Sun, Q.; Aguila, B.; Ma, S. Opportunities of Covalent Organic Frameworks for Advanced Applications. Adv. Sci. 2018, 6, 1801410. [Google Scholar] [CrossRef]
- Irie, T.; Das, S.; Fang, Q.; Negishi, Y. The Importance and Discovery of Highly Connected Covalent Organic Framework Net Topologies. J. Am. Chem. Soc. 2025, 147, 1367–1380. [Google Scholar] [CrossRef]
- Singh, N.; Yadav, D.; Mulay, S.V.; Kim, J.Y.; Park, N.-J.; Baeg, J.-O. Band gap engineering in solvochromic 2D covalent organic framework photocatalysts for visible light-driven enhanced solar fuel production from carbon dioxide. ACS Appl. Mater. Interfaces 2021, 13, 14122–14131. [Google Scholar] [CrossRef] [PubMed]
- Khojastegi, A.; Khosropour, A.; Amirjalayer, S.; Mosleh, I.; Abbaspourrad, A. Modulating Narrow Bandgap in a Diacetylene Functionalized Woven Covalent Organic Framework as a Visible Light Responsive Photocatalyst. Adv. Funct. Mater. 2024, 34, 2309367. [Google Scholar] [CrossRef] [PubMed]
- Wei, S.; Chang, S.; Li, H.; Fang, Z.; Zhu, L.; Xu, Y. Polymer photocatalysts for photocatalytic hydrogen peroxide production. Green Chem. 2024, 26, 6382–6403. [Google Scholar] [CrossRef]
- Chang, Q.; Zhang, P.; Mostaghimi, A.H.B.; Zhao, X.; Denny, S.R.; Lee, J.H.; Gao, H.; Zhang, Y.; Xin, H.L.; Siahrostami, S. Promoting H2O2 production via 2-electron oxygen reduction by coordinating partially oxidized Pd with defect carbon. Nat. Commun. 2020, 11, 2178. [Google Scholar] [CrossRef]
- Sun, X.; Yang, J.; Zeng, X.; Guo, L.; Bie, C.; Wang, Z.; Sun, K.; Sahu, A.K.; Tebyetekerwa, M.; Rufford, T.E. Pairing Oxygen Reduction and Water Oxidation for Dual-Pathway H2O2 Production. Angew. Chem. Int. Ed. 2024, 63, e202414417. [Google Scholar] [CrossRef]
- Yang, X.; Zeng, Y.; Alnoush, W.; Hou, Y.; Higgins, D.; Wu, G. Tuning two-electron oxygen-reduction pathways for H2O2 electrosynthesis via engineering atomically dispersed single metal site catalysts. Adv. Mater. 2022, 34, 2107954. [Google Scholar] [CrossRef] [PubMed]
- Meng, J.; Huang, Y.; Wang, X.; Liao, Y.; Zhang, H.; Dai, W. Photocatalytic Production of Hydrogen Peroxide from Covalent-Organic-Framework-Based Materials: A Mini-Review. Catalysts 2024, 14, 429. [Google Scholar] [CrossRef]
- Bu, Y.; Ma, R.; Wang, Y.; Zhao, Y.; Li, F.; Han, G.-F.; Baek, J.-B. Metal-Based Oxygen Reduction Electrocatalysts for Efficient Hydrogen Peroxide Production. Adv. Mater. 2024, 36, 2412670. [Google Scholar] [CrossRef]
- Hu, S.-Y.; Sun, Y.-N.; Feng, Z.-W.; Wang, F.-O.; Lv, Y. Design and construction strategies to improve covalent organic frameworks photocatalyst’s performance for degradation of organic pollutants. Chemosphere 2022, 286, 131646. [Google Scholar] [CrossRef]
- Tan, D.; Zhuang, R.; Chen, R.; Ban, M.; Feng, W.; Xu, F.; Chen, X.; Wang, Q. Covalent Organic Frameworks Enable Sustainable Solar to Hydrogen Peroxide. Adv. Funct. Mater. 2024, 34, 2311655. [Google Scholar] [CrossRef]
- Ding, S.-Y.; Wang, W. Covalent organic frameworks (COFs): From design to applications. Chem. Soc. Rev. 2012, 42, 548–568. [Google Scholar] [CrossRef] [PubMed]
- Ni, X.; Li, H.; Liu, F.; Brédas, J.-L. Engineering of flat bands and Dirac bands in two-dimensional covalent organic frameworks (COFs): Relationships among molecular orbital symmetry, lattice symmetry, and electronic-structure characteristics. Mater. Horiz. 2022, 9, 88–98. [Google Scholar] [CrossRef]
- Huang, J.; Golomb, M.J.; Kavanagh, S.R.; Tolborg, K.; Ganose, A.M.; Walsh, A. Band gap opening from displacive instabilities in layered covalent-organic frameworks. J. Mater. Chem. A 2022, 10, 13500–13507. [Google Scholar] [CrossRef]
- Chen, Y.; Jiang, D. Photocatalysis with Covalent Organic Frameworks. Acc. Chem. Res. 2024, 57, 3182–3193. [Google Scholar] [CrossRef]
- Keller, N.; Bein, T. Optoelectronic processes in covalent organic frameworks. Chem. Soc. Rev. 2021, 50, 1813–1845. [Google Scholar] [CrossRef]
- Partho, A.T.; Tahir, M.; Tahir, B. Recent advances in covalent organic framework (COF) nanotextures with band engineering for stimulating solar hydrogen production: A comprehensive review. Int. J. Hydrogen Energy 2022, 47, 34323–34375. [Google Scholar] [CrossRef]
- Hu, X.; Tan, B. Covalent Organic Frameworks as Photocatalysts for Sustainable Solar-to-Hydrogen Peroxide Conversion. Chem.-A Eur. J. 2025, 31, e202501902. [Google Scholar] [CrossRef] [PubMed]
- Chen, C.; Joshi, T.; Li, H.; Chavez, A.D.; Pedramrazi, Z.; Liu, P.-N.; Li, H.; Dichtel, W.R.; Bredas, J.-L.; Crommie, M.F. Local Electronic Structure of a Single-Layer Porphyrin-Containing Covalent Organic Framework. ACS Nano 2018, 12, 385–391. [Google Scholar] [CrossRef]
- N’Diaye, J.; Bagchi, R.; Howe, J.Y.; Lian, K. Redox Active Organic-Carbon Composites for Capacitive Electrodes: A Review. Sustain. Chem. 2021, 2, 407–440. [Google Scholar] [CrossRef]
- Mondal, S.; Ray, J.; Sarma, D. Metallogels as Functional Catalysts: Bridging Soft Materials with Sustainable Transformations. ChemCatChem 2025, 17, e00640. [Google Scholar] [CrossRef]
- Ahmad, I.; Basra, S.M.A.; Wahid, A. Exogenous application of ascorbic acid, salicylic acid and hydrogen peroxide improves the productivity of hybrid maize at low temperature stress. Int. J. Agric. Biol. 2014, 16, 825–830. [Google Scholar]
- Zaib, M.; Sandhu, M.; Zar, M.; Ghani, U.; Rehman, A.; Musharraf, M.; Zubair, M.; Abbas, R.; Raza, I. A Brief Review on Plant Growth Promoting Rhizobacteria (PGPR): A Key Role in Plant Growth. Int. Res. J. Educ. Technol. 2023, 5, 104–126. [Google Scholar]
- Azizi, E.; Fazlzadeh, M.; Ghayebzadeh, M.; Hemati, L.; Beikmohammadi, M.; Ghaffari, H.R.; Zakeri, H.R.; Sharafi, K. Application of advanced oxidation process (H2O2/UV) for removal of organic materials from pharmaceutical industry effluent. Environ. Prot. Eng. 2017, 43, 183–191. [Google Scholar] [CrossRef]
- Lee, Y.; Choi, K.-H.; Park, K.M.; Lee, J.-M.; Park, B.J.; Park, K.D. In situ forming and H2O2-releasing hydrogels for treatment of drug-resistant bacterial infections. ACS Appl. Mater. Interfaces 2017, 9, 16890–16899. [Google Scholar] [CrossRef]
- Ishida, T. Antiviral activities of Cu2+ ions in viral prevention, replication, RNA degradation, and for antiviral efficacies of lytic virus, ROS-mediated virus, copper chelation. World Sci. News 2018, 99, 148–168. [Google Scholar]
- Lima, A.F.; Lessa, F.C.R.; Mancini, M.N.G.; Hebling, J.; de Souza Costa, C.A.; Marchi, G.M. Transdentinal protective role of sodium ascorbate against the cytopathic effects of H2O2 released from bleaching agents. Oral Surg. Oral Med. Oral Pathol. Oral Radiol. Endod. 2010, 109, e70–e76. [Google Scholar] [CrossRef]
- Sánchez-Montes, I.; Santos, G.O.; Silva, T.O.; Colombo, R.; Lanza, M.R. An innovative approach to the application of electrochemical processes based on the in-situ generation of H2O2 for water treatment. J. Clean. Prod. 2023, 392, 136242. [Google Scholar] [CrossRef]
- Wang, F.; van Halem, D.; Liu, G.; Lekkerkerker-Teunissen, K.; van der Hoek, J.P. Effect of residual H2O2 from advanced oxidation processes on subsequent biological water treatment: A laboratory batch study. Chemosphere 2017, 185, 637–646. [Google Scholar] [CrossRef] [PubMed]
- Schick, R.; Strasser, I.; Stabel, H.-H. Fluorometric determination of low concentrations of H2O2 in water: Comparison with two other methods and application to environmental samples and drinking-water treatment. Water Res. 1997, 31, 1371–1378. [Google Scholar] [CrossRef]
- Raj, C.C.; Quen, H.L. Advanced oxidation processes for wastewater treatment: Optimization of UV/H2O2 process through a statistical technique. Chem. Eng. Sci. 2005, 60, 5305–5311. [Google Scholar]
- Amanatidou, A. High Oxygen as an Additional Factor in Food Preservation; Wageningen University and Research: Wageningen, The Netherlands, 2001. [Google Scholar]
- Arefin, S.; Sarker, M.A.H.; Islam, M.A.; Harun-ur-Rashid, M.; Islam, M.N. Use of Hydrogen Peroxide (H2O2) in raw cow’s milk preservation. J. Adv. Vet. Anim. Res. 2017, 4, 371–377. [Google Scholar] [CrossRef]
- Zhan, D.; Yu, Q.; Li, M.; Gu, Z.; Sun, S.; Li, Y.; Li, A.; Zhu, R.; Mo, Z.; Ma, R. H2O2-enhanced alkaline pretreatment and separation of tobacco stems for biocellulose composite films with potential application in food preservation. J. Environ. Chem. Eng. 2024, 12, 111751. [Google Scholar] [CrossRef]
- Yue, Y.; Ji, D.; Liu, Y.; Wei, D. Chemical sensors based on covalent organic frameworks. Chem. Eur. J. 2024, 30, e202302474. [Google Scholar] [CrossRef]
- Xue, R.; Liu, Y.-S.; Huang, S.-L.; Yang, G.-Y. Recent progress of covalent organic frameworks applied in electrochemical sensors. ACS Sens. 2023, 8, 2124–2148. [Google Scholar] [CrossRef]
- Park, J.; Seo, B.; Jeong, Y.; Park, I. A Review of Recent Advancements in Sensor-Integrated Medical Tools. Adv. Sci. 2024, 11, 2307427. [Google Scholar] [CrossRef]
- Zuo, Z.; Zhang, H.; Gao, S.; Wang, C.; Chen, W.-T.; Hu, G. Recent progress in porous organic frameworks for electrochemical sensing of environmental pollutants. J. Environ. Chem. Eng. 2024, 12, 113263. [Google Scholar] [CrossRef]
- La, D.D.; Khong, H.T.; Nguyen, X.Q.; Dang, T.D.; Bui, X.T.; Nguyen, M.K.; Ngo, H.H.; Nguyen, D.D. A review on advances in graphene and porphyrin-based electrochemical sensors for pollutant detection. Sustain. Chem. One World 2024, 3, 100017. [Google Scholar] [CrossRef]
- Freund, R.; Zaremba, O.; Arnauts, G.; Ameloot, R.; Skorupskii, G.; Dincă, M.; Bavykina, A.; Gascon, J.; Ejsmont, A.; Goscianska, J. The current status of MOF and COF applications. Angew. Chem. Int. Ed. 2021, 60, 23975–24001. [Google Scholar] [CrossRef]
- Wang, A.; Liu, X.; Feng, S.; Wang, Y.; Song, Y.; Gao, Y. Synthesis and Biomedical Applications of Covalent Organic Frameworks for Disease Diagnosis and Therapy. ChemBioChem 2024, 26, e202400807. [Google Scholar] [CrossRef]
- Niu, X.; Yang, Y.; Duan, B.; Li, C.; Zhang, Y.; Zhang, X. A versatile photoelectrochemical biosensor based on in-situ grown 2D COFs film for sensitive detection of Hg2+ and aflatoxin B1. Chem. Eng. J. 2024, 493, 152628. [Google Scholar] [CrossRef]
- Cheng, J.; Wu, Y.; Zhu, L.; Lin, S.; Liu, Y.; Huang, K.; Xu, W. Uric acid biosensors based on molecular recognition: Classifications, Advances, and Prospects. TrAC Trends Anal. Chem. 2024, 179, 117887. [Google Scholar] [CrossRef]
- Lee, J.; Seo, J.H.; Gao, B.; Jang, H.W. Transition Metal-Based High-Entropy Materials for Catalysis. MetalMat 2025, 2, e31. [Google Scholar] [CrossRef]
- Jaramillo Group. Available online: https://jaramillogroup.stanford.edu/device.html (accessed on 4 September 2025).
- Su, B.J.; Foo, J.J.; Ling, G.Z.S.; Ong, W.-J. Synergistic redox reactions toward co-production of H2O2 and value-added chemicals: Dual-functional photocatalysis to achieving sustainability. SusMat 2024, 4, e192. [Google Scholar] [CrossRef]
- Munir, S.; Dionysiou, D.D.; Khan, S.B.; Shah, S.M.; Adhikari, B.; Shah, A. Development of photocatalysts for selective and efficient organic transformations. J. Photochem. Photobiol. B 2015, 148, 209–222. [Google Scholar] [CrossRef]
- Han, C.; Kundu, B.K.; Liang, Y.; Sun, Y. Near-Infrared Light-Driven Photocatalysis with an Emphasis on Two-Photon Excitation: Concepts, Materials, and Applications. Adv. Mater. 2024, 36, 2307759. [Google Scholar]
- Chen, Y.-Z.; Li, W.-H.; Li, L.; Wang, L.-N. Progress in organic photocatalysts. Rare Met. 2018, 37, 1–12. [Google Scholar] [CrossRef]
- Leu, S.-Y.; Tsang, D.C.W.; Lam, J.C.-H.; Zhao, J.; Yuan, Z.; Xu, C.; Lin, C.S.K. Key techno-economic barriers in the valorization of organic solid wastes for chemical production. One Earth 2024, 7, 742–746. [Google Scholar] [CrossRef]
- Ren, P. Novel Heterogeneous Photocatalysts for the Generation of H2O2 and CO2-Reductions. Ph.D. Thesis, University of Antwerp, Antwerpen, Belgium, 2024. [Google Scholar]
- Yang, Y.; Tang, Y.; Jiang, H.; Chen, Y.; Wan, P.; Fan, M.; Zhang, R.; Ullah, S.; Pan, L.; Zou, J.-J. 2020 Roadmap on gas-involved photo-and electro-catalysis. Chin. Chem. Lett. 2019, 30, 2089–2109. [Google Scholar] [CrossRef]
- Dehghani, F.; Shafiyi, M.A. Integration of hybrid renewable energy sources with the power system considering their economic complementarity. IET Renew. Power Gener. 2023, 17, 3638–3650. [Google Scholar] [CrossRef]
- Kandpal, V.; Jaswal, A.; Santibanez Gonzalez, E.D.R.; Agarwal, N. (Eds.) Energy Efficiency and Renewable Energy Technologies. In Sustainable Energy Transition; Springer Nature: Cham, Switzerland, 2024; pp. 89–123. [Google Scholar]
- Lin, Y.-C.; Wyżga, P.; Macyk, J.; Macyk, W.; Guzik, M.N. Solar-driven (photo) electrochemical devices for green hydrogen production and storage: Working principles and design. J. Energy Storage 2024, 82, 110484. [Google Scholar] [CrossRef]


























| Catalyst Type | Example | H2O2 Yield (µmol h−1 g−1) | Selectivity | AQY | Stability (Cycles/Hours) | References |
|---|---|---|---|---|---|---|
| COFs | TpDz-COF | 7327 (photo) | 92 | 11.9 | >10 cycles, stable in water | [7] |
| MOFs | MIL-101 (Cr) | 4500 (photo) | 85 | ~8 | 5 cycles, degrades in humidity | [40] |
| Carbon-based | g-C3N4 | 1200 (photo) | 70 | N/A | >20 cycles, thermally stable | [41] |
| Metal-free | PDI polymer | 800 (electro) | 80 | N/A | 8 cycles, low conductivity | [42] |
| Structure | Property | Performance (H2O2 Generation) |
|---|---|---|
| Building blocks, topology | Tunable porosity | Reactant accessibility, mass transport |
| Synthesis method | High surface area | More active sites, faster kinetics |
| Functional groups, co-catalysts | Surface chemistry | Enhanced selectivity, stability |
| Property | MOFs | COFs | HOFs |
|---|---|---|---|
| Composition | Metal ions/clusters + organic ligands | Organic building blocks (C, N, O) | Organic building blocks (H-bonded) |
| Tunability | High (via metal nodes and ligands) | High (via organic building blocks) | Moderate (via H-bonding interactions) |
| Surface Area | Very high | High | Moderate to high |
| Stability in Water | Poor (prone to hydrolysis) | Moderate | Excellent |
| Charge Separation | Moderate | Excellent | Moderate |
| Synthesis Conditions | Moderate | Strict | Mild |
| Mechanical Strength | High | Moderate | Low |
| Environmental Impact | Metal-dependent (potential toxicity) | Metal-free (low toxicity) | Metal-free (low toxicity) |
| Applications | Gas storage, catalysis, sensing | Photocatalysis, gas separation | Aqueous catalysis, self-healing |
Disclaimer/Publisher’s Note: The statements, opinions and data contained in all publications are solely those of the individual author(s) and contributor(s) and not of MDPI and/or the editor(s). MDPI and/or the editor(s) disclaim responsibility for any injury to people or property resulting from any ideas, methods, instructions or products referred to in the content. |
© 2025 by the authors. Licensee MDPI, Basel, Switzerland. This article is an open access article distributed under the terms and conditions of the Creative Commons Attribution (CC BY) license (https://creativecommons.org/licenses/by/4.0/).
Share and Cite
Ahmad, A.A.; Chu, R.; Li, Y.; Wang, X.; Li, L.; Zhang, P. Engineered Covalent Organic Frameworks with Green Future for Environmentally Sustainable Production of Hydrogen Peroxide: A Critical Review. Catalysts 2025, 15, 1047. https://doi.org/10.3390/catal15111047
Ahmad AA, Chu R, Li Y, Wang X, Li L, Zhang P. Engineered Covalent Organic Frameworks with Green Future for Environmentally Sustainable Production of Hydrogen Peroxide: A Critical Review. Catalysts. 2025; 15(11):1047. https://doi.org/10.3390/catal15111047
Chicago/Turabian StyleAhmad, Abdulhaleem Abdulkareem, Ruimin Chu, Yanqiu Li, Xiao Wang, Ling Li, and Peng Zhang. 2025. "Engineered Covalent Organic Frameworks with Green Future for Environmentally Sustainable Production of Hydrogen Peroxide: A Critical Review" Catalysts 15, no. 11: 1047. https://doi.org/10.3390/catal15111047
APA StyleAhmad, A. A., Chu, R., Li, Y., Wang, X., Li, L., & Zhang, P. (2025). Engineered Covalent Organic Frameworks with Green Future for Environmentally Sustainable Production of Hydrogen Peroxide: A Critical Review. Catalysts, 15(11), 1047. https://doi.org/10.3390/catal15111047

