Enhancing CO2 Desorption Efficiency in Activated MDEA Using Titanium Oxyhydrate Particles
Abstract
1. Introduction
- Utilization of alternative solvents.
- Development of alternative intensification technologies.
- Energy integration and thermal optimization of the process.
2. Results
2.1. Characterization of TiO(OH)2 and Cyclic Stability Evaluation
2.2. CO2 Desorption Performance
2.2.1. Effect of TiO(OH)2 Concentration
2.2.2. Effect of Temperature
2.2.3. Effect of PZ Concentration
- In unpromoted MDEA systems, CO2 primarily forms bicarbonate ions, which are relatively unstable and decompose readily upon heating, facilitating efficient desorption.
- In PZ-promoted MDEA systems, PZ promotes the formation of carbamate species, which are more stable and decompose at a slower rate during desorption. This slower decomposition rate results in a reduced desorption rate for PZ-promoted MDEA compared to unpromoted MDEA.
2.3. Regeneration Energy
2.4. Comparative Analysis of TiO(OH)2
3. Materials and Methods
3.1. Materials
3.2. Preparation of TiO(OH)2
3.3. Characterization of TiO(OH)2
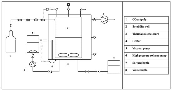
3.4. Process Description
3.5. Estimation of Regeneration Energy
4. Conclusions
Author Contributions
Funding
Data Availability Statement
Acknowledgments
Conflicts of Interest
Abbreviations
| CAPEX | Capital Expenses |
| Heat capacity | |
| FESEM | Field Emission Scanning Electron Microscopy |
| FTIR | Fourier-Transform Infrared Spectroscopy |
| GHG | Greenhouse Gas |
| MCM-41 | Mobil Composition of Matter No. 41 |
| MDEA | Methyldiethanolamine |
| OPEX | Operating Expenses |
| PZ | Piperazine |
| q | Heat Duty |
| R | Ideal Gas Constant |
| T | Temperature |
| TGA | Thermogravimetric Analysis |
| XRD | X-ray Diffraction |
| Z | Compressibility Factor |
References
- Huang, S.; Shen, J.; Wu, Y.; Li, X.; Ma, Y.; Xie, Y.; Yu, C.; Zhang, Y.; Zhang, J. Bi2O2CO3 Co-Catalyst Modification BiOBr Driving Efficient Photoreduction CO2. Colloids Surf. A Physicochem. Eng. Asp. 2025, 725, 137731. [Google Scholar] [CrossRef]
- Filonchyk, M.; Peterson, M.P.; Zhang, L.; Hurynovich, V.; He, Y. Greenhouse Gases Emissions and Global Climate Change: Examining the Influence of CO2, CH4, and N2O. Sci. Total Environ. 2024, 935, 173359. [Google Scholar] [CrossRef]
- Shokrollahi, F.; Keong Lau, K.; Partoon, B.; Sze Lai, L. Parametric Quantification of Sonochemical Effect during the High Frequency Ultrasonic-Assisted Absorption of Bulk CO2. Sep. Purif. Technol. 2024, 331, 125723. [Google Scholar] [CrossRef]
- Machale, J.; Majumder, S.K.; Ghosh, P.; Sen, T.K. Development of a Novel Biosurfactant for Enhanced Oil Recovery and Its Influence on the Rheological Properties of Polymer. Fuel 2019, 257, 116067. [Google Scholar] [CrossRef]
- Zou, C.; Zhao, Q.; Zhang, G.; Xiong, B. Energy Revolution: From a Fossil Energy Era to a New Energy Era. Nat. Gas Ind. B 2016, 3, 1–11. [Google Scholar] [CrossRef]
- Mondal, M.K.; Balsora, H.K.; Varshney, P. Progress and Trends in CO2 Capture/Separation Technologies: A Review. Energy 2012, 46, 431–441. [Google Scholar] [CrossRef]
- Yang, H.; Xu, Z.; Fan, M.; Gupta, R.; Slimane, R.B.; Bland, A.E.; Wright, I. Progress in Carbon Dioxide Separation and Capture: A Review. J. Environ. Sci. 2008, 20, 14–27. [Google Scholar] [CrossRef]
- Shokrollahi, F.; Lau, K.K.; Partoon, B. Experimental Evaluation of Chemical Reactions Involved in Ultrasonic-Assisted Absorption of Bulk CO2. Processes 2023, 11, 3266. [Google Scholar] [CrossRef]
- Cai, W.; Singham, D.I. A Principal–Agent Problem with Heterogeneous Demand Distributions for a Carbon Capture and Storage System. Eur. J. Oper. Res. 2018, 264, 239–256. [Google Scholar] [CrossRef]
- Shokrollahi, F.; Lau, K.K.; Partoon, B.; Smith, A.M. A Review on the Selection Criteria for Slow and Medium Kinetic Solvents Used in CO2 Absorption for Natural Gas Purification. J. Nat. Gas Sci. Eng. 2022, 98, 104390. [Google Scholar] [CrossRef]
- Wang, M.; Lawal, A.; Stephenson, P.; Sidders, J.; Ramshaw, C. Post-Combustion CO2 Capture with Chemical Absorption: A State-of-the-Art Review. Chem. Eng. Res. Des. 2011, 89, 1609–1624. [Google Scholar] [CrossRef]
- Resnik, K.P.; Yeh, J.T.; Pennline, H.W. Aqua Ammonia Process for Simultaneous Removal of CO2, SO2 and NOx. Int. J. Environ. Technol. Manag. 2004, 4, 89–104. [Google Scholar] [CrossRef]
- Stuart Haszeldine, R. Carbon Capture and Storage: How Green Can Black Be? Science 2009, 325, 1647–1652. [Google Scholar] [CrossRef]
- Shokrollahi, F.; Lau, K.K.; Tay, W.H. Performance Comparison of Ultrasonic-Assisted and Magnetic Stirred Absorption Methods for CO2 Separation. SN Appl. Sci. 2020, 2, 1217. [Google Scholar] [CrossRef]
- Puxty, G.; Rowland, R.; Allport, A.; Yang, Q.; Bown, M.; Burns, R.; Maeder, M.; Attalla, M. Carbon Dioxide Postcombustion Capture: A Novel Screening Study of the Carbon Dioxide Absorption Performance of 76 Amines. Environ. Sci. Technol. 2009, 43, 6427–6433. [Google Scholar] [CrossRef] [PubMed]
- Feyzi, V.; Beheshti, M.; Gharibi Kharaji, A. Exergy Analysis: A CO2 Removal Plant Using a-MDEA as the Solvent. Energy 2017, 118, 77–84. [Google Scholar] [CrossRef]
- Shokrollahi, F.; Lau, K.K.; Partoon, B.; Lai, L.S. Elucidation of Operating Parameters Influencing the Ultrasonic-Assisted Absorption of Bulk CO2 Using Unpromoted and Promoted Methyldiethanolamine. Ind. Eng. Chem. Res. 2023, 62, 2843–2865. [Google Scholar] [CrossRef]
- Dutcher, B.; Fan, M.; Leonard, B. Use of Multifunctional Nanoporous TiO(OH)2 for Catalytic NaHCO3 Decomposition-Eventually for Na2CO3/NaHCO3 Based CO2 Separation Technology. Sep. Purif. Technol. 2011, 80, 364–374. [Google Scholar] [CrossRef]
- Toan, S.; Lai, Q.; O’Dell, W.; Sun, Z.; Song, H.; Zhao, Y.; Radosz, M.; Adidharma, H.; Russell, C.; Yao, H.; et al. Green, safe, fast, and inexpensive removal of CO2 from aqueous KHCO3 solutions using a nanostructured catalyst TiO(OH)2: A milestone toward truly low-cost CO2 capture that can ease implementation of the Paris Agreement. Nano Energy 2018, 53, 508–512. [Google Scholar]
- Irani, M.; Gasem, K.A.M.; Dutcher, B.; Fan, M. CO2 Capture Using Nanoporous TiO(OH)2/Tetraethylenepentamine. Fuel 2016, 183, 601–608. [Google Scholar] [CrossRef]
- Lai, Q.; Toan, S.; Assiri, M.A.; Cheng, H.; Russell, A.G.; Adidharma, H.; Radosz, M.; Fan, M. Catalyst-TiO(OH)2 Could Drastically Reduce the Energy Consumption of CO2 Capture. Nat. Commun. 2018, 9, 2672. [Google Scholar] [CrossRef]
- Liu, W.; Wu, Y.; Cai, T.; Chen, X.; Liu, D. Use of Nanoparticles Cu/TiO(OH)2 for CO2 Removal with K2CO3/KHCO3 Based Solution: Enhanced Thermal Conductivity and Reaction Kinetics Enhancing the CO2 Sorption/Desorption Performance of K2CO3/KHCO3. Greenh. Gases Sci. Technol. 2019, 9, 10–18. [Google Scholar] [CrossRef]
- Ataeivarjovi, E.; Liu, Y.; Tang, Z.; Ding, H.; Guo, D.; Song, X.; Ben, G.; Zhou, M. TiO(OH)2 Nanoparticle Composite Membranes for Enhancing the Hot Potash Process. ACS Appl. Nano Mater. 2020, 3, 3223–3232. [Google Scholar] [CrossRef]
- Yao, H.; Toan, S.; Huang, L.; Fan, M.; Wang, Y.; Russell, A.G.; Luo, G.; Fei, W. TiO(OH)2—Highly Effective Catalysts for Optimizing CO2 Desorption Kinetics Reducing CO2 Capture Cost: A New Pathway. Sci. Rep. 2017, 7, 2943. [Google Scholar] [CrossRef]
- Sui, R.; Rizkalla, A.S.; Charpentier, P.A. FTIR Study on the Formation of TiO2 Nanostructures in Supercritical CO2. J. Phys. Chem. B 2006, 110, 16212–16218. [Google Scholar] [CrossRef]
- Derks, P.W.J.; Kleingeld, T.; van Aken, C.; Hogendoorn, J.A.; Versteeg, G.F. Kinetics of Absorption of Carbon Dioxide in Aqueous Piperazine Solutions. Chem. Eng. Sci. 2006, 61, 6837–6854. [Google Scholar] [CrossRef]
- Zhang, R.; Zhang, Y.; Cheng, Y.; Yu, Q.; Luo, X.; Li, C.; Li, J.; Zeng, Z.; Liu, Y.; Jiang, X.; et al. New Approach with Universal Applicability for Evaluating the Heat Requirements in the Solvent Regeneration Process for Postcombustion CO2 Capture. Ind. Eng. Chem. Res. 2020, 59, 3261–3268. [Google Scholar] [CrossRef]
- Li, T.; Yu, Q.; Barzagli, F.; Li, C.; Che, M.; Zhang, Z.; Zhang, R. Energy Efficient Catalytic CO2 Desorption: Mechanism, Technological Progress and Perspective. Carbon Capture Sci. Technol. 2023, 6, 100099. [Google Scholar] [CrossRef]
- Li, Y.; Liu, C.; Parnas, R.; Liu, Y.; Liang, B.; Lu, H. The CO2 Absorption and Desorption Performance of the Triethylenetetramine + N,N-Diethylethanolamine + H2O System. Chin. J. Chem. Eng. 2018, 26, 2351–2360. [Google Scholar] [CrossRef]
- de Meyer, F.; Bignaud, C. The Use of Catalysis for Faster CO2 Absorption and Energy-Efficient Solvent Regeneration: An Industry-Focused Critical Review. Chem. Eng. J. 2022, 428, 131264. [Google Scholar] [CrossRef]
- Feng, B.; Du, M.; Dennis, T.J.; Anthony, K.; Perumal, M.J. Reduction of Energy Requirement of CO2 Desorption by Adding Acid into CO2-Loaded Solvent. Energy Fuels 2009, 24, 213–219. [Google Scholar] [CrossRef]
- Aghel, B.; Sahraie, S.; Heidaryan, E. Comparison of Aqueous and Non-Aqueous Alkanolamines Solutions for Carbon Dioxide Desorption in a Microreactor. Energy 2020, 201, 117618. [Google Scholar] [CrossRef]
- Kang, S.; Shen, Z.; Shen, X.; Fang, L.; Xiang, L.; Yang, W. Experimental Investigation on CO2 Desorption Kinetics from MDEA + PZ and Comparison with MDEA/MDEA + DEA Aqueous Solutions with Thermo-Gravimetric Analysis Method. Greenh. Gases Sci. Technol. 2021, 11, 974–987. [Google Scholar] [CrossRef]
- Rozaiddin, S.A.M.; Lau, K.K. A Review on Enhancing Solvent Regeneration in CO2 Absorption Process Using Nanoparticles. Sustain. 2022, 14, 4750. [Google Scholar] [CrossRef]
- Shi, H.; Lv, J.; Feng, Y.; Zhang, H.; Xiong, Z.; Lu, S.; Jin, J.; Tontiwachwuthikul, P. Catalytic CO2 Desorption from MEA Solution of Al-FeOOH Composite Catalysts’ Desorption Performance, Structure–Activity Relationship, and New Mechanism. Catalysts 2024, 14, 779. [Google Scholar] [CrossRef]
- Zhang, X.; Huang, Y.; Yang, J.; Gao, H.; Huang, Y.; Luo, X.; Liang, Z.; Tontiwachwuthikul, P. Amine-Based CO2 Capture Aided by Acid-Basic Bifunctional Catalyst: Advancement of Amine Regeneration Using Metal Modified MCM-41. Chem. Eng. J. 2020, 383, 123077. [Google Scholar] [CrossRef]
- Zhang, X.; Hong, J.; Liu, H.; Luo, X.; Olson, W.; Tontiwachwuthikul, P.; Liang, Z. SO42−/ZrO2 Supported on γ-Al2O3 as a Catalyst for CO2 Desorption from CO2-Loaded Monoethanolamine Solutions. AIChE J. 2018, 64, 3988–4001. [Google Scholar] [CrossRef]
- Nawaratna, G.; Lacey, R.; Fernando, S.D. Effect of Hydrocarbon Tail-Groups of Transition Metal Alkoxide Based Amphiphilic Catalysts on Transesterification. Catal. Sci. Technol. 2012, 2, 364–372. [Google Scholar] [CrossRef]
- Aso, K.; Higashimine, K.; Miyata, M.; Kamio, H.; Oshima, Y. Three-Dimensional Atomic-Scale Characterization of Titanium Oxyhydroxide Nanoparticles by Data-Driven Lattice Correlation Analysis. Commun. Chem. 2025, 8, 122. [Google Scholar] [CrossRef] [PubMed]
- Mahshid, S.; Askari, M.; Ghamsari, M.S. Synthesis of TiO2 Nanoparticles by Hydrolysis and Peptization of Titanium Isopropoxide Solution. J. Mater. Process. Technol. 2007, 189, 296–300. [Google Scholar] [CrossRef]
- Bishnoi, S.; Rochelle, G.T. Absorption of Carbon Dioxide in Aqueous Piperazine/Methyldiethanolamine. AIChE J. 2002, 48, 2788–2799. [Google Scholar] [CrossRef]
- Mudhasakul, S.; Ku, H.M.; Douglas, P.L. A Simulation Model of a CO2 Absorption Process with Methyldiethanolamine Solvent and Piperazine as an Activator. Int. J. Greenh. Gas Control 2013, 15, 134–141. [Google Scholar] [CrossRef]
- Oexmann, J.; Kather, A. Minimising the Regeneration Heat Duty of Post-Combustion CO2 Capture by Wet Chemical Absorption: The Misguided Focus on Low Heat of Absorption Solvents. Int. J. Greenh. Gas Control 2010, 4, 36–43. [Google Scholar] [CrossRef]
- Srisang, W.; Osei, P.A.; Decardi-Nelson, B.; Tontiwachwuthikul, A.A.P.; Idem, R. Effect of Acid Catalysts on CO2 Absorption Process by Mixed Amines. Energy Procedia 2017, 114, 1514–1522. [Google Scholar] [CrossRef]
- Nguyen, Q.N.; Bauschlicher, C.W.; Myers, D.L.; Jacobson, N.S.; Opila, E.J. Computational and Experimental Study of Thermodynamics of the Reaction of Titania and Water at High Temperatures. J. Phys. Chem. A 2017, 121, 9508–9517. [Google Scholar] [CrossRef] [PubMed]
- Agbonghae, E.O.; Hughes, K.J.; Ingham, D.B.; Ma, L.; Pourkashanian, M. A Semi-Empirical Model for Estimating the Heat Capacity of Aqueous Solutions of Alkanolamines for CO2 Capture. Ind. Eng. Chem. Res. 2014, 53, 8291–8301. [Google Scholar] [CrossRef]
- Manyà, J.J.; Antal, M.J.; Kinoshita, C.K.; Masutani, S.M. Specific Heat Capacity of Pure Water at 4.0 MPa between 298.15 and 465.65 K. Ind. Eng. Chem. Res. 2011, 50, 6470–6484. [Google Scholar] [CrossRef]












| Solvent | Catalyst | Temperature (°C) | Desorption Rate Enhancement (%) | Remarks | Reference |
|---|---|---|---|---|---|
| MEA | AlOOH/FeOOH composite | 90 | 15–20 | Slight deactivations after cycling | [35] |
| MEA | MCM-41 | 98 | 16.10 | Stable up to moderate temperatures | [36] |
| MEA/AMP | γ-Al2O3 | 98 | 12.70 | Minor deactivation at high temperatures | [37] |
| NaHCO3 | TiO(OH)2 | 70 | NA | Stable catalyst for CO2 desorption | [24] |
| MDEA/PZ | TiO(OH)2 | 95 | 19.58 | Stable over 5 cycles | Current study |
Disclaimer/Publisher’s Note: The statements, opinions and data contained in all publications are solely those of the individual author(s) and contributor(s) and not of MDPI and/or the editor(s). MDPI and/or the editor(s) disclaim responsibility for any injury to people or property resulting from any ideas, methods, instructions or products referred to in the content. |
© 2025 by the authors. Licensee MDPI, Basel, Switzerland. This article is an open access article distributed under the terms and conditions of the Creative Commons Attribution (CC BY) license (https://creativecommons.org/licenses/by/4.0/).
Share and Cite
Mohd Rozaiddin, S.A.; Lau, K.K.; Shokrollahi, F. Enhancing CO2 Desorption Efficiency in Activated MDEA Using Titanium Oxyhydrate Particles. Catalysts 2025, 15, 999. https://doi.org/10.3390/catal15100999
Mohd Rozaiddin SA, Lau KK, Shokrollahi F. Enhancing CO2 Desorption Efficiency in Activated MDEA Using Titanium Oxyhydrate Particles. Catalysts. 2025; 15(10):999. https://doi.org/10.3390/catal15100999
Chicago/Turabian StyleMohd Rozaiddin, Siti Aishah, Kok Keong Lau, and Fatemeh Shokrollahi. 2025. "Enhancing CO2 Desorption Efficiency in Activated MDEA Using Titanium Oxyhydrate Particles" Catalysts 15, no. 10: 999. https://doi.org/10.3390/catal15100999
APA StyleMohd Rozaiddin, S. A., Lau, K. K., & Shokrollahi, F. (2025). Enhancing CO2 Desorption Efficiency in Activated MDEA Using Titanium Oxyhydrate Particles. Catalysts, 15(10), 999. https://doi.org/10.3390/catal15100999

