Laboratory-Scale Research of Non-Catalyzed Supercritical Alcohol Process for Continuous Biodiesel Production
Abstract
1. Introduction
2. Results and Discussion
2.1. Pressure
2.2. Temperature
2.3. Molar Ratio
2.4. Residence Time
2.5. Kinetic Model
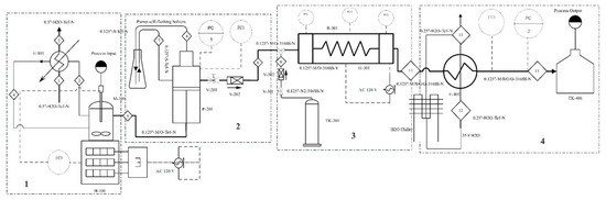
3. Experimental Section
3.1. Materials
3.2. Reactor Design
3.3. Setup of Working Producer
3.4. Alcohol Recovery
4. Conclusions
Author Contributions
Funding
Data Availability Statement
Acknowledgments
Conflicts of Interest
Nomenclature
| SCM | Supercritical methanol |
| WCO | Waste cooking oil |
| FFA | Free fatty acids |
| FAME | Fatty acid methyl ester |
| GHz | Gigahertz |
| FER | Fossil energy ratio |
| uCO | Un-esterified compounds |
| SC | Supercritical |
| ASTM | American Society for Testing and Materials |
| EN14214 | European Committee for Standardization |
| TG | Triglycerides |
| DG | Diglycerides |
| MG | Monoglycerides |
| G | Glycerol |
| FAE | Fatty acid ester |
| Temperature unit (K) | Kelvin |
References
- Marulanda, V.F.; Anitescu, G.; Tavlarides, L.L. Biodiesel Fuels through a Continuous Flow Process of Chicken Fat Supercritical Transesterification. Energy Fuels 2010, 24, 253–260. [Google Scholar] [CrossRef]
- Santana, A.; Maçaira, J.; Larrayoz, M.A. Continuous production of biodiesel from vegetable oil using supercritical ethanol/carbon dioxide mixtures. Fuel Process. Technol. 2012, 96, 214–219. [Google Scholar] [CrossRef]
- Santana, A.; Maçaira, J.; Larrayoz, M.A. Continuous production of biodiesel using supercritical fluids: A comparative study between methanol and ethanol. Fuel Process. Technol. 2012, 102, 110–115. [Google Scholar] [CrossRef]
- Gui, M.M.; Lee, K.T.; Bhatia, S. Supercritical ethanol technology for the production of biodiesel: Process optimization studies. J. Supercrit. Fluids 2009, 49, 286–292. [Google Scholar] [CrossRef]
- Song, E.S.; Lim, J.w.; Lee, H.S.; Lee, Y.W. Transesterification of RBD palm oil using supercritical methanol. J. Supercrit. Fluids 2008, 44, 356–363. [Google Scholar] [CrossRef]
- Sawangkeawa, R.; Bunyakiata, K.; Ngamprasertsitha, S. A review of laboratory-scale research on lipid conversion to biodiesel with supercritical methanol (2001–2009). J. Supercrit. Fluids 2010, 55, 1–13. [Google Scholar] [CrossRef]
- Pradhan, A.; Shrestha, D.S.; McAloon, A.; Yee, W.; Haas, M.; Duffield, J.A.; Shapouri, H. Energy Life-Cycle Assessment of Soybean Biodiesel; Agricultural Economic Report No. 845; USDA, Office of the Chief Economist, Office of Energy Policy and New Uses: Washington, DC, USA, 2009. Available online: www.usda.gov/oce/reports/energy/ELCAofSoybeanBiodiesel91409.pdf (accessed on 26 March 2021).
- Ge, J.C.; Yoon, S.K.; Choi, N.J. Using Canola Oil Biodiesel as an Alternative Fuel in Diesel Engines: A Review. Appl. Sci. 2017, 7, 881. [Google Scholar] [CrossRef]
- Pinnarat, T.; Savage, P.E. Assessment of Noncatalytic Biodiesel Synthesis Using Supercritical Reaction. Ind. Eng. Chem. Res. 2008, 47, 6801–6808. [Google Scholar] [CrossRef]
- Encinar, J.M.; Gonzalez, J.F.; Rodriguez-Reinares, A. Biodiesel from Used Frying Oil. Variables Affecting the Yields and Characteristics of the Biodiesel. Ind. Eng. Chem. Res. 2005, 44, 5491–5499. [Google Scholar] [CrossRef]
- Saka, S.; Kusdiana, D. Biodiesel fuel from rapeseed oil as prepared in supercritical methanol. Fuel 2001, 80, 225–231. [Google Scholar] [CrossRef]
- Abdulagatov, I.M.; Polikhronidi, N.G.; Abdurashidova, A.; Kiselev, S.B.; Ely, J.F. Thermodynamic Properties of Methanol in the Critical and Supercritical Regions. Int. J. Thermophys. 2005, 26, 1327–1368. [Google Scholar] [CrossRef]
- Dean, J.R. Applications of Supercritical Fluids in Industrial Analysis; Dean, J., Ed.; CRC Press: Newcastle, UK, 1993. [Google Scholar]
- Patil, P.; Deng, S.; Rhodes, J.I.; Lammers, P.J. Conversion of waste cooking oil to biodiesel using ferric sulfate and supercritical methanol processes. Fuel 2010, 89, 360–364. [Google Scholar] [CrossRef]
- Tran, D.T.; Chang, J.S.; Lee, D.J. Recent insights into continuous-flow biodiesel production via catalytic and non-catalytic transesterification processes. Appl. Energy 2017, 185, 376–409. [Google Scholar] [CrossRef]
- Choi, C.S.; Kim, J.W.; Jeong, C.J.; Kim, H.; Yoo, K.P. Transesterification kinetics of palm olein oil using supercritical methanol. J. Supercrit. Fluids 2011, 58, 365–370. [Google Scholar] [CrossRef]
- Kusdiana, D.; Saka, S. Kinetics of transesteri®cation in rapeseed oil to biodiesel fuel as treated in supercritical methanol. Fuel 2001, 80, 693–698. [Google Scholar] [CrossRef]
- Anitescu, G.; Deshpande, A.; Tavlarides, L.L. Integrated Technology for Supercritical Biodiesel Production and Power Cogeneration. Energy Fuels 2008, 22, 1391–1399. [Google Scholar] [CrossRef]
- Oliveira, M.B.; Teles, A.R.R.; Queimada, A.J.; Coutinho, J.A.P. Phase equilibria of glycerol containing systems and their description with the Cubic-Plus-Association (CPA) Equation of State. Fluid Phase Equilibria 2009, 280, 22–29. [Google Scholar] [CrossRef]
- García-Martínez, N.; Andreo-Martínez, P.; Quesada-Medina, J.; de los Ríos, A.P.; Chica, A.; Beneito-Ruiz, R.; Carratalá-Abril, J. Optimization of non-catalytic transesterification of tobacco (Nicotiana tabacum) seed oil using supercritical methanol to biodiesel production. Energy Convers. Manag. 2017, 131, 99–108. [Google Scholar] [CrossRef]
- Kusdiana, D.; Saka, S. Two-Step Preparation for Catalyst-Free Biodiesel Fuel Production. Appl. Biochem. Biotechnol. 2004, 115, 781–791. [Google Scholar] [CrossRef]
- He, H.; Wang, T.; Zhu, S. Continuous production of biodiesel fuel from vegetable oil using supercritical methanol process. Fuel 2007, 86, 442–447. [Google Scholar] [CrossRef]
- Leevijit, T.; Tongurai, C.; Prateepchaikul, G.; Wisutmethangoon, W. Performance test of a 6-stage continuous reactor for palm methyl ester production. Bioresour. Technol. 2008, 99, 214–221. [Google Scholar] [CrossRef]
- He, B.; Shao, Y.; Ren, Y.; Li, J.; Cheng, Y. Continuous biodiesel production from acidic oil using a combination of cation- and anion-exchange resins. Fuel Process. Technol. 2015, 130, 1–6. [Google Scholar] [CrossRef]
- Bunyakiat, K.; Makmee, S.; Sawangkeaw, R.; Ngamprasertsith, S. Continuous Production of Biodiesel via Transesterification from Vegetable Oils in Supercritical Methanol. Energy Fuels 2006, 20, 812–817. [Google Scholar] [CrossRef]
- Marulanda, V.F.; Anitescua, G.; Tavlarides, L.L. Investigations on supercritical transesterification of chicken fat for biodiesel production from low-cost lipid feedstocks. J. Supercrit. Fluids 2010, 54, 53–60. [Google Scholar] [CrossRef]
- Jiang, J.J.; Tan, C.S. Biodiesel production from coconut oil in supercritical methanol in the presence of cosolvent. J. Taiwan Inst. Chem. Eng. 2012, 43, 102–107. [Google Scholar] [CrossRef]
- Campos, D.C.; Dall’Oglio, E.L.; de Sousa, P.T., Jr.; Vasconcelos, L.G.; Kuhnen, C.A. Investigation of dielectric properties of the reaction mixture during the acid-catalyzed transesterification of Brazil nut oil for biodiesel production. Fuel 2014, 117, 957–965. [Google Scholar] [CrossRef]
- Muley, P.D.; Boldor, D. Investigation of microwave dielectric properties of biodiesel components. Bioresour. Technol. 2013, 127, 165–174. [Google Scholar] [CrossRef] [PubMed]
- Imahara, H.; Minami, E.; Hari, S.; Saka, S. Thermal stability of biodiesel in supercritical methanol. Fuel 2008, 87, 1–6. [Google Scholar] [CrossRef]
- Lin, R.; Zhu, Y.; Tavlarides, L.L. Mechanism and kinetics of thermal decomposition of biodiesel fuel. Fuel 2013, 106, 593–604. [Google Scholar] [CrossRef]
- Lin, R.; Zhu, Y.; Tavlarides, L.L. Effect of thermal decomposition on biodiesel viscosity and cold flow property. Fuel 2014, 117, 981–988. [Google Scholar] [CrossRef]
- Quesada-Medina, J.; Olivares-Carrillo, P. Evidence of thermal decomposition of fatty acid methyl esters during the synthesis of biodiesel with supercritical methanol. J. Supercrit. Fluids 2011, 56, 56–63. [Google Scholar] [CrossRef]
- Farobie, O.; Leow, Z.Y.M.; Samanmulya, T.; Matsumura, Y. In-depth study of continuous production of biodiesel using supercritical 1-butanol. Energy Convers. Manag. 2017, 132, 410–417. [Google Scholar] [CrossRef]
- Velez, A.; Soto, G.; Hegel, P.; Mabe, G.; Pereda, S. Continuous production of fatty acid ethyl esters from sunflower oil using supercritical ethanol. Fuel 2012, 97, 703–709. [Google Scholar] [CrossRef]













| Property | WCO | Virgin Vegetable Oil |
|---|---|---|
| Saponification Value (SV) | 197.8 | 195.4 |
| FFA contents (%) | 23.26 | 0.87 |
| Kinematic viscosity (mm2/s) | 38.6 | 32.5 |
| Density @ 15 °C (kg/m3) | 944 | 914 |
| Flash point (°C) | 239 | 209 |
| Acid value (mg KOH/g) | 2.3 | 0.4 |
| Fatty Acid | Structure | WCO (Wt. %) | Virgin Oil (Wt. %) |
|---|---|---|---|
| Palmitic Acid | C16:0 | 3.8 | 9.2 |
| Palmitoleic Acid | C16:1 | 3.1 | 0.68 |
| Stearic acid | C18:0 | 2.7 | 4.2 |
| Oleic Acid | C18:1 | 43.7 | 30.6 |
| Linoleic Acid | C18:2 (cis) | 34.7 | 51.1 |
| Linolenic Acid | C18:3 | 9.5 | 3.2 |
Publisher’s Note: MDPI stays neutral with regard to jurisdictional claims in published maps and institutional affiliations. |
© 2021 by the authors. Licensee MDPI, Basel, Switzerland. This article is an open access article distributed under the terms and conditions of the Creative Commons Attribution (CC BY) license (http://creativecommons.org/licenses/by/4.0/).
Share and Cite
Hassan, A.A.; Smith, J.D. Laboratory-Scale Research of Non-Catalyzed Supercritical Alcohol Process for Continuous Biodiesel Production. Catalysts 2021, 11, 435. https://doi.org/10.3390/catal11040435
Hassan AA, Smith JD. Laboratory-Scale Research of Non-Catalyzed Supercritical Alcohol Process for Continuous Biodiesel Production. Catalysts. 2021; 11(4):435. https://doi.org/10.3390/catal11040435
Chicago/Turabian StyleHassan, Aso A., and Joseph D. Smith. 2021. "Laboratory-Scale Research of Non-Catalyzed Supercritical Alcohol Process for Continuous Biodiesel Production" Catalysts 11, no. 4: 435. https://doi.org/10.3390/catal11040435
APA StyleHassan, A. A., & Smith, J. D. (2021). Laboratory-Scale Research of Non-Catalyzed Supercritical Alcohol Process for Continuous Biodiesel Production. Catalysts, 11(4), 435. https://doi.org/10.3390/catal11040435

