Cooperative Control Strategy for Low-Voltage Ride-Through of DFIGM Based on an Improved IGBT-Based Active Crowbar
Abstract
1. Introduction
- (1)
- The scheme of CRTC method is developed, in which the current tracking coefficient is optimized based on particle swarm optimization (PSO) algorithm under rotor voltage and current constraints during LVRT conditions.
- (2)
- An enhanced IGBT-based active crowbar topology is proposed, which operates in rectification and inversion modes and provides reactive power support, thereby improving fault ride-through capability.
- (3)
- A cooperative control strategy integrating the optimized CRTC and the enhanced active crowbar is established, enabling effective mitigation of deep voltage sag faults, while suppressing the negative-sequence current components and harmonic content at the PCC.
2. Characteristics of the DFIGM
2.1. Normal Condition
2.2. Symmetrical Voltage Dip
2.3. Asymmetrical Voltage Dip
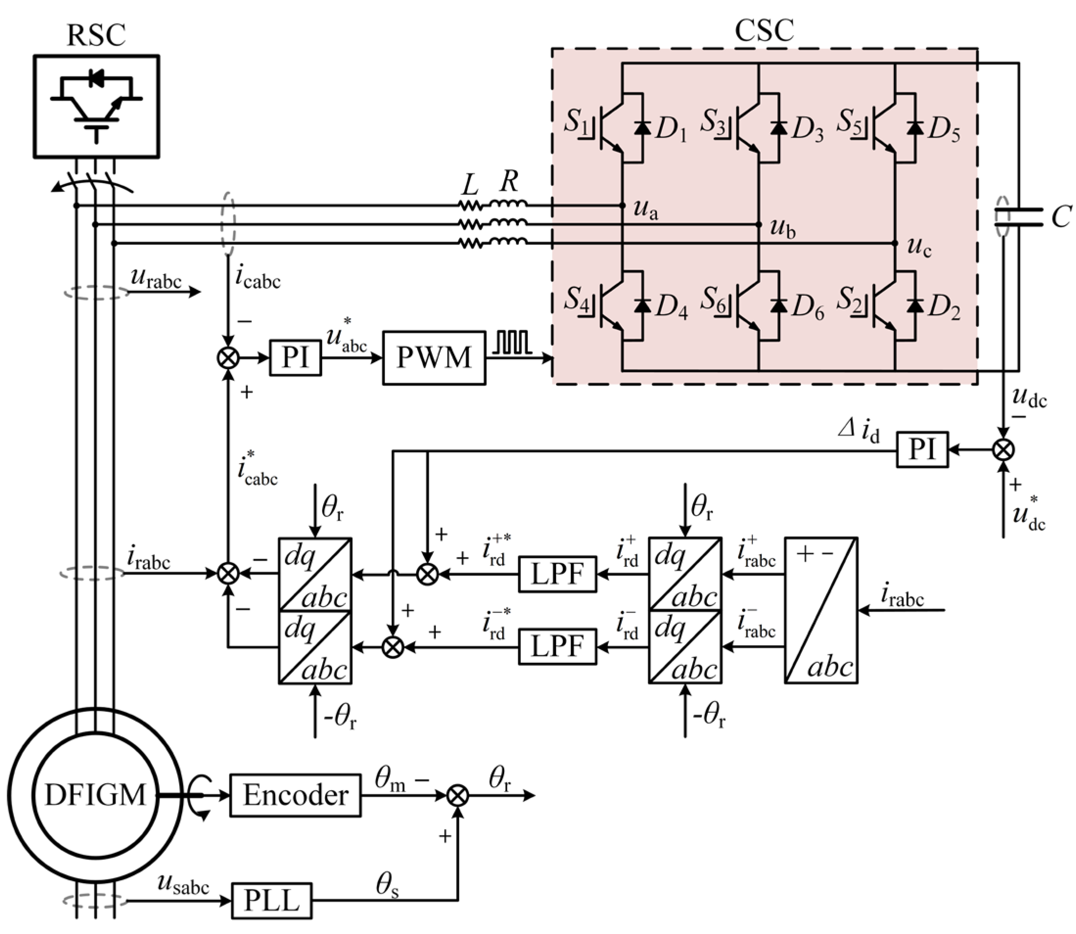
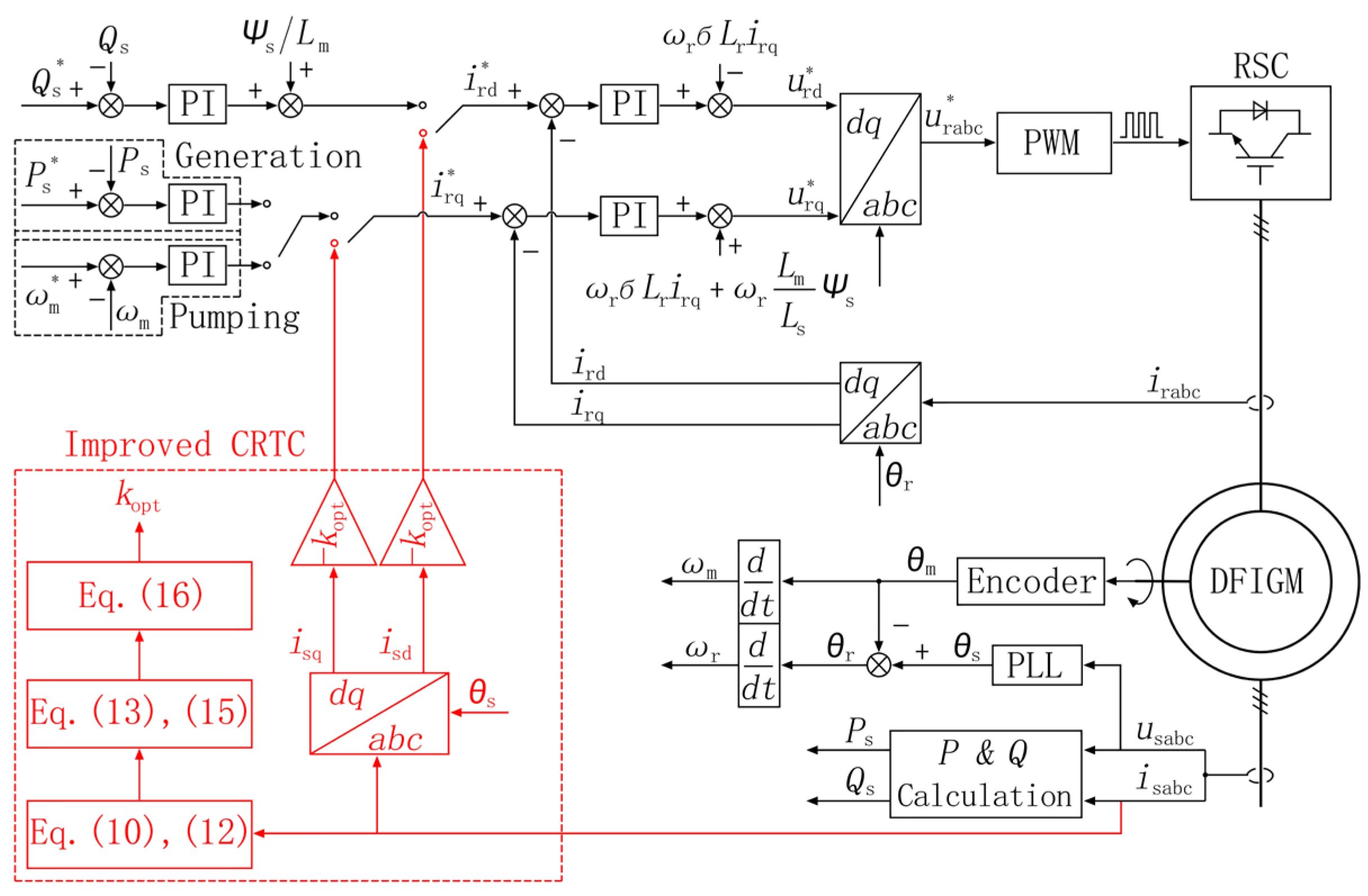
3. Cooperative Control Method
3.1. Improved CRTC
3.2. Improved Crowbar
4. Simulation Results
4.1. Analysis of EMF
4.2. Fifty % Symmetrical Voltage Dip
4.3. Interphase Voltage Dip
4.4. Power Quality Analysis of Grid
5. Experiment Results
6. Conclusions
Author Contributions
Funding
Institutional Review Board Statement
Informed Consent Statement
Data Availability Statement
Conflicts of Interest
References
- Luo, L. Design and research on variable speed motor-generator of pumped storage plant. Hydropower Pumped Storage 2021, 7, 43–50. [Google Scholar]
- Mostafa, M.A.; El-Hay, E.A.; Elkholy, M.M. An overview and case study of recent low voltage ride through methods for wind energy conversion system. Renew. Sustain. Energy Rev. 2023, 183, 113521. [Google Scholar] [CrossRef]
- Wang, T.; Zhu, Z.Q.; Nian, H. Review of operation technology of doubly-fed induction generator-based wind power system under nonideal grid conditions. Trans. Chin. Electrotech. Soc. 2020, 35, 455–471. [Google Scholar]
- Feng, Y.; Xie, Z.; Li, M.; Yang, S.; Zhang, X. Composite decoupling control strategy for doubly fed wind turbines considering the influence of phase-locked loop under weak grid conditions. Acta Energiae Solaris Sin. 2024, 45, 618–625. [Google Scholar]
- Xu, S.; Xie, Z.; Yang, S.; Li, M.; Yang, S.; Zhang, X. Optimal rotor-side converter control strategy for grid-forming doubly fed wind turbines under unbalanced weak grid conditions. Autom. Electr. Power Syst. 2025, 49, 35–45. [Google Scholar]
- Zhu, D.; Wang, Z.; Hu, J.; Zou, X.; Kang, Y.; Guerrero, J.M. Rethinking fault ride-through control of DFIG-based wind turbines from a new perspective of rotor-port impedance characteristics. IEEE Trans. Sustain. Energy 2024, 15, 2050–2062. [Google Scholar] [CrossRef]
- Dösojlu, M.K. Enhancement of LVRT capability in DFIG-based wind turbines with STATCOM and supercapacitor. Sustainability 2025, 15, 2529. [Google Scholar] [CrossRef]
- Gu, J.; Zhao, R.; He, J.; Xu, J.; Yan, Q.; Sun, C.; Liu, H. Enhanced excitation converter with parallel/series DC-link based on TAB for DFIG to improve the LVRT capability under severe grid faults. IEEE Trans. Power Electron. 2023, 38, 12304–12308. [Google Scholar] [CrossRef]
- Li, B.T.; Zheng, D.C.; Li, B.; Ji, L.; Hong, Q.; Meng, Q. Research on low-voltage ride-through strategies for doubly fed wind farms during asymmetric faults. Int. J. Electr. Power Energy Syst. 2024, 160, 110138–110158. [Google Scholar]
- Abdelaal, A.K.; El-Hameed, M.A. Strengthening Low-Voltage Ride Through Competency of Doubly Fed Induction Generator Driven by Wind Turbine Using Super-Twisting Sliding Mode Control. Energies 2025, 18, 1954. [Google Scholar] [CrossRef]
- Xie, Q.; Zheng, Z.; Wang, Y.; Hu, W.; Xiao, X.-Y.; Du, K.; Ren, J. Analysis of Transient Voltage Disturbances in LCC-HVDC Sending Systems Caused by Commutation Failures. IEEE Trans. Power Deliv. 2022, 37, 4370–4381. [Google Scholar] [CrossRef]
- Zhu, D.R.; Cheng, J.K.; Duan, J.D.; Cheng, J.; Deng, J. Universal electromagnetic transient modeling of doubly fed wind turbines for fault ride-through based on outer power-loop control. J. Electr. Mach. Control. 2026, 50, 197–220. [Google Scholar]
- Li, B.T.; Zheng, D.; Li, B.; Jiao, X.; Hong, Q.; Ji, L. Analysis of low voltage ride-through capability and optimal control strategy of doubly-fed wind farms under symmetrical fault. Prot. Control Mod. Power Syst. 2023, 8, 1–15. [Google Scholar] [CrossRef]
- Qi, X.; Ding, C.; Zhang, J.; Wang, Q.; Chen, W. Low Voltage Ride-Through Coordination Control Strategy of DFIG with Series Grid Side Converter. Energies 2025, 18, 2537. [Google Scholar] [CrossRef]
- Chang, Y.; Berger, M.; Kocar, I. Control Solution to Over-Modulation of DFIG Converter for Asymmetrical Fault Ride Through. IEEE Trans. Sustain. Energy 2024, 15, 703–706. [Google Scholar] [CrossRef]
- Yang, Y.; Zhu, D.; Zhou, D.; Zou, X.; Hu, J.; Kang, Y. Synchronization Instability Mechanism and Damping Enhancement Control for DFIG-Based Wind Turbine During Grid Faults. IEEE Trans. Power Electron. 2023, 38, 12104–12115. [Google Scholar] [CrossRef]
- Chang, Y.; Kocar, I.; Farantatos, E.; Haddadi, A.; Patel, M. Short-Circuit Modeling of DFIG-Based WTG in Sequence Domain Considering Various Fault-Ride-Through Requirements and Solutions. IEEE Trans. Power Deliv. 2023, 38, 2088–2100. [Google Scholar] [CrossRef]
- Li, S.H.; Tao, D.W. Low-frequency oscillation suppression of synchronous generator–equivalent heterogeneous wind farm–HVDC systems based on the interactive current-extended small-signal interconnection matrix. Proc. CSEE 2025. online ahead of print. [Google Scholar]
- You, H.H.; Yuan, X.D.; Li, J.L.; Zou, F. Adaptive low-voltage ride-through control strategy for grid-forming energy storage converters. Trans. China Electrotech. Soc. 2025, 40, 2724–2737. [Google Scholar]
- Shang, L.; Dong, X.; Liu, C.; He, W. Modelling and Analysis of Electromagnetic Time Scale Voltage Variation Affected by Power Electronic Interfaced Voltage Regulatory Devices. IEEE Trans. Power Syst. 2022, 37, 1102–1112. [Google Scholar] [CrossRef]
- Uddin, M.N.; Rezaei, N.; Arifin, M.S. Hybrid Machine Learning-Based Intelligent Distance Protection and Control Schemes with Fault and Zonal Classification Capabilities for Grid-Connected Wind Farms. IEEE Trans. Ind. Appl. 2023, 59, 7328–7340. [Google Scholar] [CrossRef]
- Ma, Y.; Zhu, D.; Zhang, Z.; Zou, X.; Hu, J.; Kang, Y. Modeling and Transient Stability Analysis for Type-3 Wind Turbines Using Singular Perturbation and Lyapunov Methods. IEEE Trans. Ind. Electron. 2023, 70, 8075–8086. [Google Scholar] [CrossRef]
- Liu, H.L.; Jia, K.; Bi, T.S.; Niu, H.; Li, W. Low-voltage ride-through method for flexible DC converter stations connected to large-scale renewable energy base aggregation systems. Trans. China Electrotech. Soc. 2025, 40, 759–770. [Google Scholar]























| Symbol | Parameter | Value |
|---|---|---|
| Ps | Rated stator power | 10 MW |
| Us | Rated stator voltage | 10.5 kV |
| Is | Rated stator current | 611 A |
| fs | Rated stator frequency | 50 Hz |
| Ubus | Rated DC-link voltage | 5000 V |
| P | Pole pair | 6 |
| s | Turn ratio (Ns/Nr) | 0.5409 |
| Rs | Stator resistance | 0.0532 Ω |
| Rr | Rotor resistance | 0.0261 Ω |
| Lm | Magnetizing inductance | 29.6 mH |
| Lsσ | Stator leakage inductance | 3.1 mH |
| Lrσ | Rotor leakage inductance | 5.9 mH |
Disclaimer/Publisher’s Note: The statements, opinions and data contained in all publications are solely those of the individual author(s) and contributor(s) and not of MDPI and/or the editor(s). MDPI and/or the editor(s) disclaim responsibility for any injury to people or property resulting from any ideas, methods, instructions or products referred to in the content. |
© 2026 by the authors. Licensee MDPI, Basel, Switzerland. This article is an open access article distributed under the terms and conditions of the Creative Commons Attribution (CC BY) license.
Share and Cite
Zhang, Y.; Li, K.; Chen, Z.; Sun, Y.; Hu, L. Cooperative Control Strategy for Low-Voltage Ride-Through of DFIGM Based on an Improved IGBT-Based Active Crowbar. Micromachines 2026, 17, 243. https://doi.org/10.3390/mi17020243
Zhang Y, Li K, Chen Z, Sun Y, Hu L. Cooperative Control Strategy for Low-Voltage Ride-Through of DFIGM Based on an Improved IGBT-Based Active Crowbar. Micromachines. 2026; 17(2):243. https://doi.org/10.3390/mi17020243
Chicago/Turabian StyleZhang, Yu, Kai Li, Zhi Chen, Yutian Sun, and Liangxing Hu. 2026. "Cooperative Control Strategy for Low-Voltage Ride-Through of DFIGM Based on an Improved IGBT-Based Active Crowbar" Micromachines 17, no. 2: 243. https://doi.org/10.3390/mi17020243
APA StyleZhang, Y., Li, K., Chen, Z., Sun, Y., & Hu, L. (2026). Cooperative Control Strategy for Low-Voltage Ride-Through of DFIGM Based on an Improved IGBT-Based Active Crowbar. Micromachines, 17(2), 243. https://doi.org/10.3390/mi17020243

