Abstract
Grid complexity is expected to increase in the near future, and therefore, research on it is highly increasing due to the interest in optimizing power distribution along with the implementation of renewable energy sources. The grid presented in the current work uses a hybrid storage system with batteries and a generator set. A supervisor is also added to the model in order to distribute the load between the batteries and the generator when a power grid outage is detected. The main objective of this study is to find optimal supervisor operating values and battery capacity sizing. To that end, a recently developed intelligent algorithm, called Basque optimization (BO), is applied to model the battery capacity sizing and its depth of discharge. The results obtained provided an optimum value of 0.7267, which implies a battery sizing of 72.67% of the maximum battery capacity proposed in the optimization algorithm. Additionally, an optimal state of charge (SoC_lim) of the battery of 3.87% is obtained, corresponding to a depth of discharge (DoD_lim) of 96.13%. A sensitivity analysis is also performed to evaluate different time horizons and load profiles. The results showed that longer simulation horizons reduce the DoD, preserving battery life, while battery utilization increases in longer time horizons and variable load conditions, ensuring energy availability.
1. Introduction
Climate change represents one of the most pressing challenges of the 21st century, characterized by rising global temperatures, changing precipitation patterns, and an increasing frequency of extreme weather events, as noted by Kara and Sahin [1]. The primary driver of these changes is the accumulation of greenhouse gases (GHGs) in the atmosphere, primarily from the burning of fossil fuels for energy. According to the International Energy Agency, global coal demand reached a record high in 2022 amid the global energy crisis, rising by 4% year-on-year to 8.42 billion tons [2]. However, this report also expects global coal demand to fall by 2.3% by 2026 compared with 2023 levels, even in the absence of stronger clean energy and climate policies. In this context, Holechek et al. [3] studied the main challenges to reach a scenario where renewable energy sources (RES) could replace fossil fuels by 2050. Hence, efficient energy consumption is critical for sustainable development, requiring a balanced approach that considers economic, environmental, and social dimensions [4]. With the impact of climate change becoming more evident, Hassan et al. [5] showed that there is a growing imperative to transition to RES, which produces little to no GHG emissions. Renewable energies, such as solar, wind, hydroelectric, and geothermal power, offer a sustainable alternative to fossil fuels, helping mitigate the effects of climate change while providing reliable energy [6].
In this context, grid operators play a critical role in integrating renewable energy into the existing power infrastructure. They are responsible for maintaining the stability and reliability of the electricity grid, which involves balancing supply and demand, managing energy flows, and ensuring the efficient distribution of power. The integration of RES presents unique challenges for grid operators, such as dealing with the intermittent nature of solar and wind power, as reviewed by Al-Shetwi et al. [7].
To address this issue, microgrids, first presented by R.H. Lasseter, have been proven to be a promising solution [8,9,10]. Microgrids are localized power grids that can operate independently or in conjunction with the main electrical grid. These small-scale grids are designed to provide a reliable and resilient energy supply to specific areas, such as communities, campuses, or industrial sites. Microgrids integrate various distributed energy resources (DERs) like solar panels, wind turbines, energy storage systems, and generators, ensuring a stable and efficient energy supply tailored to local needs, as reviewed by Hossain et al. [11]. Microgrids can be categorized into three types based on the power systems they utilize: AC, DC, and hybrid microgrids [12,13,14]. Adopting microgrids for the large-scale integration of distributed renewable energy sources offers a structured and intensive solution to the challenges posed by deregulated power networks. This approach significantly diminishes the need for complex centralized coordination and aids in the development and implementation of smart grids [15,16].
Smart grids represent a transformative evolution in the way electricity is generated, distributed, and consumed, incorporating advanced communication and control technologies to create a more efficient, reliable, and sustainable energy system. Pagani et al. [17] demonstrated the advantages of enhanced connectivity in achieving more efficient and dependable networks. Unlike traditional power grids, smart grids are designed to handle the complexities of modern energy demands, integrating renewable energy sources, facilitating real-time data exchange, and enabling dynamic responses to fluctuating energy needs. This integration enables two-way communication between utility providers and consumers, enhancing the overall efficiency, reliability, and sustainability of energy distribution [18,19].
Different alternatives can be used to introduce energy into the grid. One of them is the use of a generator set, commonly used in places where a continuous electricity supply must be assured, as well as in remote areas and for large consumers who wish to offset their consumption from the grid. Cho et al. [20] analyzed the microgrid’s generator synchronization modes, and Beniwal et al. [21] proposed a vector-based synchronization. Another key issue in the definition of a smart grid is power management control. Estimating reactive power is crucial and cannot be overlooked, as it is essential for initiating control actions, as addressed by Rahman et al. [22]. Power management system control blocks (active and reactive power) have also been analyzed depending on whether the mode is islanded or connected [23]. Moreover, adaptive control and hierarchical control have been developed for large-scale DG integration control strategies like droop control [24].
Another alternative that is gaining more importance in storing electrical energy and releasing it on demand is the use of battery energy storage systems (BESSs). The comprehensive review by Aderemi et al. [25] discussed how these systems play a vital role in integrating renewable energy sources, enhancing grid stability, and improving energy efficiency. Killer et al. [26] highlighted the significance of Li-ion BESSs in modernizing energy systems, particularly in regions transitioning to renewable energy, while also addressing the economic viability challenges to widespread adoption. In this regard, Dascalu et al. [27] evaluated the performance of hybrid BESSs using lithium-ion and lead–acid chemistries, confirming the real-world feasibility of these systems in microgrid environments.
Several authors have proposed the use of optimization algorithms to study the optimal sizing and energy management of BESSs, as well as to manage the energy distribution between different components in hybrid energy storage systems (HESS). Martinez-Rico et al. [28] applied a particle swarm optimization (PSO) algorithm to schedule the production of a power plant, optimizing the net profitability of the plant and the loss of value. Similarly, the work of Mohammed et al. [29] sought to minimize the total cost of a hybrid PV-hydrogen storage system and the loss probability of power supply by applying a multi-objective mixed-integer linear programming model. The recent study of Wang et al. [30] used a CS-PSO algorithm, which combines crossover and PSO techniques, to optimize two objective functions of HESS scheduling.
The main objective of the current work is to find optimal supervisor operating values and battery capacity sizing for a backup power system. The scenario considered in this study is that of a backup system placed in residential environments or critical industries where power outages are rare, but when they occur, it is essential to use the full capacity of the battery. It integrates the operation of a generator and an inverter, seeking a balance between the use of the battery and conventional generation to minimize costs and maximize efficiency. For this purpose, the operation of a microgrid is studied to model its components and carry out a real simulation of a backup system for a weak local network environment.
Furthermore, this study proposes the implementation of a new intelligent optimization algorithm, called Basque optimization (BO), in order to reduce the cost of the battery. The novelty of this new algorithm is that it aims to take advantage of all the cost function points collected through the optimization process. This algorithm is based more on the distribution of historical data and on adaptive strategies, which reduce sensitivity to manual parameterization. This allows the algorithm to make better use of previous information to adjust the search. In addition, the authors propose a set of steps in smart grid supervision design in order to take battery degradation into account. The results obtained with this new optimization algorithm have been compared with those provided with a PSO-based algorithm. In this way, the use of optimization algorithms in computationally heavy models such as electrical networks are also investigated.
To that end, the manuscript is structured as follows: Section 2 describes each part of the grid model used in the current work, as well as the optimization algorithm applied. The simulation results and a discussion are presented in Section 3 and Section 4, respectively. Finally, Section 5 addresses the main conclusions obtained from this study.
2. Problem Description
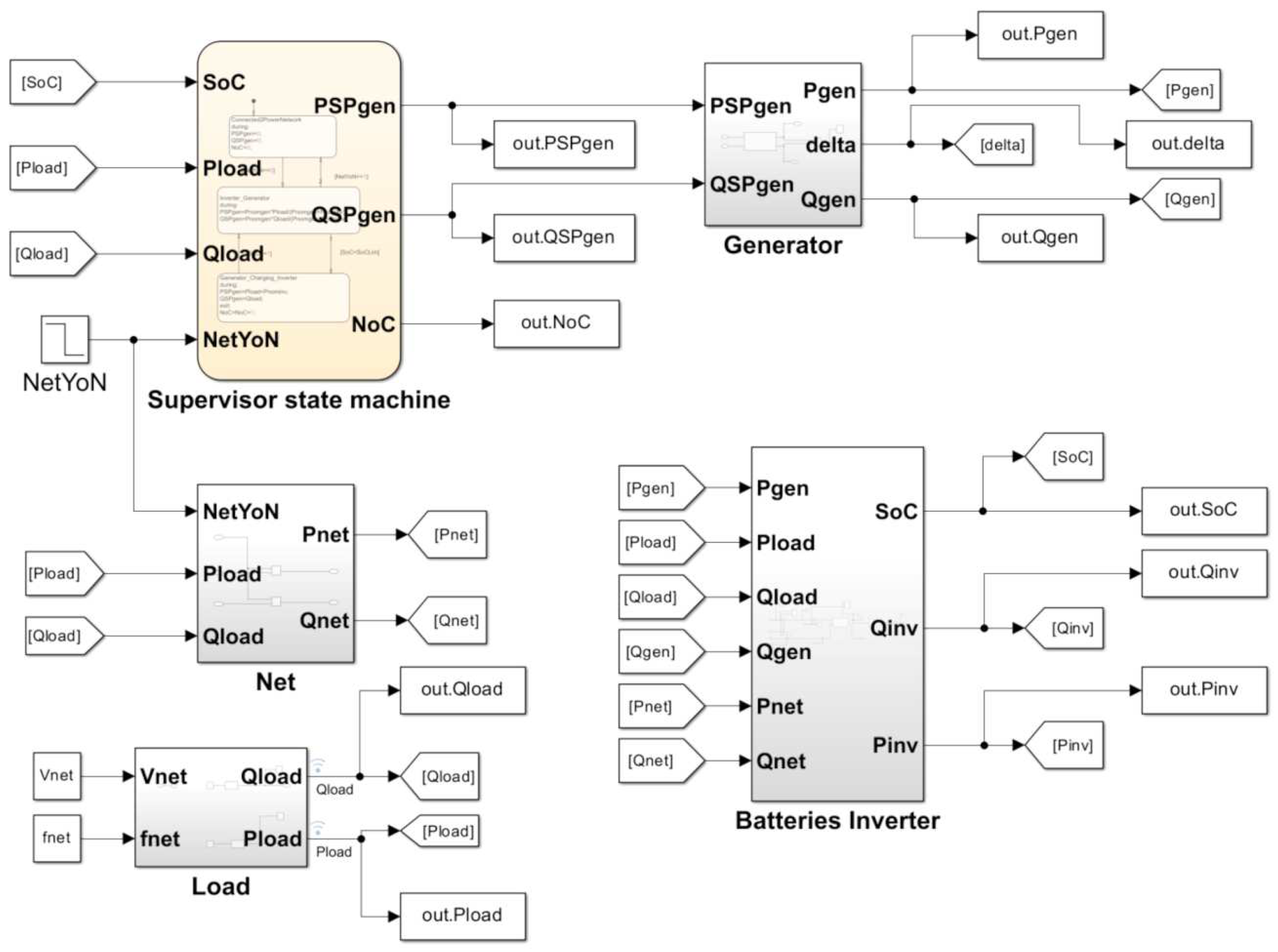
The modeled grid consists of a group of batteries of 20 kWh and 800 V, a generator set of 86 L and 2065 kW, and a fuel cell of 50 kW. The grid consists of a resistive load, an inverter that can create a local grid for the load, and a generator set, as shown in Figure 1. Figures S1–S4 of the Supplementary Material provide the subsystems used to define each part of the proposed model (load, net, generator, and battery inverter).
Figure 1.
Simulink diagram of the proposed smart grid.
A local network was defined to support the load, with a frequency of fnet = 50 Hz and a line voltage of Vnet = 380 V.
2.1. Generator and Droop Control
A synchronous machine was chosen to represent the electrical generator. The model is stationary, with two main control loops. The first one is voltage module control in order to assure reactive power control, and the second one is frequency control through speed control. The dynamic equations applied in this work are defined in Equations (1) and (2):
where represent the stator inductance, the stator current, and the angular frequency of the net, respectively.
A reference axis was applied, so is a real-only phasor. A stationary model was defined for the electrical part of the synchronous machine. This choice is motivated because we are analyzing the mechanical behavior of the active power, so it does not make sense to model a spatial phasor model that would provide similar results. The generator output voltage control is calculated using Equation (3), which defines the reactive power. This control loop is considered to be in a fully steady state because it is an electrical dynamic, so reactive power control is faster than active power control, which is linked to mechanical rotor speed:
where is the induced voltage generation constant and is the field current.
The active power control is defined through the droop control proposed in this section. The droop control proposes a rotor speed set point (), and this set point is the input of a rotor speed PI controller with the following equations (Equations (4)–(6)):
where is the torque of the gas machine and is the moment of inertia of the rotor.
The droop control technique allows for the regulation of voltage drop in synchronous generators and inverter-based resources in electrical grids. It is used to distribute the load among several generators connected in parallel in proportion to their power capacity. In droop control, each generator in the network is assigned a frequency and voltage droop value. These values represent the permissible deviation from nominal frequency and voltage to account for changes in energy demand.
The most common type of droop control is conventional droop control. With this method, frequency and voltage vary linearly with active and reactive power, respectively. For example, assigning a frequency droop value of 1% to a converter means that its frequency deviates by 0.01 per unit (pu) in response to a 1.0 pu change in active power. An alternative technique, reverse droop control, can be useful in low-voltage microgrids.
In the current study, the droop P/F is set to 2%, as illustrated in Figure 2, meaning that microgrid frequency is allowed to vary from 50.5 Hz (inverter produces no active power) to 49.5 Hz (inverter produces its nominal active power); see Equations (7) and (8).
Figure 2.
Frequency conventional droop curve.
Table 1 summarizes the parameters used to define the generator used in this work.
Table 1.
Generator data parameters.
Equations (9)–(13) are used to model the mechanical part of the generator. The synchronous speed of an AC motor is determined by the frequency of the source (fSP_net) and the number of pair poles (p), as shown in Equation (9). Thus, the field current of the machine imposes the desired generator voltage (Vgen).
Table 2.
Generator state variables.
2.2. Batteries Based on an Energy Storage System
Currently, there are several ways to introduce power to the grid and make it stable [31]. Among all the technologies, one of the most used is battery storage, which is responsible for storing electrical energy electrochemically for later use. Moreover, battery energy storage is accepted as one of the most important and efficient ways to aid in grid/microgrid stabilization. Within storage, there is also the possibility of using supercapacitor technology to support the grid in certain applications, especially those with high power demand, due to their appropriate characteristics for this purpose [32,33]. The possibility of hybridization in the battery storage system and supercapacitor will lead to the overall converter system possessing high energy density and high power density, allowing for greater operational flexibility [25].
There is a wide variety of battery technologies and chemistries, with lithium-ion being the most prevalent [34]. The mathematical model of batteries varies depending on the technology/chemistry used in their construction. Batteries must have an adequate charge and discharge cycle, so it is essential to assess the efficiencies of both states, including the limit values, through correct modeling, taking into account their equivalent circuit. Zhao et al. [35] propose an equivalent circuit, where not only the batteries, but also the ultracapacitors are modeled. Lithium-ion batteries were used in the model presented in this work. Table 3 and Table 4 show the parameters used to model the batteries and the load, respectively. Figure 3 illustrates the power load and reactive load sequence used in the simulation presented in this study.
Table 3.
Inverter parameters.
Table 4.
Load parameters.
Figure 3.
(a) Active load power sequence and (b) reactive load power sequence.
2.3. Supervisor
The role of the supervisor is to check in real time whether the load is connected to the power grid or not. The inverter, supercapacitors, and batteries are synchronized with the supervisor through the active power and reactive power. This ensures that when the power grid is down, the inverter continues to provide voltage without any drop in the local grid. In addition, it is also synchronized with the power grid, being able to provide voltage discontinuities in the event of a failure of the power grid and supporting the load while the generator starts. Once the generator is synchronized, the supervisor distributes the power according to the rated power of the loads. The inverter maintains the voltage and frequency of the grid as long as it has power in its batteries and supercapacitors. If it is detected that the voltage drop cannot be corrected solely using batteries and supercapacitors, the supervisor’s PLC instructs the generator to begin supplying power.
The supervisor is also capable of detecting whether the batteries and supercapacitors are discharged. When the state of charge (SoC) falls below a certain value (SoC_lim), the active power of the generator () increases, resulting in the active power of the inverter () becoming negative. This allows the batteries and supercapacitors to be charged.
The supervisor must distribute the load between the inverter and the generator. The power will depend on the nominal power of each of these components. In the current work, it was considered that the inverter sets the voltage and frequency in the local grid to supply the load, based on the active and reactive power of the supervisor, as well as the voltage and frequency variables of the grid. A network failure was simulated (), resulting in and . In this situation, with the electrical grid down, the inverter comes into operation to support the network. Figure 4 illustrates the operation scheme of the supervisor.
Figure 4.
Supervisor algorithm.
The grid energy price (PricePnetwork) and the generator energy price (PricePgen) were set to 0.02 EUR/J and 0.25 EUR/J, respectively. Moreover, the initial price of the energy that is supplied by the power inverter (PricePinv) was set to the generator energy price, i.e., 0.02 EUR/J. Therefore, the price of the energy supplied by the power inverter at instant t can be defined by Equation (14).
Thus, the price of the inverter’s energy multiplied by the maximum energy capacity of the inverter and the initial state of charge provides the economical cost of the stored energy (MoneyInv), in EUR/J, that is introduced in the inverter, as shown in Equation (15).
A positive inverter power value means that the battery is supplying power; therefore, the price of the energy to be supplied to the active load (PricePload) should be averaged with the prices of all energy sources, as represented in Equation (16).
Otherwise, a negative inverter power value means that the battery is being charged. In this case, the price at which the battery is charged is the average price between the generator and the network, as represented by Equation (17).
Therefore, the price of the energy consumed by the load will depend on whether this energy is provided by the generator, as shown in Equation (18).
The economical cost of the energy stored that is introduced into the inverter (MoneyInv) at instant t can be represented by Equation (19).
Additionally, the loss of state of health (SOH) according to the depth of discharge (DoD) was considered. To that end, the number of cycles to reach 80% SOH for each DoD condition, provided by Park et al. [36], was used, as illustrated in Figure 5.
Figure 5.
Cycle numbers to reach 80% SOH for each DoD condition [36].
The aforementioned supervisor counts the number of discharge cycles, and the DoD is set through the optimization algorithm of the supervisor. The maximum number of cycles depends on the characteristic f_battery and the DoD, as shown in Equation (20).
Then, the economic losses due to the discharges were calculated, taking as a reference an approximate lithium-ion battery price of 134 USD/kWh. The price of the battery corresponds to this reference price (PriceperEnergyUnit), in USD/J, multiplied by the energy capacity of the inverter that was optimized through the BO algorithm; see Equation (21).
Finally, the cost of the battery was obtained using Equation (22).
As mentioned above, the objective of this research is to optimize the sizing of the battery and the DoD limit applied by the supervisor. The SoC limit is always limited between 0 and 1, and the battery capacity is always between 0 and 107 J; see Equation (23).
2.4. Basque Optimization (BO) Algorithm
As an alternative to the commonly used PSO algorithm, the authors introduce a novel optimization called Basque optimization (BO) [37]. Unlike traditional algorithms such as swarm or evolutionary algorithms, BO continues to operate until the function is adequately known, rather than halting once a solution is found. This algorithm reutilizes all the calculated solutions in order to learn the cost function, so it is not necessary to launch many different configurations as PSO algorithms or other similar intelligent algorithms.
The proposed algorithm operates with a set of potential solutions categorized into three distinct types. The first category includes the optimal positions (N1 solutions per iteration), the second covers the unknown positions (N2 solutions per iteration), and the third comprises the known positions where the interpolation algorithm fails to make accurate predictions (N3 solutions per iteration). This process continues until the stopping criterion, defined by a maximum number of iterations (Niter), is achieved.
Although the ultimate aim of this optimization algorithm is to handle real-world data, this study uses randomly generated data. Consequently, both upper and lower bounds must be established, represented by the variable Limit High and Limit Low. A matrix with Nvar rows and Ntotal columns is then created, where Nvar is the number of variables, and Ntotal is determined using Equation (24). This results in Ntotal positions being generated and prepared for use, with these solutions stored in a matrix.
Then, the loss for each position needs to be calculated. The resulting loss vector is then used to rank the positions in the matrix from lowest to highest loss. These functions and datasets are standard for testing optimization algorithms and are categorized based on similarities in their key physical properties and shapes. After obtaining both the positions and their corresponding losses, the optimization process is initiated. The optimal solution is initially stored in a variable referred to as Xbest. Based on this solution, a set of N1 potential solutions is randomly generated around Xbest.
The subsequent step involves estimating the loss for the newly generated solutions by referencing the solutions. To accomplish this, a nearest-neighbor interpolation algorithm is implemented. This algorithm employs a specified number of neighbors to interpolate the loss for the target solutions based on the losses of the identified neighbors [38,39]. The iterative process continues until the condition specified by Equation (25) is satisfied. Once this condition is met, the optimization process concludes.
Figure 6 and Figure 7 show two flowcharts with the execution steps of the BO algorithm and the simulation process, respectively.
Figure 6.
Flowchart of the BO algorithm.
Figure 7.
Flowchart of the simulation process.
Finally, the results obtained are compared with those produced by a PSO algorithm using the same dataset. This comparison is conducted to evaluate the differences between the proposed algorithm and the commonly used PSO method.
3. Results
The proposed model was simulated with the aim of finding the optimal battery capacity sizing, the state of charge (SoC), as well as the optimal supervisor operating values. To that end, the Matlab/Simulink version R2024a was used.
To that end, a grid failure was included in the model with a permanent shutdown through the whole simulation time, making it impossible for the grid to supply the load included in the system. At this point, the battery pack is initially responsible for supplying this energy to the load. Figure 8 shows the combination of the battery and the generator to support the load described in each time interval. At the beginning, for the first simulated load of 25,000 W during the first 10 min, the battery supports the load, but as it discharges, the generator starts operating to supply the required energy. Then, the battery and the generator maintain a uniform output value to support this first load value. In the second time period, with a load of 50,000 W for another 10 min, the results show how the generator needs to provide greater support to the load. Additionally, when the SoC_lim is achieved, the generator not only takes over supplying all the necessary energy to the load but also recharges the battery. This battery recharging period can be easily observed in Figure 8 with negative Pinv values. Compared to the first interval, it is also noted how the slope of the SoC varies, as the battery discharges in a shorter period of time due to having to support a greater load. In this particular scenario, the battery can only maintain the load for the first 120 s, when the generator has to start operating both to support the load that cannot be supplied by the grid and to recharge the battery. When the simulation time reaches t = 1200 s, the load decreases from 50,000 W to 25,000 W. At this moment, it can be observed how the battery and the generator return to providing the same active power values as in the first time interval studied. In this third interval, the SoC of the battery continues to decrease until t = 1510 s, when the Soc_lim value is reached again, and the generator has the dual function of supporting the 25,000 W load and recharging the battery. Finally, in the last 10 min interval studied, since the battery does not discharge to the SoC_lim value, the battery and the generator maintain a uniform output value to support the 25,000 W load.
Figure 8.
Active power supplied by the inverter (Pinv) and the generator (Pgen).
Figure 9a illustrates all the values of SoC_lim and the energy capacity ratio of the battery obtained with the cost function implemented with the BO algorithm. The results obtained with the optimization algorithm show an optimal state of charge (SoC_lim) of 3.87% for the battery—or, in other words, an optimal depth of discharge (DoD_lim) of 96.13%. The generator, in addition to supporting the load, also charges the battery. Once the battery has been charged to 100%, the generator stops working, and solely the battery once again supports the load.
Figure 9.
State of charge (SoC_lim) values and energy capacity ratio of the battery values obtained using (a) the BO algorithm and (b) the PSO algorithm.
Figure 9a also addresses the ratio between the energy capacity of the battery and the maximum battery energy capacity allowed in the optimization process (107 Wh). The results show an optimum value of 0.7267, which implies a battery sizing of 72.67% of the maximum battery capacity proposed in the optimization algorithm, i.e., 7,267,000 J (2018.61 Wh). It can also be observed how the cost function value is minimized for an increasingly lower state of charge values, until reaching the optimal result of 0.0387, or 3.87%.
The results obtained with the BO algorithm were compared to those obtained with a commonly used PSO algorithm, as shown in Figure 9b. The PSO algorithm provided an optimal state of charge (SoC_lim) of 2.43% for the battery and a battery sizing of 71.66% of the maximum battery capacity proposed. The similarity of the achieved results demonstrates the accuracy of the new BO algorithm employed. The main advantage of the BO algorithm is that, unlike the PSO algorithm, it does not stop iterating upon reaching a solution; instead, it continues until the cost function is sufficiently understood based on the data collected during the optimization process.
We carried out a series of additional tests to evaluate the performance of the proposed model under different conditions. Specifically, we varied the simulation time horizon () and the values of the active loads () and reactive loads (). Table 5 shows the results obtained with different time horizons. As the time horizon () increases, the DoD tends to be lower, suggesting that the system is trying to keep the battery more charged as it has more time to manage the load.
Table 5.
Sensitivity analysis of the simulation time horizon.
For example, with a time horizon of 1200 s, the optimization allows deeper discharges (high DoD), maximizing battery usage. In contrast, in long time horizons (9600 s), the system limits the battery discharge (low DoD) to preserve the battery life and avoid long-term issues, as it has more time to balance the use of the battery and the generator. Up to = 4800 s, the model tends to reduce battery sizing to minimize degradation. However, at = 9600 s, the algorithm may prioritize ensuring sufficient long-term energy availability over maximizing battery lifespan, leading to an increase in capacity usage and suggesting that as the time horizon extends, energy availability becomes more critical than battery degradation.
Moreover, four scenarios with different load profiles were analyzed while keeping the simulation time horizon at 2400 s, as shown in Table 6. For low and constant loads, as in Case 5, the system demands more energy from the battery (high DoD) because there are no unexpected demand peaks. However, for highly variable loads with peak demands, as in Case 7, the system maintains a higher battery charge (low DoD) to handle demand peaks safely.
Table 6.
Sensitivity analysis of the simulation load profiles.
4. Discussion
The real-world implementation of battery energy storage systems (BESSs) requires paying attention to challenges such as hardware compatibility, environmental constraints, and financial feasibility. The integration of lithium-ion batteries into a BESS involves several layers of compatibility checks. For instance, the power conversion system (PCS) must be compatible with the battery packs. In that sense, the review by Krishna et al. [40] showed that the integration of wireless sensor networks, the Internet of Things (IoT), and artificial intelligence (AI) into the battery management system (BMS) can provide real-time monitoring and predictive maintenance, ensuring that the PCS operates within safe and efficient parameters. Furthermore, the energy management system (EMS) and grid management system (GMS) must be compatible with both the BMS and PCS to optimize the overall operation of the BESS. The EMS coordinates the charging and discharging cycles based on grid demands and energy pricing, while the GMS ensures that the BESS can provide grid services, such as frequency regulation and peak shaving. Additionally, the environmental constraints that these batteries can generate must be addressed. The extraction of raw materials such as lithium often leads to habitat destruction, water pollution, and substantial GHG emissions. Thus, it is essential to conduct a comprehensive life cycle analysis (LCA) of the batteries to precisely measure their environmental impact [41]. Besides, the financial feasibility of implementing BESSs is a key factor in their adoption and widespread use. According to Rotella Junior et al. [42], the cost of lithium-ion batteries has been decreasing significantly, making BESSs more economically viable. The study highlights that economies of scale and advancements in battery technology are key drivers in reducing costs, which in turn enhances the financial attractiveness of BESSs for both residential and commercial applications. In that sense, Martinez-Rico et al. [43] also concluded that under emerging market rules, the inclusion of a BESS can increase revenues by an average of 15.56%, making the integration of storage systems with renewable energy generation significantly more attractive.
Real-world applications of BESSs demonstrate their scalability and effectiveness in various settings, such as balancing power generation and consumption, peak shaving, frequency regulation, and renewable energy integration [44]. This integration is particularly important in regions with high penetration of intermittent renewable energy or those regions with frequent outages, where BESSs can help stabilize the grid by storing excess energy during periods of high generation and releasing it during periods of high demand [45]. However, scaling these BESSs from microgrids to larger grids requires taking into account a series of challenges. According to Zulueta et al. [46], the optimal size of the battery depends on the balance between power smoothing requirements and battery cost. Larger batteries can better handle fluctuations but come with increased costs, while smaller batteries may struggle to meet power smoothing objectives effectively. In addition, for large-scale systems, battery recycling, degradation, and replacement costs become critical.
Addressing these technical, economic, and regulatory challenges will allow us to take advantage of the main benefits provided by these systems, such as a greater integration of renewable energies and a reduction in carbon dioxide emissions.
5. Conclusions
This article aimed to find the optimal values for battery capacity sizing and its state of charge. In order to achieve this, a supervisor was included in the developed Simulink model, and a recently developed optimization algorithm, called the BO algorithm, was implemented to reduce the battery cost.
The results obtained in the current study show a very low state of charge value (3.87%) or, in other words, a high depth of discharge (96.13%). It is important to mention that each particular situation requires a different optimal battery capacity size. The optimal result for the two variables studied in this work also depends on the characteristics and situation of the grid. In our case study, the storage system is used as a backup system where power outages are rare; therefore, batteries are not used continuously but are activated only during power outages or failures in the main energy source. This means that while a high DoD may be used in these situations, the frequency of charge and discharge cycles remains relatively low. Battery degradation is influenced by factors like battery chemistry, usage patterns, environmental conditions, and operational strategies. Lithium-ion batteries typically undergo two-phase degradation. Initially, the rate of capacity loss is slow, but it accelerates when it reaches the ‘knee point’. After this point, the second-phase degradation starts with a degradation rate increasing significantly. Mitigation strategies to avoid battery degradation include maintaining ideal operating temperatures, operating batteries at less than 80% DoD whenever possible to reduce stress on the electrodes, and carrying out regular maintenance and monitoring. In this regard, certain constraints that may influence the applicability of the results must be addressed. One of the limitations of the current study is the absence of a battery state of health (SoH) estimation. This information could provide the supervisor with insights into the actual degradation level resulting from certain charge and discharge policies. Moreover, the model assumes fixed energy values for grid electricity prices and generation costs, which do not capture the variability of prices in dynamic electricity markets. Therefore, key areas for improvement include the study of dynamic pricing, battery degradation modeling, and the study of different kinds of power outages considering time horizon and frequency. A grid susceptible to a large number of short-duration outages would require more frequent use of the battery over brief intervals. However, for long outages, battery size would need to be larger to adequately support the grid in these situations. Future studies in this field could also consider incorporating dynamic energy pricing to analyze how variations in electricity costs influence battery usage, grid dependence, and overall system optimization. These considerations have a significant impact when determining the appropriate battery size to support a specific local grid. The authors believe that this study could help in designing local smart grid supervisors for different scenarios, such as infinite power network default times or different types of loads. The current work proposes a supervisor that has two main parameters, but our intelligent optimization-based design of a smart grid allows for many possibilities in supervisor architecture proposals, such as deep reinforcement learning approaches.
In addition, research in this field contributes to reducing the dependence on fossil fuels, as well as achieving more efficient and sustainable energy solutions, actions aligned with the Sustainable Development Goals (SDG 7: Affordable and Clean Energy).
Supplementary Materials
The following supporting information can be downloaded at https://www.mdpi.com/article/10.3390/su17052313/s1: Figure S1: Simulink subsystem built to define the load; Figure S2: Simulink subsystem built to define the net; Figure S3: Simulink subsystem built to define the generator; Figure S4: Simulink subsystem built to define the battery inverter.
Author Contributions
Conceptualization, I.A., E.Z. and D.T.-F.-B.; methodology, I.A. and E.Z.; software, U.F.-G.; validation, I.A., E.Z. and D.T.-F.-B.; formal analysis, I.A. and E.Z.; investigation, D.T.-F.-B. and U.F.-G.; resources, J.M.L.-G.; data curation, I.A. and E.Z.; writing—original draft preparation, I.A. and E.Z.; writing—review and editing, I.A., E.Z. and J.M.L.-G.; visualization, U.F.-G.; supervision, E.Z. and D.T.-F.-B.; project administration, E.Z. and J.M.L.-G.; funding acquisition, J.M.L.-G. All authors have read and agreed to the published version of the manuscript.
Funding
This research was funded by the government of the Basque Country through research program grant Elkartek KK-2024/00069 (Deepbask Elkartek).
Institutional Review Board Statement
Not applicable.
Informed Consent Statement
Not applicable.
Data Availability Statement
Data are contained within the article and Supplementary Materials.
Acknowledgments
The authors appreciate the support of the government of the Basque Country through the Elkartek research program.
Conflicts of Interest
The authors declare no conflicts of interest. The funders had no role in the design of the study; in the collection, analyses, or interpretation of data; in the writing of the manuscript; or in the decision to publish the results.
Abbreviations
The following list contains the abbreviations found in the manuscript:
| GHG | Greenhouse Gases |
| RES | Renewable Energy Sources |
| DER | Distributed Energy Resources |
| BESS | Battery Energy Storage System |
| HESS | Hybrid Energy Storage System |
| PSO | Particle Swarm Optimization |
| BO | Basque Optimization |
| SOC | State of Charge |
| SOC_lim | Optimal State of Charge |
| DOD | Depth of Discharge |
| DOD_lim | Optimal Depth of Discharge |
| SOH | State of Health |
| PCS | Power Conversion System |
| IoT | Internet of Things |
| AI | Artificial Intelligence |
| BMS | Battery Management System |
| EMS | Energy Management System |
| GMS | Grid Management System |
References
- Kara, T.; Şahin, A.D. Implications of Climate Change on Wind Energy Potential. Sustainability 2023, 15, 14822. [Google Scholar] [CrossRef]
- International Energy Agency (IEA). Coal 2023—Analysis and Forecast to 2026. 2023. Available online: https://iea.blob.core.windows.net/assets/a72a7ffa-c5f2-4ed8-a2bf-eb035931d95c/Coal_2023.pdf (accessed on 5 March 2025).
- Holechek, J.L.; Geli, H.M.E.; Sawalhah, M.N.; Valdez, R. A Global Assessment: Can Renewable Energy Replace Fossil Fuels by 2050? Sustainability 2022, 14, 4792. [Google Scholar] [CrossRef]
- Chen, W.; Alharthi, M.; Zhang, J.; Khan, I. The Need for Energy Efficiency and Economic Prosperity in a Sustainable Environment. Gondwana Res. 2023, 127, 22–35. [Google Scholar] [CrossRef]
- Hassan, Q.; Viktor, P.; Al-Musawi, T.J.; Mahmood Ali, B.; Algburi, S.; Alzoubi, H.M.; Khudhair Al-Jiboory, A.; Zuhair Sameen, A.; Salman, H.M.; Jaszczur, M. The Renewable Energy Role in the Global Energy Transformations. Renew. Energy Focus 2024, 48, 100545. [Google Scholar] [CrossRef]
- Sayed, E.; Olabi, A.; Alami, A.; Radwan, A.; Mdallal, A.; Rezk, A.; Abdelkareem, M. Renewable Energy and Energy Storage Systems. Energies 2023, 16, 1415. [Google Scholar] [CrossRef]
- Al-Shetwi, A.Q.; Hannan, M.A.; Jern, K.P.; Mansur, M.; Mahlia, T.M.I. Grid-Connected Renewable Energy Sources: Review of the Recent Integration Requirements and Control Methods. J. Clean. Prod. 2020, 253, 119831. [Google Scholar] [CrossRef]
- Lasseter, R.H. MicroGrids. In Proceedings of the 2002 IEEE Power Engineering Society Winter Meeting, New York, NY, USA, 27–31 January 2002; Conference Proceedings (Cat. No.02CH37309). IEEE: Piscataway, NJ, USA, 2002; Volume 1, pp. 305–308. [Google Scholar]
- Lasseter, R.H.; Paigi, P. Microgrid: A Conceptual Solution. In Proceedings of the 2004 IEEE 35th Annual Power Electronics Specialists Conference, Aachen, Germany, 20–25 June 2004; IEEE Cat. No.04CH37551. IEEE: Piscataway, NJ, USA, 2004; pp. 4285–4290. [Google Scholar]
- Lasseter, R.H. Extended CERTS Microgrid. In Proceedings of the 2008 IEEE Power and Energy Society General Meeting—Conversion and Delivery of Electrical Energy in the 21st Century, Pittsburgh, PA, USA, 20–24 July 2008; IEEE: Pittsburgh, PA, USA, 2008; pp. 1–5. [Google Scholar]
- Hossain, M.A.; Pota, H.R.; Hossain, M.J.; Blaabjerg, F. Evolution of Microgrids with Converter-Interfaced Generations: Challenges and Opportunities. Int. J. Electr. Power Energy Syst. 2019, 109, 160–186. [Google Scholar] [CrossRef]
- Nejabatkhah, F.; Li, Y.W. Overview of Power Management Strategies of Hybrid AC/DC Microgrid. IEEE Trans. Power Electron. 2015, 30, 7072–7089. [Google Scholar] [CrossRef]
- Justo, J.J.; Mwasilu, F.; Lee, J.; Jung, J.-W. AC-Microgrids versus DC-Microgrids with Distributed Energy Resources: A Review. Renew. Sustain. Energy Rev. 2013, 24, 387–405. [Google Scholar] [CrossRef]
- Guerrero, J.M.; Vasquez, J.C.; Matas, J.; De Vicuna, L.G.; Castilla, M. Hierarchical Control of Droop-Controlled AC and DC Microgrids—A General Approach Toward Standardization. IEEE Trans. Ind. Electron. 2011, 58, 158–172. [Google Scholar] [CrossRef]
- Alotaibi, I.; Abido, M.A.; Khalid, M.; Savkin, A.V. A Comprehensive Review of Recent Advances in Smart Grids: A Sustainable Future with Renewable Energy Resources. Energies 2020, 13, 6269. [Google Scholar] [CrossRef]
- Ohanu, C.P.; Rufai, S.A.; Oluchi, U.C. A Comprehensive Review of Recent Developments in Smart Grid through Renewable Energy Resources Integration. Heliyon 2024, 10, e25705. [Google Scholar] [CrossRef]
- Pagani, G.A.; Aiello, M. From the Grid to the Smart Grid, Topologically. Phys. A Stat. Mech. Its Appl. 2016, 449, 160–175. [Google Scholar] [CrossRef]
- Farhangi, H. The Path of the Smart Grid. IEEE Power Energy Mag. 2010, 8, 18–28. [Google Scholar] [CrossRef]
- Fan, D.; Ren, Y.; Feng, Q.; Liu, Y.; Wang, Z.; Lin, J. Restoration of Smart Grids: Current Status, Challenges, and Opportunities. Renew. Sustain. Energy Rev. 2021, 143, 110909. [Google Scholar] [CrossRef]
- Cho, C.; Jeon, J.-H.; Kim, J.-Y.; Kwon, S.; Park, K.; Kim, S. Active Synchronizing Control of a Microgrid. IEEE Trans. Power Electron. 2011, 26, 3707–3719. [Google Scholar] [CrossRef]
- Beniwal, N.; Hussain, I.; Singh, B. Vector-Based Synchronization Method for Grid Integration of Solar PV-Battery System. IEEE Trans. Ind. Inf. 2019, 15, 4923–4933. [Google Scholar] [CrossRef]
- Rahman, M.S.; Mahmud, M.A.; Pota, H.R.; Hossain, M.J. Distributed Multi-Agent Scheme for Reactive Power Management with Renewable Energy. Energy Convers. Manag. 2014, 88, 573–581. [Google Scholar] [CrossRef]
- Khongkhachat, S.; Khomfoi, S. IEEE Droop Control Strategy of AC Microgrid in Islanding Mode; IEEE: Piscataway, NJ, USA, 2015; pp. 2093–2098. [Google Scholar]
- Zhou, B.; Zou, J.; Yung Chung, C.; Wang, H.; Liu, N.; Voropai, N.; Xu, D. Multi-Microgrid Energy Management Systems: Architecture, Communication, and Scheduling Strategies. J. Mod. Power Syst. Clean Energy 2021, 9, 463–476. [Google Scholar] [CrossRef]
- Aderemi, B.A.; Puati Zau, A.T.; Chowdhury, S.P.D.; Olwal, T.O.; Abu-Mahfouz, A.M. Hybrid Battery Technologies with Battery Management System in Power and Energy Sectors. In Proceedings of the 2018 IEEE PES/IAS PowerAfrica, Cape Town, South Africa, 26–29 June 2018; IEEE: Piscataway, NJ, USA, 2018; pp. 716–721. [Google Scholar]
- Killer, M.; Farrokhseresht, M.; Paterakis, N.G. Implementation of Large-Scale Li-Ion Battery Energy Storage Systems within the EMEA Region. Appl. Energy 2020, 260, 114166. [Google Scholar] [CrossRef]
- Dascalu, A.; Sharkh, S.; Cruden, A.; Stevenson, P. Performance of a Hybrid Battery Energy Storage System. Energy Rep. 2022, 8, 1–7. [Google Scholar] [CrossRef]
- Martinez-Rico, J.; Zulueta, E.; De Argand, I.R.; Fernandez-Gamiz, U.; Armendia, M. Multi-Objective Optimization of Production Scheduling Using Particle Swarm Optimization Algorithm for Hybrid Renewable Power Plants with Battery Energy Storage System. J. Mod. Power Syst. Clean Energy 2021, 9, 285–294. [Google Scholar] [CrossRef]
- Mohammed, A.; Ghaithan, A.M.; Al-Hanbali, A.; Attia, A.M. A Multi-Objective Optimization Model Based on Mixed Integer Linear Programming for Sizing a Hybrid PV-Hydrogen Storage System. Int. J. Hydrogen Energy 2023, 48, 9748–9761. [Google Scholar] [CrossRef]
- Wang, S.; Guan, X.; Liu, S. A Multi-Objective Optimization Algorithm-Based Capacity Scheduling Method for Photovoltaic Power Hybrid Energy Storage Systems. AIP Adv. 2024, 14, 125308. [Google Scholar] [CrossRef]
- Rani, P.; Parkash, V.; Sharma, N.K. Technological Aspects, Utilization and Impact on Power System for Distributed Generation: A Comprehensive Survey. Renew. Sustain. Energy Rev. 2024, 192, 114257. [Google Scholar] [CrossRef]
- Bendjedia, B.; Bouchafaa, F.; Rizoug, N.; Boukhnifer, M. Comparative Study between Battery and Supercapacitor Hybridization with Fuel Cells for Automotive Applications. In Proceedings of the 2017 4th International Conference on Control, Decision and Information Technologies (CoDIT), Barcelona, Spain, 5–7 April 2017; IEEE: Piscataway, NJ, USA, 2017; pp. 0833–0838. [Google Scholar]
- Khalid, M. A Review on the Selected Applications of Battery-Supercapacitor Hybrid Energy Storage Systems for Microgrids. Energies 2019, 12, 4559. [Google Scholar] [CrossRef]
- Durmus, Y.E.; Zhang, H.; Baakes, F.; Desmaizieres, G.; Hayun, H.; Yang, L.; Kolek, M.; Küpers, V.; Janek, J.; Mandler, D.; et al. Side by Side Battery Technologies with Lithium-Ion Based Batteries. Adv. Energy Mater. 2020, 10, 2000089. [Google Scholar] [CrossRef]
- Zhao, C.; Yin, H.; Ma, C. Equivalent Series Resistance-Based Real-Time Control of Battery-Ultracapacitor Hybrid Energy Storage Systems. IEEE Trans. Ind. Electron. 2020, 67, 1999–2008. [Google Scholar] [CrossRef]
- Park, S.-J.; Song, Y.-W.; Kang, B.-S.; Kim, W.-J.; Choi, Y.-J.; Kim, C.; Hong, Y.-S. Depth of Discharge Characteristics and Control Strategy to Optimize Electric Vehicle Battery Life. J. Energy Storage 2023, 59, 106477. [Google Scholar] [CrossRef]
- Zulueta, A.; Zulueta, E.; Garcia-Ortega, J.; Ispas-Gil, D.A.; Fernandez-Gamiz, U.; Lopez-Guede, J.M. Basque Optimization: A New Cost Function Prediction Based Optimization Algorithm. 2024, preprint. Optimization Algorithm. preprint. 2024. [Google Scholar] [CrossRef]
- Ni, K.S.; Nguyen, T.Q. An Adaptable k-Nearest Neighbors Algorithm for MMSE Image Interpolation. IEEE Trans. Image Process. 2009, 18, 1976–1987. [Google Scholar] [CrossRef]
- Olivier, R.; Hanqiang, C. Nearest Neighbor Value Interpolation. Int. J. Adv. Comput. Sci. Appl. IJACSA 2012, 3. [Google Scholar] [CrossRef]
- Krishna, G.; Singh, R.; Gehlot, A.; Akram, S.V.; Priyadarshi, N.; Twala, B. Digital Technology Implementation in Battery-Management Systems for Sustainable Energy Storage: Review, Challenges, and Recommendations. Electronics 2022, 11, 2695. [Google Scholar] [CrossRef]
- Yudhistira, R.; Khatiwada, D.; Sanchez, F. A Comparative Life Cycle Assessment of Lithium-Ion and Lead-Acid Batteries for Grid Energy Storage. J. Clean. Prod. 2022, 358, 131999. [Google Scholar] [CrossRef]
- Rotella Junior, P.; Rocha, L.C.S.; Morioka, S.N.; Bolis, I.; Chicco, G.; Mazza, A.; Janda, K. Economic Analysis of the Investments in Battery Energy Storage Systems: Review and Current Perspectives. Energies 2021, 14, 2503. [Google Scholar] [CrossRef]
- Martinez-Rico, J.; Zulueta, E.; De Argandona, I.R.; Armendia, M.; Fernandez-Gamiz, U. Sizing a Battery Energy Storage System for Hybrid Renewable Power Plants Based on Optimal Market Participation Under Different Market Scenarios. IEEE Trans. Ind. Applicat. 2022, 58, 5624–5634. [Google Scholar] [CrossRef]
- Apribowo, C.H.B.; Sarjiya, S.; Hadi, S.P.; Wijaya, F.D. Optimal Planning of Battery Energy Storage Systems by Considering Battery Degradation Due to Ambient Temperature: A Review, Challenges, and New Perspective. Batteries 2022, 8, 290. [Google Scholar] [CrossRef]
- Szott, M.; Wermiński, S.; Jarnut, M.; Kaniewski, J.; Benysek, G. Battery Energy Storage System for Emergency Supply and Improved Reliability of Power Networks. Energies 2021, 14, 720. [Google Scholar] [CrossRef]
- Zulueta, A.; Ispas-Gil, D.A.; Zulueta, E.; Garcia-Ortega, J.; Fernandez-Gamiz, U. Battery Sizing Optimization in Power Smoothing Applications. Energies 2022, 15, 729. [Google Scholar] [CrossRef]
Disclaimer/Publisher’s Note: The statements, opinions and data contained in all publications are solely those of the individual author(s) and contributor(s) and not of MDPI and/or the editor(s). MDPI and/or the editor(s) disclaim responsibility for any injury to people or property resulting from any ideas, methods, instructions or products referred to in the content. |
© 2025 by the authors. Licensee MDPI, Basel, Switzerland. This article is an open access article distributed under the terms and conditions of the Creative Commons Attribution (CC BY) license (https://creativecommons.org/licenses/by/4.0/).








