Operation Simulation and Economic Analysis of Household Hybrid PV and BESS Systems in the Improved TOU Mode
Abstract
1. Introduction
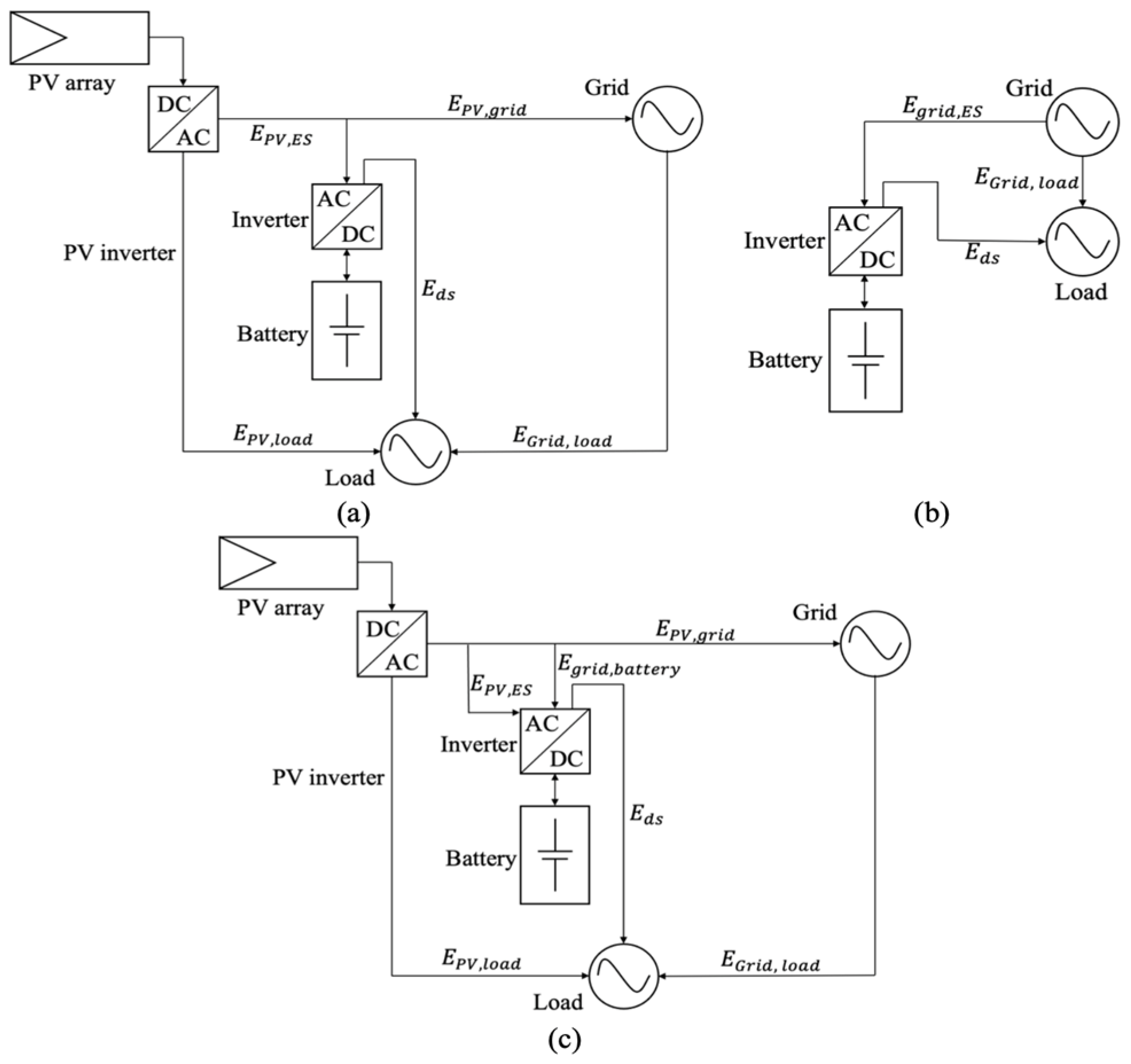
2. The Operation Strategy of the Household BESS
2.1. Introductions of the Battery
- The cycle time of the household BESS is 24 h and repeated daily. At the last measurement of the day, the BESS SOC is controlled at 10%;
- The energy generated by the household PV is to meet the household self-consumption first, because the selling price is far less than the purchase price;
- The electricity price of TOU is predetermined in advance;
- The charge and discharge efficiencies of the household BESS are both 95%;
- The SOC and charging/discharging rate of the household BESS are controlled to satisfy the constraints listed below.
2.2. The Three-Tier Tariff
2.3. BESS Control Strategy
3. Simulation for a Low-Voltage Distribution Line in 2030 Scenarios
3.1. Model Structure and Components
- Standardized component parameters: lines, transformer, protection devices, etc.;
- Transformer parameters: the capacity of a 50 kW transformer is selected for 32 households (refer to Gridlington);
- Household loads on the distribution line (see Section 3.2);
- Geographical location: time and power of PV generation (Gridlington is the location of sandy Bedfordshire, near London) (see Section 3.3);
- Probability events: the special circumstances are not considered in this paper. For example, the maximum power flow of each component generally does not occur at the same time [33].
3.2. Forecasting Household Load
3.3. Predict the Electric Energy Generated by the PV
3.4. Operation Conditions of the Distribution Line
4. Results
4.1. The Power Consumption for Household Users
4.1.1. Case 1: The BESS Connected with the PV in Standard Pricing (in Scenario 1)
4.1.2. Case 2: Only BESS in TOU Pricing (in Scenario 2 and Scenario 4)
4.1.3. Case 3: The BESS Connected with the PV in TOU Pricing (in Scenario 3 and Scenario 5)
4.2. The Cost of the BESS and the Most Suitable Size
5. Conclusions
Funding
Institutional Review Board Statement
Informed Consent Statement
Data Availability Statement
Conflicts of Interest
Appendix A

Appendix B

References
- A European Green Deal Striving to Be the First Climate-Neutral Continent. Available online: https://commission.europa.eu/strategy-and-policy/priorities-2019-2024/european-green-deal_en (accessed on 7 May 2023).
- Energy Balances for 150 Countries and 35 Regional Aggregates. Available online: https://www.iea.org/reports/world-energy-balances-overview (accessed on 7 May 2023).
- Fischer, D.; Surmann, A.; Lindberg, K.B. Impact of emerging technologies on the electricity load profile of residential areas. Energy Build. 2020, 208, 109614. [Google Scholar] [CrossRef]
- Sprake, D.; Vagapov, Y.; Lupin, S.; Anuchin, A. Housing estate energy storage feasibility for a 2050 scenario. In Proceedings of the 2017 Internet Technologies and Applications (ITA), Wrexham, UK, 12–15 September 2017; IEEE: Piscataway, NJ, USA, 2017; pp. 137–142. [Google Scholar]
- Toledo, O.M.; Oliveira Filho, D.; Diniz, A.S.A.C. Distributed photovoltaic generation and energy storage systems: A review. Renew. Sustain. Energy Rev. 2010, 14, 506–511. [Google Scholar]
- Martin, S.; Ryor, J. Prosumers in Bengaluru: Lessons for Scaling Rooftop Solar PV. Available online: https://www.wri.org/research/prosumers-bengaluru (accessed on 7 May 2023).
- Keiner, D.; Ram, M.; Barbosa, L.D.S.N.S.; Bogdanov, D.; Breyer, C. Cost optimal self-consumption of PV prosumers with stationary batteries, heat pumps, thermal energy storage and electric vehicles across the world up to 2050. Sol. Energy 2019, 185, 406–423. [Google Scholar]
- Energy Trends UK, January to March 2022; Department for Business, Energy and Industrial Strategy: London, UK, 2022. Available online: https://assets.publishing.service.gov.uk/government/uploads/system/uploads/attachment_data/file/1086781/Energy_Trends_June_2022.pdf (accessed on 7 May 2023).
- Mehos, M.; Kabel, D.; Smithers, P. Planting the seed. IEEE Power Energy Mag. 2009, 7, 55–62. [Google Scholar] [CrossRef]
- Karanki, S.B.; Xu, D.; Venkatesh, B.; Singh, B.N. Optimal location of battery energy storage systems in power distribution network for integrating renewable energy sources. In Proceedings of the 2013 IEEE Energy Conversion Congress and Exposition, Denver, CO, USA, 15–19 September 2013; IEEE: Piscataway, NJ, USA, 2013; pp. 4553–4558. [Google Scholar]
- Graditi, G.; Ippolito, M.G.; Telaretti, E.; Zizzo, G. An innovative conversion device to the grid interface of combined RES-based generators and electric storage systems. IEEE Trans. Ind. Electron. 2014, 62, 2540–2550. [Google Scholar]
- Grillo, S.; Marinelli, M.; Massucco, S.; Silvestro, F. Optimal management strategy of a battery-based storage system to improve renewable energy integration in distribution networks. IEEE Trans. Smart Grid 2012, 3, 950–958. [Google Scholar] [CrossRef]
- Nottrott, A.; Kleissl, J.; Washom, B. Energy dispatch schedule optimization and cost benefit analysis for grid-connected, photovoltaic-battery storage systems. Renew. Energy 2013, 55, 230–240. [Google Scholar] [CrossRef]
- Yang, Y.; Yang, N.; Li, H. Cost-benefit study of dispersed battery storage to increase penetration of photovoltaic systems on distribution feeders. In Proceedings of the 2014 IEEE PES General Meeting|Conference & Exposition, National Harbor, MD, USA, 27–31 July 2014; IEEE: Piscataway, NJ, USA, 2014; pp. 1–5. [Google Scholar]
- Chen, C.; Duan, S.; Cai, T.; Liu, B.; Hu, G. Smart energy management system for optimal microgrid economic operation. IET Renew. Power Gener. 2011, 5, 258–267. [Google Scholar] [CrossRef]
- Hu, W.; Chen, Z.; Bak-Jensen, B. Optimal operation strategy of battery energy storage system to real-time electricity price in Denmark. In Proceedings of the IEEE PES General Meeting, Minneapolis, MN, USA, 25–29 July 2010; IEEE: Piscataway, NJ, USA, 2010; pp. 1–7. [Google Scholar]
- Gallo, D.; Landi, C.; Luiso, M.; Morello, R. Optimization of experimental model parameter identification for energy storage systems. Energies 2013, 6, 4572–4590. [Google Scholar] [CrossRef]
- Youn, L.T.; Cho, S. Optimal operation of energy storage using linear programming technique. In Proceedings of the World Congress on Engineering and Computer Science, London, UK, 3–5 July 2009; pp. 480–485. [Google Scholar]
- Karimianfard, H.; Salehizadeh, M.R.; Siano, P. Economic Profit Enhancement of a Demand Response Aggregator Through Investment of Large-scale Energy Storage Systems. CSEE J. Power Energy Syst. 2022, 8, 1468–1476. [Google Scholar]
- Davis, M.; Hiralal, P. Batteries as a service: A new look at electricity peak demand management for houses in the UK. Procedia Eng. 2016, 145, 1448–1455. [Google Scholar] [CrossRef]
- Li, P.-H.; Keppo, I.; Xenitidou, M.; Kamargianni, M. Investigating UK consumers’ heterogeneous engagement in demand-side response. Energy Effic. 2020, 13, 621–648. [Google Scholar] [CrossRef]
- Hafeez, G.; Wadud, Z.; Khan, I.U.; Khan, I.; Shafiq, Z.; Usman, M.; Khan, M.U.A. Efficient energy management of IoT-enabled smart homes under price-based demand response program in smart grid. Sensors 2020, 20, 3155. [Google Scholar] [CrossRef]
- Albogamy, F.R.; Khan, S.A.; Hafeez, G.; Murawwat, S.; Khan, S.; Haider, S.I.; Basit, A.; Thoben, K.-D. Real-time energy management and load scheduling with renewable energy integration in smart grid. Sustainability 2022, 14, 1792. [Google Scholar] [CrossRef]
- Balakumar, P.; Vinopraba, T.; Chandrasekaran, K. Machine learning based demand response scheme for loT enabled PV integrated smart building. Sustain. Cities Soc. 2023, 89, 104260. [Google Scholar]
- Walker, I.; Hope, A. Householders’ readiness for demand-side response: A qualitative study of how domestic tasks might be shifted in time. Energy Build. 2020, 215, 109888. [Google Scholar] [CrossRef]
- Apt, R.W.J. Market Analysis of Emerging Electric Energy Storage Systems; National Energy Technology Laboratory: Morgantown, WV, USA, 2008. Available online: https://jointventure.org/images/stories/pdf/netl_market.analysis.of.emerging.electric.energy.storage.pdf (accessed on 7 May 2023).
- Vazquez, S.; Lukic, S.M.; Galvan, E.; Franquelo, L.G.; Carrasco, J.M. Energy storage systems for transport and grid applications. IEEE Trans. Ind. Electron. 2010, 57, 3881–3895. [Google Scholar] [CrossRef]
- Kuleshov, D.; Peltoniemi, P.; Kosonen, A.; Nuutinen, P.; Huoman, K.; Lana, A.; Paakkonen, M.; Malinen, E. Assessment of economic benefits of battery energy storage application for the PV-equipped households in Finland. J. Eng. 2019, 2019, 4927–4931. [Google Scholar] [CrossRef]
- Xiao, J.; Zhang, Z.; Bai, L.; Liang, H. Determination of the optimal installation site and capacity of battery energy storage system in distribution network integrated with distributed generation. IET Gener. Transm. Distrib. 2016, 10, 601–607. [Google Scholar] [CrossRef]
- Neufeld, J.L. Price discrimination and the adoption of the electricity demand charge. J. Econ. Hist. 1987, 47, 693–709. [Google Scholar] [CrossRef]
- Conflicts and Synergies of Demand Side Response; UK Power Networks, Low Carbon London Project: London, UK, 2014. Available online: https://innovation.ukpowernetworks.co.uk/wp-content/uploads/2019/05/A5-Conflicts-and-Synergies-of-Demand-Side-Response.pdf (accessed on 7 May 2023).
- Integrated Development of Low-Carbon Energy Systems. Available online: https://www.imperial.ac.uk/energy-futures-lab/idles/ (accessed on 7 May 2023).
- Mateo, C.; Reneses, J.; Rodriguez-Calvo, A.; Frías, P.; Sánchez, Á. Cost–benefit analysis of battery storage in medium-voltage distribution networks. IET Gener. Transm. Distrib. 2016, 10, 815–821. [Google Scholar] [CrossRef]
- Data Flows Available from BSC Systems. Available online: https://www.elexon.co.uk/data/key-data-reports/data-flows-available-from-bsc-systems/ (accessed on 7 May 2023).
- McQueen, D.H.; Hyland, P.R.; Watson, S.J. Monte Carlo simulation of residential electricity demand for forecasting maximum demand on distribution networks. IEEE Trans. Power Syst. 2004, 19, 1685–1689. [Google Scholar] [CrossRef]
- Koskela, J.; Rautiainen, A.; Järventausta, P. Using electrical energy storage in residential buildings–Sizing of battery and photovoltaic panels based on electricity cost optimization. Appl. Energy 2019, 239, 1175–1189. [Google Scholar] [CrossRef]
- UK Domestic Solar Panel Costs and Returns 2019; Green Business Watch: London, UK, 2019. Available online: https://greenbusinesswatch.co.uk/uk-domestic-solar-panel-costs-and-returns-2019#section4 (accessed on 7 May 2023).
- West, J. How Big of a Battery Bank Do You Need to Run a House? Available online: https://www.weekand.com/home-garden/article/how-big-of-a-battery-bank-do-you-need-to-run-a-house-18070303.php (accessed on 7 May 2023).
- Pfenninger, S.; Staffell, I. Simulations of the Hourly Power Output from Wind and Solar Power Plants Located Anywhere in the World. Available online: https://www.renewables.ninja (accessed on 7 May 2023).
- Climate and Average Weather Year Round in London. Available online: https://weatherspark.com/y/45062/Average-Weather-in-London-United-Kingdom-Year-Round (accessed on 7 May 2023).
- Ahmed, M.; Ganeshan, A.; Amani, A.M.; Al Khafaf, N.; Nutkani, I.U.; Vahidnia, A.; Jalili, M.; Hasan, K.; Datta, M.; Razzaghi, R. Effects of Household Battery Systems on LV Residential Feeder Voltage Management. IEEE Trans. Power Deliv. 2022, 37, 5325–5336. [Google Scholar] [CrossRef]
- How Much Does a Solar Battery Storage System Cost. Available online: https://www.greenmatch.co.uk/blog/2018/07/solar-battery-storage-system-cost (accessed on 7 May 2023).
- Salles-Mardones, J.; Flores-Maradiaga, A.; Ahmed, M.A. Feasibility Assessment of Photovoltaic Systems to Save Energy Consumption in Residential Houses with Electric Vehicles in Chile. Sustainability 2022, 14, 5377. [Google Scholar] [CrossRef]
- Shabbir, N.; Kütt, L.; Daniel, K.; Astapov, V.; Raja, H.A.; Iqbal, M.N.; Husev, O. Feasibility Investigation for Residential Battery Sizing Considering EV Charging Demand. Sustainability 2022, 14, 1079. [Google Scholar] [CrossRef]
- Koskela, J.; Järventausta, P. Demand Response with Electrical Heating in Detached Houses in Finland and Comparison with BESS for increasing PV Self-Consumption. Energies 2023, 16, 497. [Google Scholar] [CrossRef]

















| Reference | BESS | DR | Whether Afford the Cost |
|---|---|---|---|
| [9] | - | - | |
| [15] | - | ||
| [16] | - | ||
| [17] | - | - | |
| [18] | |||
| [21] | - | - | |
| [22] | - | - | |
| [23] | - | - | |
| This study |
| Type | Capacity/kWh | Maximum Charging Rate/kW | Minimum Discharging Rate/kW |
|---|---|---|---|
| 1 | 3 | 0.45 | 0.75 |
| 2 | 4 | 0.6 | 1.0 |
| 3 | 6 | 0.9 | 1.5 |
| Scenarios | PV Deployment Conditions | Price Strategy |
|---|---|---|
| 1 | with | Standard |
| 2 | without | Economy 7 tariff |
| 3 | with | Economy 7 tariff |
| 4 | without | The three-tier tariff |
| 5 | with | The three-tier tariff |
| Weather | Spring | Summer | Autumn | Winter |
|---|---|---|---|---|
| Sunny | 30% | 50% | 50% | 25% |
| Cloudy | 70% | 50% | 50% | 75% |
| PV | Price Strategy | /kWh | /GBP | Fee /GBP/year | 20 Years Electricity Fee /GBP | Total Fee with Equipment /GBP |
|---|---|---|---|---|---|---|
| with | Standard | 3 | 8300 | 679 | 13,580 | 21,880 |
| with | Standard | 4 | 8900 | 664 | 13,280 | 22,180 |
| with | Standard | 6 | 10,100 | 659 | 13,180 | 23,280 |
| without | Economy 7 | 3 | 1800 | 1295 | 25,900 | 27,700 |
| without | Economy 7 | 4 | 2400 | 1270 | 25,400 | 28,700 |
| without | Economy 7 | 6 | 3600 | 1253 | 25,060 | 28,660 |
| with | Economy 7 | 3 | 8300 | 616 | 12,320 | 20,620 |
| with | Economy 7 | 4 | 8900 | 596 | 11,920 | 20,820 |
| with | Economy 7 | 6 | 11,000 | 586 | 11,720 | 21,820 |
| without | The three-tier | 3 | 1800 | 1226 | 24,520 | 25,870 |
| without | The three-tier | 4 | 2700 | 1182 | 23,640 | 25,440 |
| without | The three-tier | 6 | 3600 | 1159 | 23,180 | 25,880 |
| with | The three-tier | 3 | 8300 | 528 | 10,560 | 18,410 |
| with | The three-tier | 4 | 8900 | 523 | 10,460 | 18,760 |
| with | Three-tier | 6 | 9200 | 526 | 10,520 | 19,720 |
Disclaimer/Publisher’s Note: The statements, opinions and data contained in all publications are solely those of the individual author(s) and contributor(s) and not of MDPI and/or the editor(s). MDPI and/or the editor(s) disclaim responsibility for any injury to people or property resulting from any ideas, methods, instructions or products referred to in the content. |
© 2023 by the author. Licensee MDPI, Basel, Switzerland. This article is an open access article distributed under the terms and conditions of the Creative Commons Attribution (CC BY) license (https://creativecommons.org/licenses/by/4.0/).
Share and Cite
Zhao, Z. Operation Simulation and Economic Analysis of Household Hybrid PV and BESS Systems in the Improved TOU Mode. Sustainability 2023, 15, 8853. https://doi.org/10.3390/su15118853
Zhao Z. Operation Simulation and Economic Analysis of Household Hybrid PV and BESS Systems in the Improved TOU Mode. Sustainability. 2023; 15(11):8853. https://doi.org/10.3390/su15118853
Chicago/Turabian StyleZhao, Ziyi. 2023. "Operation Simulation and Economic Analysis of Household Hybrid PV and BESS Systems in the Improved TOU Mode" Sustainability 15, no. 11: 8853. https://doi.org/10.3390/su15118853
APA StyleZhao, Z. (2023). Operation Simulation and Economic Analysis of Household Hybrid PV and BESS Systems in the Improved TOU Mode. Sustainability, 15(11), 8853. https://doi.org/10.3390/su15118853
