ORC Technology Based on Advanced Li-Br Absorption Refrigerator with Solar Collectors and a Contact Heat Exchanger for Greenhouse Gas Capture
Abstract
:1. Introduction
2. Methods
2.1. Research Methodology
2.2. Method of Calculation for Increasing the Efficiency of Boilers
3. The Main Part
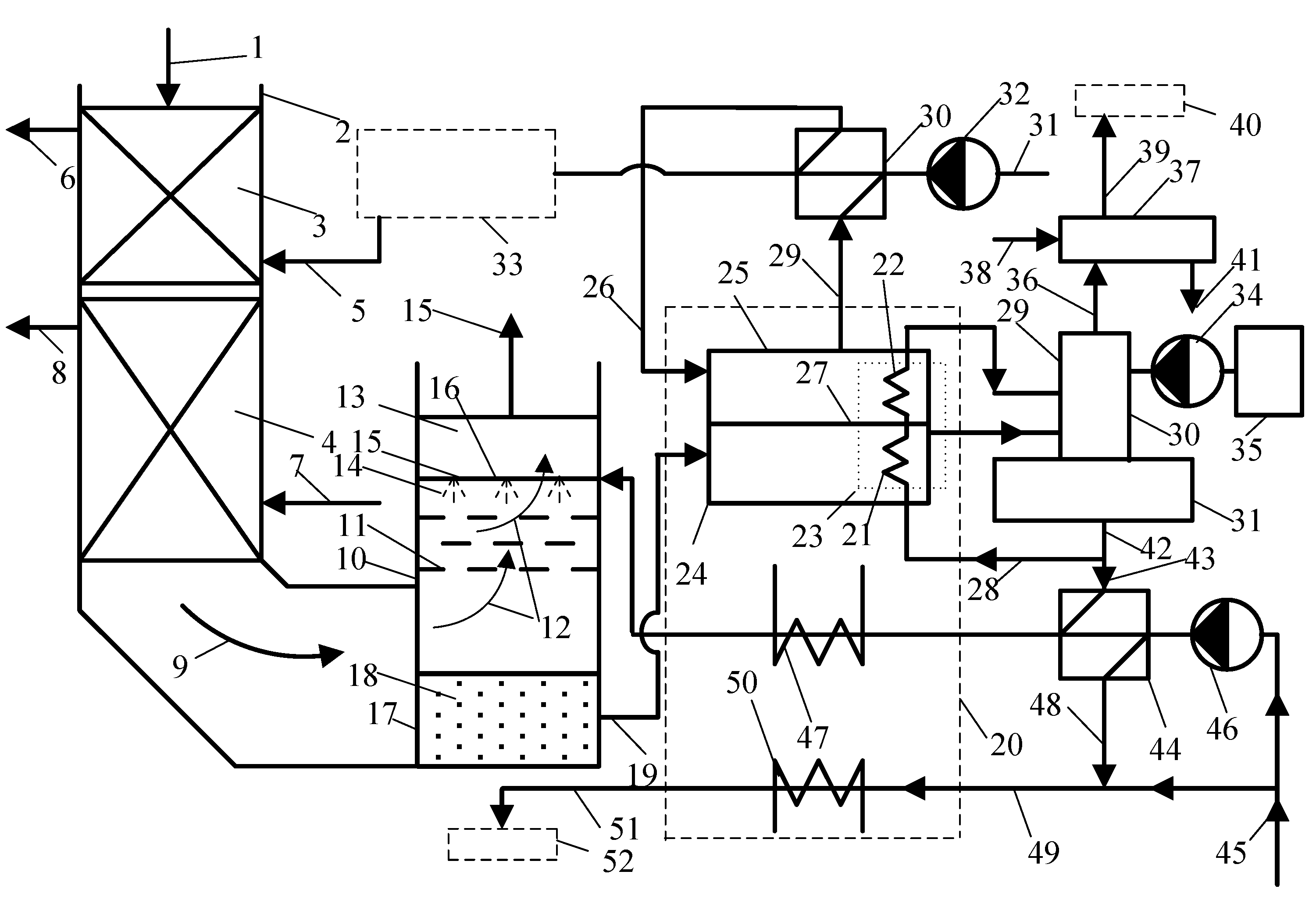
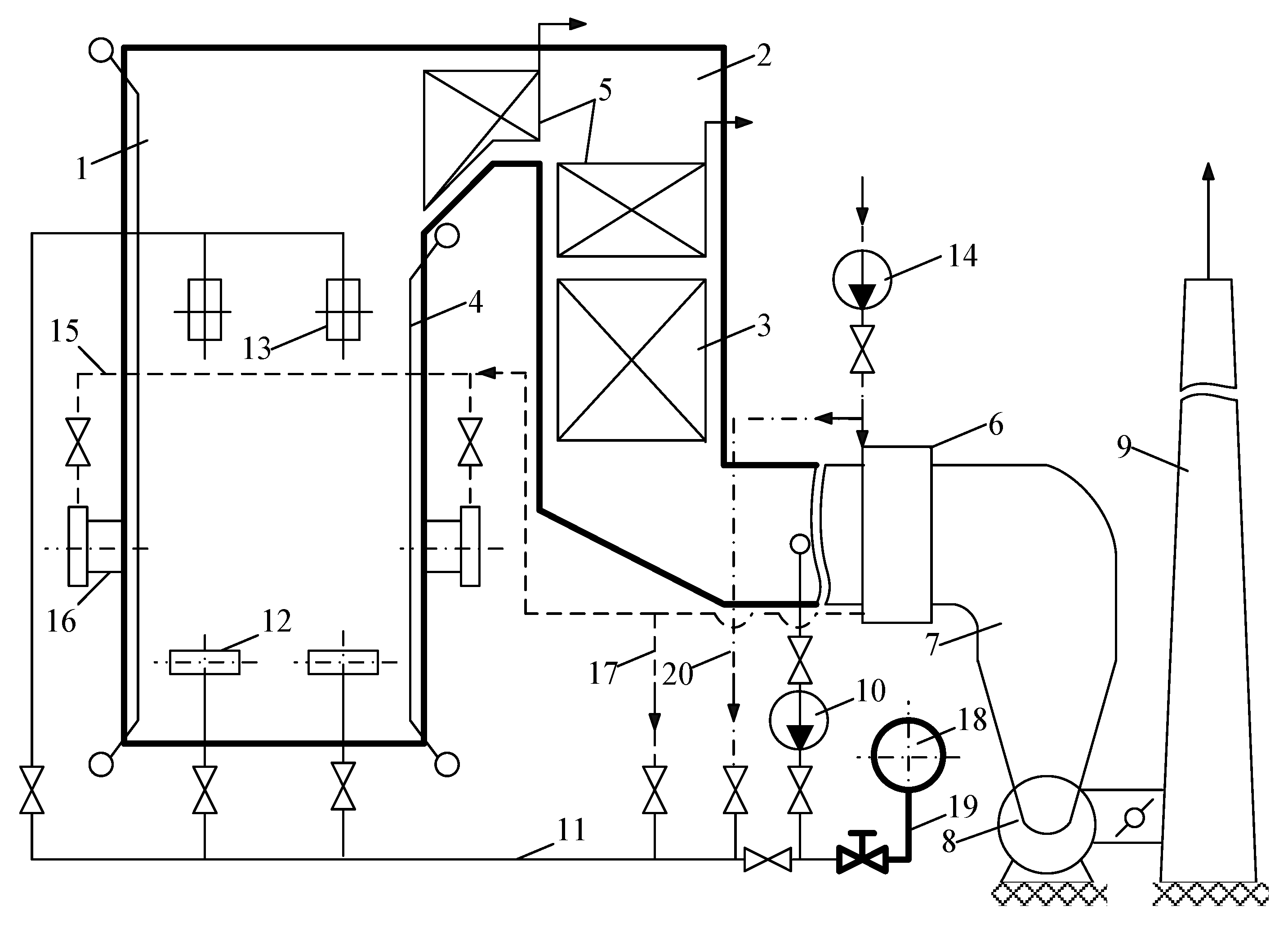
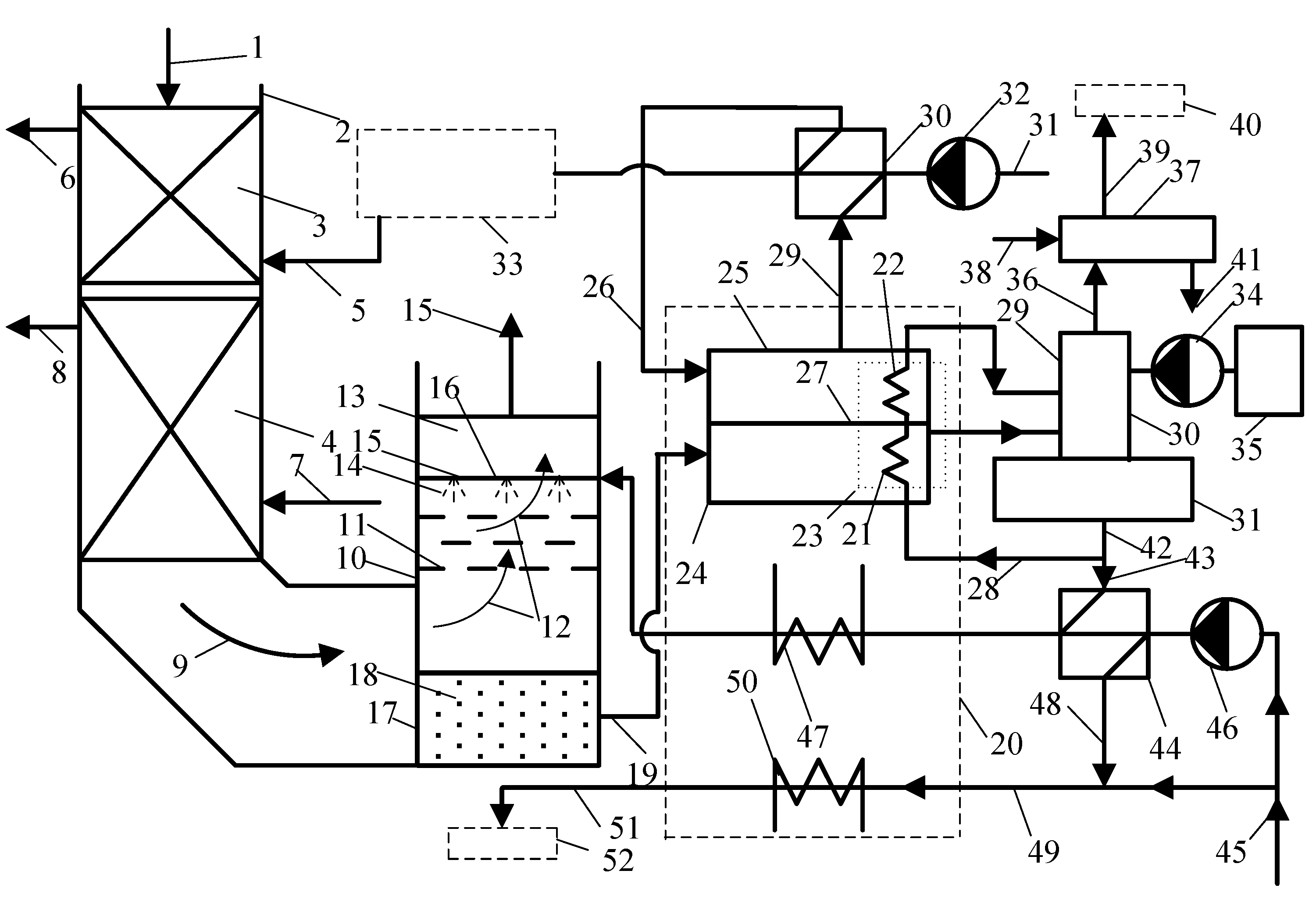
3.1. Development of an Installation for Heat Recovery and Reduction of Carbon Dioxide Emissions
3.2. Scientific Novelty
3.3. Description of the Proposed Technology
4. Discussion
5. Conclusions
Author Contributions
Funding
Institutional Review Board Statement
Informed Consent Statement
Data Availability Statement
Conflicts of Interest
Nomenclature
| αFG | coefficient of excess air in flue gases |
| QB | boiler heating capacity (MW) |
| ηLB | boiler efficiency at a lower calorific value |
| tFG | flue gas temperature of the outlet heat exchanger (°C) |
| ρN | the density of the average flue gas composition under common terms and conditions (1.295 kg/m3) |
| CCP | the thermal capacity of dry burning products (kJ/(kg·°C) |
| CWV | thermal capacity of water vapor during combustion (kJ/(kg·°C) |
| tCP | burning product temperature of the outlet heat exchanger (°C) |
| χCP | water content products of burning of the output heat exchanger (kg/kgCP) |
| χFG | water content flue gases of the output heat exchanger (kg/kg) |
| CW | the thermal capacity of water at a medium temperature (kJ/(kg·°C) |
| tW2, tW1 | temperature of heated water (°C) |
| Δtmax | difference between tFG1 and tW1 |
| Δtmin | difference between tFG2 and tW1 |
| α’FG | decreased thermal transfer ratio from flue gases to the external surface of the condensing heat exchanger (35, W/(m2·°C)) |
| δ | wall thickness (m) |
| λ | thermal conductivity of the material (W/(m·°C) |
| αIN | coefficient of heat transfer from the internal surface of the tube to the warmed-up water (1000, W/(m2·°C)) |
| fi | thermal transfer surface of one pipe (0.0025m2) |
| ni | number of tubes in one bank (50) |
| dOD | outside diameter of tubes (m) |
| B | fuel consumption (m3/s) |
| pgt | flue gas pressure, Pa |
| trec | flue gas recirculation temperature, °C |
| tgt | temperature behind the gas turbine, °C |
| tss | superheated steam temperature, °C |
| Vgt | volumetric consumption of combustion products behind a gas turbine, m3/s |
| Vrec | volume flow rate of recirculation gases, m3/s |
| Vb | volumetric gas flow through the boiler, m3/s |
| ΔEen | costs of electric drive units, EUR |
| ΔErec | savings from the use of recycling, EUR |
| tex | exhaust gas temperature, °C |
References
- Biryuzova, E.A. Investigation of Methods for Determining Heat Losses from External Cooling of Surfaces of a Small-Capacity Hot-Water Boiler. IOP Conf. Ser. Mater. Sci. Eng. 2018, 463, 032056. [Google Scholar] [CrossRef] [Green Version]
- Batrakov, P.A.; Mikhailov, A.G.; Ignatov, V.Y. Fire-tube boiler optimization criteria and efficiency indicators rational values defining. J. Phys. Conf. Ser. 2018, 944, 012009. [Google Scholar] [CrossRef]
- Bukowska, M.; Nowak, K.; Proszak-Miąsik, D.; Rabczak, S. Concept of Heat Recovery from Exhaust Gases. IOP Conf. Ser. Mater. Sci. Eng. 2017, 245, 052057. [Google Scholar] [CrossRef] [Green Version]
- Proszak-Miąsik, D.; Rabczak, S. Methods for reducing low emissions from heating devices in single—Family housing. E3S Web Conf. 2018, 45, 00069. [Google Scholar] [CrossRef] [Green Version]
- Shatskikh, Y.V.; Sharapov, A.I.; Byankin, I.G. Analysis of Deep Heat Recovery From Flue Gases. J. Phys. Conf. Ser. 2017, 891, 012188. [Google Scholar] [CrossRef]
- Pashchenko, D.I.; Semenov, B.A.; Shchelokov, A.I.; Naplekov, I.S.; Mustafin, R.M. Thermodynamic analysis of thermochemical recuperation of high-temperature flue gas heat. J. Phys. Conf. Ser. 2018, 1111, 012009. [Google Scholar] [CrossRef]
- Osintsev, K.V.; Prikhodko, I.S.; Zavyalova, M.I. Methods for improving energy efficiency of air handling unit using factor analysis of data. IOP Conf. Ser. Earth Environ. Sci. 2018, 194, 052019. [Google Scholar] [CrossRef]
- Osintsev, K.V. Water Heater. Patent of the Russian Federation 2,476,779, 27 February 2013. [Google Scholar]
- Islamova, A.; Kerimbekova, S.; Shlegel, N.; Strizhak, P. Droplet-droplet, droplet-particle, and droplet-substrate collision behavior. Powder Technol. 2022, 403, 117371. [Google Scholar] [CrossRef]
- Kuznetsov, G.; Islamova, A.; Orlova, E.; Ivashutenko, A.; Shanenkov, I.; Zykov, I.; Feoktistov, D. Influence of roughness on polar and dispersed components of surface free energy and wettability properties of copper and steel surfaces. Surf. Coat. Technol. 2021, 422, 127518. [Google Scholar] [CrossRef]
- Osintsev, K.V.; Alyukov, S.V. Experimental Investigation into the Exergy Loss of a Ground Heat Pump and its Optimization Based on Approximation of Piecewise Linear Functions. J. Eng. Phys. 2022, 95, 9–19. [Google Scholar] [CrossRef]
- Abdelalim, A.; O’Brien, W.; Shi, Z. Development of Sankey diagrams to visualize real HVAC performance. Energy Build. 2017, 149, 282–297. [Google Scholar] [CrossRef]
- Karaağaç, M.O.; Kabul, A.; Oğul, H. First- and second-law thermodynamic analyses of a combined natural gas cyclepower plant: Sankey and Grossman diagrams. Turk. J. Phys. 2019, 43, 93–108. [Google Scholar] [CrossRef]
- Yang, M.-H.; Yeh, R.-H. Economic performances optimization of the transcritical Rankine cycle systems in geothermal application. Energy Convers. Manag. 2015, 95, 20–31. [Google Scholar] [CrossRef]
- Javanshir, N.; Mahmoudi, S.M.S.; Kordlar, M.A.; Rosen, M.A. Energy and Cost Analysis and Optimization of a Geothermal-Based Cogeneration Cycle Using an Ammonia-Water Solution: Thermodynamic and Thermoeconomic Viewpoints. Sustainability 2020, 12, 484. [Google Scholar] [CrossRef] [Green Version]
- Ahmadzadeh, A.; Salimpour, M.R.; Sedaghat, A. Thermal and exergoeconomic analysis of a novel solar driven combined power and ejector refrigeration (CPER) system. Int. J. Refrig. 2017, 83, 143–156. [Google Scholar] [CrossRef]
- Alabugin, A.; Osintsev, K.; Aliukov, S. Methodological Foundations for Modeling the Processes of Combining Organic Fuel Generation Systems and Photovoltaic Cells into a Single Energy Technology Complex. Energies 2021, 14, 2816. [Google Scholar] [CrossRef]
- Osintsev, K.; Aliukov, S.; Kuskarbekova, S. Development of Methodological Bases of the Processes of Steam Formation in Coil Type Boilers Using Solar Concentrators. Energies 2021, 14, 2333. [Google Scholar] [CrossRef]
- Osintsev, K.; Aliukov, S.; Prikhodko, Y. A Case study of Exergy Losses of a Ground Heat Pump and Photovoltaic Cells System and Their Optimization. Energies 2021, 14, 2077. [Google Scholar] [CrossRef]
- Liu, Q.; Wu, S.; Lei, Y.; Li, S.; Li, L. Exploring spatial characteristics of city-level CO2 emissions in China and their influencing factors from global and local perspectives. Sci. Total Environ. 2021, 754, 142206. [Google Scholar] [CrossRef]
- Wang, K.-L.; Xu, R.-Y.; Zhang, F.-Q.; Cheng, Y.-H. Reinvestigating the Spatiotemporal Differences and Driving Factors of Urban Carbon Emission in China. Front. Environ. Sci. 2022, 10, 309. [Google Scholar] [CrossRef]
- Vescovo, R.; Spagnoli, E. High Temperature ORC Systems. Energy Procedia 2017, 129, 82–89. [Google Scholar] [CrossRef]
- Tzivanidis, C.; Bellos, E. A Comparative Study of Solar-Driven Trigeneration Systems for the Building Sector. Energies 2020, 13, 2074. [Google Scholar] [CrossRef] [Green Version]
- Ochoa, G.V.; Isaza-Roldan, C.; Forero, J.D. Economic and Exergo-Advance Analysis of a Waste Heat Recovery System Based on Regenerative Organic Rankine Cycle under Organic Fluids with Low Global Warming Potential. Energies 2020, 13, 1317. [Google Scholar] [CrossRef] [Green Version]
- Gutierrez, J.C.; Ochoa, G.V.; Duarte-Forero, J. Regenerative Organic Rankine Cycle as Bottoming Cycle of an Industrial Gas Engine: Traditional and Advanced Exergetic Analysis. Appl. Sci. 2020, 10, 4411. [Google Scholar] [CrossRef]
- Xie, R.; Liu, W.; Chen, M.; Shi, Y. A Robust Operation Method with Advanced Adiabatic Compressed Air Energy Storage for Integrated Energy System under Failure Conditions. Machines 2022, 10, 51. [Google Scholar] [CrossRef]
- Osta-Omar, S.M.; Micallef, C. Mathematical Model of a Lithium-Bromide/Water Absorption Refrigeration System Equipped with an Adiabatic Absorber. Computation 2016, 4, 44. [Google Scholar] [CrossRef] [Green Version]
- Diaz, G.A.; Forero, J.D.; Garcia, J.; Rincon, A.; Fontalvo, A.; Bula, A.J.; Padilla, R.V. Maximum Power From Fluid Flow by Applying the First and Second Laws of Thermodynamics. J. Energy Resour. Technol. 2017, 139, 032903. [Google Scholar] [CrossRef]
- Yang, J.; Yang, Z.; Duan, Y. Off-design performance of a supercritical CO2 Brayton cycle integrated with a solar power tower system. Energy 2020, 201, 117676. [Google Scholar] [CrossRef]
- Sharan, P.; Neises, T.; Turchi, C. Thermal desalination via supercritical CO2 Brayton cycle: Optimal system design and techno-economic analysis without reduction in cycle efficiency. Appl. Therm. Eng. 2019, 152, 499–514. [Google Scholar] [CrossRef]
- Jung, D.; Lee, Y.; Park, B.; Kang, B. A study on the performance of multi-stage condensation heat pumps. Int. J. Refrig. 2000, 23, 528–539. [Google Scholar] [CrossRef]
- Gaigalis, V.; Skema, R.; Marcinauskas, K.; Korsakiene, I. A review on Heat Pumps implementation in Lithuania in compliance with the National Energy Strategy and EU policy. Renew. Sustain. Energy Rev. 2016, 53, 841–858. [Google Scholar] [CrossRef]
- Yan, G.; Bai, T.; Yu, J. Energy and exergy efficiency analysis of solar driven ejector–compressor heat pump cycle. Sol. Energy 2016, 125, 243–255. [Google Scholar] [CrossRef]
- César, J.C.; Ortiz, J.C.; Ochoa, G.; Restrepo, R.; Alvarez, J. A New Computational Tool for the Development of Advanced Exergy Analysis and LCA on Single Effect LiBr–H2O Solar Absorption Refrigeration System. Lubricants 2021, 9, 76. [Google Scholar] [CrossRef]
- Solano–Olivares, K.; Romero, R.; Santoyo, E.; Herrera, I.; Galindo–Luna, Y.; Rodríguez–Martínez, A.; Santoyo-Castelazo, E.; Cerezo, J. Life cycle assessment of a solar absorption air-conditioning system. J. Clean. Prod. 2019, 240, 118206. [Google Scholar] [CrossRef]




| Characteristic | Boilerhouse | ||
|---|---|---|---|
| 1 | 2 | 3 | |
| Boilerhouse power (N), kW | 1200 | 2080 | 3700 |
| Boiler power (N1), kW | 600 | 1040 | 1850 |
| Unit efficiency, percent | 90 | 90 | 92 |
| Temperature of flue gases (tg), °C | 200 | 200 | 200 |
| High heat value of heating agency (QHV), kJ/m3 | 8867 | 8867 | 8867 |
| Characteristic | Boilerhouse | ||
|---|---|---|---|
| 1 | 2 | 3 | |
| Boilerhouse power, kW | 1200 | 2080 | 3700 |
| Boiler actual efficiency without heat exchanger, ηB percent | 84.45 | 91.68 | 85.43 |
| Increasing boiler efficiency, Δη | 1.17 | 1.27 | 1.2 |
| Total boiler efficiency, ηT percent | 85.62 | 92.95 | 86.63 |
Publisher’s Note: MDPI stays neutral with regard to jurisdictional claims in published maps and institutional affiliations. |
© 2022 by the authors. Licensee MDPI, Basel, Switzerland. This article is an open access article distributed under the terms and conditions of the Creative Commons Attribution (CC BY) license (https://creativecommons.org/licenses/by/4.0/).
Share and Cite
Osintsev, K.; Aliukov, S. ORC Technology Based on Advanced Li-Br Absorption Refrigerator with Solar Collectors and a Contact Heat Exchanger for Greenhouse Gas Capture. Sustainability 2022, 14, 5520. https://doi.org/10.3390/su14095520
Osintsev K, Aliukov S. ORC Technology Based on Advanced Li-Br Absorption Refrigerator with Solar Collectors and a Contact Heat Exchanger for Greenhouse Gas Capture. Sustainability. 2022; 14(9):5520. https://doi.org/10.3390/su14095520
Chicago/Turabian StyleOsintsev, Konstantin, and Sergei Aliukov. 2022. "ORC Technology Based on Advanced Li-Br Absorption Refrigerator with Solar Collectors and a Contact Heat Exchanger for Greenhouse Gas Capture" Sustainability 14, no. 9: 5520. https://doi.org/10.3390/su14095520
APA StyleOsintsev, K., & Aliukov, S. (2022). ORC Technology Based on Advanced Li-Br Absorption Refrigerator with Solar Collectors and a Contact Heat Exchanger for Greenhouse Gas Capture. Sustainability, 14(9), 5520. https://doi.org/10.3390/su14095520

