Automatic Ceiling Damage Detection in Large-Span Structures Based on Computer Vision and Deep Learning
Abstract
1. Introduction
2. Methodology and Algorithms
2.1. Deep Learning for Classification and Object Detection
2.2. Literature Review of the YOLO Family for Object Detection
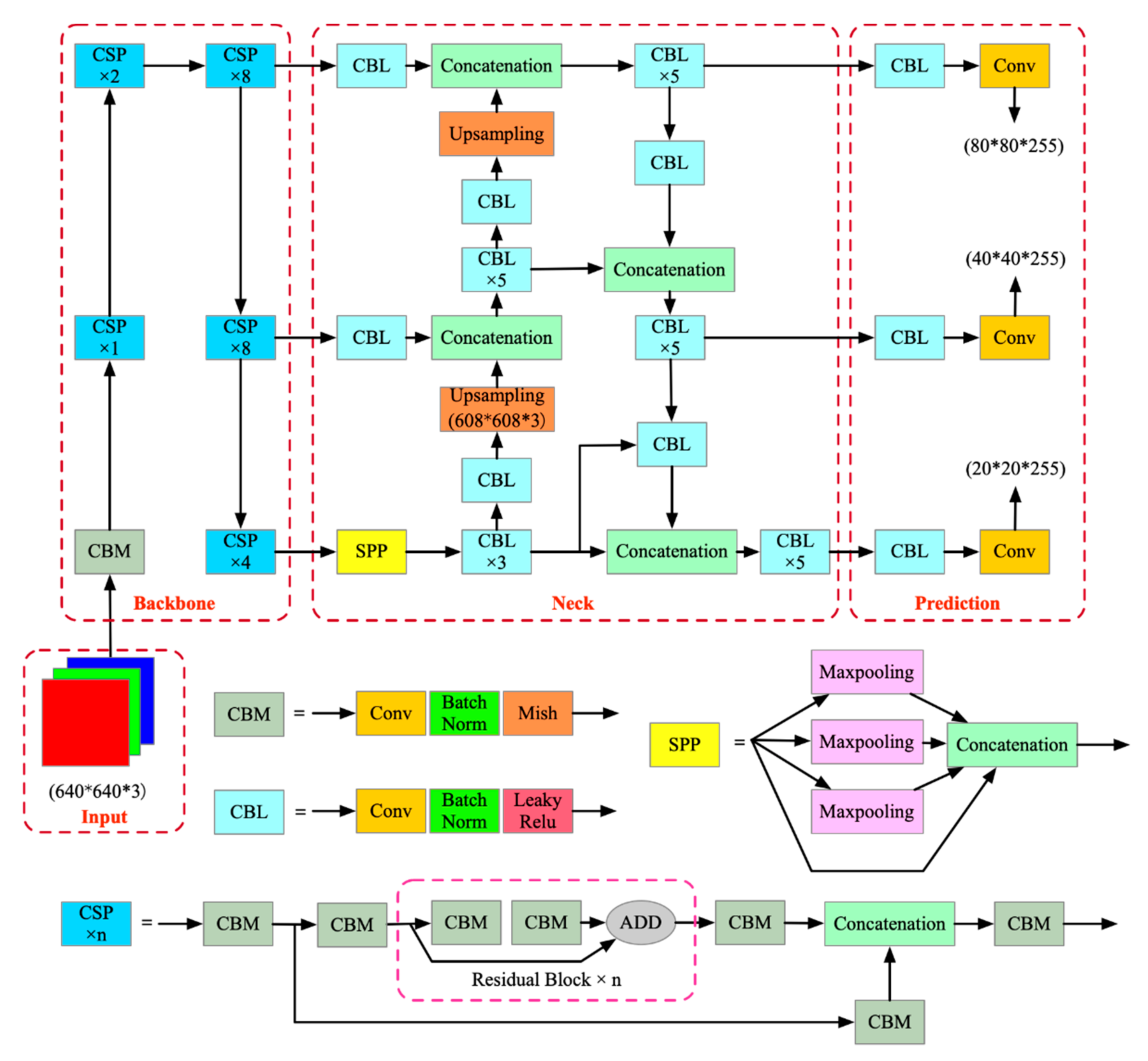
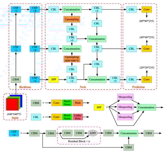
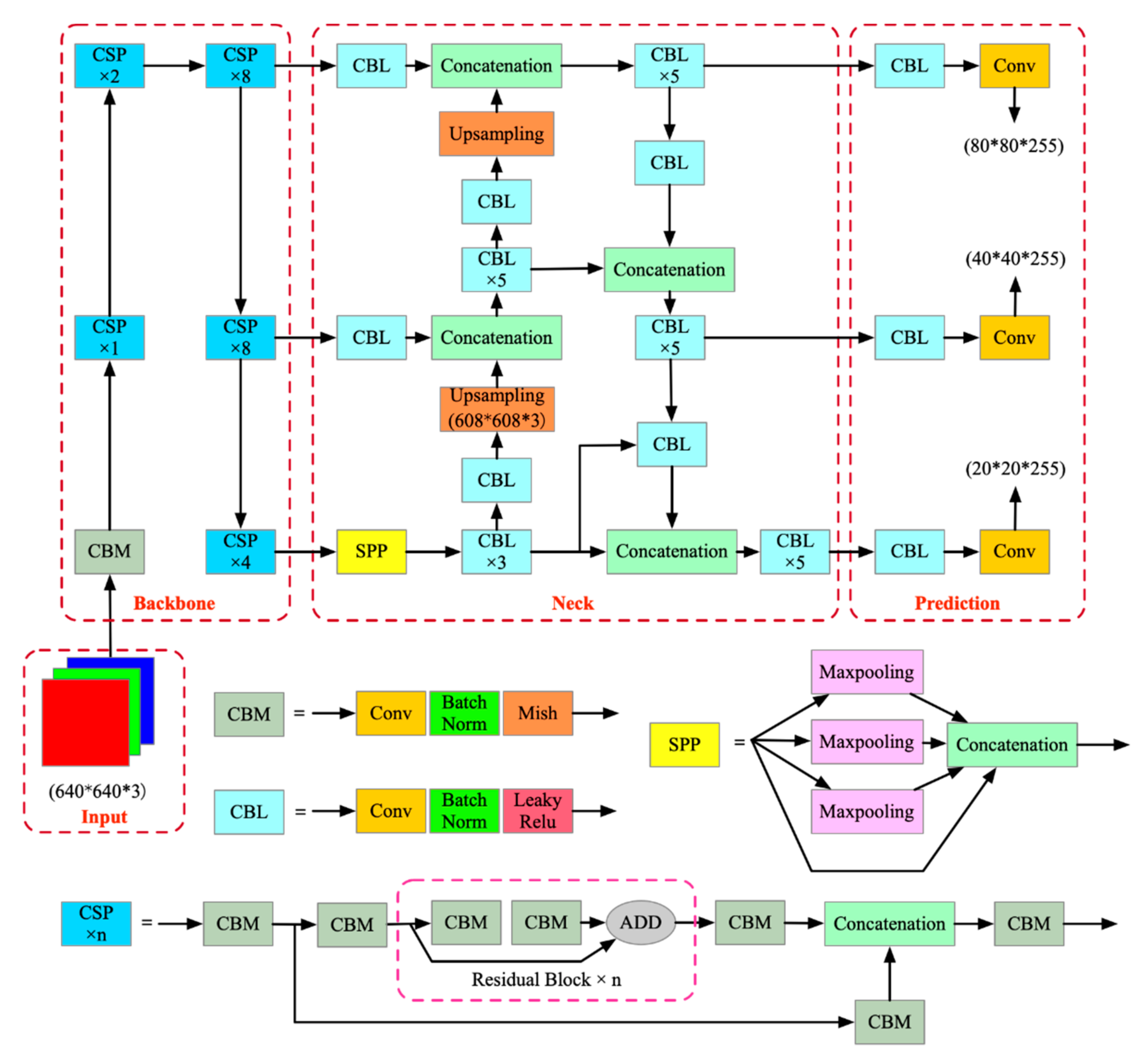
2.3. YOLO v4
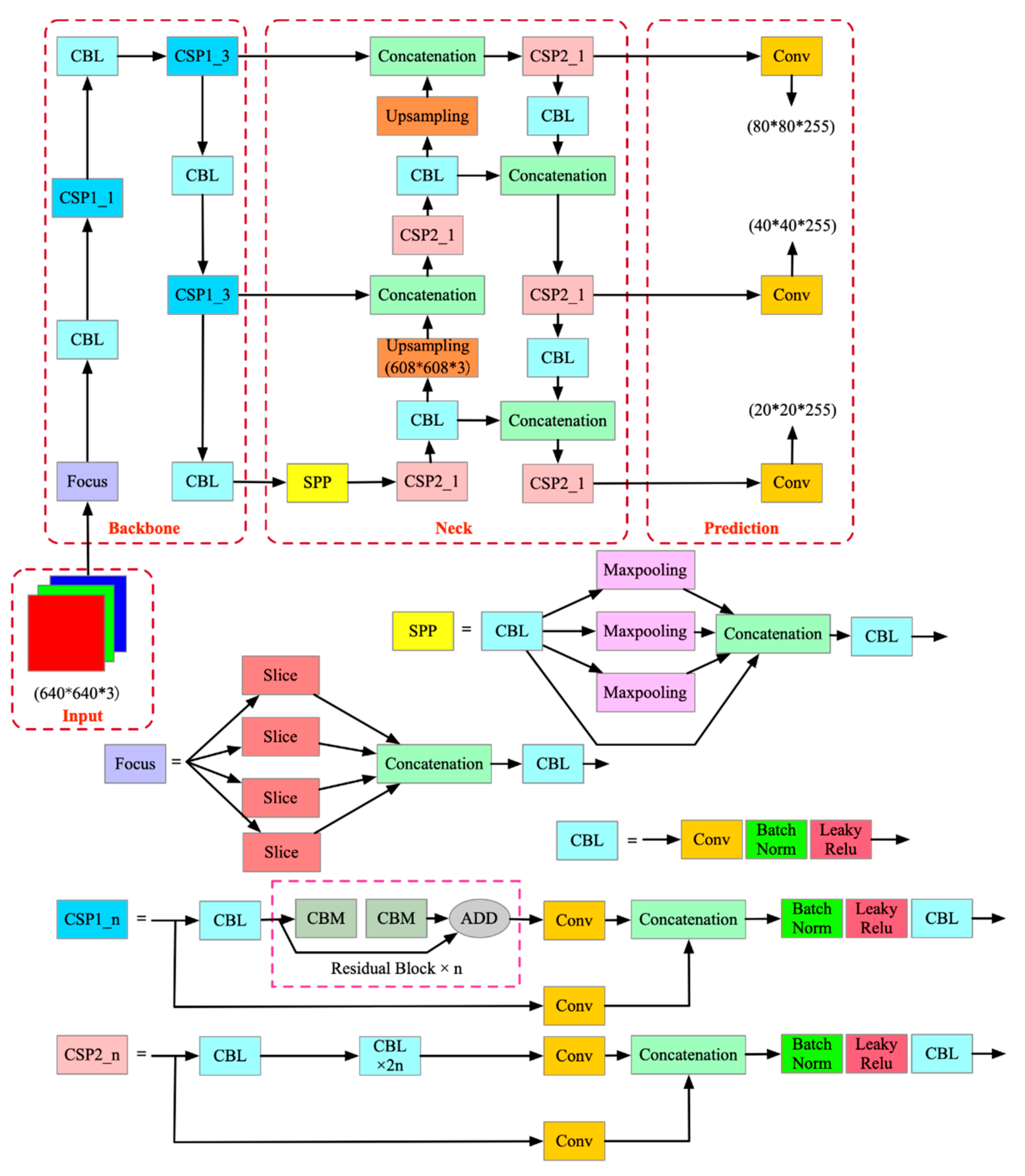
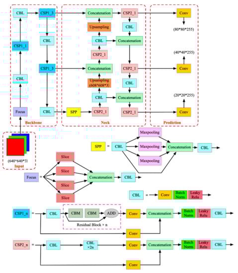
2.4. YOLO v5
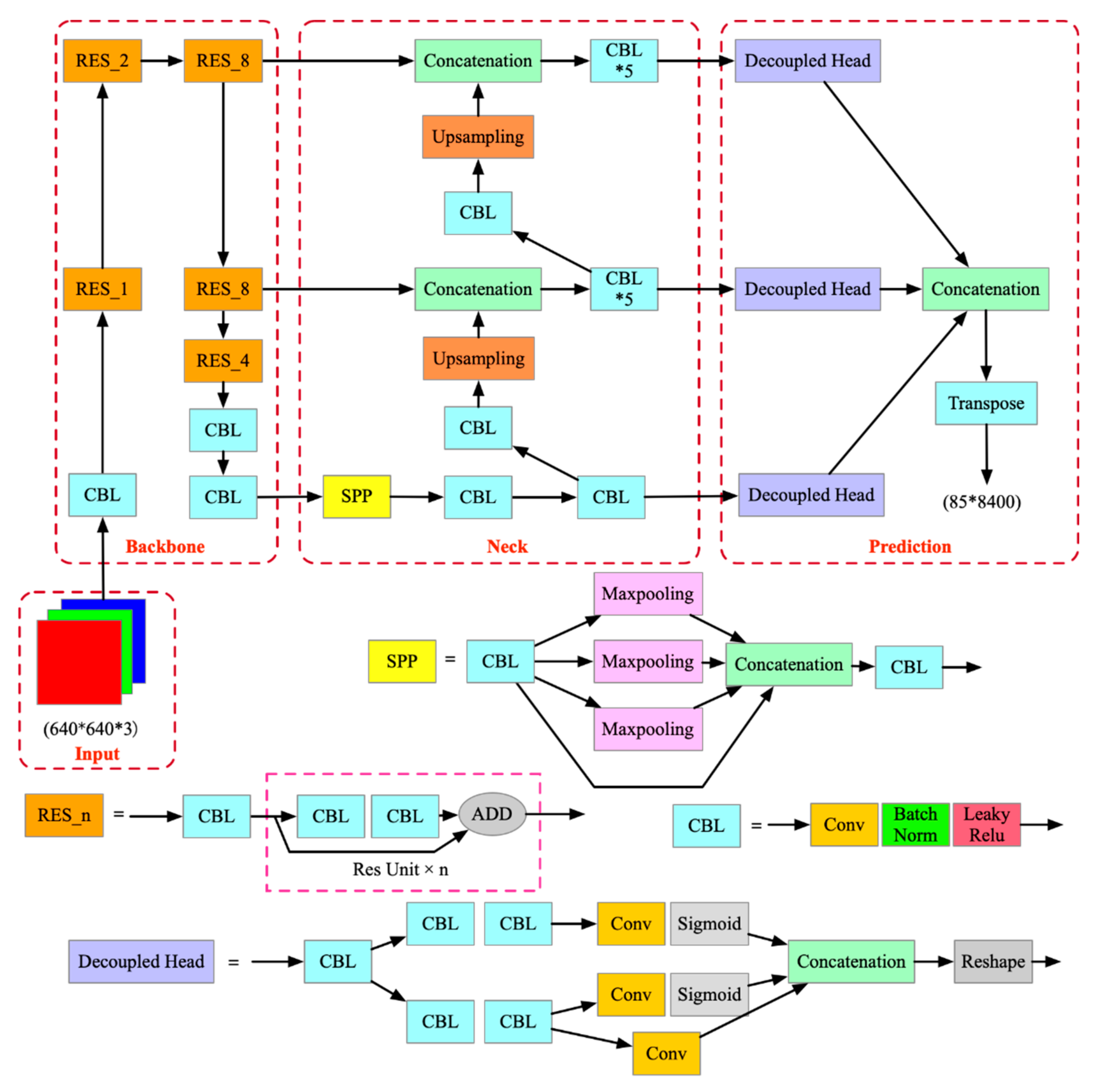
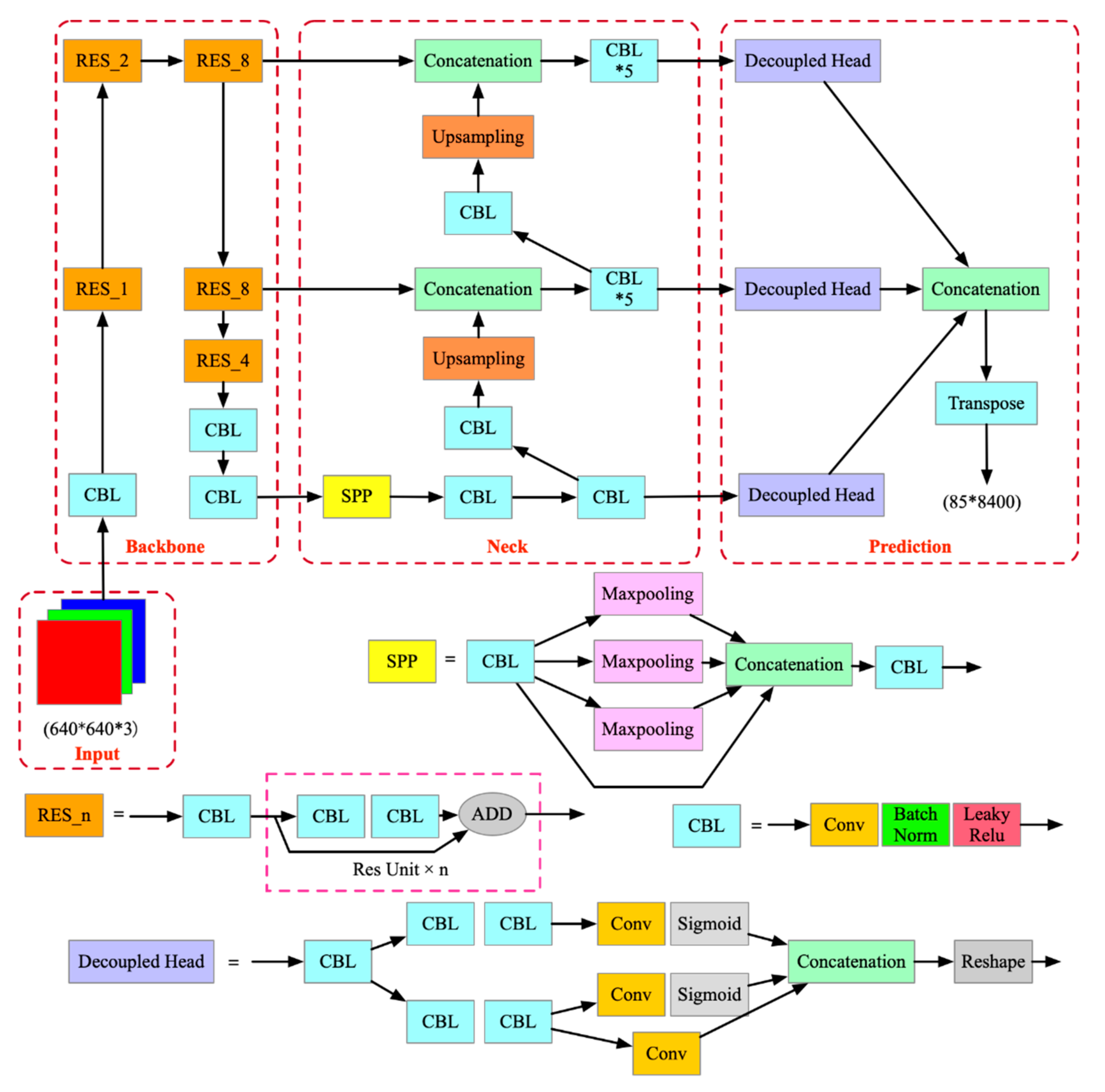
2.5. YOLOX
2.6. Object Detection Evaluation Metrics
3. Dataset Processing, Hyperparameter Tuning, and Approach Implantation
3.1. Dataset Generation
3.2. Loss Function
- 1.
- the L_coor loss is responsible for the correctness to the coordinate prediction of a box covering an object;
- 2.
- the L_obj loss is for the confidence of the network that the predicted box covering the object;
- 3.
- the L_class loss is for deviations from predicting “1” for the correct classes and “0” for other classes for the object in the prediction box.
3.3. Hyperparameters in the Experiment Models
3.4. Approach Implantation
4. Results and Discussion
4.1. Evaluation and Comparison of the Models
4.2. Ceiling Damage Detection Results
4.3. Comparative Studies with Our Previous Research
4.4. Discussion on the Improvement of the YOLOX Model
5. Conclusions
- (1)
- Three hyperparameters, namely the YOLO architecture, the weight scale, and the input/detection image resolution, are chosen to establish 12 YOLO series models for the four classes of ceiling damage detection. The mAP performances of the 12 models are compared to find the best model was the X_s_1280 model, where “X” represents YOLOX, “s” represents the small weight scale, and “1280” stands for the 1280 × 1280 input/detection image resolution. Furthermore, a greater mAP is not guaranteed by a larger weight scale or a higher resolution.
- (2)
- The mAP of the best-performing X_s_1280 model is 75.28%, with APs of 87.70%, 63.83%, 62.39%, and 87.21% for peeling, crack, distortion, and fall-off, respectively. The mAP is 15.02% higher than the second-placed X_s_640 model (640 refers to the input/detection image resolution of 640 × 640), which is 60.26%. Furthermore, the X_s_1280 model has shown a remarkable improvement with a 18.68% higher result than the best mAP of 56.6% in literature that applies YOLO v3 for pavement distress detection.
- (3)
- The performance of the X_s_1280 model is generally robust to the challenges of partial occlusion by visual obstructions, the extremely varied aspect ratios, small object detection, and multi-object detection.
- (4)
- The comparative study between the performances of the X_s_1280 model and the CNN model using the Saliency-MAP method demonstrates that the X_s_1280 model outperforms the CNN model to a remarkable extent and that the non-ceiling region and the area ratio are no longer strict constraints to the ceiling damage detection. In the case of a large-area ratio with a non-ceiling region, the F1 scores of these two models are 0.83 and 0.28, respectively. The sophisticated photographic method of the CNN model for ceiling damage detection is no longer essential and can be substituted with an end-to-end approach.
- (5)
- The results of the detection are bounding boxes with the probabilities to one class. One downside of these results is that it is difficult to evaluate the severity in these detections because the probabilities are simply the model confidence. A more detailed classification in the dataset generation and the collection of more damaged-ceiling images are necessary to provide severity information to the model to learn in future studies.
Author Contributions
Funding
Institutional Review Board Statement
Informed Consent Statement
Data Availability Statement
Conflicts of Interest
References
- Ogi, Y.; Kawaguchi, K.; Oya, S.; Katayama, S.; Kumagai, S.; Sakurai, S. Damage to non-structural components in large roof buildings failed during the Iwate-Miyagi Nairiku earthquake in 2008 or an earthquake in the north shore of Iwate prefecture in July 24th of 2008. AIJ J. Technol. Des. 2010, 16, 821–826. (In Japanese) [Google Scholar] [CrossRef][Green Version]
- Kawaguchi, K. Damage to non-structural components in large rooms by the Japan earthquake. In Proceedings of the Structures Congress 2012, American Society of Civil Engineers (ASCE), Chicago, IL, USA, 29–31 March 2012; pp. 1035–1044. [Google Scholar]
- Farrar, C.R.; Worden, K. An introduction to structural health monitoring. Philos. Trans. R. Soc. 2007, 365, 303–315. [Google Scholar] [CrossRef] [PubMed]
- AIJ. Guidelines for Safety Measures against Accidental Fall of Ceilings and Other Non-Structural Components; AIJ: Tokyo, Japan, 2015; ISBN 978-4-8189-4206-6. (In Japanese) [Google Scholar]
- Ministry of Education, Culture, Sports, Science and Technology. Japan Guidebook for Earthquake Protection for Nonstructural Members of School Facilities (Revised Edition) Protecting Children from Falling and Tumbling Objects Due to an Earthquake—Implementing Earthquake Resistance Inspection 2015. Available online: https://www.nier.go.jp/shisetsu/pdf/e-gijyutsu2.pdf (accessed on 15 October 2021).
- Nitta, Y.; Iwasaki, A.; Nishitani, A.; Wakatabe, M.; Inai, S.; Ohdomari, I.; Tsutsumi, H. Development of the damage assessment methodology for ceiling elements. In Proceedings of the Sensors and Smart Structures Technologies for Civil, Mechanical, and Aerospace Systems 2012, SPIE-Int Soc Optical Engineering, Bellingham, DC, USA, 6 April 2012; Parts 1 and 2. Volume 8345. [Google Scholar] [CrossRef]
- Alpaydin, E. Introduction to Machine Learning, 3rd ed.; MIT Press: Cambridge, UK, 2014; ISBN 978-0-262-02818-9. [Google Scholar]
- LeCun, Y.; Bengio, Y.; Hinton, G. Deep learning. Nature 2015, 521, 436–444. [Google Scholar] [CrossRef] [PubMed]
- Shelhamer, E.; Long, J.; Darrell, T. Fully convolutional networks for semantic segmentation. IEEE Trans Pattern Anal. Mach. Intell. 2017, 39, 640–651. [Google Scholar] [CrossRef] [PubMed]
- Zhou, B.; Khosla, A.; Lapedriza, A.; Oliva, A.; Torralba, A. Object detectors emerge in deep scene cnns. arXiv 2014, arXiv:1412.6856v2. [Google Scholar]
- Butcher, J.; Day, C.; Austin, J.; Haycock, P.; Verstraeten, D.; Schrauwen, B. Defect detection in reinforced concrete using random neural architectures. Comput. Civ. Infrastruct. Eng. 2013, 29, 191–207. [Google Scholar] [CrossRef]
- Cha, Y.-J.; Choi, W.; Büyüköztürk, O. Deep learning-based crack damage detection using convolutional neural networks. Comput. Civ. Infrastruct. Eng. 2017, 32, 361–378. [Google Scholar] [CrossRef]
- Lin, Y.-Z.; Nie, Z.-H.; Ma, H.-W. Structural damage detection with automatic feature-extraction through deep learning. Comput. Civ. Infrastruct. Eng. 2017, 32, 1025–1046. [Google Scholar] [CrossRef]
- Cha, Y.-J.; Choi, W.; Suh, G.; Mahmoudkhani, S.; Büyüköztürk, O. Autonomous structural visual inspection using region-based deep learning for detecting multiple damage types. Comput. Civ. Infrastruct. Eng. 2017, 33, 731–747. [Google Scholar] [CrossRef]
- Soukup, D.; Huber-Mörk, R. Convolutional neural networks for steel surface defect detection from photometric stereo images. Database Syst. Adv. Appl. 2014, 8887, 668–677. [Google Scholar] [CrossRef]
- Batista, G.E.; Prati, R.C.; Monard, M.C. A study of the behavior of several methods for balancing machine learning training data. ACM SIGKDD Explor. Newsl. 2004, 6, 20–29. [Google Scholar] [CrossRef]
- Raudys, S.; Jain, A.K. Small sample size effects in statistical pattern recognition: Recommendations for practitioners. IEEE Trans. Pattern Anal. Mach. Intell. 1991, 13, 252–264. [Google Scholar] [CrossRef]
- Pan, S.J.; Yang, Q. A Survey on transfer learning. IEEE Trans. Knowl. Data Eng. 2010, 22, 1345–1359. [Google Scholar] [CrossRef]
- Guerra, P.H.C.; Veloso, A.; Meira, W.; Almeida, V. Almeida, from bias to opinion: A transfer-learning approach to real-time sentiment analysis. In Proceedings of the 17th ACM SIGKDD International Conference on Knowledge Discovery and Data Mining, San Diego, CA, USA, 21–24 August 2011; pp. 150–158. [Google Scholar] [CrossRef]
- Simonyan, K.; Zisserman, A. Very deep convolutional networks for large-scale image recognition. arXiv 2014, arXiv:1409.1556v6. [Google Scholar]
- Esteva, A.; Kuprel, B.; Novoa, R.A.; Ko, J.; Swetter, S.M.; Blau, H.M.; Thrun, S. Dermatologist-level classification of skin cancer with deep neural networks. Nature 2017, 542, 115–118. [Google Scholar] [CrossRef] [PubMed]
- Silver, D.; Huang, A.; Maddison, C.J.; Guez, A.; Sifre, L.; van den Driessche, G.; Schrittwieser, J.; Antonoglou, I.; Panneershelvam, V.; Lanctot, M.; et al. Mastering the game of Go with deep neural networks and tree search. Nature 2016, 529, 484–489. [Google Scholar] [CrossRef]
- Silver, D.; Schrittwieser, J.; Simonyan, K.; Antonoglou, I.; Huang, A.; Guez, A.; Hubert, T.; Baker, L.; Lai, M.; Bolton, A.; et al. Mastering the game of Go without human knowledge. Nature 2017, 550, 354–359. [Google Scholar] [CrossRef]
- Goodfellow, I.J.; Erhan, D.; Carrier, P.L.; Courville, A.; Mirza, M.; Hamner, B.; Cukierski, W.; Tang, Y.; Thaler, D.; Lee, D.-H. Challenges in representation learning: A report on three machine learning contests. In Proceedings of the International Conference on Neural Information Processing; Springer: Berlin/Heidelberg, Germany, 2013; pp. 117–124. [Google Scholar] [CrossRef]
- Castelvecchi, D. Can we open the black box of AI? Nature 2016, 538, 20–23. [Google Scholar] [CrossRef]
- Das, A.; Agrawal, H.; Zitnick, L.; Parikh, D.; Batra, D. Human attention in visual question answering: Do humans and deep networks look at the same regions? Comput. Vis. Image Underst. 2017, 163, 90–100. [Google Scholar] [CrossRef]
- Wang, F.; Jiang, M.; Qian, C.; Yang, S.; Li, C.; Zhang, H.; Wang, X.; Tang, X. Residual attention network for image classification. arXiv 2017, arXiv:1704.06904v1. [Google Scholar]
- Zheng, H.; Fu, J.; Mei, T.; Luo, J. Learning multi-attention convolutional neural network for fine-grained image recognition. In Proceedings of the 2017 IEEE International Conference on Computer Vision (ICCV), Venice, Italy, 22–29 October 2017; pp. 5219–5227. [Google Scholar]
- Wang, L.; Kawaguchi, K.; Wang, P. Damaged ceiling detection and localization in large-span structures using convolutional neural networks. Autom. Constr. 2020, 116, 103230. [Google Scholar] [CrossRef]
- Zhao, Z.-Q.; Zheng, P.; Xu, S.-T.; Wu, X. Object detection with deep learning: A review. IEEE Trans. Neural Netw. Learn. Syst. 2019, 30, 3212–3232. [Google Scholar] [CrossRef] [PubMed]
- Everingham, M.; Eslami, S.M.A.; Van Gool, L.; Williams, C.K.I.; Winn, J.; Zisserman, A. The pascal visual object classes challenge: A retrospective. Int. J. Comput. Vis. 2015, 111, 98–136. [Google Scholar] [CrossRef]
- Lin, T.Y.; Maire, M.; Belongie, S.; Hays, J.; Perona, P.; Ramanan, D.; Dollár, P.; Zitnick, C.L. Microsoft COCO: Common objects in context. In Computer Vision—ECCV 2014; Part V 8693; Springer: Cham, Switzerland, 2014; pp. 740–755. [Google Scholar] [CrossRef]
- Simonyan, K.; Vedaldi, A.; Zisserman, A. Deep inside convolutional networks: Visualising image classification models and saliency maps. arXiv 2013, arXiv:1312.6034v2. [Google Scholar]
- Selvaraju, R.R.; Cogswell, M.; Das, A.; Vedantam, R.; Parikh, D.; Batra, D. Grad-CAM: Visual explanations from deep networks via gradient-based localization. Int. J. Comput. Vis. 2020, 128, 336–359. [Google Scholar] [CrossRef]
- Girshick, R.; Donahue, J.; Darrell, T.; Malik, J. Rich feature hierarchies for accurate object detection and semantic segmentation. In Proceedings of the IEEE Conference on Computer Vision and Pattern Recognition, Columbus, OH, USA, 23–28 June 2014; pp. 580–587. [Google Scholar] [CrossRef]
- Girshick, R. Fast R-CNN. In Proceedings of the 2015 IEEE International Conference on Computer Vision (ICCV), Santiago, Chile, 7–13 December 2015; pp. 1440–1448. [Google Scholar] [CrossRef]
- Ren, S.; He, K.; Girshick, R.; Sun, J. Faster R-CNN: Towards real-time object detection with region proposal networks. arXiv 2015, arXiv:1506.01497v3. [Google Scholar] [CrossRef]
- He, K.; Gkioxari, G.; Dollár, P.; Girshick, R. Mask R-CNN. In Proceedings of the 2017 IEEE International Conference on Computer Vision (ICCV), Venice, Italy, 22–29 October 2017; pp. 2961–2969. [Google Scholar] [CrossRef]
- Sultana, F.; Sufian, A.; Dutta, P. A Review of object detection models based on convolutional neural network. In Intelligent Computing: Image Processing Based Applications; Springer: Berlin/Heidelberg, Germany, 2020; pp. 1–16. [Google Scholar] [CrossRef]
- Redmon, J.; Divvala, S.; Girshick, R.; Farhadi, A. You only look once: Unified, real-time object detection. In Proceedings of the 2016 IEEE Conference on Computer Vision and Pattern Recognition (CVPR), Las Vegas, NV, USA, 27–30 June 2016; pp. 779–788. [Google Scholar] [CrossRef]
- Bochkovskiy, A.; Wang, C.-Y.; Liao, H.-J.M. YOLOv4 Optimal speed and accuracy of object detection. arXiv 2020, arXiv:2004.10934v1. [Google Scholar]
- He, K.; Zhang, X.; Ren, S.; Sun, J. Deep residual learning for image recognition. In Proceedings of the IEEE Conference on Computer Vision and Pattern Recognition, Las Vegas, NV, USA, 27–30 June 2016; pp. 770–778. [Google Scholar] [CrossRef]
- Lin, T.Y.; Dollár, P.; Girshick, R.; He, K.; Hariharan, B.; Belongie, S. Feature pyramid networks for object detection. In Proceedings of the 30th IEEE Conference on Computer Vision and Pattern Recognition, Honolulu, HI, USA, 21–26 July 2017; pp. 2117–2125. [Google Scholar]
- Liu, S.; Qi, L.; Qin, H.; Shi, J.; Jia, J. Path aggregation network for instance segmentation. In Proceedings of the 2018, IEEE/CVF Conference on Computer Vision and Pattern Recognition (CVPR), Salt Lake City, UT, USA, 18–23 June 2018; pp. 8759–8768. [Google Scholar] [CrossRef]
- Szegedy, C.; Liu, W.; Jia, Y.; Sermanet, P.; Reed, S.; Anguelov, D.; Erhan, D.; Vanhoucke, V.; Rabinovich, A. Going deeper with convolutions. In Proceedings of the 2015 IEEE Computer Society Conference on Computer Vision and Pattern Recognition (CVPR), Boston, MA, USA, 7–12 June 2015; pp. 1–9. [Google Scholar] [CrossRef]
- Redmon, J.; Farhadi, A. YOLO9000: Better, faster, stronger. arXiv 2016, arXiv:1612.08242v1. [Google Scholar]
- Redmon, J.; Farhadi, A. YOLOv3: An incremental improvement. arXiv 2018, arXiv:1804.02767v1. [Google Scholar]
- Jocher, G.; Changyu, L.; Hogan, A.; Lijun, Y.; Rai, P.; Sullivan, T. ultralytics/yolov5: Initial Release. Zenodo 2020. [Google Scholar] [CrossRef]
- Ge, Z.; Liu, S.; Wang, F.; Li, Z.; Sun, J. YOLOX: Exceeding YOLO series in 2021. arXiv 2021, arXiv:2107.08430v2. [Google Scholar]
- Tan, M.; Pang, R.; Le, Q.V. Efficientdet: Scalable and efficient object detection. arXiv 2020, arXiv:1911.09070v7. [Google Scholar]
- Tan, M.; Le, Q. Efficientnet: Rethinking model scaling for convolutional neural networks. arXiv 2020, arXiv:1905.11946. [Google Scholar]
- Elsken, T.; Metzen, J.H.; Hutter, F. Neural architecture search: A survey. J. Mach. Learn. Res. 2019, 20, 1997–2017. Available online: https://arxiv.org/abs/1808.05377v3 (accessed on 15 October 2021).
- Wang, C.-Y.; Liao, H.-Y.M.; Wu, Y.-H.; Chen, P.-Y.; Hsieh, J.-W.; Yeh, I.-H. CSPNet: A new backbone that can enhance learning capability of CNN. In Proceedings of the 2020 IEEE/CVF Conference on Computer Vision and Pattern Recognition Workshops (CVPRW), Seattle, WA, USA, 14–19 June 2020; pp. 1571–1580. [Google Scholar] [CrossRef]
- He, K.; Zhang, X.; Ren, S.; Sun, J. Spatial pyramid pooling in deep convolutional networks for visual recognition. In Computer Vision–ECCV 2014; Springer International Publishing: Cham, Switzerland, 2014; pp. 346–361. [Google Scholar] [CrossRef]
- Padilla, R.; Netto, S.L.; da Silva, E.A.B. A survey on performance metrics for object-detection algorithms. In Proceedings of the 2020 International Conference on Systems, Signals and Image Processing (IWSSIP), Niteroi, Brazil, 1–3 July 2020; pp. 237–242. [Google Scholar]
- Charoenvai, S.; Khedari, J.; Hirunlabh, J.; Asasutjarit, C.; Zeghmati, B.; Quénard, D.; Pratintong, N. Heat and moisture transport in durian fiber based lightweight construction materials. Sol. Energy 2005, 78, 543–553. [Google Scholar] [CrossRef]
- Padilla, R.; Passos, W.L.; Dias, T.L.B.; Netto, S.L.; Da Silva, E.A.B. A comparative analysis of object detection metrics with a companion open-source toolkit. Electronics 2021, 10, 279. [Google Scholar] [CrossRef]
- Zhu, J.; Zhong, J.; Ma, T.; Huang, X.; Zhang, W.; Zhou, Y. Pavement distress detection using convolutional neural networks with images captured via UAV. Autom. Constr. 2021, 133, 103991. [Google Scholar] [CrossRef]














| YOLO Architecture | Released | Author | Upgrades in Modules and Performances (AP on COCO Test-Dev Dataset, %) | |
|---|---|---|---|---|
| V1 [40] | Jun. 2015 | Joseph Redmon, et al. | Input | 448 × 448 |
| Backbone | GoogLeNet [45] | |||
| Neck | - | |||
| Head | 20 classes, MSE (Mean Squared Error) loss | |||
| Performance | - | |||
| V2 [46] | Dec. 2016 | Joseph Redmon, et al. | Input | 224 × 224 for pretrain; 416 × 416 for detection |
| Backbone | Darknet19 | |||
| Neck | - | |||
| Head | 20 classes, MSE loss | |||
| Performance | 21.6 | |||
| V3 [47] | Apr. 2018 | Joseph Redmon, et al. | Input | 416 × 416 |
| Backbone | Darknet53 | |||
| Neck | FPN | |||
| Head | 80 classes, MSE loss | |||
| Performance | 33 | |||
| V4 [41] | Apr. 2018 | Alexey Bochkovskiy, et al. | Input | 416 × 416, Eliminated grid sensitivity, CutMix and mosaic data augmentation, DropBlock regularization, class label smoothing |
| Backbone | CSPDarknet53 (Cross Stage Partial Darknet53) | |||
| Neck | SPP (Spatial Pyramid Pooling), FPN + PAN | |||
| Head | YOLOv3 with multi-anchors single ground truth, self-adversarial training, cosine annealing scheduler, CIoU loss | |||
| Performance | 45.5 | |||
| V5 [48] | Jun. 2020 | Glenn Jocher, et al. | Input | 640 × 640, adaptive anchor, adaptive image resizing |
| Backbone | Focus CSPDarknet53 | |||
| Neck | SPP, cspFPN + PAN | |||
| Head | YOLOv4 with adaptive anchor, GIoU loss | |||
| Performance | 55.4 | |||
| X [49] | Jul. 2021 | Zheng Ge, et al. | Input | 640 × 640, strong augmentation, mosaic and mixup data augmentation |
| Backbone | Darknet53 | |||
| Neck | FPN | |||
| Head | Decoupled head, end-to-end detectors, anchor-free, multi positives, SimOTA (Simulation Optimal Transport Assignment), IoU/GIoU loss | |||
| Performance | 51.2 | |||
| Class | Typical Causing Factors and Classification Criteria | Total Number |
|---|---|---|
| Peeling | Aging in the components, moisture and temperature cause peeling in the surface [56]. The surface comes off in strips or small pieces. | 591 |
| Crack | Squeezing and stretching in the ceilings. An uneven line on the surface of the ceilings along which have split without breaking apart. | 574 |
| Distortion | Earthquake, wind or other stress causing the ceilings crushing each other. The ceilings are wrenched or twisted out of shape with uniform edges. | 2101 |
| Fall-off | Severe external force or corrosion in the materials cause the failure of fall-off. A decrease in the ceilings leaves a void among the boards. | 3843 |
| Model | YOLO Architecture | Backbone | Weight Scale | Weight Size (M) | Input and Detection Resolution |
|---|---|---|---|---|---|
| v4_s_640 | YOLO v4 | CSPDarknet53-Tiny | Small | 22.4 | 640 × 640 |
| v4_s_1280 | YOLO v4 | CSPDarknet53-Tiny | Small | 22.4 | 1280 × 1280 |
| v4_x_640 | YOLO v4 | CSPDarknet53 | Extra-large | 244 | 640 × 640 |
| v4_x_1280 | YOLO v4 | CSPDarknet53 | Extra-large | 244 | 1280 × 1280 |
| v5_s_640 | YOLO v5 | Focus CSPDarknet53 | Small | 14.4 | 640 × 640 |
| v5_s_1280 | YOLO v5 | Focus CSPDarknet53 | Small | 14.4 | 1280 × 1280 |
| v5_x_640 | YOLO v5 | Focus CSPDarknet53 | Extra-large | 148 | 640 × 640 |
| v5_x_1280 | YOLO v5 | Focus CSPDarknet53 | Extra-large | 148 | 1280 × 1280 |
| X_s_640 | YOLOX | Darknet53 | Small | 34.3 | 640 × 640 |
| X_s_1280 | YOLOX | Darknet53 | Small | 34.3 | 1280 × 1280 |
| X_x_640 | YOLOX | Darknet53 | Extra-large | 378 | 640 × 640 |
| X_x_1280 | YOLOX | Darknet53 | Extra-large | 378 | 1280 × 1280 |
| Model | Weight Size (MB) | Batch Size | GPU Memory Usage (GB) | Training Time (h) |
|---|---|---|---|---|
| v4_s_640 | 22.4 | 64 | 16.99 | 5.92 |
| v4_s_1280 | 22.4 | 16 | 17.14 | 7.15 |
| v4_x_640 | 244 | 8 | 20.67 | 5.08 |
| v4_x_1280 | 244 | 2 | 22.19 | 14.17 |
| v5_s_640 | 14.4 | 128 | 23.14 | 24.68 |
| v5_s_1280 | 14.4 | 32 | 23.69 | 27.33 |
| v5_x_640 | 148 | 32 | 20.20 | 26.84 |
| v5_x_1280 | 148 | 8 | 19.33 | 30.92 |
| X_s_640 | 34.3 | 32 | 17.54 | 7.42 |
| X_s_1280 | 34.3 | 8 | 18.95 | 11.58 |
| X_x_640 | 378 | 8 | 20.72 | 9.40 |
| X_x_1280 | 378 | 2 | 20.86 | 15.85 |
| Model | AP (Average Precision) (%) | mAP (%) | |||
|---|---|---|---|---|---|
| Peeling | Crack | Distortion | Fall-off | ||
| v4_s_640 | 17.77 | 5.91 | 11.92 | 37.07 | 18.17 |
| v4_s_1280 | 13.16 | 2.94 | 6.80 | 30.59 | 13.37 |
| v4_x_640 | 60.97 | 32.13 | 36.01 | 71.75 | 50.22 |
| v4_x_1280 | 59.58 | 14.71 | 37.24 | 77.63 | 47.29 |
| v5_s_640 | 37.87 | 20.90 | 21.44 | 75.71 | 38.98 |
| v5_s_1280 | 53.98 | 29.04 | 21.27 | 75.83 | 45.03 |
| v5_x_640 | 45.90 | 22.18 | 23.75 | 77.28 | 42.28 |
| v5_x_1280 | 51.20 | 27.28 | 21.18 | 76.39 | 44.00 |
| X_s_640 | 72.15 | 51.18 | 40.33 | 77.36 | 60.26 |
| X_s_1280 | 87.70 | 63.83 | 62.39 | 87.21 | 75.28 |
| X_x_640 | 71.38 | 28.72 | 49.45 | 80.38 | 57.48 |
| X_x_1280 | 55.10 | 4.76 | 24.62 | 58.30 | 35.69 |
| Categories of Images | Number of Images in Different Area Ratio Range | Total Number | |||||||
|---|---|---|---|---|---|---|---|---|---|
| (0%, 5%) | (5%, 10%) | (10%, 20%) | (20%, 30%) | (30%, 50%) | (50%, 70%) | (70%, 90%) | (90%, 100%) | ||
| With non-ceiling region | 135 | 123 | 43 | 72 | 72 | 20 | 10 | 3 | 478 |
| Without non-ceiling region | 65 | 84 | 46 | 53 | 32 | 23 | 20 | 5 | 328 |
| Large area ratio | - | - | 89 | 125 | 104 | 43 | 30 | 8 | 399 |
| Small area ratio | 200 | 207 | - | - | - | - | - | - | 407 |
| Large area ratio with non-ceiling region | - | - | 43 | 72 | 72 | 20 | 10 | 3 | 220 |
| Small area ratio with non-ceiling region | 135 | 123 | - | - | - | - | - | - | 258 |
| Large area ratio without non-ceiling region | - | - | 46 | 53 | 32 | 23 | 20 | 5 | 179 |
| Small area ratio without non-ceiling region | 65 | 84 | - | - | - | - | - | - | 149 |
| Figure | TP | FP | FN | P = | R = | F1 = |
|---|---|---|---|---|---|---|
| TP/(TP + FP) | TP/(TP + FN) | 2·P·R/(P + R) | ||||
| a-YOLOX | 12 | 0 | 0 | 1.00 | 1.00 | 1.00 |
| a-Saliency | 5 | 0 | 7 | 1.00 | 0.42 | 0.59 |
| b-YOLOX | 4 | 0 | 1 | 1.00 | 0.80 | 0.89 |
| b-Saliency | 3 | 5 | 1 | 0.38 | 0.75 | 0.50 |
| c-YOLOX | 7 | 0 | 0 | 1.00 | 1.00 | 1.00 |
| c-Saliency | 4 | 2 | 3 | 0.67 | 0.57 | 0.62 |
| d-YOLOX | 20 | 0 | 4 | 1.00 | 0.83 | 0.91 |
| d-Saliency | 16 | 0 | 8 | 1.00 | 0.67 | 0.80 |
Publisher’s Note: MDPI stays neutral with regard to jurisdictional claims in published maps and institutional affiliations. |
© 2022 by the authors. Licensee MDPI, Basel, Switzerland. This article is an open access article distributed under the terms and conditions of the Creative Commons Attribution (CC BY) license (https://creativecommons.org/licenses/by/4.0/).
Share and Cite
Wang, P.; Xiao, J.; Kawaguchi, K.; Wang, L. Automatic Ceiling Damage Detection in Large-Span Structures Based on Computer Vision and Deep Learning. Sustainability 2022, 14, 3275. https://doi.org/10.3390/su14063275
Wang P, Xiao J, Kawaguchi K, Wang L. Automatic Ceiling Damage Detection in Large-Span Structures Based on Computer Vision and Deep Learning. Sustainability. 2022; 14(6):3275. https://doi.org/10.3390/su14063275
Chicago/Turabian StyleWang, Pujin, Jianzhuang Xiao, Ken’ichi Kawaguchi, and Lichen Wang. 2022. "Automatic Ceiling Damage Detection in Large-Span Structures Based on Computer Vision and Deep Learning" Sustainability 14, no. 6: 3275. https://doi.org/10.3390/su14063275
APA StyleWang, P., Xiao, J., Kawaguchi, K., & Wang, L. (2022). Automatic Ceiling Damage Detection in Large-Span Structures Based on Computer Vision and Deep Learning. Sustainability, 14(6), 3275. https://doi.org/10.3390/su14063275

