Biogas Potential Assessment of the Composite Mixture from Duckweed Biomass
Abstract
:1. Introduction
2. Materials and Methods
2.1. Laboratory Research
2.2. Conducting the Experiment
- Initial duckweed biomass + inoculum
- Residual duckweed biomass + inoculum
- Residual duckweed biomass + inoculum + food waste
- Residual duckweed biomass + inoculum + food waste + waste sorbent
- Inoculum + waste sorbent
- Inoculum (control sample).
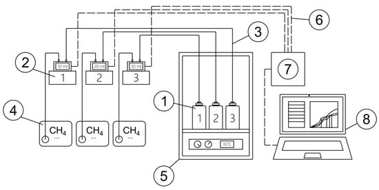
2.3. Laboratory Setup
2.4. Process Parameters Monitoring
3. Results and Discussion
4. Conclusions
Author Contributions
Funding
Institutional Review Board Statement
Informed Consent Statement
Data Availability Statement
Conflicts of Interest
References
- Bioenergy in the Russian Federation: Roadmap 2019–2030. Moscow. 2019. Available online: http://tp-bioenergy.ru/upload/file/dorozhnaya_karta_tp_bioehnergetika.pdf (accessed on 25 November 2021). (In Russian).
- D’Adamo, I.; Falcone, P.M.; Huisingh, D.; Morone, P. A circular economy model based on biomethane: What are the opportunities for the municipality of Rome and beyond? Renew. Energy 2021, 163, 1660–1672. [Google Scholar] [CrossRef]
- Piechota, G. Multi-step biogas quality improving by adsorptive packed column system as application to biomethane upgrading. J. Environ. Chem. Eng. 2021, 9, 105944. [Google Scholar] [CrossRef]
- Zhang, K.; Zhang, F.; Wu, Y.R. Emerging technologies for conversion of sustainable algal biomass into value-added products: A state-of-the-art review. Sci. Total Environ. 2021, 784, 147024. [Google Scholar] [CrossRef] [PubMed]
- Politaeva, N.; Badenko, V. Magnetic and electric field accelerate Phytoextraction of copper Lemna minor duckweed. PLoS ONE 2021, 16, e0255512. [Google Scholar] [CrossRef] [PubMed]
- Djandja, A.; Prinsen, P.; Vuppaladadiyam, A.K.; Zhao, M.; Luque, R. A review on sustainable microalgae based biofuel and bioenergy production: Recent developments. J. Clean. Prod. 2018, 181, 42–59. [Google Scholar] [CrossRef]
- Djandja, O.S.; Yin, L.; Wang, Z.; Guo, Y.; Zhang, X.; Duan, P. Progress in thermochemical conversion of duckweed and upgrading of the bio-oil: A critical review. Sci. Total Environ. 2021, 769, 144660. [Google Scholar] [CrossRef] [PubMed]
- Tua, C.; Ficara, E.; Mezzanotte, V.; Rigamonti, L. Integration of a side-stream microalgae process into a municipal wastewater treatment plant: A life cycle analysis. J. Environ. Manag. 2021, 279, 111605. [Google Scholar] [CrossRef] [PubMed]
- Ceschin, S.; Crescenzi, M.; Iannelli, M.A. Phytoremediation potential of the duckweeds Lemna minuta and Lemna minor to remove nutrients from treated waters. Environ. Sci. Pollut. Res. 2020, 27, 15806–15814. [Google Scholar] [CrossRef]
- Baek, G.; Saeed, M.; Choi, H.K. Duckweeds: Their utilization, metabolites and cultivation. Appl. Biol. Chem. 2021, 64, 1–15. [Google Scholar] [CrossRef]
- Iqbal, J.; Javed, A.; Baig, M.A. Growth and nutrient removal efficiency of duckweed (Lemna minor) from synthetic and dumpsite leachate under artificial and natural conditions. PLoS ONE 2019, 14, e0221755. [Google Scholar] [CrossRef]
- Devlamynck, R.; de Souza, M.F.; Michels, E.; Sigurnjak, I.; Donoso, N.; Coudron, C.; Leenknegt, J.; Vermeir, P.; Eeckhout, M.; Meers, E. Agronomic and Environmental Performance of Lemnaminor Cultivated on Agricultural Wastewater Streams—A Practical Approach. Sustainability 2021, 13, 1570. [Google Scholar] [CrossRef]
- Ekperusi, A.O.; Sikoki, F.D.; Nwachukwu, E.O. Application of common duckweed (Lemna minor) in phytoremediation of chemicals in the environment: State and future perspective. Chemosphere 2019, 223, 285–309. [Google Scholar] [CrossRef]
- de Beukelaar, M.F.; Zeinstra, G.G.; Mes, J.J.; Fischer, A.R. Duckweed as human food. The influence of meal context and information on duckweed acceptability of Dutch consumers. Food Qual. Prefer. 2019, 71, 76–86. [Google Scholar] [CrossRef]
- Arefin, M.A.; Rashid, F.; Islam, A. A review of biofuel production from floating aquatic plants: An emerging source of bio-renewable energy. Biofuels Bioprod. Biorefin. 2021, 15, 574–591. [Google Scholar] [CrossRef]
- Appenroth, K.J.; Sree, K.S.; Bog, M.; Ecker, J.; Seeliger, C.; Böhm, V.; Lorkowski, S.; Sommer, K.; Vetter, W.; Tolzin-Banasch, K.; et al. Nutritional value of the duckweed species of the genus Wolffia (Lemnaceae) as human food. Front. Chem. 2018, 6, 483. [Google Scholar] [CrossRef] [Green Version]
- Bokhari, S.H.; Mahmood-Ul-Hassan, M.; Ahmad, M. Phytoextraction of Ni, Pb and, Cd by duckweeds. Int. J. Phytoremediat. 2019, 21, 799–806. [Google Scholar] [CrossRef] [PubMed]
- Dvoretsky, D.; Dvoretsky, S.; Peshkova, E.; Temnov, M. Optimization of the process of cultivation of microalgae chlorella vulgaris biomass with high lipid content for biofuel production. Chem. Eng. Trans. 2015, 43, 361–366. [Google Scholar] [CrossRef]
- Zhao, X.; Moates, G.K.; Wellner, N.; Collins, S.R.A.; Coleman, M.J.; Waldron, K.W. Chemical characterisation and analysis of the cell wall polysaccharides of duckweed (Lemna minor). Carbohydr. Polym. 2014, 111, 410–418. [Google Scholar] [CrossRef]
- Calicioglu, O.; Brennan, R.A. Sequential ethanol fermentation and anaerobic digestion increases bioenergy yields from duckweed. Bioresour. Technol. 2018, 257, 344–348. [Google Scholar] [CrossRef]
- Nahar, K.; Sunny, S.A. Duckweed-based clean energy production dynamics (ethanol and biogas) and phyto-remediation potential in Bangladesh. Model. Earth Syst. Environ. 2020, 6, 1–11. [Google Scholar] [CrossRef]
- Cui, W.; Cheng, J.J. Growing duckweed for biofuel production: A review. Plant Biol. 2015, 17, 16–23. [Google Scholar] [CrossRef] [PubMed]
- Liu, Y.; Xu, H.; Yu, C.; Zhou, G. Multifaceted roles of duckweed in aquatic phytoremediation and bioproducts synthesis. GCB Bioenergy 2021, 13, 70–82. [Google Scholar] [CrossRef]
- Ren, H.; Jiang, N.; Wang, T.; Mubashar Omar, M.; Ruan, W.; Ghafoor, A. Enhanced biogas production in the duckweed anaerobic digestion process. J. Energy Resour. ASME 2018, 140, 041805. [Google Scholar] [CrossRef]
- Yadav, D.; Barbora, L.; Bora, D.; Mitra, S.; Rangan, L.; Mahanta, P. An assessment of duckweed as a potential lignocellulosic feedstock for biogas production. Int. Biodeterior. Biodegrad. 2017, 119, 253–259. [Google Scholar] [CrossRef]
- Tonon, G.; Magnus, B.S.; Mohedano, R.A.; Leite, W.R.M.; da Costa, R.H.R.; Filho, P.B. Pretreatment of Duckweed Biomass, Obtained from Wastewater Treatment Ponds, for Biogas Production. Waste Biomass Valorization 2017, 8, 2363–2369. [Google Scholar] [CrossRef]
- Smyatskaya, Y.; Politaeva, N.; Toumi, A.; Olshanskaya, L. Influence of extraction conditions on the recovery lipids extracted from the dry biomass of duckweed Lemna minor. In Proceedings of the International Scientific Conference on Energy, Environmental and Construction Engineering (EECE-2018), Saint-Petersburg, Russia, 19–20 November 2018; Volume 245, p. 18004. [Google Scholar] [CrossRef]
- Politaeva, N.A.; Smyatskaya, Y.A.; Efremova, S.Y. Production of Sorbents from Residual Biomass of Chlorella Sorokiniana Microalgae and Lemna Minor Duckweed. Chem. Petrol. Eng. 2020, 56, 543–547. [Google Scholar] [CrossRef]
- Wenjing, L.; Chao, P.; Lama, A.; Xindi, F.; Rong, Y.; Dhar, B.R. Effect of pre-treatments on biological methane potential of dewatered sewage sludge under dry anaerobic digestion. Ultrason. Sonochem. 2019, 52, 224–231. [Google Scholar] [CrossRef]
- Ryue, J.; Lin, L.; Liu, Y.; Lu, W.; McCartney, D.; Dhar, B.R. Comparative effects of GAC addition on methane productivity and microbial community in mesophilic and thermophilic anaerobic digestion of food waste. Biochem. Eng. J. 2019, 146, 79–87. [Google Scholar] [CrossRef]
- Maslikov, V.; Korablev, V.; Molodtsov, D.; Chusov, A.; Badenko, V.; Ryzhakova, M. Organization of Organic Waste Samples Tests for Biogas Potential Assessment. Adv. Intell. Syst. 2018, 983, 440–448. [Google Scholar] [CrossRef]
- Chusov, A.; Maslikov, V.; Zhazhkov, V.; Pavlushkina, Y. Determination of biogas potential of residual biomass of microalgae Chlorella Sorokiniana. IOP Conf. Ser. Earth Environ. Sci. 2019, 403, 012225. [Google Scholar] [CrossRef] [Green Version]
- Olugbemide, A.D.; Oberlintner, A.; Novak, U.; Likozar, B. Lignocellulosic Corn Stover Biomass Pre-Treatment by Deep Eutectic Solvents (DES) for Biomethane Production Process by Bioresource Anaerobic Digestion. Sustainability 2021, 13, 10504. [Google Scholar] [CrossRef]
- D’Adamo, I.; Morone, P.; Huisingh, D. Bioenergy: A Sustainable Shift. Energies 2021, 14, 5661. [Google Scholar] [CrossRef]






| Component | Organic Carbon, % of Total Carbon | Moisture, % |
|---|---|---|
| Initial biomass of Lemna minor duckweed | 98.0 | 16.20 |
| Residual biomass of Lemna minor duckweed | 93.0 | 6.44 |
| Food waste | 93.0 | 70.28 |
| Inoculum (Fresh cow manure) | 88.3 | 82.75 |
| Waste sorbent | 87.7 | 7.26 |
| Component | Bioreactor No. | |||||||
|---|---|---|---|---|---|---|---|---|
| 1 | 2 | 3 | 4 | 5 | 6 | 7 | 8 | |
| Initial biomass of Lemna minor duckweed | 4 | |||||||
| Residual biomass of Lemna minor duckweed | 4 | 4 | 2 | 4 | 2 | |||
| Food waste | 4 | 2 | 4 | 2 | ||||
| Waste sorbent | 2 | 4 | 4 | |||||
| Inoculum (Fresh cow manure) | 4 | 4 | 4 | 2 | 4 | 4 | 4 | 4 |
| Total | 8 | 8 | 12 | 6 | 14 | 12 | 4 | 8 |
Publisher’s Note: MDPI stays neutral with regard to jurisdictional claims in published maps and institutional affiliations. |
© 2021 by the authors. Licensee MDPI, Basel, Switzerland. This article is an open access article distributed under the terms and conditions of the Creative Commons Attribution (CC BY) license (https://creativecommons.org/licenses/by/4.0/).
Share and Cite
Chusov, A.; Maslikov, V.; Badenko, V.; Zhazhkov, V.; Molodtsov, D.; Pavlushkina, Y. Biogas Potential Assessment of the Composite Mixture from Duckweed Biomass. Sustainability 2022, 14, 351. https://doi.org/10.3390/su14010351
Chusov A, Maslikov V, Badenko V, Zhazhkov V, Molodtsov D, Pavlushkina Y. Biogas Potential Assessment of the Composite Mixture from Duckweed Biomass. Sustainability. 2022; 14(1):351. https://doi.org/10.3390/su14010351
Chicago/Turabian StyleChusov, Alexander, Vladimir Maslikov, Vladimir Badenko, Viacheslav Zhazhkov, Dmitry Molodtsov, and Yuliya Pavlushkina. 2022. "Biogas Potential Assessment of the Composite Mixture from Duckweed Biomass" Sustainability 14, no. 1: 351. https://doi.org/10.3390/su14010351
APA StyleChusov, A., Maslikov, V., Badenko, V., Zhazhkov, V., Molodtsov, D., & Pavlushkina, Y. (2022). Biogas Potential Assessment of the Composite Mixture from Duckweed Biomass. Sustainability, 14(1), 351. https://doi.org/10.3390/su14010351

