Abstract
The article presents an analysis of priority solutions for trams at a selected sequence of intersections in Warsaw (Poland). An analysis of the literature has shown the topicality of this issue. A computer simulation model of a coordinated sequence of intersections was constructed. Three test scenarios were designed: the existing control system, the new coordinated fixed-time control system, and the adaptive control system with active priority. In the simulation process, detailed travel characteristics of trams and other traffic participants in a selected section were obtained for the three varying scenarios. Electric energy consumption for traction needs and pollutant emissions was then estimated for each of the variants. It was concluded that for the analyzed configuration, implementation of the adaptive priority will result in a reduction of tram time losses by up to 25%, a reduction in energy consumption by up to 23%, and a reduction in the emission of pollutants from individual vehicles by up to 3% in relation to the original variant. The conducted research may be the basis for a comprehensive method of assessing the effectiveness of applying the adaptative priority when designing new tramway lines and modernizing the existing ones.
1. Introduction
1.1. Development of Tram Systems and Traffic Lights
The beginnings of tramway systems and traffic lights in Poland date back to the turn of the 19th and 20th centuries. The first electric trams started operating in Warsaw in 1908 []. The first traffic lights were introduced in 1926 at the junction of Jerozolimskie Avenue and Marszałkowska Street []. In the initial period, tramway routes were designed along the existing streets. Additionally, the traffic lights were not adjusted to the needs of tram traffic. Separated tram tracks were constructed in the post-World War II period. In the 1960s, the first tram-activated traffic lights appeared. Traffic lights for trams had then the form of a normal tricolor signal with a yellow casing or a color signal with the inscription “TRAM” []. It was not until the late 1970s and early 1980s that tram signals were introduced in their current form. At the same time, the tram fleet was also developing, and solutions with automatic start were implemented (in other parts of the world in the 1930s, and in Poland in 1950s and 1960s) []. Later, impulse starting was applied. The development of traffic control methods and devices made it possible to implement increasingly complex solutions for public transportation priority in Poland. The fastest development of these systems can be dated to the years 2010–2020. A similar situation can be seen in many other cities in the world. The development of the tramway network is related to the directions of urban development []. A similar situation exists in many other cities around the world. The development of the tram network is related to the development directions of cities []; it can also be analyzed as a function of the city’s population []. Analysis of western European cities shows that it is possible to distinguish a period of strong development of tram networks at the turn of the 19th and 20th centuries, followed by stagnation, and in the 1960s and 1970s the length of the tram network decreased. Luckily, in Warsaw only some lines were closed during this period, and now after many years they are restored—for example the route to Wilanów. Since the beginning of tramway transportation, the aim has been to minimize the energy consumption of vehicles. Initially, motorists were required to have a proper driving technique. However, with the increase in traffic and the increase in the number of traffic lights, the number of vehicles starts and stops, not resulting from passenger service, has increased. Each tram start-up consumes electricity, which in turn has an impact on atmospheric pollution when conventional power plants are used. So far, the ecological aspect has not been considered when designing traffic lights for routes with tram traffic. This is where the seemingly separate systems of tramways and traffic control systems merge once again. The way traffic is controlled influences the electricity or fuel consumption of vehicles other than trams. By applying traffic engineering methods, it is therefore possible to influence indicators related to environmental protection.
1.2. Literature Review
Many articles concerning the priority for trams given using traffic lights confirm the topicality of the research. One of them by the authors of [] indicates the possibility of improving tram traffic conditions by considering timetables during the design of coordinated traffic lights on a route with a tram line. In this paper, three types of priority are distinguished—faster display of the green signal, extension of the green signal, and an additional green signal in the cycle. The authors presented a model of a coordinated route and analyzed a case for one route in a selected city. An important weakness of the presented approach is the consideration of coordination in one direction only. However, we can agree with the statement that the design of timetables should consider the real tram traffic conditions on the coordinated route.
A similar approach was presented by the authors of [], discussing a method of prioritization based on the same three ways of prioritization as another article [], but taking into account different strategies—the use of a fixed cycle on the coordinated sequence and compensation of the green signal duration in the next cycle. It was pointed out that the most frequently used priority function is connected with adding an extra stage and it gives the biggest time savings.
The way trams are organized also has a significant impact on traffic safety. The article by the authors of [] presented many factors affecting traffic safety. One of them is the way of implementing the right turn maneuver (the article refers to the left-hand traffic) throughout the tramway track. This solution is impossible to apply in Poland due to legal restrictions resulting from Reference []. It can be replaced using protected signals and an appropriate accumulation length on the left turn lane.
The paper by the authors of [] presents a method for selecting sections where tram priority can be applied, allowing for maximized efficiency. The Lorenz Curve was used for this purpose. The analysis considers passenger flows in particular sections and the benefits of applying priority. This method allows for identifying sections of the network where traffic speed is low and the line serves many passengers. For these sections, tram priority should be designed first. It is important to note that there was a very large spread of speeds in the presented case study. The lowest range was under 10 km/h and the highest range was above 30 km/h. Interestingly, the lowest speeds were recorded on sections with separated tram tracks, so it is evident how much places where traffic directions intersect, including traffic lights, affect traffic speed.
Reference [] shows a method for traffic control for trams, vehicles, and pedestrians at a selected intersection. Multi-criteria optimization was used for its determination. The authors applied the developed method at a chosen intersection, and this method was based on the method of signal group control. However, there was no detailed description of the traffic control algorithm included, which does not allow for repeating the experiment or applying the method at other intersections.
In Reference [], the authors pointed out that a tram moving at a traffic speed of 20 km/h is not an attractive alternative to a standard bus service. Therefore, the authors proposed the use of a priority system based on the specified devices, with a detector located 80–100 m from the traffic lights. Traffic stage diagrams were presented in the article. The article concluded that use of priority noticeably improves tram conditions. The designated measures of traffic conditions were not presented in the article.
An attempt to compare different ways of prioritizing trams was done in the article by the authors of []. A multimodal traffic model developed using cellular machines was used for the analysis. The simulation was based on real programs and signal plans and algorithms with different levels of priority for trams. Full and partial priority were analyzed. The former was concluded to have a significant impact on traffic. The possibility of giving priority only to delayed trams was also analyzed. The paper presents a system of prioritization and cycle length optimization powered by SCATS software. Traffic condition factors were calculated for individual transport, public transport, and per capita. It was shown that partial priority is the best solution in multi-criteria evaluation. A similar approach, including optimization of time loss for a single passenger, is presented in Reference []. The paper presents a mathematical model of a line on which trams and other vehicles move. It described ways of assigning priority, analogous to Reference [], which presents a genetic algorithm that was used to propose a traffic control strategy, minimizing time losses globally.
For the proper functioning of priority traffic control algorithms, it is necessary to use an appropriate detector system. This was confirmed by the considerations of the authors of []. The authors pointed out several types of tram detectors, from the point of view of their use in traffic control algorithms: an announcement detector, responsible for registered requests to the traffic control system at a distance; a green signal request detector; an intersection entry detector; and an exit detector. When a request is recorded at each detector, the traffic control algorithm proceeds to the appropriate part of the action network. In the authors’ assumptions, the detectors register the speed of the vehicle. Moreover, two-way detector-vehicle communication was proposed to indicate the expected traffic speed to the driver to ensure a stop-free transit. The paper presents a discussion on a prediction of the time of approach to traffic lights together with an analysis of the uncertainty of this time. The paper presents a proposed method for determining the location of detectors, and then presents the verification of this method using simulations in the Vissim program.
A comparison and evaluation of tramway priority are presented in Reference []. The authors diagnosed the problems related to the traffic control of trams in China, among which they distinguished: a lack of regulations and standards for trams, a lack of implementation of priority for trams, and a lack of coordination of low-efficiency signals of trams. Four tram priority strategies were distinguished and compared: absolute priority, extra stage, conditional priority, and priority in signal coordination. They were analyzed in terms of efficiency, costs, influence on other vehicles, and application conditions. A test application of a modern control system in a Chinese city is also presented.
Transport safety is one of the most important aspects in contemporary research. It is not only traffic lights that exert some influence, but various aspects such as turnings, infrastructure, and behavior may also affect what is presented in the discussed papers.
Reference [] presents different assessment methods at different stages of a tram infrastructure lifecycle. Various examples of infrastructural solutions negatively affecting safety of tram traffic are presented. The authors pointed out the actions recommended to improve the safety of tram transport users.
Reference [] presents detailed safety analyses for Wroclaw. The impact of traffic volume, number of passengers, stop location, and road traffic organization was analyzed, which indicated the most dangerous solutions from the passenger point of view.
A more detailed safety and functionality analysis for tram loops and transfer nodes is presented in Reference []. Factors such as the way of turning, type of loop, number of holding tracks, and number of platforms were taken into account. The article presents only the theoretical basis of the assessment methodology, no analysis of the existing infrastructure was made.
Another issue related to the safety of tram traffic is presented in Reference []. Collisions between trams and cars were simulated. Theesults showed that when a tram is laterally impacted by a car, the risk of a tram derailment varies depending on the mass and speed of the colliding car, the structural arrangement, and the loading condition. They concluded that increasing the number of passengers in a tram significantly reduces the risk of derailment.
An analysis of the risks related to tram traffic is also presented in Reference []. It took into account individual risk, group risk, social risk, and the risk of derailment. An analysis of road incidents with trams in Gdansk was carried out. On the basis of statistical data, places requiring detailed inspections were identified. During the inspection, factors negatively affecting road safety related to geometric parameters, marking, and functional features of road infrastructure were identified.
Ecology is another important aspect of the tram traffic. Resent research has been concerned with fauna [] and flora [] on tram tracks. Another ecological aspect is noise along the tracks. The authors of [] describe the relationship between the speed of car vehicles and the occurrence of the tram tracks, which is important in determining the empirical capacity of intersections located on multilane arteries in cities. The results of the research considered noise emission in relation to the aspect of speed change of car vehicles and the occurrence of the tram tracks.
Reference [] describes the issue of optimizing the speed profile and energy consumption profile on a sequence of coordinated traffic lights. The paper deals with hybrid trams with an energy storage system. It considered fixed-time control and priority control for trams. The article pointed out the possibilities of improving energy consumption by an appropriate choice of speed. Similar conclusions, but resulting only from the method of control, were formulated by the authors of []. However, they did not present the influence of the control method on the traffic of other participants and, consequently, on fuel consumption and air pollution. They also omitted the analysis in relation to the use of a fixed-time program for control and traffic lights operating before the implementation of priority.
It is also possible to give priority to trams using passive methods. One of them is described in the paper []. The presented solution was based on the determination of coordination using the MAXBAND model. A model of tram traffic TRAMBAND was created, in which the movement of a tram on a route is represented and an optimization task is formulated that allows for the determination of coordination bundles for trams and individual traffic. A case study for an artery of six four-approach intersections was presented. It indicated that each of the adopted control strategies had a negative impact on the movement of other vehicles. It was also noted that the speed of tram traffic should also be considered when selecting cycle lengths for intersections controlled with tram traffic.
In articles describing practical implementations of priority, numerical parameters related to the actual effectiveness of solutions can be found []. It has been pointed out, for instance, that partial priority at traffic lights results in a decrease in travel time in the range of 5%, while the effectiveness of traffic organization solutions is much greater—e.g., separation of tracks results in a decrease in travel time in the range of 25%. However, it should be noted that in Warsaw, practically all tram tracks are separated from the roadway, so the possibility of improving tram traffic using traffic lights is very important in this case.
Other current tram-related research topics include issues of tram network development. Many Chinese cities are experiencing rapid development of their tram networks—increasing the length several times, with a total network length of several hundred kilometers []. Such a large expansion of tram networks makes it necessary to include new intersections in traffic signal control and shows that the topic of designing priority for trams is important. Similarly, in other cities, studies indicate that tramway communication plays an important role in the city []. As the area of agglomerations increases, tram lines can extend their reach beyond the city limits, going to neighboring cities []. The development of tram networks also increases property values []. The price of real estate is strongly dependent on the distance from a tram stop. However, it must be remembered that tram networks are very sensitive to failures or closures of parts of the network. Therefore, it is necessary to develop an optimal scenario for handling the organization of replacement transport []. Tram priority also influences travel time and its dispersion. Such factors affect passengers’ perception of public transport []. Maintaining a high frequency of trams is also important for the attractiveness of tram transport []. When trams run with high frequency, proper traffic control is important, as its lack may cause tram congestion. Another direction in the development of tram networks is to use them for freight transport []. It should be noted, however, that such use of the tram network should not cause traffic congestion for passenger trams, and also requires the use of appropriate control at branches of the network intended for tram traffic.
Reference [] describes a control strategy with priority for trams based on a prediction of tram waiting time. The analysis was conducted for a sequence of five intersections, for which elements of traffic light programs were presented. Traffic characteristics in the form of speed distributors were also presented. The research was carried out for different traffic volumes on the route and different control scenarios (including coordinated and uncoordinated solutions). The conclusions indicated that it is necessary to consider the time of tram stops when designing coordination on the route with tram traffic.
Concluding the literature analysis, the following conclusions can be reached:
- The topic of priority for trams in traffic lights is current and it appears in many scientific articles from the recent period;
- Many articles concern only selected aspects of the design of priority for trams, and few articles refer both to the analysis of the sequence and the effects of the implementation of the designed solutions;
- Very few articles deal with the environmental impact of the priority for trams;
- When designing a priority system for trams, it is necessary to consider many infrastructure factors as well as traffic factors such as timetables, passenger flows, and passenger interchange times.
1.3. Article Content
The article is structured as follows. Section 1 briefly presents the history of the development of tram priority in road traffic in Warsaw. This is followed by a literature review of both the Polish and international context to confirm the currency of the topic and to ground the authors’ own research. Section 2 presents the problem of tram priority control in detail, and describes the concept of modeling tram traffic in various priority configurations, methods of estimating the influence of the chosen configuration on pollutant emissions, and electricity consumption for traction. Section 3 includes the results of the authors’ research on the example of a selected section of a tram route with several coordinated intersections. These results include, among other things, an analysis of tramway travel times, changes in pollutant emissions, and energy consumption. At the end of the article, a discussion of the results in relation to other bibliographic items is presented. The aim of the paper, and also an original achievement of the authors, is to investigate the relationship between the method of traffic control and energy consumption for trams and the emission of pollutants by individual vehicles. The research was conducted for a sequence of controlled intersections in Warsaw.
2. Methods
The research method included three steps: designing the algorithm of tram priority, building the model using Vissim software, and creating the model of energy consumption.
2.1. Design of Modern Tram Traffic Control Systems
Over the years, the complexity of traffic signal designs has changed significantly. In the 1950s, a traffic signal project contained very few elements; apart from the traffic signal program, the rest of the design elements concerned only the electrical issues []. Designs made in the 1980s did not include seemingly basic elements such as a matrix of minimum intergreen times, although calculations for measures of effectiveness were included. Nowadays, the traffic light designs for complex intersections contain dozens of pages of calculations and data necessary for the proper programming of the traffic light control system. Currently, all new traffic lights built in Warsaw operate as traffic-dependent signals. As indicated by the authors of [], it is necessary to consider the adaptive control method at a very early stage of the project execution. The design of traffic control with priority does not include additional stages; however, the scope of activities performed during each stage differs. At the stage of traffic data collection, apart from standard measurements or forecasts, it is necessary to collect additional data on tram traffic.
These data include:
- Data on the traffic of trams not included in the timetable (e.g., departures and departures from the depot);
- Data on tram stop service—the times of passenger exchange and their schedule, the time of door opening and closing, etc.;
- Data on passing times for sections between junctions, considering restrictions resulting from the infrastructure (curves, switches).
Examples of data used in the design of traffic signals with tram priority are shown in Figure 1 and Figure 2.

Figure 1.
Characteristics of the tram speed between stops in the time-space scheme.

Figure 2.
Representation of tram traffic at a controlled intersection with actual speed limits in a time-space diagram [].
Similar to the control of traffic lights without trams, priority control is also possible for signal groups and stage control. In the first method, the traffic signal controller determines the traffic stages independently, considering the implemented restrictions for traffic safety and traffic control efficiency; in the second case, the stages are defined by the designer. The first solution provides more flexibility for traffic control, but there is no guarantee that the composition and sequence of stages chosen by the controller are optimal from the traffic control point of view. The second solution, on the other hand, requires significant design effort to ensure high efficiency. An intermediate solution is stage-group control and stage control with separated, so-called partial, intersections. This allows for the decomposition of the design problem and creation of a larger number of simpler traffic control algorithms [].
The choice of control method in most cases comes down to the use of a control based on examining the time gap between approaching vehicles, which means adaptive control. In traffic control systems, however, it is possible to use more collected data for control optimization. In terms of the selection of the type of traffic control algorithm, the most commonly used algorithm is the “return green signal to main direction” type. This type of algorithm is especially advantageous when using coordinated control when the tram moves along a coordinated route [].
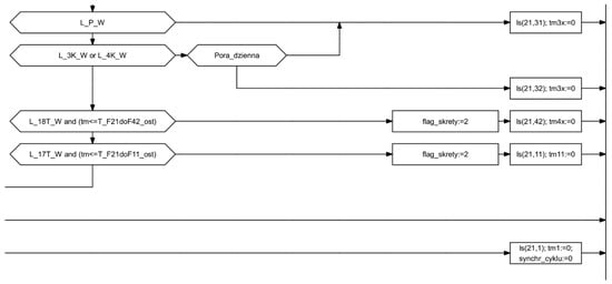
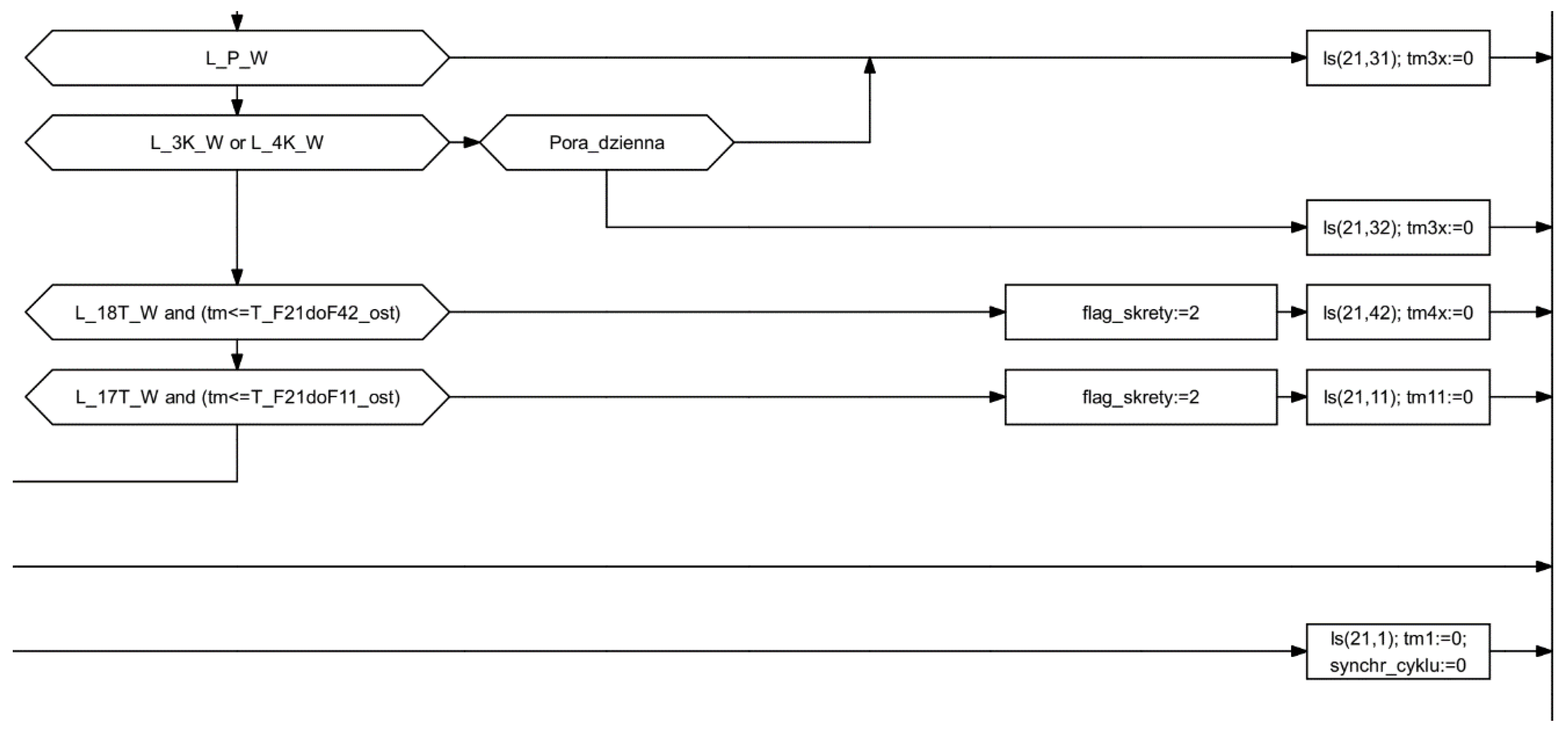
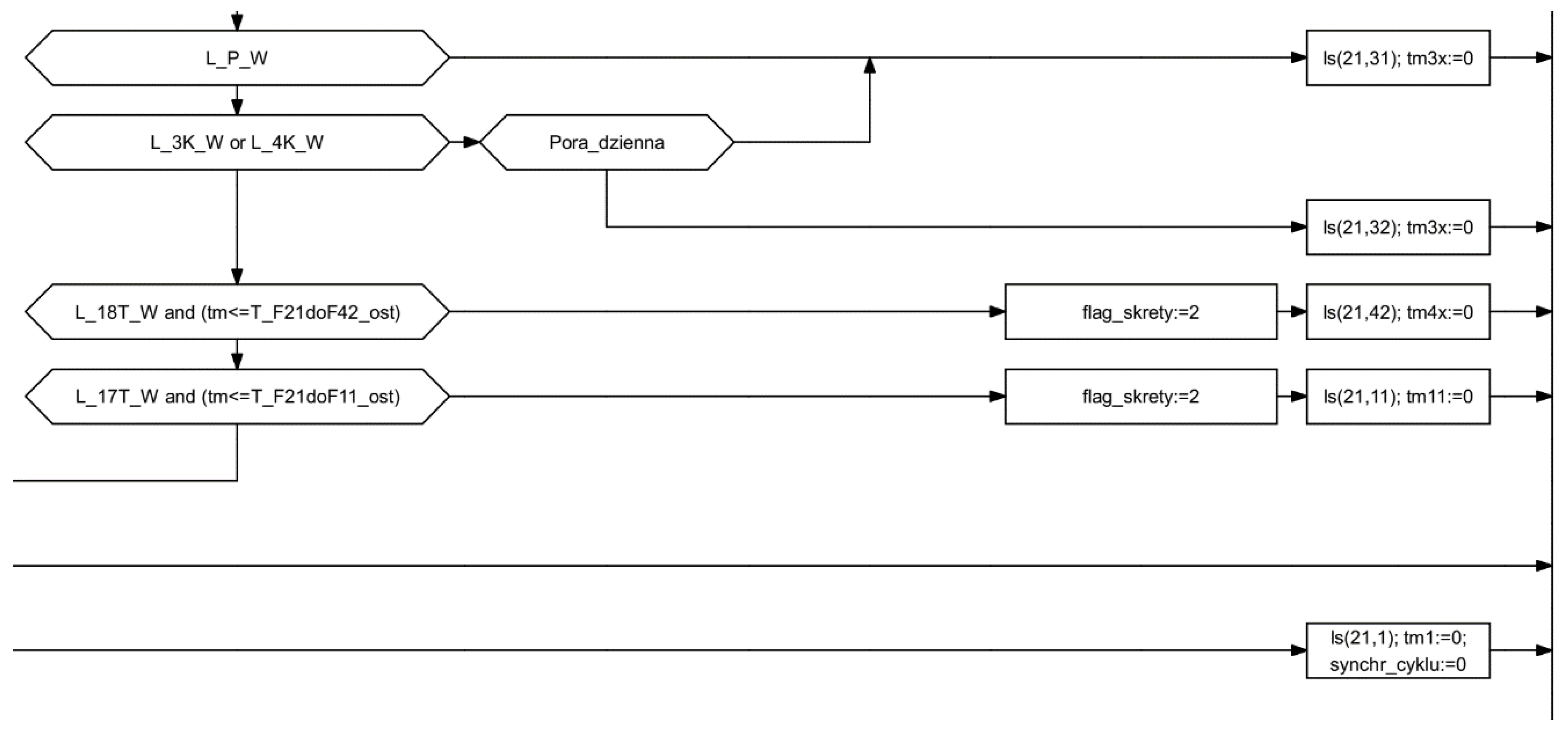
Intersections with a tramway, especially those containing tramway crossovers, are characterized by a greater number of signal groups, and consequently, a greater number of possible traffic stages. During design, it is necessary to consider possible traffic situations occurring at the intersection, estimate the probability of their occurrence, and then analyze the validity of the use of given traffic stages. It may be necessary to apply alternative stages, which are used when there are no signals in one of the signal groups and it is possible to serve the tram faster—such as the example in Figure 3a. In this situation, if there are no green signal in the 7T group, it is possible to activate stage 2 and serve the 9T group.

Figure 3.
Examples of light signal stages used in priority-based, adaptive algorithms (random stage numbering) shown in (a) left and (b) right.
In the same way, it is possible to apply stages with reduced composition, which allow for a tram to pass without servicing other road users, or even, a tram to pass only in one direction. Such a solution makes it possible to reduce the negative impact of priority on other road users as well as to improve the traffic conditions for trams. When the relevant stage can be shorter and the interstages are shorter, the tram service takes less time in the traffic light cycle. Examples of such traffic stages are shown in Figure 3b.
At this stage, it is also necessary to analyze the possibility of realizing particular interstages, including the possibility of operating a group of signals twice in a cycle by the same or different traffic stages. This solution, although popular in traffic control algorithms, means that the traffic stage diagram cannot be modeled as a Berge graph (digraph and unigraph), which limits the applicability of graph and network analysis methods. Additionally, the complexity of the task increases, because the number of analyzed sequences of stages is larger than that defined for Berge’s graph by Equation (1).
where: nSF is the maximum number of stage sequences and n is the number of stages.
The design of interstages for priority traffic control algorithms does not differ significantly from typical traffic control algorithms. However, the objective function for optimizing the stage transition must be defined in each case. In the case of achieving the highest possible flexibility of control and recalling the green signal for trams in the shortest possible time, the aim should be to minimize the duration of the stage transition, while in the case of the desire to extend the green signal for the tram signal group, the method of minimizing the actual intergreen time between selected signal groups should be applied [].
The process of determining the time conditions can be implemented, but again, its complexity increases significantly due to the larger number of roads to be analyzed in the network resulting from the transformation of the graph representing the traffic stage diagram. It is necessary to analyze all possible ways of transitions between traffic stages and select time conditions for them. Among the conditions not normally encountered at intersections without priority public transport service, the following can be identified:
- Time conditions related to vehicle tracking on approach to an intersection;
- Time conditions specific to the selected sequence of stages when a priority request is registered (shortening of signals during conflicting stages);
- Logical variables for storing events (e.g., occupancy on a detector or occurrence of a stage or a stage transition) which influence further algorithm realization;
- Conditions related to blocking a transition to another stage in case of a demand for priority tram service.
The detector operation issues can be implemented in separate algorithms, running in parallel to the main traffic control algorithm. The number of detectors for trams is significantly higher in the algorithm with priority. They are needed as it requires early registration of the tram request and then checking if the tram is moving at the desired speed and reaches the junction in time. Detectors are often placed several hundred meters from junctions. To reduce costs, it is possible to use data transmission between signal controllers or virtual detection and notification fields recorded using GPS position analysis and data transmission to the traffic control system [].
The action networks (block diagrams) of the algorithms are much more complex. An example algorithm (fragment) is shown in Figure 4.

Figure 4.
Fragment of a traffic control algorithm with tram priority.
Therefore, it is highly recommended to test the algorithm in a simulation environment before implementing it at an intersection. This allows for diagnosing errors arising at all stages of design [].
In the case of priority for buses or trams traveling on tracks not separated from the roadway, the issue is even more complicated. In addition to the expected arrival time of the public transport vehicle, it is necessary to consider the length of queues at the intersection in order to be able to serve the vehicle at the assumed moment.
2.2. Modeling in Vissim
The study included traffic simulations in Vissim for three traffic control variants on the string, using the same traffic volume sets. The study was performed for the non-peak hours period, duration 3600 s (1 h), network filling 600 s (10 min).
The study was performed for three scenarios:
- Variant 1—isolated, fixed-time control (programs and signaling plans functioning before the activation of the priority);
- Variant 2—fixed-time programs prepared as a basis for running the priority and coordination for cars;
- Variant 3—accommodating programs with priority for trams.
As mentioned in the introduction, for every new project it is necessary to test its functionality in microsimulation before implementation in the field. This makes it possible to assess the impact of the future traffic signal operation on traffic conditions and all its participants, and to test its coordination with adjacent intersections. In this way, the costs and benefits of an investment can be measurably assessed.
However, more and more often the aim of the investment is not to improve the capacity, but to reduce the harmful influence on the environment. As presented in the previous chapters, many tools exist to assess the impact of individual vehicles on the environment, but no tool has been found in the literature to assess the real impact of traffic lights on the emissions of public transport vehicles, especially where emissions are directly related to traffic conditions depending on priority at traffic lights.
To determine the tram travel profile in this analysis, the Vissim tool [] was used, which allows for the detailed construction of a network fragment. The tool allows for the faithful reproduction of reality on a microscale, preserving such details as limited vehicle speeds on curves, the dispersion of passenger interchange times, and individual psychophysical conditions of drivers resulting in different driving styles.
For the study, a model was built consisting of eight intersections spaced over a distance of 2600 m with five pairs of tram stops (Figure 5). The Marymoncka street has a profile of 2 × 2 lanes with extensions at the entrance and a fully separated track on the eastern side of the road. It conducts individual traffic of the intensity of 1000–1100 passenger car equivalent (PCE) in each direction. Two tram lines with the numbers 6 and 17 that run parallel to each other make 10 departures per hour in each direction, except for the peak hours when they make 15 departures. Priority is given to trams at the local level over coordination plans, which have been optimized for individual vehicle traffic because of the lack of effective tram-vehicle coordination. The obtained priority for trams is full and provides a travel speed of about 25 km/h in rush hour. Disturbances to the coordination bands due to the tram priority are minor and cover about 20% of the cycles.

Figure 5.
Scheme of analyzed street with traffic lights and tram stops localization.
Giving priority to trams takes place at the local level over coordination plans, which have been optimized for vehicular traffic only. In the analyzed section, tramcars with asynchronous drive type 120 Na (Pesa Swing) and 20-m 134 N (Pesa Jazz) operate as well as with resistor-drive types (23.2%), which, due to the different traffic characteristics and the lack of data loggers in the vehicles, have not been further analyzed.
To analyze the energy consumption and the impact of public transport vehicles on environmental pollution, it was decided to use a method consisting of two elements. The first is an accurate determination of the driving characteristics of the tram using a microscale traffic simulation environment. The second is a simplified model of the energy consumption of the tram depending on the profile of the vehicle speed in particular sections.
To determine the tram travel profile, the Vissim tool [] was used, which allows for the detailed construction of a network fragment (shown in Figure 6). The tool allows for the faithful reproduction of reality on a microscale, preserving such details as limited vehicle speeds on curves, the dispersion of passenger interchange times, and individual psychophysical conditions of drivers resulting in different driving styles.

Figure 6.
Model of a selected intersection in Vissim.
After a detailed reconstruction of the entire studied arterial road with the real road conditions, the three traffic control variants were introduced. Real programs functioning at the intersections, historical for variants V1 and V2, and current for V3, were introduced to the models. The programs for V3 were designed in accordance with the methodology described earlier. Introducing such complex algorithms into Vissim was possible using the VisVap add-on, which makes it possible to create algorithms in Vap language and load them into the virtual controllers prepared in the model. Thanks to this combination, the accuracy of the reconstruction of tram traffic at the junction is practically identical to reality.
2.3. Calculating Emmisions and Energy Consumption
For the analysis of air pollution generated by individual vehicles, a simplified methodology used by the Synchro and Transyt programs [] was used, based on the following relationship determining fuel consumption:
where: , k2 = 0.7329, , F is the fuel consumed in gallons, Speed is the cruise speed in mph, TotalTravel is the vehicle miles traveled, TotalDelay is the total signal delay in hours, and Stops is the total stops in vehicles per hour.
Metric values were converted to imperial values for the calculation.
Further, the pollutants emitted by the vehicles were determined using simplified formulas developed by Oak Ridge National Labs []. This ignores atmospheric state modeling issues [], so it is an estimate of emissions associated with individual vehicle traffic. The following relations were used for the calculations:
where: CO is carbon monoxide emissions (g), NOx is nitrogen oxides emissions (g), VOC is volatile oxygen compounds emissions (g), and F is fuel consumption (gallons).
For the purpose of estimating the electricity consumption for the journeys in the computer simulation, a model of the energy demand of a particular tram was built on the basis of its actual operating characteristics obtained through measurements on real routes. The obtained results were collected in a database for subsequent analysis. The choice of the database over other data storage formats, such as Excel or text files, was dictated by the large volume of experimental data recorded at a frequency of 1 Hz for journeys made by multiple vehicles per day. The recorded data were divided into sections where the tram was in continuous motion. A simplified cycle of the tram’s journey on the section constituting the basis for the model of energy consumption estimation was defined. Then, on the basis of the measurement data, an energy demand matrix for the vehicle was constructed for selected speed ranges and accelerations, which constituted a source of data for the computational model. Using the constructed model, the estimated electricity consumption was calculated for the routes and vehicles obtained by modeling in the Vissim program. The obtained summed values of electric energy consumption were the basis for inferring the impact of introducing street priority.
3. Results
The results of the research cover three aspects—the influence of the applied control strategy on the traffic conditions, the influence on the emission of pollutants by individual vehicles, and the influence on the electricity consumption for tram traction.
3.1. Influence of Control Strategy on Traffic Conditions
On the basis of the simulation, measures of effectiveness for individual vehicles and trams were determined. The results are presented in Table 1.

Table 1.
Calculated indicators of traffic conditions for trams and individual vehicles.
The results provide a significant improvement in tram traffic conditions in Variant 3 relative to Variant 1—a decrease in time loss by 25% and in the number of stops by 67%, which was the goal of the implemented project. The deterioration of traffic conditions in Variant 2 was visible as a result of the activation of two additional traffic lights—a pedestrian crossing on Marymoncka Street at the level of Smoleńskiego Street and traffic lights at the intersection with Zabłocińska Street.
3.2. Influence of Control Strategy on Pollutants Emission
On the basis of the simulation results, the emissions of pollutants emitted by individual vehicles traveling along the thrust were also examined in a simplified method. The results of the calculations indicated that the control method has little effect on air pollution (Figure 7).

Figure 7.
Emissions of individual transport.
The use of the new fixed-time programs resulted in a reduction of emissions of about 3.5%. The application of the adaptive control algorithms with priority resulted in a 0.5% increase in emissions compared to the fixed-time programs, which was still better than the previous traffic control system.
3.3. Influence of Control Strategy on Energy Consumption
The aim of the research presented in this chapter was to estimate the effect of implementing public transport priority on electricity consumption used by a tram to cover a designated route demand. The proposed method used the empirical measurement data of the tram’s rides, which contain information about the vehicle’s speed, position, consumed energy, and other characteristics important for building a tram energy consumption map []. Which was then used in a computer simulation for the estimation of the total electricity consumption []. These characteristics were collected via an on-board recording device. The data were obtained experimentally for several rides. They formed the input set for the analysis of energy consumption by the tram.
The measurement data collected over a day were divided into fragments corresponding to the route segments on which the vehicle was in continuous traffic. Then, the segments were numbered according to the time of starting the journey. Figure 8 shows the travel time dependence on the segment number. It can be concluded that the measurements on the selected day consisted of six courses.

Figure 8.
Travel times for route segments.
A simplified tram’s traffic cycle along a route’s segment can be represented by three basic stages (Figure 9): acceleration to local maximum speed (stage 1), coasting (stage 2) and braking (stage 3). Any route segment can be represented as a sequence of a certain number of these stages, with stage 1 always occurring at the beginning and stage 3 at the end.

Figure 9.
Basic stages for the tram ride.
In stage 1, the electric energy supplied to a tram’s engine increases the speed of the vehicle, thus increasing its kinetic energy. The energy consumed from the electrical supply network is determined by the changing current over time at a constant network voltage . In addition, the consumed energy is also used for the tram’s own needs (e.g., heating, air conditioning, powering the onboard computer and other electrical devices). Stage 2 starts when the tram has reached a local maximum speed. This stage is characterized a significant drop in electric current. The tram continues to move with a slight negative acceleration (the direction of the air resistance force and friction force is opposite to the direction of motion). Stage 3 corresponds to the active braking of the vehicle. The tram continues moving with deceleration until it stops. The energy recovered in the braking process is returned to the electrical supply network.
The energy needed for the tram’s acceleration (stage 1) can be estimated from the real measurement data. In this case, is an ordered set of measurements of tram’s ride characteristics for the route. A single measurement is a vector of the values registered with frequency , where is the vehicle speed, is the power current, and is the power voltage.
The energy used for traction along the route’s interval given by the measurement numbers and (where ) can be calculated as Equation (6):
where is the number of the temporary measurement and is the frequency of measurements in Hz.
Using Equation (6), the total electric power consumption for one tram per day was calculated. The obtained value was compared with the data of the vehicle recorder (Table 2).

Table 2.
Summary of tram’s energy consumed per day.
According to the data from the tram’s recorder, the total amount of energy taken from the electrical supply network was . Comparing the values of and we obtained the error of calculating the energy consumption at about 0.3%. We thus concluded that the chosen method can be used for calculations of energy consumption on short segments of the route.
The measured data were grouped by velocity from to with a step of = 10 km/h. Then, the averaged energy consumption within each group as a function of acceleration was calculated. In this way, the energy consumption map was obtained (Figure 10).

Figure 10.
Energy consumption map.
The analysis of the measurement data (Figure 10) indicates that for higher vehicle speeds the energy demand is higher for the same values of acceleration , because the air resistance force is proportional to the square of the speed. For the purpose, the energy consumption modeling for the trips obtained by computer simulation, a matrix with dimensions [k; m] was constructed. The value in the table cell where was calculated using measured data according to Equation (6) for records meeting the condition and (where and are the momentary values of acceleration and speed retrieved from measured data, respectively).
Table 3 shows a data fragment obtained through tram’s ride computer simulation on the selected route. The values of and coordinates correspond to the position of the vehicle in the two-dimensional modeling space (in meters).

Table 3.
Data obtained from Vissim simulation.
The algorithm of estimation energy consumed for the modeled trip used the energy consumption matrix and the result of a computer simulation from the Vissim program in the form of the data set , ordered by time (in the format shown in Table 3), as the input data. The algorithm’s result is the estimation of the total energy consumption for the selected modeling configuration. The algorithm runs iteratively, calculating for each route segment where the acceleration value is constant, and the estimated energy uses the matrix . The total energy consumption was obtained as summary results of partial calculations. The algorithm was implemented as a computer program in C# language on the Microsoft NET platform. To accelerate the calculations, a column database [] was used for storing the large sets of measurement data. An example of the algorithm’s result for the tram line number 4 on the segment is shown in Figure 11. The resulting energy demand for this example was .

Figure 11.
Estimated energy consumption for a modeling route section.
Using the developed algorithm, the estimated traction energy consumption was obtained for all three compared variants of traffic organization on the intersection route. The results are presented in Table 4 and Figure 12.

Table 4.
Comparison of the estimated energy consumption results obtained from modeling.

Figure 12.
Estimated energy consumption in each variant from modeling.
4. Discussion
The results of the study conducted on Marymoncka Street in Warsaw (Poland) indicated that tram travel conditions can be significantly improved with the use of active traffic signal priority solutions on a coordinated route.
In the past, traffic control was based on the fragmentary coordination of traffic signals on the route with different cycle lengths and the operation of some intersections as uncoordinated intersections. The use of a properly designed traffic control did not significantly aggravate traffic conditions, despite the increase in the number of intersections controlled for traffic safety reasons.
In Reference [], the design of traffic control algorithms with priority for trams is presented. The discussed solution concerns uncoordinated intersections. The article presents the basics of designing traffic lights and the rules of localization of detectors for trams. Then the algorithm is presented in the form of a block diagram. It is based only on a modification of the stage durations and cycles. This is a much more basic form of control than the algorithms currently used in Warsaw. To verify the algorithm, a model was developed in the Vissim software and measures of the traffic conditions were calculated in the form of time loss for trams and individual vehicles, queue lengths, and time loss and level of freedom of movement for the entire intersection. The best results were obtained for partial priority. They were better than for the fixed-time program and significantly better than for the absolute priority program.
Reference [] presents an approach to priority design similar to the one used in Warsaw. It is a coordinated control system, with local adjustments of signaling programs depending on the traffic situation. The algorithm is described by means of a block diagram. Additionally, simpler solutions of tram traffic control are the subject of current research. Solutions based on time-based control [] as well as control solutions without tram priority elements [] have been described.
A study by the authors of [] reports a several percent reduction in traffic incidents after implementing tram priority in Melbourne. The study was conducted for 29 controlled intersections based on a traffic incident database. The study also looked at different types of traffic incidents and reductions that could be observed for different types of traffic incidents. What is missing from the paper is information about whether other changes were made to the traffic lights during the introduction of priority, such as upgrades to the traffic lights for electrical wiring, changes to the intergreen times, or other issues that affect traffic safety.
The analysis of the actuated control with tram priority carried out with the aid of simulation methods indicated that tramway traffic conditions improved significantly, reducing the number of stops by 67% and time loss by 25%. Traffic conditions for individual transportation did not significantly deteriorate. There was an increase in time loss and a decrease in average speed, but the number of stops decreased. The decrease in the number of stops may be influenced by using a longer cycle length on the coordinated street, providing the ability for enabling more vehicles to pass in a bound.
The analyzed control strategies did not have a significant impact on air pollutant emission estimates—the changes were within single percentages. Signalization programs developed on the basis of current traffic studies provided a slight improvement in this regard. The use of active priority for trams at traffic volumes as high as those on Marymoncka Street did not significantly decrease pollutant emissions and decreased energy consumption by 23%.
The model of electricity consumption for routes with different driving profiles was built with the use of experimental data. The results of estimating the unit energy consumption (kWh/km) were within the acceptable limits for a given type of vehicle [], which proves the correctness of the developed model. Moreover, the model was simpler to build than the one proposed by the authors of [], as it is based on a small number of parameters: speed, acceleration, and distance. The accuracy of such an approach to model construction was confirmed, among others, by the authors of []. On the basis of the obtained results it can be concluded that the introduction of the fixed-time priority did not significantly reduce the energy consumption. In contrast to this, the computer simulation carried out for the actuated control priority predicted a noticeable reduction in the demand for electricity, which is an important argument for the implementation of such solutions in practice. It should be emphasized that the actual savings may be several percentage points lower due to the error assumed in the model and the fact that energy recuperation was not included in the simulation algorithm. Studies such as Reference [] show that energy recovered by recuperation contributes to a reduction of the total energy input from the electric traction network, provided that the vehicle has an internal energy storage unit. However, this does not substantially affect the differences in energy consumption for different control strategies, but rather complicates the model considerably. Summarizing a specific configuration of the coordinated sequences also plays an important role; therefore, separate modeling should be carried out in each specific case.
5. Conclusions
The paper presents the results of research on the analysis of priority control strategies for trams at a coordinated sequence of intersections. The aim of the study was to develop a method for comparing alternative control strategies and analyzing its implementation as a computer simulation model. The average speed, the electricity consumption for traction, and the emission of pollutants by individual vehicles were selected as criteria for comparing the strategies. Three traffic control strategies were selected for detailed analysis, which can be characterized as an uncoordinated fixed-time control system, a coordinated fixed-time control system, and an adaptive control system with active priority for public transport.
A mathematical model was proposed for the evaluation of the strategy criteria in the form of equations describing electricity consumption and pollutant emissions as functions of travel time, vehicle speed, stopping time at intersections, and average fuel consumption of other traffic participants. Next, the assumptions of the mathematical model were realized in the form of a computer simulation. For this purpose, a model of the coordinated arterial was built for a selected section of a real tram route using the Vissim software. In the next stage, alternative control strategies were programmed in appropriate traffic light programs. Traffic volumes at junctions and tram traffic profiles were defined as input parameters for the model. For each of the compared strategies, travel times were obtained as well as a set of simulation data, on the basis of which, using mathematical methods, the estimated energy consumption and pollution emissions were calculated. The obtained values of each criterion allowed for the comparative evaluation of the analyzed traffic control strategies and selection of the best one in the context of the analyzed route section. It was found that for the analyzed configuration, the implementation of traffic light control with priority resulted in a reduction of time loss for trams by up to 25%, a reduction in energy consumption by up to 23%, and a reduction in pollutant emissions from individual vehicles by up to 3% in comparison to the uncoordinated fixed-time variant.
The original solution presented in this paper was to link the traffic control method with parameters affecting energy consumption and pollution emitted by vehicles. Because of the inclusion in the analysis of the accommodative control, with an extremely random character, these parameters were determined by simulation, and not by an analytical method. In this paper, the calculation of the emission of pollutants by individual transport was based on measures of effectiveness (MOEs) used in other papers: delay [,,,,,,,], travel speed [,], and traveled distance and stops. Additionally, the following MOEs were used to assess the quality of control: tram delay [,,,], tram stops [,], tram operating speed [,,], and travel speed [,]. In the literature, there are also indicators such as queue length [,,], v/c ratio [], and tram capacity [], which were not used because on the analyzed route problems concerning capacity for both individual vehicles and public transport do not occur in any of the variants. Further indicators found in the literature may be derived from the above-mentioned indicators of travel time [,,,], tram travel time [] (with variability) [,,], and level of service [], or they may refer to other issues such as person delay / passenger waiting time [,], number of crashes [,] (with severity and frequency), and bandwidth []. However, analyses of energy consumption were carried out only in Reference [], but there was no such detailed analysis of traffic control in that study—the analysis is based only on a comparison of control strategies, while the authors’ research uses control by the algorithm designed specifically for the given route. Moreover, in Reference [] the results of empirical research on energy consumption in the case of tram priority functioning (or not) are presented, but no model of energy consumption based on tram traffic characteristics derived from both measurements and simulations is presented.
The authors’ contribution to the development of scientific knowledge is also the proposal of a method for the evaluation of tram priority control strategies for a sequence of intersections. The complexity of the method consists in including in the process of analysis criteria relating to both trams and other traffic participants, which results in the possibility of estimating the total impact on the environment. Such an approach is compatible with the concept of sustainable urban development. A detailed literature analysis carried out in the first chapter also proved the topicality of the research topic. The method presented in this thesis for estimating the traffic impact of priority on coordinated arterial streets is universal.
The results of the application of the authors’ method, obtained in the process of computer simulation, indicate that the control strategies with traffic light priority for trams have a significant influence on the improvement of traffic conditions for trams, including the reduction of travel time, and can also contribute to the reduction of electricity consumption and emissions of pollutants by other traffic participants. In the examined case, the active priority strategy gained a significant advantage. It should be noted, however, that for each specific configuration of input parameters, the estimation results in the form of a decision on the recommended type of priority may significantly differ.
The authors plan to continue the research in the field of analyzing the influence of quantitative and qualitative parameters characterizing the traffic on the arterial route, such as changes in tram traffic volume, changes in vehicle traffic on the arterial route and on adjacent roads, the variability of passenger exchange time, the influence of time variability on the operation of control algorithms, stop location analysis, or geometrical solutions at junctions. They also plan to extend the testing ground to other priority routes to universalize the conclusions drawn. This will allow for the development of tools to assess the effects of traffic control solutions with priority for trams, both in the design of new solutions and in the modernization of existing tram lines.
Author Contributions
Conceptualization and methodology A.C. and T.K.; software and electrical energy consumption modeling A.C.; Vissim modeling J.S. and A.G.; validation and formal analysis A.C. and T.K.; writing—original draft preparation, A.C. and T.K.; writing—review and editing A.G. All authors have read and agreed to the published version of the manuscript.
Funding
This research was funded by the Scientific Council of the discipline ILiT (Civil Engineering) and funds from the Faculty of Transport of the Warsaw University of Technology.
Data Availability Statement
The data presented in this study are available on request from the corresponding author. The data are not publicly available due to privacy issues.
Conflicts of Interest
The authors declare no conflict of interest.
References
- Bojanowski, A. Warszawskie Tramwaje Elektryczne 1908–1998; WKiŁ: Warsaw, Poland, 1998. [Google Scholar]
- Allsop, R.E.; Tracz, M. Skrzyżowania z Sygnalizacją Świetlną; WKiŁ: Warsaw, Poland, 1990. [Google Scholar]
- Instrukcja o Znakach i Sygnałach na Drogach–Zarządzenie Ministrów Komunikacji, Gospodarki Terenowej i Spraw Wewnętrznych z Dnia 16 Grudnia 1974. Available online: http://isap.sejm.gov.pl/isap.nsf/DocDetails.xsp?id=WMP19740420264 (accessed on 1 April 2021).
- Cegiałko, S.; Karsznia, I. A comparative analysis of urban development and the tram line network in Lviv in 1932–2016. Pol. Cartogr. Rev. 2020, 52, 74–84. [Google Scholar] [CrossRef]
- Domenech-Carbó, A. Rise and fall of historic tram networks: Logistic approximation and discontinuous events. Phys. A Stat. Mech. Appl. 2019, 522, 315–323. [Google Scholar] [CrossRef]
- Shi, J.; Sun, Y.; Schonfeld, P.; Qi, J. Joint optimization of tram timetables and signal timing adjustments at intersections. Transp. Res. Part C Emerg. Technol. 2017, 83, 104–119. [Google Scholar] [CrossRef]
- Zhang, T.; Mao, B.; Xu, Q.; Feng, J. Timetable Optimization for a Two-Way Tram Line with an Active Signal Priority Strategy. IEEE Access 2019, 7, 176896–176911. [Google Scholar] [CrossRef]
- Naznin, F.; Currie, G.; Logan, D. Exploring road design factors influencing tram road safety: Melbourne tram driver focus groups. Accid. Anal. Prev. 2017, 110, 52–61. [Google Scholar] [CrossRef] [PubMed]
- Rozporządzenie Ministra Infrastruktury z Dnia 3 Lipca 2003 r. w Sprawie Szczegółowych Warunków Technicznych Dla Znaków i Sygnałów Drogowych Oraz Urządzeń Bezpieczeństwa Ruchu Drogowego i Warunków ich Umieszczania na Drogach. Available online: http://isap.sejm.gov.pl/isap.nsf/DocDetails.xsp?id=wdu20032202181 (accessed on 1 April 2021).
- Pavkova, K.; Currie, G.; Delbosc, A.; Sarvi, M. Selecting tram links for priority treatments: The Lorenz Curve approach. J. Transp. Geogr. 2016, 55, 101–109. [Google Scholar] [CrossRef]
- Rychlewski, J.; Kaczmarek, M. Tram Priority Traffic Control on Complex Intersections. Control Transp. Syst. 2006, 39, 416–420. [Google Scholar] [CrossRef]
- Zhao, B.; Zhang, Y.; Zhang, Z.; Jin, M.; Li, Z. Study on Signal Priority Implement Technology of Tram System. Procedia Soc. Behav. Sci. 2013, 96, 905–913. [Google Scholar] [CrossRef][Green Version]
- Zhang, L.; Garoni, T. A Comparison of Tram Priority at Signalized Intersections. arXiv 2013, arXiv:1311.3590. [Google Scholar]
- Zhou, W.; Bai, Y.; Li, J.; Zhou, Y.; Li, T. Integrated Optimization of Tram Schedule and Signal Priority at Intersections to Minimize Person Delay. J. Adv. Transp. 2019, 1494, 1–18. [Google Scholar] [CrossRef]
- Yan, H.; Ou, D.; Chen, Z.; Yang, Y. Research on Tram Detector Location Based on Vehicle–Infrastructure Communication. In Proceedings of the 3rd International Conference on Electrical and Information Technologies for Rail Transportation (EITRT), Changsha, China, 20–22 October 2017; pp. 915–925. [Google Scholar]
- Sun, Z.; Dai, L.; He, G. Signal Priority Control Methods of Modern Trams at Intersections. ICTE 2015, 520–527. [Google Scholar]
- Budzyński, M.; Szmagliński, J.; Jamroz, K.; Birr, K.; Grulkowski, S.; Wachnicka, J. Assessing Tram Infrastructure Safety Using the Example of the City of Gdańsk. J. Konbin 2019, 49, 293–322. [Google Scholar] [CrossRef]
- Tubis, A.; Rydlewski, M.; Budzyński, M. Safety Assessment of Tram Stops. J. Konbin 2019, 49, 431–458. [Google Scholar] [CrossRef]
- Tubis, A.; Rydlewski, M.; Budzyński, M. The Indicators Assessment of Safety and Functionality of Tram Loops. J. Konbin 2020, 50, 21–41. [Google Scholar] [CrossRef]
- Zhou, H.; Zhang, C.; Zhan, J.; Zhang, J. Research on the city tram collision at a level crossing. Adv. Mech. Eng. 2018, 10, 1–12. [Google Scholar] [CrossRef]
- Budzyński, M.; Tubis, A.; Jamroz, K. Identifying Selected Tram Transport Risks. IOP Conf. Ser. Mater. Sci. Eng. 2019, 603, 042053:1–042053:10. [Google Scholar] [CrossRef]
- Szala, K.; Kubicka, A.; Sparks, T.; Tryjanowski, P. Birds using tram tracks in Poznań (Poland): Species, infrastructure use and behaviour. Transp. Res. Part D 2020, 81, 102282:1–102282:8. [Google Scholar] [CrossRef]
- Rendeková, A.; Micieta, K.; Randáková, Z.; Ballová, D.; Eliašová, M.; Miškovic, J. Flora of the tram tracks of Bratislava. Urban Ecosyst. 2020, 23, 875–891. [Google Scholar] [CrossRef]
- Sobota, A.; Żochowska, R.; Szczepański, E.; Gołda, P. The influence of tram tracks on car vehicle speed and noise emission at four-approach intersections located on multilane arteries in cities. J. Vibroeng. 2018, 20, 2453–2468. [Google Scholar] [CrossRef]
- Xiao, Z.; Sun, P.; Wang, Q.; Zhu, Y.; Feng, X. Integrated Optimization of Speed Profiles and Power Split for a Tram with Hybrid Energy Storage Systems on a Signalized Route. Energies 2018, 11, 478. [Google Scholar] [CrossRef]
- Czerepicki, A.; Górka, A.; Szustek, J. Analysis of Trams’ Consumption Depending on the Type of Traffic Light Used. Sci. Tech. 2019, 18, 490–494. [Google Scholar] [CrossRef]
- Jeong, Y.; Kim, Y. Tram passive signal priority strategy based on the MAXBAND model. KSCE J. Civ. Eng. 2014, 18, 1518–1527. [Google Scholar] [CrossRef]
- Šojat, D.; Brčić, D.; Slavulj, M. Analysis of transit service improvements in the city of Zagreb. Teh. Vjesn. 2017, 24, 217–223. [Google Scholar] [CrossRef]
- Chen, C. Tram development and urban transport integration in Chinese cities: A case study of Suzhou. Econ. Transp. 2018, 15, 16–31. [Google Scholar] [CrossRef]
- Potemkina, M.; Makarova, N.; Pashkovskaya, T.; Chernova, N.; Popov, M. Tram service as a factor of everyday life in the Soviet city of Magnitogorsk. J. Appl. Eng. Sci. 2020, 18, 485–492. [Google Scholar] [CrossRef]
- Wontorski, P. The concept of an integrated rail transit system based on tram-trains in the metropolitan area on the example of Piaseczno. Transp. Overv. Przeglad Komun. 2020, 5, 20–35. [Google Scholar] [CrossRef]
- Higgins, D.; Rezaei, A.; Wood, P. The value of a tram station on local house prices: An hedonicmodelling approach. Pac. Rim Prop. Res. J. 2019, 25, 217–227. [Google Scholar] [CrossRef]
- Fang, Y.; Jiang, Y.; Fei, W. Disruption Recovery for Urban Public Tram System: An Analysis of Replacement Service Selection. IEEE Access 2020, 8, 31633–31646. [Google Scholar] [CrossRef]
- Vujičić, M.; Prester, J. Assessing service quality of public tram transport in Zagreb city using P-TRANSQUAL mode. Zb. Èkon. Fak. Zagreb. 2019, 17, 19–31. [Google Scholar] [CrossRef]
- Nishiuchi, H.; Kobayashi, Y.; Todoroki, T.; Kawasaki, T. Impact analysis of reductions in tram services in rural areas in Japan using smart card data. Public Transp. 2018, 10, 291–309. [Google Scholar] [CrossRef]
- Langhe, K.; Meersman, H.; Sys, C.; Van de Voorde, E.; Vanelslander, T. How to make urban freight transport by tram successful? J. Shipp. Trade 2019, 13, 1–23. [Google Scholar] [CrossRef]
- Yang, M.; Ding, J.; Wang, W.; Ma, Y.-Y. A coordinated signal priority strategy for modern trams on arterial streets by predicting the tram dwell time. KSCE J. Civ. Eng. 2017, 22, 1–14. [Google Scholar] [CrossRef]
- Śmigielski, H. Sygnalizacja Teletechniczna; Wydawnictwo Komunikacyjne: Warsaw, Poland, 1953. [Google Scholar]
- Krukowicz, T. Method of Designing Traffic Actuated Control Algorithms for Uncoordinated Intersection. Ph.D. Thesis, Warsaw University of Technology, Warsaw, Poland, 2018. [Google Scholar]
- Krukowicz, T.; Kusiakowski, K. Projekt Budowlany Wykonania Dokumentacji Remontu i Rozbudowy Trasy Tramwajowej w Ciągu Ulic Targowej, Zamoyskiego, al. Zieleniecka od Węzła Dw. Wileński do Węzła Rondo Waszyngtona, Projekt stałej Organizacji Ruchu–Projekt Ruchowy Sygnalizacji Świetlnych–ETAP 1; CTD S.C.: Warsaw, Poland, 2011. [Google Scholar]
- Bąk, R.; Chodur, J. Wpływ strategii sterowania przy braku zgłoszeń na funkcjonowanie skrzyżowań z sygnalizacją poza terenem zabudowy. Logistyka 2012, 3, 431–440. [Google Scholar]
- Szustek, J.; Górka, A. Wirtualna detekcja tramwajowa. In Proceedings of the Sygnalizacja Świetlna 2019, Kraków, Poland, 17–18 October 2019. [Google Scholar]
- Szustek, J. Modelowanie mikroskopowe w kontekście testowania algorytmów z priorytetem dla tramwajów. TMIR 2016, 7, 24–28. [Google Scholar]
- PTV AG. PTV VISSIM 8 User Manual; PTV AG: Karlsruhe, Germany, 2015. [Google Scholar]
- Husch, D.; Albeck, J. Synchro Studio 7 User Guide; Trafficware: Sugar Land, TX, USA, 2006. [Google Scholar]
- Gartner, N.H.; Messer, C.J.; Rathy, A.K. Revised Monograph on Traffic Flow Theory; Federal Highway Administration: Washington, DC, USA, 1992.
- Kozłowski, M. Analysis of dynamics of a scaled PRT (personal rapid transit) vehicle. J. Vibroeng. 2019, 21, 1426–1440. [Google Scholar] [CrossRef]
- Kozłowski, M. Simulation method for determining traction power of ATN–PRT vehicle. Transport 2016, 33, 335–343. [Google Scholar] [CrossRef]
- Czerepicki, A. Study on effectiveness of using column-oriented databases in the processing of measurement characteristics of an electric vehicle. Arch. Transp. 2019, 51, 77–84. [Google Scholar] [CrossRef]
- Li, Y.; Cai, Q.; Xu, Y.; Shi, W.; Chen, Y. Design of real-time actuated control system for modern tram at arterial intersections based on logic rules. Adv. Mech. Eng. 2018, 10, 1–13. [Google Scholar] [CrossRef]
- Ji, Y.; Tang, Y.; Shen, Y.; Du, Y.; Wang, W. An Integrated Approach for Tram Prioritization in Signalized Corridors. IEEE Trans. Intell. Transp. Syst. 2020, 21, 2386–2395. [Google Scholar] [CrossRef]
- Ji, Y.; Tang, Y.; Wang, W.; Du, Y. Tram-Oriented Traffic Signal Timing Resynchronization. J. Adv. Transp. 2018, 8796250:1–8796250:14. [Google Scholar] [CrossRef]
- Bogdan, S.; Grebenisan, G.; Ulica, D.; Ratiu, M. The implementation of an adaptive traffic light concept in regards to tram access in a complex intersection. IOP Conf. Ser. Mater. Sci. Eng. 2019, 568, 012097:1–012097:5. [Google Scholar] [CrossRef]
- Naznin, F.; Currie, G.; Sarvi, M.; Logan, D. An empirical bayes safety evaluation of tram/streetcar signal and lane priority measures in Melbourne. Traffic Inj. Prev. 2015, 17. [Google Scholar] [CrossRef] [PubMed]
- Kulesz, B.; Sikora, A. Comparison of different tram cars in Poland basing on drive tram systems. MATEC Web Conf. 2018, 180, 02006:1–02006:6. [Google Scholar] [CrossRef]
- Guo, C.; Zhang, A.; Zhang, H. Model Predictive Control for Tram Charging and Its Semi-Physical Experimental Platform Design. J. Power Electron. 2018, 18, 1771–1779. [Google Scholar] [CrossRef]
- Ko, Y.; Jang, Y. Efficient design of an operation profile for wireless charging electric type, rated power and energy consumption. MATEC Web Conf. 2018, 180, 02006. [Google Scholar] [CrossRef]
- Liu, J.; Wu, X.; Li, H.; Qi, L. An optimal method of the energy consumption for fuel cell hybrid tram. Int. J. Hydrog. Energy 2020, 45, 20304–20311. [Google Scholar] [CrossRef]
Publisher’s Note: MDPI stays neutral with regard to jurisdictional claims in published maps and institutional affiliations. |
© 2021 by the authors. Licensee MDPI, Basel, Switzerland. This article is an open access article distributed under the terms and conditions of the Creative Commons Attribution (CC BY) license (https://creativecommons.org/licenses/by/4.0/).